//
ТехЛит.ру
- крупнейшая бесплатная электронная интернет библиотека для "технически умных" людей.
WWW.TEHLIT.RU - ТЕХНИЧЕСКАЯ ЛИТЕРАТУРА

:: Алготрейдинг::


АЛГОТРЕЙДИНГ
шаг за шагом
с нуля по урокам!

Торговые роботы на PYTHON, BackTrader,
Pandas, Pine Script для TradingView. Связка с брокерами, телеграм и легкими приложениями.


Федеральный горный и промышленный надзор России (Госгортехнадзор России)

Нормативные документы Госгортехнадзора России

Нормативные документы межотраслевого применения по вопросам промышленной безопасности, охраны недр

МЕТОДИЧЕСКИЕ РЕКОМЕНДАЦИИ
ПО СОСТАВЛЕНИЮ ДЕКЛАРАЦИИ ПРОМЫШЛЕННОЙ БЕЗОПАСНОСТИ ОПАСНОГО ПРОИЗВОДСТВЕННОГО ОБЪЕКТА

РД 03-357-00

Москва 2000

Научно-технический центр по безопасности в промышленности Госгортехнадзора России

Авторы:

Ю.А. Дадонов, А.В. Денисов, Е.А. Иванов, А.М. Ильин, Б.А. Красных, М.В. Лисанов, С.М. Лыков, А.С. Печеркин, В.Р. Пешков, В.И. Сидоров, В.В. Симакин, А.А. Сорокин, А.И. Субботин, Е.В. Ханин, А.А. Шаталов

РД 03-357-00 «Методические рекомендации по составлению декларации промышленной безопасности опасного производственного объекта» разработаны с целью повышения эффективности декларирования промышленной безопасности.

Настоящие Методические рекомендации разъясняют основные требования РД 03-315-99 «Положение о порядке оформления декларации промышленной безопасности и перечне сведений, содержащихся в ней», содержат рекомендации по составлению Декларации промышленной безопасности опасного производственного объекта и приложений к ней.

I. ОБЛАСТЬ ПРИМЕНЕНИЯ

1. Настоящие Методические рекомендации разъясняют основные требования «Положения о порядке оформления декларации промышленной безопасности и перечне сведений, содержащихся в ней» (РД 03-315-99), содержат рекомендации по составлению декларации промышленной безопасности опасного производственного объекта и приложений к ней.

2. Настоящие Методические рекомендации разработаны в соответствии с требованиями следующих документов:

Федеральный закон «О промышленной безопасности опасных производственных объектов» от 21.07.97 № 116-ФЗ (Собрание законодательства Российской Федерации, 1997, № 30, ст. 3588).

Постановление Правительства Российской Федерации «О федеральном органе исполнительной власти, специально уполномоченном в области промышленной безопасности» от 17.07.98 № 779 (Собрание законодательства Российской Федерации, 1998, № 30, ст. 3775).

Методические рекомендации по идентификации опасных производственных объектов. РД 03-260-99. Утверждены постановлением Госгортехнадзора России от 25.01.99 № 10.

Постановление Правительства Российской Федерации «О сроках декларирования промышленной безопасности действующих опасных производственных объектов» от 02.02.98 № 142 (Собрание законодательства Российской Федерации от 09.02.98 № 6).

Положение о порядке прохождения поступающих в Госгортехнадзор России деклараций промышленной безопасности. РД 04-271-99. Утверждено приказом Госгортехнадзора России от 11.03.99 № 44.

Правила представления декларации промышленной безопасности опасных производственных объектов. Утверждены постановлением Правительства Российской Федерации от 11.05.99 № 526 (Собрание законодательства Российской Федерации, 1999, №20, ст. 2445).

Положение о порядке оформления декларации промышленной безопасности и перечне сведений, содержащихся в ней. РД 03-315-99. Утверждено постановлением Госгортехнадзора России от 07.09.99 № 66. Зарегистрировано Минюстом РФ 07.10.99, регистрационный № 1926 (Бюллетень нормативных актов федеральных органов исполнительной власти от 25.10.99 № 43).

Правила экспертизы декларации промышленной безопасности. ПБ 03-314-99. Утверждены постановлением Госгортехнадзора России от 07.09.99 № 65. Зарегистрированы Минюстом РФ 01.10.99, регистрационный № 1920 (Бюллетень нормативных актов федеральных органов исполнительной власти от 11.10.99 № 41).

Правила организации и осуществления производственного контроля за соблюдением требований промышленной безопасности на опасном производственном объекте. Утверждены постановлением Правительства Российской Федерации от 10.03.99 № 263 (Собрание законодательства Российской Федерации, 1999, № 11).

Положение о порядке подготовки и аттестации работников организаций, эксплуатирующих опасные производственные объекты, подконтрольные Госгортехнадзору России. РД 04-265-99. Утверждено постановлением Госгортехнадзора России от 11.01.99 № 2, зарегистрировано в Минюсте России 12.02.99, регистрационный № 1706 (Бюллетень нормативных актов федеральных органов исполнительной власти от 22.02.99 № 8).

Положение о порядке технического расследования причин аварий на опасных производственных объектах. РД 03-293-99. Утверждено постановлением Госгортехнадзора России от 08.06.99 № 40, зарегистрировано в Минюсте России 02.07.99, регистрационный № 1819 (Бюллетень нормативных актов федеральных органов исполнительной власти, 1999, № 30, с. 3).

Положение о порядке утверждения заключения экспертизы промышленной безопасности. РД 03-298-99. Утверждено постановлением Госгортехнадзора России от 14.07.99 № 51.

Положение о регистрации объектов в государственном реестре опасных производственных объектов и ведении государственного реестра. РД 03-294-99. Утверждено постановлением Госгортехнадзора России от 03.06.99 № 39, зарегистрировано в Минюсте России 05.07.99, регистрационный № 1822 (Бюллетень нормативных актов федеральных органов исполнительной власти от 26.07.99 № 30).

Методические указания по проведению анализа риска опасных промышленных объектов. РД 08-120-96. Утверждены постановлением Госгортехнадзора России от 12.07.96 № 29 (Безопасность труда в промышленности, 1997, № 2 с. 46).

3. Методические рекомендации предназначены для организаций, эксплуатирующих опасные производственные объекты подлежащие декларированию, проектных и других организаций разработчиков деклараций промышленной безопасности, экспертных организаций, имеющих соответствующую лицензию Госгортехнадзора России, специалистов Госгортехнадзора России, а также органов местного самоуправления.

II. ОСНОВНЫЕ ОПРЕДЕЛЕНИЯ

Авария - разрушение сооружений и (или) технических устройств, применяемых на опасном производственном объекте, неконтролируемые взрыв и (или) выброс опасных веществ (ст. 1 Федерального закона «О промышленной безопасности опасных производственных объектов» от 21.07.97).

Анализ безопасности - анализ состояния опасного производственного объекта, включающий описание технологии и анализ риска эксплуатации объекта.

Анализ риска - процесс идентификации опасностей и оценки риска для отдельных лиц или групп населения, имущества или окружающей природной среды (РД 08-120-96).

Декларация промышленной безопасности опасного производственного объекта - документ, в котором представлены результаты всесторонней оценки риска аварии, анализа достаточности принятых мер по предупреждению аварий и по обеспечению готовности организации к эксплуатации опасного производственного объекта в соответствии с требованиями норм и правил промышленной безопасности, а также к локализации и ликвидации последствий аварии на опасном производственном объекте (РД 03-315-99).

Декларируемый объект - опасный производственный объект, подлежащий декларированию промышленной безопасности согласно требованиям промышленной безопасности (РД 03-315-99).

Идентификация опасности - процесс выявления и признания, что опасность существует и определения ее характеристик (РД 08-120-96).

Идентификация опасных производственных объектов - отнесение объекта в составе организации к категории опасного производственного объекта и определение его типа в соответствии с требованиями Федерального закона «О промышленной безопасности опасных производственных объектов» (РД 03-260-99).

Инцидент - отказ или повреждение технических устройств, применяемых на опасном производственном объекте, отклонение от режима технологического процесса, нарушение положений Федерального закона «О промышленной безопасности опасных производственных объектов», других федеральных законов и иных нормативных правовых актов Российской Федерации, а также нормативных технических документов, устанавливающих правила ведения работ на опасном производственном объекте (ст. 1 Федерального закона «О промышленной безопасности опасных производственных объектов» от 21.07.97).

Максимальная гипотетическая авария - авария, связанная с возможным выбросом опасных веществ из технологического оборудования (блока), сопровождающаяся отказом систем противоаварийной защиты и/или локализации аварий, и/или реализацией ошибочных действий персонала и приводящая к максимально возможному ущербу.

Опасность - источник потенциального ущерба, вреда или ситуация с возможностью нанесения ущерба (РД 08-120-96).

Опасные вещества - воспламеняющиеся, окисляющие, горючие, взрывчатые, токсичные, высокотоксичные вещества и вещества, представляющие опасность для окружающей природной среды, перечисленные в приложении 1 к Федеральному закону «О промышленной безопасности опасных производственных объектов» от 21.07.97.

Опасные производственные объекты - предприятия или их цехи, участки, площадки, а также иные производственные объекты, на которых:

- получаются, используются, перерабатываются, образуются, хранятся, транспортируются, уничтожаются опасные вещества;

- используется оборудование, работающее под давлением более 0,07 МПа или при температуре нагрева воды более 115 °С;

- используются стационарно установленные грузоподъемные механизмы, эскалаторы, канатные дороги, фуникулеры;

- получаются расплавы черных и цветных металлов и сплавы на основе этих расплавов;

- ведутся горные работы, работы по обогащению полезных ископаемых, а также работы в подземных условиях.

(в соответствии со ст. 2 и приложением 1 к Федеральному закону «О промышленной безопасности опасных производственных объектов» от 21.07.97).

Оценка риска - процесс, используемый для определения степени риска анализируемой опасности для здоровья человека, имущества или окружающей среды. Оценка риска включает анализ частоты, анализ последствий и их сочетание (РД 08-120-96).

Расчетно-пояснительная записка - приложение к декларации промышленной безопасности, в котором приведено обоснование оценки риска аварии и достаточности принятых мер по предупреждению аварий (РД 03-315-99).

Риск - мера опасности, характеризующая вероятность возникновения возможных аварий и тяжесть их последствий. Риск (или степень риска) в зависимости от целей анализа оценивается соответствующими показателями (качественными или количественными), например, ожидаемыми уровнями негативных последствий аварий за определенный промежуток времени (ожидаемым ущербом, вероятностью возникновения аварий с определенными последствиями). Основными количественными показателями риска являются:

- индивидуальный риск - частота поражения отдельного индивидуума в результате воздействия исследуемых факторов опасности аварий;

- потенциальный территориальный риск - пространственное (территориальное) распределение частоты реализации негативного воздействия определенного уровня от возможных аварий;

- коллективный риск - ожидаемое количество пораженных в результате возможных аварий за определенный период времени;

- социальный риск - зависимость частоты возникновения событий (F), в которых пострадало на определенном уровне не менее N человек, от этого числа N.

Составляющие опасного производственного объекта - участки, установки, цеха, хранилища или другие составляющие (составные части), объединяющие технические устройства или их совокупность по технологическому или административному принципу и входящие в состав опасных производственных объектов (РД 03-315-99).

Сценарий аварии - последовательность отдельных логически связанных событий, обусловленных конкретным инициирующим событием, приводящих к аварии с опасными последствиями (РД 03-315-99),

Типовой сценарий аварии - сценарий аварии, связанный с выбросом опасных веществ из единичного технологического оборудования (блока) с учетом регламентного срабатывания имеющихся систем противоаварийной защиты, локализации аварии и противоаварийных действий персонала.

Требования промышленной безопасности - условия, запреты, ограничения и другие обязательные требования, содержащиеся в федеральных законах и иных нормативных правовых актах Российской Федерации, а также в нормативных технических документах, которые принимаются в установленном порядке и соблюдение которых обеспечивает промышленную безопасность (ст. 3 Федерального закона «О промышленной безопасности опасных производственных объектов» от 21.07.97).

III. ОБЩИЕ ПОЛОЖЕНИЯ И РЕКОМЕНДАЦИИ

1. Разработка и оформление декларации промышленной безопасности (далее декларация) осуществляется в соответствии с требованиями РД 03-315-99 «Положение о порядке оформления декларации промышленной безопасности и перечне сведений, содержащихся в ней» и с учетом настоящих методических рекомендаций.

2. Оформленная декларация и приложения к ней (информационный лист и расчетно-пояснительная записка) представляются заказчиком для экспертизы промышленной безопасности в экспертную организацию, имеющую лицензию Госгортехнадзора России на проведение экспертизы декларации промышленной безопасности.

3. Экспертиза разработанных деклараций осуществляется в соответствии с ПБ 03-314-99 «Правила экспертизы декларации промышленной безопасности».

4. Представление оформленных экземпляров декларации вместе с приложениями (информационный лист и расчетно-пояснительная записка) и заключением экспертизы декларации для регистрации, рассмотрения и утверждения в Госгортехнадзор России и/или его территориальные органы осуществляется в соответствии с требованиями Правил представления декларации промышленной безопасности опасных производственных объектов и Правил экспертизы декларации промышленной безопасности (ПБ 03-314-99) в следующем порядке:

4.1. В центральный аппарат Госгортехнадзора России:

- при величине отношения количества опасного вещества на декларируемом объекте к предельному количеству этого опасного вещества, указанному в приложении 2 к Федеральному закону «О промышленной безопасности опасных производственных объектов» от 21.07.97, более 10;

- в случае, когда заказчиком экспертизы является иностранная организация1;

- по распоряжению Начальника Госгортехнадзора России или его заместителей.

___________

1Иностранное юридическое лицо, осуществляющее деятельность на территории Российской Федерации (Федеральный закон «О соглашениях о разделе продукции» от 30.12.95 № 225-ФЗ).

4.2. В территориальный орган Госгортехнадзора России - в иных случаях.

4.3. Представление декларации в иные заинтересованные организации осуществляется по их мотивированному запросу в виде копии декларации без расчетно-пояснительной записки.

5. Регистрация деклараций вместе с приложениями (расчетно-пояснительной запиской и информационным листом) в Госгортехнадзоре России или его территориальном органе осуществляется в соответствии с РД 04-271-99 «Положение о порядке прохождения поступающих в Госгортехнадзор России деклараций промышленной безопасности».

6. Рассмотрение и утверждение заключения экспертизы декларации Госгортехнадзором России или его территориальным органом осуществляется в соответствии РД 03-298-99 «Положение о порядке утверждения заключения экспертизы промышленной безопасности».

УТВЕРЖДАЮ

Директор центра «Безопасность»

__________ Серов И.И.

М.П.

№ регистрации в Управлении Энского округа

Госгортехнадзора России 99-99(00)/0024-66-АХУ

РАСЧЕТНО-ПОЯСНИТЕЛЬНАЯ ЗАПИСКА К ДЕКЛАРАЦИИ ПРОМЫШЛЕННОЙ БЕЗОПАСНОСТИ АММИАЧНОЙ ХОЛОДИЛЬНОЙ УСТАНОВКИ ЗАКРЫТОГО АКЦИОНЕРНОГО ОБЩЕСТВА «ЭНСКОЕ»

Регистрационный номер декларируемого объекта
в государственном реестре опасных производственных объектов

А55-00004-001

Книга 1 (всего 3 книги)

Москва 1999

Рис. 1. Пример оформления титульного листа расчетно-пояснительной записки.

7. Разработку декларации рекомендуется начинать с составления Расчетно-пояснительной записки. Это обусловлено тем, что в декларации представляются результаты всесторонней оценки риска аварии и анализа достаточности принятых мер по предупреждению аварий и обеспечению готовности организации к эксплуатации опасного производственного объекта, а также к локализации и ликвидации последствий аварии на опасном производственном объекте. Указанные результаты должны быть обоснованы данными, приведенными в расчетно-пояснительной записке.

8. К составлению расчетно-пояснительной записки рекомендуется привлекать специализированные научные, экспертные и проектные организации, обладающие опытом разработки деклараций промышленной безопасности и имеющие лицензии Госгортехнадзора России на соответствующий вид деятельности.

9. При разработке декларации и приложений к ней необходимо придерживаться структуры в соответствии с РД 03-315-99 (приложение к настоящим методическим рекомендациям).

10. В зависимости от особенностей сведения в декларации и приложениях к ней рекомендуется излагать в виде текста, таблиц и иллюстраций. Необходимую информацию в декларации следует представлять по возможности в сжатом виде, излагая суть требуемых сведений. Приведение информации, не требуемой РД 03315-99, не рекомендуется.

IV. РЕКОМЕНДАЦИИ ПО СОСТАВЛЕНИЮ ПРИЛОЖЕНИЯ 1 «РАСЧЕТНО-ПОЯСНИТЕЛЬНАЯ ЗАПИСКА»

1. Титульный лист является первой страницей расчетно-пояснительной записки и служит источником информации, необходимой для обработки и поиска документа.

1.1. На титульном листе рекомендуется указывать следующие сведения:

- гриф утверждения расчетно-пояснительной записки руководителем организации, ее разработавшей;

- регистрационный номер, присваиваемый органами Госгортехнадзора России согласно РД 04-271-99 (должен соответствовать регистрационному номеру, присвоенному декларации);

- наименование расчетно-пояснительной записки к декларации с указанием конкретного наименования декларируемого объекта (в случае декларирования одного объекта) или декларируемых объектов (в случае декларирования нескольких объектов), а также наименование организации, в состав которой эти объекты входят;

- регистрационный номер декларируемого объекта в государственном реестре опасных производственных объектов, присваиваемый органами Госгортехнадзора России в соответствии с РД 03-294-99;

- номер книги (в том случае, если расчетно-пояснительная записка состоит из двух или более книг);

- местонахождение организации, производившей разработку расчетно-пояснительной записки, и год ее утверждения.

1.2. Пример составления титульного листа расчетно-пояснительной записки приведен ниже (рис. 1).

2. В списке исполнителей рекомендуется приводить фамилии и инициалы, должности и места работы ответственных исполнителей и соисполнителей, принимавших участие в разработке расчетно-пояснительной записки.

3. Рекомендуется включать в оглавление названия всех разделов, подразделов, пунктов и подпунктов расчетно-пояснительной записки (Приложение к настоящим методическим рекомендациям) с указанием страниц, с которых они начинаются.

4. Подраздел 1.1 «Перечень составляющих декларируемого объекта» рекомендуется приводить в соответствии с требованиями действующих нормативных документов в области идентификации опасных производственных объектов, в том числе РД 03-260-99.

4.1. Рекомендуется подраздел 1.1 расчетно-пояснительной записки оформлять в виде двух таблиц:

- «Основные составляющие декларируемого объекта»;

- «Сведения об использовании опасных веществ, обращающихся на декларируемом объекте».

4.2. Пример заполнения таблиц приведен ниже (табл. 1 и табл. 2).

4.3. В таблицу «Основные составляющие декларируемого объекта» рекомендуется включать две графы:

- «Составляющие декларируемого объекта»;

- «Краткая характеристика составляющих декларируемого объекта».

4.3.1. В графе «Составляющие декларируемого объекта» рекомендуется приводить наименование составляющей и ее порядковый номер. В качестве составляющих рекомендуется выделять участки, установки, цеха, хранилища или другие составляющие (составные части), объединяющие технические устройства или их совокупность по технологическому или административному принципу и входящие в состав декларируемого объекта.

4.3.2. В графе «краткая характеристика составляющих декларируемого объекта» рекомендуется приводить данные о назначении, составе, проектной мощности, методе (способ) производства каждой составляющей.

4.4. В таблице «Сведения об использовании опасных веществ, обращающихся на декларируемом объекте» рекомендуется последовательно для каждой составляющей декларируемого объекта, указанной в таблице 1 «Основные составляющие декларируемого объекта», приводить сведения о:

- наименовании опасных веществ, которые обращаются на данной составляющей декларируемого объекта;

- количестве указанных опасных веществ;

- признаках идентификации.

При этом рекомендуется приводить сведения о тех опасных веществах, количество которых превышает 10 % от пороговых количеств, указанных в приложении 2 к Федеральному закону «О промышленной безопасности опасных производственных объектов».

Основные составляющие декларируемого объекта - основной производственной площадки завода «Энскопластик»

Таблица 1

Составляющие декларируемого объекта

Краткая характеристика составляющих декларируемого объекта

назначение

состав

проектная мощность, тыс. т/год

метод производства

1. Производство хлора

 

Корпус 11 (электролиз)

Корпус 12 (выпарка и очистка рассола)

Корпус 13 (сжижение хлора)

Корпус 14 (склад жидкого хлора)

Корпус 15 (холодильная станция)

Корпус 16 (наливная эстакада)

Корпус 17 (подготовка хлорных цистерн)

Корпус 18 (вспомогательный)

150

Электролиз диафрагменным методом

2. Производство винилхлорида (ВХ)

Производство ВХ-сырья, используемого для получения поливинилхлоридных смол

Корпус 1 (производство дихлорэтана)

Корпус 2 (получение ВХ)

Корпус 3 (промежуточный склад)

Корпус 4 (вспомогательный)

Административно-бытовой корпус (АБК)

270

Пиролиз дихлорэтана

3. Производство поливинилхлорида (ПВХ)

Производство ПВХ-товарного продукта

Корпус 31 (полимеризация ВХ)

Корпус 32 (сушка и гранулирование ПВХ)

Корпус 33 (склад ПВХ)

Корпус 34 (получение инициатора полимеризации) АБК

250

Суспензионная полимеризация ВХ в среде обессоленной воды

. . .

. . .

 

 

 

N. N-ая составляющая декларируемого объекта

. . .

 

 

 

Сведения об использовании опасных веществ, обращающихся на декларируемом объекте - основной производственной площадке завода «Энскпластик»

Таблица 2

Вещество

 

Признаки идентификации

Наименование

Количество, т

индивидуальное опасное вещество, т

воспламеняющиеся газы, т

горючие жидкости

токсичные вещества, т

высокотоксичные вещества, т

окисляющие вещества, т

взрывчатые вещества, т

вещества, опасные для окружающей среды, т

на складах и базах, т

в технологическом процессе, т

1. ПРОИЗВОДСТВО ХЛОРА

1. Хлор

700

700

 

 

 

 

 

 

 

 

2. Серная кислота

150

 

 

 

 

150

 

150

 

 

3. Аммиак

8,0

8,0

 

 

 

 

 

 

 

 

4. Соляная кислота

30

 

 

 

 

30

 

 

 

 

2. ПРОИЗВОДСТВО ВИНИЛХЛОРИДА

1. Винилхлорид

300

 

300

 

 

 

300

 

 

 

2. Дихлорэтан

1500

 

 

1400

100

1500

 

 

 

 

3. Хлор

1,6

1,6

 

 

 

 

 

 

 

 

2. ПРОИЗВОДСТВО ВИНИЛХЛОРИДА

1. Винилхлорид

200

 

200

 

 

 

200

 

 

2.ПВХ

500

 

 

 

 

 

 

 

 

N.. N-ая СОСТАВЛЯЮЩАЯ ДЕКЛАРИРУЕМОГО ОБЪЕКТА

1. ...

...

...

...

 

 

 

 

 

 

... . ...

...

...

...

 

 

 

 

 

 

Всего на декларируемом объекте

...

...

...

...

...

 

 

 

Предельное количество

25

200

50000

200

200

20

200

 

4.4.1. В графе «вещество» наименование опасного вещества рекомендуется указывать в соответствии с ГОСТ, ТУ и т.п.

4.4.2. В графе «количество» указывается общее количество каждого опасного вещества на данной составляющей опасного декларируемого объекта.

4.4.3. В графах «признаки идентификации» рекомендуется для каждого опасного вещества указать данные о количестве этого вещества в соответствующем столбце по видам опасных веществ (виды опасных веществ определяются на основании таблиц 1 и 2 приложения 2 к Федеральному закону «О промышленной безопасности опасных производственных объектов»).

4.4.4. В случае, если вещество можно одновременно отнести к разным видам, например, к «воспламеняющимся газам» и «токсичным веществам», указываются данные о количестве этого вещества в графе каждого вида. Для индивидуальных опасных веществ достаточно указать данные об их количестве в графе «индивидуальное опасное вещество».

4.4.5. Таблица «Сведения об использовании опасных веществ, обращающихся на декларируемом объекте» заканчивается графами «всего» и «предельное количество».

4.4.6. В графе «всего» указывается суммарное количество каждого вида опасных веществ, содержащихся на декларируемом объекте.

4.4.7. В графе «предельное количество» для справки приводятся величины предельных количеств опасных веществ в соответствии с таблицами 1 и 2 приложения 2 к Федеральному закону «О промышленной безопасности опасных производственных объектов».

4.4.8. На основании данных таблицы «Сведения об использовании опасных веществ, обращающихся на декларируемом объекте» путем сравнения величин суммарного количества каждого вида опасных количества опасных веществ на декларируемом объекте с предельными количествами, установленными Федеральным законом, определяются вещества, по которым опасный производственный объект относится к декларируемым объектам.

5. Пункт 1.2.1 «Данные о топографии района расположения декларируемого объекта» рекомендуется составлять на основании проектных данных, данных геоподосновы района и других. В указанный пункт рекомендуется включать:

- характеристику рельефа местности (ровный, холмистый, пересеченный, горный, водораздельно-увалистый, сложный и т.д.) с указанием на наличие в районе расположения декларируемого объекта балок, оврагов, возвышенностей, естественных и искусственных подземных горных выработок;

- характеристику сейсмичности района с оценкой возможности землетрясений, обвалов, оползней и других внешних воздействий (для расчетно-пояснительной записки декларации, разрабатываемой в составе проектной документации, эти данные рекомендуется приводить в пункте 1.2.4 «Данные об использовании в проекте отчетов по изысканиям в части сейсмичности района площадки строительства, характеристик грунтов, природно-климатических и других внешних воздействий»);

- сведения о наличии в районе расположения декларируемого объекта естественных и искусственных водоемов, источников водозабора с указанием глубины залегания грунтовых вод и оценкой возможности затоплений территории декларируемого объекта в паводковые периоды;

- сведения о наличии в районе расположения объекта лесных массивов, лесопарковых зон; характеристику производственной площадки декларируемого объекта с указанием характера застройки декларируемого объекта, преимущественной высоты промышленных зданий и сооружений, характера размещения технологического оборудования (здания или наружные площадки), наличия на территории объекта подвалов, приямков, заглубленных отстойников и т.п.

6. В пункт 1.2.2 «Наличие и границы запретных, охранных и санитарно-защитных зон декларируемого объекта» рекомендуется включать данные о:

- размерах и границах территории декларируемого объекта;

- наличии охранных, запретных и санитарно-защитных зон с указанием ссылок на документы, согласно которым были определены (рассчитаны) зоны (например, для санитарно-защитных зон таким документом является СанПиН 2.2.1/2.1.1.567-96. Санитарно-защитные зоны и санитарная классификация предприятий сооружений и иных объектов);

- согласовании размеров зон (какими органами и когда согласованы);

- нормативных и фактических размерах зон;

- наличии в этих зонах жилых и/или дачных районов или других объектов гражданского или промышленного назначения;

- наличии и близости автомобильных дорог, железных дорог, магистральных трубопроводов, высоковольтных линий электропередач и других жизненно важных объектов и сооружений.

7. В пункт 1.2.3 «Данные о природно-климатических условиях в районе расположения декларируемого объекта» рекомендуется включать:

- среднестатистические данные многолетних наблюдений в районе декларируемого объекта (зимняя и летняя средние температуры воздуха, среднегодовая и абсолютные максимальная и минимальная температуры);

- сведения о преимущественном сезонном направлении и скорости ветра.

7.1. Данные пункта 1.2.3 расчетно-пояснительной записки рекомендуется приводить со ссылкой на источник информации.

8. Для расчетно-пояснительной записки декларации, разрабатываемой в составе проектной документации, в пункт 1.2.4 «Данные об использовании в проекте отчетов по изысканиям в части сейсмичности района площадки строительства, характеристик грунтов, природно-климатических и других внешних воздействий» рекомендуется включать:

- данные об использовании в проекте отчетов по изысканиям в части сейсмичности района площадки строительства;

- данные о характеристиках грунтов;

- сведения о природно-климатических и других внешних воздействиях.

8.1. Данные пункта 1.2.4 расчетно-пояснительной записки рекомендуется приводить со ссылкой на источник информации.

9. Пункт 1.3.1 «Данные о размещении персонала декларируемого объекта по его административным единицам и составляющим с указанием средней численности и численности наибольшей работающей смены» рекомендуется представлять по составляющим декларируемого объекта в форме таблицы, пример которой приведен ниже (табл. 3).

9.1. При подготовке таблицы «Данные о размещении персонала» рекомендуется приводить данные о численности по административным единицам, входящим в состав каждой составляющей декларируемого объекта.

Данные о размещении персонала на основной производственной площадке завода «Энскпластик»

Таблица 3

Составляющие декларируемого объекта

Численность, чел.

Наименование административной единицы

Численность, чел.

средняя

наибольшая смена

средняя

наибольшая смена

1. Производство винилхлорида

160

240

Корпус 1

50

80

 

 

Корпус 2

40

60

 

 

Корпус 3

5

10

 

 

Корпус 4

35

50

 

 

АБК

30

40

2. Производство хлора

122

238

Корпус 11

40

60

 

 

Корпус 12

35

50

 

 

Корпус 13

5

10

 

 

Корпус 14

35

50

 

 

Корпус 15

4

6

 

 

Корпус 16

2

2

 

 

Корпус 17

-

-

 

 

Корпус 18

36

60

3. Производство поливинилхлорида

132

212

Корпус 31

@

90

 

 

Корпус 32

40

60

 

 

Корпус 3

10

20

 

 

Корпус 34

2

2

 

 

АБК

30

40

N. N-ая составляющая декларируемого объекта

...

...

...

...

...

Итого на декларируемом объекте:

1350

1830

9.2. Средняя численность определяется как полусумма величин максимальной и минимальной рабочей смен.

10. Пункт 1.3.2 «Данные о размещении близлежащих организаций, которые могут оказаться в зоне действия поражающих факторов аварии, с указанием удаленности от границ декларируемого объекта и количества работающих в наибольшей рабочей смене» рекомендуется приводить в форме таблицы.

10.1. Таблицу «Данные о размещении близлежащих организаций, которые могут оказаться в зоне действия поражающих факторов аварии, с указанием удаленности от границ декларируемого объекта и количества работающих в наибольшей рабочей смене» рекомендуется составлять после проведения анализа риска декларируемого объекта и определения величин зон действия поражающих факторов аварии.

10.2. Пример составления пункта 1.3.2 расчетно-пояснительной записки приведен ниже (табл. 4).

Данные о размещении близлежащих организаций

Таблица 4

Наименование организации

Удаленность от границ декларируемого объекта

Численность работающих в наибольшей смене, чел.

1. ТЭЦ 1

900 м к югу

70

2. Автокомбинат

1200 м к юго-западу

100

3. База стройматериалов

750 м к востоку

50

... (остальные близлежащие организации)

...

...

11. Пункт 1.3.3 «Данные о размещении близлежащих населенных пунктов, которые могут оказаться в зоне действия поражающих факторов максимальной гипотетической аварии, с указанием удаленности от декларируемого объекта и численности населения» рекомендуется приводить в форме таблицы.

11.1. В таблицу «Данные о размещении близлежащих населенных пунктов» наряду с данными об удаленности от границ декларируемого объекта и численности проживающих рекомендуется включать данные о характере застройки близлежащих населенных пунктов.

11.2. Таблицу «Данные о размещении близлежащих населенных пунктов» рекомендуется составлять после проведения анализа риска декларируемого объекта и определения величин зон действия поражающих факторов максимальной гипотетической аварии.

11.3. Пример составления пункта 1.3.3 расчетно-пояснительной записки приведен ниже (табл. 5).

Данные о размещении близлежащих населенных пунктов

Таблица 5

Наименование населенного пункта

Удаленность от границ декларируемого объекта

Численность проживающих, чел.

Характер застройки

1. п. Рабочий

900 м к югу

170

Поселок городского типа, 2-этажные кирпичные дома

2. д. Савино

1200 м к юго-западу

70

Деревня дворового типа, одноэтажные деревянные дома

3. Микрорайон «Западный» г. Энска

750 м к востоку

2500

Городская застройка, 12 80-квартирных 5-этажных панельных домов

... (остальные близлежащие населенные пункты)

...

...

...

12. Подраздел 2.1 «Характеристика опасных веществ» рекомендуется представлять в виде таблицы.

12.1. Характеристики опасных веществ включают идентификационные, физико-химические, токсикологические и другие данные.

12.2. Характеристики рекомендуется представлять только для тех опасных веществ, на основе суммарного количественного содержания которых опасный производственный объект отнесен к декларируемым.

12.3. При заполнении данных в графе «источник информации» необходимо сделать ссылку.

12.4. Пример составления подраздела 2.1 расчетно-пояснительной записки приведен ниже (табл. 6).

Характеристика опасного вещества - аммиака

Таблица 6

Наименование параметра

Параметр

Источник информации*

1. Название вещества

 

 

1.1. Химическое

Аммиак

2

1.2. Торговое

аммиак жидкий

 

2. Формула

 

2

2.1. Эмпирическая

NH3

 

2.2. Структурная

 

3. Состав, %

 

2

3.1. Основной продукт

99,9 вес. %

 

3.2. Примеси (с идентификацией)

 

 

вода, не более

0,10 вес. %

 

масло, не более

8,0 мг/л

 

железо, не более

2,0 мг/л

 

4. Общие данные:

 

3

4.1. Молекулярный вес

17,03

 

4.2. Температура кипения при давлении 101 кПа, °С

-33,4

 

4.3. Плотность при 20 °С, кг/м2

0,77

 

5. Данные о взрывоопасности

 

4

5.1. Температура вспышки

-

 

5.2. Температура самовоспламенения

850 °С в кварцевой бомбе

 

________

* Источники информации обозначены цифрами: 1 - Вредные вещества в промышленности. Справочник для химиков, инженеров и врачей. Под общей редакцией Н.В. Лазарева... Издание 7-е, переработанное и дополненное, т. III, изд-во «Химия», Л., 1977; 2 - ГОСТ 6221-90Е. Аммиак жидкий технический. Технические условия; 3 - ПБ 03-182-98 Правила безопасности для наземных складов жидкого аммиака; 4 - ПБ 09-220-98 Правила устройства и безопасной эксплуатации аммиачных холодильных установок.

5.3. Пределы взрываемости

15¸28 % (об.) (14,5-29,5 % (об.) при 100 °С), 112¸189 г/см3 по воздуху; максимальное давление при взрыве в смеси с воздухом при концентрации 22,5 % (об.) составляет 48,5 МПа; жидкий аммиак относится к трудногорючим веществам, горение прекращается при окончании кипения аммиака; аэрозоль из аммиака и воды из воздуха не загорается от источника огня.

2

6. Данные о токсической опасности

 

2

6.1. ПДК в воздухе рабочей зоны

20 мг/м3

 

6.2. ПДК в атмосферном воздухе

0,2 мг/м3

 

6.3. Летальная токсодоза, LCt50

150,0 мг·мин/л

 

6.4. Пороговая токсодоза PCt50

15,0 мг·мин/л

 

порог восприятия обонянием

35,0 мг/м3

 

нет последствий после пребывания в течение 1 часа

250,0 мг/м3

 

ощущение раздражения гортани

280,0 мг/м3

 

концентрация, вызывающая кашель

1200 мг/м3

 

возможна опасность для жизни при пребывании в этой атмосфере от 0,5 до 1 часа

350 ¸ 700 мг/м3

 

7. Реакционная способность

реакционноспособен, вступает в реакции присоединения, замещения, окисления, контакт с ртутью, хлором, йодом, бромом, кальцием, окисью серебра может привести к образованию взрывчатых веществ

2

8. Запах

обладает резким неприятным запахом

2

9. Коррозионное воздействие

взаимодействует с медью, цинком и их сплавами, особенно в присутствии воды; растворяет резину; стали в жидком аммиаке с содержанием воды менее 0,2 % в присутствии воздуха, двуокиси углерода могут подвергаться коррозионному растрескиванию

3

10. Меры предосторожности

при работе с аммиаком необходимо использовать средства индивидуальной защиты органов дыхания и кожи

1

11. Информация о воздействии на людей

при высоких концентрациях, с 280 мг/м3, аммиак вызывает раздражение горла и глаз, при высоких концентрациях (1200 мг/м3) - кашель, возможна опасность для жизни, жидкий аммиак вызывает ожоги, газообразный - эритемы кожи фильтрующие и изолирующие противогазы, непроницаемые

3

12. Средства защиты

для аммиака костюмы, перчатки, обувь и другие средства индивидуальной защиты

2

13. Методы перевода вещества в безвредное состояние

разбавление водой

1

14. Меры первой помощи пострадавшим от воздействия вещества

при ингаляционном отравлении - промывание глаз и участков кожи подкисленной водой (1-2 процентный раствор лимонной кислоты), свежий воздух, вдыхание теплых водяных паров (добавить уксус), сладкий чай, кофе, лимонад, молоко с «Боржоми» и содой; при раздражении носоглотки - полоскание 2-процентным раствором питьевой соды; при нарушениях и остановке дыхания - искусственное дыхание; по показаниям - камфара, кордиамин

3

13. Пункт 2.2.1 «Принципиальная технологическая схема с обозначением основного технологического оборудования и кратким описанием технологического процесса по составляющим декларируемого объекта» рекомендуется представлять по составляющим декларируемого объекта, при этом информация состоит из двух частей, которые должны соответствовать друг другу:

- иллюстрации, на которых отражена принципиальная технологическая схема (причем принципиальная технологическая схема может представляться в виде нескольких схем, выполненных по стадиям или блокам);

- текстовое описание принципиальной технологической схемы.

13.1. На принципиальной технологической схеме следует отображать основное технологическое оборудование, в котором обращаются опасные вещества, в том числе насосы и компрессоры.

13.2. Рекомендуется на принципиальной технологической схеме указывать отсекающие устройства, установленные на границах стадий, блоков.

13.3. Не следует перегружать принципиальную технологическую схему вспомогательным оборудованием и описанием вспомогательных процессов. Полное приведение проектных и регламентных чертежей не рекомендуется.

13.4. В случае, если в технологии используются дублированные типовые решения, не рекомендуется повторять схемы для таких объектов.

13.5. Для объектов магистральных трубопроводов рекомендуется привести полный или сокращенный профиль трассы, а также отдельно - принципиальные технологические схемы для площадочных сооружений, в том числе для резервуарных парков и насосных (компрессорных) станций.

13.6. Пример составления пункта 2.2.1 расчетно-пояснительной записки приведен ниже (рис. 2).

14. Пункт 2.2.2 «План размещения основного технологического оборудования, в котором обращаются опасные вещества» рекомендуется представлять по составляющим декларируемого объекта.

14.1. Рекомендуется, чтобы каждой принципиальной технологической схеме соответствовал свой план размещения основного технологического оборудования.

14.2 План может быть упрощен, но выполнен в масштабе с соответствующим соотношением размеров технологических аппаратов. Допускается изображения аппаратов и оборудования контуром, без излишней детализации.

14.3. На «Плане» рекомендуется также указывать места размещения пультов/щитов управления, операторных помещений, щитовых, дверных проемов, контуры обвалования, размещение средств противоаварийного назначения (огнетушители, гидранты, средства индивидуальной защиты, средства оповещения, связи и т.п.).

14.4. Для оборудования, размещенного на «Плане» на разной высоте, рекомендуется указать отметку высоты.

14.5. Пример составления пункта 2.2.2 расчетно-пояснительной записки приведен ниже (рис. 3).

15. Пункт 2.2.3 «Перечень основного технологического оборудования, в котором обращаются опасные вещества» рекомендуется приводить по составляющим декларируемого объекта.

15.1. В таблицу «Перечень основного технологического оборудования, в котором обращаются опасные вещества» рекомендуется включать следующие графы:

- «Номер позиции оборудования по принципиальной технологической схеме»;

- «Наименование оборудования и материал» (указывается основной материал, из которого изготовлено оборудование);

- «Количество единиц оборудования»;

- «Расположение» (месторасположение оборудования);

- «Назначение» (в соответствии с описанием технологии);

- «Техническая характеристика» (для емкостного оборудования указываются габариты, объем и вместимость, для насосов и компрессоров - производительность, для трубопроводов - их длина и диаметр).

15.2. Пример составления пункта 2.2.3 расчетно-пояснительной записки приведен ниже (табл. 7).

16. Пункт 2.2.4 «Данные о распределении опасных веществ по оборудованию» рекомендуется приводить по составляющим декларируемого объекта в виде таблицы.

16.1. В таблицу «Данные о распределении опасных веществ по оборудованию» рекомендуется включать следующие основные графы:

Графу «Технологический блок, оборудование», включающую подграфы:

- «Наименование блока»;

- «Наименование оборудования, № по схеме, опасное вещество»;

- «Количество единиц оборудования»,

Графу «Количество опасного вещества, т», включающую подграфы:

- «В единице оборудования»;


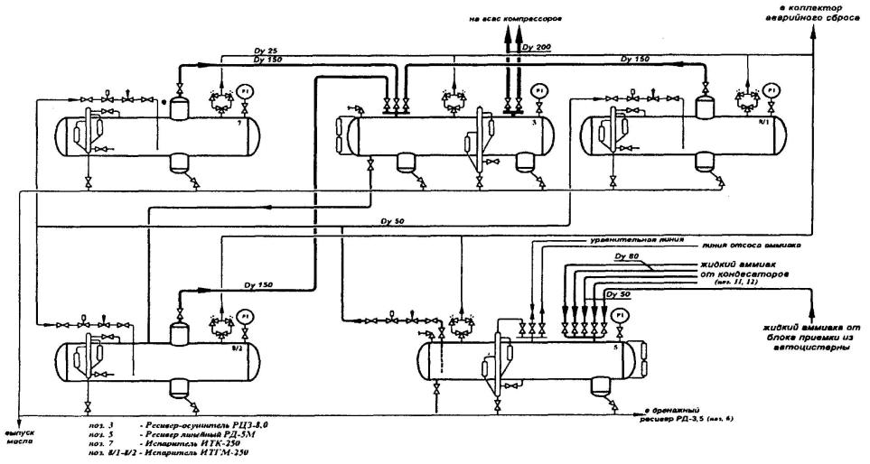
Рис. 2. Пример принципиальной технологической схемы отделения испарения аммиака.

Рис. 3. Пример плана размещения основного технологического оборудования установки первичной переработки нефти.


Перечень основного технологического оборудования, в котором обращается опасное вещество - хлор

Таблица 7

№ поз. по схеме

Наименование оборудования, материал

К-во, шт.

Расположение

Назначение

Техническая характеристика

1. ПРОИЗВОДСТВО ХЛОРА

1.

Контейнеры РЗХМ 09Г2С

30

Корпус 11 (склад жидкого хлора в таре)

Хранение хлора

Габаритные размеры Æ 800х2020, объем 0,8м3, вместимость 1 т

2.1.

Хлорный танк 09Г2С

6 (1-резерв)

Корпус 12 (склад жидкого хлора в танках)

Хранение хлора

Габаритные размеры Æ 3000х18290, объем 125 м3, вместимость 150 т

2.1.1.

Уравнительный трубопровод 09Г2С

1

Корпус 12 (склад жидкого хлора в танках)

Перекачка хлора из танка в танк

Габаритные размеры Æ 200х30000

2.1.2.

Трубопровод хлора 09Г2С

1

Корпус 12 (склад жидкого хлора в танках)

Подача хлора в танки

Габаритные размеры Æ 200х15000

3.1.

Цистерна 09Г2С

1

Корпус 13 (эстакада налива хлора)

Транспортирование хлора

Габаритные размеры Æ 2400х10500, объем 46м3, вместимость 57 т

4.1.

Компрессор сборный

3

Корпус 14 (корпус сжижения хлора)

Компримирование хлоргаза

Габаритные размеры 1400х900х1200, производительность 30 м3

№...

...

...

...

...

...

N.. N-ая СОСТАВЛЯЮЩАЯ ДЕКЛАРИРУЕМОГО ОБЪЕКТА

...

...

...

...

...

...

- «В блоке».

Графу «Физические условия содержания опасного вещества», включающую подграфы:

- «Агрегатное состояние»;

- «Давление, МПа»;

- «Температура, °С».

16.2. В графе «Технологический блок, оборудование» рекомендуется указывать поочередно то основное технологическое оборудование, в котором обращаются опасные вещества, и которое, как правило, было включено в предыдущую таблицу «Перечень основного технологического оборудования, в котором обращаются опасные вещества».

16.3. Рекомендуется несколько единиц однотипного оборудования (группы реакторов, теплообменников, колонн, ресиверов и т.п.), расположенного вместе (в одном помещении, на одной площадке, обваловке и т.п.), объединять в блоки, указывая в графе «Технологический блок, оборудование» наименование блока (можно упустить), наименование оборудования, номер позиции по «Принципиальной технологической схеме», наименование опасного вещества, содержащегося в оборудовании, количество единиц однотипного оборудования, а в графе «Количество опасного вещества, т» - количество опасного вещества в единице оборудования и суммарное количество опасного вещества в блоке.

16.4. Под «Технологическим блоком» понимается аппарат или группа аппаратов (с минимальным числом), которые в заданное время могут быть отключены (изолированы) от технологической системы (выведены из технологической схемы) без опасных изменений режима, приводящих к развитию аварии в смежной аппаратуре или системе.

16.5. Перечисление оборудования рекомендуется приводить в той же последовательности, что и в таблице «Перечень основного технологического оборудования, в котором обращаются опасные вещества». Если оборудование, входящее в состав блока, содержит незначительное количество опасного вещества (например, дозировочный насос или участок трубопровода сравнительно небольшой протяженности и небольшого диаметра), то данное оборудование в таблице «Данные о распределении опасных веществ по оборудованию» можно упустить.

16.6. Данные о распределении опасных веществ по оборудованию каждой составляющей декларируемого объекта заканчиваются графой «Всего опасного вещества на составляющей декларируемого объекта» с указанием отдельно данных о количестве веществ в аппаратах и трубопроводах.

16.7. Таблица «Данные о распределении опасных веществ по оборудованию» заканчивается графой «Итого опасного вещества на декларируемом объекте» с указанием отдельно данных о количестве веществ в аппаратах и трубопроводах.

16.8. Данные о количестве единиц оборудования, количестве опасных веществ, а также данные о физических условиях содержания опасных веществ рекомендуется приводить на основе максимально возможных проектных значений указанных параметров.

16.9. В графе «Количество опасного вещества» не рекомендуется приводить удельные количественные показатели процесса (скорость потоков, производительность и т.п.).

16.10. Представленные в таблице «Данные о распределении опасных веществ по оборудованию» рекомендуется использовать в качестве основания для расчетов количества опасного вещества, участвующего в различных гипотетических сценариях аварий, рассматриваемых в последующих разделах расчетно-пояснительной записки.

16.11. Пример составления пункта 2.2.4 расчетно-пояснительной записки приведен ниже (табл. 8).

17. Пункт 2.3.1 «Описание решений, направленных на исключение разгерметизации оборудования и предупреждение аварийных выбросов опасных веществ» рекомендуется представлять в виде текста по каждой составляющей декларируемого объекта.

17.1. Рекомендуется включать в пункт описание:

- мер, направленных на предотвращение разгерметизации оборудования и трубопроводов;

- способов герметизации оборудования и его узлов.

17.2. Пример составления пункта 2.3.1 приведен ниже (рис. 4).

18. Пункт 2.3.2 «Описание решений, направленных на предупреждение развития аварий и локализацию выбросов опасных веществ» рекомендуется представлять в виде текста по каждой составляющей декларируемого объекта.

18.1. Рекомендуется включать в пункт описание:

- условий безопасного отсечения потоков;

- систем аварийного освобождения емкостного технологического оборудования;

- мер по ограничению, локализации и дальнейшей утилизации выбросов опасных веществ.

Данные о распределении опасных веществ по оборудованию

Таблица 8

Технологический блок, оборудование

Количество опасного вещества, т

Физические условия содержания опасного вещества

наименование блока

наименование оборудования, № по схеме, опасное вещество

количество единиц оборудования

в единице оборудования

в блоке

агрегатное состояние

давление, МПа

температура, °С

1. ПРОИЗВОДСТВО ХЛОРА

Блок хранения № 1

Контейнер поз. 1 хлор

30

1,0

40,0

жидкость, газ

3,5

окружающей среды

Блок хранения № 2

Хлорный танк поз. 2.1 хлор

6

(1 - резерв)

150,0

750,0

жидкость, газ

1,2

окружающей среды

Блок № 2

Трубопровод поз. 2.1.1 хлор

1

1,1

1,1

жидкость

1,2

10 ¸ -10

Блок № 3

Трубопровод поз. 2.1.2 хлор

1

1,1

1,3

жидкость

1,2

10 ¸ -10

Всего опасного вещества - хлора на составляющей «Производство хлора»,т

833,4

из них - в сосудах (аппаратах), т

830,0

в трубопроводах, т

3,4

N .. N-ая СОСТАВЛЯЮЩАЯ ДЕКЛАРИРУЕМОГО ОБЪЕКТА

Итого опасного вещества - хлора на декларируемом объекте, т

833,4

из них - в сосудах (аппаратах), т

830,0

в трубопроводах, т

3,4

 

2.3.1. Описание решений, направленных на исключение разгерметизации оборудования и предупреждение аварийных выбросов опасных веществ

2.3.1.1. В качестве решений по исключению разгерметизации оборудования и предупреждения аварийных выбросов, принятых на составляющей декларируемого объекта

- «Производство хлора», можно выделить следующие:

2.3.1.1.1. Меры, направленные на предотвращение разгерметизации оборудования и трубопроводов, размещенных в корпусах 11, 12 и 13:

- материалы, конструкция сосудов и трубопроводов рассчитаны на обеспечение прочности и надежной эксплуатации в рабочем диапазоне температур от возможно минимальной температуры жидкого хлора до максимальной;

- расчетное давление принято равным 1,6 МПа (регламентированное рабочее давление 1,2 МПа);

- расчетная толщина стенок сосудов определена с учетом расчетного срока эксплуатации и прибавки 2 мм для компенсации коррозии;

- наружная поверхность оборудования и трубопроводов имеет антикоррозионное покрытие;

- сосуды и трубопроводы оснащены предохранительными устройствами от повышения давления выше допустимого значения (предохранительными клапанами в комплекте с разрывными мембранами);

- и т.п. ..... (указываются другие способы).

2.3.1.2. В качестве решений по исключению разгерметизации оборудования и предупреждения аварийных выбросов, принятых на составляющей декларируемого объекта

- (указывается наименование следующей составляющей декларируемого объекта)

...

Рис. 4. Пример составления пункта 2.3.1 расчетно-пояснительной записки.

18.2. Пример составления пункта 2.3.2 приведен ниже (рис. 5).

19. Пункт 2.3.3 «Описание решений, направленных на обеспечение взрывопожаробезопасности» рекомендуется представлять в виде текста по каждой составляющей декларируемого объекта.

19.1. Пример составления пункта 2.3.3 приведен ниже (рис. 6).

20. Пункт 2.3.4 «Описание систем автоматического регулирования, блокировок, сигнализаций и других средств обеспечения безопасности» рекомендуется представлять в виде текста по каждой составляющей декларируемого объекта.

2.3.2. Описание решений, направленных на предупреждение развития аварий и локализацию выбросов опасных веществ

2.3.2.1. В качестве решений по предупреждению развития аварий и локализации выбросов опасных веществ на составляющей декларируемого объекта - «Производство хлора» можно выделить следующие:

2.3.2.1.1. Условия безопасного отсечения потоков:

Для корпуса 12 (склад жидкого хлора в танках):

- обвязка танков выполнена с учетом условий рационального секционирования, схемой обвязки предусмотрено аварийное отключение каждого танка с помощью быстродействующей запорной арматуры с дистанционным управлением;

- один из 6 резервуаров является резервным и используется для освобождения любого из рабочих в случае аварийной разгерметизации;

- и т.п.

Для корпуса 13 (эстакада налива):

- ...

2.3.2.1.2. Системы аварийного освобождения емкостного технологического оборудования:

Для корпуса 12 (склад жидкого хлора в танках):

- помещения склада оснащены автоматическими системами обнаружения хлора;

- помещения оборудованы системами аварийной вентиляции, сблокированной с системой подачи нейтрализующего раствора на орошение санитарной колонны; - и т.п.

2.3.2.1.3. Меры по ограничению, локализации и дальнейшей утилизации выбросов опасных веществ:

Для корпуса 12 (склад жидкого хлора в танках):

- выбросы от аварийной вентиляции направляются на санитарную колонну;

- территория склада оснащена наружным контуром индикации хлора, сблокированной с автоматической стационарной системой локализации хлорной волны защитной водяной завесой;

- каждый бокс установлен в герметичном поддоне для сбора аварийных проливов хлора, вместимость поддона рассчитана на полный объем танка;

- и т.п. (указываются следующие меры).

Для корпуса 13 (эстакада налива):

2.3.2.2. В качестве решений по предупреждению развития аварий и локализации выбросов опасных веществ на составляющей декларируемого объекта - (указывается наименование следующей составляющей декларируемого объекта)

...

Рис. 5. Пример составления пункта 2.3.2 расчетно-пояснительной записки.

21. Пример составления пункта 2.3.4 приведен ниже (рис. 7).

22. Подпункт 2.4.1.1 «Перечень аварий и неполадок, имевших место на декларируемом объекте» рекомендуется представлять по каждой составляющей декларируемого объекта в виде таблицы.

2.3.3. Описание решений, направленных на обеспечение взрывопожаробезопасности

Хлор является сильным окислителем и способен образовывать взрывоопасные смеси с водородом и органическими соединениями.

2.3.3.1. Для обеспечения взрывопожаробезопасности на составляющей декларируемого объекта - «Производство хлора» предусмотрены следующие решения:

Для корпуса 12 (склад жидкого хлора):

- применение для передавливания хлора и продувки аппаратуры специально подготовленного, осушенного, очищенного от масла и водорода воздуха (осуществляется постоянный контроль содержания в нем влаги, органических примесей и водорода);

- помещение склада построено из негорючих материалов и оборудовано легкосбрасываемой кровлей;

- способ хранения в захоложенном состоянии при температуре ниже температуры окружающей среды способствует максимальному ограничению объема залпового выброса;

- и т.п. (указываются следующие решения).

Для корпуса 13 (эстакада налива):

- ... ;

-... .

2.3.3.2. Для обеспечения взрывопожаробезопасности на составляющей декларируемого объекта - (указывается наименование следующей составляющей декларируемого объекта)...

Рис. 6. Пример составления пункта 2.3.3 расчетно-пояснительной записи

22.1. Настоящий подпункт заполняется только для действующих объектов.

22.2. В таблицу «Перечень аварий и неполадок, имевших место на декларируемом объекте» рекомендуется включать следующие основные графы:

- «Дата и место»;

- «Вид аварии (неполадки)»;

- «Описание аварии и основные причины»;

- «Масштабы развития аварии, максимальные зоны действия поражающих факторов»;

- «Число пострадавших, ущерб».

22.3. Источником данных для подпункта 2.4.1.1 расчетно-пояснительной записки могут служить акты расследования аварий, журналы регистрации аварий и неполадок, паспорта установок, дефектные ведомости или иные документы, в которых фиксируются данные об авариях в соответствии с принятой на декларируемом объекте системой учета и регистрации аварий или неполадок.

2.3.4. Описание систем автоматического регулирования, блокировок, сигнализаций и других средств обеспечения безопасности

2.3.4.1. На составляющей декларируемого объекта - «Производство хлора» предусмотрено:

2.3.4.1.1. Системы автоматического регулирования

2.3.4.1.1.1. В корпусе 12 (склад жидкого хлора в танках)

- регулирование расхода воздуха, подаваемого на продувку, в зависимости от содержания водорода в газах;

- регулирование расхода подачи нейтрализующего раствора на орошение санитарной колонны;

- и т.п. (указываются следующие решения).

2.3.4.1.1.2. В корпусе № (...)

- ... ;

- ... .

Далее описываются системы автоматического регулирования для остальных административных единиц данной составляющей декларируемого объекта.

2.3.4.1.2. Системы блокировок

2.3.4.1.2.1. В корпусе 12 (склад жидкого хлора в танках)

- автоматическое включение аварийной вентиляции при превышении ПДК хлора в помещении склада;

- автоматическое включение подачи нейтрализующего раствора на санитарную колонну;

- и т.п. (указываются следующие решения).

Для корпуса 13 (эстакада налива):

2.3.4.1.2.2. В корпусе № (...)

- ... .

Далее описываются системы блокировок для остальных административных единиц данной составляющей декларируемого объекта.

2.3.4.1.3. Системы сигнализаций

2.3.4.1.3.1. В корпусе 12 (склад жидкого хлора в танках)

- превышение давления хлора в танках более 1,2 МПа (звуковая и световая);

- достижение максимального и минимального уровней жидкого хлора в танках (звуковая и световая);

- положение отсечных устройств (открыто/закрыто) на танках (световая).

2.3.4.1.2.2. В корпусе № (...)

- ... ;

- ... .

Далее описываются системы сигнализаций для остальных административных единиц данной составляющей декларируемого объекта.

2.3.4.2. На составляющей декларируемого объекта - (...) предусмотрено:

Далее дается аналогичное описание для остальных составляющих декларируемого объекта.

Рис. 7. Пример составления пункта 2.3.4 расчетно-пояснительной записки.

22.4. Данные об авариях и неполадках приводятся в хронологическом порядке в кратком изложении с указанием: даты, места, вида аварии, основных причин, масштабов развития аварии, максимальных зон действия поражающих факторов и количества пострадавших.

22.5. Как правило, в перечень рекомендуется включать сведения об имевших место на декларируемом объекте авариях и неполадках за последние 5-10 лет. При этом основное внимание рекомендуется уделять авариям и неполадкам (инцидентам), связанным с разрушением (повреждением) зданий и/или сооружений, технических устройств, отказом оборудования или его элементов, сопровождавшимся выбросами опасных веществ, взрывами и загораниями.

22.6. Пример составления подпункта 2.4.1.1 приведен в табл. 9.

23. Подпункт 2.4.1.2 «Перечень аварий, имевших место на других аналогичных объектах, или аварий, связанных с обращающимися опасными веществами» рекомендуется представлять в виде таблицы аналогично подпункту 2.4.1.1 (см. табл. 9).

23.1. Источниками сведений об авариях могут быть акты расследования аварий, данные Госгортехнадзора России, МЧС России, данные ведомства, в состав которого входит (или входил) декларируемый объект, банки данных об аварийности и травматизме, публикации в открытой печати.

23.2. В перечне аварий рекомендуется давать ссылку на используемый источник информации.

24. Подпункт 2.4.1.3 «Анализ основных причин происшедших аварий» рекомендуется составлять на основе сведений об имевшихся на данном предприятии и других авариях с аналогичными опасными веществами.

24.1. Пример составления подпункта 2.4.1.3 приведен ниже (рис. 8).

Перечень аварий и неполадок, имевших место на декларируемом объекте

Таблица 9

 

Вид аварии (неполадки)

Описание аварии и основные причины

Масштабы развития аварии, максимальные зоны действия поражающих факторов

Число пострадавших, ущерб

1. ПРОИЗВОДСТВО ХЛОРА

01.10.98

в районе пункта налива цистерн (корпус 13)

Выброс хлора

 

За время отключения аварийного участка (4 мин) выброс хлора составил 20 кг.

Территория загазована в радиусе 20 м.

1 рабочий травмирован - легкое отравление.

Ущерб составил 20 тыс.руб.

2. ПРОИЗВОДСТВО ВИНИЛХЛОРИДА

21.10.87

на стадии ректификации продуктов пиролиза

Выброс дихлорэтана с последующим воспламенением

Разгерметизация корпуса кипятильника (поз. Е-602) из-за язвенной коррозии со стороны продукта. Выброс дихлорэтана в сторону колонны (поз. С-601) и воспламенение. В результате произошло частичное разрушение корпуса колонны и смесь паров дихлорэтана и винилхлорида под давлением стала поступать в помещение. Возник второй очаг пожара, который распространился на помещение насосной, где имелись проливы винилхлорида. Под воздействием огня были разрушены трубопроводы обвязки насосов, что привело к полному опорожнению колонны, конденсаторов и флегмовой емкости в зоне пожара. Созданию аварийной обстановки способствовали систематические нарушения регламента по содержанию влаги в реакционной среде, что вызвало интенсивную коррозию и выход из строя кипятильника.

Зона пожара - помещение насосной

Пострадавших нет. В результате аварии сброшено на факел 22000 т этилена. Из-за двухмесячного простоя недополучено 40000 т ПВХ. Общий ущерб составил 27 миллионов рублей в ценах 1987 года.

N. N-ая СОСТАВЛЯЮЩАЯ ДЕКЛАРИРУЕМОГО ОБЪЕКТА

...

 

...

...

...

 

2.4.1.3. Анализ основных причин происшедших аварий

Проанализировано 2 аварии и 14 неполадок, происшедших на составляющих декларируемого объекта в период с 01.01.90 по 01.01.99, и 16 аварий, происшедших на аналогичных объектах в период с 01.01.70 по 01.01.98.

Анализ основных причин происшедших аварий позволил выделить следующие взаимосвязанные группы причин, характеризующиеся:

- отказами (неполадками оборудования) - 43 % от всех причин;

- ошибочными действиями персонала - 33 %;

- внешними воздействиями природного и техногенного характера - 5 %;

- ... (следующие группы причин возникновения аварий).

Рис. 8. Пример составления пункта 2.4.1.3 расчетно-пояснительной записки.

25. В подпункте 2.4.2.1 «Определение возможных причин и факторов, способствующих возникновению и развитию аварий» рекомендуется более подробно проанализировать основные причины возможных аварий применительно к каждой составляющей декларируемого объекта, конкретному технологическому процессу или оборудованию с учетом его технического состояния (ресурса работы, результатов последнего технического освидетельствования и т.д.).

25.1. Рекомендуется выделять опасности, связанные с:

- основными (типовыми) процессами;

- физическим износом оборудования;

- прекращением подачи энергоресурсов;

- возможными ошибками персонала;

- внешними воздействиями природного и техногенного характера.

25.2. Пример составления подпункта 2.4.2.1 расчетно-пояснительной записки приведен ниже (рис. 9).

26. В подпункте 2.4.2.2 «Определение типовых сценариев возможных аварий» рекомендуется все определенные ранее отдельные события (причины, факторы), обусловленные конкретным инициирующим событием, последовательно и логически связать в сценарии возможных аварий.

2.4.2.1. Определение возможных причин и факторов, способствующих возникновению и развитию аварий

2.4.2.1.1. Возможные причины и факторы, способствующие возникновению и развитию аварий на составляющей декларируемого объекта - «Производство винилхлорида»

2.4.2.1.1.1. Причины и факторы, связанные с отказами оборудования

К основным причинам и факторам, связанным с отказами оборудования относятся:

- опасности, связанные типовыми процессами;

- физический износ, коррозия, механические повреждения, температурные деформации оборудования или трубопроводов;

- прекращение подачи энергоресурсов (электроэнергии, пара, воды, азота);

- ... (другие опасности, связанные с отказами оборудования).

2.4.2.1.1.1.1. Опасности, связанные с типовыми процессами

Все оборудование, используемое на установке, можно разделить по протекающим в них процессам на реакционные, массотеплообменные, теплообменные и гидродинамические.

2.4.2.1.1.1.1.1. Реакционные процессы

На данной установке к реакционным процессам относятся получение дихлорэтана (ДХЭ) методом прямого хлорирования и получения винилхлорида (ВХ) методом пиролиза ДХЭ. Получение ДХЭ осуществляются в 6 реакторах. Процесс прямого хлорирования является экзотермическим и характеризуется значительными единичными объемами опасного вещества обращаемого в реакционной аппаратуре (до 160т). В случае нарушения режимов ведения процесса возможно повышение температуры и давления внутри аппаратуры, разрушение и выброс опасного вещества, взрывы и пожары. Фактор присутствия в реакционной аппаратуре этилена (горючего газа) и окислителя (хлора) обуславливает возможность взрыва внутри аппаратуры при нарушении соотношения реагентов. Процесс получения ВХ является эндотермическим и протекает в 2 печах пиролиза. Объемы опасных веществ обращаемых в данном процессе, меньше, чем в реакторах. Однако высокая температура процесса (500 °С) и высокое давление (4 МПа) и наличие открытого пламени создают дополнительные факторы, способствующие возникновению и развитию аварий. При разгерметизации оборудования следует ожидать мгновенного воспламенения технологической среды, а при несвоевременной локализации - возникновение и развитие пожара на установке.

2.4.2.1.1.1.1.2. Тепломассообменные процессы

К тепломассобменным процессам на данной установке относятся процессы ректификации и адсорбции. Данные процессы протекают в крупногабаритной колонной аппаратуре (20 шт. с единичными объемами от 7 до 350 м3). Процессы протекают при повышенных температурах (до 160 °С) и давлениях (до 1,7 МПа). По характеру процессов опасность возникновения внутренних взрывов маловероятна. Под влиянием внешних факторов (механических повреждений, взрывов на соседних блоках (аппаратах) и др.) может произойти разгерметизация колонн и высвобождение больших количеств опасных веществ с образованием паровых облаков больших размеров.

2.4.2.1.1.1.1.3. Теплообменные процессы (аналогичным образом указывается оборудование, связанное с данными процессами, и определяются возможные причины и факторы, способствующие возникновению и развитию аварий на данном виде оборудования).

2.4.2.1.1.1.1.4. Гидродинамические процессы (аналогичным образом указывается оборудование, связанное с данными процессами и определяются возможные причины и факторы, способствующие возникновению и развитию аварий на данном виде оборудования).

2.4.2.1.1.1.2. Физический износ, коррозия, механические повреждения, температурная деформация оборудования и трубопроводов

Опасности, связанные с физическим износом и коррозией весьма актуальны, так как обращаемые в процессах опасные вещества, обладают повышенными коррозионными свойствами (особенно при повышенном содержании влаги и в условиях повышенных температур). В данных условиях обращаемые вещества способны взаимодействовать со стенками аппаратов и трубопроводов, что снижает срок службы оборудования, может привести к аварийной разгерметизации и выбросу опасных веществ в окружающую среду, взрывам и пожарам на установке. Исходя из анализа неполадок и аварий, можно сделать вывод, что коррозионное разрушение при достаточной прочности конструкций аппарата или трубопровода, чаще всего имеет локальный характер и не приводит к серьезным последствиям. Однако при несвоевременной локализации может произойти дальнейшее развитие аварии.

2.4.2.1.1.1.3. Прекращение подачи энергоресурсов (опасности, связанные с прекращением энергоресурсов, рассматриваются аналогичным образом).

Далее детально рассматриваются возможные причины и факторы, способствующие возникновению и развитию аварий и связанные с возможными ошибками персонала при ведении технологического процесса и при пуске и остановке оборудования и внешними воздействиями природного и техногенного характера.

Далее подобным образом производится определение возможных причин и факторов, способствующих возникновению и развитию аварий, для остальных составляющих декларируемого объекта.

Рис. 9. Пример составления пункта 2.4.2.1 расчетно-пояснительной записки

26.1. Рекомендуется несколько сценариев, развитие которых происходит по одной схеме и/или которые характеризуются общими признаками, объединять в группы сценариев.

26.2. Пример описания группы типовых сценариев аварий приведен ниже (рис. 10).

26.3. При определении и анализе типовых сценариев аварий на декларируемом объекте рекомендуется использовать следующие методы:

Группа сценариев С1:

Частичное или полное разрушение одного танка с жидким хлором на складе ® выброс жидкого и газообразного хлора ® истечение жидкого хлора в поддон танка + вскипание жидкого хлора + образование паро-аэрозольного облака ® распространение (рассеяние) хлорного облака в помещение склада ® попадание в зону облака персонала ® интоксикация людей в помещении склада ® нарушение герметичности здания склада (разрушение оконных проемов хлорной волной) ® распространение хлорного облака по территории декларируемого объекта ® попадание в зону хлорного облака персонала предприятия ® интоксикация людей на открытой площадке.

Рис. 10. Пример описания типовых сценариев аварий.

- Метод изучения опасности и работоспособности [VII-1];

- Анализ вида и последствий отказа (неполадок) [VII-17, 19];

- Метод анализа «дерева отказов и событий» [VII-14, 18, 19];

- Типовые схемы анализа вероятных моделей возникновения и развития аварий [VII-20].

27. В подпункте 2.4.2.3 «Обоснование физико-математических моделей и методов расчета, применяемых при оценке риска» рекомендуется привести обоснование всех использованных в расчетно-пояснительной записке моделей и методов расчета.

27.1. В качестве приоритетных рекомендуются модели и методики, утвержденные или согласованные федеральными органами исполнительной власти. При их использовании достаточно привести общее описание и сослаться на официальное издание.

27.2. В случае использования оригинальных моделей и методик рекомендуется дать их конкретное описание с указанием:

- разработчиков оригинальных методик;

- применяемых показателей и критериев опасности, методов расчета зон действия основных поражающих факторов аварии;

- используемых допущений и предположений;

- области применения методик;

- достоинств и недостатков оригинальных методик по сравнению с нормативными;

- информации об апробации используемых методов на научных встречах и конференциях, в открытой печати.

27.3. Результаты анализа риска рекомендуется обосновывать и оформлять таким образом, чтобы выполненные расчеты и выводы могли быть проверены и повторены другими независимыми специалистами.

27.4. При обосновании моделей и методов расчета необходимо определить и указать «наихудшие условия» с точки зрения последствий аварии и привести значения всех основных значимых исходных данных, которые используются при расчетах.

27.5. Рекомендуется указать степень влияния исходных данных на рассчитываемые показатели опасности и указать точность расчетов.

28. В подпункте 2.4.2.4 «Оценка количества опасных веществ, участвующих в аварии» проводится оценка количества опасных веществ для каждого типового сценария (или группы типовых сценариев), определенного в подпункте 2.4.2.2 расчетно-пояснительной записки.

28.1. Для определения количества опасного вещества рекомендуется использовать «Данные о распределении опасных веществ по оборудованию» (пункт 2.2.4 расчетно-пояснительной записки).

28.2. При расчетах количества опасных веществ, участвующих в аварии, рекомендуется учитывать возможность дополнительного поступления опасных веществ от смежных блоков или оборудования. Дополнительное количество опасных веществ определяется с учетом нормативного (или фактического) времени срабатывания запорных устройств, установленных на границах технологических блоков. При этом надо учитывать, что не все количество вещества, выбрасываемое или истекающее из аварийного оборудования, может участвовать в создании поражающих факторов или непосредственно наносит ущерб.

28.3. Данные подпункта рекомендуется оформлять в виде таблицы, пример которой приведен ниже (табл. 10).

28.4. В таблице для каждого сценария (или группы сценариев) указывают последствия аварии (взрыв, выброс опасных веществ и т.п.), основной поражающий фактор для этого последствия (комментарии для подпункта 2.4.2.5 расчетно-пояснительной записки), количество опасного вещества - причем отдельно указываются данные о количестве вещества, участвующего в аварии, (за это количество можно принять общее количество вещества, вытекающего из аварийного блока) и количестве вещества, непосредственно участвующего в создании поражающих факторов.

Количество опасного вещества, участвующего в аварии

Таблица 10

№ сценария

Последствия

Основной поражающий фактор

Количество опасного вещества, т

участвующего в аварии

участвующего в создании поражающих факторов

С1

взрыв газа внутри помещения

ударная волна

10

5

С2

взрыв газа на открытой площадке

ударная волна

20

2

С3

выброс хлора

токсическое поражение

30

6

С4

...

...

...

...

29. В подпункте 2.4.2.5 «Расчет вероятных зон действия поражающих факторов» рекомендуется привести, основные результаты расчета зон действия поражающих факторов для типовых сценариев, рассмотренных в расчетно-пояснительной записке.

29.1. К поражающим факторам аварии рекомендуется относить:

- воздушную ударную волну, возникающую при взрывных превращениях облаков топливно-воздушных смесей, взрывчатых веществ, при взрывах резервуаров с перегретой жидкостью и сосудов под давлением;

- тепловое излучение продуктов горения при пожаре и взрыве, в том числе при образовании «огненного шара»;

- токсические нагрузки вследствие выброса опасных химических веществ и их воздействия на людей;

- осколочные поля, создаваемые летящими обломками технологического оборудования, строительных конструкций и т.д.;

- завалы, обрушения конструкций, сооружений, зданий.

29.2. Поскольку зоны поражения (разрушения) зависят от вида опасного вещества, условий аварийного выброса и распространения опасных веществ и характера противоаварийных мер, при расчетах зон поражения рекомендуется учитывать:

- характеристику местности (топографические условия, шероховатость подстилающей поверхности, застройка территории и т.п. с учетом данных, приведенных в пункте 1.2.1 расчетно-пояснительной записки);

- атмосферные условия (скорость и направление ветра, температура, степень вертикальной устойчивости атмосферы и т.п. с учетом данных, приведенных в пункте 1.2.3 расчетно-пояснительной записки);

- свойства опасного вещества (физико-химические, пожаровзрывоопасные, токсические характеристики с учетом данных, приведенных в подразделе 2.1 расчетно-пояснительной записки);

- эффективность действий блокировок, автоматических средств, персонала, спасательных служб по локализации и ликвидации аварийной ситуации (с учетом данных, приведенных в подразделе 2.3 расчетно-пояснительной записки);

- выбор сценария аварии и характеристику выброса (время и скорость истечения, высота расположения и форма источника с учетом данных, приведенных в подпункте 2.4.2.2 расчетно-пояснительной записки);

- количество опасного вещества, участвующего в аварии и создании поражающих факторов, с учетом данных, приведенных в подпункте 2.4.2.4 расчетно-пояснительной записки.

29.3. Выбор конкретных сценариев аварий для расчета и изложения в расчетно-пояснительной записке и декларации определяется разработчиками декларации с учетом специфики объекта и вышеперечисленных факторов.

29.4. Приведение всех расчетов в тексте расчетно-пояснительной записки не рекомендуется. Результаты расчетов рекомендуется оформлять для наиболее характерных типовых сценариев.

29.5. С целью сравнения и полноты оценки опасности среди всего разнообразия рассмотренных сценариев рекомендуется привести результаты расчета для сценариев:

- аварий с наиболее тяжелыми последствиями - как наиболее неблагоприятного варианта развития аварии (как правило, наименее вероятного) и наиболее опасного по последствиям аварийного воздействия. Такие сценарии характеризуются, например, полным разрушением единичной емкости или резервуара (или группы резервуаров) с максимальным выбросом опасного вещества, несвоевременными действиями персонала по локализации аварии и неблагоприятными топографическими и метеоусловиями для распространения опасных веществ;

Основные результаты расчета вероятных зон действия поражающих факторов

Таблица 11

Параметр

Номер группы сценария

С1

С2

С...

СN

Огненный шар (Методика Всемирного банка)

Длительность огненного шара, с

76

68

...

2600

Уровни поражения излучением (без учета дрейфа облака), м

 

 

 

 

разрушение соседних емкостей

265

220

...

60

воспламенение деревянных конструкций

459

385

...

80

безопасное расстояние для объектов

812

680

...

115

Пожар пролива (Методика Всемирного банка)

Максимальная площадь пожара, м2

1890

6500

...

1040

Длительность пожара, мин

65

210

...

15

Радиус поражения открытым пламенем, м

60

100

...

43

Уровни поражения излучением, м

 

 

 

 

разрушение соседних емкостей

25

30

 

20

воспламенение деревянных конструкций

40

50

...

30

безопасное расстояние для объектов

75

85

...

55

Рассеяние выброса до расстояний 0,5 НКПВ (Методика Всемирного банка)

Расстояние рассеяния, м

1140

40

...

170

Взрыв топливно-воздушного облака (Методика Всемирного банка)

Уровни поражения ударной волной, м

 

 

 

 

полное и частичное разрушение зданий и сооружений

140

...

...

85

обрушение отдельных элементов зданий, поражение персонала

240

...

...

170

повреждение оконных и дверных проемов, травмирование персонала

710

...

...

430

Взрыв топливно-воздушного облака (ПБ 09-170-97)

Уровни поражения ударной волной, м

 

 

 

 

полное и частичное разрушение здании и сооружений

160

...

...

80

обрушение отдельных элементов зданий, поражение персонала

320

...

...

130

повреждение оконных и дверных проемов, травмирование персонала

795

...

...

380

Токсическое поражение (Методика ГО)

Глубина зоны заражения первичным облаком, м

1600

...

...

590

Глубина зоны заражения вторичным облаком, м

1300

1000

...

1030

Полная глубина зоны заражения, м

2250

1000

...

1330

Площадь зоны возможного заражения, км2

7,95

1,6

...

28

Пожар пролива (Методика ТОКСИ)

Длина зоны смертельных поражений, м

775

65

...

320

Ширина зоны смертельных поражений, м

80

8

...

34

Длина зоны пороговых поражений, м

1650

190

...

675

Ширина зоны пороговых поражений, м

140

20

...

64

Площадь зоны смертельных поражений, км2

0,049

0,0004

...

0,009

Площадь зоны пороговых поражений, км2

0,181

0,003

...

0,034

Токсическое поражение (Методика Всемирного банка)

Размер зоны достижения смертельных токсидоз при 30-минутной экспозиции, м

310

55

...

300

Размер зоны пороговых поражений, м

1600

194

...

610

- наиболее вероятных (типичных) аварий - вариантов развития аварии с менее тяжелыми последствиями, но более вероятными условиями развития аварии, а также тех сценариев аварий, которые наиболее полно характеризуют имеющиеся опасности и специфику объекта. Такие сценарии связаны, например, с частичным разрушением емкостного оборудования или трубопроводов с утечкой опасных веществ из отверстий диаметром от 10 до 30 мм, с выбросом и распространением опасных веществ при метеоусловиях, наиболее вероятных для данной местности.

29.6. Результаты расчетов рекомендуется оформлять по составляющим декларируемого объекта в виде таблицы (или таблиц), пример которой приведен ниже (табл. 11).

30. В подпункте 2.4.2.6 «Оценка возможного числа пострадавших» рекомендуется определить возможное число пострадавших при различных рассмотренных ранее в расчетно-пояснительной записке сценариях аварии на декларируемом объекте (в подпункте 2.4.2.2 «Определение типовых сценариев возможных аварий»).

30.1. Рекомендуется приводить данные для аварии с наиболее опасными по своим последствиям и наиболее вероятными (типичными) сценариями аварий по составляющим декларируемого объекта.

30.2. При оценке возможного числа пострадавших рекомендуется учитывать:

- количество людей, находящихся на открытых площадках, внутри зданий и пунктов управления технологическим процессом;

- расположение зданий и пунктов управления, их оборудование средствами коллективной защиты;

- противоаварийную устойчивость зданий и пунктов управления.

30.3. Рекомендуется выделить из общего числа пострадавших возможное количество смертельно пораженных.

30.4. Данные настоящего пункта могут представляться как в текстовом, так и в табличном виде.

3.1. В подпункте 2.4.2.7 «Оценка возможного ущерба» рекомендуется приводить данные по оценке возможного материального и/или экономического ущерба при различных сценариях аварии на декларируемом объекте.

31.1. Рекомендуется приводить данные для аварии с наиболее опасными по своим последствиям и наиболее вероятными (типичными) сценариями аварий по составляющим декларируемого объекта.

31.2. Рекомендуется осуществлять комплексный расчет ущерба от аварии с учетом потерь организации, эксплуатирующей декларируемый объект, убытков, понесенных другими организациями, затронутыми аварией на декларируемом объекте, вреда, нанесенного третьим лицам и окружающей природной среде.

31.3. При оценке полного ущерба от аварии рекомендуется учитывать следующие составляющие:

- прямые потери (ущерб в результате уничтожения (повреждения) фондов предприятия, продукции, сырья, имущества населения, а также расходы, связанные с локализацией и ликвидацией последствий аварии);

- затраты на аварийно-восстановительные работы;

- убытки из-за неиспользованных производственных возможностей (упущенная экономическая выгода);

- социально-экономические потери (затраты, понесенные вследствие гибели и травматизма людей);

- экологический ущерб (взыскания за загрязнение атмосферы, водных ресурсов, почвы, взыскания за уничтожение биологических ресурсов).

31.4. Данные настоящего подпункта могут представляться как в текстовом, так и в табличном виде.

32. В пункте 2.4.3 «Оценка риска аварий» рекомендуется приводить данные по оценке вероятности причинения вреда персоналу, населению и ущерба имуществу и окружающей природной среде при различных сценариях аварии на декларируемом объекте.

32.1. Рекомендуется приводить данные для аварии с наиболее опасными по последствиям и наиболее вероятными (типичными) сценариями по составляющим декларируемого объекта.

32.2. При оценке вероятности причинения вреда рекомендуется приводить данные по определению:

- вероятности (частоты) возникновения аварий, реализации выявленных сценариев аварий с различными последствиями;

- значений индивидуального, коллективного и социального рисков гибели людей.

32.3. Рекомендуется для получения вероятностных оценок применять следующие подходы:

32.3.1. Использование соответствующих статистических данных для определения частоты рассматриваемых событий в прошлом и прогнозирования частоты событий в будущем. Используемые данные должны соответствовать типу анализируемого производства, оборудования, объекта. Рекомендуемые обобщенные среднестатистические данные частот отказов (разгерметизации) технологического оборудования и соответствующие им приближенные объемы выброса опасных веществ приведены ниже (табл. 12).

32.3.2. Расчет частот событий с использованием методов анализа «деревьев отказов и событий». При «анализе деревьев отказов» выявляются комбинации отказов (неполадок) оборудования, ошибок персонала и иных воздействий, приводящих к основному событию (аварийной ситуации). Метод используется для анализа возможных причин возникновения аварий и расчета ее частоты (на основе знания частот исходных событий). «Анализ дерева событий» - алгоритм построения последовательности событий, исходящих из основного события (аварийной ситуации) - используется для анализа условий развития аварийной ситуации (сценариев аварий), в том числе оценки вероятности реализации поражающих факторов. Частота реализации каждого сценария аварии рассчитывается путем умножения частоты аварийной ситуации на вероятность конечного события. Пример использования метода «дерева событий» для оценки вероятности реализации различных сценариев аварий приведен ниже (рис. 11). Цифрами указаны значения относительной вероятности возникновения события.

32.3.3. Экспертная оценка, которая базируется на мнении специалистов-экспертов по рассматриваемой ситуации с учетом их опыта.

33. В разделе 3 «Выводы и предложения» рекомендуется привести краткие выводы по результатам данных, приводимых в расчетно-пояснительной записке.

34. Раздел рекомендуется оформлять в виде текста с разбивкой на четыре подраздела:

- перечень наиболее опасных составляющих декларируемого объекта;

- перечень наиболее значимых факторов, влияющих на показатели риска;

- оценка уровня безопасности опасного производственного объекта;

- предложения по внедрению мер, направленных на уменьшение риска аварий.

34.1. Перечень наиболее опасных составляющих декларируемого объекта рекомендуется составлять, основываясь на оценках тяжести возможных аварий, выбранных показателей риска, а также с учетом возможности нанесения ущерба населению и окружающей природной среде (используя данные, приведенные в подпунктах 2.4.2.6 и 2.4.2.7, пункте 2.4.3 расчетно-пояснительной записки).

Обобщенные статистические данные по оценке частоты отказов оборудования

Таблица 12

Тип отказа оборудования

Вероятность отказа (инцидента)

Масштабы выброса опасных веществ

1. Разгерметизация технологических трубопроводов протяженностью не более 30 м

5·10-3 на 1 км трубопровода в год

Объем выброса, равный объему трубопровода, ограниченного арматурой, с учетом поступления из соседних блоков за время перекрытия потока

2. Разгерметизация магистральных трубопроводов

(1¸3)·10-4 на 1 км трубопровода в год

Объем выброса, равный объему трубопровода, ограниченного арматурой, с учетом профиля трассы и поступления вещества из соседних участков за время остановки и перекрытия потока

3. Отказ машинного оборудования (насосы, компрессоры)

5·10-3 на 1 км год-1

Объем, вытекший через торцевые уплотнения или разрушенный узел за время перекрытия потока

4. Разгерметизация резервуаров хранения (включая разрыв сварных швов и фланцев трубопроводов обвязки):

 

 

- полное разрушение

10-5 в год

Полное содержимое резервуара

- частичное разрушение

10-4 в год

Объем, вытекший через отверстие диаметром 25 мм за время перекрытия потока

5. Разрыв соединительных рукавов при сливе/наливе железнодорожных или автомобильных цистерн

10-3 на 1 заправку, 10-2 на 1 шланг (рукав) в год

Объем, вытекший через сливное отверстие за время перекрытия потока

Рис. 11. Пример «Дерева событий» (фрагмент) при аварии на установке первичной переработки нефти - разрушении дегидратора ДГ-1 (90 т нефти, Т < 100 °С, Р < 1 МПа).

34.2. В перечне наиболее значимых факторов, влияющих на показатели риска, рекомендуется указать те факторы, которые оказывают наибольшее влияние на величины индивидуального, коллективного и социального рисков гибели людей и нанесения наибольшего ущерба, определенного в пункте 2.4.3 расчетно-пояснительной записки.

34.3. При оценке уровня безопасности декларируемого объекта рекомендуется привести:

- выводы о соответствии условий эксплуатации (проектных решений) требованиям промышленной безопасности, уровню опасности декларируемого объекта;

- краткие сведения об основных отступлениях от требований действующих нормативных документов в области промышленной безопасности и степень влияния этих отступлений на возможность возникновения аварий.

34.4. В предложениях по внедрению мер, направленных на уменьшение риска аварий, рекомендуется привести обоснованные предложения по конкретным мерам, внедрение которых на декларируемом объекте может понизить вероятность аварий и реально повлиять на снижение возможного ущерба.

При разработке мер по уменьшению риска необходимо учитывать, что вследствие возможной ограниченности ресурсов в первую очередь должны разрабатываться простейшие и связанные с наименьшими затратами рекомендации, а также меры на перспективу.

35. Раздел 4 «Ситуационные планы» предназначен для графического отображение результатов анализа риска, полученных в подразделе 2.4 расчетно-пояснительной записки для различных сценариев аварий на декларируемом объекте.

35.1. Рекомендуется в обязательном порядке приводить данные для аварии с наиболее опасными по своим последствиям и наиболее вероятными (типичными) сценариями аварий по составляющим декларируемого объекта.

35.2. Данные ситуационных планов представляются в виде графической части (рисунка) и текста, который рекомендуется выполнять в виде подрисуночной надписи.

35.3. Ситуационные планы рекомендуется оформлять на листах формата А4 или A3.

35.4. В графической части ситуационных планов рекомендуется отмечать:

- масштаб рисунка;

- границы промышленной площадки декларируемого объекта и/или его составляющих;

- расположение близлежащих организаций, упомянутых в пункте 1.3.2 расчетно-пояснительной записки;

- расположение близлежащих населенных пунктов, упомянутых в пункте 1.3.3 расчетно-пояснительной записки, а также места массового скопления людей;

- зоны действия поражающих факторов аварий в соответствии с данными, полученными в подпункте 2.4.2.5 расчетно-пояснительной записки.

35.5. В тексте подрисуночной надписи ситуационных планов рекомендуется приводить расшифровку использованных обозначений и краткое описание сценариев, к которым относится графическая часть, с указанием:

- основных исходных расчетных данных;

- наименования и количества вещества, участвующего в аварии;

- величины зон действия основных поражающих факторов;

- возможного числа пострадавших.

35.6. Допускается объединять в ситуационных планах данные результатов анализа риска, полученные в подразделе 2.4 расчетно-пояснительной записки для различных сценариев аварий на декларируемом объекте, в виде полей потенциального риска.

35.7. Пример составления раздела 4 «Ситуационные планы» представлен ниже (рис. 12).


Обозначения: 1 - производство хлора, 2 - заводоуправление, 3 - товарно-сырьевая база, 4 - склад полупродуктов, 5 - продуктопровод, 6 - ТЗЦ-1, 7 - шламохранилище, 8 - АО «Север», 9 - санаторий. А - зона возможного смертельного поражения для сценария С1 при различных направлениях ветра, Б - зона смертельного поражения с учетом преобладающего направления ветра.

Краткое описание сценария аварии: Сценарий С1 - полное разрушение железнодорожной цистерны с 54 т хлора на сливной эстакаде (наиболее опасный по последствиям).

Основные исходные расчетные данные: Основной поражающий фактор - токсическое. Расчет зон действия поражающих факторов произведено по методике «ТОКСИ». Скорость ветра 1 м/с; состояние атмосферы - инверсия; температура окружающей среды - 20 °С; подстилающая поверхность бетон; время экспозиции - 30 мин.

Наименование и количество вещества, участвующего в аварии: Хлор; при полном разрушении цистерны возможен выброс 54 т хлора.

Величины зон действия основных поражающих факторов: Длина зоны возможных смертельных поражений - 5,61 км, ширина - 0,29 км. Длина зоны возможных пороговых поражений - 20,2 км, ширина - 0,98 км.

Возможное число пострадавших: в зоне возможных смертельных поражений (Б) - до 10 чел., в зоне возможных смертельных поражений (А) - до 450 чел.

Рис. 12. Пример составления раздела 4 «Ситуационные планы» расчетно-пояснительной записки.

36. В «Список использованных источников» рекомендуется включать библиографические ссылки на те документы, с использованием которых была разработана расчетно-пояснительная записка.

36.1. Рекомендуется «Список используемых источников» приводить в виде:

- перечня нормативно-правовых документов, регулирующих требования промышленной безопасности на декларируемом объекте;

- перечня документации организации, используемой при разработке расчетно-пояснительной записки;

- перечня литературных источников.

V. РЕКОМЕНДАЦИИ ПО СОСТАВЛЕНИЮ ДЕКЛАРАЦИИ ПРОМЫШЛЕННОЙ БЕЗОПАСНОСТИ

1. Титульный лист является первой страницей декларации и служит источником информации, необходимой для обработки и поиска документа. На нем приводятся следующие сведения:

- гриф утверждения декларации руководителем организации, эксплуатирующей декларируемый объект, или заказчиком проекта, в составе которого разрабатывается декларация;

- регистрационный номер, устанавливаемый организацией, в состав которой входит декларируемый объект;

- регистрационный номер, присваиваемый Госгортехнадзором России после поступления декларации в соответствии с РД 04-271-99;

- наименование декларации с указанием конкретного наименования декларируемого объекта (в случае декларирования одного объекта) или декларируемых объектов (в случае декларирования нескольких объектов), а также наименования организации;

- регистрационный номер декларируемого объекта в государственном реестре опасных производственных объектов, присваиваемый Госгортехнадзором России в соответствии с РД 03-294-99;

- местонахождение декларируемого объекта и год утверждения декларации.

1.1. Пример составления титульного листа декларации приведен ниже (рис. 13).

2. В данные об организации-разработчике декларации рекомендуется включать информацию об организациях, участвующих в разработке декларации, и приложения к ней, включая:

- наименование организаций;

- сведения о почтовом адресе, телефоне, факсе;

- сведения о лицензии Госгортехнадзора России на вид деятельности, связанный с декларированием промышленной безопасности с указанием наименования вида деятельности, регистрационного номера и даты выдачи лицензии;

- список исполнителей, включающий фамилии, инициалы, должности и места работы.

2.1. Пример составления сведений пункта «Данные об организации-разработчике декларации» приведен ниже (рис. 14).

3. В оглавлении рекомендуется привести названия всех разделов декларации с указанием страниц, с которых они начинаются.

4. В подразделе 1.1 «Реквизиты организации» рекомендуется привести информацию в соответствии со структурой декларации приведенной в Приложении к настоящим Методическим рекомендациям.

4.1. Пример составления подраздела 1.1 приведен ниже (рис. 15).

5. Пункт 1.2.1 «Данные о количестве опасных веществ, на основании которых опасный производственный объект отнесен к декларируемым» рекомендуется оформлять в виде таблицы, графы которой аналогичны графам таблицы «Сведения об использовании опасных веществ, обращающихся на декларируемом объекте» подраздела 1.1 «Перечень составляющих декларируемого объекта» расчетно-пояснительной записки (п. 6 настоящих методических рекомендаций).

5.1. В качестве источника информации рекомендуется использовать данные расчетно-пояснительной записки:

- подраздела 1.1 «Перечень составляющих декларируемого объекта»;

- пункта 2.2.4 «Данные о распределении опасных веществ по оборудованию».

УТВЕРЖДАЮ

Генеральный директор

____________ Серов И.И.

М.П.

Регистрационный № 2/256-1

№ регистрации в Управлении Энского округа

Госгортехнадзора России 99-99(00).0024-66-АХУ

ДЕКЛАРАЦИЯ ПРОМЫШЛЕННОЙ БЕЗОПАСНОСТИ
АММИАЧНОЙ ХОЛОДИЛЬНОЙ УСТАНОВКИ
ЗАКРЫТОГО АКЦИОНЕРНОГО ОБЩЕСТВА «ЭНСКОЕ»

Регистрационный номер декларируемого объекта

в государственном реестре опасных производственных объектов

А55-00004-001

Энск 1999

Рис. 13. Пример оформления титульного листа декларации.

Данные об организации-разработчике декларации

Наименования организаций, участвовавших в разработке декларации и приложений к ней:

Декларация и приложение 2 «Информационный лист» разработаны группой специалистов ЗАО «Энское».

Приложение 1. «Расчетно-пояснительная записка» разработано АНО «Экспертиза».

Сведения о почтовых адресах, телефонах, факсах организаций, участвовавших в разработке декларации и приложений к ней:

ЗАО «Энское» - 100100, г. Энск, ул. Ленина, д. 1,т. 1-1000, ф. 1-1111 или 1-1112;

АНО «Экспертиза» - 111575, Москва, Лялин пер., т. 123-123, ф. 123-124.

Сведения о лицензии Госгортехнадзора России:

АНО «Экспертиза» имеет лицензию Госгортехнадзора России на проведение экспертизы промышленной безопасности деклараций промышленной безопасности и иных документов, связанных с эксплуатацией опасных производственных объектов, № 00-00-34 от 01.01.2000.

Список исполнителей:

от АО «Энское»

 

Заместитель главного инженера

Петров Д.В.

Главный энергетик

Лапин М.Ю.

Начальник АХУ

Степин В.И.

Старший мастер АХУ

Петиухов С.П.

Инженер по ТБ

Егорова М.В.

от АНО «Экспертиза»

 

Директор

Ветров Д.В.

Главный специалист

Сомов М.С.

Рис. 14. Пример составления пункта «Данные об организации-разработчике декларации».

5.2. Пример составления пункта 1.2.1 декларации приведен ниже (табл. 13).

6. Пункт 1.2.2 «Перечень нормативных правовых документов, на основании которых принято решение о разработке декларации» рекомендуется оформлять в виде таблицы, имеющей две графы:

- «наименование нормативно-правового документа»;

- «примечание».

6.1. В графе «примечание» рекомендуется давать краткие комментарии к приводимым документам, в которых поясняют, каким образом данный документ соотносится с декларируемым объектом (при этом обращают внимание на виды опасных веществ, их количество, сроки представления декларации и т.п.).

6.2. Пример составления пункта 1.2.1 декларации приведен ниже (табл. 14).

7. В пункт 1.3.1 «Характеристика местности, на которой размещается, декларируемый объект» рекомендуется включать:

- краткую характеристику района расположения предприятия с перечислением наименований административных или муниципальных округов, районов, микрорайонов и промышленных зон;

- сведения о возможных опасных природных явлениях района расположения (возможность наводнений, затоплений, землетрясений, селей, лавин, карстовых явлений).

7.1. В качестве источника информации для пункта 1.3.1 декларации рекомендуется использовать данные расчетно-пояснительной записки:

1.1. РЕКВИЗИТЫ ОРГАНИЗАЦИИ

1.1.1. Полное и сокращенное название организации

Закрытое акционерное общество «Энское» - ЗАО «Энское».

1.1.2. Наименование вышестоящего органа, министерства, ведомства, компании, концерна с указанием адреса, телефона

Департамент местной промышленности города Энска, 100100, г. Энск, пл. Советов, 1.

Тел.: (05566) 5-5555

1.1.3. Фамилия, должность руководителя организации, в состав которой входит декларируемый объект

Директор ЗАО «Энское»

Главный инженер ЗАО «Энское»

Серов Иван Иванович

Петров Иван Петрович

1.1.4. Полный почтовый адрес, телефон, факс и телетайп организации

100100, г. Энск, ул. Ленина, 1

телефон: (05566) 1-1000;

факс: (05566) 1-1111, 1-1112;

1.1.5. Краткий перечень основных направлений деятельности, связанных с эксплуатацией декларируемого объекта

ЗАО «Энское» предназначено для производства и реализации кондитерских изделий.

АХУ предназначена для производства искусственного холода и обеспечения им технологических цехов склада сырья и готовой продукции ЗАО «Энское».

Рис. 15. Пример составления подраздела 1.1 декларации.

Данные о количестве опасных веществ, на основании которых опасный производственный объект - основная производственная площадка завода «Энскпластик» отнесен к декларируемым

Таблица 13

Вещество

Признаки идентификации

наименование

количество, т

индивидуальное опасное вещество, т

воспламеняющиеся газы, т

горючие жидкости

токсичные вещества, т

высокотоксичные вещества, т

окисляющие вещества, т

взрывчатые вещества, т

вещества, опасные для окружающей среды, т

на складах и базах, т

в технологическом процессе

Всего на декларируемом объекте:

 

 

 

 

 

 

 

 

 

 

1. Винилхлорид

500

-

500

-

-

-

500

-

-

-

2. Дихлорэтан

2500

 

 

2000

500

2500

 

 

 

-

3. Хлор

700

700

-

-

-

-

-

-

-

-

Предельное количество

 

25

200

50000

200

200

20

200

 

 

Перечень нормативно-правовых документов, на основании которых принято решение о разработке декларации

Таблица 14

Наименование нормативно-правового документа

Примечание

1. Федеральный закон «О промышленной безопасности опасных производственных объектов»

Склад хлора является опасным производственным объектом, подлежащим обязательному декларированию, поскольку на нем обращается опасное вещество - хлор в количестве более 25 т.

2. Постановление Правительства Российской Федерации «О сроках декларирования промышленной безопасности действующих опасных производственных объектов» от 02.02.98 № 142

Кратность отношения фактического количества хлора к количеству, определенному Федеральным законом «О промышленной безопасности опасных производственных объектов» менее 2, поэтому срок представления декларации - до 2000 года.

N. ... (другие документы, на основании которых проводится процедура декларирования)

... (комментарии к данному документу)

- пункта 1.2.1 «Данные о топографии района расположения декларируемого объекта»;

- пункта 1.3.2 «Данные о размещении близлежащих организаций, которые могут оказаться в зоне действия поражающих факторов аварии, с указанием удаленности от границ декларируемого объекта и количества работающих в наибольшей рабочей смене» (см. табл. 4 настоящих методических рекомендаций);

- пункта 1.3.3 «Данные о размещении близлежащих населенных пунктов, которые могут оказаться в зоне действия поражающих факторов максимальной гипотетической аварии, с указанием удаленности от декларируемого объекта и численности населения» (см. табл. 5 настоящих методических рекомендаций).

7.2. Пример составления пункта 1.3.1 приведен ниже (рис. 16).

8. В пункт 1.3.2 «Сведения о размерах и границах территории, санитарно-защитных и/или охранных зонах декларируемого объекта» рекомендуется включать данные:

1.3.1. Характеристика местности, на которой размещается декларируемый объект

ЗАО «Энское» расположено в южной части г. Энска, в микрорайоне «Залесный», непосредственно в селитебной зоне.

Рельеф местности относительно ровный, с незначительными перепадами высот. В микрорайоне преобладает городская застройка с 4-4-этажными зданиями и развитой инфраструктурой (дорогами, магазинами, школами, дошкольными учреждениями, лечебными учреждениями и т.д.), чередующаяся с лесопарковой зоной. Балки, овраги, естественные и искусственные водоемы отсутствуют.

Территория предприятия незатопляемая. Землетрясения, сели, лавины для данной местности не характерны. Карстовые явления в месте расположения ЗАО «Энское» не наблюдались.

Рис. 16. Пример составления пункта 1.3.1 декларации.

- о размере и границах территории объекта с указанием протяженности границ и площади территории предприятия, а также величине санитарно-защитной зоны;

- о наличии соседних граничащих объектов и предприятий;

- о наличии в этих зонах жилых или дачных районов;

- об удаленности объекта от селитебной зоны.

8.1. В качестве источника информации для пункта 1.3.2 декларации рекомендуется использовать данные расчетно-пояснительной записки:

- пункта 1.2.2 «Наличие и границы запретных, охранных и санитарно-защитных зон декларируемого объекта».

8.2. Указываются наличие и границы запретных и/или санитарно-защитных зон предприятия или декларируемого объекта, их нормативная и фактическая протяженность.

8.3. Пример составления пункта «Сведения о размерах и границах территории, санитарно-защитных и/или охранных зонах декларируемого объекта» приведен ниже (рис. 17).

9. Пункт 1.4.1 «Сведения об общей численности персонала и численности наибольшей работающей смены декларируемого объекта» рекомендуется представлять в форме таблицы.

9.1. В качестве источника информации для пункта 1.4.1 декларации рекомендуется использовать данные расчетно-пояснительной записки:

- пункта 1.3.1 «Данные о размещении персонала декларируемого объекта по его административным единицам и составляющим с указанием средней численности и численности наибольшей работающей смены» (табл. 3 настоящих методических рекомендаций).

1.3.2. Сведения о размерах и границах территории и санитарно-защитных зон декларируемого объекта

Территория предприятия имеет форму трапеции протяженностью 350¸400 м. Территория ограничена со всех сторон многоэтажными (5-8 этажей) зданиями производственных и служебно-бытовых корпусов ЗАО «Энское». Декларируемый объект - Аммиачная холодильная установка - расположен в центральной части территории предприятия в отдельном одноэтажном здании и двухэтажной наружной площадке.

Нормативная и фактическая санитарно-защитная зона Аммиачной холодильной установки составляет 100 м.

Соседних, граничащих с ЗАО «Энское» промышленных предприятий в данном районе нет.

Жилых зданий и дачных участков в пределах санитарно-защитной зоны.

Минимальное расстояние от декларируемого объекта до жилого квартала составляет 160 м.

Рис. 17. Пример оформления пункта 1.3.2 декларации.

9.2. Пример составления пункта 1.4.1 «Сведения об общей численности персонала и численности наибольшей работающей смены декларируемого объекта» приведен ниже (табл. 15).

10. Пункт 1.4.2 «Перечень крупных близлежащих организаций и населенных пунктов, которые могут оказаться в зонах действия поражающих факторов максимальной гипотетической аварии» рекомендуется представлять в форме таблицы.

Сведения об общей численности персонала и численности наибольшей работающей смены декларируемого объекта

Таблица 15

Составляющие декларируемого объекта

Численность, чел.

средняя

наибольшая смена

1. Производство хлора

122

238

2. Производство винилхлорида

160

240

3. Производство поливинилхлорида

132

212

...

...

...

N. N-ая составляющая декларируемого объекта

...

...

 

1350

1830

10.1. В качестве источника информации для пункта 1.4.2 декларации рекомендуется использовать данные расчетно-пояснительной записки:

- пункта 1.3.2 «Данные о размещении близлежащих организаций, которые могут оказаться в зоне действия поражающих факторов аварии, с указанием удаленности от границ декларируемого объекта и количества работающих в наибольшей рабочей смене» (см. табл. 4 настоящих методических рекомендаций);

- пункта 1.3.3 «Данные о размещении близлежащих населенных пунктов, которые могут оказаться в зоне действия поражающих факторов максимальной гипотетической аварии, с указанием удаленности от декларируемого объекта и численности населения» (см. табл. 5 настоящих методических рекомендаций).

10.2. Пример составления пункта 1.4.2 декларации приведен ниже (табл. 16).

Перечень крупных близлежащих организаций и населенных пунктов, которые могут оказаться в зонах действия поражающих факторов максимальной гипотетической аварии

Таблица 16

Организация / населенный пункт

Наименование

Численность, чел.

1. п. Рабочий

170

2. ТЭЦ 1

70

3. База стройматериалов

50

4. Автокомбинат

100

5. д. Савино

70

6. Микрорайон «Западный» г. Энска

2500

...

...

N. ... (другие организации или населенные пункты)

...

11. Подраздел 1.5 «Страховые сведения» разрабатывается только для действующих объектов.

12. Пункт 1.5.1 «Данные об организации-страховщике» рекомендуется оформлять в виде таблицы.

12.1. В таблице «Данные об организации-страховщике» указывают:

- наименование и адрес организации-страховщика;

- данные о лицензиях организации-страховщика.

12.2. Пример заполнения таблицы приведен ниже (табл. 17).

Данные об организации-страховщике

Таблица 17

Организация-страховщик

Данные о лицензиях

наименование

адрес

АО «Страх»

Москва, а/я 25

1. Лицензия № 0999 Д Мифина России на право ведения страховой деятельности от 04.04.98, регистрационный № 3333.

2. Лицензия № 0911 Минфина России на добровольное страхование гражданской ответственности предприятий-источников повышенной опасности от 08.08.99, регистрационный № 1111. Приложение к лицензии на страхование гражданской ответственности организаций, эксплуатирующих опасные производственные объекты, за причинение вреда жизни, здоровью или имуществу других лиц и окружающей природной среде в результате аварии на опасном производственном объекте (стандартные правила, утвержденные Всероссийским союзом страховщиков (ВСС) от 23.08.98).

№.... (указать другие имеющиеся лицензии на виды деятельности).

13. Пункт 1.5.2 «Перечень договоров страхования» рекомендуется оформлять в виде таблицы.

13.1. В таблице «Перечень договоров страхования» указывают:

- номер договора;

- сроки начала и окончания договора;

- наименование организации-страховщика;

- вид договора;

- размер страховой суммы.

13.2. Пример заполнения таблицы приведен ниже (табл. 18).

14. В подразделе 2.1 «Сведения об опасных веществах» приводится наименование всех опасных веществ, по которым опасный производственный объект отнесен к декларируемым, степень их опасности и характер воздействия этих веществ на организм человека.

Перечень договоров страхования

Таблица 18

№ договора

Срок действия

Страховая компания

Вид договора

Страховая сумма, руб.

начало

окончание

1.2/23СЭ

10.01.99

09.01.2000

АО «Страх»

Страхование гражданской ответственности ЗАО «Энское» за причинение вреда жизни, здоровью или имуществу других лиц и окружающей природной среде в результате аварии на ЗАО «Энское»

5844300

14.1. Подраздел рекомендуется составлять в виде таблицы, пример которой приведен ниже (табл. 19).

Сведения об опасных веществах

Таблица 19

Наименование опасного вещества

Степень опасности и характер воздействия веществ на организм человека

1. Аммиак

Аммиак относится к индивидуальным опасным веществам (приложение 2 к ФЗ-116 от 21.07.97). Обладает удушающим и нейтральным действием. По степени воздействия на организм относится к IV классу опасности по ГОСТ 12.1.007-88. Обладает раздражающим действием на кожу, слизистые оболочки глаз и верхних дыхательных путей. Действует на нервную систему и мозг, нарушает свертываемость крови, приводит к понижению интеллектуального уровня с потерей памяти.

...

...

14.2. В подразделе приводятся сведения о веществах, информация о которых приведена в пункте 1.2.1 декларации.

14.3. Источником данных служат сведения подраздела 2.1 расчетно-пояснительной записки (см. табл. 6 настоящих методических рекомендаций).

15. Пункт 2.2.1. «Схему основных технологических потоков» рекомендуется выполнять в виде иллюстрации - блок-схемы с указанием наименования опасных веществ и направления их перемещения в технологической системе декларируемого объекта.

15.1. Если на декларируемом объекте обращается несколько опасных веществ, то «схему основных технологических потоков» рекомендуется представлять в виде нескольких блок-схем по отдельным составляющим декларируемого объекта или по опасным веществам.

15.2. Для объектов магистральных трубопроводов рекомендуется привести общую схему расположения трасс с указанием на ней площадочных сооружений, в том числе резервуарных парков и компрессорных (перекачивающих) станций.

15.3. Пример составления пункта 2.2.1 приведен ниже (рис. 18).

16. В пункте 2.2.2 «Данные о распределении опасных веществ» рекомендуется включать сведения об общем количестве опасных веществ, находящихся в технических устройствах - аппаратах (емкостях), трубопроводах, с указанием максимального количества в единичной емкости или участке трубопровода наибольшей вместимости.

Рис. 18. Схема основных технологических потоков хлора на декларируемом объекте - основной производственной площадке Энского комбината по производству каустической соды

16.1. Данные рекомендуется приводить для всех составляющих декларируемого объекта по максимальным регламентным значениям массы того опасного вещества, по которому опасный производственный объект, отнесен к декларируемым.

16.2. Данные рекомендуется оформлять в виде таблицы, пример которой приведен ниже (табл. 20).

Данные о распределении опасных веществ

Таблица 20

Составляющие декларируемого объекта

Наименование опасного вещества

Количество, т

в аппаратах

в трубопроводах

в наибольшей единице оборудования

1. Производство хлора

Хлор

778

2

150

2. Производство винилхлорида

Виниохлорид

353

3

290

Дихлорэтан

2280

32

720

3. Производство поливинилхлорида

Винилхлорид

447

11

70

...

...

...

...

...

№. N-ая составляющая декларируемого объекта

...

...

...

...

Всего:

Винилхлорид

850

 

Дихлорэтан

2300

 

Хлор

780

 

...

...

17. Подраздел 2.3 «Основные результаты анализа риска» декларации должен содержать основные выводы из анализа результатов, представленных в разделе 2 «Анализ безопасности» расчетно-пояснительной записки для данного декларируемого объекта.

18. Подпункт 2.3.1.1 «Перечень основных факторов и возможных причин, способствующих возникновению и развитию аварий» рекомендуется представлять в виде таблицы.

18.1. В качестве источника информации подпункта 2.3.1.1 декларации используются данные подпункта 2.4.2.1 «Определение возможных причин и факторов, способствующих возникновению и развитию аварий» расчетно-пояснительной записки (см. рис. 9 настоящих методических рекомендаций).

18.2. Данные рекомендуется приводить по составляющим декларируемого объекта.

18.3. Пример составления подпункта 2.3.1.1 декларации представлен ниже (табл. 21).

Перечень основных факторов и возможных причин, способствующих возникновению и развитию аварий на АО «Энскпластик»

Таблица 21

Составляющие декларируемого объекта

Факторы, способствующие возникновению и развитию аварий

Возможные причины аварий

1. Производство хлора

1. Наличие на объекте 800 т жидкого хлора (до 150 т в единичной емкости), являющегося токсически опасным веществом и сильным окислителем, создает опасность аварийного выброса большого количества опасного вещества при аварийной разгерметизации системы.

2. Хранение хлора под давлением и его транспортирование методом передавливания под избыточным давлением создают дополнительную опасность разгерметизации от превышения давления.

3. Коррозионная активность хлора (особенно при наличии влаги) создает дополнительную опасность разгерметизации системы.

4. Наличие периодического процесса наполнения ж/д цистерн, слабо автоматизированного, создает дополнительную опасность аварийной разгерметизации при переполнении цистерн.

...

N. ...

1. Ошибки персонала при ведении технологического процесса (наиболее опасными технологическими операциями с точки зрения влияния человеческих ошибок на возникновение аварии являются операции, связанные с подготовкой ж/д цистерн к наполнению, подключение их к системе, а также транспортирование хлора по трубопроводам).

2. Отказы трубопроводов, арматуры и разъемных соединений, разгерметизация резервуаров из-за дефектов изготовления, переполнения, механических повреждений, нагрева, коррозии и т.п.

...

N. ...

...

...

...

N-ая составляющая декларируемого объекта

...

...

19. Подпункт 2.3.1.2 «Краткое описание наиболее крупных и вероятных возможных сценариев аварий» рекомендуется представлять в виде таблицы.

19.1. Выбор наиболее вероятного и наиболее крупного (тяжелого) по последствиям сценариев аварии осуществляется на основе анализа данных, представленных в расчетно-пояснительной записке:

- подпункте 2.4.2.2 «Определение типовых сценариев возможных аварий»;

- подпункте 2.4.2.6 «Оценка возможного числа пострадавших»;

- подпункте 2.4.2.7 «Оценка возможного ущерба»;

- пункте 2.4.3 «Оценка риска аварий».

19.2. Данные рекомендуется приводить по составляющим декларируемого объекта.

19.3. Пример составления подпункта 2.3.1.2 декларации представлен ниже (табл. 22).

20. Подпункт 2.3.2.1 «Перечень моделей и методов расчета, применяемых при оценке риска» рекомендуется представлять в виде таблицы.

20.1. Рекомендуется указать модели и методы расчета, использованные разработчиками расчетно-пояснительной записки при анализе безопасности декларируемого объекта.

Краткое описание сценариев аварий

Таблица 22

Составляющие декларируемого объекта

Наиболее опасный сценарий

Наиболее вероятный сценарий

№* сценария

описание сценария

№* сценария

описание сценария

1. Производство хлора

С1

Полное разрушение одного танка с жидким хлором на складе ® вскипание хлора + образование пароаэрозольного облака + истечение хлора в поддон танка + распространение хлорного облака в помещении склада ® попадание в зону облака персонала ® интоксикация людей в помещении склада ® нарушение герметичности здания склада (разрушение оконных проемов хлорной волной) ® распространение хлорного облака по территории объекта ® попадание в зону хлорного облака персонала предприятия ® интоксикация людей на открытой площадке

С2

Частичная контейнера с жидким хлором на открытой площадке ® образование струйного выброса жидкого (газообразного) хлора из отверстия ® вскипание хлора + образование пароаэрозольного облака + истечение хлора на поверхность, ограниченную обвалованием ® образование и распространение хлорного облака в атмосфере ® попадание в зону хлорного облака людей ® интоксикация людей на открытой площадке

...

...

 

...

 

N-ая составляющая декларируемого объекта

...

 

...

 

20.2. В качестве источника информации используются данные подпункта 2.4.2.3 «Обоснование физико-математических моделей и методов расчета, применяемых при оценке риска» расчетно-пояснительной записки.

20.3. Пример составления подпункта 2.3.2.1 декларации представлен ниже (табл. 23).

Перечень моделей и методов расчета, применяемых при оценке риска

Таблица 23

Наименование используемых моделей и методов

Комментарии

1. Методика прогнозирования масштабов заражения сильнодействующими ядовитыми веществами при авариях (разрушениях) на химически опасных объектах и транспорте (методика ГО)

РД 52.04.253-90, утверждена Начальником ШГО СССР

2. Методика оценки последствий химических аварий (методика «ТОКСИ»)

Согласована Госгортехнадзором России (письмо от 03.07.98)

3. Методика расчета концентраций аммиака в воздухе и распространения газового облака при авариях на складах жидкого аммиака

Приложение 1 к ПБ 03-182-98, утверждено постановлением Госгортехнадзора России от 26.12.97 №55

N. ...

...

21. Подпункт 2.3.2.2 «Данные о количестве опасных веществ, участвующих в аварии» рекомендуется представлять в виде таблицы.

21.1. Рекомендуется приводить данные для наиболее вероятного и наиболее крупного (тяжелого) по последствиям сценариев аварии.

21.2. Данные рекомендуется приводить по составляющим декларируемого объекта.

21.3. В качестве источника информации используются данные подпункта 2.4.2.4 «Оценка количества опасных веществ, участвующих в аварии» расчетно-пояснительной записки (табл. 10 настоящих методических рекомендаций).

21.4. Пример составления подпункта 2.3.2.1 декларации представлен ниже (табл. 24).

22. Подпункт 2.3.2.3 «Данные о размерах вероятных зон действия поражающих факторов» рекомендуется представлять в виде таблицы.

22.1. Рекомендуется приводить данные для наиболее вероятного и наиболее крупного (тяжелого) по последствиям сценариев аварии.

22.2. В качестве источника информации используются данные подпункта 2.4.2.5 «Расчет вероятных зон действия поражающих факторов» расчетно-пояснительной записки.

Данные о количестве опасных веществ, участвующих в аварии

Таблица 24

Составляющие декларируемого объекта

Вещество

Наиболее опасный сценарий

Наиболее вероятный сценарий

№ сценария

Количество опасного вещества, т

№ сценария

Количество опасного вещества, т

участвующего в аварии

участвующего в создании поражающих факторов

участвующего в аварии

участвующего в создании поражающих факторов

1. Производство хлора

хлор

С1

54

54

С2

1.0

1,0

...

...

...

...

...

...

...

...

N-ая составляющая декларируемого объекта

 

 

 

 

 

 

 

22.3. Пример составления подпункта 2.3.2.3 декларации представлен ниже (табл. 25).

Данные о размерах вероятных зон действия поражающих факторов при авариях на основной производственной площадке завода «Энскпластик»

Таблица 25

Параметр поражения

Наиболее опасный сценарий С1

Наиболее вероятный сценарий С2

Огненный шар (Методика Всемирного банка)

Уровни поражения излучением (без учета дрейфа облака), м

 

 

разрушение соседних емкостей

820

265

воспламенение деревянных конструкций

370

459

безопасное расстояние для объектов

1580

812

Пожар (Методика МВД)

Радиус поражения открытым пламенем, м

 

 

Уровни поражения излучением, м

150

60

разрушение соседних емкостей

90

25

воспламенение деревянных конструкций

120

40

безопасное расстояние для объектов

175

75

Взрыв облака (ПБ 09-170-97)

Уровни поражения ударной волной, м

 

 

полное и частичное разрушение зданий и сооружений

-

160

обрушение отдельных элементов зданий, поражение персонала

-

320

повреждение оконных и дверных проемов, травмирование персонала

-

795

Токсическое поражение (Методика ГО)

Глубина зоны заражения первичным облаком, м

1600

-

Глубина зоны заражения вторичным облаком, м

1300

-

Полная глубина зоны заражения, м

2250

-

Площадь зоны возможного заражения, км2

7,95

-

Вид поражающего фактора (Наименование методики)

...

...

...

23. Подпункт 2.3.2.4 «Данные о возможном числе пострадавших» рекомендуется представлять в виде текстовой части.

23.1. Рекомендуется приводить данные для наиболее вероятного и наиболее крупного (тяжелого) по последствиям сценариев аварии. Рекомендуется выделять из общего числа пострадавших возможное количество смертельно пораженных.

23.2. В качестве источника информации используются данные подпункта 2.4.2.6 «Оценка возможного числа пострадавших» расчетно-пояснительной записки.

23.3. Пример составления подпункта 2.3.2.4 декларации представлен ниже (рис. 19).

2.3.2.4. Данные о возможном числе пострадавших

При разгерметизации одного хлорного контейнера (сценарий С2) на открытой площадке в зоне поражения могут оказаться персонал хлораторной (1-2 человека) и ремонтные бригады (3-4 человека), выполняющие в это время ремонтные или профилактические работы. Количество смертельно пораженных не превышает 10 человек.

В случае реализации наиболее опасного сценария (С1) и при восточном ветре в зоне смертельного и порогового поражения могут оказаться рабочая смена цеха БОС (до 10 человек) и люди, случайно оказавшиеся в зоне действия поражающих факторов в радиусе ~ 3,12 км от склада хлора. В зоне дискомфорта могут оказаться жители Рабочего поселка (до 1000 человек), персонал предприятий промышленной зоны (до 1000-1500 человек) и население г. Энска.

Смертельные поражения людей возможны в основном на территории цеха БОС. Опасность поражения в случае аварии на складе хлора для населения незначительна, т. к. населенные пункты в зону смертельных поражений не попадают.

Рис. 19. Пример оформления подпункта 2.3.2.4. декларации.

24. Подпункт 2.3.2.5 «Данные о возможном ущербе» рекомендуется представлять в виде текстовой части.

24.1. Рекомендуется приводить данные для наиболее вероятного и наиболее крупного (тяжелого) по последствиям сценариев аварии.

24.2. В качестве источника информации используются данные подпункта 2.4.2.7 «Оценка возможного ущерба» расчетно-пояснительной записки.

24.3. Пример составления подпункта 2.3.2.5 декларации представлен ниже (рис. 20).

2.3.2.5. Данные о возможном ущербе

В случае реализации представленных сценариев аварий величина ущерба физическим и юридическим лицам будет зависеть от степени разрушения (повреждения) оборудования, числа людей, попавших в зону поражения, степени травмирования, стоимости лечения пострадавших и компенсации семьям погибших.

2.3.2.5.1. Для наиболее вероятного сценария аварии

При возникновении наиболее вероятной аварии (сценарий С1) возможный ущерб от аварии составит ~ 6 млн. руб.

2.3.2.5.2. Для наиболее крупного (тяжелого) по своим последствиям сценария аварии

При возникновении аварии с максимально возможными зонами поражения (сценарий C3) возможный ущерб от аварии составит 69 млн. руб.

Рис. 20. Пример оформления подпункта 2.3.2.5. декларации.

25. Подпункт 2.3.2.6 «Данные о вероятности причинения вреда персоналу, населению и ущерба имуществу и окружающей природной среде» рекомендуется представлять в виде текстовой части.

25.1. Рекомендуется приводить данные для наиболее вероятного и наиболее крупного (тяжелого) по последствиям сценариев аварии.

25.2. В качестве источника информации используются данные пункта 2.4.3 «Оценка риска аварий» расчетно-пояснительной записки.

25.3. Пример составления подпункта 2.3.2.6 декларации представлен ниже (рис. 21).

2.3.2.6. Данные о вероятности причинения вреда персоналу, населению и ущерба имуществу и окружающей природной среде

Вероятность возникновения наиболее вероятного сценария (сценарий С2) составляет 1,6·10-2 год-1.

Вероятность возникновения наиболее крупного (тяжелого) по своим последствиям сценария аварии (сценарий C5) составляет 1,4·10-7 год-1.

Коллективный риск поражения персонала составляет 0,04 человека/год.

Риск нанесения ущерба имуществу составляет 230 руб./год.

Риск нанесения ущерба окружающей среде составляет 6,8 тыс. руб./год.

Рис. 21. Пример оформления подпункта 2.3.2.6. декларации.

26. Пункт 3.1.1 «Сведения о выполнении распоряжений и предписаний органов Госгортехнадзора России» рекомендуется составлять только для действующих объектов и представлять в виде таблицы.

26.1. Рекомендуется указать тему предписания, общее количество выявленных и устраненных на момент составления декларации замечаний, а также своевременность выполнения предписаний.

26.2. Рекомендуется приводить информацию только о тех предписаниях, которые на момент составления декларации находятся на стадии исполнения.

26.3. Пример составления подпункта 3.1.1 декларации представлен ниже (табл. 26).

Сведения о выполнении распоряжений и предписаний органов Госгортехнадзора России

Таблица 26

Тема предписания

№ предписания и дата обследования

общее количество замечаний

Количество устраненных замечаний

1. Комплексная проверка оборудования

1234/11 от 01.01.98

25

15

2. Проверка объектов котлонадзора и подъемных сооружений

4567/12 от 02.02.99

15

12

...

...

...

...

N. Проверка средств КИПиА

3456/16 от 05.05.99

22

11

27. Пункт 3.1.2 «Перечень имеющихся и/или необходимых лицензий Госгортехнадзора России на виды деятельности, связанных с эксплуатацией декларируемых объектов» рекомендуется оформлять в виде таблицы.

27.1. Рекомендуется указать наименование вида лицензируемой деятельности, номер лицензии, дату выдачи и срок действия лицензии.

27.2. Пример оформления таблицы приведен ниже (табл. 27).

28. В пункт 3.1.3 «Сведения о профессиональной и противоаварийной подготовке персонала с указанием регулярности проверки знаний в области промышленной безопасности и порядка допуска персонала к работе» рекомендуется включать:

- сведения о существующей системе профессиональной подготовки персонала (рабочих, ИТР и специалистов);

- сведения о существующей системе профессионального отбора и порядке допуска к самостоятельной работе;

- сведения о существующей системе противоаварийной подготовки;

- сведения о регулярности проверки знаний и тренировок персонала декларируемого объекта по ПЛАС;

- сведения о регулярности тренировок по взаимодействий персонала с ВГСО, пожарными, медицинскими службами и т.п.

28.1. Представляемая информация должна быть краткой, сжатой и ясной. Не следует приводить в декларации протоколы по проверке знаний, составы комиссий, поименные списки, тексты инструкций, положений и т.п.

Перечень имеющихся лицензий Госгортехнадзора России на виды деятельности, связанной с эксплуатацией декларируемого объекта

Таблица 27

Наименование вида деятельности

№ лицензии

Дата выдачи

Срок действия

1. Эксплуатация производства хлора и жидкого хлора

55 Э-2001/2575

26.05.98

26.05.2001

2. Эксплуатация производства винилхлорида

55 Э-2000/200

22.07.97

22.07.2000

3. Реконструкция, модернизация и капитальный ремонт объектов котлонадзора

55 Р-2000/1377

21.08.97

21.08.2000

...

...

...

...

N. (наименование следующих разрешенных видов деятельности)

...

...

...

29. В пункт 3.1.4 «Сведения о системе производственного контроля за соблюдением требований промышленной безопасности» рекомендуется включать:

- сведения о наличии на декларируемом объекте (или в организации, эксплуатирующей декларируемый объект) системы производственного контроля;

- сведения о дате ввода в действие системы производственного контроля;

- сведения об ответственных лицах;

- сведения о согласовании органами Госгортехнадзора России системы производственного контроля.

29.1. Рекомендуется привести сведения о соответствии системы производственного контроля предприятия требованиям Правил организации и осуществления производственного контроля за соблюдением требований промышленной безопасности на опасном производственном объекте и других нормативных документов.

29.2. Не рекомендуется подробно описывать существующую систему производственного контроля.

30. В пункте 3.1.5 «Сведения о системе проведения сбора данных и анализа аварийности» рекомендуется привести сведения:

- о наличии на декларируемом объекте (или в организации, эксплуатирующей декларируемый объект) системы сбора и анализа данных по авариям и инцидентам;

- о форме и периодичности сбора данных;

- об ответственных лицах.

30.1. Рекомендуется привести сведения о соответствии системы сбора данных и анализа аварийности требованиям Положения о порядке технического расследования причин аварий на опасных производственных объектах и других нормативных документов.

30.2. Не рекомендуется приводить в декларации материалы по расследованию аварий, тексты инструкций, положений, приказов по устранению причин аварий и инцидентов и т.п.

31. Пункт 3.1.6 «Перечень проведенных экспертиз промышленной безопасности с указанием наименования экспертных организаций, проводивших экспертизу, и объекта экспертизы» рекомендуется составлять только для действующих объектов и представлять в виде таблицы.

31.1. Рекомендуется указать наименование экспертизы, дату проведения и срок действия, наименование экспертной организации и номер ее лицензии, регистрационный номер и сведения об утверждении заключения экспертизы.

31.2. Данные рекомендуется приводить по составляющим декларируемого объекта.

31.3. Пример оформления таблицы приведен ниже (табл. 28).

Перечень проведенных экспертиз промышленной безопасности

Таблица 28

№ п/п

Наименование экспертизы

Дата проведения (срок действия) экспертизы

Наименование экспертном организации, № лицензии

Регистрационный номер, кем и когда утверждено

Указывается составляющая декларируемого объекта (...)

1.

Проведение контроля оборудования (аммиачных сосудов) и материалов неразрушающими методами контроля

17.05.99

(3 года)

АО «Агродиагностика»

Заключение экспертизы, регистрационный № 14/99, утверждено письмом начальника Энского округа Госгортехнадзора России Юровым Г.Ш. 02.01.00.

2.

Экспертиза документации для идентификации опасных производственных объектов

02.07.99

(не определен)

НЦ «Безопасность»

Заключение экспертизы, регистрационный № 15/99, утверждено письмом начальника Энского округа Госгортехнадзора России Юровым П.И. 11.02.00.

3.

Экспертиза зданий и сооружений на опасном производственном объекте (техническое состояние несущих конструкций)

12.11.99

(5 лет)

АО «Стройналадка»

Заключение экспертизы, регистрационный № 88-ЭС-0001199, утверждено письмом начальника Энского округа Госгортехнадзора России Юровым П.И. 02.03.00.

Указывается составляющая декларируемого объекта (...)

N.

... (следующие виды проведенных экспертиз)

...

...

...

32. Пункт 3.1.7 «Сведения о соответствии условий эксплуатации действующего объекта требованиям норм и правил» рекомендуется составлять в виде таблицы, в которой указывают:

- основные нормативные документы, регламентирующие условия эксплуатации;

- перечень имеющихся отступлений;

- мероприятия и сроки устранения отступлений.

32.1. Данные рекомендуется приводить по составляющим декларируемого объекта.

32.2. Не рекомендуется приводить малозначащие, второстепенные сведения, непосредственно не влияющие на возможность аварий.

32.3. Источником информации для составления пункта могут являться данные инспекторских проверок и выполненных экспертиз промышленной безопасности.

32.4. Пример оформления таблицы приведен ниже (табл. 29).

Сведения о соответствии условий эксплуатации действующего объекта требованиям норм и правил

Таблица 29

Наименование основных нормативных документов, регламентирующих условия эксплуатации

Перечень имеющихся отступлений

Мероприятия и сроки устранения отступлений

Указывается составляющая декларируемого объекта (производство хлора)

ПБ 09-322-99 Правила безопасности при производстве, хранении, транспортировке, транспортировании и применении хлора

Пункт налива хлора и отстойный тупик не оборудован системой индикации и локализации хлорной волны

Разработан проект, заказано оборудование. Монтаж намечен на III квартал 2000 года

ПБ 10-115-96 Правила устройства и безопасной эксплуатации сосудов, работающих под давлением

Утрачены паспорта на 2 сосуда

Отправлен запрос на завод-изготовитель для получения дубликатов

ПБ 03-108-96 Правила устройства и безопасной эксплуатации технологических трубопроводов

Не определен остаточный ресурс трубопровода транспортирования хлор-газа от корпуса 11 до корпуса 12

В соответствии с Мероприятиями, согласованными с Энским округом Госгортехнадзора России, остаточный ресурс будет определен до 01.12.99

Указывается составляющая декларируемого объекта (...)

... (наименование нормативного документа)

... (отклонение)

... (мероприятия по устранению отклонений)

33. В пункте 3.2.1 «Сведения о мероприятиях по локализации и ликвидации последствий аварий на декларируемом объекте» рекомендуется привести краткое описание предусматриваемых на декларируемом объекте мероприятий по локализации и ликвидации последствий аварий, в том числе наличие на объекте ПЛАСов, специальных стендов, тренажеров и т.п. для тренировок по ПЛАС.

 

Первый обнаруживший аварию дежурный оператор

 

 

 

 

 

 

 

 

Дежурный диспетчер

 

Начальник участка связи

 

 

 

ОАО «Энский НПЗ»,

тел.: 10-1000, 10-00

 

ОАО «Энский НПЗ»,

тел.: 10-00

 

 

 

 

 

 

 

 

 

 

 

 

 

 

Пожарная часть (ПЧ-1),

тел.: 10-01

 

Военизированный газоспасательный отряд,

тел.: 10-04

 

 

Здравпункт ОАО «Энский НПЗ»,

тел.: 10-03

 

Охрана

ОАО «Энский НПЗ»,

тел.: 10-02

 

Начальник цеха БОС,

тел.: 10-44

 

Структурные подразделения ОАО «Энский НПЗ»

 

 

 

 

 

 

 

 

 

 

 

Генеральный директор -

нач. ГО ОАО «Энский НПЗ»,

тел. 10-1001,

10-10, 10-20

 

Начальник штаба ГО ОАО

«Энский НПЗ»,

тел. 10-1010,

10-15

 

Главный инженер ГО ОАО

«Энский НПЗ»,

тел. 10-1011,

10-16

 

Зам. гл. инженера по ОТ и ТБ,

тел.: 10-1012, 10-17

 

Главные специалисты ОАО «Энский НПЗ»,

тел.: 10-18, 10-28, 10-38

 

 

 

 

 

 

 

 

 

 

 

 

Центральная диспетчерская служба

г. Энска,

тел.: 10-0090

 

Городская комиссия по ЧС,

тел.: 10-0091

 

Штаб по делам ГО и ЧС г. Энска,

тел.: 10-0092

 

Прокуратура

г. Энска,

тел. 10-0093

 

Минтопэнерго России,

тел.:

(095) 111-1111

 

РГТИ Госгортехнадзора России,

тел.: 10-0094

Рис. 22. Пример схемы оповещения.

33.1. Не рекомендуется в данном пункте полностью приводить тексты ПЛАСов, должностных инструкций и т.п.

34. В пункте 3.2.2 «Сведения о составе противоаварийных сил, аварийно-спасательных и других служб обеспечения промышленной безопасности» рекомендуется привести краткие сведения о наличии на декларируемом объекте специализированных подразделений, предназначенных для проведения аварийных и других неотложных работ по ликвидации аварий (газоспасательных, пожарных, медицинских и др. служб, в том числе и привлекаемых в случае необходимости), а также сведения о наличии на объекте невоенизированных формирований.

34.1. Рекомендуется привести краткие сведения об их численности, техническом оснащении и обеспечении средствами индивидуальной защиты.

35. В пункте 3.2.3 «Сведения о финансовых и материальных ресурсах для локализации и ликвидации последствий аварий на декларируемом объекте» рекомендуется привести сведения о выполнении необходимых расчетов финансовых и материальных ресурсов, необходимых для проведения спасательных, восстановительных и других неотложных работ, оказания материальной помощи пострадавшим и их семьям.

35.1. Рекомендуется привести сведения о резервировании необходимых сумм на счетах организации, эксплуатирующей декларируемый объект.

36. В пункте 3.2.4 «Сведения о системе оповещения в случае возникновения аварии на декларируемом объекте с приведением схемы оповещения и указанием порядка действий в случае аварии» рекомендуется представить данные об имеющейся на декларируемом объекте системе (системах) оповещения персонала объекта, соседних организаций и населения в случае возникновения аварии.

36.1. Рекомендуется включать в пункт данные об утвержденной схеме оповещения и кратко описать порядок действий в случае аварии.

36.2. Не рекомендуется приводить в декларации текст инструкций, положений и т.п.

36.3. Пример схемы оповещения приведен ниже (рис. 22).

37. В подразделе 4.1 «Обобщенная оценка уровня безопасности с указанием наиболее опасных составляющих декларируемого объекта и наиболее значимых факторов, влияющих на показатели риска» рекомендуется сделать выводы об общем уровне состояния промышленной безопасности на декларируемом объекте, указать наиболее опасные составляющие декларируемого объекта, определенные в процессе анализа безопасности, и наиболее значимые факторы, влияющие на показатели риска.

37.1. Пример оформления подраздела представлен ниже (рис. 23).

4.1. Обобщенная оценка уровня безопасности с указанием наиболее опасных составляющих декларируемого объекта и наиболее значимых факторов, влияющих на показатели риска.

Всесторонняя оценка риска аварий, принятых мер по предупреждению аварий и готовности к действиям по локализации и ликвидации последствий аварии показали, что уровень эксплуатации опасного декларируемого объекта соответствует (не соответствует), в основном соответствует и т.п.) требованиям промышленной безопасности и эксплуатации опасного производственного объекта.

Наиболее опасной составляющей декларируемого объекта является склад хлора, на котором единовременно может находиться до 30 т жидкого хлора, являющегося токсичным веществом.

Частота возникновения аварии на складе хлора составляет ~ 1,3·10-2 год-1. Наибольшие показатели риска приходятся на аварии, связанные с разгерметизацией одного контейнера при подключении его к испарителю.

Коллективный риск поражения персонала равен 0,033 чел./год.

Рис. 23. Пример оформления подраздела 4.1 декларации.

38. В подразделе 4.2 «Перечень планируемых мер, направленных на уменьшение риска аварий» рекомендуется привести перечень планируемых мер, разработанных организацией для декларируемого объекта с целью повышения уровня промышленной безопасности и уменьшения риска возникновения аварий.

38.1. При составлении пункта рекомендуется использовать данные и результаты, полученные в разделе 2 «Анализ безопасности» расчетно-пояснительной записки и разделе 2 «Результаты анализа безопасности» декларации, а также в разделе 3 «Обеспечение требований промышленной безопасности» декларации.

38.2. Данные рекомендуется оформлять в виде таблицы.

38.3. Пример оформления таблицы приведен ниже (табл. 30).

39. В разделе 5 «Ситуационный план» рекомендуется дать в масштабе графическое отображение максимальных зон возможного поражения для двух характерных типовых сценариев аварии - наиболее опасного по своим последствиям и наиболее вероятного.

Перечень планируемых мер по уменьшению риска аварий

Таблица 30

Наименование мероприятия

Срок исполнения

1. Разработать инструкцию по приему и складированию контейнеров с жидким хлором, в которой предусмотреть входной контроль контейнеров путем внешнего осмотра, обязательного взвешивания с целью определения степени наполнения контейнеров, замера диаметра обечайки в трех точках (не менее) для сравнения с паспортными данными завода-наполнителя.

15.12.99

2. В технологический регламент цеха БОС внести

- расходные нормы на хлор с обоснованием необходимости хранения 30 т жидкого хлора;

- порядок приема и проведения погрузо-разгрузочных работ при поступлении контейнеров с жидким хлором на склад;

- порядок пуска, остановки и аварийной остановки сооружений по дезинфекции сточных вод;

- описание возможных неполадок и способы их устранения на хлорном хозяйстве цеха БОС;

- описание мер по безопасной эксплуатации хлорного хозяйства цеха БОС.

01.08.99

3. Обеспечить ВГСО и персонал склада хлора изолирующими автономными костюмами КИХ-4.

01.08.99

4. Провести очередную плановую аттестацию персонала (19 чел.).

до 01.09.99

...

 

39.1. Требования к составлению «Ситуационного плана» аналогичны требованиям, изложенным выше в разделе 4 расчетно-пояснительной записки.

39.2. Если графически зоны действия поражающих факторов аварии трудно привести на одном листе «Ситуационного плана» в одном масштабе, то допускается выполнить «Ситуационный план» на двух или нескольких листах в различных масштабах.

39.3. При использовании методологии количественного анализа риска на ситуационном плане рекомендуется отобразить распределение потенциального территориального риска.

VI. РЕКОМЕНДАЦИИ ПО СОСТАВЛЕНИЮ ПРИЛОЖЕНИЯ 2 «ИНФОРМАЦИОННЫЙ ЛИСТ»

1. Приложение 2 «Информационный лист» служит для представления по запросам граждан и общественных организаций.

1.1. Информационный лист составляется в произвольной форме и должен содержать краткие сведения в соответствии со структурой, приведенной в Приложении к настоящим Методическим рекомендациям.

1.2. Так же как и расчетно-пояснительная записка, информационный лист оформляется отдельно от декларации. Рекомендуемый объем текста - 2-5 стр.

VII. ПЕРЕЧЕНЬ МЕТОДИЧЕСКИХ МАТЕРИАЛОВ, РЕКОМЕНДУЕМЫХ ДЛЯ ПРОВЕДЕНИЯ АНАЛИЗА РИСКА АВАРИЙ НА ДЕКЛАРИРУЕМОМ ОБЪЕКТЕ

1. РД 08-120-96. Методические указания по проведению анализа риска опасных промышленных объектов.

2. ПБ 09-170-97. Общие правила взрывобезопасности для взрывопожароопасных химических, нефтехимических и нефтеперерабатывающих производств.

3. ПБ 03-182-98. Правила безопасности для наземных складов жидкого аммиака.

4. ПБ 13-01-92. Единые правила безопасности при взрывных работах.

5. НПБ 105-95. Определение категорий помещений и зданий по взрывопожарной и пожарной опасности. - М.: ГУГПС МВД России.

6. НПБ 107-97. Определение категорий наружных установок по пожарной опасности. - М.: ГУГПС МВД России.

7. РД 52.04.253-90. Методика прогнозирования масштабов заражения сильнодействующими ядовитыми веществами при авариях (разрушениях) на химически опасных объектах и транспорте (утв. ШГО СССР).

8. Методика оценки последствий химических аварий (методика «ТОКСИ»), согласованная Госгортехнадзором России (письмо от 03.07.98 № 10-03/342), НТЦ «Промышленная безопасность», 1999.

9. Методика оценки последствий аварийных взрывов топливно-воздушных смесей, согласованная Госгортехнадзором России (письмо от 03.07.98 №10-03/342), НТЦ «Промышленная безопасность». 1999.

10. Методика прогнозирования инженерной обстановки на территории городов и регионов при чрезвычайных ситуациях. - М.: в/ч 52609, 1991 г.

11. Методическое пособие по прогнозированию и оценке химической обстановки в чрезвычайных ситуациях. - М.: ВНИИ ГОЧС, 1993.

12. Методика оценки последствий землетрясений./Сборник методик по прогнозированию возможных аварий, катастроф, стихийных бедствий в РСЧС (книга 1), М.: МЧС России, 1994.

13. Сборник методик по прогнозированию возможных аварий, катастроф, стихийных бедствий в РСЧС (книги 1 и 2), М.: МЧС России, 1994.

14. Предупреждение крупных аварий. Практическое руководство. Разработано при участии ЮНЕП, МБТ и ВОЗ /Пер. с англ. Под ред. Э.В. Петросянса. М.: МП «Papor», 1992. - 256 с.

15. Manual of Industrial Hazard Assessment Techniques. Office of Environmental and Scientific Affairs. The World Bank. (Методика всемирного банка оценки опасности промышленных производств).

16. Оценка химической опасности технологических объектов. Методические рекомендации. Новомосковский институт повышения квалификации руководящих работников и специалистов химической промышленности, Тула, 1992.

17. Стандарт МЭК «Техника анализа надежности систем. Метод анализа вида и последствий отказов». Публикация 812 (1985 г.). М.: 1987.-23 с.

18. IEC 1025: 1990 - Fault tree analysis (FTA) / Стандарт МЭК «Анализ дерева неполадок», 1990.

19. ГОСТ Р 27.310-93. Анализ видов, последствий и критичности отказов. Основные положения.

20. Временные рекомендации по разработке планов локализации аварийных ситуаций на химико-технологических объектах. (Госгортехнадзор СССР, 05.07.90).

21. РД «Методическое руководство по оценке степени риска аварий на магистральных нефтепроводах». Утверждено АК «Транснефть», приказ от 30.12.99 № 152; согласовано Госгортехнадзором России, письмо от 07.07.99 № 10-03/418.

22. Отраслевое руководство по анализу и управлению риском, связанным с техногенным воздействием на человека и окружающую природную среду при сооружении и эксплуатации объектов добычи, транспорта, хранения и переработки углеводородного сырья с целью повышения их надежности и безопасности. 1-я редакция. / РАО «Газпром», 1996. - 209 с.

Приложение

СТРУКТУРА
ДЕКЛАРАЦИИ ПРОМЫШЛЕННОЙ БЕЗОПАСНОСТИ И ПРИЛОЖЕНИЙ К НЕЙ

В соответствии с требованиями РД 03-315-99 декларация и приложения к ней должны состоять из следующих структурных элементов:

ДЕКЛАРАЦИЯ ПРОМЫШЛЕННОЙ БЕЗОПАСНОСТИ

Титульный лист

Данные об организации-разработчике декларации

Оглавление

1. Раздел 1 «Общие сведения»

1.1. Реквизиты организации

1.1.1. Полное и сокращенное наименование организации

1.1.2. Наименование вышестоящего органа, министерства или ведомства, компании, концерна с указанием адреса, телефона

1.1.3. Фамилии, инициалы и должность руководителей организации

1.1.4. Полный почтовый адрес, телефон, факс и телетайп организации

1.1.5. Краткий перечень основных направлений деятельности организации, связанных с эксплуатацией декларируемого объекта

1.2. Обоснование декларирования

1.2.1. Данные о количествах опасных веществ, на основании которых опасный производственный объект отнесен к декларируемым объектам

1.2.2. Перечень нормативных правовых документов, на основании которых принято решение о разработке декларации

1.3. Сведения о месторасположении декларируемого объекта

1.3.1. Характеристика местности, на которой размещается декларируемый объект

1.3.2. Сведения о размерах и границах территории, санитарно-защитных и/или охранных зонах декларируемого объекта

1.4. Сведения о персонале и населении

1.4.1. Сведения об общей численности персонала и численности наибольшей работающей смены декларируемого объекта

1.4.2. Перечень крупных близлежащих организаций и населенных пунктов, которые могут оказаться в зонах действия поражающих факторов максимальной гипотетической аварии, с указанием численности персонала и населения

1.5. Страховые сведения.

1.5.1. Наименование, адрес организации-страховщика, а также сведения о его страховых лицензиях;

1.5.2. Перечень договоров страхования с указанием размеров страховых сумм

2. Раздел 2 «Результаты анализа безопасности»

2.1. Сведения об опасных веществах

2.1.1. Наименование опасного вещества

2.1.2. Степень опасности и характер воздействия вещества на организм человека

2.2. Сведения о технологии

2.2.1. Схема основных технологических потоков

2.2.2. Данные о распределении опасных веществ

2.3. Основные результаты анализа риска

2.3.1. Результаты анализа условий возникновения и развития аварий

2.3.1.1. Перечень факторов и основных возможных причин, способствующих возникновению и развитию аварий

2.3.1.2. Краткое описание наиболее крупных и вероятных сценариев возможных аварий

2.3.2. Результаты оценки риска аварий

2.3.2.1. Перечень моделей и методов расчета при оценке риска

2.3.2.2. Данные о количестве опасных веществ, участвующих в аварии

2.3.2.3. Данные о размерах вероятных зон действия поражающих факторов

2.3.2.4. Данные о возможном числе пострадавших

2.3.2.5. Данные о возможном ущербе

2.3.2.6. Данные о вероятности причинения вреда персоналу, населению и ущерба имуществу и окружающей природной среде

3. Раздел 3 «Обеспечение требований промышленной безопасности»

3.1. Сведения об обеспечении требований промышленной безопасности

3.1.1. Сведения о выполнении распоряжений и предписаний органов Госгортехнадзора России (для действующих объектов)

3.1.2. Перечень имеющихся и/или необходимых лицензий на виды деятельности, связанные с эксплуатацией декларируемых объектов

3.1.3. Сведения о профессиональной и противоаварийной подготовке персонала с указанием регулярности проверки знаний в области промышленной безопасности и порядка допуска персонала к работе

3.1.4. Сведения о системе производственного контроля за соблюдением требований промышленной безопасности

3.1.5. Сведения о системе проведения сбора и анализа аварийности;

3.1.6. Перечень проведенных экспертиз промышленной безопасности с указанием наименования экспертных организаций, проводивших экспертизу и объекта экспертизы.

3.1.7. Сведения о соответствии условий эксплуатации действующего объекта требованиям норм и правил (с указанием нормативов, которым эти условия соответствуют).

3.2. Сведения об обеспечении требований промышленной безопасности по готовности к действиям по локализации и ликвидации последствий

3.2.1. Сведения о мероприятиях по локализации и ликвидации последствий аварий на декларируемом объекте

3.2.2. Сведения о составе противоаварийных сил, аварийно-спасательных и других служб обеспечения промышленной безопасности

3.2.3. Сведения о финансовых и материальных ресурсах для локализации и ликвидации последствий аварий на декларируемом объекте

3.2.4. Сведения о системе оповещения в случае возникновения аварии на декларируемом объекте с приведением схемы оповещения и указанием порядка действий в случае аварии.

4. Раздел 4 «Выводы»

4.1. Обобщенная оценка уровня безопасности с указанием наиболее опасных составляющих декларируемого объекта и наиболее значимых факторов, влияющих на показатели риска

4.2. Перечень планируемых мер, направленных на уменьшение риска аварий.

5. Раздел 5 «Ситуационный план»

Приложение 1. «Расчетно-пояснительная записка»

Титульный лист

Список исполнителей

Оглавление

1. Раздел 1 «Сведения об организации»

1.1. Перечень составляющих декларируемого объекта

1.2. Данные о топографии и месторасположении декларируемого объекта

1.2.1. Данные о топографии района расположения декларируемого объекта

1.2.2. Наличие и границы запретных, охранных и санитарно-защитных зон декларируемого объекта

1.2.3. Данные о природно-климатических условиях в районе расположения декларируемого объекта

1.2.4. Данные об использовании в проекте отчетов по изысканиям в части сейсмичности района площадки строительства, характеристик фунтов, природно-климатических и других внешних воздействий (оформляется для декларации, разрабатываемой в составе проектной документации).

1.3. Данные о персонале и проживающем вблизи населении

1.3.1. Данные о размещении персонала декларируемого объекта по его административным единицам и составляющим с указанием средней численности и численности наибольшей работающей смены.

1.3.2. Данные о размещении близлежащих организаций, которые могут оказаться в зоне действия поражающих факторов аварии с указанием удаленности и численности персонала

1.3.3. Данные о размещении близлежащих населенных пунктов, которые могут оказаться в зоне действия поражающих факторов максимальной гипотетической аварии с указанием удаленности от декларируемого объекта и численности населения.

2. Раздел 2 «Анализ безопасности»

2.1. Характеристика опасных веществ

1) наименование вещества;

2) формула;

3) состав;

4) общие данные (молекулярный вес, температура кипения, плотность);

5) данные о взрывоопасности;

6) данные о токсической опасности;

7) данные о реакционной способности;

8) данные о запахе вещества;

9) данные о коррозионной активности;

10) описание мер предосторожности;

11) данные о воздействии на людей;

12) данные о средствах защиты;

13) данные о методах перевода вещества в безвредное состояние;

14) данные о мерах первой помощи пострадавшим от воздействия вещества;

2.2. Данные о технологии и аппаратурном оформлении

2.2.1. Принципиальная технологическая схема с обозначением основного технологического оборудования и кратким описанием технологического процесса по составляющим декларируемого объекта

2.2.2. План размещения основного технологического оборудования, в котором обращаются опасные вещества по составляющим декларируемого объекта

2.2.3. Перечень основного технологического оборудования, в котором обращаются опасные вещества

2.2.4. Данные о распределении опасных веществ по оборудованию

2.3. Описание технических решений по обеспечению безопасности

2.3.1. Описание решений, направленных на исключение разгерметизации оборудования и предупреждение аварийных выбросов опасных веществ

2.3.2. Описание решений, направленных на предупреждение развития аварий и локализацию выбросов опасных веществ

2.3.3. Описание решений, направленных на обеспечение взрывопожаробезопасности

2.3.4. Описание систем автоматического регулирования, блокировок, сигнализаций и других средств обеспечения безопасности

2.4. Анализ риска

2.4.1. Анализ известных аварий

2.4.1.1. Перечень аварий и неполадок, имевших место на декларируемом объекте

2.4.1.2. Перечень аварий, имевших место на других аналогичных объектах или аварий, связанных с обращающимися опасными веществами

2.4.1.3. Анализ основных причин произошедших аварий

2.4.2. Анализ условий возникновения и развития аварий

2.4.2.1. Определение возможных причин и факторов, способствующих возникновению и развитию аварий

2.4.2.2. Определение типовых сценариев возможных аварий

2.4.2.3. Обоснование физико-математических моделей и методов расчета, применяемых при оценке риска

2.4.2.4. Оценка количества опасных веществ, участвующих в аварии

2.4.2.5. Расчет вероятных зон действия поражающих факторов

2.4.2.6. Оценка возможного числа пострадавших

2.4.2.7. Оценка возможного ущерба

2.4.3. Оценка риска аварий

3. Раздел 3 «Выводы и предложения»

3.1. Перечень наиболее опасных составляющих декларируемого объекта

3.2. Перечень наиболее значимых факторов, влияющих на показатели риска

3.3. Оценка уровня безопасности опасного производственного объекта

3.4. Предложения по внедрению мер, направленных на уменьшение риска аварий

4. Раздел 4 «Ситуационные планы»

Список использованных источников

1. Перечень нормативно-правовых документов, регулирующих требования промышленной безопасности на декларируемом объекте.

2. Перечень документации организации, используемой при разработке расчетно-пояснительной записки.

3. Перечень литературных источников.

Приложение 2. «Информационный лист»

1. Наименование организации, в состав которой входит декларируемый объект.

2. Сведения о лице, ответственном за информирование и взаимодействие с общественностью (должность, фамилия, инициалы и телефон).

3. Краткое описание производственной деятельности, связанной с эксплуатацией декларируемого объекта.

4. Перечень и основные характеристики опасных веществ, обращаемых на декларируемом объекте.

5. Краткие сведения о масштабах и последствиях возможных аварий и мерах безопасности.

6. Сведения о способах оповещения и необходимых действиях населения при возникновении аварий.

СОДЕРЖАНИЕ

I. Область применения. 1

II. Основные определения. 2

III. Общие положения и рекомендации. 3

IV. Рекомендации по составлению приложения 1 «расчетно-пояснительная записка». 4

V. Рекомендации по составлению декларации промышленной безопасности. 26

VI. Рекомендации по составлению приложения 2 «информационный лист». 39

VII. Перечень методических материалов, рекомендуемых для проведения анализа риска аварий на декларируемом объекте. 39

Приложение Структура  декларации промышленной безопасности и приложений к ней. 40

 




Яндекс цитирования



   Copyright © 2007-2026,  www.tehlit.ru.

[ ѓосты, стандарты, нормативы, инструкции, правила, строительные нормы ]