//
|
|
ЦЕНТРАЛЬНЫЙ НАУЧНО-ИССЛЕДОВАТЕЛЬСКИЙ И ПРОЕКТНО-ЭКСПЕРИМЕНТАЛЬНЫЙ ИНСТИТУТ ОРГАНИЗАЦИИ, МЕХАНИЗАЦИИ И ТЕХНИЧЕСКОЙ ПОМОЩИ СТРОИТЕЛЬСТВУ АОЗТ ЦНИИОМТП ТЕХНОЛОГИЧЕСКАЯ
КАРТА Москва 2001 Рекомендовано к распространению решением Научно-технического совета ЦНИИОМТП. Технологическая карта составлена на процесс устройства искусственных оснований наружных сетей и малоэтажных (малонагруженных) зданий на насыпных грунтах для гражданского и промышленного строительства в инженерно-геологических условиях г. Москвы. Карта содержит четыре варианта устройства искусственных оснований с использованием их подготовки методом уплотнения насыпных грунтов тяжелыми свободно падающими трамбовками. Предназначена для использования оргтехстроями, строительно-монтажными организациями при разработке проектно-сметной документации и проектов производства работ. Карта разработана в ЦНИИОМТП кандидатом технических наук Ковалевым А.С. при участии зав. сектором компьютерных и информационных технологий Ягудаева Л.М. 1. ОБЩИЕ ПОЛОЖЕНИЯПодготовка оснований под наружные сети и малоэтажные (малонагруженные) здания в насыпных грунтах путем их уплотнения различными методами нашло достаточно широкое применение на строительных объектах в микрорайонах Орехово-Борисово, Митино, Новокосино, Москворечье, Братеево, Люблино и т.д. Способность насыпных песчаных и пылевато-глинистых грунтов при их уплотнении (доуплотнении) приобретать новые более высокие прочностные характеристики, обеспечивающие длительную и надежную эксплуатацию оснований указанных типов сооружений, позволяет резко сократить затраты по сравнению с применяемыми традиционными конструкциями искусственных оснований. К последним, в частности, относятся сборно-монолитные и железобетонные ленты и плиты, сборные стеновые блоки и балки, железобетонные сваи и ростверки и т.п. при устройстве наружных сетей. При устройстве малоэтажных зданий-объектов соцкультбыта, ТЦП и т.п., как правило, вполне возможна замена фундаментов глубокого заложения на фундаменты мелкого заложения, например, свайных фундаментов на сборные ленточные. Сущность предлагаемого технологического процесса заключается, таким образом, в том, что основание, подготовленное методом уплотнения насыпных грунтов, позволяет при устройстве наружных сетей и малонагруженных зданий применять существующие их конструкции, как на естественных основаниях. Все работы при устройстве оснований методом уплотнения осуществляют в соответствии с требованиями действующих нормативных документов: СНиП 2.02.01-83*; СНиП 3.02.01-87; Пособие по производству и приемке работ по основаниям и фундаментам (к СНиП 3.02.01-87), СНиП 3.05.04-85 и др., а также машинами и механизмами, серийно выпускаемыми отечественной промышленностью. 2. ОБЛАСТЬ ПРИМЕНЕНИЯ2.1. Технологическая карта составлена на процесс устройства искусственных оснований в насыпных грунтах в зависимости от их вида, состава, физико-механических характеристик, толщины слоя, в том числе с включениями минеральных отходов строительного, промышленного производств и содержанием органических веществ более 0,1 по весу. 2.2. В технологической карте рассмотрены четыре варианта устройства искусственных оснований: на существующем качественном насыпном грунте; с подготовкой основания методом трамбования существующих качественных насыпных грунтов тяжелыми трамбовками; с полной или частичной заменой некачественных насыпных грунтов подушкой из качественного грунта; с двухслойным уплотнением насыпных грунтов. 2.3. При привязке технологической карты к конкретному объекту и условиям строительства определяют объемы работ, калькуляцию затрат труда и график выполнения работ. 3. ОРГАНИЗАЦИЯ СТРОИТЕЛЬНОГО ПРОЦЕССА (ОБЩИЕ ТРЕБОВАНИЯ)3.1. Подготовительные работыДля определения фактической влажности насыпных грунтов отбирают пробы в верхнем слое на глубину 0,8 - 1,0 м в 2 - 4 пунктах по трассе коммуникаций по ГОСТ 5180-75. Для уточнения необходимости доуплотнения насыпных грунтов определяют коэффициент уплотнения путем отрывки шурфов-приямков через 8 - 12 м на глубину до 0,5 от толщины слоя насыпных грунтов, но не менее 1 м и не более 2 м от отметки низа коммуникаций (трубопроводов). В отрытых шурфах через 0,5 - 0,8 м по глубине отбирают пробы режущим кольцом и определяют коэффициент уплотнения по ГОСТ 22733-77 или в соответствии с «Рекомендациями по ускоренному определению основных характеристик уплотненных неоднородных грунтов», разработанными АОЗТ ЦНИИОМТП. Допускается степень плотности насыпных грунтов определять по «отказу» в соответствии с «Рекомендациями по ускоренному контролю качества уплотнения грунтов тяжелыми трамбовками» (Приложение 1). Опытные работы осуществляют на 2 - 4-х наиболее характерных участках, характеризующихся: толщиной слоя насыпных грунтов от 1 до 3 м и более; различными видом, составом, влажностью, плотностью насыпных грунтов (по данным инженерно-геологических изысканий). Опытные работы определяют с целью определения: величин понижения уплотняемых поверхностей Dh; величин отказов Sа, т.е. понижения уплотняемой поверхности за 1 удар трамбовки на последнем этапе уплотнения; количества ударов трамбовки для уплотнения насыпных грунтов до «отказа» при различных их толщине слоя, составе, влажности и степени плотности; изменения коэффициента уплотнения или плотности в сухом состоянии грунта после трамбования его до «отказа», а также получения всех необходимых данных для ускоренного контроля за качеством уплотнения грунтов трамбованием. 3.1.2. В процессе уплотнения грунтов трамбованием осуществляют систематический контроль за: состоянием поверхности отрытой траншеи; качеством уплотняемого грунта, а том числе наличием в нем органических включений, степенью влажности, глубиной промерзания в зимнее время и т.п.; соблюдением принятой технологии производства работ по уплотнению грунтов; степенью уплотнения грунтов по коэффициенту уплотнения Kcom или по «отказу»; влиянием уплотнения на близко расположенные ранее возведенные сооружения (каналы, сети, колодцы и др.). 3.1.3. Все работы по уплотнению грунтов трамбованием должны выполняться с соблюдением правил техники безопасности на общестроительные работы в соответствии со СНиП III-4-80* (Техника безопасности в строительстве). 3.1.4. Уплотнение насыпных грунтов тяжелыми трамбовками в основаниях наружных сетей и малоэтажных зданий выполняют в отдельных траншеях и котлованах, отрытых: шириной на 0,4 - 0,5 м больше ширины крана-экскаватора, используемого для подъема и сброса трамбовки, при движении его вдоль траншеи или шириной на 0,4 м больше диаметра трамбовки, т.е. не менее 1,8 - 2,0 м при перемещении по бровке траншеи; с недобором грунта до проектной отметки на Dh - величину понижения уплотняемой поверхности, устанавливаемой по результатам опытного уплотнения на различных участках и приближенно принимаемой по табл. 1. Таблица 1
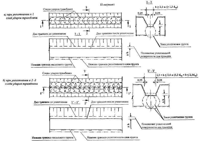
3.1.5. В целях исключения переувлажнения грунтов на дне отрытых траншей и котлованов в процессе их уплотнения, а также при прокладке сетей и устройстве фундаментов, складировании грунтов и др. материалов и изделий общую планировку площадки необходимо выполнять с обеспечением быстрого стока поверхностных (дождевых, талых и т.п.) вод в пониженные места рельефа, исключить сток вод в траншеи и котлованы. 3.1.6. Въезды в траншеи и котлованы в целях исключения стока в них поверхностных вод следует устраивать с низовой стороны с уклоном 0,1 - 0,15 и располагать их с боковых сторон. 3.1.7. В том случае, если фактический коэффициент уплотнения насыпных грунтов в основании наружных сетей окажется равным Kcom ³ 0,95, то уплотнение насыпных грунтов тяжелыми трамбовками на этих участках допускается не выполнять; среднее значение Kcom ³ 0,93 при минимальном значении Kcom ³ 0,92 рекомендуется производить частичное доуплотнение насыпных грунтов 2 - 4 ударами трамбовки по одному следу; Kcom £ 0,93, а также при Kcom ³ 0,93 и минимальных значениях Kcom £ 0,92 уплотнение насыпных грунтов тяжелыми трамбовками необходимо выполнять до «отказа». 3.1.8. При повышенной влажности, превышающей оптимальную (или влажность на границе раскатывания) более чем в 1,3 раза, переувлажненные насыпные грунты на отдельных участках в основаниях зданий необходимо выбирать на глубину до 1 - 1,5 м и заменять их пылевато-глинистыми грунтами с влажностью, близкой к оптимальной. В основаниях трубопроводов наружных сетей на участках с переувлажненными насыпными грунтами допускается коэффициент уплотнения принимать Kcom > 0,92 при минимальном его значении в отдельных точках Kcom > 0,91. 3.2. Оборудование для уплотнения грунтов3.2.1. Для уплотнения грунтов тяжелыми трамбовками рекомендуется использовать тросовые краны-экскаваторы типа: ЭО-5111, Э-10011, Э-1252 и их модификации, оборудованные стрелой драглайн с навешанными на них трамбовками массой 3 - 4,5 тс и диаметром основания 1,4 - 1,8 м. Трамбовки изготовляются из железобетона в металлической форме в виде опорного листа и круглой оболочки по чертежам, разработанным АОЗТ ЦНИИОМТП. 3.2.2. В целях исключения повышенного износа механизмов масса трамбовок должна быть в 4 - 5 раз меньше грузоподъемной силы крана экскаватора. Трамбовка подвешивается к рабочему тросу крана через гибкую вставку длиной 0,6 - 1 м в виде цепи или петли из троса с грузом массой 25 - 40 кгс (Рис. 1). Это исключает закручивание и петлеобразование рабочего троса. Для сохранения бетона трамбовки от разрушения падающим грузом на верх трамбовки укладывают изношенный баллон от легкового автомобиля. 3.2.3. Длительная нормальная работа крана-экскаватора при трамбовании грунтов обеспечивается выполнением в пп. 3.1.1 и 3.1.2 рекомендаций, а также ровной планировкой дна траншей и котлованов, соблюдением технологии производства работ по п. 3.3, навыком машиниста-экскаваторщика (исключение преждевременного торможения лебедки при сбросе трамбовки, плавные перемещения, повороты экскаватора и т.п.). Рис. 1. Схема оборудования для уплотнения грунтов тяжелыми трамбовками 1 - тросовый кран-экскаватор; 2 - трамбовка; 3 - автомобильный баллон; 4 - гибкая вставка; 5 - груз; 3.3. Производство работ по уплотнению грунтов тяжелыми трамбовками3.3.1. Уплотнение грунтов тяжелыми трамбовками производится путем свободного сбрасывания краном-экскаватором трамбовки с высоты 3 - 6 м, а вблизи от существующих (ранее проложенных) коммуникаций, фундаментов возводимых зданий с высоты 0,5 - 1,5 м. В процессе трамбования грунта кран-экскаватор перемещается по бровке отрытых траншей или по дну котлованов в сторону от уплотненного участка (Рис. 2). 3.3.2. Трамбование грунта с одной стоянки следует выполнять в 2 - 3 следа ударов трамбовки вдоль траншеи или котлованов отдельными участками. На каждом участке уплотнение производят в несколько этапов по 3 - 6 ударов трамбовки по одному следу с последующим смещением каждого следа на 0,75 - 0,9 диаметра трамбовки. Рис. 2. Технологические схемы подготовки основания поверхностным уплотнением грунтов 1 - кран-экскаватор; 2 - траншея; 3 - отвалы грунта; 4 - следы ударов трамбовки; 5 - трос крана-экскаватора; 6 - трамбовка; 7 - уплотненный грунт; 8 - направление движения крана; 9 - зоны уплотнения грунта Количество этапов и число в них назначается в зависимости от необходимого полного числа ударов для уплотнения до «отказа», устанавливаемых при опытном уплотнении. После каждого этапа трамбования уплотненная поверхность выравнивается путем притрамбовывания отдельных буфов легкими ударами трамбовки, сбрасываемой с высоты 0,5 - 1,5 м. 3.3.3. Трамбование грунта на каждом участке производится до «отказа», т.е. до тех пор пока понижение уплотняемой поверхности не уменьшится до заданной величины Sa = 1 - 4 см, уточняемой по результатам опытных работ. Переезд крана-экскаватора на новые участке и траншеи осуществляется, как правило, только после полного завершения работ по уплотнению на предыдущих. 3.3.4. В тех местах, на которых в процессе уплотнения будет происходить интенсивное разжижение и выпор сильно переувлажненных грунтов из-под трамбовки необходимо разжиженный и переувлажненный грунт выбрать на 0,5 - 0,8 требуемой глубины уплотнения, а образовавшиеся приямки засыпать местным пылевато-глинистым грунтом с влажностью, близкой к оптимальной. После замены сильно переувлажненного пылевато-глинистого грунта менее влажным уплотнение грунта продолжается до достижения требуемого «отказа». Высота засыпки маловлажного грунта принимается на 15 - 25 % больше глубины приямков с учетом понижения уплотняемой поверхности при трамбовании. 3.3.5. В процессе уплотнения грунтов необходимо: обеспечить сохранение ровной планировки дна траншей и котлованов; исключить переувлажнение грунтов на дне подготовленных к уплотнению траншей и котлованов и тем более сток в них поверхностных вод; не допускать разуплотнение ранее уплотненных грунтов при движении механизмов, прокладке сетей; соблюдать требования производства работ в зимнее время (см. п. 3.4). 3.3.6. Обратные засыпки траншей и котлованов рекомендуется выполнять сразу же после прокладки трубопроводов, сетей, возведения стен подвалов: на незастраиваемых участках из любых грунтов с уплотнением их до коэффициента уплотнения Kcom > 0,90; под дорогами, как правило, из песчаных грунтов с уплотнением их вибрационными самоходными или подвесными трамбовками до Kcom > 0,95; под отмостками у зданий практически из любых грунтов с уплотнением их до Kcom > 0,92. 3.4. Особенности производства работ в зимнее время3.4.1. Уплотнение грунтов тяжелыми трамбовками в зимнее время необходимо производить при выполнении следующих основных положений: обязательной очистки уплотняемой поверхности от снега и льда; только при талом состоянии уплотняемых грунтов и возможной глубине промерзания не более 0,2 от толщины уплотняемого слоя и не более 30 см; отдельными участками с учетом сохранения уплотняемого грунта в талом состоянии; с повышенной интенсивностью, при которой до минимума сокращаются перерывы между отрывкой траншей, котлованов, уплотнением грунтов, укладкой трубопроводов, возведением фундаментов, обратной засыпкой траншей и котлованов. 3.4.2. Разработку траншей и котлованов в промерзших грунтах необходимо осуществлять с их предварительным рыхлением механическими способами, а также с полным удалением промерзших грунтов или их перемешиванием с талыми грунтами. 3.4.3. В целях сохранения талого состояния дно отрытых траншей и котлованов должно предохраняться от промерзания путем: предварительного рыхления до промерзания поверхности грунта; покрытия поверхности грунта теплоизолирующими материалами; отсыпки на поверхности уплотняемых грунтов слоя шлака, золошлака толщиной 15 - 25 см. 3.5. Контроль качества и приемка выполненных работ3.5.1. В процессе уплотнения грунтов тяжелыми трамбовками выполняются следующие виды контроля: а) входной (визуальный) за видом и влажностью уплотняемого грунта (по степени его разжижения), промерзанием грунта в зимнее время; б) операционный: за качеством общей планировки участка строительства, дна траншей и котлованов; выполнением опытных работ; технологией уплотнения; в зимнее время глубиной промерзания грунта; в) приемочный, включающий определение коэффициента уплотнения или «отказа» с подготовкой соответствующих актов на скрытые работы. 3.5.2. Качество уплотнения грунта проверяется путем непосредственного определения коэффициента уплотнения Kcom в соответствии с «Рекомендациями по ускоренному определению основных характеристик уплотненных неоднородных грунтов» или косвенным способом по «отказу» при контрольном уплотнении грунта в соответствии с «Рекомендациями по ускоренному контролю качества уплотнения грунтов тяжелыми трамбовками» (Приложение 1). 3.5.3. Пункты определения коэффициента уплотнения Kcom или «отказа» Sa, при контрольном трамбовании назначаются представителями заказчика, генподрядчика, лаборатории, авторского надзора: в наиболее характерных местах, в которых возможны наименьшие значения плотности, переувлажнение грунта и т.п.; из расчета одного пункта на каждые 200 - 300 м2 уплотненного грунта при непосредственном определении коэффициента уплотнения Kcom, но не реже чем через 50 м или одного на каждые 50 м2 уплотненной площади при контроле по «отказу», но не реже чем через 25 м; в количестве не менее 2-х определений и 4-х косвенных определений качества уплотнения на каждом сдаваемом участке основания. 3.5.4. Непосредственные определения коэффициента уплотнения в каждом пункте назначаются при толщине насыпного грунта ниже подошвы трубопроводов или фундаментов: до 1,2 м - на глубине 0,5 - 0,8 от толщины слоя насыпного грунта; более 1,2 м - через 0,5 - 0,8 м на глубину до 2,5 м. 3.5.5. Снижение фактических коэффициентов уплотнения Kcom от заданных значений при повышенной влажности уплотненных пылевато-глинистых грунтов допускается не более чем на 0,02 в количестве, не превышающем 20 % от всех определений. При этом пробы с пониженными значениями коэффициентов уплотнения должны располагаться рассеянно по всей контролируемой площади или глубине (через 1 - 2 с качественными пробами). 3.5.6. При недостаточной степени уплотнения грунта необходимо выполнить дополнительное уплотнение недостаточно уплотненных мест. В местах с повышенной влажностью грунтов целесообразно втрамбовывать сверху крупнообломочный материал (отходы от разрушенных зданий, бетонных конструкций, кирпичный бой и т.п.) толщиной 20 - 30 см. 3.5.7. Приемка выполненных работ по уплотнению насыпных грунтов в основаниях наружных сетей и фундаментов зданий выполняется рабочей комиссией по представленной ей следующей документации: рабочих чертежей наружных сетей или фундаментов с указанием на них толщины слоя насыпных грунтов; журналов и актов выполнения опытных работ (Приложение 2); журналов производства работ по уплотнению грунтов; актов на скрытые работы; исполнительных схем расположения пунктов по контролю качества уплотнения и ведомостей определения коэффициентов уплотнения Kcom и контрольных «отказов» Sa (Приложение 3). Приемка-сдача выполненных работ должна быть оформлена соответствующим актом (Приложение 4). 4. ТЕХНОЛОГИЧЕСКИЕ СХЕМЫ ПО УСТРОЙСТВУ ИСКУССТВЕННЫХ ОСНОВАНИЙ ПОД НАРУЖНЫЕ СЕТИ4.1. Основными типовыми конструкциями (вариантами) искусственных оснований под наружные сети на насыпных грунтах и применяемые в настоящее время в г. Москве являются (Рис. 3): а) устройство оснований на качественных насыпных грунтах из монолитной железобетонной ленты толщиной 200 - 400 мм (или сборных железобетонных плит); б) устройство оснований с полной прорезкой некачественных насыпных грунтов из отдельно стоящих сборных бетонных стеновых блоков (1 - 3 ряда по высоте), перекрываемых железобетонными сборными балками; в) устройство оснований с полной прорезкой некачественных насыпных грунтов из забивных железобетонных свай и ростверка. Рис. 3. Типовые конструкции искусственных оснований под трубопроводы 1 - трубопровод; 2 - подливка из бетона; 3 - монолитная железобетонная лента; 4 - бетонная подготовка; 5 - бетонные блоки; 6 - железобетонные балки; 7 - забивные железобетонные сваи; 8 - железобетонный ростверк 4.2. Предлагаемые искусственные основания под наружные сети в зависимости от вида, состава, физико-механических характеристик, толщины слоя насыпных грунтов выполняют по четырем вариантам: I вариант - устройством бетонной подготовки на существующих качественных насыпных грунтах, имеющих достаточно высокую плотность (см. п. 4.8.); II вариант - поверхностным уплотнением качественных насыпных грунтов тяжелыми трамбовками (см. п. 4.9.); III вариант - заменой некачественных по составу насыпных грунтов грунтовой подушкой (см. п. 4.10.); IV вариант - двухслойным уплотнением, включающим поверхностное уплотнение насыпных грунтов тяжелыми трамбовками и устройство планировочной насыпи - грунтовой подушки (см. п. 4.11.). 4.3. На начальном этапе производства работ по устройству искусственных оснований следует: а) отрыть траншею под соответствующую коммуникацию (см. п. 4.4); б) визуально освидетельствовать качество насыпных грунтов на дне отрытой траншеи (см. п. 4.5.); в) отобрать пробы из качественных по составу насыпных грунтов для определения их коэффициентов уплотнения (см. п. 4.6.); г) выбрать в зависимости от состава, степени плотности насыпных грунтов вариант устройства искусственного основания (см. пп. 4.7. - 4.11.); Траншеи под наружные сети необходимо отрывать шириной в плане не менее, чем на 0,25 м превышающей размеры подготовки под трубопроводы, каналы, коллекторы в каждую сторону, но не менее 0,25´2+dтр = 0,5 + 1,6 = 2,1 м (dтр - диаметр трамбовки). Глубина траншей принимается: до отметки низа бетонной или песчаной при толщине слоя насыпных грунтов ниже ее до 2 м; с недобором грунта на величину его понижения при уплотнении трамбованием, т.е. на 0,3 - 0,6 м выше отметки низа подготовки. В том случае, если на дне отрытой траншеи окажется некачественный насыпной грунт с повышенным (более 0,1) содержанием древесных и др. органических включений, а также с повышенной степенью влажности (Sr > 0,7) при пылевато-глинистом его составе, этот грунт должен быть выбран на всю его толщину и заменен качественным грунтом по варианту III (см. п. 4.10). 4.6. Для определения коэффициента уплотнения существующего насыпного грунта и уточнения необходимости его доуплотнения вдоль трассы трубопроводов со дна траншей отрывают шурфы-приямки через 12 - 20 м на глубину до 0,5 от толщины слоя насыпного грунта, но не более 1,5 м от отметки низа трубопроводов. В отрытых шурфах через 0,5 - 0,8 м по глубине отбирают пробы грунта режущим кольцом и определяют плотность в сухом состоянии ρd, влажность W, уплотнения Kcom в соответствии с «Рекомендациями по ускоренному определению основных характеристик уплотненных неоднородных насыпных грунтов». 4.7. По результатам освидетельствования качества насыпных грунтов на дне траншей (см. п. 4.5) и определения коэффициентов уплотнения существующих насыпных грунтов с учетом толщины их слоя и величины дополнительной подсыпки выбирают вариант устройства искусственного основания для наружных сетей. 4.8. I вариант искусственного основания под наружные сети путем выполнения только бетонной подготовки на существующем насыпном грунте (Рис. 4) применяется в случае, если: а) содержание в насыпных грунтах на дне отрытых траншей и шурфов-приямков древесных отходов и др. органических включений не более 0,1; б) среднее значение не менее, чем 4-х определений коэффициента уплотнения Kcom при толщине слоя существующего насыпного грунта в основании сетей равняются: при hf < 1,2 м, Kcom ³ 0,93 при минимальном значении Kcom ³ 0,92 для маловлажных и Kcom > 0,91 для переувлажненных пылевато-глинистых грунтов; при hf = 1,2 - 2 м, Kcom ³ 0,95 при минимальном значении Kcom ³ 0, для маловлажных и Kcom ³ 0,92 для переувлажненных пылевато-глинистых грунтов. 4.8.1. Основные технологические операции по реализации I варианта включают: отрывку (планировку траншеи до отметки низа песчаной подготовки) выравнивающей подсыпки; определение содержания на дне траншеи и шурфов-приямков органических включений и плотности насыпных грунтов по п. 4.6.; Рис. 4. Устройство искусственного основания под наружные сети в существующих насыпных грунтах Примечание: выравнивающая подсыпка из уплотненного песка под бетонную подготовку условно не показана устройство песчаной подготовки толщиной до 100 мм с уплотнением ее до коэффициента уплотнения Kcom > 0,95; устройство бетонной подготовки толщиной 100 - 150 мм. 4.9. II вариант устройства искусственного основания путем уплотнения насыпных грунтов тяжелой свободно падающей трамбовкой (Рис. 5) применяется при невысокой степени влажности грунта (Sr < 0,7), ограниченном содержании (до 0,1 по весу) в насыпных грунтах древесных и др. органических включений, недостаточной, указанной в п. 4.8., и неравномерном распределении по площади и глубине их плотности. Уплотнение насыпных грунтов производят трамбовкой с диаметром основания (dтр = 1,6 м вдоль траншеи (см. Рис. 2а) в зависимости от ее ширины в один (см. Рис. 5а) или 2 - 3 следа (см. Рис. 5б) с перекрытием следов. Уплотнение в один след применяют при минимально допустимой ширине уплотненной площади 1,6 м, а при большей ширине уплотнение на дне траншеи выполняют в 2 - 3 следа. Необходимая ширина уплотненной площади должна быть на 0,2 м больше в каждую сторону ширины подготовки, а под колодцами не менее ширины основания колодца. 4.9.1. Основные технологические операции по реализации II варианта включают: отрывку-планировку траншеи с недобором на 0,3 - 0,6 м выше проектной отметки подготовки; поверхностное уплотнение насыпных грунтов трамбовкой до состояния «отказа»; планировку дна траншеи срезкой верхнего разуплотненного слоя грунта или доуплотнение его ударами трамбовки, сбрасываемой с высоты 0,5 - 1,5 м, до отметки низа подготовки; устройство песчаной подготовки - выравнивающего слоя по п. 4.8. 4.10. III вариант устройства искусственного основания путем замены некачественного насыпного грунта грунтовой подушкой (Рис. 6) из местного песчаного, пылевато-глинистого или песчано-глинистого грунта, а также экологически чистых отходов промышленных производств (например, шлаки, горелая земля и т.п.) применяется при: повышенном (более 0,1) содержании в насыпном грунте древесных и др. органических и гниющих веществ; водонасыщенном и переувлажненном состоянии (Sr ³ 0,7) насыпного пылевато-глинистого грунта, при котором невозможно его доуплотнение. Замену некачественного грунта осуществляют путем полной его выборки (см. Рис. 6а) или, как правило, только на отдельных участках (см. Рис. 6б) в пределах всей площади и глубины их залегания. В подушку допускается отсыпать непереувлажненные удаленные из траншеи песчаные насыпные грунты после очистки их от скоплений органических и др. гниющих и сильносжимаемых материалов. Грунт в подушку рекомендуется отсыпать на высоту, превышающую проектную отметку на 0,15 - 0,20 от ее толщины. Уплотнение грунта в подушке выполняют по аналогии с II вариантом. 4.10.1. Основные технологические операции по реализации III варианта включают: отрывку траншеи на проектную глубину - верха грунтовой подушки; выборку некачественного насыпного грунта на всю глубину его залегания; замену некачественного грунта качественным путем его отсыпки на высоту, превышающую на 0,15 - 0,20 от толщины грунтовой подушки; уплотнение грунта на дне траншеи трамбовкой до «отказа»; планировку дна траншеи путем срезки верхнего разрыхленного слоя или доуплотнение легкими ударами трамбовки по п. 4.9.1.; устройство песчаной подготовки по п.4.8.1. 4.11. IV вариант устройства искусственного основания путем двухслойного уплотнения насыпных грунтов тяжелой трамбовкой (Рис. 7) применяется при толщине слоя насыпных грунтов ниже основания подготовки более 3,5 - 4 м, а также в местах с пониженным существующим рельефом местности и в связи с этим необходимостью дополнительной подсыпки грунтов до заданных планировочных отметок. 4.11.1. При качественном составе насыпного грунта, т.е. содержании в нем органических и др. гниющих и сильносжимаемых материалов не более 0,1 по весу и степени влажности Sr < 0,7, двухслойное уплотнение (см. Рис. 7а) включает следующие основные технологические операции: отрывку-планировку траншеи на глубину не более чем на 2 - 2,5 м ниже основания подготовки, при которой толщина верхнего отсыпаемого слоя не превысит 2,5 - 3 м; уплотнение насыпного грунта тяжелой трамбовкой в соответствии с II вариантом; Рис. 5. Устройство искусственного основания под наружные сети с поверхностным уплотнением существующих насыпных грунтов Рис. 6. Устройство искусственного основания под наружные сети при некачественном составе насыпных грунтов Рис. 7. Устройство искусственного основания под наружные сети двухслойным уплотнением насыпных грунтов устройство поверх уплотненного насыпного слоя грунта грунтовой подушки по III варианту; планировку дна траншеи по п. 4.9.1.; устройство подготовки по п. 4.8.1. 4.11.2. При некачественном составе насыпного грунта в всей или части его двухслойное уплотнение (см. рис. 7,б) включает следующие основные технологические операции: отрывку траншеи на всю толщину слоя некачественных насыпных грунтов; отсыпку и уплотнение в один или реже в два следа первого слоя грунтовой подушки толщиной до 2,5 - 3 м по п. 4.10 - I этап; отсыпку и уплотнение толщиной до 2 - 2,5 м второго слоя грунтовой подушки в два или реже три следа по п. 4.10 - II этап; планировку дна траншеи по п. 4.9.1; устройство подготовки по п. 4.8.1. 4.12. При устройстве предлагаемых искусственных оснований обеспечиваются следующие минимальные значения основных характеристик: условное расчетное сопротивление грунта искусственного основания по I варианту R0 = 150 - 200 кПа (1,5 - 2 кгс/см2), по II - IV вариантам R0 = 200 - 250 кПа; модуль деформации существующих насыпных грунтов по I варианту при давлениях на грунт 1 - 1,5 кгс/см2 Е = 10 - 20 МПа; модуль деформации дополнительно уплотненных насыпных грунтов по II - IV вариантам при давлениях на них 1,5 - 2 кгс/см2 Е = 15 - 30 МПа; коэффициенты изменчивости-сжимаемости искусственных оснований по I варианту d = 1,5 - 3, по II - IV вариантам d = 1,5 - 2. 4.13. Для уточнения фактических значений модулей деформации и условных расчетных сопротивлений грунтов искусственных оснований целесообразно, особенно при возведении малонагруженных зданий, выполнять статические испытания штампами или опытными фундаментами: одного на существующих насыпных грунтах по I варианту и двух на уплотненных насыпных грунтах по II и III вариантам. 4.14. Прокладку внутриквартальных сетей на искусственных основаниях по вариантам I - IV следует выполнять как на грунтах природного сложения с учетом «Пособия по проектированию жилых и гражданских зданий. Раздел 27. Теплоснабжение. Серия 2. Типовые чертежи для прокладки внутриквартальных сетей теплоснабжения и горячего водоснабжения. Моспроект-1, М., 1982 г.» и « Пособия по проектированию жилых и гражданских зданий. Раздел 16. Водоснабжение, канализация, газоснабжение, водостоки. Серия 12. Прокладка сетей канализации на искусственном основании. Моспроект-1. М., 1986 г.». 4.15. Сопоставление удельных показателей стоимости и трудоемкости основных видов работ при устройстве искусственных оснований по типовым и предлагаемым вариантам приводится в Таблице 2. Таблица 2
Приложение 1РЕКОМЕНДАЦИИ ПО УСКОРЕННОМУ КОНТРОЛЮ КАЧЕСТВА УПЛОТНЕНИЯ ГРУНТОВ ТЯЖЕЛЫМИ ТРАМБОВКАМИ1. ОБЩИЕ ПОЛОЖЕНИЯ 1.1. Ускоренный контроль качества уплотнения грунтов тяжелыми трамбовками включает: а) проведение перед началом работ опытного уплотнения грунта; б) определение величин понижения уплотненной поверхности Dh; в) контрольное трамбование грунта для определения величин отказа Sa, т.е. понижения уплотненной поверхности за 1 удар трамбовки; г) сопоставление величин Dh и Sa, полученных при опытном уплотнении и на контролируемом пункте. 1.2. Для ускоренного контроля качества уплотнения грунтов необходимы: технический нивелир с рейкой; кран-экскаватор с трамбовкой; металлические штыри-марки, представляющие собой отрезки арматуры длиной 10 - 40 см, диаметром 10 - 25 мм. 1.3. Ускоренный контроль качества уплотнения грунтов по величине понижения уплотненной поверхности и «отказу» рекомендуется применять при: а) оперативном контроле в полевых условиях за качеством уплотнения грунтов при заданном коэффициенте уплотнения их Kcom £ 0,97; б) уплотнении грунтов тяжелыми трамбовками с плоским основанием; в) уплотнении крупнообломочных, песчаных, пылевато-глинистых грунтов и подобным им экологически чистых отходов промышленных производств, имеющих влажность, близкую к оптимальной или изменяющейся в допускаемом диапазоне ее значений *; г) проверка качества ранее уплотненных грунтов трамбованием, укаткой, вибрацией и др. воздействиями при их суммарной толщине не более 1,5dтр (2,5 - 3 м); д) содержании органических включений в уплотненном грунте не более 0,1. *Примечания. 1. За допускаемый диапазон изменения влажности уплотняемого грунта DW принимается разность по кривой стандартного уплотнения между максимальной и минимальной влажностями, при которых достигается заданная плотность ρdзад (коэффициент уплотнения Kcom) уплотненного грунта. 2. Проверку качества уплотнения ранее уплотненных различными методами грунтов допускается выполнять только по величине «отказа». 2. ОПЫТНОЕ УПЛОТНЕНИЕ 2.1. Опытное уплотнение грунтов тяжелыми трамбовками выполняют с целью определения: величины понижения уплотненной поверхности Dh при уплотнении до «отказа» *; отказа Sa, т.е. величины понижения уплотненной поверхности от 1 удара трамбовки при уплотнении до «отказа»; количества ударов трамбовки n0, необходимого для уплотнения до «отказа»; глубины уплотнения грунта hcom при заданных размерах, массе трамбовки, режиме трамбования. * Примечание. Уплотнением до «отказа» называют такое состояние уплотняемого грунта, при котором достигаются максимальная плотность и наибольшая глубина уплотнения, в результате чего при последующем уплотнении понижение уплотняемой поверхности от каждого удара становится постоянным. 2.2. Опытное уплотнения производят теми же механизмами и трамбовками при той же высоте их сбрасывания, что и при производственном уплотнении для всех видов грунтов, отходов производств и наиболее характерных их смесей. Размеры участков принимаются равными: шириной не менее 2dтр, длиной не менее 3dтр (dтр - диаметр трамбовки) с учетом уплотнения грунта в 2´3 следа ударов трамбовки (Рис. 1). Рис. 1. Схема опытного уплотнения тяжелыми трамбовками 1 - штыри; 2 - следы трамбовки; 3 - шурф для определения плотности уплотненных грунтов 2.4. Поверхность опытного участка выравнивают под одну отметку и по центру каждого следа забивают в грунт заподлицо металлические штыри-марки (см. п. 1.2). Трамбование грунта производят с перекрытием следов трамбовки на 0,1 - 0,25 dтр с замером нивелированием понижения трамбуемой поверхности на опытном участке по металлическим штырям-маркам после каждых 2-х ударов трамбовки. Нивелирование выполняют относительно временных реперов. Трамбование производят до «отказа», т.е. до тех пор, пока понижение уплотняемой поверхности за каждые 2 удара трамбовки не достигнет постоянной величины. В процессе выполнения работ на опытном участке ведут журнал по трамбованию грунта (см. Приложение 2). 2.5. По данным опытного уплотнения по средним значениям осадок марок строят графики (Рис. 2) понижения уплотненной поверхности в зависимости от суммарного числа ударов (Рис. 2а) и от каждых 2-х последующих ударов (Рис. 2б). На основании графиков, приведенных на Рис. 2 *, устанавливают следующие основные параметры опытного уплотнения: Dh - величина понижения уплотненной поверхности при уплотнении до «отказа»; Sa - отказ - практически постоянная величина понижения уплотняемой поверхности за каждый последующий удар трамбовки, равный 0,5S′a (S′a - понижение поверхности за 2 удара трамбовки на последних циклах); n0 - минимальное количество ударов трамбовки, необходимое для уплотнения до «отказа». * Примечание. По приведенным на Рис. 2 данным значения Dh, S′a и n0 соответственно равны 380, 30 мм и 10 ударам. Рис. 2. Графики понижения трамбуемой поверхности в зависимости: а) от числа ударов; б) от каждых двух ударов 2.6. После завершения трамбования на опытном участке при необходимости в центре, а также за его пределами проходят шурфы, технические или радиометрические скважины глубиной не менее толщины уплотненного слоя и не менее 2dтр, в которых через 0,5 м по глубине определяют плотности уплотненного грунта ρ и ρd, влажность W и соответственно эти же характеристики грунта до уплотнения. Кроме того, целесообразно для наиболее представительной пробы определить максимальную плотность и оптимальную влажность. По полученным данным для каждого участка строят графики изменения плотности грунта в сухом состоянии ρd до и после уплотнения (Рис. 3), по которым определяют: h′com - глубину распространения уплотнения, т.е. толщину слоя, в пределах которой происходит повышение плотности грунта; hcom - толщину уплотненного слоя, в пределах которого плотность грунта не ниже заданной ρdзад или заданного коэффициента уплотнения Kcom (в данном случае Kcom зад = 0,92 и ρdзад = 1,66 т/м3). Рис. 3. Графики изменения плотности грунта до и после уплотнения 3. ОПРЕДЕЛЕНИЕ ВЕЛИЧИН ПОНИЖЕНИЯ УПЛОТНЕННОЙ ПОВЕРХНОСТИ 3.1. Величины понижения уплотненной поверхности определяют путем нивелирования ее до и после уплотнения по одним и тем же точкам относительно временных реперов. Первоначально нивелировку выполняют после планировки поверхности путем установки рейки в точки нивелировки непосредственно на выровненную поверхность. 3.3. Результаты первоначальной и повторной нивелировок заносят в журнал, в котором по разности отметок до и после уплотнения определяют по каждой точке величину понижения уплотненной поверхности, а при необходимости и ее средняя величина по выполненному участку. 4. КОНТРОЛЬНОЕ ТРАМБОВАНИЕ ГРУНТА 4.1. Контрольное трамбование грунта при проверке качества его уплотнения производят после доуплотнения верхнего частично разрыхленного (разуплотненного) слоя укаткой или легкими ударами трамбовки, сбрасываемой с высоты 0,5 - 1 м. Пункты контрольного трамбования назначают с учетом требований, изложенных в пп. 1.4., 1.5. и 3.2. 4.2. Контрольное трамбование грунта производят следующим образом: в пункте проверки качества уплотнения забивают заподлицо с уплотненной поверхностью металлический штырь-марку; выполняют первоначальную нивелировку марки; производят контрольное трамбование в 1 - 2 цикла при той же высоте сбрасывания трамбовки, что и при опытном и производственном уплотнении по 2 удара в каждом цикле; после каждого цикла трамбования повторным нивелированием замеряют понижение марок и результаты заносят в журнал; в том случае, если после 1 - 2-х циклов контрольного трамбования «отказ» не будет достигнут, то трамбование грунта продолжают до состояния «отказа», т.е. еще 2 - 6 циклами. 4.3. В тех случаях, когда в процессе производственного уплотнения не определялись величины понижения уплотненной поверхности (см. п. 3), а также при отсутствии данных опытного уплотнения, в том числе при проверке качества ранее уплотненных грунтов различными методами, контрольное трамбование частично совмещают с опытным уплотнением и производят его в 2 или 4 следа до «отказа» с учетом требований, изложенных в пп. 2.3. и 2.4. По результатам контрольного трамбования строят графики, аналогичные приведенным на Рис. 2, по которым определяют: Sa1 и Sa2 - понижение уплотненной поверхности соответственно после 1 и 2-го циклов трамбования; Sa - отказ, т.е. практически постоянная величина понижения уплотненной поверхности за каждый последующий удар трамбовки. 5. ОЦЕНКА РЕЗУЛЬТАТОВ УСКОРЕННОГО КОНТРОЛЯ 5.1. Оценку результатов ускоренного контроля качества уплотнения грунтов тяжелыми трамбовками осуществляют путем сопоставления величин понижения уплотненных поверхностей Dh и «отказов» Sa полученных при опытном и контрольном уплотнении. При отсутствии данных по Dh и опытному уплотнению качество уплотнения грунтов оценивают путем сопоставления величин понижения Sa1, Sa2 и «отказов» Sa, полученных при контрольном трамбовании грунтов. 5.2. Качество уплотнения грунта признается удовлетворительной, если по каждому пункту-точке: а) величины понижений уплотненной поверхности Dh не меньше значений, полученных при опытном уплотнении, а «отказы» Sa при контрольном трамбовании не превышают более чем в 1,25 раза их значений, полученных при опытном трамбовании, или; б) разница в величинах понижения уплотненной поверхности между Sa1 и Sa2 соответственно не превышает 1,5, а «отказ» Sа оказывается не более 0,75 Sa2, т.е. Sa £ 0,75 Sa2. Приложение 2ЖУРНАЛ
| ||||||||||||||||||||||||||||||||||||||||||||||||||||||||||||||||||||||||||||||||||||||||||||||||||||||||||||||||||||||||||||||||||||||||||||||||||||||||||||||||||||||||||||||||||||||||||||||||||||||||||||||||||||||||||||||||
|
1. Наименование строительной организации __________________________________ 2. Наименование и местонахождение строительства ____________________________ 3. Толщина слоя насыпных грунтов, залегающих в основании __________________ м 4. Отметка заложения дна траншеи (котлована) до трамбования ________________ м 5. Влажность грунта основания в природном сложении от ____ до ______ % 6. Площадь уплотненного опытного участка ________________________________ м2 7. Количество воды, залитой на опытный участок для достижения грунтом основания оптимальной влажности __________________________________________ м3 8. Вес трамбовки ________________________________________________________тс 9. Диаметр рабочей поверхности трамбовки _________________________________м |
|||||||||||
|
№ пп. |
Дата увлажнения участка |
Средняя высота сброса трамбовки |
Число ударов в каждом пункте |
Погружение штырей, м |
Средняя величина осадки дна участка |
Примечание |
|||||
|
№ 1 |
№ 2 |
№ 3 |
№ 4 |
№ 5 |
№ 6 |
||||||
|
1 |
2 |
3 |
4 |
5 |
6 |
7 |
8 |
9 |
10 |
11 |
12 |
|
|
|
|
|
|
|
|
|
|
|
|
|
|
|
|
|
|
|
|
|
|
|
|
|
|
|
Старший инженер (или прораб) _____________________ (подпись) Сменный техник_________________________ (подпись) |
|||||||||||
|
1. Наименование строительной организации __________________________________ 2. Наименование и местонахождение строительства ____________________________ 3. Толщина грунтовой подушки _____________________________________________ 4. Абсолютная отметка низа ____________________ верха ______________ подушки 5. Вид грунта _______________________ оптимальная влажность ________________ 6. Вес трамбовки _______ тс, диаметр ________ м, высота сбрасывания ________ м 7. Число ударов трамбовки по одному следу __________________________________ |
|||||||
|
Дата Смена |
№ пробы грунта |
Место отбора пробы грунта |
Абсолютная отметка места отбора пробы грунта |
Плотность влажного грунта, тс/м3 |
Плотность сухого грунта, тс/м3 |
Влажность, % |
Примечание |
|
1 |
2 |
3 |
4 |
5 |
6 |
7 |
8 |
|
|
|
|
|
|
|
|
|
|
|
|
|
|
|
|
|
|
|
Старший инженер (или прораб) ______________________ (подпись) Сменный мастер _______________________ (подпись) |
|||||||
|
1. Наименование строительной организации __________________________________ 2. Наименование и местонахождение строительства ____________________________ 3. Наименование вида грунта в уплотненном состоянии ________________________ 4. Сооружение и тип коммуникации (фундамента) _____________________________ 5. Глубина заложения трубопровода (фундамента) ___________________________ м 6. № уплотненного участка ______ и его площадь ___________________________ м2 7. Величина понижения дна траншеи (котлована) в результате уплотнения ____________________________ м 8. Атмосферные условия ___________________________________________________ 9. Дата начала ______________ и окончания уплотнения ________________________ 10. Вес трамбовки ____________ тс, диаметр ________________________________ м 11. Число ударов трамбовки в одном пункте _____________, величина принятого «отказа» ______________________ см 12. Величина контрольного «отказа» ______________________________________ см Сменный инженер (или прораб) _________________ (подпись) Сменный техник _________________ (подпись) Представитель заказчика _________________ (подпись) |

|
Расстояние между трубопроводами b £ 2dтр; Разница в глубине заложения до 0,8dтр; Толщина слоя насыпного грунта hf £ 2dтр; |
Расстояние между трубопроводами b > 2dтр; Разница и глубине заложения более 0,8dтр; Толщина слоя насыпного грунта hf ³ 2dтр; |
СОДЕРЖАНИЕ
|
|
|
|