//
ТехЛит.ру
- крупнейшая бесплатная электронная интернет библиотека для "технически умных" людей.
WWW.TEHLIT.RU - ТЕХНИЧЕСКАЯ ЛИТЕРАТУРА

:: Алготрейдинг::


АЛГОТРЕЙДИНГ
шаг за шагом
с нуля по урокам!

Торговые роботы на PYTHON, BackTrader,
Pandas, Pine Script для TradingView. Связка с брокерами, телеграм и легкими приложениями.


ГОСУДАРСТВЕННЫЙ СТАНДАРТ СОЮЗА ССР

НЕФТЬ

ОПРЕДЕЛЕНИЕ УГЛЕВОДОРОДОВ С1 - С6 МЕТОДОМ
ГАЗОВОЙ ХРОМАТОГРАФИИ

ГОСТ 13379-82

ИПК ИЗДАТЕЛЬСТВО СТАНДАРТОВ

Москва

ГОСУДАРСТВЕННЫЙ СТАНДАРТ СОЮЗА ССР

НЕФТЬ

Определение углеводородов С1 - С6 методом
газовой хроматографии

Petroleum. Determination of C1 - C6 hydrocarbons by method of
gas chromatography.

ГОСТ
1337
9-82

Дата введения 01.07.83

Настоящий стандарт устанавливает метод определения углеводородов С1 - С6 с массовой долей более 0,01 % в нефти, подготовленной по ГОСТ 9965-76.

Сущность метода заключается в разделении углеводородов С1 - С6, входящих в состав нефти, методом газожидкостной хроматографии с последующей их регистрацией детектором по теплопроводности.

(Измененная редакция, Изм. № 1).

1. АППАРАТУРА, МАТЕРИАЛЫ И РЕАКТИВЫ

Хроматограф ЛХМ-8МД или аналогичного типа с детектором по теплопроводности.

Печь муфельная, обеспечивающая нагрев до 750 - 800 °С.

Шкаф сушильный, обеспечивающий нагрев до 150 °С.

Весы аналитические с погрешностью измерения не более ±0,0002 г и диапазоном 0 - 200 г.

Лупа измерительная по ГОСТ 25706 или аналогичного типа.

Линейка счетная логарифмическая.

Секундомер.

Микрошприц типа МШ-10 или аналогичного типа для ввода жидких проб.

Колба круглодонная КГП-3-2-250-34ТС по ГОСТ 25336.

Чашка выпарительная 4 по ГОСТ 9147.

Набор сит «Физприбор» или сита аналогичного типа.

Баня песчаная.

Эксикатор 2-100 по ГОСТ 25336-82.

Сетка проволочная или стеклянная вата.

Додекан нормальный, квалификации ч. или х.ч.

Гексан нормальный, квалификации ч.

Окись алюминия активная по ГОСТ 8136.

Сферохром-2, фракция с частицами размером 0,16 - 0,25 мм.

Масло вазелиновое медицинское по ГОСТ 3164.

Дибутилфталат для хроматографии или технический по ГОСТ 8728.

Эфир этиловый или петролейный.

Гелий в баллоне.

Пузырек из-под пенициллина с мягкой резиновой пробкой.

Н-гептадекан.

Кирпич диатомитовый или цветохром ДМДХС, цветохром 111КДМДХС, цветохром 1К МФДХС, цветохром 111К МФХС или хроматон N или динохром, фракции с частицами размером 0,125 - 0,160 или 0,160 - 0,250 или 0,250 - 0,315 мм.

Ступка 3 по ГОСТ 9147.

Бумага фильтровальная по ГОСТ 12026.

Примечание. Допускается применять аналогичные приборы и материалы по классу точности и чистоте не ниже предусмотренных стандартом.

(Измененная редакция, Изм. № 1, 2).

2. ОТБОР ПРОБ

2.1. Отбор проб нефти из трубопроводов производят по ГОСТ 2517-85 в герметичные контейнеры по ГОСТ 24676-81 или в металлические пробоотборники ПУ или ПГО по ГОСТ 14921-78.

(Измененная редакция, Изм. № 1).

2.2. При отборе проб пробоотборник герметично подсоединяют к пробоотборному устройству любым штуцером. При этом пробоотборник должен находиться в вертикальном положении. На выходной штуцер пробоотборника навинчивают накидную гайку с подсоединенной к ней резиновой трубкой для отвода отбираемой пробы нефти в сливную емкость. Открывают вентили пробоотборника ПГО, для пробоотборника ПУ открывают на один оборот запирающие втулки.

2.3. Открывают запорную арматуру на пробоотборном устройстве и промывают пробоотборник отбираемым продуктом. После появления ровной струи нефти закрывают последовательно выпускную, впускную запирающие втулки (или вентили) и запорную арматуру пробоотборного устройства.

2.4. Отсоединяют накидную гайку с отводной резиновой трубкой от пробоотборника, пробоотборник от пробоотборного устройства и навинчивают на оба штуцера запирающих втулок (или вентилей) заглушки.

2.5. При отборе проб необходимо соблюдать правила техники безопасности при работе с нефтепродуктами и сосудами, работающими под давлением.

3. ПОДГОТОВКА К АНАЛИЗУ

3.1. Приготовление сорбентов

3.1.1. В качестве сорбента для разделения углеводородов С1 - С5 применяют окись алюминия, модифицированную вазелиновым маслом, для разделения С2 - С6 - дибутилфталат на сферохроме-2.

3.1.2. Приготовление модифицированной окиси алюминия

Активную окись алюминия измельчают в ступке и отсеивают фракцию с частицами размером 0,16 - 0,25 мм. Отсеянную фракцию помещают в фарфоровую чашку и прокаливают в муфельной печи при 750 °С в течение 7 ч, а затем охлаждают в эксикаторе до комнатной температуры. На охлажденную окись алюминия наносят вазелиновое масло из расчета 15 г на 100 г окиси алюминия. Для этого в круглодонную колбу насыпают подготовленную окись алюминия и наливают раствор вазелинового масла в петролейном или этиловом эфире так, чтобы была покрыта вся окись алюминия. Содержимое колбы тщательно перемешивают в течение 5 - 10 мин, затем колбу нагревают на песчаной бане при 80 - 90 °С для испарения эфира, непрерывно перемешивая массу, до полного исчезновения запаха эфира (работу с эфиром необходимо проводить в вытяжном шкафу, при отсутствии открытого огня, с соблюдением правил по технике безопасности).

3.1.3. Приготовление дибутилфталата на сферохроме-2

Навеску сферохрома-2 помещают в фарфоровую чашку и прокаливают в муфельной печи в течение 3 ч при 300 - 350 °С, а затем охлаждают в эксикаторе до комнатной температуры. Охлажденный носитель обрабатывают дибутилфталатом из расчета 20 г на 100 г твердого носителя аналогично п. 3.1.2.

Приготовленные сорбенты хранят в герметичной таре (склянке, закрытой пробкой).

3.2. Подготовка хроматографических колонок

3.2.1. Подготовку хроматографических колонок и набивку сорбентом выполняют согласно инструкции по монтажу и эксплуатации хроматографа. Конец колонки, присоединяемый к испарителю, длиной около 60 мм (для ЛХМ-8МД новых выпусков) или 30 мм (для старых выпусков) оставляют пустым.

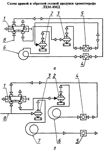
а - с регистрацией обратного пика; б - без регистрации обратного пика; 1 - кран-дозатор; 2 - испаритель первой колонки; 3 - испаритель второй колонки; 4 - детектор первой колонки; 5 - детектор второй колонки; 6 - первая колонка; 7 - вторая колонка; 8 - газ-носитель

Черт. 1

3.2.2. Полоску фильтровальной бумаги длиной 60 мм сворачивают в трубочку таким образом, чтобы она легко входила в пустой конец хроматографической колонки до стекловаты или металлической сетки, закрывающих слой сорбента. На фильтровальной бумаге задерживаются смолистые компоненты анализируемой нефти. Трубочки из фильтровальной бумаги меняют через 10 - 12 анализов нефти. В хроматографах ЛХМ-8МД новых выпусков фильтровальную бумагу заменяют через головку испарителя, отвинтив накидную гайку, в старых выпусках хроматографов ЛХМ-8МД для замены полоски фильтровальной бумаги отвинчивают гайку, соединяющую хроматографическую колонку с корпусом испарителя. В этих моделях трубочки из фильтровальной бумаги входят в колонку на глубину 30 мм, а остальная часть выступает в корпус испарителя.

3.2.3. Колонку, заполненную приготовленной по п. 3.1.2 окисью алюминия, устанавливают в термостат хроматографа и, не подсоединяя ее к детектору, продувают газом-носителем при 150 °С в течение 3 ч для активации сорбента.

Колонку, заполненную приготовленным по п. 3.1.3 дибутилфталатом на сферохроме-2, активируют в токе газа-носителя при 90 °С в течение 3 ч.

Затем колонку охлаждают до комнатной температуры, соединяют ее выходной конец с детектором и проверяют герметичность газовой линии.

3.3. Подготовка хроматографа

Анализ проводят, применяя обратную продувку колонки потоком газа-носителя с регистрацией или без регистрации суммарного пика тяжелых углеводородов (черт. 1).

Допускается применять любую из указанных схем.

Изменения в схеме при монтаже и наладке хроматографа показаны на черт. 1.

По схеме с регистрацией суммарного пика тяжелых углеводородов вторую колонку отсоединяют, а детектор соединяют с испарителем при помощи перемычки. Выход детектора второй колонки соединяют с испарителем первой (рабочей) колонки. Выход детектора первой колонки соединяют с краном-дозатором.

По схеме без регистрации суммарного пика тяжелых углеводородов кран-дозатор соединяют с испарителем первой колонки.

Выход детектора первой колонки соединяют с краном-дозатором. Газовая схема второй колонки остается без изменения.

Подключение хроматографа к сети, проверку на герметичность и вывод на режим выполняют согласно инструкции по монтажу и эксплуатации хроматографа.

3.4. Приготовление градуировочной смеси

Для количественного расчета хроматограмм применяют метод абсолютной градуировки по н-гексану с учетом относительной чувствительности детектора к определяемым компонентам. Готовят градуировочную смесьаствор н-гексан в додекане или другом высококипящем растворителе с массовой долей н-гексана 2,5 - 3,0 %.

Смесь н-гексана в додекане готовят в пузырьке из-под пенициллина, плотно закрытом мягкой резиновой пробкой, выдерживающей несколько проколов иглой микрошприца. Для герметичности пробку плотно прикрепляют к горловине пузырька тонкой проволокой.

В шприц набирают около 10 см3 додекана и, прокалывая пробку иглой, вносят его в пузырек, предварительно взвешенный на аналитических весах с погрешностью не более 0,0002 г. Затем таким же образом вносят около 0,3 см3 н-гексана. Массу н-гексана определяют по разности масс пузырька, взвешенного с погрешностью не более 0,0002 г, до и после загрузки н-гексана. Смесь в пузырьке тщательно перемешивают. Рассчитывают массовую долю н-гексана в градуировочной смеси (X).

Приготовленную градуировочную смесь можно хранить в течение 10 дней в холодильнике.

4. ПРОВЕДЕНИЕ АНАЛИЗА

4.1. Условия проведения анализа на хроматографе ЛХМ-8МД

4.1.1. Углеводороды С1 - С5 в нефти разделяют в хроматографической колонке, заполненной окисью алюминия, подготовленной по п. 3.1.2, при следующих условиях:

длина колонки - 3 м;

диаметр колонки - 3 мм;

температура испарителя - 100 °С;

температура термостата - 60 °С;

газоситель - гелий;

расход газа-носителя - 40 см3/мин;

скорость ленты потенциометра - 600 мм/ч;

объем пробы - 0,006 - 0,01 см3.

Хроматограмма разделения углеводородов С1 - С5 приведена на черт. 2.

После того, как на хроматограмме зафиксирован пик н-пентана, изменяют направление потока газа-носителя и продувают колонку от тяжелых углеводородов. Общее время анализа с обратной продувкой 25 - 30 мин.

Для обеспечения достаточной четкости разделения углеводородов эффективность хроматографической колонки по н-бутану, выраженная числом теоретических тарелок, должна быть не менее 2500.

Эффективность хроматографической колонки (n) вычисляют по формуле в соответствии с ГОСТ 17567

                                                                                               (1)

где l   - длина отрезка диаграммной ленты, соответствующая времени удерживания пика нутана, см;

μ0,5 - ширина пика н-бутана, измеренная на половине его высоты, см.

После ухудшения разделения воздуха и метана заменяют полоску фильтровальной бумаги в колонке или регенерируют сорбент в токе газаосителя при 150 °С в течение 3 ч (скорость газа-носителя 40 см3/мин) и проверяют эффективность хроматографической колонки.

4.1.2. Для разделения углеводородов С2 - С6 в качестве сорбента используют дибутилфталат на сферохроме-2, подготовленный по п. 3.1.3.

Анализ проводят при следующих условиях:

длина колонки - 3 м;

диаметр колонки - 3 мм;

температура испарителя - 100 °С;

1 - воздух; 2 - метан; 3 - этан; 4 - пропан; 5 - изобутан; 6 - нутан; 7 - изопентан; 8 - н-пентан

Черт. 2

1 - воздух; 2 - этан; 3 - пропан; 4 - изобутан; 5 - нутан; 6 - изопентан; 7 - н-пентан; 8 - 2,3-диметилбутан + 2-метилпентан; 9 - 3-метилпентан; 10 - н-гексан

Черт. 3

температура термостата - 50 °С;

газ-носитель - гелий;

расход газа-носителя - 30 - 40 см3/мин;

скорость ленты потенциометра - 600 мм/ч;

объем пробы - 0,006 - 0,010 см3.

После того как на хроматограмме зафиксирован пик н-гексана, изменяют направление потока газа-носителя и продувают колонку от тяжелых углеводородов. Общее время анализа с обратной продувкой 20 - 25 мин.

Хроматограмма разделения углеводородов С2 - С6 приведена на черт. 3.

Для обеспечения достаточной четкости разделения углеводородов эффективность хроматографической колонки для нутана должна быть не менее 3000 теоретических тарелок.

После ухудшения разделения компонентов сорбент регенерируют в токе газа-носителя при 90 °С в течение 3 ч (скорость газа-носителя 30 см3/мин) и проверяют эффективность хроматографической колонки.

При использовании хроматографов других типов условия проведения анализа должны быть подобраны с учетом особенностей прибора. При этом степень полноты разделения для наиболее трудноразделяемой пары воздух-метан должна быть не менее 0,3. Степень полноты разделения (ψ) определяют по ГОСТ 17567.

1 - воздух; 2 - метан; 3 - этан; 4 - сероводород; 5 - пропан; 6 - изобутан; 7 - н-бутан; 8 - изопентан; 9 - н-пентан

Температура колонки 70 °С

Черт. 4

4.1.3. Углеводороды С1 - С5 и сероводород разделяют в хроматографической колонке, заполненной диатомитовым носителе (кирпич или цветохром или хроматон или динохром), обработанным н-гептадеканом по ГОСТ 14920. Условия анализа по п. 4.1.1. Хроматограмма разделения углеводородов С1 - С5 и сероводорода приведена на черт. 4.

(Введен дополнительно, Изм. № 2).

4.2. Ввод пробы в хроматограф

После выхода хроматографа на режим микрошприцем отбирают 0,006 - 0,010 см3 пробы нефти или градуировочной смеси. Пробу градуировочной смеси отбирают, прокалывая иглой микрошприца пробку пузырька из-под пенициллина. Анализируемую пробу нефти отбирают из пробоотборника, прокалывая уплотнительное кольцо пробоотборника ПУ или резиновую мембрану штуцера пробоотборника ПГО. Шприц с пробой взвешивают на аналитических весах с погрешностью не более 0,0002 г вводят пробу в испаритель хроматографа так, чтобы игла микрошприца прошла в трубочку из фильтровальной бумаги. После ввода пробы микрошприц взвешивают вновь и по разности масс определяют массу введенной пробы для предотвращения испарения легких углеводородов из пробы нефти во время взвешивания микрошприца последний герметизируют с помощью мягкой резины, в которую вкалывают конец иглы.

(Измененная редакция, Изм. № 2).

4.3. Градуировочную смесь, приготовленную по п. 3.4, анализируют как указано в пп. 4.1.1 или 4.1.2 в день проведения анализа нефти.

На хроматограмме фиксируют только пик н-гексана.

5. ОБРАБОТКА РЕЗУЛЬТАТОВ

5.1. Качественный состав углеводородов С1 - С6 нефти определяют по относительному удерживанию углеводородов, приведенному в табл. 1 и по типовым хроматограммам (см. черт. 2, 3). Относительное удерживание (r) вычисляют по формуле

                                                                 (2)

где tR     - время удерживания определяемого углеводорода, мин;

tRср    - время удерживания вещества сравнения (н-бутана), мин;

t0 - время удерживания несорбирующегося вещества (воздуха), мин.

Таблица 1

Относительное удерживание углеводородов (газ-носитель - гелий)

Углеводород

Относительные объемы удерживания

Окись алюминия, модифицированная вазелиновым маслом

Дибутилфталат

Метан

0,03

0,00

Этан

0,10

0,16

Пропан

0,34

0,37

Изобутан

0,73

0,73

н-Бутан

1,00

1,00

Изопентан

2,28

1,99

нентан

2,72

2,47

2,3-Диметилбутан + 2-Метилпентан

-

4,46

3-Метилпентан

-

5,19

н-Гексан

-

5,81

5.2. Расчет градуировочного коэффициента

По хроматограмме градуировочной смеси вычисляют приведенную площадь пика н-гексана (S) в мм2 по формуле

S = μ0,5×h×K×M,                                                              (3)

где μ0,5   - ширина пика н-гексана на половине его высоты, мм;

h   - высота пика н-гексана, мм;

K  - массовый коэффициент чувствительности для н-гексана;

M - масштаб регистратора хроматографа.

Массовые коэффициенты чувствительности для детектора по теплопроводности при использовании в качестве газа-носителя гелия приведены в табл. 2.

Таблица 2

Массовые коэффициенты чувствительности (газ-носитель - гелий)

Компонент

Массовый коэффициент чувствительности

Компонент

Массовый коэффициент чувствительности

Метан

0,66

н-Пентан

1,01

Этан

0,87

2,3-Диметилбутан

1,09

Пропан

1,00

2етилпентан

1,05

Изобутан

1,04

3-Метилпентан

1,07

нутан

1,00

н-Гексан

1,03

Изопентан

1,04

Сероводород

1,31

При ручной обработке хроматограмм высоту пика измеряют с помощью логарифмической линейки с точностью до 0,1 мм. Ширину пика измеряют от внешнего контура одной стороны до внутреннего контура другой стороны этого же пика с помощью лупы до сотых долей миллиметра.

Для вычисления площадей и массовых долей используют электрическую счетную машину любого типа или логарифмическую линейку.

Градуировочный коэффициент по н-гексану (A) в г/мм2 вычисляют по формуле

                                                                  (4)

где m1    - масса пробы градуировочной смеси, введенной в хроматограф, г;

X  - массовая доля н-гексана в градуировочной смеси, определенная по п. 3.4, %;

S   - площадь пика н-гексана, мм2.

За градуировочный коэффициент (A) принимают среднее арифметическое результатов трех параллельных анализов градуировочной смеси. Градуировочный коэффициент проверяют каждый день.

5.3. Массовую долю каждого углеводорода в анализируемой пробе нефти (Xi) в процентах вычисляют по формуле

                                                           (5)

где Si - приведенная площадь пика данного углеводорода, мм2;

A    - градуировочный коэффициент по н-гексану, г/мм2, рассчитанный по п. 5.2;

m2    - масса введенной пробы, г.

Приведенную площадь пика каждого углеводорода (Si) в мм2 вычисляют по формуле

Si = μi0,5×hi×Ki×M,                                                           (6)

где μi0,5   - ширина хроматографического пика, измеренная на половине его высоты, мм;

hi    - высота хроматографического пика, мм;

Ki   - массовый коэффициент чувствительности углеводорода;

M   - масштаб регистратора хроматографа.

За результат анализа принимают среднее арифметическое результатов двух параллельных определений углеводородов, вычисленных с точностью до 0,01 %.

Массовая доля легких углеводородов в нефти (X) в процентах равна сумме массовых долей индивидуальных углеводородов.

5.1 - 5.3. (Измененная редакция, Изм. № 2).

5.4. Точность метода

5.4.1. Сходимость

Два результата определений, полученные одним исполнителем, признаются достоверными (с 95 %-ной доверительной вероятностью), если расхождение между ними не превышает значения для большего результата, приведенного на черт. 5.

1 - сходимость; 2 - воспроизводимость

Черт. 5

5.4.2. Воспроизводимость

Два результата определений, полученные в двух разных лабораториях, признаются достоверными (с 95 %-ной доверительной вероятностью), если расхождение между ними не превышает значения для большего результата, приведенного на черт. 5.

5.4.1, 5.4.2. (Измененная редакция, Изм. № 1, 2).

ИНФОРМАЦИОННЫЕ ДАННЫЕ

1. РАЗРАБОТАН Министерством нефтеперерабатывающей и нефтехимической промышленности СССР

РАЗРАБОТЧИКИ

Н. Захарова, В.С. Баталов, В.А. Сероштан, Ф.З. Зенинская, А.З. Зенукова

2. УТВЕРЖДЕН И ВВЕДЕН В ДЕЙСТВИЕ Постановлением Государственного комитета СССР по стандартам от 23.08.82 № 3332

3. ВЗАМЕН ГОСТ 13379-77

4. ССЫЛОЧНЫЕ НОРМАТИВНО-ТЕХНИЧЕСКИЕ ДОКУМЕНТЫ

Обозначение НТД, на который дана ссылка

Номер раздела, пункта

ГОСТ 2517-85

2.1

ГОСТ 3164-78

Разд. 1

ГОСТ 8136-85

Разд. 1

ГОСТ 8728-88

Разд. 1

ГОСТ 9147-80

Разд. 1

ГОСТ 9965-76

Вводная часть

ГОСТ 12026-76

Разд. 1

ГОСТ 14920-79

4.1.3

ГОСТ 14921-78

2.1

ГОСТ 17567-81

4.1.1, 4.1.2

ГОСТ 24676-81

2.1

ГОСТ 25336-82

Разд. 1

ГОСТ 25706-83

Разд. 1

5. Ограничение срока действия снято по Протоколу Межгосударственного Совета по стандартизации, метрологии и сертификации (ИУС 2-93)

6. ПЕРЕИЗДАНИЕ (март 1998 г.) с Изменениями № 1, 2, утвержденными в июне 1987 г. и феврале 1995 г. (ИУС 10-87, 5-95)

СОДЕРЖАНИЕ

 




Яндекс цитирования



   Copyright © 2007-2026,  www.tehlit.ru.

[ ѓосты, стандарты, нормативы, инструкции, правила, строительные нормы ]