//
ТехЛит.ру
- крупнейшая бесплатная электронная интернет библиотека для "технически умных" людей.
WWW.TEHLIT.RU - ТЕХНИЧЕСКАЯ ЛИТЕРАТУРА

:: Алготрейдинг::


АЛГОТРЕЙДИНГ
шаг за шагом
с нуля по урокам!

Торговые роботы на PYTHON, BackTrader,
Pandas, Pine Script для TradingView. Связка с брокерами, телеграм и легкими приложениями.


МИНИСТЕРСТВО ЭНЕРГЕТИКИ И ЭЛЕКТРИФИКАЦИИ СССР

ГЛАВНОЕ ТЕХНИЧЕСКОЕ УПРАВЛЕНИЕ ПО ЭКСПЛУАТАЦИИ ЭНЕРГОСИСТЕМ

типовАя инструкция
ПО ЭКСПЛУАТАЦИИ СИСТЕМ
КОНДИЦИОНИРОВАНИЯ
ВОЗДУХА
С
ЦЕНТРАЛЬНЫМИ
КОНДИЦИОНЕРАМИ
И ПАРОВОДЯНЫМИ ЭЖЕКТОРНЫМИ
ХОЛОДИЛЬНЫМИ
МАШИНАМИ

ТИ 34-70-036-84

Служба передового опыта ПО «СОюзтехэнерго»

Москва 1985

РАЗРАБОТАНО предприятием «Средазтехэнерго» Производственного объединения по наладке, совершенствованию технологии электростанций и сетей «Союзтехэнерго»

ИСПОЛНИТЕЛИ Л.С. СТРАШНОВ, Э.Б. ВОЩИН

УТВЕРЖДЕНО Главным техническим управлением по эксплуатации энергосистем 02.07.84 г.

Заместитель начальника Д.Я. ШАМАРАКОВ

СОДЕРЖАНИЕ

1. Общие положения. 2

2. Описание схем и принципа работы системы кондиционирования воздуха. 3

3. Приемка систем кондиционирования воздуха в эксплуатацию.. 7

4. Подготовка к пуску СКВ.. 7

5. Пуск СКВ.. 8

6. Останов СКВ.. 9

7. Действия персонала при эксплуатации СКВ.. 10

8. Техническое обслуживание СКВ.. 12

9. Испытания и регулирование СКВ.. 13

10. Меры безопасности и пожаробезопасности. 14

11. Техническая документация. 16

Приложение 1. Характеристика центральных кондиционеров. 17

Приложение 2. Характеристика пароводяных эжекторных холодильных машин. 25

Приложение 3. Испытание холодильной машины.. 27

Приложение 4. Характерные неисправности системы кондиционирования воздуха и способы их устранения. 28

Список использованной литературы.. 30

 

ТИПОВАЯ ИНСТРУКЦИЯ ПО ЭКСПЛУАТАЦИИ СИСТЕМ КОНДИЦИОНИРОВАНИЯ ВОЗДУХА С ЦЕНТРАЛЬНЫМИ КОНДИЦИОНЕРАМИ И ПАРОВОДЯНЫМИ ЭЖЕКТОРНЫМИ ХОЛОДИЛЬНЫМИ МАШИНАМИ

ТИ 34-70-036-84

Срок действия установлен

с 01.06.85 г.

до 01.06.95 г.

1. ОБЩИЕ ПОЛОЖЕНИЯ

1.1. Настоящая Типовая инструкция содержит требования, предъявляемые при эксплуатации, испытаниях в процессе эксплуатации и после ремонта, пуске и наладке систем кондиционирования воздуха (СКВ) тепловых электростанций (ТЭС) с центральными кондиционерами и пароводяными эжекторными холодильными машинами.

1.2. В Типовой инструкции рассматриваются общие вопросы по эксплуатации, испытаниям, пуску и наладке СКВ. На электростанциях на основу настоящей Типовой инструкции, заводских инструкций и [10] следует разрабатывать рабочие инструкции с учетом местных условий.

1.3. Производство строительно-монтажных работ и организация эксплуатации СКВ должны соответствовать ГОСТ, проекту, СНиП;

действующим нормам технологического проектирования тепловых электрических станций и сетей и противопожарным нормам строительного проектирования промышленных предприятий и населенных мест, а также [5] - [7].

Размещение и устройство электрооборудования СКВ должно соответствовать [16].

1.4. Надежная работа СКВ на электростанциях является необходимым условием обеспечения надежности работы основного и вспомогательного оборудования, требуемых санитарно-гигиенических условий для эксплуатационного и ремонтного персонала.

1.5. Для обеспечения надежной работы СКВ необходимо:

- проводить техническое обслуживание и плановые ремонты силами квалифицированного персонала;

- периодически проводить испытания и при необходимости наладку на санитарно-гигиенический эффект;

- осуществлять периодический контроль за состоянием воздушной среды в обслуживаемых помещениях.

1.6. Эксплуатация СКВ должна обеспечивать круглогодичное поддержание параметров воздушной среды (температуры, влажности, подвижности) в обслуживаемых помещениях в соответствии с требованиями [1] и [4].

На ТЭС должен быть разработан и утвержден главным инженером график остановов оборудования, входящего в СКВ.

При составлении этого графика следует учитывать, что система хладоснабжения работает только в теплый период года, а система теплоснабжения - только в холодный период.

Все ремонтные работы по системе теплоснабжения должны выполняться в летний период, по системе хладоснабжения - в зимний.

Останов непрерывно работающего оборудования (при отсутствии резервирования) для выполнения ремонта следует производить в переходный период года (весна, осень).

1.7. Проверка в процессе эксплуатации состояния воздушной среды в рабочей зоне производственных помещений на соответствие [4] должна производиться по графику, утвержденному главным инженером электростанции. Такие проверки должны производиться также после монтажа нового, реконструкции или капитального ремонта существующего оборудования СКВ. Эти работы должны выполняться специальным подразделением ТЭС либо с привлечением сторонней организации.

В случае выявления несоответствия фактического состояния воздушной среды требуемым параметрам должны быть разработаны мероприятия по устранению выявленных дефектов.

2. ОПИСАНИЕ СХЕМ И ПРИНЦИПА РАБОТЫ СИСТЕМЫ КОНДИЦИОНИРОВАНИЯ ВОЗДУХА

2.1. Система кондиционирования воздуха (рис. 1) состоит из следующих основных элементов:

- центрального кондиционера;

- источника хладоснабжения (пароводяной эжекторной холодильной машины);

- источника теплоснабжения;

- кондиционеров-доводчиков;

- сети воздуховодов.

2.2. В центральном кондиционере (рис. 2) происходит тепло-влажностная обработка воздуха путем непосредственного или косвенного его контакта с тепло- или хладоносителем. Обработанный воздух вентилятором кондиционера подается в сеть воздуховодов.

Свежий воздух очищается от пыли в фильтре, затем проходит через воздухонагреватель первого подогрева, где частично подогревается или охлаждается в зависимости от времени года. Затем происходит смещение свежего и рециркуляционного воздуха и полученная смесь подается в оросительную камеру, где осуществляется увлажнение смеси (в зимний период), адиабатическое охлаждение или охлаждение с осушением в летний период). Далее увлажненный или осушенный воздух проходит через воздухонагреватель второго подогрева, где доводится до расчетных параметров и вентилятором кондиционера по системе воздуховодов подается в обслуживаемое помещение. В обслуживаемом помещении воздух ассимилирует тепло- и влагоизбытки (в летний период) или компенсирует тепло- и влагопотери (в зимний период), частично забирается вентилятором рециркуляции и возвращается в кондиционер. Избытки воздуха в обслуживаемом помещении создают необходимый подпор, препятствующий проникновению загазованного и запыленного воздуха извне, и удаляются из обслуживаемого помещения через неплотности проемов.

Сводная характеристика центральных кондиционеров приведена в приложении 1.

2.3. Пароводяная эжекторная холодильная машина (рис. 3) предназначена для хладоснабжения центральных кондиционеров.

Охлаждение хладоносителя (воды) в холодильной машине основано на частичном его испарении при низком давлении, остаточное давление в испарителе холодильной машины равно 1,07 кПа (8 мм рт.ст.).

Сводная характеристика холодильных машин приведена в приложении 2.

2.4. Сеть воздуховодов предназначена для транспортирования и распределения обработанного воздуха по обслуживаемым помещениям.

2.5. В целях повышения экономической эффективности СКВ и снижения накладных расходов применяются схемы с рециркуляцией воздуха. Часть воздуха из обслуживаемого помещения подается в кондиционер и смешивается со свежим воздухом, а далее смесь воздуха обрабатывается в кондиционере и вновь подается в обслуживаемые помещения.

2.6. Для хладоснабжения центральных кондиционеров применяется открытая или закрытая схема подачи хладоносителя в зависимости от местных условий.

2.7. Закрытая (герметичная) схема хладоснабжения применяется при обработке воздуха в поверхностных теплообменниках (воздухоохладителях, воздухонагревателях) кондиционера (рис. 4). При такой схеме охлажденный хладоноситель насосом хладоносителя прокачивается через поверхностные теплообменники кондиционера, нагревается в них и подается в разбрызгивающие устройства испарителя холодильной машины.

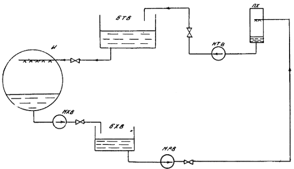
2.8. Открытая схема хладоснабжения применяется при обработке воздуха в оросительной камере (рис. 5). При такой схеме применяется хладоноситель (вода) питьевого качества ([I] и ГОСТ 2874-74).

В этой схеме охлажденный хладоноситель откачивается насосом хладоносителя из испарителя холодильной машины и подается в бак холодного хладоносителя (бак-аккумулятор), откуда откачивается насосом оросительной камеры и подается в форсунки, где распыляется и охлаждает проходящий в кондиционере воздух.

Отепленная вода насосом отепленного хладоносителя подается в бак отепленного хладоносителя, из которого самотеком за счет вакуума в испарителе холодильной машины поступает в разбрызгивающее устройство испарителя. При такой схеме хладоснабжения подпитка осуществляется в бак отепленного хладоносителя, а уровень его в испарителе холодильной машины поддерживается изменением расхода возвращаемого в испаритель хладоносителя.

2.9. В зимний период наружный воздух очищается от пыли, проходя через фильтр, далее нагревается в воздухонагревателе первого подогрева и в камере смещения смешивается с рециркуляционным воздухом. Смесь наружного и рециркуляционного воздуха проходит тепло-влажностную обработку в оросительной камере, затем нагревается до необходимой температуры в воздухонагревателе второго подогрева и вентилятором по сети воздуховодов распределяется по обслуживаемым помещениям.

Рис. 1. Система кондиционирования воздуха:

1 - центральный кондиционер; 2 - вентилятор кондиционера; 3 - шумоглушитель; 4 - подающий воздуховод; 5 - обслуживаемое помещение; 6 - воздуховод рециркуляции; 7 - вентилятор рециркуляции; 8 - испаритель холодильной машины; 9 - насос хладоносителя; 10 - уравнительная линия

Рис. 2. Примерная компоновка центрального кондиционера:

1 - контрфланец; 2 - гибкая вставка; 3 - приемный клапан; 4 - присоединительный лист; 5 - подставка; 6 - камера обслуживания; 7 - воздухонагреватель первого подогрева; 8 - воздушная камера; 9 - оросительная камера; 10 - масляный фильтр; 11 - воздухонагреватель второго подогрева; 12 - присоединительная секция; 13 - направляющий аппарат; 14 - вентилятор кондиционера; 15 - электродвигатель; 16 - виброизоляторы; 17 - воздуховод приточного воздуха; 18 - проходной клапан; 19 - воздуховод рециркуляции

Рис. 3. Схема холодильной машины:

1 - испаритель; 2 - главный эжектор; 3 - главный конденсатор; 4 - конденсатный насос; 5 - вспомогательный эжектор I ступени; 6 - вспомогательный эжектор II ступени; 7 - вспомогательный конденсатор I ступени; 8 - вспомогательный конденсатор II ступени; 9 - уравновешивающий клапан

Рис. 4. Закрытая (герметичная) схема хладоснабжения:

И - испаритель; НХВ - насос хладоносителя; ПХ - потребитель холода

Рис. 5. Открытая схема хладоснабжения:

БХВ - бак холодного хладоносителя; НРБ - циркуляционный насос; НТВ - насос отепленного хладоносителя; БТВ - бак отепленного хладоносителя (Остальные обозначения см. рис. 4)

Примечание. В настоящей Типовой инструкции не освещаются вопросы наладки, регулирования и обслуживания системы теплоснабжения, которые подробно изложены в [8].

2.10. Если центральный кондиционер установлен на значительном расстоянии от обслуживаемого помещения или один кондиционер обслуживает несколько помещений с различными нормируемыми параметрами, на входе воздуха в каждое помещение в воздуховоде устанавливаются кондиционеры-доводчики. Они предназначены для доведения параметров воздуха до нормируемых для каждого конкретного помещения.

В состав кондиционера-доводчика входят поверхностный теплообменник и увлажняющее устройство (форсунки для разбрызгивания воды или для подачи пара).

Примечание. Эксплуатация и техническое обслуживание элементов кондиционера-доводчика не отличаются от эксплуатации и технического обслуживания соответствующих элементов центрального кондиционера.

2.11. Автоматическая система регулирования (АСР) предназначена для поддержания нормируемых параметров воздуха (температура, влажность) в обслуживаемых помещениях. Она повышает эксплуатационные и экономические показатели работы СКВ, обеспечивая защиту отдельных элементов от аварий.

Схемы АСР различаются по виду используемой энергии (электрические, пневматические, гидравлические) и по характеру регулирования (количественное, количественно-качественное, качественное). Их выбор определяется назначением СКВ (комфортная, технологическая), требуемой точностью поддержания параметров и экономической целесообразностью.

Для ТЭС наиболее часто проектируются АСР по методу качественного регулирования, при котором производительность СКВ по воздуху остается постоянной и в зависимости от параметров приточного воздуха изменяется количество рециркуляционного воздуха.

Примечание. Эксплуатация оборудования, входящего в АСР, осуществляется в соответствии с инструкциями заводов-изготовителей.

3. ПРИЕМКА СИСТЕМ КОНДИЦИОНИРОВАНИЯ ВОЗДУХА В ЭКСПЛУАТАЦИЮ

3.1. Приемка СКВ в эксплуатацию после монтажа, реконструкции, модернизации и ремонта осуществляется в установленном порядке в соответствии с [7].

3.2. Приемка СКВ производится на основании внешнего осмотра, проверки работы отдельных узлов (поузловое опробование) и всей системы в целом, результатов испытаний на проектные параметры.

Вакуумная система холодильной машины и система трубопроводов испытываются на герметичность, испытываются и регулируются вентиляционное оборудование и система воздуховодов.

При внешнем осмотре определяется соответствие выполненных работ проекту.

3.3. После окончания работ по приемке комиссией составляется акт приемки работ с приложением к нему следующих документов:

- комплекта исполнительных чертежей с внесенными в них изменениями;

- актов приемки скрытых работ;

- актов гидравлических и пневматических испытаний холодильной машины с системой трубопроводов;

- актов предпусковых испытаний и регулировки вентиляционного оборудования и системы воздуховодов;

- паспортов на оборудование (заказчик выдает монтажной организации паспорта на все монтируемое оборудование, а после монтажа и пуска оборудования в эксплуатацию монтажная организация возвращает заполненные паспорта заказчику по [3]).

Примечание. В соответствии с [17] на каждую систему кондиционирования воздуха составляется свой паспорт.

4. ПОДГОТОВКА К ПУСКУ СКВ

4.1. Перед пуском в работу СКВ после монтажа, длительного бездействия или ремонта выполняется ряд мероприятий по подготовке к пуску отдельных ее элементов.

4.2. Перед пуском холодильная машина проверяется на плотность. Предварительная проверка производится заполнением машины водой, окончательная - опрессовкой сжатым воздухом.

До начала заполнения машины водой крышки водяных камер главного и вспомогательного конденсаторов снимаются для проверки плотности трубок. После устранения обнаруженных неплотностей машина опорожняется и проверяется сжатым воздухом давлением не более 0,12 МПа (1,25 кгс/см). Порядок работ по проверке плотности приведен в приложении 3.

4.3. По окончании опрессовки система хладоносителя заполняется водой, при этом проверяется плотность трубопроводов, аппаратов и арматуры СКВ.

4.4. Проверяется готовность к работе насосов циркуляции хладоносителя поочередным включением их в работу и устраняются выявленные дефекты.

4.5. Перед пуском центрального кондиционера необходимо:

- произвести его внешний осмотр, убедиться в отсутствии людей и посторонних предметов внутри секций кондиционера;

- убедиться в наличии масла в баке фильтра;

- проверить правильность работы привода фильтра кратковременным включением;

- проверить натяжение фильтрующих панелей;

- проверить натяжение цепи элеваторного устройства;

- убедится в отсутствии подтекания (визуально) в поверхностных воздухонагревателях и воздухоохладителях;

- проверить наличие и правильность установки форсунок;

- проверить исправность осветительной арматуры;

- проверить работу шарового клапана;

- проверить работу насоса оросительной камеры кратковременным включением;

- убедиться в правильности работы привода вентилятора кратковременным включением;

- проверить натяжение клиновых ремней вентилятора;

- проверить исправность ограждений движущихся частей вентилятора, насоса оросительной камеры, привода фильтра;

- проверить плотность прилегания лопаток направляющего аппарата, воздушных клапанов;

- закрыть дверки камер обслуживания и оросительной камеры и затянуть запорные болты.

4.6. Готовится к работе АСР - проверяются уставки срабатывания датчиков, исправность приборов КИП, исправность исполнительных механизмов.

4.7. Производится внешний осмотр системы воздухораспределения на отсутствие механических повреждений воздуховодов, целостность тепловой изоляции, правильность установки регулирующих клапанов, исправность и наличие в обслуживаемом помещении приточных решеток.

4.8. При подготовке к пуску СКВ после кратковременного останова производится внешний осмотр отдельных элементов, на которых производились ремонтные работы, и всей системы.

5. ПУСК СКВ

5.1. Пуск СКВ производится поагрегатно - сначала пускается холодильная машина, а затем центральный кондиционер.

5.2. Пуск холодильной машины:

- открытием арматуры на напорной и обратной линиях охлаждающей воды обеспечивается циркуляция охлаждающей воды через главный и вспомогательные конденсаторы. Наличие циркуляции охлаждающей воды проверяется открытием пробковых кранов на задней крышке водяной камеры главного конденсатора;

- открывается вентиль на дренажной линии паропровода, дренируется конденсат и прогревается паропровод перед холодильной машиной. По окончании прогрева закрывается дренажный вентиль и плавно открывается вентиль подачи пара на холодильную машину. Давление пара перед машиной должно соответствовать ее характеристике;

- при включении в работу насоса циркуляции хладоносителя убеждаются в циркуляции хладоносителя в системе при открытии воздушника на напорной линии (в закрытой схеме) или по поступлению хладоносителя в бак холодного хладоносителя (в открытой схеме);

- открывается вентиль и пускается пар во вспомогательный эжектор II ступени. При достижении остаточного давления в машине 0,67 - 0,73 МПа (500 - 550 мм рт. ст.) открывается вентиль и пускается пар во вспомогательный эжектор I ступени. При давлении в главном конденсаторе 4,0 - 4,7 кПа (30 - 35 мм рт. ст.) поочередным открытием задвижек пускаются в работу главные эжекторы;

- после запуска главных эжекторов необходимо следить за температурой хладоносителя до и после испарителя холодильной машины. Температура хладоносителя после испарителя должна соответствовать паспортной характеристике, температура перед испарителем должна быть на 3 - 5° выше.

5.3. Пуск центрального кондиционера осуществляется в следующем порядке:

- закрывается направляющий аппарат;

- открываются воздухозаборные клапаны и клапаны на линии рециркуляции (необходимо убедиться в правильности их раскрытия в соответствии со схемой работы, сезоном года);

- включается вентилятор (необходимо убедиться в отсутствии повышенной вибрации, ненормального шума);

- медленно открывается направляющий аппарат;

- включается привод фильтра.

При наличии вентилятора рециркуляции включается его двигатель и проверяется положение шиберов на линии рециркуляции. Если рециркуляция осуществляется за счет разрежения в кондиционер, проверяется соответствие положения регулирующего шибера положению, определенному при регулировке и испытаниях системы.

5.4. При наличии в схеме СКВ кондиционеров-доводчиков открытием арматуры на линии подачи хладоносителя создается циркуляция через их воздухоохладители, открытием арматуры подаются на форсунки вода или пар.

5.5. Включается в работу АСР - подается питание на щит автоматики, включаются в работу приборы управления, защиты и блокировки.

5.6. Работы по пуску СКВ завершаются проведением испытаний и наладки на санитарно-гигиенический эффект (см. разд. 9).

6. ОСТАНОВ СКВ

6.1. При останове СКВ на длительный период в первую очередь отключается холодильная машина, а затем центральный кондиционер. Операции по останову выполняются в следующем порядке:

- перекрывается подача пара на главные и вспомогательные эжекторы холодильной машины закрытием вентилей на паропроводах, закрывается вентиль подачи пара на холодильную машину;

- отключается насос циркуляции хладоносителя;

- отключается конденсатный насос после опорожнения главного конденсатора от конденсата (контроль по водомерному стеклу);

- закрывается арматура на напорной линии охлаждающей воды; открытием нижнего пробкового крана убеждаются в опорожнении трубного пространства от охлаждающей воды;

- отключается насос оросительной камеры кондиционера;

- дренируется хладоноситель из системы открытием дренажей и воздушников;

- закрываются дренажи и воздушники;

- отключаются вентилятор кондиционера и вентилятор рециркуляции;

- закрывается направляющий аппарат и воздухозаборный клапан;

- отключается привод масляного фильтра (не ранее чем через 0,5 - 1,5 ч после выключения вентилятора для предотвращения цементации шлама в маслобаке).

6.21 Кратковременный останов СКВ:

- при кратковременном останове холодильной машины для выполнения мелкого ремонта центральный кондиционер или его элементы без необходимости не отключаются;

- при кратковременном останове центрального кондиционера останавливается холодильная машина, так как ее работа без потребителя холода может вызвать переохлаждение хладоносителя и привести к его замерзанию в испарителе.

При отключении вентилятора кондиционера отключается насос оросительной камеры, в случае прекращения циркуляции теплоносителя через воздухонагреватели в зимний период отключается вентилятор кондиционера и закрывается воздухозаборный клапан.

7. ДЕЙСТВИЯ ПЕРСОНАЛА ПРИ ЭКСПЛУАТАЦИИ СКВ

7.1. В процессе эксплуатации СКВ должно обеспечиваться круглогодичное поддержание параметров воздушной среды (температуры, влажности, подвижности) в обслуживаемых помещениях.

7.1.1. При повышении температуры в помещении свыше 298 К (25 °С) в летний период, что свидетельствует о недостаточном хладоснабжении кондиционера, следует увеличить производительность холодильной машины включением дополнительных секций либо увеличить расход хладоносителя через воздухоохладители или оросительные камеры открытием соответствующей арматуры; при повышении температуры в зимний период, что свидетельствует об избытке теплоносителя, следует прикрытием арматуры перед воздухонагревателями снизить расход теплоносителя.

При понижении температуры в помещении ниже 291 К (18 °С) в летний период следует либо уменьшить производительность холодильной машины отключением секции, либо уменьшить расход хладоносителя через воздухоохладитель или оросительную камеру; при понижении температуры в зимний период следует увеличить Циркуляцию теплоносителя через воздухоохладители.

7.1.2. Заданная относительная влажность в обслуживаемом помещении (30 - 60 %) поддерживается регулированием соотношений свежего и рециркуляционного воздуха, а также температуры и расхода тепло- и хладоносителя.

Минимальное количество свежего воздуха определяется расчетом в соответствии с [I].

7.1.3. Подвижность воздуха в рабочей зоне обслуживаемого помещения не должна превышать 1,5 м/с и регулируется изменением расхода воздуха через подающие и рециркуляционные решетки путем их частичного закрытия или изменением направления струй из приточных решеток с помощью специальных приспособлений - отбойников.

7.2. При эксплуатации холодильной машины должно обеспечиваться бесперебойное поддержание требуемых параметров хладоносителя (температуры, расхода) в течение всего периода ее работы.

Контролю подлежат показания приборов на манометровом щите, указателей уровня в испарителе и главном конденсаторе, а также термометров на входе хладоносителя в испаритель и на выходе из него, на входе охлаждающей воды в главный конденсатор и на выходе из него.

7.2.1. Давление пара перед соплами главных и вспомогательных эжекторов должно быть не ниже 0,8 МПа (8 кгс/см2) при степени сухости пара не менее 0,94 и температуре не более 523 К (250 °С), степень сжатия главных эжекторов - 6 - 8.

Давление на стороне нагнетания конденсатного насоса должно составлять не менее 0,12 МПа (1,35 кгс/см2), давление охлаждающей воды перед конденсаторами - не выше 0,25 МПа (2,5 кгс/см2).

Резкие колебания стрелок мановакуумметров на линиях нагнетания конденсатного насоса и насоса хладоносителя свидетельствуют о наличии воздуха или о недостаточном подпоре на стороне всасывания. Операции по удалению воздуха из всасывающей полости насосов приведены в приложении 4.

В случае недостаточного подпора на стороне всасывания насоса хладоносителя необходимо увеличить высоту водяного столба, опустив по возможности насос на более низкую отметку или установив насос с меньшей вакуумметрической высотой всасывания. Эти работы выполняются в период проведения ремонта.

7.2.2. При нормальной работе регулятора уровень в испарителе не должен превышать 1/3 водомерного стекла. При неисправности в работе регулятора его следует отключить и производить подпитку вручную через байпасную линию. Неисправность устраняется во время очередного планового ремонта.

Уровень конденсата в главном конденсаторе не должен превышать 30 - 40 мм по стеклу указателя уровня (1/2 водомерного стекла). Повышение уровня конденсата может привести к срыву работы машины. Поддержание уровня конденсата следует производить изменением (вручную) степени открытия вентиля, установленного за конденсатным насосом.

7.2.3. Температура хладоносителя на выходе из испарителя должна находиться в пределах 277 - 285 К (4 - 12 °С). При понижении температуры хладоносителя ниже 277 К (4 °С), что свидетельствует о малой нагрузке на машину, следует отключить одну секцию испарителя, перекрыв подачу пара в главные эжекторы этой секции.

7.2.4. Расход охлаждающей воды на конденсаторы должен быть не менее 420 м/ч при температуре воды не выше 301 К (28 °С). При работе машины на полную производительность подогрев воды не должен превышать 4 - 6 °С.

Максимальная температура охлаждающей воды перед конденсаторами не должна превышать указанное в технической характеристике значение для данной холодильной машины.

7.3. Параметры воздуха на выходе из центральных кондиционеров определяются рабочей инструкцией, составленной с учетом требований проекта и местных условий.

7.4. Двери вентиляционных камер должны плотно закрываться и быть заперты.

7.5. В случае установки кондиционера вне специальных помещений необходимо принять меры, предотвращающие включение его посторонним персоналом, не обслуживающим оборудование (пускатели должны монтироваться в запирающемся ящике).

7.6. Наружные поверхности кожухов вентиляторов и кондиционеров, а также наружные поверхности электродвигателей, насосов и другого оборудования должны периодически очищаться от пыли.

7.7. При обходах необходимо следить за режимом работы кондиционеров и состоянием оборудования (вентиляторы и насосы должны работать плавно и бесшумно и быть надежно закреплены, двери секций должны быть плотно закрыты).

7.8. Необходимо следить (визуально) за:

- исправностью ограждений вращающихся частей вентиляторов и насосов;

- состоянием мягких вставок (недопустимы механические повреждения);

- наличием и исправностью заземления корпусов электродвигателей и пускорегулирующих устройств.

7.9. При обнаружении неисправностей пусковых устройств включать электродвигатель до устранения обнаруженных дефектов запрещается.

7.10. Нельзя включать насосы оросительной камеры при неработающем вентиляционном агрегате.

7.11. Необходимо ежедневно следить за состоянием запорной арматуры поверхностных теплообменников. Подтекания во фланцевых соединениях и через сальники вентилей должны устраняться немедленно.

7.12. В процессе эксплуатации масляного самоочищающегося фильтра необходимо проверять:

- ежедневно сопротивление фильтра по мановакуумметру (штатному дифманометру), датчики которого установлены в муфтах камер обслуживания до фильтра и после него. Сопротивление фильтра не должно превышать 0,1 кПа (10 кгс/см2);

- ежедневно работу привода - натяжение цепи элеваторного устройства шламового колодца и уровень масла в баке щупом-масломером;

- один раз в месяц уровень масла в корпусе редуктора привода фильтра.

При отключении кондиционера фильтр следует отключить не ранее чем через 0,5 - 1,5 ч после отключения вентилятора. Это необходимо для удаления шлама и предотвращения его цементации в маслобаке.

Примечание. В центральных кондиционерах могут применяться фильтры для очистки воздуха других конструкций - ячейковые, рулонные. Рекомендации по эксплуатации и техническому обслуживанию (ТО) ячейковых фильтров приведены в [11]. При эксплуатации рулонных фильтров необходимо периодическое перемещение фильтрующего материала (по мере загрязнения) и его регенерация, которая состоит в промывке в теплом мыльном растворе, чистой воде и сушке. Для перемещения фильтрующего материала имеется механизм ручного привода.

7.13. В процессе эксплуатации вентиляционного агрегата необходимо:

- ежедневно следить за нагревом корпуса подшипников. Максимальная температура подшипников может быть на 60 °С выше температуры окружающей среды, но не должна превышать 358 К (85 °С);

- периодически прослушивать агрегат, следить за уровнем вибрации;

- следить (визуально) за чистотой приводных ремней;

- периодически проверять состояние сварных, заклепочных и болтовых соединений и натяжение клиновых ремней первые 48 ч работы.

7.14. В процессе эксплуатации воздушных клапанов и секции кондиционера необходимо:

- следить за плотностью прилегания лопаток;

- периодически проверять состояние трущихся поверхностей;

- следить за плотностью фланцевых соединений и закрытия герметичных дверок.

7.15. Характерные неисправности СКВ и способы их устранения приведены в приложении 4.

В зависимости от характера неисправности, времени, необходимого для ее устранения, и периода года указанные неисправности могут привести к необходимости отключения всей СКВ.

Действия персонала в конкретных случаях должны быть рассмотрены в рабочей инструкции по эксплуатации СКВ в зависимости от ее назначения и местных условий.

8. ТЕХНИЧЕСКОЕ ОБСЛУЖИВАНИЕ СКВ

8.1. Техническое обслуживание оросительной камеры, поверхностных теплообменников, масляного самоочищающегося фильтра, вентиляционного агрегата требует останова СКВ или отдельных ее элементов.

8.2. На электростанции должен быть разработан и утвержден главным инженером график остановов оборудования СКВ.

8.3. При ТО оросительной камеры по мере необходимости, но не реже одного раза в год следует:

- осматривать и очищать форсунки;

- промывать стояки;

- проверять плотность соединений трубопроводов;

- промывать и очищать пластины воздухораспределителя и каплеуловителя;

- промывать сетку водяного фильтра;

- промывать и очищать бак и внутренние поверхности камеры;

- проверять исправность шарового клапана;

- проверять исправность осветительной арматуры;

- производить окраску внутренней и наружной поверхностей камеры малоустойчивой краской.

8.4. При ТО поверхностных теплообменников один раз в год следует проверять:

- состояние оребренных труб; при загрязнении поверхностей их необходимо очистить (продуть сжатым воздухом);

- плотность фланцевых соединений.

8.5. При ТО самоочищающегося масленого фильтра следует:

- проверять направление вращения панели. При правильном направлении наружные ветви панелей со стороны входа воздушного потока должны двигаться сверху вниз;

- производить смену масла после того, как сопротивление загрязненного фильтра увеличится на 50 % по сравнению с сопротивлением чистого фильтра или как насыщенность масла пылью превысит 0,3 кг на 1 л масла;

- промывать один раз в 6 мес панели фильтров 10 %-ным раствором каустической соды, нагретым до температуры 338 К (65 °С), в масляной ванне фильтра (предварительно опорожненной от масла), прокручивая панели в течение 3 ч. После этого моющий раствор слить, панели и ванну промыть горячей водой под давлением, затем ванну залить чистым маслом. Во избежание коррозии не следует длительное время оставлять панели без масляного покрова;

- при смене масла смазывать подшипники ведущих валов нигролом;

- проверять натяжение фильтрующих панелей и при провисании подтягивать их перемещением натяжного вала или удалением нескольких звеньев.

8.6. При ТО вентиляционного агрегата следует два раза в год контролировать чистоту приводных ремней (загрязненные ремни промыть теплой водой, замасленные - чистым неэтилированным бензином); один раз в год:

- очищать кожух вентилятора изнутри от пыли;

- производить тщательный осмотр рабочего колеса, посадочного места рабочего колеса и приводного шкива на валу вентилятора, шкива на валу электродвигателя;

- проверять возможный износ и повреждение лопаток рабочего колеса и состояние антикоррозионного покрытия;

- промывать подшипники керосином, после промывки заполнить крышки свежей смазкой;

- производить смазку червячного редуктора, подшипниковых узлов и шарниров направляющего аппарата.

9. ИСПЫТАНИЯ И РЕГУЛИРОВАНИЕ СКВ

9.1. Целью работ по испытанию и регулированию СКВ является достижение и стабильное поддержание требуемых параметров воздуха в обслуживаемых помещениях при наиболее экономичном режиме работы всех элементов системы.

9.2. Испытанию и регулировке подлежат:

- основное оборудование кондиционеров;

- регулирующие и смесительные воздушные клапаны;

- сеть воздуховодов;

- воздухораздающие и воздухоприемные устройства;

- системы теплоснабжения;

- системы хладоснабжения;

- приборы АСР;

- устройства для глушения шума.

9.3. Испытываются вновь смонтированные (индивидуальные испытания и комплексное опробование) и эксплуатируемые на действующих предприятиях (контрольные испытания) СКВ.

9.4. При индивидуальных испытаниях СКВ производятся:

- обкатка оборудования (вентилятора, насоса, самоочищающихся фильтров и др.);

- проверка камеры орошения;

- проверка функционирования регулирующих устройств на рабочем режиме;

- аэродинамические испытания СКВ и регулировка расходов воздуха по отдельным участкам сети;

- испытание системы хладоснабжения;

- испытание системы теплоснабжения.

Примечание. Испытания проводятся по общепринятым методикам. Испытания холодильной машины в соответствии с приложением 3 настоящей Типовой инструкции, испытания систем теплоснабжения и вентиляции - по [10].

9.5. Контрольные испытания (на санитарно-гигиенический эффект) проводятся не реже одного раза в год, а также после капитального ремонта, реконструкции, модернизации СКВ и при неудовлетворительном состоянии; воздушной среды в обслуживаемых помещениях.

9.6. Контрольным испытаниям предшествуют:

- обследование кондиционируемого помещения, при этом определяются избытки тепла и влаговыделение при существующем технологическом процессе;

- построение процесса обработки воздуха на I-d-диаграмме;

- проверочный расчет фактически установленного оборудования кондиционера (оросительной камеры, поверхностного воздухоохладителя и др.), системы воздуховодов и воздухораздающих устройств.

9.7. При проведении контрольных испытаний определяются:

- подача кондиционера по воздуху;

- характеристика сети воздуховодов и воздухораздающих устройств;

- хладопроизводительность поверхностного воздухоохладителя или оросительной камеры;

- характеристика систем хладоснабжения, регулирующих клапанов по воде и воздуху;

- фактическая производительность источников холода.

9.8. Испытания должны проводиться эксплуатационным персоналом ТЭС или с привлечением специализированных организаций.

10. МЕРЫ БЕЗОПАСНОСТИ И ПОЖАРОБЕЗОПАСНОСТИ

10.1. Безопасная эксплуатация должна обеспечиваться соблюдением требований действующих правил технической эксплуатации, строительных норм и правил, правил Госгортехнадзора СССР, санитарных норм и правил и других нормативных материалов.

10.2. Техническое обслуживание, наладка, регулировка и ремонт СКВ должны производиться в соответствии с действующими правилами техники безопасности.

10.3. При проведении работ, связанных с обслуживанием и ремонтом трубопроводов, теплообменных аппаратов и вращающихся механизмов, с испытаниями и пуском водяных и паровых систем, следует руководствоваться соответствующими разделами действующих правил техники безопасности при обслуживании тепловых сетей.

10.4. При обслуживании и ремонте электродвигателей и устройств, находящихся под напряжением, должны соблюдаться требования действующих правил техники безопасности при эксплуатации электроустановок электрических станций и подстанций.

10.5. При обслуживании, испытании, наладке и ремонте оборудования СКВ, размещенного в производственных помещениях, должны выполняться требования правил техники безопасности, действующих в этих производственных помещениях.

10.6. При проведении сторонними организациями строительно-монтажных, ремонтных и наладочных работ по СКВ на электростанциях должны быть разработаны согласованные мероприятия по технике безопасности, промсанитарии и взрывопожарной безопасности, учитывающие взаимодействие строительного, монтажного, наладочного, ремонтного и эксплуатационного персонала, которые утверждаются главным инженером электростанции.

10.7. По наряду выполняются следующие виды работ в СКВ:

- ремонт трубопроводов и арматуры;

- ремонт насосов и других вращающихся механизмов;

- работы по газовой и электродуговой сварке на оборудовании;

- работы в местах с повышенной загазованностью, взрыво- и пожароопасностью, а также находящихся под напряжением;

- нанесение антикоррозионных покрытий в камерах и каналах составами, содержащими горючие и вредные вещества;

- теплоизоляционные работы на горячих поверхностях и в непосредственной близости к ним;

- подготовительные работы в зоне действующего оборудования;

- установка и снятие заглушек на трубопроводах;

- врезка гильз и штуцеров для приборов, установка и снятие измерительных расходомеров;

- работы в колодцах, туннелях, резервуарах, баках;

- химическая очистка оборудования;

- гидропневматическая промывка трубопроводов;

- работы, выполняемые с полным или частичным снятием напряжения или без снятия напряжения вблизи и на токоведущих частях, находящихся под напряжением;

- сборка и разборка лесов и креплений.

В зависимости от местных условий в перечень работ, выполняемых по нарядам, могут быть включены дополнительные работы, перечень которых утверждается главным инженером электростанции.

10.8. Меры по технике безопасности, соблюдение которых необходимо при обслуживании систем кондиционирования воздуха, должны быть приведены в рабочих инструкциях по эксплуатации.

10.9. При отключении одной или нескольких секций испарителя проверить давление пара перед пароводяной эжекторной холодильной машиной (ПЭХМ). При увеличении давления рабочего пара сверх требуемого - приближение к 1 МПа (10 кгс/см2) - принять меры к его снижению:

- проверить работу редукционного клапана, при необходимости произвести его настройку; при неисправности клапана отключить и отрегулировать давление пара арматурой на байпасной линии;

- проверить работоспособность предохранительного клапана на паропроводе перед ПЭХМ кратковременным воздействием от руки и плотность его последующей посадки;

- если давление пара перед ПЭХМ снизить не удается, при достижении давления 1,2 МПа (12 кгс/см2) отключить машину по пару.

10.10. При повышении температуры пара перед ПЭХМ сверх нормальной - приближение к 523 К (250 °С) - принять меры к ее снижению, так как при длительной работе с температурой более 523 К (250 °С) возможно повреждение чугунных сопловых коробок:

- проверить работу регулятора впрыска РОУ, при необходимости произвести его настройку. При неисправности регулятор отключить и отрегулировать расход впрыска вручную.

10.11. При увеличении давления охлаждающей воды в конденсаторе сверх нормального (приближение к предельному по заводским данным) принять меры к его снижению:

- убедиться в открытии арматуры на сливном трубопроводе, выяснить причины повышения давления воды в питающем трубопроводе и, по возможности, устранить их или прикрыть арматуру на подающем трубопроводе перед ПЭХМ.

10.12. При постепенном повышении уровня в испарителе выше 1/3 водомерного стекла необходимо принять меры к его понижению и стабилизации:

- в закрытых схемах с одной группой насосов циркуляции хладоносителя и подпиткой системы хладоснабжения через поплавковый регулятор уровня в испарителе наладить работу регулятора либо перейти на ручное регулирование по байпасной линии регулятора;

- в схемах, где циркуляция хладоносителя осуществляется двумя или более группами насосов, выяснить причину рассогласования их подачи и устранить ее настроить регулятор уровня в испарителе, увеличить подачу насоса холодной воды или уменьшить подачу насоса отепленной воды и т.п.). При резком повышении уровня в испарителе (отказ в работе насоса холодной воды, резкий «прорыв» отепленной воды и испаритель) предотвращение повреждения ПЭХМ может быть обеспечено только действием защиты, отсекающей подачу пара к ПЭХМ при достижении предельного уровня в испарителе.

10.13. При работе ПЭХМ в режиме частых отключений и включений секций испарителя системой защиты от понижения температуры хладоносителя следует уменьшить расход охлаждающей воды через основной конденсатор или понизить давление рабочего пара перед главными эжекторами.

10.9. - 10.13. (Введены дополнительно. Извещение № 10/87).

11. ТЕХНИЧЕСКАЯ ДОКУМЕНТАЦИЯ

11.1. При приемке СКВ в эксплуатацию после монтажа должна быть оформлена и передана заказчику (эксплуатирующей организации) следующая документация:

- акты приемки систем в эксплуатацию;

- скорректированная в процессе строительства, монтажа и наладки проектная документация (чертежи, пояснительные записки и инструкции, журналы производства работ и авторского надзора);

- акты приемки скрытых работ;

- акты гидравлических (пневматических) испытаний систем кондиционирования воздуха;

- акты о результатах предпусковых испытаний и регулировки СКВ;

- паспорт на СКВ;

- заводская документация (инструкции, чертежи, схемы, паспорта на оборудование, средства автоматизации и др.).

11.2. При эксплуатации СКВ необходимо иметь:

- паспорта на кондиционеры и протоколы с актами осмотров и ремонтов;

- заводскую и проектную документацию;

- исполнительные схемы трубопроводов хладоснабжения кондиционеров и воздуховодов с расстановкой контрольно-измерительных приборов и автоматики;

- журналы эксплуатации систем кондиционирования воздуха;

- рабочие инструкции по эксплуатации СКВ;

- должностные инструкции обслуживающего персонала.

11.3. Рабочие инструкции должны содержать:

- краткую характеристику системы или оборудования;

- порядок пуска, останова и обслуживания во время нормальной эксплуатации и меры, принимаемые при аварийных режимах;

- порядок допуска к осмотру, ремонту и испытаниям системы или оборудования;

- требования по технике безопасности и взрывопожарной безопасности, специфические для данной системы или установки.

11.4. В рабочих инструкциях по эксплуатации СКВ должны быть отражены конкретные действия персонала по устранению неисправностей систем с учетом их характера и места возникновения, назначение обслуживаемого помещения, степени влияния неисправностей на работоспособность технологического оборудования и безопасность работы обслуживающего персонала.

Основные неисправности СКВ и причины их возникновения приведены в приложении 4.

11.5. При проведении плановых ремонтов должна составляться следующая документация:

- годовые и месячные планы ремонта СКВ;

- ведомости дефектов и объемов работ, смета (при необходимости);

- график проведения и проект организации ремонта;

- необходимая ремонтная документация; при проведении работ по реконструкции или модернизации - утвержденная техническая документация.

Приложение 1

Справочное

ХАРАКТЕРИСТИКА ЦЕНТРАЛЬНЫХ КОНДИЦИОНЕРОВ

Таблица П.1

Кондиционеры типа КД

Параметр

Кондиционер

КД10

КД20

КД40

КД60

КД80

КД120

КД160

КД200

КД240

Производительность по воздуху, тыс. м3/ч

10

20

40

60

80

120

160

200

240

Вентилятор:

 

 

 

 

 

 

 

 

 

тип

Ц4-70

Ц4-70

Ц4-70

Ц4-76

Ц4-76

Ц4-76

Ц4-100

Ц4-100

Ц4-100

номер

6

8

12

16

20

20

16/2

20/2

20/2

Оросительная камера: количество стояков (шт.) при числе рядов

 

 

 

 

 

 

 

 

 

 

 

2

6

12

16

20

24

48

64

64

76

3

9

18

24

30

36

72

96

96

114

Количество форсунок (шт.) в двухрядной камере при плотности, шт/м2:

 

 

 

 

 

 

 

 

 

18

36

72

128

240

288

432

576

768

912

24

48

96

176

320

384

624

768

1024

1216

Количество форсунок (шт.) в трехрядной камере при плотности, шт/м2:

 

 

 

 

 

 

 

 

 

18

54

108

192

360

432

648

864

1152

1368

24

72

144

264

480

576

936

1152

1536

1824

Масляный самоочищающийся фильтр:

 

 

 

 

 

 

 

 

 

площадь сечения, м2

1

2

3,51

6,38

7,65

11,75

14,65

18,3

22,1

масса заливаемого масла, кг

75

135

185

570

680

680

875

875

1038

сопротивление, кПа

0,01

0,01

0,0135

0,0105

0,0115

0,0115

0,012

0,012

3,012

Воздухоохладители:

 

 

 

 

 

 

 

 

 

площадь поверхности теплообмена, м2

64,4 - 144,7

129,4 - 291,1

245,96 - 553,41

425,6 - 957,6

511,68 - 1151,28

867,3 - 1970,8

1110,4 - 2503,7

1345,5 - 2963,4

1665,7 - 3723,9

живое сечение, м2

0,41

0,81

1,552

2,688

3,2

5,37

6,75

8,5

10,3

число рядов

4 - 9

4 - 9

4 - 9

4 - 9

4 - 9

4 - 9

4 - 9

4 - 9

4 - 9

Воздухонагреватели:

 

 

 

 

 

 

 

 

 

сечение обводного канала, м2

0,206

0,41

0,8

1,24

2,39

3,34

-

-

-

живое сечение, м2

0,353

0,698

1,183

2,194

2,26

3,55

6,75

8,5

10,3

Площадь теплоотдающей поверхности (м2) при числе рядов:

 

 

 

 

 

 

 

 

 

1

13,57

26,85

47,6

86,92

89,56

140,72

267,14

335,36

400,3

2

27,14

53,7

95,2

173,84

179,12

281,44

534,3

670,77

800,6

3

40,71

80,56

142,7

260,76

268,68

422,16

-

-

-

Сопротивление по воздуху (кПа) при числе рядов:

 

 

 

 

 

 

 

 

 

1

0,091

0,093

0,094

0,061

0,108

0,099

0,049

0,049

0,049

2

0,141

0,148

0,129

0,082

0,148

0,138

0,067

0,067

0,068

3

0,204

0,209

0,184

0,117

0,210

0,192

-

-

-

Масса (кг) при числе рядов:

 

 

 

 

 

 

 

 

 

1

112,9

162

280

566

550

984

1527

1854

2447

2

151,1

237,2

428

838

830

1460

2408

2957

3872

3

189,0

312

573

1110

110

1901

-

-

-

Таблица П.2

Центральные кондиционеры типа КТ

Параметр

Кондиционер

КТ30

КТ40

КТ60

КТ80

КТ120

КТ160

КТ200

КТ250

Производительность по воздуху, тыс. м3/ч

30

40

60

80

120

160

200

250

Вентилятор:

 

 

 

 

 

 

 

 

тип

Ц4-76

Ц4-76

Ц4-76

Ц4-76

Ц4-76

Ц4-100

Ц4-100

Ц4-100

номер

12

12

16

16

20

16/2

16/2

20/2

Оросительная камера:

 

 

 

 

 

 

 

 

число рядов, шт.

2

2

2

2

2

2

2

2

количество стояков в ряду, шт.

6

6

13

13

26

26

40

40

количество форсунок (шт.) при плотности, шт./м2:

 

 

 

 

 

 

 

 

18

108

144

234

312

468

624

720

960

24

144

192

312

416

624

832

960

1280

сопротивление камеры, кПа

0,11

0,123

0,11

0,123

0,11

0,123

0,11

0,123

Масляный самоочищающийся фильтр:

 

 

 

 

 

 

 

 

площадь рабочего сечения, м2

3,155

3,94

6,31

7,88

12,62

15,76

18,9

23,64

количество заливаемого масла, кг

290

290

585

585

585

585

850

850

сопротивление фильтра максимальное, кПа

0,1

0,1

0,1

0,1

0,1

0,1

0,1

0,1

Воздухоохладители:

 

 

 

 

 

 

 

 

площадь поверхности, м2

217,8 - 488,4

274,5 - 515,7

439,1 - 982,1

553,4 - 123,7

887,3 - 1964,9

1106,8 - 2475,9

1334,5 - 2982,6

1664,7 - 3720,4

живое сечение, м2

1,44

1,83

2,88

3,36

5,76

7,24

9,25

10,86

число рядов, шт.

4 - 9

4 - 9

4 - 9

4 - 9

4 - 9

4 - 9

4 - 9

4 - 9

Воздухонагреватели:

 

 

 

 

 

 

 

 

живое сечение, м

1,44

1,83

2,88

3,66

5,76

7,24

8,7

10,86

количество базовых теплообменников, шт.:

 

 

 

 

 

 

 

 

однометровых

2

1

4

2

2

4

3

6

полутораметровых

-

1

-

2

4

4

6

6

теплообменной поверхности, м2 при числе рядов:

 

 

 

 

 

 

 

 

1

55,6

69,6

112,9

141,4

226,4

282,9

341,3

426,4

2

108,9

137,3

219,6

276,7

441,6

555,8

667,2

832,3

3

162,8

205,2

327,4

412,6

686,7

827,9

995,0

1240,1

сопротивление по воздуху (кПа) при числе рядов:

 

 

 

 

 

 

 

 

1

0,034

0,0356

0,034

0,0356

0,034

0,0356

0,038

0,038

2

0,055

0,057

0,055

0,057

0,055

0,057

0,06

0,06

3

0,066

0,067

0,066

0,067

0,066

0,067

0,0715

0,0715

масса (кг) при числе рядов:

 

 

 

 

 

 

 

 

1

318

324

630

773

1205

1521

2055

2489

2

500

616

994

1229

1945

2393

3117,3

3846

3

682

844

1358

1686

2695

3304

4227,3

5213

Таблица П.3

Центральные кондиционеры типа КТЦ

Параметр

Кондиционер

КТЦ31,5

КТЦ40

КТЦ63

КТЦ80

КТЦ123

КТЦ160

КТЦ200

КТЦ250

Производительность по воздуху, тыс. м3/ч

31,5

40

63

80

125

160

200

250

Вентилятор:

 

 

 

 

 

 

 

 

тип

Ц4-76

Ц4-76

Ц4-76

Ц4-76

Ц4-76

Ц4-100

Ц4-100

Ц4-100

номер

12

12

16

16

20

16/2

16/2

20/2

Оросительная камера двухрядная:

 

 

 

 

 

 

 

 

количество стояков в ряду, шт.

5

5

11

11

22

22

32

32

количество форсунок, шт.:

 

 

 

 

 

 

 

 

в первом ряду

55

75

121

165

242

330

352

480

во втором ряду

40

55

88

121

176

242

256

352

сопротивление камеры, кПа

0,16

0,16

0,16

0,16

0,16

0,16

0,16

0,16

Масляный самоочищающийся фильтр:

рабочее сечение, м2

3,15

3,94

6,31

7,88

12,62

15,76

18,9

23,64

масса масла, кг

290

290

585

585

585

585

850

850

максимальное сопротивление, кПа

0,1

0,1

0,1

0,1

0,1

0,1

0,1

0,1

Воздухоохладители:

 

 

 

 

 

 

 

 

площадь поверхности (м2) при числе рядов:

 

 

 

 

 

 

 

 

5

278,6

344,2

561,4

694,8

1123,8

1400,1

1687,3

2102,2

6

334,2

411,9

672,6

830,1

1346,1

1675,8

2019,0

2513,7

7

390,0

481,5

785,6

971,5

1572,5

1958,7

2360,3

2940,1

8

445,6

549,2

896,8

1106,8

1794,8

2234,4

2692,0

3351,6

живое сечение, м2

1,44

1,83

2,88

3,66

5,76

7,24

8,7

10,86

сопротивление по воздуху, кПа

0,21

0,28

0,28

0,21

0,28

0,31

0,34

0,21

Воздухонагреватели:

живое сечение, м2

1,44

1,83

2,88

3,66

5,76

7,24

8,7

10,86

количество базовых теплообменников, шт.:

 

 

 

 

 

 

 

 

однометровых

-

1

-

2

-

-

-

-

полутораметровых

-

1

-

2

-

4

-

6

двухметровых

1

-

2

-

4

2

6

3

площадь поверхности теплообмена (м2) при числе рядов:

 

 

 

 

 

 

 

 

1

55,8

69,6

113,0

141,4

226,4

282,9

341,3

426,4

2

111,4

137,3

224,2

276,7

448,7

558,6

673,0

837,0

сопротивление по воздуху (кПа) при числе рядов:

 

 

 

 

 

 

 

 

1

0,08

0,08

0,08

0,08

0,08

0,08

0,08

0,08

2

0,121

0,121

0,121

0,121

0,121

0,121

0,121

0,121

масса (кг) при числе рядов:

 

 

 

 

 

 

 

 

1

288

351

575

700

1126

1381

1806

2218

2

463

569

921

1136

1823

2266

2858

3531

Таблица П.4

Центральные кондиционеры типа КТЦ-2

Параметр

Кондиционер

КТЦ2-10

КТЦ2-20

КТЦ2-31,5

КТЦ2-40

КТЦ2-63

КТЦ2-80

КТЦ2-125

КТЦ2-160

КТЦ2-200

КТЦ2-250

Производительность по воздуху, тыс. м3/ч

10

20

31,5

46

63

80

125

160

200

250

Вентилятор:

 

 

 

 

 

 

 

 

 

 

тип

Ц4-10

Ц4-76

Ц4-76

Ц4-76

Ц4-76

Ц4-76

Ц4-76

Ц4-100

Ц4-100

Ц4-100

номер

6,3

8

12

12

16

16

20

16/2

16/2

20/2

Оросительная камера двухрядная ОКФ:

 

 

 

 

 

 

 

 

 

 

количество стояков в ряду, шт.

3

5

5

5

11

11

22

22

32

32

количество форсунок, шт.:

 

 

 

 

 

 

 

 

 

 

в первом ряду

24/30

40/50

55/80

75/105

121/176

165/231

242/352

330/462

352/512

480/672

во втором ряду

18/24

30/40

40/55

55/75

88/121

121/165

176/242

242/330

256/352

352/480

сопротивление камеры, кПа

0,16

0,16

0,16

0,16

0,16

0,16

0,16

0,16

0,16

0,16

Масляный самоочищающийся фильтр:

 

 

 

 

 

 

 

 

-

 

рабочее сечение, м2

1,04

2,07

3,15

3,94

6,31

7,88

12,62

16,76

18,9

23,64

масса масла, кг

73

134

290

290

585

585

585

585

850

850

сопротивление, кПа

0,06

0,06

0,06

0,06

0,06

0,06

0,06

0,06

0,06

0,06

Воздухонагреватели:

 

 

 

 

 

 

 

 

 

 

живое сечение, м2

1,03

2,07

3,31

4,14

6,62

8,28

13,24

16,56

19,86

24,84

количество базовых теплообменников (шт.) высотой, м:

 

 

 

 

 

 

 

 

 

 

1

-

-

-

1

-

2

-

-

-

-

1,25

1

1

-

-

-

-

-

-

-

-

1,5

-

-

-

1

-

2

-

4

-

6

2,0

-

-

1

-

2

-

4

2

6

3

площадь поверх нести теплообмена (м2) при числе рядов:

 

 

 

 

 

 

 

 

 

 

1

15,1

30,2

48,9

60,3

97,8

120,6

195,6

243,4

293,4

365,1

2

30,2

60,4

97,8

120,6

195,6

241,2

391,2

486,8

586,8

730,2

масса (кг) при числе рядов:

 

 

 

 

 

 

 

 

 

 

1

120

170

260

320

510

640

1020

1260

1630

2000

2

170

260

410

510

830

1020

1640

2050

2580

3250

Блок тепломаслообмена БТМ-2:

 

 

 

 

 

 

 

 

 

 

количество форсунок, шт.

24

40

55

75

121

165

242

330

352

480

количество двухрядных базовых теплообменников (шт.) высотой, м:

 

 

 

 

 

 

 

 

 

 

1

-

-

-

1

-

2

-

-

-

-

1,25

1

1

-

-

-

-

-

-

-

-

1,5

-

-

-

1

-

2

-

4

-

6

2,0

-

-

1

-

2

-

4

2

6

3

площадь поверхности теплообмена, м2

30,2

60,4

97,8

120,6

195,6

241,2

391,2

486,8

586,8

730,2

сопротивление, кПа

0,28

0,28

0,28

0,28

0,28

0,28

0,28

0,28

0,28

0,28

масса, кг

732

1044

1633

2020

2996

3572

5171

6214

7846

9258

Таблица П.5

Вентиляционные агрегаты

Индекс исполнения

Кондиционер

Полное давление, кПа

Частота вращения колеса, об/мин

Электродвигатель

Ремни клиновые

Масса, кг

Тип

Частота вращения, об/мин

Мощность, кВт

Количество, шт.

Тип

Длина, мм

Кд 1061К

Кд 1062К

Кд 1063К

КД10

0,6

0,8

1,0

1440

А-52-4

1440

7

-

-

-

310

Кд 2010А

Кд 2010Б

Кд 2010Д

КД20

0,6

0,8

1,2

1030

1100

1180

А0-52-4

А0-52-4

А0-62-4

1440

1450

1450

7

10

10

4

4

5

В

В

В

4000

675

700

700

Кд 4075

Кд 4076

Кд 4077

КД40

0,6

0,8

1,2

610

660

765

А0-63-6

А0-72-6

А0-72-6

980

980

970

10

14

20

4

4

5

в

в

в

4000

1273

1298

1336

Кд 6075А

Кд 6076А

Кд 6077А

КД60

0,6

0,8

1,2

420

475

555

А0-72-6

А-72-6

А0-82-6

980

970

980

14

20

28

4

5

5

в

в

в

4000

2910

2950

3155

Кд 8075А

Кд 8076А

Кд 8077А

КД80

0,6

0,8

1,2

460

510

580

А-72-6

А0-82-6

А0-83-6

970

980

980

20

28

40

5

5

5

в

в

г

4000

2950

3160

3270

Кд 12075А

Кд 12076А

Кд 12077А

КД120

0,6

0,8

1,2

365

400

465

А02-81-6

А02-82-6

А02-91-6

980

980

985

30

40

55

5

5

6

В

Г

Г

4500

4010

4776

5026

Кд 16075/2

Кд 16076/2

Кд 16077/2

КД160

0,6

0,8

1,2

480

525

600

А02-82-6

А02-91-6

А02-92-6

980

985

985

40

55

75

5

6

6

Г

Г

Г

4500

4605

4625

4668

Кд 20075/2

Кд 20076/2

Кд 20077/2

КД200

0,6

0,8

1,2

355

390

460

А02-91-6

А02-92-6

А0101-6

985

985

975

55

75

100

6

6

7

Г

Г

д

4500

6420

6500

7330

Кд 24075/2

Кд 24076/2

Кд 24077/2

КД240

0,6

0,8

1,2

375

415

475

А02-91-6

А02-92-6

А0101-6

985

985

975

55

75

100*

6

6

9

г

г

д

4500

6440

6500

7280

Таблица П.6

Вентиляционные агрегаты

Индекс исполнения

Кондиционер

Полное давление, кПа

Частота вращения колеса, об/мин

Электродвигатель

Ремни клиновые

Масса, кг

Правое

Левое

Тип

Частота вращения, об/мин

Мощность, кВт

Количество, шт.

Тип

Длина, мм

03.4420.0

03.4430.0

03.4440.0

03.4421.0

03.4431.0

03.4441.0

КТ30

0,6

0,8

1,2

565

640

750

А02-61-6

А02-62-6

А02-71-6

975

970

980

10

13

17

3

3

4

В

В

В

4000

1190

1210

1280

04.4420.0

04.4430.0

04.4440.0

04.4421.0

04.4431.0

04.4441.0

КТ40

0,6

0,8

1,2

610

660

765

А02-62-6

А02-71-6

А02-72-6

970

970

980

13

17

22

3

3

4

В

В

В

1210

1260

1320

06.4430.0

06.4440.0

06.4450.0

06.4431.0

06.4441.0

04.4451.0

КТ60

0,8

1,2

1,6

480

565

630

А02-72-6

А02-81-6

А02-82-6

980

980

980

22

30

40

5

5

5

в

в

г

2930

3040

3050

3040

3090

3250

08.4430.0

08.4440.0

08.4450.0

08.4431.0

08.4441.0

08.4451.0

КТ80

0,8

1,2

1,6

510

575

650

А02-81-6

А02-82-6

А02-91-6

980

980

980

30

40

55

5

7

5

в

в

г

12.4430.01

12.4440.0

12.4450.0

12.4431.0

12.4441.0

12.4451.0

КТ120

0,8

1,2

1,6

415

465

523

А02-82-6

А02-91-6

А02-92-6

980

980

980

40

55

75

7

8

7

в

в

г

4050

4170

4370

16.4430.0

16.4440.0

16.4450.0

16.4431.0

16.4441.0

16.4451.0

КТ160

0,8

1,2

1,6

530

600

660

А02-91-6

А02-92-6

А03-315S-6

980

980

980

55

75

110

6

6

8

г

г

г

6700

4430

4570

4990

20.4430.0

20.4440.0

20.4431.0

20.4441.0

КТ200

0,8

1,2

585

645

А02-92-6

А03-315S-6

980

985

75

110

7

8

г

г

4600

5060

20.4450.0

20.4451.0

1,6

700

А03-315М-6

985

132

9

Г

5190

25.4430.0

25.4431.0

КТ250

0,8

430

А03-315S-6

985

110

7

Г

7500

6710

25.4440.0

25.4441.0

1,2

490

А03-315М-6

985

132

9

Г

6860

25.4450.0

25.4451.0

1,6

523

А0-113-10M

590

160

9

д

8160


Таблица П.7

Вентиляционные агрегаты

Индекс изготовления

Кондиционер

Полное давление, кПа

Частота вращения колеса, об/мин

Электродвигатель

Ремни клиновые

Количество виброизоляторов, шт.

Масса, кг

 

ВАР-1

ВАЭ-1

ВА-2

Количество, шт.

Тип

Длина, мм

Тип

Мощность, кВт

 

03.41210

03.41310

04.41210

04.41310

03.41230

03.41330

04.41230

04.41330

 

КГЦ31,5

0,8

1,2

640

750

А02-62-6

А02-71-6

13

17

3

4

В

В

4000

4

1210

1280

1260

1300

 

КГЦ40

0,8

1,2

660

765

А02-71-6

А02-72-6

17

22

4

4

В

В

 

06.41210

06.41230

КТЦ 63

0,8

480

А02-72-6

22

5

В

4000

9

2490

 

06.41310

06.41410

06.41330

06.41430

1,2

1,6

565

630

А02-81-6

А02-82-6

30

40

5

5

В

Г

2610

2710

 

08.41210

08.41310

08.41410

08.41230

08.41330

08.41430

ктц80

0,8

1,2

1,6

510

575

650

А02-81-6

А02-82-6

А02-91-6

30

40

55

5

7

5

В

в

г

2620

2690

2880

 

12.41210

12.41310

12.41410

12.41230

12.41330

12.41430

 

КГЦ125

0,8

1,2

1,6

415

465

525

А02-82-6

А02-91-6

А02-92-6

40

55

75

7

8

7

в

в

г

4000

14

3910

4035

4215

 

 

 

16.42200

16.42300

16.42400

КТЦ160

0,8

1,2

1,6

530

600

660

А02-91-6

А02-92-6

А03-315S-6

55

75

110

6

6

8

г

г

г

4000

14

4215

4395

5450

 

20.42200

20.42300

20.42400

КТЦ200

0,8

1,2

1,6

585

645

700

А02-92-6

А03-315S-6

А03-315М-6

75

110

132

7

8

9

г

г

г

6700

14

4480

5350

5590

 

25.42200

25.42300

25.42400

КГЦ250

0,8

1,2

1,6

430

490

525

А03-315S-6

А03-315М-6

А03-400М-10

110

132

160

7

9

9

г

г

д

7500

20

7530

7665

8965

 

Таблица П.8

Вентиляционные агрегаты

Индекс исполнения

Кондиционер

Полное давление, кПа

Номинальная производительность, тыс. м3/ч

Частота вращения колеса, об/мин

Электродвигатель

Количество виброизоляторов, шт.

Масса вращающихся частей, кг

Масса, кг

ВАР

ВАЗ

Тип

Мощность, кВт

01.41210

01.41310

01.41230

01.41330

КТЦ2-10

1,0

1,2

10

1440

1440

4А112М4

4А132S4

5,5

7,5

7

30

240

255

01.41310

01.4141.

01.41330

01.41430

1,1

1,6

12,5

1440

1440

4А132S4

4А132М4

7,5

11

255

265

02.41210

02.41310

02.41230

02.41330

КТЦ2-20

0,8

1,2

20

1040

1175

4А132S4

4А132М4

7,5

11

4

120

615

650

02.41311

02.41331

1,2

25

1250

4А160S4

15

695

02.41411

02.41431

1,6

1350

4А180S4

22

6

785

03.41211

03.41311

03.41411

03.41231

03.41331

03.41431

КТЦ2-31,5

0,8

1,2

1,6

31,5

640

750

850

4А160М6

4А180М6

4А200М6

15

18,5

22

4

240

1300

1370

1430

04.41311

04.41331

1,2

40

765

4А200М6

22

1390

04.41411

04.41431

1,6

865

4А200L6

30

5

1425

04.41211

04.41311

04.41231

04.41331

КТЦ2-40

0,8

1,2

40

660

765

4А180М6

4А200М6

18,5

22

4

1350

1390

04.41411

04.41431

1,6

865

4А200L6

30

5

1425

04.41312

04.41412

04.41332

04.41432

1,2

1,6

50

800

890

4А200L6

4А225М6

30

37

1445

1615

06.41211

06.41311

06.41411

06.41231

06.41331

06.41431

КТЦ2-63

0,8

1,2

1,6

63

480

565

630

4А200М6

4А200L6

4А250S6

22

30

45

4

545

2650

2745

2850

-

-

08.41331

08.41431

1,2

1,6

80

575

650

4А250S6

4А250М6

45

55

2815

3125

08.411211

08.4311

08.41411

08.41231

08.41331

08.41431

КТЦ2-80

0,8

1,2

1,6

80

510

575

650

4А200L6

4А250S6

4А250М6

30

45

55

2755

2815

3125

-

-

08.41332

08.41432

1,2

1,6

100

630

680

4А250М6

4А280S6

55

75

3125

3420

12.41210

12.41310

12.41410

12.41230

12.41330

12.41430

КТЦ2-125

0,8

1,2

1,6

125

415

465

525

4А250S6

4А250М6

4А280S6

45

55

75

6

915

3910

4035

4215

-

-

-

16.42230

16.42330

16.42430

КТЦ2-160

0,8

1,2

1,6

160

530

600

660

4А250М6

4А280S6

А03-315S-6

55

75

110

7

1120

5050

5235

6270

-

-

-

20.42230

20.42330

20.42430

КТЦ2-200

0,8

1,2

1,6

200

585

645

700

4А280S6

А03-315S-6

А03-315М-6

75

110

132

7

1120

5300

6280

6420

-

-

-

25.42230

25.42330

25.42430

КТЦ2-250

0,8

1,2

1,6,

250

430

490

525

А03-315S-6

А03-315М-6

А03-400М-10

110

132

160

10

1730

8230

8380

9690

Приложение 2

Справочное

ХАРАКТЕРИСТИКА ПАРОВОДЯНЫХ ЭЖЕКТОРНЫХ ХОЛОДИЛЬНЫХ МАШИН

Параметр

Марка машины

5Э-1

8Э

12Э

15Э

16Э

17Э

17ЭП

18Э

18ЭП

Номинальная хладопроизводительность машины, кВт/Гкал/ч

Э48

0,3

696

0,6

2088

1,8

1740

1,5

1392

1,2

696

0,6

696

0,6

348

0,3

348

0,3

Температура кипения, К/°С

277

4

281

8

282

9

283

10

282

9

282

9

282

9

280

7

280

7

Количество циркулирующего хладоносителя в системе, м3/ч

100

200

350

350

350

175

175

100

100

Давление рабочего пара перед машиной, МПа/кгс/см2

0,7

7

0,8

8

0,8

8

0,7

7

0,7

7

07

7

0,7

7

0,8

8

0,8

8

Расход рабочего пара, кг/ч

2750

1850

12500

10000

7500

3800

3800

2500

2500

Максимальная температура рабочего пара, К/°С

498

225

498

225

498

285

498

225

523

250

523

250

523

250

523

250

523

250

Степень сухости рабочего пар

0,94

0,94

0,94

0,94

0,94

0,94

0,94

0,94

0,94

Количество главных эжекторов, шт.

3

10

12

12

8

4

4

12

12

Охлаждающая вода

Пресная

Пресная

Пресная

Пресная

Пресная

Морская

Пресная

Морская

Пресная

Расход охлаждающей воды, м3

300

350

1600

1000

1350

700

700

400

400

Максимальная температура охлаждающей воды, К/°С

301

28

294

21

303

30

301

28

303

30

303

30

303

30

301

28

301

28

Давление охлаждающей воды перед конденсатором (МПа/ кгс/см2) не более

0,25

2,5

0,25

2,5

0,4

4

0,4

4

0,6

6

0,6

6

0,6

6

0,25

2,5

0,25

2,5

Масса, кг:

 

 

 

 

 

 

 

 

 

сухая

4010

5360

17850

15800

15760

10100

9050

4350

4000

рабочая

4700

6200

20500

18200

19200

12700

10060

5250

5250

Габаритные размеры, мм:

 

 

-

 

 

 

 

 

 

длина

3560

4800

6050

6250

5180

2940

2940

3650

3650

ширина

3400

1700

2700

2440

2520

2520

2520

1650

1650

высота

2800

2800

4600

4235

4650

4635

4635

2100

2100

Примечания

Снята с производства

-

-

-

-

-

-


Приложение 3

Обязательное

ИСПЫТАНИЕ ХОЛОДИЛЬНОЙ МАШИНЫ

1. После монтажа, реконструкции или модернизации СКВ необходимо выполнение предпусковых испытаний холодильной машины. Эти испытания сводятся к проверке плотности вакуумной части, проверке работы насосов, арматуры, контрольно-измерительных приборов.

2. В объем предпусковых испытаний входят:

- проверка всех соединений на плотность;

- заливка испарителя и заполнение системы рабочей водой.

3. Проверка на плотность выполняется после монтажа, после длительного бездействия, после разборки основных аппаратов и трубопроводов и в случае значительных присосов воздуха.

4. Особенно тщательной проверке на плотность подвергаются соединения в вакуумной части машины, поскольку, при работе машины неплотности в этих соединениях не могут быть обнаружены. К вакуумной части машины относятся: испаритель, межтрубное пространство главного конденсатора и конденсатора I ступени, диффузоры главных и вспомогательных эжекторов, всасывающая полость насоса рабочей воды и конденсатного насоса, а также трубопроводы с арматурой, связывающие между собой эти аппараты и эжекторы.

5. Проверка на плотность производится воздухом давлением 0,12 МПа (1,25 кгс/см2), подведенным через воздушный патрубок на конденсаторе II ступени.

6. Перед опрессовкой сжатым воздухом необходимо перекрыть все вентили на трубопроводах, на входе рабочей воды в испаритель, нагнетательном патрубке насоса рабочей воды, напорной линии конденсатного насоса и отключить вакуумметр на манометровом щите.

7. Плотность фланцевых и сварных соединений проверяется обмыливанием. Чтобы мыльная пена дольше не высыхала, в нее надо добавить глицерин. Если затяжкой болтов не достигается плотность фланцевого соединения, необходимо произвести замену уплотнительной прокладки.

Плотность машины считается удовлетворительной при снижении давления за 40 мин не более чем на 5 % первоначального.

8. Испытание системы рабочей воды на плотность производится путем заполнения ее через линию заполнения.

9. После заполнения системы водой необходимо убедиться в отсутствии подтекания воды через фланцевые и сварные соединения, обнаруженные неплотности устранить.

10. В процессе работы холодильной машины необходимо ежегодно проводить испытания ее производительности.

11. Для расчета хладопроизводительности следует определить:

- расход хладоносителя;

- температуру хладоносителя на входе в испаритель и на выходе из него;

- вакуум в испарителе и главном конденсаторе.

12. Хладопроизводительность холодильной машины определяется по формуле, ккал/кг:

Q = Wс (tн - tк),

где W - расход хладоносителей через испаритель, кг/ч;

с - удельная теплоемкость воды, 1 ккал/кг/ °С;

tн и tк - температура на входе в испаритель и выходе из него, °С.

13. Регулирование хладопроизводительности осуществляется включением или отключением одной или нескольких секций испарителя (в зависимости от конструкции машины) путем открытия или закрытия вентиля на паровой линии перед группой главных эжекторов.

14. Параметром для регулирования хладопроизводительности машины является температура кипения или температура на выходе из испарителя. Если температура кипения ниже паспортной, значит, нагрузка на машину меньше паспортной хладопроизводительности и следует отключить одну или несколько секций. Если при одной работающей секции температура кипения ниже паспортной, машину следует отключить. В последнюю очередь отключается секция с указателем уровня.

15. При работе холодильной машины, особенно с неполной хладопроизводительностью (отключены одна или несколько секций), возможны резкие колебания давления нагнетания конденсатного насоса, объясняющиеся недостаточной нагрузкой на насос. В этом случае, прикрывая вентиль на нагнетательной линии насоса, следует восстановить спокойную работу насоса, не допуская, однако, повышения уровня конденсата в главном конденсаторе выше 1/3 водомерного стекла указателя уровня. Повышение уровня конденсата в главном конденсаторе выше 3/4 водомерного стекла указателя уровня недопустимо и требует отключения холодильной машины.

Приложение 4

Обязательное

ХАРАКТЕРНЫЕ НЕИСПРАВНОСТИ СИСТЕМЫ КОНДИЦИОНИРОВАНИЯ ВОЗДУХА И СПОСОБЫ ИХ УСТРАНЕНИЯ

Неисправность

Возможные причины

Способ устранения

Холодильная машина

1. При пуске машины не достигается необходимый вакуум (остаточное давление в машине перед пуском главных эжекторов должно быть 0,07 МПа (50 мм рт. ст.)

Засорены сопла вспомогательных эжекторов

Определить засоренные сопла, прочистить мягкой проволокой

Имеются значительные присосы воздуха в вакуумной части

Найти места присосов и уплотнить их

Не обеспечивается слив конденсата из вспомогательных конденсаторов

Выполнить технический осмотр уравновешивающего и перепускного клапанов, дефекты устранить

2. Давление в главном конденсаторе повышенное, давление рабочего пара нормальное

Недостаточный расход охлаждающей воды

Увеличить расход охлаждающей воды

Загрязнены трубки конденсатора

При первой возможности очистить трубки

Повышенный уровень конденсата (выше 1/3 водомерного стекла)

Проверить работу конденсатного насоса (регулятора уровня); при повышении уровня выше 3/4 стекла отключить машину

Подсос воздуха

Определить места подсосов и уплотнить их

3. При работе конденсатного насоса не происходит откачка конденсата из главного конденсатора

Попадание воздуха в корпус насоса

Остановить насос и перекрыть вентиль на уравнительной линии. Через 2 - 3 мин включить насос и открыть вентиль

Износ уплотнительного кольца

Проверить кольцо и в случае сильного износа произвести замену

4. Конденсатный насос при нормальной работе не успевает откачивать конденсат

Охлаждающая вода попадает в межтрубное пространство конденсатора через разрывы трубок

Остановить машину, испытать трубки давлением воздуха в межтрубном пространстве 0,12 МПа (1,25 кгс/см2). Поврежденные трубки заглушить или заменить новыми

5. Повышение температуры хладоносителя на выходе из испарителя при неизменной нагрузке на машину

Срыв работы главных эжекторов. Причины:

 

Пониженное давление рабочего пара

Проверить давление пара

Малое количество охлаждающей воды

Увеличить расход охлаждающей воды

Загрязнение трубок конденсатора

Проверить состояние трубок, при первой возможности прочистить их

Засорение сопл

Снять паровые коробки, прочистить сопла мягкой проволокой

6. Понижение или повышение уровня хладоносителя в испарителе

Неисправность поплавкового регулятора уровня

Выключить автоматическую подпитку испарителя, перейти на ручную подпитку через байпасную линию. При первой возможности проверить состояние поплавкового регулятора и устранить дефекты

Постоянное поступление в систему воды из водопровода

Выполнить технический осмотр вентиля на подпиточной линии

Центральный кондиционер

7. Масляный самоочищающийся фильтр

 

 

7.1. Сопротивление фильтра выше нормы - больше 0,1 кПа (10 кгс/см2)

На сетке скопилось много пыли

Увеличить скорость движения сетчатых панелей

Не соответствует марка масла

Заправить бак рекомендуемым маслом

Концентрация пыли в масле выше допустимой

Заменить масло в баке

7.2. Сильный унос масла

Не обеспечивается прилегание войлочного скребка нижнего маслосъемника к сетке

Обеспечить прилегание скребка

Отсутствует прилегание резиновых скребков верхних маслосъемников к валам головки

Обеспечить прилегание скребков

Слив масла с лотков верхних маслосъемников происходит не в маслосточные трубы

Прочистить лотки

Скорость движения воздуха превышает допустимую

Прикрыть дросселирующее устройство

7.3. Приводной вал вращается, а сетка неподвижна

Проскальзывание сетки в результате недостаточного ее натяжения

Произвести натяжение сетки

Заклинивание сетки в направляющих элементах

Проверить наличие зазоров между сеткой и направляющими

Заклинивание сетки в результате повышенного трения торцом о стойки

Проверить и, если нужно, установить параллельность натяжных и ведущих валов

7.4. Не вращается шнек

Сцементировался шлам в баке или в шламовом колодце

Очистить бак и шламовый колодец от шлама

Скребок элеватора цепляет за внутреннюю поверхность шламового колодца

Натянуть цепь элеваторного устройства

8. Вентиляционный агрегат

 

 

8.1. Двигатель вентилятора работает нормально, расход воздуха через кондиционер пониженный

Увеличенное сопротивление системы

Проверить правильность открытия регулирующих устройств, устранить засоры в воздуховодах

Изменение направления вращения колеса вентилятора

Изменить направление вращения колеса вентилятора

Уменьшение вращения колеса вентилятора из-за проскальзывания ремней

Проверить натяжение ремней, загрязненные ремни промыть

8.2. При работе вентилятора наблюдается повышенная вибрация и сильный шум

Не сбалансировано колесо

Выполнить балансировку колеса

Проскальзывание ремней

Проверить натяжение ремней, загрязненные ремни промыть

Разрушены подшипники

Заменить неисправные подшипники новыми, заменить смазку

8.3. Повышенный нагрев подшипников

Нет смазки

Смазать подшипники солидолом

Разрушены подшипники

Заменить разрушенные подшипники новыми

8.4. Повышенное проскальзывание приводных ремней

Замасливание ремней

Ремни промыть в чистом неэтилированном бензине

Слабое натяжение ремней

Произвести натяжение ремней

9. Поверхностный воздухоохладитель

Температура охлажденного воздуха выше расчетной

Недостаток хладоносителя

Проверить степень открытия запорной арматуры

Воздух в воздухоохладителе

Выпустить воздух через воздушники

Наружная поверхность воздухоохладителя забита пылью

Продуть наружную поверхность воздухоохладителя струей сжатого воздуха

10.. Нарушение воздухообмена в отдельных помещениях

Изменение подачи вентилятора

Проверить работу вентилятора

Частичная разрегулировка системы

Выполнить регулировку, провести испытание системы

Нарушение плотности воздуховодов

Определить места неплотностей и устранить дефекты

Нарушение плотности ограждающих конструкций (открыты двери, окна, разбиты стекла)

Устранить неплотности

Список использованной литературы

I. СНиП II-33-75*. Глава «Отопление, вентиляция и кондиционирование воздуха. Нормы проектирования».

2. СНиП II-58-75. Глава «Электростанции тепловые. Нормы проектирования».

3. ГОСТ 12.4.021-75. ССБТ. Системы вентиляционные. Общие требования.

4. ГОСТ 12.1.005-76. ССБТ. Воздух рабочей зоны. Общие санитарно-гигиенические требования.

5. САНИТАРНЫЕ нормы проектирования промышленных предприятий. СН-245-71. М.: Стройиздат, 1972.

6. СПРАВОЧНАЯ книга по технике безопасности в энергетике. Т. 2. М.: Энергия, 1979.

7. ПРАВИЛА технической эксплуатации электрических станций и сетей. М.: Энергия, 1977.

8. ПРАВИЛА техники безопасности при эксплуатации электроустановок электрических станций и подстанций. М.: Энергия, 1972.

9. ИНСТРУКЦИЯ по испытанию и наладке систем кондиционирования воздуха. МСН 66-65. М.: ЦБТИ, 1965.

10. ТИПОВАЯ инструкция по эксплуатации систем отопления и вентиляции тепловых электростанций. М.: СПО Союзтехэнерго, 1981.

11. ТЕХНИЧЕСКОЕ описание и инструкция по эксплуатации автономного кондиционера КС-25А (КС-25). М.: СПО Союзтехэнерго, 1980.

12. РУКОВОДЯЩИЙ материал по типовым центральным кондиционерам КГЦ. М.: Союзкондиционер, 1980.

13. СПРАВОЧНИК проектировщика. Т. 2. Вентиляция и кондиционирование воздуха. М.: Стройиздат, 1978.

14. ХОЛОДИЛЬНЫЕ машины и аппараты. Ч. 3. М.: ЦИНТИхимнефтемаш, 1976.

15. РУКОВОДЯЩИЙ материал по типовым центральным кондиционерам КТЦ-2. Т. 1. М.: Союзкондиционер, 1982.

16. ПРАВИЛА устройства электроустановок. М.: Атомиздат, 1977.

17. СНиП III-28-75 «Правила производства и приемки работ. Санитарно-техническое оборудование зданий и сооружений (с изменениями и дополнениями Постановлением Госстроя СССР от 31.12.81 г. 288).




Яндекс цитирования



   Copyright © 2007-2026,  www.tehlit.ru.

[ ѓосты, стандарты, нормативы, инструкции, правила, строительные нормы ]