|
| |
ГОСУДАРСТВЕННЫЙ
СТАНДАРТ СОЮЗА ССР
ЛИФТЫ ЭЛЕКТРИЧЕСКИЕ ГРУЗОВЫЕ
Основные
параметры и размеры
ГОСТ 8823-85
ГОСУДАРСТВЕННЫЙ
СТАНДАРТ СОЮЗА ССР
|
ЛИФТЫ ЭЛЕКТРИЧЕСКИЕ
ГРУЗОВЫЕ
Основные параметры и размеры
Electric goods lifts. Basic parameters
and dimensions
|
ГОСТ
8823-85
(CT СЭВ 4326-83)
|
Дата введения 01.01.86
1.
Настоящий стандарт распространяется на электрические грузовые лифты общего
назначения (далее - лифты): обычные, с монорельсом, выжимные и тротуарные, устанавливаемые
в общественных зданиях и зданиях промышленных предприятий.
Лифты с наружной кнопочной
простой системой управления предназначены для подъема и спуска только грузов.
Лифты с внутренней кнопочной простой системой управления (лифты для работы с
проводником) и лифты со смешанной простой системой управления предназначены для
подъема и спуска разновременно грузов и пассажиров.
Примечание. Лица,
сопровождающие груз, не являются пассажирами.
Стандарт соответствует CT
СЭВ 4326-83 в части, указанной в приложении 1, и международному стандарту
ИСО 4190/2 в части грузоподъемности, номинальной скорости, размеров кабины,
ширины дверей кабины и шахты.
Термины, применяемые в
настоящем стандарте, и их пояснения приведены в приложении 2.
2.
Лифты должны изготавливаться в соответствии с требованиями настоящего стандарта
и ГОСТ 22011.
3. Основные параметры лифтов
должны соответствовать указанным в табл. 1.
4. Лифты обычные
грузоподъемностью 500, 1000, 2000 и 3200 кг со скоростью 0,5 м/с и лифты
грузоподъемностью 5000 кг допускается изготавливать до 01.01.94.
Таблица 1
|
Вид
лифта
|
Грузоподъемность, кг
|
Номинальная скорость,
м/с
|
Высота подъема, м, не более
|
Число остановок, не более
|
Питающая электрическая сеть
|
|
Обычный
|
400*
|
0,4;
0,63; 1,0
|
75
|
20
|
Род тока: переменный, трехфазный
Номинальная частота, Гц: 50; 60**.
Номинальное напряжение, В:
- при частоте 50 Гц:
220, 240**, 380,
415**;
- при частоте 60 Гц:
220, 230, 240, 254, 380, 400, 415, 440
|
|
500
|
0,5
|
|
630
|
0,4;
0,63; 1,0
|
|
1000
|
0,4;
0,5; 0,63*; 1,0
|
|
1600
|
0,4;
0,63*
|
45
|
14
|
|
2000
|
0,4;
0,5; 0,63*
|
|
2500
|
0,25*; 0,4
|
|
3200
|
0,5
|
|
4000;
5000; 6300
|
0,25
|
|
С
монорельсом
|
1000
|
0,4;
0,5
|
45
|
12
|
Род тока: переменный, трехфазный
Номинальная частота, Гц: 50; 60**
Номинальное напряжение, В:
- при частоте 50 Гц:
220, 240**, 380,
415**;
-
при частоте 60 Гц:
220, 230, 240, 254, 380, 400, 415, 440
|
|
2000
|
0,5
|
|
2500
|
0,4
|
|
3200
|
0,5
|
|
Выжимной
|
500
|
0,5
|
25
|
8
|
|
630
|
0,4
|
|
1000
|
0,4;
0,5
|
|
1600
|
0,4
|
|
2000
|
0,4;
0,5
|
|
2500
|
0,4
|
|
3200
|
0,5
|
|
Тротуарный
|
500
|
0,18
|
6,5
|
3
|
|
630
|
0,2
|
*Лифты изготавливают по согласованию с
изготовителем.
**Для лифтов, поставляемых на
экспорт. Изготовление - по согласованию с изготовителем.
Лифты выжимные
грузоподъемностью 500, 1000, 2000 и 3200 кг со скоростью 0,5 м/с допускается
изготавливать до 01.01.94.
Лифты с монорельсом
грузоподъемностью 1000, 2000 и 3200 кг со скоростью 0,5 м/с и лифты тротуарные
грузоподъемностью 500 кг допускается изготавливать до 01.01.94.
5. Отклонение рабочей
скорости лифта не должно превышать ±15 % значения номинальной скорости,
указанной в табл. 1.
6.
Конструктивное исполнение основных частей лифтов должно соответствовать
указанному в табл. 2.
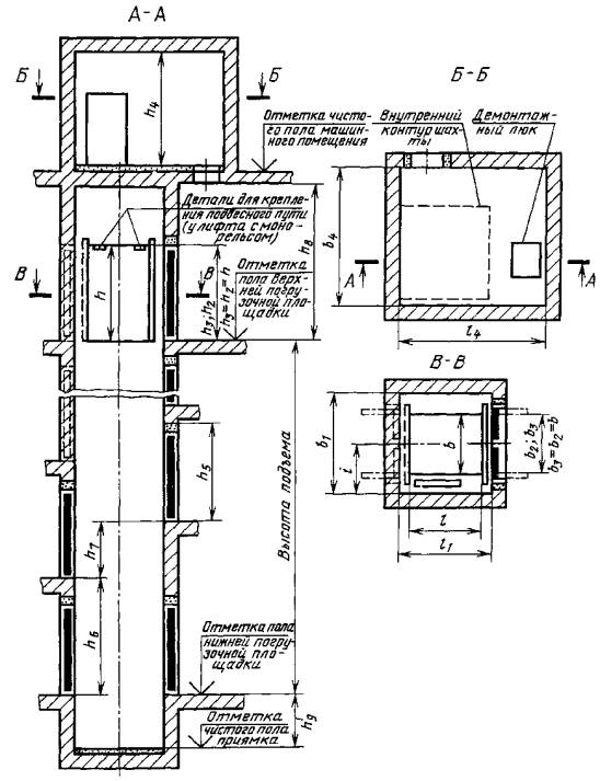
7. Основные размеры
(внутренние) кабин, шахт и машинных помещений лифтов обычных, с монорельсом и
выжимных должны соответствовать указанным в табл. 3, 4 и на черт. 1, 2.
Основные размеры
(внутренние) платформы, шахты и машинного помещения лифтов тротуарных должны
соответствовать указанным в табл. 5 и на черт. 3, 4.
Чертежи не определяют
конструкцию лифтов и их основных частей, расположение машинного помещения (в
плане) относительно шахты, расположение входной двери в машинное помещение.
8. Разность диагоналей шахты
в плане не должна быть более 25 мм.
9. Отклонение стен шахты от
вертикальной плоскости допускается в пределах допусков на ширину и глубину
шахты, указанных в табл. 3-5.
10. Кабины лифтов с
монорельсом должны иметь детали крепления подвесного пути (монорельс и т.п.).
Привалочная плоскость этих
деталей должна быть расположена от пола кабины на расстоянии (h-65)±10
мм (h - высота кабины, указанная в табл. 3 и 4).
Кабина лифта с монорельсом
должна воспринимать усилие от встроенного в ней подвесного пути с
сосредоточенной нагрузкой 500 кг на каждый метр этого пути. При этом суммарная
нагрузка на кабину от подвесного пути, деталей его крепления к кабине,
грузоподъемных средств и приспособлений, а также подвешенных на них грузов и
грузов, размещенных на полу кабины, не должны превышать грузоподъемность лифта.
Примечание.
Подвесной путь, детали его крепления к кабине, грузоподъемные средства и
приспособления в объем поставки лифта не входят.
Таблица 2
|
Конструктивный
признак основной части лифта
|
Конструктивное исполнение основной части лифта
|
|
обычного
|
выжимного
|
с монорельсом
|
тротуарного
|
|
Вид кабины (платформы*)
|
Непроходная или проходная
|
Проходная
|
|
Конструкция дверей
|
кабины (платформы)
|
Горизонтально-раздвижная
|
Без дверей
|
|
шахты
|
Распашная
двухстворчатая
|
|
Вид привода дверей
|
кабины
|
Ручной
|
Платформа дверей не имеет
|
|
шахты
|
Ручной
|
|
Расположение противовеса относительно кабины
|
Сбоку
|
Без противовеса
|
|
Вид шахты
|
Глухая
|
|
Расположение машинного помещения
относительно шахты
|
Вверху над шахтой
|
Сбоку шахты**
|
Вверху над шахтой
|
Внизу сбоку шахты
|
|
Вид системы управления
|
Внутренняя кнопочная простая с сигнальным
вызовом кабины с каждой погрузочной площадки (для работы с проводником)
|
Наружная кнопочная простая (для работы без проводника)
с управлением с площадки расположения крышки люка шахты с сигнальным вызовом
платформы с нижерасположенных погрузочных площадок
|
|
Наружная кнопочная простая (для работы без
проводника) с управлением: с основной погрузочной площадки с сигнальным
вызовом кабины с любой погрузочной площадки; со всех погрузочных площадок
|
|
Смешанная простая*** с управлением из кабины
и погрузочных площадок (вызывные аппараты) для лифтов, у которых величина полезной
площади пола кабины не больше установленной СТ СЭВ 2071 для соответствующей
грузоподъемности
|
-
|
*У тротуарного лифта.
**Машинное помещение может быть расположено по
всей высоте шахты в любом месте при условии расположения его чистого пола не
выше отметки пола верхней погрузочной площадки.
Допускается расположение пола машинного
помещения ниже уровня нижней остановки.
***Для лифтов, отмеченных в табл. 3 знаком
«*».
Таблица
3
Размеры в мм
|
Грузоподъемность, кг
|
Номинальная скорость, м/с
|
Кабина
|
Шахта
|
Машинное помещение
|
Расстояние от боковой
стены шахты до оси кабины i
±10
|
|
Ширина b
+10
|
Глубина l
±10
|
Высота h
+10
|
Двери кабины (размеры проема)
|
Ширина b1
+30
|
Глубина l1
+30
|
Двери шахты (размеры проема)
|
Высота строительного
проема для установки дверей шахты h5
|
Разность отметок погрузочных площадок на
|
Высота шахты от верхней
погрузочной площадки h8, не
менее
|
Глубина приямка h9
+25
|
Ширина b4
|
Глубина l4
|
Высота h4
|
|
Ширина b2
+15
|
Высота h2
+10
|
Ширина b3
-10
|
Высота h3
-10
|
одной стороне шахты h6
|
противоположных сторонах
шахты h7, 0 мм или не менее
|
|
не менее
|
не менее
|
|
Лифты
обычные
|
|
400
|
0,4
|
1100
|
1400
|
2200
|
1100
|
2200
|
2000**
|
1750**
|
1100
|
2200
|
2450
|
2600
|
1200
|
3600
|
1300
|
3400
|
2800
|
2750
|
1050
|
|
0,63
|
1500
|
|
1,0
|
2700
|
2700
|
3700
|
1400
|
|
630
|
0,4
|
1100*
|
1400*
|
2600
|
1200
|
3600
|
1300
|
|
0,63
|
1500
|
|
1,0
|
2700
|
2700
|
3700
|
1400
|
|
0,4
|
1300
|
1750
|
1300
|
2250**
|
2100**
|
1300
|
2600
|
1200
|
3600
|
1300
|
3650
|
3150
|
1150
|
|
0,63
|
1500
|
|
1,0
|
2700
|
2700
|
3700
|
1400
|
|
1000
|
0,4
|
1300*
|
1750*
|
2600
|
1200
|
3600
|
1300
|
|
0,63
|
1500
|
|
1,0
|
2700
|
2700
|
3800
|
1400
|
|
0,4
|
1500
|
2250
|
1500
|
2600**
|
2600**
|
1500
|
2600
|
1200
|
3600
|
1300
|
4000
|
3850
|
1350
|
|
0,63
|
1500
|
|
1,0
|
2700
|
2700
|
3800
|
1400
|
|
1600
|
0,4
|
1500*
|
2250*
|
2600
|
2600
|
2600
|
1200
|
3600
|
1400
|
3450
|
|
0,63
|
1500
|
|
0,4
|
1500
|
2700
|
3050
|
1200
|
4300
|
|
0,63
|
1500
|
|
2000
|
0,4
|
1300*
|
2700*
|
1200
|
|
0,63
|
1500
|
|
0,4
|
1700
|
2850
|
1700
|
2850*
|
3200**
|
1700
|
1200
|
4250
|
4450
|
1450
|
|
0,63
|
1500
|
|
2500
|
025;
6,4
|
1700*
|
2850*
|
1200
|
|
2300
|
3150
|
2300
|
3700
|
3500
|
2300
|
5100
|
4750
|
1850
|
|
4000
|
0,25
|
2300*
|
3150*
|
2200***
|
2300
|
2200
|
3700
|
3500
|
2300
|
2200
|
2450
|
2600
|
1200
|
3800
|
1400
|
5100
|
4950
|
3450
|
1850
|
|
2600
|
2600
|
2600
|
2850
|
3000
|
4200
|
|
2500
|
4050
|
2200***
|
2500
|
2200
|
4000**
|
4400**
|
2500
|
2200
|
2450
|
2600
|
3800
|
5400
|
5850
|
2000
|
|
2600
|
2600
|
2600
|
2850
|
3000
|
4200
|
|
6300
|
2500*
|
4050*
|
2200***
|
2200
|
2200
|
2450
|
2600
|
3800
|
|
2600
|
2600
|
2600
|
2850
|
3000
|
4200
|
|
Лифты с
монорельсом
|
|
1000
|
0,4
|
1500
|
2250
|
2700
|
1500
|
2700
|
2600**
|
2600**
|
1500
|
2700
|
2950
|
3100
|
1200
|
4300
|
1300
|
4000
|
3850
|
2750
|
1350
|
|
2500
|
2300
|
3150
|
3700
|
2300
|
3700
|
3700
|
3500
|
2300
|
3700
|
3950
|
4100
|
5300
|
1400
|
5100
|
4750
|
3450
|
1850
|
|
2700
|
2700
|
2700
|
2950
|
3100
|
4300
|
|
Лифты
выжимные
|
|
630
|
0,4
|
1100*
|
1400*
|
2200
|
1100
|
2200
|
2100**
|
1750**
|
1100
|
2200
|
2450
|
2600
|
1200
|
3600
|
1500
|
3000
|
2500
|
2400
|
1150
|
|
1300
|
1750
|
1300
|
2350
|
2100
|
1300
|
1250
|
|
1000
|
1300*
|
1750*
|
2450
|
1600
|
3300
|
1350
|
|
1500
|
2250
|
1500
|
2700**
|
2600**
|
1500
|
2700
|
1450
|
|
1600
|
1500*
|
2250*
|
1700
|
3700
|
2750
|
|
1500
|
2700
|
3050
|
3000
|
|
2000
|
1500*
|
2700*
|
|
1700
|
2850
|
1700
|
2950**
|
3200**
|
1700
|
3150
|
1550
|
|
2500
|
1700*
|
2850*
|
1800
|
|
2300
|
3150
|
2300
|
3700
|
3500
|
2300
|
3450
|
1850
|
|
|
|
|
|
|
|
|
|
|
|
|
|
|
|
|
|
|
|
|
|
|
|
|
|
* Размеры кабин с полезной площадью пола не
более установленной «Правилами устройства и безопасной эксплуатации лифтов»,
утвержденными Госгортехнадзором 11.02.92 (далее - ПУБЭЛ Госгортехнадзора).
Лифты с указанными размерами кабины и смешанной системой управления,
соответствующие ПУБЭЛ Госгортехнадзора, допускается использовать в качестве
пассажирских.
** Размеры шахт, которые обеспечиваются
типовыми конструкциями шахт лифтов из сборных железобетонных элементов,
поставляемыми подрядными строительными организациями.
*** Лифты изготавливают по согласованию с
изготовителем.
Примечания:
1. Глубина l указана для проходной кабины. Глубина
непроходной кабины меньше проходной до 50 мм.
2. Размер b3 - расстояние между створками дверей, открытыми на 90°, или размер
ширины проема портальной части двери, если он меньше расстояния между
створками.
Лифты обычные и с
монорельсом

Черт. 1
Лифт выжимной

Черт. 2
Таблица
4
Размеры в мм
|
Грузоподъемность, кг
|
Номинальная скорость, м/с
|
Кабина
|
Шахта
|
Машинное помещение
|
Расстояние от боковой
стены шахты до оси кабины i
±10
|
|
|
Ширина b
+10
|
Глубина l
±10
|
Высота h
+10
|
Двери кабины (размеры проема)
|
Ширина b1
+30
|
Глубина l1
+30
|
Двери шахты (размеры проема)
|
Высота строительного
проема для установки дверей шахты h5
|
Разность отметок погрузочных площадок на
|
Высота шахты от верхней погрузочной
площадки h8, не менее
|
Глубина приямка h9
+25
|
Ширина b4
|
Глубина l4
|
Высота h4
|
|
|
Ширина b2
не менее
|
Высота h2
+10
|
Ширина b3
-10
|
Высота h3
-10
|
одной стороне шахты h6
|
противоположных сторонах
шахты h7, 0 мм или не менее
|
|
|
не менее
|
не менее
|
|
|
Лифты
обычные
|
|
|
500
|
0,5
|
1000
|
1500
|
2000
|
850
|
2000
|
1600
|
1700
|
850
|
2000
|
2250
|
2600
|
1200
|
3300
|
1250
|
2750
|
2700
|
2750
|
900
|
|
|
1500
|
2000
|
1250
|
2100
|
2200
|
1250
|
3150
|
1150
|
|
|
1000
|
1400
|
2200
|
2200
|
2200
|
2450
|
3600
|
|
|
1900
|
2500
|
1650
|
2600
|
2700
|
1650
|
3550
|
2900
|
1400
|
|
|
2000
|
2750
|
3450
|
1550
|
|
|
3000
|
3200
|
3200
|
|
|
3200
|
|
|
2400
|
3500
|
2050
|
3250
|
3700
|
2050
|
3850
|
3700
|
1800
|
|
|
5000
|
0,25
|
2900
|
4000
|
2400
|
2450
|
2400
|
3750
|
4200
|
2450
|
2400
|
2650
|
4000
|
4150
|
4200
|
2050
|
|
|
Лифты
выжимные
|
|
|
500
|
0,5
|
1000
|
1500
|
2000
|
850
|
2000
|
1700
|
1700
|
850
|
2000
|
2250
|
2600
|
1200
|
3100
|
1450
|
3000
|
2500
|
2400
|
975
|
|
|
1500
|
2000
|
1250
|
2200
|
2200
|
1250
|
1225
|
|
|
1000
|
1400
|
2000
|
2200
|
1250
|
2200
|
2250
|
2200
|
1250
|
2200
|
2450
|
3300
|
1550
|
3300
|
2700
|
2400
|
1275
|
|
|
1900
|
2500
|
1650
|
2750
|
2700
|
1650
|
1525
|
|
|
2000
|
2850
|
3400
|
1650
|
3700
|
2750
|
1625
|
|
|
3200
|
3000
|
3200
|
1750
|
3200
|
|
|
Лифты
с монорельсом
|
|
|
1000
|
0,5
|
1900
|
2500
|
2700
|
1650
|
2700
|
2600
|
2700
|
1650
|
2700
|
2950
|
3100
|
1200
|
4300
|
1250
|
3800
|
2900
|
2750
|
1400
|
|
|
3700
|
3700
|
3700
|
3950
|
4100
|
5300
|
|
|
2000
|
2700
|
2700
|
2750
|
2700
|
2950
|
3100
|
4300
|
3450
|
1550
|
|
|
3700
|
3700
|
3700
|
3950
|
4100
|
5300
|
|
|
3000
|
2700
|
2700
|
3200
|
2700
|
2950
|
3100
|
4300
|
3200
|
|
|
3700
|
3700
|
3700
|
3950
|
4100
|
5300
|
|
|
3200
|
2400
|
3500
|
2700
|
2050
|
2700
|
3250
|
3700
|
2050
|
2700
|
2950
|
3100
|
4300
|
4300
|
3700
|
1800
|
|
|
3700
|
3700
|
3700
|
3950
|
4100
|
5300
|
|
|
|
|
|
|
|
|
|
|
|
|
|
|
|
|
|
|
|
|
|
|
|
|
|
|
|
|
|
|
|
|
|
|
|
|
|
|
|
|
|
|
|
|
Примечания:
1. Глубина l указана для проходной кабины. Глубина
непроходной кабины меньше проходной до 50 мм.
2. Размер b3 - расстояние между створками дверей, открытыми на 90°, или размер
ширины проема портальной части двери, если он меньше расстояния между
створками.
3. Машинное помещение с
демонтажным люком должно иметь размеры, указанные в Альбоме (см. п. 12).
Таблица 5
Размеры в мм
|
Наименование
основных частей лифта
|
Номинальные размеры лифтов грузоподъемностью, кг
|
Пред. откл.
|
|
500
|
630
|
|
Платформа
|
Ширина b
|
1000
|
1100
|
+10
|
|
Глубина l
|
1500
|
1400
|
±10
|
|
Высота (в верхней точке дуги) h
|
2000
|
2000
|
±20
|
|
Шахта
|
Ширина b1
|
1500
|
1600
|
+30
|
|
Глубина l1
|
1600
|
1500
|
|
Двери шахты (размеры проема)
|
Ширина b2
|
850
|
1100
|
-10
|
|
Высота h2
|
2000
|
2000
|
+10
|
|
Приямок
|
Ширина b3
|
1860
|
2000
|
+20
|
|
Глубина l3
|
1600
|
1500
|
+30
|
|
Глубина h3
|
1250*
или 1550**
|
1000*
или 2000**
|
+25
|
|
Расстояние от боковой стены шахты до
продольной оси кабины (до оси шахтных дверей) i
|
750
|
800
|
±10
|
|
Расстояние от погрузочной площадки с крышкой
люка до первой нижележащей погрузочной площадки h1, не менее
|
2600
|
2600
|
-
|
|
Машинное
помещение
|
Ширина b4, не менее
|
2440
|
2500
|
-
|
|
Глубина l4, не
менее
|
1600
|
1900
|
|
Высота h4, не менее
|
1850
|
2200
|
* Для лифта с подъемом платформы до уровня
крышки люка.
** Для лифта с подъемом платформы
выше уровня крышки люка.
11. У тротуарных лифтов с
подъемом платформы выше уровня крышки люка высоту h5 третьей остановки назначают
при заказе лифта и устанавливают:
200-1400 мм - для лифтов со
скоростью 0,2 м/с;
400-1000
мм « « 0,18
м/с.
Лифты со скоростью 0,2 м/с
должны иметь возможность опускания платформы до уровня крышки люка с
остановками на любом уровне при управлении с кнопочного поста, расположенного
на верхней погрузочной площадке.
12. Строительная
часть проектов лифтов должна соответствовать требованиям Альбома заданий на
проектирование строительной части лифтовых установок, утвержденного Всесоюзным
объединением «Союзлифтмаш» Минстройдормаша.
Лифт тротуарный с подъемом платформы до уровня крышки люка

Черт. 3
Лифт тротуарный с подъемом
платформы выше уровня крышки люка

Черт. 4
Справочное
Таблица 1 ГОСТ 8823-85
Грузоподъемность лифтов
соответствует указанной в табл. 2 СТ СЭВ 4326-83.
Номинальная скорость движения
кабины лифта соответствует указанной в табл. 2 СТ СЭВ 4326-83.
Таблицы 3 и 4 ГОСТ 8823-85
Внутренние размеры кабины
(ширина, глубина, высота) соответствуют указанным в табл. 2 СТ СЭВ 4326-83.
Размеры проемов дверей кабины
и шахты соответствуют указанным в табл. 2 СТ СЭВ 4326-83.
Справочное
Лифт грузовой обычный - грузовой лифт, кабина
которого подвешена за ее верхнюю часть.
Лифт грузовой с монорельсом - грузовой обычный лифт, в
кабине которого предусмотрена возможность крепления подвесного пути (монорельса
и т.п.).
Лифт грузовой выжимной - грузовой лифт, подъем
кабины которого производится силой, действующей на нее снизу.
Лифт грузовой тротуарный - грузовой выжимной лифт,
кабина которого выходит из шахты.
ИНФОРМАЦИОННЫЕ ДАННЫЕ
1. РАЗРАБОТАН И ВНЕСЕН
Министерством строительного и коммунального машиностроения
РАЗРАБОТЧИКИ
Е.А. Нефедов (руководитель темы),
Л.И. Вайсбурд, В.М. Волков, Е.В. Эмме
2. УТВЕРЖДЕН И ВВЕДЕН В ДЕЙСТВИЕ
Постановлением Государственного комитета СССР по делам строительства от 21 июня
1985 г. № 93
3. ВЗАМЕН ГОСТ 8823-67, ГОСТ
9322-67, ГОСТ 13415-67, ГОСТ 13416-67
4. ССЫЛОЧНЫЕ
НОРМАТИВНО-ТЕХНИЧЕСКИЕ ДОКУМЕНТЫ
|
Обозначение НТД, на
который дана ссылка
|
Номер пункта
|
|
ГОСТ 22011-95
|
2
|
|
ИСО 4190-2-82
|
1
|
|
СТ СЭВ 2071-79
|
6
|
5. ПЕРЕИЗДАНИЕ
| |
|