//
ТехЛит.ру
- крупнейшая бесплатная электронная интернет библиотека для "технически умных" людей.
WWW.TEHLIT.RU - ТЕХНИЧЕСКАЯ ЛИТЕРАТУРА

:: Алготрейдинг::


АЛГОТРЕЙДИНГ
шаг за шагом
с нуля по урокам!

Торговые роботы на PYTHON, BackTrader,
Pandas, Pine Script для TradingView. Связка с брокерами, телеграм и легкими приложениями.


МИНИСТЕРСТВО ПРИРОДОПОЛЬЗОВАНИЯ
И ОХРАНЫ ОКРУЖАЮЩЕЙ СРЕДЫ СССР

ВСЕСОЮЗНЫЙ
НАУЧНО-ИССЛЕДОВАТЕЛЬСКИЙ
ИНСТИТУТ ОХРАНЫ ПРИРОДЫ
И ЗАПОВЕДНОГО ДЕЛА

ДОМ НАУЧНО-ТЕХНИЧЕСКОЙ ПРОПАГАНДЫ

Общесоюзный нормативный документ

РУКОВОДСТВО ПО КОНТРОЛЮ
источников ЗАГРЯЗНЕНИЯ
АТМОСФЕРЫ

ОНД-90

Часть I

Санкт-Петербург

1992

Разработан отделом контроля атмосферы Всесоюзного научно-исследовательского института охраны природы и заповедного дела Министерства природопользования и охраны окружающей среды СССР

Исполнители канд. физ.-мат. наук В.Б. Миляев (научный руководитель разработки); Б.М. Бевзюк, B.Д. Григорьев (разд. 7, 9); Л.И. Давыдова (разд. 2, 3); Ю.А. Дергунов (разд. 3, 6, 10); канд. техн. наук В.С. Матвеев (разд. 1, 5, 6, 9, 11); Б.К. Нурмеев (разд. 5, 11); А.В. Оглоблин (разд. 3, 6, 7, 11); канд. физ.-мат. наук Н.И. Орлов (раздел 9); М.Ю. Прокофьев (разд. 6, 8); Т.И. Самуйлова (разд. 3, 7, 9, 12); канд. хим. наук Е.Н. Семенюк, Н.Н. Звягина (разд. 6, 7, 12); Е.И. Соловьева (разд. 10); канд. хим. наук С.В. Тимаков (раздел 3, 5, 7); Цибульский В.В. (раздел 6); канд. техн. наук А.Н. Ясенский (раздел 4); канд. техн. наук C.Т. Евдокимова, канд. техн. наук А.И. Алексеев

Утвержден заместителем председателя Госкомприроды СССР В.Г. Соколовским. Постановление № 8 от 30 октября 1990 г.

Срок действия с 1 января 1991 г. по 1 января 1996 г.

ОБЩЕГОСУДАРСТВЕННЫЙ НОРМАТИВНЫЙ ДОКУМЕНТ

РУКОВОДСТВО

по контролю источников загрязнения атмосферы

ОНД-90

Дата введения 01.01.91 г.

Настоящее Руководство предназначено для оказания практической помощи территориальным Государственным комитетам по охране природы в организации, техническом оснащении и методическом обеспечении государственного контроля за соблюдением нормативов предельно допустимых выбросов и проверке эффективности газоочистного оборудования. Руководство создано с целью остановить единые требования к организационным основам, информационному обеспечению, техническому оснащению и методологии контроля источников загрязнения атмосферы.

Руководство является обязательным для всех территориальных Государственных комитетов по охране природы.

ВВЕДЕНИЕ

Важнейшим направлением атмосфероохранной деятельности является государственный контроль источников загрязнения атмосферного воздуха в целях получения объективной информации о выбросах вредных веществ в атмосферу промышленными предприятиями и транспортом и оценки соответствия фактических значений выбросов установленным нормативам.

Решение данной задачи возложено на городские, областные, краевые, региональные и республиканские Государственные комитеты по охране природы, в состав которых входят специализированные подразделения, обеспечивающие государственный контроль за соблюдением предприятиями норм предельно допустимых выбросов и выполнением мероприятий по снижению уровня выбросов загрязняющих веществ в атмосферу.

Руководство состоит из 12 разделов.

В разделе 1 дана характеристика основных задач, решаемых в рамках государственного контроля за охраной атмосферного воздуха.

В разделе 2 приведены перечни и дана краткая характеристика основных документов, регламентирующих атмосфероохранную деятельность.

В разделе 3 приведены характеристики технологических процессов и данные по составу выбросов для ряда отраслей промышленности, вносящих наибольший вклад в общий баланс валовых выбросов в СССР.

В разделе 4 рассмотрены основные положения государственного учета источников загрязнения атмосферы, номенклатура и принципы заполнения отчетных документов, а также принципы формирования банков данных по выбросам загрязняющих веществ.

В разделе 5 рассмотрены основные задачи, решаемые в рамках государственного, ведомственного и производственного контроля источников загрязнения атмосферы и даны рекомендации по определению пространственно-временных параметров контроля, к выбору методов контроля.

В разделе 6 рассмотрены принципы действия, технические характеристики и устройство основных средств инструментального и инструментально-лабораторного контроля концентраций загрязняющих веществ и термодинамических характеристик газовых потоков в источниках загрязнения атмосферы промышленных предприятий и автотранспорта.

В разделе 7 приведены методические основы контроля концентраций загрязняющих веществ с применением инструментальных и инструментально-лабораторных методов в выбросах промышленных предприятий и автотранспорта.

В разделе 8 приведены методики контроля скорости, давления, температуры и влажности газовых потоков.

В разделе 9 рассмотрена методология определения массовых выбросов по результатам измерений концентраций загрязняющих веществ и параметров газовых потоков, приведены основные положения, связанные с расчетными методами определения массовых выбросов, и даны методические основы контроля неорганизованных источников загрязнения атмосферы.

В разделе 10 приведены основные сведения о типах газоочистного оборудования, рассмотрены методические основы контроля газоочистного оборудования с применением газоаналитических средств и даны рекомендации по применению различных методов снижения выбросов.

В разделе 11 даны рекомендации по оценке соблюдения нормативов выбросов при контроле промышленных предприятий и автотранспорта, а также приведены основные критерии принятия решений по результатам контроля.

В разделе 12 определен порядок расчета трудовых затрат для обеспечения контроля источников загрязнения атмосферы с использованием инструментальных и инструментально-лабораторных методов.

Приложения содержат перечни нормативных документов, технических средств, методических и справочных материалов, используемых при контроле источников загрязнения атмосферы.

1. ОБЩИЕ ПОЛОЖЕНИЯ

1.1. Государственный контроль за охраной атмосферного воздуха осуществляется Советом народных депутатов, их исполнительными и распорядительными органами и специально уполномоченными государственными органами:

- территориальными Комитетами по охране природы Госкомприроды СССР - в части соблюдения норм и правил по охране атмосферного воздуха, регулирования использования воздушного бассейна, оснащенности предприятий оборудованием для очистки и контроля выбросов загрязняющих веществ в атмосферу;

- санитарно-эпидемиологической службой Минздрава СССР - в части соблюдения санитарно-гигиенических правил и норм по охране атмосферного воздуха;

- Государственной автомобильной инспекцией СССР - в части соблюдения нормативов выбросов загрязняющих веществ в атмосферу, установленных для автотранспортных средств.

Координация работ по государственному контролю за охраной атмосферного воздуха осуществляется Госкомприродой СССР.

1.2. Государственные комитеты по охране природы осуществляют Государственный контроль:

- за выполнением планов и заданий по охране атмосферного воздуха;

- за соблюдением предприятиями, учреждениями и организациями, должностными лицами и гражданами приказов и инструкций, а также других правил, установленных законодательством по охране атмосферного воздуха;

- за соблюдением требований по охране атмосферного воздуха от загрязнения при размещении, проектировании, строительстве и вводе в эксплуатацию новых и реконструированных предприятий;

- за соблюдением нормативов предельно допустимых выбросов загрязняющих веществ в атмосферу (ПДВ);

- за выполнением плановых заданий по строительству и вводу и эксплуатацию сооружений, оборудования и аппаратуры для очистки выбросов загрязняющих веществ в атмосферу.

1.3. Настоящее Руководство по контролю источников загрязнения атмосферы посвящено организации, техническим средствам и методологии государственного контроля за соблюдением нормативов предельно допустимых выбросов загрязняющих веществ в атмосферу.

1.4. Предельно допустимый выброс в граммах в секунду (тоннах в год) является научно-техническим нормативом, устанавливаемым для каждого конкретного источника загрязнения атмосферы, исходя из условия, что выбросы загрязняющих веществ от него и всей совокупности источников города или другого населенного пункта с учетом их рассеивания и превращения в атмосфере, а также перспектив развития предприятий не создадут приземных концентраций, превышающих установленные нормативы качества атмосферного воздуха (предельно допустимых концентраций).

1.5. Нормативы ПДВ, установленные для предприятий, пересматриваются в случае изменения мощности источников, технологии производства или режима работы предприятия не реже одного раза в пять лет.

1.6. Выброс загрязняющих веществ в атмосферу стационарными источниками загрязнения допускается в каждом случае на основании разрешения, выдаваемого специально уполномоченными государственными органами (городскими, областными, краевыми, региональными и республиканскими комитетами по охране природы).

1.7. Предприятия, получившие разрешение на выброс, должны обеспечить соблюдение нормативов и организовать производственный контроль источников загрязнения атмосферы (ИЗА).

1.8. Соответствие величин фактических выбросов источника загрязнения атмосферы нормативным значениям надо проверять инструментальными или инструментально-лабораторными методами во всех случаях, когда для этого имеются технические возможности.

2. ЗАКОНОДАТЕЛЬНЫЕ И НОРМАТИВНО-ТЕХНИЧЕСКИЕ ДОКУМЕНТЫ

2.1. ОСНОВНЫЕ ЗАКОНОДАТЕЛЬНЫЕ ДОКУМЕНТЫ

В настоящем разделе приведен перечень законодательных документов по контролю за охраной атмосферного воздуха от загрязнения, которые необходимо знать специалистам, осуществляющим контроль в части соблюдения правил и норм по охране атмосферного воздуха и регулирования использования воздушного бассейна городов и промышленных центров [6, 27].

2.1.1. Конституция (Основной Закон) СССР.

Ст. 18. В интересах настоящего и будущих поколений в СССР принимаются необходимые меры для охраны и научно обоснованного, рационального использования Земли и ее недр, водных ресурсов, растительного и животного мира для сохранения в чистоте воздуха и воды, обеспечения воспроизводства природных богатств и окружающей человека среды.

Ст. 67. Граждане СССР обязаны беречь природу, охранять ее богатства.

Ст. 147. В пределах своих полномочий местные Советы народных депутатов обеспечивают комплексное экологическое и социальное развитие их территории, осуществляют контроль за соблюдением законодательства расположенными на этой территории предприятиями, учреждениями и организациями вышестоящего подчинения, координируют и контролируют их деятельность в области землепользования, охраны природы, строительства, использования трудовых ресурсов, производства товаров народного потребления, соцкультбытового и иного обслуживания населения.

2.1.2. Закон СССР «Об охране атмосферного воздуха». Ведомости Верховного Совета СССР, 1980, № 27 (2049), с. 528 - 529.

2.1.3. Указ Президиума Верховного Совета СССР от 19.08.82 г. «Об административной ответственности за нарушение законодательства об охране атмосферного воздуха». Ведомости Верховного Совета СССР, 1982, № 94 (2160), с. 635.

2.1.4. Постановление ЦК КПСС и Совмина СССР от 01.12.78 г. «О дополнительных мерах по усилению охраны природы и улучшению использования природных ресурсов». Собрание постановлений правительства СССР, 1979, № 1, с. 6.

2.1.5. Постановление Совета Министров СССР № 1203 от 06.12.84 г. «О дополнительных мерах по предотвращению загрязнения атмосферного воздуха городов, других населенных пунктов и промышленных центров». Сборник постановлений правительства СССР, 1985, № 23, с. 115.

2.1.6. Постановление Совмина СССР от 16.12.81 г. «О нормативах ПДВ загрязняющих веществ в атмосферу и вредных физических воздействий на нее». Сборник постановлений правительства СССР, 1982, № 4, с. 18.

2.1.7. Постановление Совмина СССР от 12.08.82 г. «Об утверждении положения о государственном учете вредных воздействий на атмосферный воздух». Сборник постановлений правительства СССР, 1982, № 22, с. 115.

2.1.8. Уголовный кодекс РСФСР. Статья 223 «Загрязнение водоемов и воздуха».

2.1.9. Постановление ЦК КПСС и Совмина СССР № 32 от 07.01.88 г. «О коренной перестройке дела охраны природы в стране». Собрание постановлений правительства СССР, 1988, № 6, с. 36.

2.2. НОРМАТИВНО-ТЕХНИЧЕСКИЕ ДОКУМЕНТЫ

В настоящем разделе приведен перечень государственных и отраслевых стандартов в области контроля источников загрязнения атмосферного воздуха [34].

2.2.1. ГОСТ 17.2.1.01-76. Охрана природы. Атмосфера (СТ СЭВ 1366-78). Классификация выбросов по составу.

2.2.2. ГОСТ 17.2.1.02-76. Охрана природы. Атмосфера (СТ СЭВ 1365-78). Выбросы двигателей автомобилей, тракторов, самоходных сельскохозяйственных машин. Термины и определения.

2.2.3. ГОСТ 17.2.1.04-77. Охрана природы. Атмосфера. Метеорологические аспекты загрязнения и промышленные выбросы. Основные термины и определения.

2.2.4. ГОСТ 17.2.2.03-77. Охрана природы. Атмосфера. Содержание окиси углерода в отработанных газах автомобилей с бензиновыми двигателями. Нормы и методы определения.

2.2.5. ГОСТ 17.2.3.02-78. Охрана природы. Атмосфера. Правила установления допустимых выбросов вредных веществ промышленными предприятиями.

2.2.6. ГОСТ 21393-75. Автомобили с дизелями. Дымность отработанных газов. Нормы и методы измерений.

2.2.7. ГОСТ 8.010-72. Государственная система обеспечения единства измерений. Общие требования к стандартизации и аттестации методик выполнения измерений.

2.2.8. ГОСТ 8.316-78. Государственная система обеспечения единства измерений. Аттестация и утверждение государственных стандартных образцов.

2.2.9. ГОСТ 8.504-84. Требования к построению, содержанию и изложению документов, регламентирующих методики выполнения измерений содержаний компонентов проб веществ и материалов.

2.2.10. ГОСТ 8.505-84. Метрологическая аттестация методик выполнения измерений содержаний компонентов проб веществ и материалов.

2.2.11. РД 52.04.59-85. Охрана природы. Атмосфера. Требования к точности контроля промышленных выбросов. Методические указания.

2.2.12. Предельно допустимые концентрации и ориентировочные безопасные уровни воздействия загрязняющих веществ в атмосферном воздухе.

В соответствии с Законом СССР «Об охране атмосферного воздуха» установлены нормативы предельно допустимых концентраций (ПДК) загрязняющих веществ в атмосферном воздухе. Нормативы ПДК утверждены Минздравом СССР и являются едиными для всей страны. В настоящее время используют максимально разовые (ПДКр) и среднесуточные (ПДКсс) предельно допустимые концентрации для населенных мест и предельно допустимые концентрации для рабочей зоны (ПДКрз). Вещества, для которых не определены ПДК у населенных мест, устанавливаются ориентировочные безопасные уровни воздействия (ОБУВ). Списки ПДК и ОБУВ регулярно дополняет и изменяет Минздрав СССР.

Список ПДК за № 3086-84 утвержден 27.08.84 г. и содержит сведения о максимальных разовых и среднесуточных ПДК для 298 веществ. В дополнение № 1 № 3865-85 к списку 3086-84, утвержденному 08.05.85 г., внесены 28 веществ, в дополнение № 2 №4256-87 внесены 22 вещества. Новый список ОБУВ № 4414-84 утвержден 28.07.87 г. и содержит сведения о 537 веществах.

2.2.13. Перечень отраслевых документов, используемых при контроле ИЗА, приведен в прил. 1.

2.3. ОСНОВНЫЕ ТЕРМИНЫ И ОПРЕДЕЛЕНИЯ

Основные термины и определения, используемые в настоящем Руководстве, приведены в табл. 2.1.

Таблица 2.1

Основные термины и определения контроля ИЗА

Термин

Определение

Загрязняющее вещество

Вещество, не входящее в постоянный состав атмосферы и неблагоприятно воздействующее на окружающую среду и здоровье людей

Источник выделения загрязняющего вещества

Объект (технологические установки, агрегаты, машины и т.д. или технологические процессы), в котором возникает и из которого выделяется загрязняющее вещество

Источник загрязнения атмосферы

Объект, от которого загрязняющее вещество поступает в атмосферу

Выброс загрязняющего вещества

Поступление в атмосферу загрязняющего вещества от ИЗА

Организованный источник загрязнения атмосферы

ИЗА, оборудованный устройством для направленного вывода в атмосферу загрязняющего вещества

Неорганизованный источник загрязнения атмосферы

ИЗА, не имеющий специальных устройств для вывода загрязняющих веществ в атмосферу

Массовый выброс

Масса загрязняющего вещества, поступающего в атмосферу от ИЗА в единицу времени

Валовый выброс

Масса загрязняющего вещества, поступающего в атмосферу в течение года от источника или совокупности источников загрязнения атмосферы

Охрана атмосферы

Система государственных мероприятий по защите атмосферы от загрязняющих веществ

Контроль за охраной атмосферного воздуха

Общегосударственная система мероприятий, направленных на выполнение требований законодательства в области охраны атмосферы

Государственный контроль за охраной атмосферного воздуха

Контроль за охраной атмосферного воздуха, осуществляемый Советами народных депутатов, их исполнительными и распорядительными органами, а также специальными уполномоченными государственными органами

Ведомственный (отраслевой) контроль за охраной атмосферного воздуха

Контроль за охраной атмосферного воздуха, осуществляемый головной организацией ведомства (отрасли)

Производственный контроль за охраной атмосферного воздуха

Контроль за охраной атмосферного воздуха, осуществляемый специализированными подразделениями предприятий

Очистка газа (газоочистка)

Выделение из газа или обезвреживание загрязняющего вещества, поступающего из источника выделения

Запыленность газа

Массовая концентрация пыли в газе

Дымовые газы

Газы, образующиеся в источниках выделения при горении органических веществ

3. ХАРАКТЕРИСТИКИ ТИПОВЫХ ИЗА

3.1. ХАРАКТЕРИСТИКА ТИПОВЫХ ИСТОЧНИКОВ В ТЕПЛОЭНЕРГЕТИКЕ

Предприятия теплоэнергетики делятся по своему назначению на три основные группы:

- тепловые станции, предназначенные для выработки электрической энергии (ТЭС или ГРЭС);

- теплоэлектроцентрали (ТЭЦ), предназначенные для получения тепловой и электрической энергии;

- промышленные и бытовые котельные для выработки тепловой энергии.

ТЭС (ГРЭС), как правило, оснащены мощными котлоагрегатами с производительностью пара 100 - 1000 т/ч. ТЭЦ характеризуются наличием большого числа котлов средней мощности с производительностью пара 50 - 500 т/ч. На промышленных бытовых котельных устанавливаются паровые котлы с производительностью пара до 50 т/ч и водогрейные котлы мощностью до 60 Дж/ч (200 ккал/ч).

На предприятиях теплоэнергетики дымовые газы отводятся в атмосферу через сравнительно небольшое число дымовых труб. На ТЭЦ и ТЭС их число не превышает 10, а на промышленных и бытовых котельных - от 2 до 4 шт.

Высота труб на ТЭС и ГРЭС 180 - 400 м. На ТЭЦ, как правило, высота труб не более 180 м. Высота дымовых труб котельных 40 - 120 м в зависимости от суммарной производительности котлов.

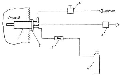
Построенные к настоящему времени дымовые трубы на ТЭЦ и ТЭС не оснащены местами отбора проб для анализа, однако практически все газоходы, отводящие дымовые газы непосредственно от котлоагрегатов, оборудованы замерными сечениями. Фактическое значение выброса загрязняющих веществ (ЗВ) из дымовых труб определяется в этом случае суммированием выбросов, измеренных для каждого котлоагрегата. Контроль выбросов в газоходах позволяет определить влияние технологических параметров процесса горения на выделение загрязняющих веществ, выявить методы и пути снижения выбросов, определить причины превышения нормативных значений.

Отвод дымовых газов на котельных отличается от отвода на ТЭЦ и ГРЭС. Газоходы отдельных котлов объединяются в общий газоход до входа в дымовую трубу. В объединенном газоходе имеется ряд технологических отверстий, которые можно использовать для отбора проб.

Таким образом, массовые выбросы ИЗА на ТЭС и ТЭЦ целесообразно определять суммированием измеренных количеств вредных веществ, отходящих от отдельных работающих котлоагрегатов, а ИЗА котельных бытового и промышленного назначений контролировать непосредственно.

В табл. 3.1 приведены ориентировочные концентрации SO2, NO и СО в массовых выбросах основных типов котлоагрегатов малой производительности.

Таблица 3.1

Ориентировочные концентрации в массовых выбросах для основных типов котлоагрегатов малой производительности

Марка котла

Топливо

Фактическая нагрузка, т/ч

Концентрация, г/м3

SO2

NO

СО

ДКВР-6,5

Уголь

6

0,12

0,06

0,4

 

Мазут

6

0,7

0,05

-

ДКВР-10

Газ

10

-

0,1

-

 

»

5

-

0,005

0,34

«Бабкок-Вилькокс»

Сланцевое масло

14

0,6

0,068

-

ДКВР-20

Газ

20

-

0,065

0,6

 

»

16

-

0,06

-

 

»

18

-

0,04

0,4

 

»

17

-

0,045

0,4

 

»

18

-

0,05

0

Е-25

»

20

-

0,08

-

ГМ-50

»

50

-

0,1

0,2

В табл. 3.2 приведены ориентировочные концентрации SO2 и NO в отходящих газах 20 типов средней и высокой производительности котлоагрегатов, работающих с различными нагрузками на твердом, жидком и газообразном топливе.

Для энергетических котлов выделение газообразных вредных веществ зависит от загрузки котла, а также от вида используемого топлива.

На черт. 3.1 приведены эмпирические зависимости концентрации от нагрузки котлоагрегата. В диапазоне нагрузок пара от 200 до 600 т/ч концентрация NO в отходящих газах котлоагрегатов, работающих на угле, в 1,5 раза превышает концентрацию NO для котлов, работающих на мазуте или газе, использование природного газа приводит к уменьшению концентрации NO по сравнению с использованием мазута. Однако такой вывод относится лишь к довольно узкому диапазону нагрузок 150 - 400 т/ч.

Таблица 3.2

Ориентировочные концентрации SO2 (числитель) и NO (знаменатель) в выбросах для котлоагрегатов средней и высокой производительности

Тип, марка агрегата

Нагрузка, т/ч

Топливо

Концентрация, г/м3

номинальная

фактическая

ТГМП-114

1000

1000

Мазут

2,45/0,683

 

1000

925

»

2,20/0,58

 

1000

490

»

2,30/0,15

ПК-41

1050

1050

»

2,10/0,46

 

1050

525

»

1,90/0,21

ТГМП-324

1000

1000

»

2,20/0,68

 

1000

875

»

2,20/0,60

ТГМП-114

1000

1000

»

2,10/0,44

 

1000

875

»

2,10/0,33

ТПП-110

950

950

Уголь

0,50/0,50

ПК-33

640

280

Газ

-/0,15

ТГМ-96/Б

480

480

 

-/0,19

ТГМ-94

450

450

Мазут

2,25/0,33

»

450

410

»

2,25/0,19

»

450

225

»

2,10/0,11

ТГМ-84

420

400

»

2,10/0,21

»

420

330

»

2,10/0,20

»

420

250

»

1,70/0,16

БКЗ-320

320

300

Уголь + газ

0,57/0,40

 

320

250

Газ

-/0,15

ТП-240

240

210

Уголь

0,50/0,23

ТП-230

230

170

Газ

-/0,14

 

230

140

»

-/0,14

БКЗ-220

220

210

»

-/0,25

60-70П

220

220

»

-/0,14

»

220

170

Уголь

6/0,24

БКЗ-220

220

200

Газ

-/0,24

ТП-80

420

410

»

-/0,29

«Венсон»

175

155

Мазут

-/0,13

ТП-170

170

136

»

-/0,12

БКЗ-160

160

150

Газ

-/0,12

«Бютнер»

120

110

Мазут

-/0,12

Черт. 3.1. Зависимость концентрации NOх от паропроизводительности котлоагрегатов для газа (1), мазута (2) и угля (3)

Экспериментальные зависимости концентраций NOх и СО от паропроизводительности котлоагрегата и избытка воздуха приведены на черт. 3.2 и 3.3.

Черт. 3.2. Зависимость концентрации NOх в отходящих газах котлоагрегата ТГМП-114, работающего на мазуте, от паропроизводительности

Черт. 3.3. Зависимость концентраций NOх и СО от избытка воздуха a

3.2. ХАРАКТЕРИСТИКА ТИПОВЫХ ИЗА В МЕТАЛЛУРГИЧЕСКОЙ ПРОМЫШЛЕННОСТИ

3.2.1. ХАРАКТЕРИСТИКА ТИПОВЫХ ИЗА В ЧЕРНОЙ МЕТАЛЛУРГИИ

Традиционная технология металлургического производства включает в себя коксохимическое, агломерационное, доменное, шлакоперерабатывающее и сталеплавильное производства.

Коксохимическое производство предназначено для получения кокса путем разложения угля без доступа воздуха.

В табл. 3.3 приведены ориентировочные значения выбросов основных компонентов от источников коксохимического производства [9].

В технологии подготовки железнорудного сырья существует два варианта производства: агломерационное и производство окатышей.

При агломерации мелкие частицы оксида железа стекают в более крупные куски для удобства подачи в доменную печь. Обожженный доломит и известняк смешивают с коксовой смесью и оксидами железа, а затем подают на горизонтальный конвейер агломерационной установки. Смесь проходит под тягой, которая протягивает воздух через слои материала. Здесь же поддерживается горение. К моменту выгрузки, когда агломерационный слой достигает конца конвейера, фронт пламени проходит сквозь весь слой материала.

Ориентировочные значения массовых выбросов от ИЗА агломерационной фабрики и производства окатышей приведены в табл. 3.4.

Таблица 3.3

Ориентировочные значения выбросов ЗВ от ИЗА коксохимического производства, г/с

Стадия процесса и источник выделения

Особенности технологического процесса

NOх

СО

H2S

БП

Прочие

Загрузка печей

Обычная загрузка

1

5,0

2,5

0,12

13,6

 

Бездымная загрузка

-

0,3

0,1

0,006

0,7

Выдача кокса из печей

 

-

1,8

-

614

8

Тушение кокса

Мокрое тушение фенольной водой

-

-

1,3

1,9

4

Дымовые трубы коксовых печей при отоплении их доменным газом

 

20

310

-

-

-

Таблица 3.4

Ориентировочные значения массовых выбросов от ИЗА агломерационной фабрики (числитель) и производства окатышей (знаменатель), г/с

Вещество

Пыль

SO2

СО

NОх

Выброс

770/570

450/450

1200/110

30/20

Таблица 3.5

Ориентировочные значения выбросов доменного производства, г/с

Источник выделения

Пыль

СО

NОх

Верх бункерной эстакады

1

-

-

Межкамерное пространство

4

15

-

Литейный двор

6

9

-

Воздухоподогреватель

250

6

6

При производстве чугуна в доменных печах ЗВ поступают в атмосферу как от неорганизованных (бункерная эстакада, межкамерное пространство, литейный двор), так и организованных (дымовые трубы воздухоподогревателей) ИЗА. В табл. 3.5 приведены ориентировочные значения выбросов от основных ИЗА доменного производства.

Сталеплавильное производство характеризуется уменьшением производства мартеновской и увеличением производства конвертерной и электротехнической сталей.

Мартеновские газы от печей, работающих без продувки ванны кислородом, как правило, не очищают. В этих газах периодически из-за неровностей хода плавки может появляться СО. Присутствует большое количество NOх. Ориентировочные значения выбросов мартеновского производства и конвертера объемом 180 т приведены в табл. 3.6.

Таблица 3.6

Ориентировочные значения выбросов мартеновского и конвертерного производств, г/с

Производство

Пыль

SO2

NOх

Мартеновская печь

12,5

3

25

Конвертер

4,8/0,9

1,7/1,2

4,5/1,8

Примечание. Числитель - конвертер с дожиганием СО в печи; знаменатель - без дожигания СО, но со 100 %-м дожиганием СО на свече.

Переход на конвертерное производство является благоприятным, так как выбросы NOх наблюдаются лишь в процессе подтопки и в небольшом количестве при сжигании газа на свече.

3.2.2. ХАРАКТЕРИСТИКА ОСНОВНЫХ ИЗА ЦВЕТНОЙ МЕТАЛЛУРГИИ
(производство меди и алюминия)

Отрасль цветной металлургии включает в себя производство алюминия, свинца, цинка, меди, никеля, олова, сурьмы, ртути и т.д. Основными и самыми объемными производствами цветной металлургии являются медная и алюминиевая промышленности.

Алюминий производят методом рафинирования боксита до оксида алюминия (глинозема) с восстановлением оксида алюминия в электролизерах для отделения кислорода от металлического алюминия [16].

Основными источниками выделения ЗВ на алюминиевых заводах, использующих электролизеры с предварительно спеченными анодами, являются печи для спекания углерода и электролизные ванны [7]. Отходящие газы от печей для спекания электродов могут содержать до 1000 мг/м3 сконденсированных углеводородов и до 100 мг/м3 соединений фтора.

При получении алюминия электролизным путем газы, выделяющиеся из ванн, содержат газообразные примеси - HF, СО, сернистый газ, смолистые вещества, концентрация которых зависит от типа электролизера, вида анодов, способа загрузки глинозема, режима работы электролизных ванн, состава электролита т.д. Содержание ЗВ в газах, отходящих от электролизеров, приведено в табл. 3.7.

Таблица 3.7

Концентрации ЗВ в газах, отходящих от электролизеров, мг/м3

Тип электролизера

HF

Пыль

Смолистые вещества

Самообжигающиеся аноды

 

 

 

верхний токоподвод

200 - 300

200 - 500

20 - 50

боковой токоподвод

15 - 20

100 - 200

10 - 20

Обожженные аноды

10 - 25

100 - 200

-

В производстве алюминия газы очищаются с помощью сухих скрубберов. Большинство систем сухих скрубберов при удалении, например, фтористых соединений имеют эффективность очистки более 99 %. Входящие газы, содержащие 100 мг/м3 фторидов, имеют после очистки концентрацию менее 1 мг/м3. Запыленность воздуха 100 - 200 мг/м3 уменьшается до такого же значения. Выбросы из сухих скрубберов, как правило, менее 10 % общего выброса завода.

При электролизе криолитглиноземного расплава в основном образуются окись алюминия, продукты перегонки смолы, соединения фтора, угольная пыль, окислы серы, сернистый водород, сероуглерод, четырехфтористый кремний и водяной пар.

На медеплавильных заводах выплавляют медь из первичного сырья (руды, концентраты) и вторичного сырья (латунный, бронзовый лом и т.д.) [17].

При выплавке меди из первичного сырья используют обжиговые печи (многоподовые и кипящего слоя), шахтные печи, электропечи, печи взвешенной (факельной) плавки на подогретом воздушном дутье и техническом кислороде, отражательные печи, конвертеры. При выплавке меди из вторичного сырья используют шахтные печи и конвертеры.

Характеристики основных видов технологических газов медеплавильных заводов приведены в табл. 3.8.

3.3. ХАРАКТЕРИСТИКА ТИПОВЫХ ИЗА ЦЕЛЛЮЛОЗНО-БУМАЖНОЙ ПРОМЫШЛЕННОСТИ

3.3.1. ИЗА СУЛЬФАТНО-ЦЕЛЛЮЛОЗНОГО ПРОИЗВОДСТВА

Общая схема производства сульфатной целлюлозы из древесины показана на черт. 3.4.

Таблица 3.8

Характеристика основных видов технологических газов медеплавильных заводов

Источник выделения

Параметры технологических газов

Запыленность газов перед фильтром тонкой очистки, г/м3

Температура, °С

Запыленность, мг/м3

Концентрация ЗВ, %

Переработка первичного сырья

Обжиговые печи многоподовые

500 - 600

35 - 40

6 - 9 (SO2)

12 - 20

Обжиговые печи с кипящим слоем

650 - 800

1000 - 1300

0,1 - 0,2 (SO3)

12 - 15 (SO2)

10 - 40

Шахтные печи

350 - 550

10 - 15

4 - 5,5 (SO2)

3 - 6

Электропечи

400 - 700

10 - 15

1,8 - 4,0 (SO2)

5 - 7

Печи взвешенной плавки на подогретом воздушном дутье

1300

40

10 - 14 (SO2)

0,05 - 0,07 (SO3)

35

Печи извещенной плавки на кислородном дутье

1300

До 450

До 9 (SO2)

До 50

Отражательные печи

1200 - 1300

5 - 12

1,0 - 2,5 (SO2)

0,1 (SO3)

7 (CO2)

1,0 - 1,5

Конвертеры

900 - 1000

-

6 - 12 (SO2)

1 - 6

Сушилки медных концентратов и гранул

100 - 250

-

3,1 (CO2)

0,2 - 0,4 (SO2)

5 - 20

Переработка вторичного сырья

Шахтные печи

600 - 650

-

2 - 3 (SO2)

4 - 7

Конвертеры

325 - 350

-

-

3 - 20

Медно-серные заводы

Шахтные печи

420 - 450

3,5 - 4

13 - 19 (SO2)

1,5 - 2,0 (SO2 + H2S)

-

Основными ИЗА сульфат-целлюлозного производства являются нарочно-промывной, содорегенерационный, известерегенерационный, отбельный цехи, окислительная установка и цех приготовления отбельных растворов [14, 23].

Газовые выбросы сернистых соединений поступают в атмосферу со сдувочными газами. Ориентировочные выбросы основных источников выделения сульфатно-целлюлозного производства приведены в табл. 3.9 и 3.10.

Черт. 3.4. Общая схема производства сульфатной целлюлозы

3.3.2. ИЗА СУЛЬФИТНО-ЦЕЛЛЮЛОЗНОГО ПРОИЗВОДСТВА

Основными выбросами сульфитно-целлюлозного производства являются сернистые соединения, хлор и его соединения. Основными ИЗА сульфитно-целлюлозного производства являются варочные, кислотные и отбельные цеха.

Варочный цех. В газах, образующихся при выдувке сваренной целлюлозы, содержится большое количество SO2. Количество и концентрация SO2 в парогазовой смеси, образующейся при выдувке, зависят от объема котла, выхода целлюлозы, конечного давления перед выдувкой и концентрации SO2 в растворе.

Таблица 3.9

Ориентировочные выбросы варочного и выпарного цехов сульфатно-целлюлозного производства, г/т целлюлозы

Источник выделения

Температура, °С

H2S

Метилмеркаптан

Диметил-сульфат

Диметил-дисульфид

Метанол

Скипидар

SO2

CO2

Терпентинный конденсатор

30

65,0

233,0

180,0

29,3

25,0

55,0

2,5

2,32

Выдувной резервуар

33

1,0

10,0

50,0

10,0

-

10,0

10,7

1,41

Конденсационная установка

30

23,0

15,3

12,0

10,0

2,4

-

16,7

2,0

Окислительная установка

77

118,0

31,2

32,5

150,0

-

-

19,6

-

Бак черного щелока

27

0,43

0,35

1,32

1,8

 

-

0,1

0,1

Таблица 3.10

Ориентировочные выбросы ЗВ содорегенерационного котлоагрегата, растворителя плава и известерегенерационной печи (числитель - выброс, г/т целлюлозы; знаменатель - концентрация ЗВ, г/м3)

Источник выделения

t, °С

H2S

Метилмеркаптан

SO2

Пыль

Содорегенерационный котлоагрегат

30

6400/0,8

1600/0,2

6100/0,762

56000/7

50

560/0,07

75/0,094

6200/0,775

56000/7

50

100/0,0125

10/0,13

2100/2,62

55000/6,88

Растворитель плава

50

56,5/0,25

-

-

4500/19,9

Известерегенерационная печь

50

240/0,2

-

354/0,72

12000/10

Кислотный цех. Объем выбросов кислотного цеха зависит от его производительности, которая в свою очередь определяется производительностью варочного цеха. Концентрация SO2 может колебаться от 0,05 - 0,1 до 0,5 % объема (при нарушении режима) Выбросы кислотного цеха могут содержать аэрозоль H2SO4, так как при избытке кислорода SO2 может окисляться до SO3, который, растворяясь в парах воды, образует аэрозоль H2SO4.

Цех приготовления белильных растворов и отбельный цех. Основными ЗВ являются хлор, двуокись хлора, хлористый водород, SO2 и аэрозоль щелочи.

3.4. ХАРАКТЕРИСТИКА ОСНОВНЫХ ИЗА В ПРОИЗВОДСТВЕ МИНЕРАЛЬНЫХ УДОБРЕНИИ

При производстве минеральных удобрений в атмосферу выбрасываются в основном NOх, NH3, CO, SO2, соединения фтора и пыль [13], максимальные концентрации которых колеблются в широких пределах в зависимости от типа производства. Например, концентрация NOх изменяется от 10 до 50 ppm в производстве капролактама и слабой НNО3 соответственно, концентрация NH3 от 5 до 100 ppm в производстве карбамида и аммиачной селитры соответственно. Наибольшие значения имеют концентрации СО, изменяющиеся от 1000 до 21000 ppm в производстве аммиака и капролактама соответственно. Данные по максимальным значениям концентрации NH3 и соединений фтора (в пересчете на фтор) в выбросах для различных типов производств минеральных удобрений приведены в табл. 3.11.

Таблица 3.11

Максимальные концентрации NH3 (числитель) и соединений F (знаменатель), %

Схема производства

Стадия процесса

Сатурация

Аммонизация

Сушка

С аммонизатором-гранулятором

0,2/5,0

8,0/0,5

8/4

С распылительными сушилками

3/2

8/4

8/4

С барабанным гранулятором-сушилкой

1/1

1,0/0,5

8,0/0,5

3.5. ХАРАКТЕРИСТИКА ТИПОВЫХ ИЗА В АВТОТРАНСПОРТЕ

3.5.1. СОСТАВ ОТХОДЯЩИХ ГАЗОВ АВТОМОБИЛЕЙ, РАБОТАЮЩИХ НА БЕНЗИНЕ

Состав отходящих газов автотранспорта зависит от ряда факторов: типа двигателя, режима работы и нагрузки, технического состояния и качества топлива.

Выбросы ЗВ от двигателей внутреннего сгорания карбюраторного типа, работающих на бензине, содержат СхНх, СО и NOх.

Основной причиной неполного сгорания углеводородов у хорошо отрегулированного двигателя карбюраторного типа является охлаждение топливной смеси стенками камеры сгорания. При этом в атмосферу поступают более 400 видов углеводородных соединений.

Поверхностный эффект переохлаждения на стенках камеры сгорания приводит к появлению продукта неполного сгорания топлива - СО. Оксид углерода в камере сгорания образуется в обогащенной смеси из-за недостатка кислорода, а в сильно обедненной - из-за неполного распространения пламени.

Окислы азота образуются в камере сгорания при газофазных реакциях, и их количество зависит от температуры, времени и соотношения топливо-воздух. Обедненные топливно-воздушные смеси дают наивысшие концентрации NOх, поскольку в них имеется некоторое количество избыточного кислорода при относительно высоких значениях температуры горения.

На черт. 3.5 приведена зависимость содержания СО, NОх, СхНх в отработанных газах двигателей внутреннего сгорания карбюраторного типа от состава горючей смеси. Из приведенных зависимостей видно, что оптимальным режимом работы двигателя следует считать такой, когда коэффициент избытка воздуха a → 1,2.

Черт. 3.5. Характеристики выбросов карбюраторного двигателя

При использовании этилированных сортов бензина в атмосферу попадают соединения свинца (тетраэтилсвинец и др.), являющиеся сильнодействующими токсичными веществами, обладающими кумулятивным действием.

3.5.2. СОСТАВ ОТХОДЯЩИХ ГАЗОВ ДИЗЕЛЬНЫХ ДВИГАТЕЛЕЙ

Дизельные двигатели, как и карбюраторные, выбрасывают в атмосферу углеводороды, СО и NOх, однако к этим веществам добавляется сажевый аэрозоль. Так как дизельные двигатели работают при больших коэффициентах избытка воздуха (a = 1,4 ... 1,7), содержание СО и углеводородов в отходящих газах дизельных двигателей существенно меньше, чем карбюраторных.

Основной причиной образования углеводородов в дизельных двигателях является неравномерное смешивание топлива и воздуха во время впрыска и сгорания. Из-за низкой летучести дизельного топлива испарение углеводородов из топливной системы мало.

Оксид углерода формируется в обогащенных частях объема топливной смеси. С увеличением количества впрыскиваемого топлива увеличиваются концентрации СО и СхНх в отходящих газах дизельных двигателей.

Окислы азота в дизельных двигателях образуются в продуктах реакции после воспламенения смеси. Основным фактором, влияющим на образование NOх, является температура внутри двигателя.

Сажевый аэрозоль состоит из частиц углерода и тяжелых (жидких) углеводородов. При больших нагрузках на двигатель сажевый аэрозоль в основном составляют частицы углерода, при малых - увеличивается количество тяжелых углеводородов. Токсичность выбросов дизельных двигателей обусловлена адсорбированными на поверхности частиц углерода полициклическими ароматическими углеводородами, из которых многие канцерогенны.

Работа дизельных двигателей сопровождается также выбросом SО2, что обусловлено довольно высоким содержанием серы в топливе. Сера, содержащаяся в дизельном топливе, окисляется до SО2 и сульфатов в процессе сгорания с дальнейшим образованием H2SO4 и солей металлов. Сульфаты занимают 5 - 10 % суммы твердых частиц в отработанных газах дизельных двигателей. Примерный состав отработанных газов карбюраторных и дизельных двигателей приведен в табл. 3.12.

Таблица 3.12

Ориентировочный состав отходящих газов карбюраторных (числитель) и дизельных (знаменатель) двигателей, об. %

Азот......................................................... 74,0 - 77,0/76,0 - 78,0

Кислород................................................ 0,3 - 8,0/2,0 - 18,0

Пары воды.............................................. 3,0 - 5,5/0,5 - 4,0

Диоксид углерода.................................. 5,0 - 12,0/1,0 - 10,0

Оксид углерода...................................... 0,5 - 12,0/0,01 - 0,5

Оксид азота............................................ 0,0 - 0,8/0,002 - 0,5

Углеводороды не канцерогенные........ 0,2 - 3,0/0,009 - 0,5

Альдегиды.............................................. До 0,2/0,001 - 0,009

Бенз(а)пирен.......................................... 10 - 20 мкг/м3/До 10 мкг/м3

Сажевый аэрозоль................................. До 0,4 г/м3/0,01 - 1,1 г/м3

4. СИСТЕМА ИНФОРМАЦИОННОГО ОБЕСПЕЧЕНИЯ АТМОСФЕРООХРАННЫХ РАБОТ

4.1. ГОСУДАРСТВЕННЫЙ УЧЕТ ВЫБРОСОВ ЗВ В АТМОСФЕРУ

4.1.1. Комплекс атмосфероохранных мероприятий содержит следующие направления [27]:

а) разработку нормативов предельно допустимых выбросов ЗВ в атмосферу;

б) разработку перспективных и годовых планов мероприятий, направленных на снижение выбросов ЗВ в атмосферу;

в) осуществление государственного контроля за соблюдением промышленными предприятиями установленных норм выбросов и законодательства в области охраны окружающей среды;

г) составление территориальных комплексных схем охраны природы;

д) регулирование выбросов ЗВ в атмосферу при неблагоприятных метеорологических условиях;

е) размещение и проектирование объектов, влияющих на состояние атмосферного воздуха;

ж) размещение и развитие городов и других населенных пунктов;

з) прогнозирование изменений качества атмосферного воздуха.

Проведение указанных работ требует большого объема сведений о состоянии природной среды, в том числе о выбросах ЗВ в атмосферу промышленными объектами и транспортом, о затратах на природоохранные работы и эффективности проводимых мероприятий и т.д. Эти сведения предоставляет система государственного учета вредных воздействий на атмосферный воздух, задачей которой является определение объектов, оказывающих вредное воздействие на атмосферный воздух, видов и количества ЗВ, выбрасываемых в атмосферу, а также видов и размеров вредных физических воздействий на нее.

Государственный учет осуществляют Министерство природопользования и охраны окружающей среды СССР (в дальнейшем - Министерство природопользования СССР), Минздрав СССР и Госкомстат СССР в соответствии с «Положением о государственном учете вредных воздействий на атмосферный воздух», утвержденным постановлением Совмина СССР от 12.08.82 г. (Собрание постановлений правительства СССР, 1982, № 22, статья 115)

4.1.2. Территориальные подразделения Министерства природопользования СССР осуществляют:

а) регистрацию предприятий, учреждений и организаций, объекты которых оказывают вредное воздействие на атмосферный воздух;

б) контроль за правильностью ведения на предприятиях, в учреждениях и организациях первичного учета вредных воздействий на атмосферный воздух, за наличием и состоянием оборудования и аппаратуры для учета указанных воздействий и за соблюдением установленных сроков государственной аттестации этого оборудования и аппаратуры;

в) учет на основе данных государственной статистической отчетности объектов, оказывающих вредное воздействие на атмосферный воздух, видов и количества выбрасываемых в атмосферу ЗВ, а также видов и размеров вредных физических воздействий на нее;

г) аналитическую обработку совместно с Госкомстатом СССР данных государственной статистической отчетности о вредных воздействиях на атмосферный воздух.

4.1.3. Министерства, государственные комитеты и ведомства осуществляют:

а) организацию на подведомственных предприятиях, в учреждениях и организациях ведения первичного учета вредных воздействий на атмосферный воздух и контроль за его достоверностью;

б) создание на подведомственных предприятиях, в учреждениях и организациях лабораторий и оснащение их необходимым оборудованием и аппаратурой для контроля за вредными воздействиями на атмосферный воздух;

в) разработку по согласованию с Госкомстатом СССР, Министерством природопользования СССР и Минздравом СССР и утверждение отраслевых дополнений к инструкциям по заполнению форм государственной статистической отчетности о вредных воздействиях на атмосферный воздух и отраслевых форм и инструкций по ведению первичного учета таких воздействий.

4.1.4. Государственные, кооперативные и другие общественные предприятия, учреждения и организации, объекты которых оказывают вредное воздействие на атмосферный воздух, осуществляют:

а) первичный учет видов и количества ЗВ, выбрасываемых в атмосферу, и видов и размеров вредных физических воздействий на нее в порядке и в сроки, утверждаемые Госкомстатом СССР по согласованию с Министерством природопользования СССР;

б) инструментальное определение видов и количества ЗВ, выбрасываемых в атмосферу, и видов и размеров вредных физических воздействий на нее. При отсутствии утвержденных методов для инструментального определения можно использовать расчетные методы;

в) отчетность о вредных воздействиях на атмосферу в соответствии с инструкциями, утвержденными Госкомстатом СССР.

Первичным источником информации о выбросах ЗВ в атмосферу является промышленное предприятие, а первичным документом - ежегодная статистическая отчетность по форме № 2-тп (воздух). На основании этого документа обобщаются данные об объемах выбросов для города, области, республики и страны в целом и для отдельных отраслей промышленности. Эти обобщения проводят территориальные подразделения Госкомстата и Министерства природопользования СССР.

Информационными документами, содержащими обобщенные данные о выбросах загрязняющих веществ в атмосферу, являются статистические отчеты территориальных подразделений Госкомстата СССР и ежегодные обзоры состояния выбросов ЗВ в атмосферу, выпускаемые территориальными подразделениями Министерства природопользования СССР.

4.2. СИСТЕМА ДОКУМЕНТАЛЬНОГО УЧЕТА ВЫБРОСОВ НА ПРОМЫШЛЕННОМ ПРЕДПРИЯТИИ

Первичный учет выбросов ЗВ в атмосферу включает в себя определение ИЗА, номенклатуры и объемов выбросов ЗВ на предприятии.

При отсутствии данных о выбросах на предприятии проводят инвентаризацию по инструкции [12].

В дальнейшем при проведении работ по разработке нормативов ПДВ и их пересмотру (периодичность этих работ по ГОСТ 17.2.3.02-78 не реже 1 раза в 5 лет) уточняются характеристики этих источников.

Результаты первичного учета выбросов ЗВ на предприятиях фиксируют в журналах ПОД-1, ПОД-2 и ПОД-3, типовые формы которых утверждены приказом ЦСУ № 329 от 09.06.81 г.

Журнал по форме ПОД-1 является первичным документом учета стационарных ИЗА и их характеристик по каждому цеху (участку) предприятия. Записи в журнале ведут на основании и по мере проведения замеров параметров ИЗА и данных обработки результатов лабораторного анализа отобранных проб. При этом надо учитывать все ЗВ, выбрасываемые как неорганизованными, так и организованными ИЗА.

По источникам, оборудованным газопылеулавливающими установками, приводят данные измерений, проведенных на входе и выходе очистных установок. При необходимости приводят данные замеров характеристик по каждому источнику выделения, входящему в группу источников, а для газопылеулавливающих установок - данные замеров после каждой ступени очистки.

Журнал по форме ПОД-2 применяют для учета выполнения мероприятий, разработанных для обеспечения выполнения заданий государственного плана и других мероприятий по сокращению количества ЗВ, выбрасываемых в атмосферу. Здесь же отражают объем затрат на мероприятия по охране атмосферного воздуха.

Журнал по форме ПОД-3 используют для учета работы газоочистных и пылеулавливающих установок.

Журналы ПОД-1, ПОД-2, ПОД-3 используют, составляя годовой отчет предприятия по форме № 2-тп (воздух).

Форма ежегодной статистической отчетности № 2-тп (воздух) является официальным документом, на основании которого организациями Министерства природопользования СССР производится государственный учет выбросов ЗВ в атмосферу, а также разрабатываются статистические отчеты организациями Госкомстата СССР. Полнота и достоверность данных, приведенных в форме № 2-тп (воздух), значительно зависят от добросовестности и компетентности природоохранной службы предприятия, осуществляющей первичный учет выбросов ЗВ в атмосферу.

Форма № 2-тп (воздух) содержит 4 раздела. Данные о количественном и качественном составе выбросов ЗВ от предприятия в целом содержатся в разделах 1 и 2.

В разделе 3 содержатся сведения о числе ИЗА на предприятии, в том числе с установленными нормативами ПДВ и ВСВ.

В разделе 4 содержатся сведения о выполнении мероприятий по уменьшению выбросов ЗВ в атмосферу, затратах на них и достигаемом при этом результате.

Документом, в котором приведены сведения о степени влияния предприятия на окружающую территорию, является «Проект нормативов предельно допустимых выбросов для предприятия». Этот документ содержит:

а) общие сведения о предприятии;

б) характеристику предприятия как ИЗА, краткую характеристику технологии производства и технологического оборудования (описание выпускаемой продукции, основного исходного сырья, расход основного и резервного топлива), краткую характеристику существующих установок очистки газа и сведения об их техническом состоянии и эффективности работы;

в) перспективу развития предприятия;

г) количественную характеристику выбрасываемых в атмосферу ЗВ, характеристику аварийных и залповых выбросов;

д) результаты расчетов нормативов ПДВ;

е) план мероприятий по снижению выбросов ЗВ в атмосферу в целях достижения нормативов ПДВ;

ж) план мероприятий по сокращению выбросов ЗВ в атмосферу при неблагоприятных метеорологических условиях;

з) организацию контроля за соблюдением нормативов ПДВ на предприятии.

С 1990 г. Министерством природопользования СССР введен ГОСТ 17.0.0.04-90 «Система стандартов в области охраны природы и улучшения использования природных ресурсов. Экологический паспорт промышленного предприятия. Основные положения». Этот информационный документ содержит:

1) разделы, в которых показана вся цепь производства от сырья до конечной продукции. В качестве характеристик рационального природопользования и ресурсосбережения использованы удельные показатели потребления сырья, топливных и энергетических ресурсов на единицу выпускаемой продукции;

2) разделы, в которых приведены сведения о номенклатуре и объемах выбрасываемых ЗВ, о характеристиках стационарных источников выделения и загрязнения атмосферы, о выбросах ЗВ автотранспортом предприятия.

4.3. ИНФОРМАЦИОННОЕ ОБСЛУЖИВАНИЕ ПОТРЕБИТЕЛЕЙ

Первичные данные о выбросах ЗВ в атмосферу от промышленных предприятий и автотранспорта, представляемые в виде ежегодных статистических отчетов, анализируют и обобщают в городских (областных) организациях Госкомприроды и Госкомстата СССР. В ежегодных обзорах приводятся более полные характеристики атмосфероохранной деятельности предприятий и оценка объемов выбросов вредных веществ в атмосферу от промышленных предприятий и автотранспорта, включая выбросы специфических веществ.

В обзорах содержится также анализ причин, определяющих высокие уровни загрязненности атмосферы на рассматриваемых территориях. Обзоры разрабатываются областными и республиканскими комитетами охраны природы.

По результатам обзоров головная научно-методическая организация Госкомприроды СССР по охране атмосферного воздуха разрабатывает «Ежегодник состояния загрязнения воздуха и выбросов загрязняющих веществ в атмосферу городов и промышленных центров страны», который рассылается заинтересованным предприятиям. Этот документ имеется в каждом областном (республиканском) комитете охраны природы. В нем приводятся сведения о состоянии загрязнения атмосферы и выбросах ЗВ во всех основных промышленных центрах страны и тенденции их изменения и сведения о выполнении мероприятий по охране воздушного бассейна и их эффективности.

Перечисленные документы являются основными официальными источниками информации о загрязненности атмосферы и объемах выбросов ЗВ в городах и на отдельных территориях.

5. ОРГАНИЗАЦИЯ КОНТРОЛЯ ИЗА

5.1. ОБЩИЕ ПОЛОЖЕНИЯ. ЗАДАЧИ И ВИДЫ КОНТРОЛЯ

Система контроля ИЗА представляет собой совокупность организационных, технических и методических мероприятий, направленных на выполнение требований законодательства в области охраны атмосферного воздуха, в том числе на обеспечение действенного контроля за соблюдением нормативов предельно допустимых выбросов [31].

Система контроля ИЗА функционирует на трех уровнях: государственном, отраслевом (ведомственном) и производственном.

Государственный контроль ИЗА обеспечивают органы республиканских, региональных, областных и городских комитетов по охране природы.

В министерстве (отрасли) контроль за охраной атмосферного воздуха осуществляет головная отраслевая организация, на которую возложены задачи охраны природы.

Производственный контроль за охраной природы осуществляют специализированные подразделения предприятий или централизованных внутриведомственных служб на основе нормативно-технической документации, разработанной предприятием, утвержденной министерствами и ведомствами и согласованной с Госкомприродой СССР.

Основными задачами государственного контроля ИЗА являются:

- получение достоверных данных о значениях массовых выбросов ЗВ в атмосферу;

- контроль достоверности данных, полученных службой контроля ИЗА предприятия;

- сравнение данных, полученных при контроле ИЗА, с нормативными значениями и принятие решения о соответствии значений выбросов из ИЗА нормативным значениям;

- анализ причин превышения нормативных значений выбросов;

- принятие решения о необходимых мерах по устранению превышений нормативных значений выбросов.

Виды контроля ИЗА классифицируются по следующим признакам:

- по способу определения контролируемого параметра: инструментальный, инструментально-лабораторный, индикаторный и расчетный;

- по месту контроля: источник выделения, источник загрязнения;

- по объему проведения контроля: полный и выборочный (по номенклатуре источников или контролируемых параметров);

- по частоте измерений: эпизодический и систематический;

- по форме проведения: плановый и экстренный.

5.2. ПРИНЦИПЫ ПОСТРОЕНИЯ СИСТЕМЫ ГОСУДАРСТВЕННОГО КОНТРОЛЯ ИЗА

Система государственного контроля ИЗА состоит из следующих подсистем:

- разработки нормативно-технической документации;

- разработки методов и технических средств контроля;

- контроля за выбросами ЗВ в атмосферу и соблюдением нормативов ПДВ;

- сбора, обобщения, анализа и хранения информации о выбросах.

Подсистема разработки нормативно-технической документации определяет:

- цели и задачи системы государственного контроля ИЗА;

- структуру и порядок функционирования подразделений, выполняющих задачи контроля;

- методы и средства контроля;

- порядок координации работ по контролю выбросов и взаимодействие ее с органами контроля выбросов предприятия.

Подсистема разработки методов и средств контроля осуществляет разработку технических средств и методического обеспечения работ по контролю ИЗА и проводит работы по стандартизации, унификации и метрологическому обеспечению методов и средств контроля.

Подсистема контроля за выбросами предприятий в атмосферу и за соблюдением нормативов ПДВ решает следующие задачи:

- определяет объекты контроля;

- определяет метод контроля для каждого ИЗА и источника выделения;

- определяет периодичность, продолжительность и сроки проведения контроля каждого источника;

- определяет номенклатуру ЗВ, подлежащих контролю в каждом из контролируемых источников;

- определяет места размещения и необходимое оборудование точек контроля (замерных сечений);

- обеспечивает применение методов и средств контроля за выбросами;

- производит контроль за использованием технических средств контроля ИЗА предприятия.

Подсистема сбора, обобщения, анализа и хранения информации о выбросах обеспечивает данными контроля параметров выбросов соответствующие организации в установленном порядке.

5.3. ПОСЛЕДОВАТЕЛЬНОСТЬ РАБОТ, ВЫПОЛНЯЕМЫХ ПРИ ГОСУДАРСТВЕННОМ (ИНСПЕКЦИОННОМ) КОНТРОЛЕ ИЗА

Государственный (инспекционный) контроль ИЗА осуществляют инспекционные службы территориальных комитетов совместно со специализированными подразделениями этих комитетов, на которые возложен инструментальный и инструментально-лабораторный контроль ИЗА.

При контроле ИЗА в общем случае выполняют следующие работы:

- принятие решения об инспекционном контроле предприятия в соответствии с планом контроля;

- проведение общеознакомительных работ;

- составление программ контроля;

- ознакомление предприятий с программой контроля;

- переезд на контролируемые предприятия;

- контрольный осмотр пробоотборных узлов;

- подключение электрических и пневматических магистралей контрольной аппаратуры;

- расконсервация, прогрев, настройка и калибровка аппаратуры;

- измерение концентраций ЗВ в ИЗА в соответствии с программой контроля;

- измерение параметров потоков газов в газоходах;

- отбор проб для лабораторного анализа;

- анализ отобранных проб;

- контроль за работой технических средств контроля ИЗА предприятия;

- составление акта результатов контроля;

- анализ причин нарушения норм выбросов и определение мероприятий по снижению выбросов;

- отключение электрических и пневматических магистралей,

- консервация аппаратуры;

- переезд к месту дислокации измерительного комплекса;

- составление отчетных документов.

Основой проведения инспекционного контроля является программа инспекционного контроля предприятия, разрабатываемая в соответствии с планом инспекционных работ. Программа должна содержать сроки контроля предприятия; перечень источников, подлежащих контролю; сроки контроля по каждому источнику с учетом времени на вспомогательные работы; перечень данных, представляемых предприятием; перечень экспериментальных данных; перечень расчетных данных с указанием методики расчета; перечень приборов и оборудования, используемых при измерениях.

Все материалы предприятия, используемые для расчета или обработки результатов контроля, должен подписать начальник службы охраны окружающей среды предприятия или лицо, его замещающее.

Руководство предприятия надо ознакомить с программой инспекционного контроля не менее чем за 14 сут до начала работ по контролю. Один экземпляр программы передают контролируемому предприятию.

Перед началом контроля представители инспекционной службы территориальных комитетов должны проверить готовность предприятия к проведению контроля. Результаты проверки оформляют протоколом, содержащим сведения о сроке контроля и готовности предприятия к проведению контроля. При неподготовленности предприятия копии протокола направляют в вышестоящие административные и советские организации по подчиненности контролируемого предприятия.

При проверке готовности предприятия определяют готовность мест отбора проб, наличие необходимой технической документации и возможности получения необходимых исходных данных.

Все работы по инспекционному контролю надо производить в присутствии представителя контролируемого предприятия.

При контроле предприятия в период неблагоприятных метеорологических условий работы производят без предварительного уведомления предприятия о проведении инспекционного контроля и предварительного ознакомления с программой контроля.

Результаты инспекционного контроля оформляют актом, в котором указывают время проведения, объекты и результаты контроля и выводы.

5.4. ПРОСТРАНСТВЕННО-ВРЕМЕННЫЕ ПАРАМЕТРЫ ГОСУДАРСТВЕННОГО КОНТРОЛЯ ИЗА

Пространственно-временные параметры государственного контроля ИЗА включают в себя:

- перечень ЗВ, подлежащих контролю;

- приоритетный перечень предприятий, подлежащих систематическому контролю;

- частоту (период) контроля для контролируемых предприятий;

- перечень источников, подлежащих контролю на предприятии;

- методы контроля ЗВ в источниках;

- продолжительность и время проведения контроля;

- места размещения и оборудование мест контроля (замерных сечений).

5.4.1. Перечень ЗВ, подлежащих контролю, составляют следующим образом:

1) составляют общий перечень ЗВ, выбрасываемых предприятиями на контролируемой территории;

2) определяют критерий опасности i-го ЗВ (КОВi):

КОВi = (Мi/ПДКссi)ai,                                                     (5.1)

где Mi - суммарный выброс i-го ЗВ на контролируемой территории (город, район, область и т.д.), т/год;

ПДКссi - среднесуточная предельно допустимая концентрация io ЗВ, мг/м3;

ai - постоянная, учитывающая класс опасности i-го ЗВ (табл. 5.1).

Значение ПДКссi определяют по Списку предельно допустимых концентраций вредных веществ в атмосферном воздухе населенных мест № 3086-84, утвержденному 27.08.84 г., и по работе [24].

Таблица 5.1

Класс опасности ЗВ

Класс............................. 1        2         3         4

ai.................................... 1,7     1,3      1,0      0,9

Класс опасности i-го ЗВ определяют по работам [24, 31].

Категорию опасности ЗВ на контролируемой территории определяют исходя из полученных значений КОВi (табл. 5.2):

Таблица 5.2

Категории опасности ЗВ

Категория..................... 1                    2                    3

КОВi.............................. ³105               103 - 105        <103

Составляют перечень наиболее опасных ЗВ на контролируемой территории, содержащей:

1) основные ЗВ (СО, NOх, SO2, пыль);

2) вещества 1-й категории опасности1;

1 При отсутствии на контролируемой территории веществ 1-й категории опасности перечень формируют на основе веществ 2-й категории опасности.

3) вещества, для которых по данным наблюдений на контролируемой территории зарегистрирована концентрация более 5 ПДК.

Для каждого ЗВ из составленного перечня определяют поправочный коэффициент К

Ki = (l + g/100)(l + 5gi/100),                                                   (5.2)

где g и gi - повторяемости концентраций больше ПДК и 5 ПДК, %.

Данные о загрязненности атмосферного воздуха приведены в Ежегодниках загрязнения атмосферного воздуха на территории деятельности Управлений гидрометеорологии, величина g - в таблицах «Характеристика загрязнения воздуха».

Результаты расчета записывают в форме табл. 5.3.

Таблица 5.3

Поправочный коэффициент К

Вещество.......................... SO2                                                  NO2

Ki....................................... По соотношению 5.2                    По соотношению 5.2

5.4.2. Приоритетный перечень предприятий, подлежащих систематическому контролю, определяют следующим образом:

1) составляют перечень предприятий, выбрасывающих наиболее опасные ЗВ (см. п. 5.4.1), используя «Разрешения на выброс загрязняющих веществ в атмосферу»;

2) для каждого предприятия составляют таблицу приоритетности (табл. 5.4) значений массовых выбросов по веществам, включенным в перечень наиболее опасных веществ, значения Mi берут из «Разрешения на выброс загрязняющих веществ в атмосферу»;

3) для каждого предприятия по веществам, обладающим эффектом суммирования1, суммируют значения в графах 4 и 8 табл. 5.4 и записывают результат в графы 5 и 9 одного из этих веществ;

1 Перечень веществ, обладающих эффектом суммирования, приведен в списке предельно допустимых концентраций вредных веществ в атмосферном воздухе населенных мест № 3086-84, утвержденном 27.08.81 г., и в работе [27].

4) для каждого предприятия находят максимальное значение в графах 4, 5 и 8, 9 табл. 5.4;

5) полученное максимальное значение записывают в графы 10 - 13 табл. 5.4 для каждого предприятия;

6) для предприятий, находящихся на границе или вне зоны жилой застройки города, корректируют значение в графах 10 - 13 табл. 5.4 в зависимости от преобладающего направления ветра следующим образом.

По данным о повторяемости направлений ветра, приведенным в ежегодниках загрязнения атмосферного воздуха, выделяют направление с максимальной повторяемостью ветра и определяют корректировочный коэффициент

Kмакс = rмакс/12,5,                                                     (5.3)

где rмакс - максимальная повторяемость ветра, %.

Значения, приведенные в графе 6 табл. 5.4, для каждого предприятия умножают:

1) на коэффициент Kмакс = 2 для предприятий, находящихся внутри зоны жилой застройки;

2) на коэффициент Kмакс = rмакс/12,5 для предприятий, находящихся на направлении максимальной повторяемости ветра по отношению к жилой застройке.

В остальных случаях корректировочный коэффициент для графы 6 табл. 5.4 принимают равным 1.

Откорректированные значения для каждого предприятия (индекс приоритетности предприятия Ип) записывают в графу 7 табл. 5.4.

5.4.3. Частоту (период) планового контроля предприятий определяют в зависимости от категории опасности и индекса приоритетности:

Категория......................... 1                                   2                                 3

Ип...................................... >104                             104 - 103                     <103

Период контроля............. 1 раз в 6 мес.              1 раз в год                 1 раз в 3 года

5.4.4. На основе данных нормативов ПДВ и данных статистической отчетности отбирают источники, подлежащие инспекционному контролю. В их число входят ИЗА, выбросы которых по ингредиентам, выделенным в п. 5.4.1 настоящего Руководства, составляют 90 и 70 % для предприятий 1-й и 2-й категорий опасности соответственно.

Таблица 5.4

Сводная таблица приоритетности предприятий

Предприятие

Наименование вещества

Максимальное значение из граф

Индекс приоритетности Ип

Мi, т/год

Σ

Мi

Σ

4

5

8

9

1

2

3

4

5

6

7

8

9

10

11

12

13

14

 

 

 

 

 

 

 

 

 

 

 

 

 

 

Примечание. Графы 2 - 4 и 6 - 8 заполняют для каждого ЗВ по перечню (см. п. 5.4.1).

В число источников, подлежащих контролю, могут входить дополнительные источники в следующих случаях:

1) технологические установки, агрегаты или пылегазоочистное оборудование, связанное с ИЗА, работают в неоптимальном режиме либо при несоблюдении технологических условий производства (нестационарное сырье, топливо и т.п.);

2) при ознакомлении с технической документацией вызывает сомнение эффективность метода пылегазоочистки;

3) в период контроля возможен залповый выброс из источника по условиям технологического цикла;

4) по данным актов предыдущих проверок или результатам измерений, проведенных другими организациями, зарегистрировано превышение нормативов ПДВ;

5) данные о контроле выбросов источника инструментальными или инструментально-лабораторными методами отсутствуют;

6) в момент обследования наблюдается повышенная загрязненность атмосферы вредными веществами, характерными для выбросов данных ИЗА.

5.4.5. Для стационарных технологических процессов время непрерывного контроля концентраций выбрасываемых веществ должно составлять не менее 1 ч.

Для циклических технологических процессов время непрерывного контроля должно составлять не менее трех периодов цикличности процесса, но не менее 1 ч.

Для определения времени проведения контроля предприятиями составляют характеристику изменения во времени мощности источников выбросов, подлежащих контролю, указывая ожидаемый максимальный выброс как в пределах суток, так и в течение года. При этом учитывают специфику технологических процессов, вид используемого сырья, топливо и режим работы предприятия.

Время проведения контроля выбирают по возможности в момент ожидаемого максимального выброса из источника.

5.4.6. При контроле выбросов в атмосферу используются следующие методы.

1. Инструментальный метод. Основан на применении автоматических газоанализаторов, непрерывно измеряющих концентрации ЗВ в выбросах контролируемых источников. Инструментальным методом целесообразно контролировать основные ЗВ (пыль, SO2, NOх, CO) и наиболее распространенные специфические ЗВ (ΣСхНх, NH3, Cl2, HF и др.).

2. Инструментально-лабораторный метод. Основан на отборе проб отходящих газов из контролируемых источников с последующим их анализом в химических лабораториях и на автоматических и полуавтоматических приборах. Метод применяют для контроля широкого спектра специфических ЗВ, не обеспеченных средствами инструментального контроля.

3. Индикаторный метод. Основан на использовании селективных индикаторных элементов (колористических трубок), изменяющих свою окраску в зависимости от концентрации ЗВ в отбираемой пробе газа. Метод применяют для экспресс-анализа и предварительной оценки концентрации ЗВ в ИЗА.

4. Расчетный метод. Основан на определении массовых выбросов ЗВ по данным о составе исходного сырья и топлива, технологическом режиме и т.п. Метод применяют для предварительной оценки и при невозможности или экономической нецелесообразности прямых измерений.

5. Метод контроля выбросов по результатам анализа фактического загрязнения атмосферы. Основан на определении фактических уровней загрязненности воздуха выбросами предприятия за его пределами и последующем их сравнении с эталонными (с учетом направления и скорости ветра). Метод применяют для контроля большого числа мелких источников, в том числе неорганизованных, рассредоточенных по территории предприятия. Результаты контроля оформляют для предприятия (промышленной площадки) в целом и сравнивают с нормативами, установленными для предприятия (промышленной площадки) в целом.

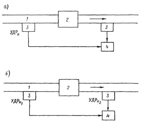
5.5. ОРГАНИЗАЦИЯ ОТРАСЛЕВОГО (ВЕДОМСТВЕННОГО) КОНТРОЛЯ ИЗА

5.5.1. Отраслевой (ведомственный) контроль за охраной атмосферного воздуха и соблюдением установленных нормативов на выбросы ЗВ в атмосферу (ПДВ) осуществляют отраслевые организации (институты), на которые возложены функции охраны природы. В соответствии с Положением о государственном учете вредных воздействий на атмосферный воздух (постановление Совмина СССР от 12.08.82 г. № 746) министерства и ведомства осуществляют:

1) организацию на подведомственных предприятиях, в учреждениях и организациях первичного учета вредных воздействий на атмосферный воздух и контроль за его достоверностью;

2) создание на подведомственных предприятиях (учреждениях, организациях) лабораторий и оснащение их необходимым оборудованием и аппаратурой для контроля за вредными воздействиями на атмосферный воздух.

5.5.2. Отраслевые организации (институты) осуществляют:

1) разработку отраслевых методик контроля промышленных выбросов;

2) совместно с предприятиями максимально полное использование методов и средств технологического контроля и локальных автоматических систем регулирования в целях оперативного контроля и регулирования промышленных выбросов;

3) классификацию источников выбросов по работе [31] и определение необходимой частоты и метода контроля источников.

5.5.3. Все отраслевые документы по вопросам контроля выбросов согласовывают с Министерством природопользования СССР.

5.6. ОРГАНИЗАЦИЯ ПРОИЗВОДСТВЕННОГО КОНТРОЛЯ ИЗА

5.6.1. Производственный контроль ИЗА осуществляют службы предприятия в соответствии с методическими документами, разработанными в отрасли (подотрасли) на основании Положения о государственном учете вредных воздействий на атмосферный воздух.

Государственные, кооперативные и другие общественные предприятия, учреждения и организации, объекты которых оказывают вредное воздействие на атмосферный воздух, осуществляют:

1) первичный учет видов и количества ЗВ, выбрасываемых в атмосферу, в порядке и в сроки, утвержденные Госкомприродой ССР и Минздравом СССР;

2) определение номенклатуры и количества ЗВ, выбрасываемых в атмосферу, с помощью инструментальных или инструментально-лабораторных методов1;

1 При отсутствии оборудования и аппаратуры для инструментального или инструментально-лабораторного определения видов и количества ЗВ, выбрасываемых в атмосферу, органы Министерства природопользования СССР могут разрешать предприятиям, учреждениям и организациям временно проводить учет выбросов с использованием расчетных методов.

3) отчетность о вредных воздействиях на атмосферный воздух по формам и в соответствии с инструкциями, утверждаемыми Госкомстатом СССР по согласованию с Министерством природопользования СССР, Министерства природопользования и Минздравом СССР;

4) передачу органам Министерства природопользования СССР и Минздрава СССР экстренной информации о превышении в результате аварийных ситуаций установленных нормативов вредных воздействий на атмосферный воздух.

Предприятие обеспечивает контроль ИЗА с установленной периодичностью для каждого источника в соответствии с отраслевой методикой по организации системы контроля промышленных выбросов на предприятиях данной отрасли.

Графики контроля ИЗА и планы мероприятий по сокращению выбросов ЗВ в атмосферу подготавливаются предприятиями совместно с отраслевой организацией (институтом), на которую возложены функции охраны природы, и согласовываются с местными органами Госкомприроды СССР.

5.6.2. Выбросы предприятий, учитываемые только в рамках государственного учета выбросов, подлежат проверке методами инструментального или инструментально-лабораторного анализа 1 раз в 5 лет.

Выбросы предприятий, для которых нормативы предельно допустимых выбросов установлены на уровне фактических при условии нормальной работы технологического и газоочистного оборудования, контролируются не реже 1 раза в год. К этому классу относятся источники предприятий перечня № 1 (Ф £ 0,01) и № 2 (Ф > 0,01) в соответствии с Методическим письмом ГГО им. А.И. Воейкова № 23/919 от 04.02.87 г. по вопросам ускорения и упрощения разработок нормативов ПДВ в 12-й пятилетке. Все остальные источники, входящие в перечень № 1 (Ф > 0,01), делят на две категории.

5.6.3. Ведомственная организация разделяет источники на 1-ю и 2-ю категории, используя рассчитанную по работам [5, 18] максимальную разовую концентрацию ЗВ при неблагоприятных метеорологических условиях Cмакс (в миллиграммах на 1 м3).

К 1-й категории относятся источники, для которых при Cмакс/ПДКp > 0,5 выполняется неравенство

М/(ПДКРH) > 0,01,                                                     (5.4)

а также источники, на которых установлена пылегазоочистная аппаратура с КПД > 75 % при одновременном выполнении для них условий:

(Cмакс/ПДКp)[100/(100 - КПД)] > 0,5                                      (5.5)

[М/(ПДКРH)][100/(100 - КПД)] > 0,01,

где М - максимальный массовый выброс ЗВ из источника, г/с; H - высота источника, м; КПД - коэффициент полезного действия газоочистного оборудования, %.

При H < 10 м левые части соотношений (5.4) и (5.5) вычисляют для Н = 10 м.

5.6.4. Следует отметить принципиальную разницу между критериями категорийности, используемыми при организации государственного и производственного контроля ИЗА.

При организации государственного контроля основной задачей является установление приоритетности контроля предприятий, для чего используют критерии разделения предприятий на три категории в зависимости от их степени опасности (см. п. 5.4.1). В этом случае кроме значений валовых выбросов в целом по предприятию используют информацию о состоянии воздушного бассейна по городу (величины g и gi) и расположение предприятия относительно зоны жилой застройки. При организации производственного контроля основной задачей является выбор конкретных источников, подлежащих систематическому контролю. При этом используют дополнительную информацию о расчетной максимальной разовой концентрации Cмакс и данных об эффективности пылегазоочистного оборудования, установленного на ИЗА (см. п. 5.6.3). Таким образом, для определения временных параметров государственного и производственного контроля используют соотношение М/ПДК, однако порядок определения периодичности контроля зависит от уровня контроля: для государственного контроля периодичность определяют для предприятий в целом, а для производственного контроля - для конкретных ИЗА.

5.6.5. Необходимое число плановых измерений на источнике и метод контроля отраслевая организация определяет, исходя из мощности источника и стабильности уровня его выброса.

Плановые измерения на источниках первой категории, выбросы которых не имеют систематических изменений по времени, можно производить периодически в течение года (1 раз в 3 мес). При наличии систематических колебаний объема выбросов за время технологического цикла необходимо получить достоверные данные о характере этих изменений в целях определения интервала времени, в течение которого имеет место максимальный выброс ЗВ в атмосферу с учетом принятой продолжительности отбора проб 20 мин.

Отраслевые головные организации совместно с предприятиями определяют такие периоды на основании анализа технологических процессов, изменения качества используемого сырья и прочих систематических и случайных факторов, влияющих на объем выбросов.

Отраслевой институт составляет для предприятия или группы однотипных предприятий методические указания по проведению планового контроля максимальных и годовых выбросов. В указаниях следует приводить получаемую при их использовании погрешность определения максимальных и годовых выбросов. По этим указаниям предприятие составляет годовой план, который согласует с территориальными подразделениями Министерства Природопользования СССР.

5.6.6. Для реализации на предприятиях отрасли можно рекомендовать следующие подходы по организации контроля ИЗА и определению необходимой периодичности проведения измерений:

1) организация непрерывного контроля (прямого или косвенного) выбрасываемого ЗВ из источника с периодической калибровкой измерительных средств. Такой подход отвечает всем основным задачам контроля, в том числе полностью обеспечивает проверку соблюдения установленных годовых (в тоннах в год) и контрольных (в граммах в секунду) нормативов на выбросы;

2) организация дискретных измерений на источнике в целях определения среднегодового выброса М (в граммах в секунду) после проведения N дискретных измерений.

Среднегодовой массовый выброс определяют путем статистического анализа ряда дискретных измеренных значений, полученных за контрольный период (год). Периодичность контроля устанавливают, исходя из необходимости обеспечения заданной погрешности определения среднегодового выброса. При этом учитывают погрешность метода измерения и случайные колебания выброса во времени. С этой целью определяют относительное среднеквадратическое отклонение уровня выброса при 20-минутных отборах проб путем проведения не менее 20 измерений. Эти определения делаются в разные дни при среднем режиме работы предприятия. Относительное среднеквадратическое отклонение JN (в процентах) определяется по соотношению

                                      (5.6)

где Mi - измеренные выбросы,

 - среднее арифметическое всех результатов измерений,

N - число измерений.

Если полученное значение JN > 20 %, то можно определить ориентировочное число измерений в год по формуле

N = ta2JN/e2,                                                            (5.7)

где ta - коэффициент Стьюдента (ta = 2 для a = 0,95 и ta = 1,05 для a = 0,90);

e - заданная погрешность определения среднегодового выброса, %.

Валовый выброс можно определить по соотношению

                                                           (5.8)

где Мг - валовый выброс загрязняющего вещества из источника, т/год;

t - продолжительность работы ИЗА в течение года, доля года.

Если относительное среднеквадратическое отклонение не превышает 20 %, то измерения на источнике первой категории проводят 1 раз в 3 мес.

5.7. ВЗАИМОДЕЙСТВИЕ СИСТЕМ ГОСУДАРСТВЕННОГО И ПРОИЗВОДСТВЕННОГО КОНТРОЛЯ ИЗА

5.7.1. Система государственного контроля ИЗА при взаимодействии с системой ведомственного контроля осуществляет:

1) проверку достоверности результатов автоматизированного контроля выбросов предприятиями;

2) проверку полного контроля ЗВ и источников ведомственными автоматизированными средствами и системами;

3) проверку правильности оборудования замерных сечений;

4) использование ведомственной информации о числовых значениях выбросов.

5.7.2. При проверке достоверности результатов ведомственного контроля ИЗА инспектор должен убедиться в работоспособности ведомственных газоаналитических приборов, наличии метрологически аттестованных и поверенных средств измерения, провести анализ данных инструментальных измерений, выборочно проверить с помощью измерительных средств государственного контроля правильность результатов измерений ведомственных служб контроля ИЗА.

5.7.3. Полноту контроля ЗВ и источников ведомственными автоматизированными средствами проверяют в соответствии с работой [31] и п. 5.4 настоящего Руководства.

5.7.4. Правильность оборудования замерных сечений проверяют на соответствие требованиям раздела 7 настоящего Руководства.

5.7.5. Информацию, поступающую от ведомственной системы контроля ИЗА, используют в системе государственного контроля для следующих целей:

1) оценки соответствия реальных выбросов утвержденным нормативным значениям и статистической отчетности предприятия;

2) формирования планов и заданий предприятию по охране атмосферного воздуха;

3) контроля за соблюдением требований по охране атмосферного воздуха и при вводе в эксплуатацию нового оборудования на предприятии;

4) контроля за правильностью ведения первичного учета на предприятии;

5) передачи соответствующей информации заинтересованным организациям.

5.7.6. Следует обеспечить совместимость измерительных средств и систем государственного контроля ИЗА с измерительными средствами и системами ведомственного контроля, позволяющую автоматически вводить информацию от ведомственных автоматизированных средств и систем контроля ИЗА в технические средства государственной системы контроля ИЗА и осуществлять обработку, хранение и предоставление этой информации.

6. ТЕХНИЧЕСКИЕ СРЕДСТВА КОНТРОЛЯ ИЗА

6.1. ФИЗИКО-ХИМИЧЕСКИЕ МЕТОДЫ ИНСТРУМЕНТАЛЬНОГО АНАЛИЗА ВЫБРОСОВ

Для инструментального анализа состава газовых смесей применяют ряд физико-химических методов газового анализа, наиболее же распространены электрохимические, оптические, хроматографический и пламенно-ионизационный методы [6].

Электрохимические методы подразделяют на кондуктометрический и кулонометрический.

Работа кондуктометрических анализаторов заключается в регистрации изменений электропроводности раствора, возникающих в результате поглощения газовой смеси. Кондуктометрический метод не требует применения сложной аппаратуры, приборы обладают высокой чувствительностью, быстродействием и компактностью. Недостатком метода является то, что все растворяющиеся в реактиве с образованием ионов газы сильно влияют на электропроводность электролита, на точность показаний влияет температура внешней среды, прибор нуждается в частой смене электролита и имеет нелинейную шкалу.

Кулонометрический метод состоит в непрерывном автоматическом титровании вещества реагентом, электрохимически генерируемым на одном из электродов в реакционной схеме. При этом ток электродной реакции служит мерой содержания определяемого вещества в реакционной среде. Кулонометрический метод анализа обладает высокой чувствительностью и широким динамическим диапазоном. Современные кулонометрические анализаторы имеют сравнительно простое устройство, небольшие габариты и массу, сравнительно низкую стоимость. К недостаткам кулонометрических приборов можно отнести низкую селективность и необходимость периодической смены электролита.

Оптические методы анализа включают в себя абсорбционные и эмиссионные методы.

Абсорбционные методы анализа основаны на способности веществ избирательно поглощать лучистую энергию в характерных участках спектрального диапазона. В свою очередь абсорбционные методы делят на недисперсионные и дисперсионные.

Недисперсионный метод анализа основан на выделении нужной спектральной области без разложения излучения в спектр. Для такого выделения чаще всего используют газовые фильтры.

Дисперсионный метод основан на выделении нужной спектральной области путем разложения излучения в спектр.

Существует множество вариантов построения газоанализаторов: однолучевые, многолучевые, одноканальные, многоканальные и т.д. В качестве диспергирующего элемента, разлагающего излучение в спектр, можно использовать призмы, решетки и интерферометры. Метод является в настоящее время одним из высокочувствительных, однако приборы, основанные на этом методе, пока существенно дороже и сложнее недисперсионных.

Среди абсорбционных методов в отдельную группу выделяют лазерные методы. Перспективность метода обусловлена специфическими особенностями лазерного излучения - монохроматичностью, высокой энергетической плотностью, направленностью и др. При этом анализируется поглощение не во всей полосе, а на отдельной линии поглощения, что существенно повышает избирательность и чувствительность газового анализа. Идея лазерного контроля состоит в следующем: проходя через газовую среду, импульс лазерного излучения взаимодействует с последней, оставляя за собой след в виде света, рассеянного по определенному закону, или потерянной энергии вследствие ее поглощения, или поглощенной атомами и молекулами и тут же обратно излученной ими световой энергии, или частоты излучения на основе эффекта комбинационного рассеяния света. Метод требует применения сложной аппаратуры, и чаще всего его применяют при оценке содержания ЗВ в атмосфере в пределах значительных площадей.

Фотоколориметрические методы анализа - одна из разновидностей абсорбционного оптического анализа. Принцип действия фотоколориметрических газоанализаторов основан на измерении интенсивности окраски цветного соединения, образующегося при взаимодействии измеряемого компонента со вспомогательным реагентом. В зависимости от среды, где происходит эта реакция, фотоколориметры делят на жидкостные и ленточные. Чувствительность фотоколориметрических анализаторов может быть очень высокой, особенно при использовании метода накопления анализируемого вещества в растворе или на ленте. Существенными недостатками ленточных фотоколориметров являются большая погрешность, вызванная неравномерностью протяжки ленты и ее старением, а также сильная зависимость показаний от температуры. В жидкостных фотоколориметрах анализируемую газовую смесь барботируют через раствор вспомогательного реагента. Интенсивность окраски, пропорциональная концентрации измеряемого компонента, измеряется фильтровым фотометром. Фотометрические приборы имеют высокую чувствительность, подбором соответствующих реагентов можно добиться хорошей селективности, однако точность и избирательность этих приборов достигаются путем их значительного усложнения.

Эмиссионные методы анализа основаны на измерении интенсивности излучения анализируемой газовой смеси. Для анализа используют как спектры теплового излучения, так и молекулярную люминесценцию. Сущность метода состоит в том, что исследуемые молекулы тем или иным способом приводят в состояние оптического возбуждения и затем регистрируют интенсивность люминесценции или флуоресценции, возникающей при возвращении их в равновесное состояние.

Хемилюминесцентный метод в настоящее время является одним из основных эмиссионных методов измерения, используемых при контроле окислов азота. Метод основан на свойстве NO выделять квант света при взаимодействии с атомарным кислородом. Реакция окисления NO до NО2 сопровождается люминесцентным свечением в диапазоне длин волн 590 - 2500 нм с максимумом свечения при 1200 нм.

В хемилюминесцентных газоанализаторах NО, реагируя с избыточным количеством озона, превращается в NO2, причем часть молекул NO2 находится в возбужденном состоянии. Переходя в основное состояние, они выделяют энергию - свечение хемилюминесценции, интенсивность которого пропорциональна содержанию NO в потоке поступающего газа. Свечение хемилюминесценции выделяется оптическими фильтрами, усиливается фотоэлектронным умножителем и поступает на регистрирующий прибор. Этим методом можно определить и концентрацию NO2, восстанавливая ее с помощью специальных катализаторов до NO. Реакция восстановления проходит при температуре 300 - 600 °С. При наличии в пробе NH3 он также окисляется и превращается в NO, что вносит погрешность в измерения содержания NOх.

Пламенно-ионизационный метод применяют при контроле углеводородов. Он основан на измерении изменения тока ионизации, полученного при введении в пламя водорода органических веществ. В отсутствие органических примесей ток ионизации, возникающий в чистом водородном пламени, ничтожно мал. Молекулы органических веществ, вводимые в водородное пламя, легко ионизируются, в результате чего электропроводность пламени резко возрастает. Если такое пламя поместить между электродами, к которым приложено постоянное напряжение, то между ними появится ионизационный ток, который усиливается и подастся на регистрирующий прибор.

Пламенно-ионизационный метод обладает высокой чувствительностью к органическим веществам, линейной характеристикой преобразования, нечувствительностью к большинству примесей неорганического происхождения.

6.2. ТЕХНИЧЕСКИЕ СРЕДСТВА ОТБОРА, ТРАНСПОРТИРОВКИ И ПОДГОТОВКИ ГАЗОВЫХ ПРОБ

При контроле ИЗА, как правило, пробы газов из газоходов отбирают в потоке с высокой температурой, влажностью, запыленностью и химической агрессивностью. В связи с этими факторами необходимо применять специальные устройства подготовки пробы к анализу и ее транспортировки до места установки аналитического прибора. К этим устройствам относятся [15]:

- пробоотборные зонды;

- фильтрующие элементы;

- устройства охлаждения пробы;

- материалы транспортировки пробы;

- средства аспирации пробы (побудители расхода газа).

6.2.1. ПРОБООТБОРНЫЕ ЗОНДЫ И ФИЛЬТРЫ

Пробу отбирают из газохода с помощью зонда, представляющего собой трубку из нержавеющей стали диаметром 10 - 30 мм и длиной 0,5 - 2,5 м. Первичная очистка газа от пыли происходит с помощью металлокерамического фильтра, устанавливаемого на зонде либо внутри газохода (способ внутренней фильтрации), либо снаружи (способ внешней фильтрации). При использовании внутренней фильтрации не надо дополнительно подогревать фильтр для предотвращения выпадения на нем конденсата, но в этом случае на фильтр воздействуют частицы пыли, движущиеся с большими скоростями (до 30 м/с), что приводит к быстрому выходу его из строя. При внешней фильтрации фильтр более долговечен, однако этот способ требует дополнительного обогрева фильтра, что значительно усложняет конструкцию зонда.

В качестве фильтрующих материалов можно использовать стеклотканевые и волокнистые фильтры. Для очистки пробы от пыли можно использовать устройства, не связанные конструктивно с зондом. Технические средства очистки газовой пробы от пыли, выпускаемые отечественной промышленностью, приведены в табл. 6.1.

Таблица 6.1

Устройства очистки пробы от пыли

Наименование и тип устройства

Краткая техническая характеристика

Газообразное устройство типа ГЗУ

Температура газа на входе 100 - 600 °С при относительной влажности не более 80 %. Запыленность пробы на входе не более 2 г/м3, масса 9 кг

Газоочистные устройства типа ГОУ

Очистка от вредных примесей осуществляется в фильтрах с твердым поглотителем. Объем фильтров 0,1 - 0,5 л, масса 11,5 кг

Фильтры типа ФПУ

Фильтрующие элементы из керамики, стеклоткани марки ФПП. Содержание пыли на входе до 2 г/м3, степень очистки до 98 %, размер примесей 5 - 100 мкм

Электрофильтр ЭФ

Очистка газа от механических примесей, находящихся во взвешенном состоянии (пыль, туман, кислоты, аэрозоли). Содержание примесей на входе до 8 г/м3, расход очищенного газа до 250 л/ч, масса 26 кг

6.2.2. МАГИСТРАЛИ ТРАНСПОРТИРОВКИ ПРОБЫ

Для предотвращения выпадения конденсата вместе с легкорастворимыми ЗВ при транспортировке пробы необходимо поддерживать температуру пробы выше температуры точки росы (для горячих газовых потоков). В этом случае необходимо использование обогреваемых газовых магистралей. Отечественной промышленностью выпускается гибкая линия транспортирования пробы с устройством пробоподготовки (ТПП), обеспечивающая отбор газа из газохода, грубую и тонкую очистку пробы от пыли и поддержание постоянной температуры газа до 200 °С при транспортировке на расстояние до 20 м. Питание устройства осуществляется переменным однофазным током напряжением 220 В, потребляемая мощность составляет 90 Вт на 1 м линии транспортирования.

6.2.3. УСТРОЙСТВА ОХЛАЖДЕНИЯ ПРОБЫ

Горячую пробу, доставленную к газоанализатору, надо охладить перед подачей в прибор. В выпавшем при охлаждении конденсате методами лабораторного анализа можно определить содержание легкорастворимых ЗВ. По данным о расходе воздуха через газоанализатор, времени анализа, количестве конденсата и содержании в нем ЗВ можно рассчитать поправку к показанию газоанализатора, учитывающую искажение пробы при ее охлаждении.

Отечественной промышленностью выпускаются холодильники типа ХГ, обеспечивающие охлаждение газа с 200 до 20 °С при расходе газа до 4 дм3/мин, а также сборники конденсата типа СК вместимостью 0,1 до 0,5 дм3. Охлаждение пробы и сбор конденсата обеспечивает также устройство транспортировки и подготовки пробы (ТПП), имеющее в своем составе блок охлаждения пробы.

При использовании для охлаждения смеси компрессорных или термоэлектрических холодильников удается понизить температуру до 2 ± 1 °С, что обеспечивает эффективность влагоотделения 95 - 96 % при концентрации влаги на выходе 5 - 7 г/м3.

6.2.4. СРЕДСТВА АСПИРАЦИИ ПРОБЫ (побудители расхода газа)

Побудитель расхода газа является необходимой составной частью системы подготовки газовой пробы. Он обеспечивает подачу газа от точки отбора до первичного измерительного преобразователя и создает при этом определенный перепад давления, необходимый для преодоления пневматического сопротивления устройств пробоподготовки, установленных в пробоотборной магистрали. Побудитель обеспечивает расход газа, необходимый для работы газоаналитической системы. Применяемые в настоящее время в газоаналитической технике мембранные, ротационные и эжекторные побудители обеспечивают относительно малые перепады давления и расходы газа. Основные характеристики отечественных побудителей расхода газа приведены в табл. 6.2.

Таблица 6.2

Основные характеристики отечественных побудителей расхода газа

Тип побудителя

Наименование

Расход газа, л/ч

Перепад давления Р, кг/см2

Ротационный

ПР-7

130

0,15

»

ПР-8

150

0,15

Струйный

ВЭЖ

250

8,16 · 10-2

»

ПЭП-3-4015

150

0,4

Эжекционный пневматический

ПЭП-2-4006

79,8

0,4

Мембранный пневматический

ПМП-2-4025

300

0,4

Мембранный с электродвигателем

ПМЗ-1-0406

60

0,04

То же

МПГ-1-68

48

0,2

»

П2

66

0,06

»

ПМВ-1-0406

60

0,04

»

ПМЗ-3-4025

250

0,4

6.3. ТЕХНИЧЕСКИЕ СРЕДСТВА ИНСТРУМЕНТАЛЬНОГО КОНТРОЛЯ КОНЦЕНТРАЦИЙ ЗВ

В настоящее время отечественной промышленностью выпускается ряд инструментальных средств (газоанализаторов) для контроля концентраций в отходящих газах ИЗА.

6.3.1. ОПТИКО-АКУСТИЧЕСКИЙ ГАЗОАНАЛИЗАТОР ГИАМ-10

Газоанализатор ГИАМ-10 предназначен для измерения концентраций СО, SO2 и NO в газовых потоках со следующими газодинамическими параметрами:

- температура не выше 300 °С,

- влажность до 240 г/м3,

- запыленность до 40 г/м3,

- давление 3,9 - 4,4 кПа,

- скорость потока до 40 м/с,

- расход газа через рабочую камеру 1 ± 0,5 л/мин.

Пределы измерения концентраций СО, NО и SО2 и содержание неизмеряемых компонентов в пробе приведены в табл. 6.3.

Газоанализатор представляет собой стационарный автоматический прибор, основанный на оптико-акустическом методе измерения и построенный по дифференциальной двухлучевой схеме. Одна кювета является измерительной, через нее прокачивается анализируемая газовая смесь, вторая кювета (сравнительная) заполнена не поглощающим инфракрасное излучение газом. В качестве источника инфракрасного излучения применяют тепловые излучатели на основе нихромовой спирали. Для повышения селективности прибор содержит дополнительные кюветы, заполненные газами, влияние которых на результат измерения необходимо уменьшить.

Таблица 6.3

Пределы измерения концентраций СО, NО и SО2 и содержание неизмеряемых компонентов

Вещество

Пределы измерения, г/м3

Неизмеряемый компонент, % объема пробы

СО

СО2

NО2

SО2

СН4

СО

0 - 5 и 0 - 15

-

£20

£0,15

£0,21

£0,10

£0,14

NO

0 - 1 и 0 - 2

£1,20

£20

-

£0,005

£0,21

£0,14

SО2

0 - 5 и 0 - 16

£1,20

£20

£0,15

-

 

 

 

0 - 2 и 0 - 6

 

 

 

 

 

 

 

0 - 10 и 0 - 20

 

 

 

 

 

 

Газоанализатор состоит из следующих частей:

- газоаналитического преобразователя,

- блока управления и коррекции,

- блока пробоподготовки,

- пробоотборника,

- блока регулятора температуры,

- регуляторов расхода и давления.

Масса газоанализатора в зависимости от исполнения и комплекта поставки составляет 31 - 240 кг.

6.3.2. ПЛАМЕННО-ИОНИЗАЦИОННЫЙ ГАЗОАНАЛИЗАТОР 323-ИН02

Газоанализатор 323-ИН02 предназначен для определения концентраций ΣCxHx при следующих условиях эксплуатации:

- температура окружающей среды 10 - 35 °С,

- относительная влажность до 90 %,

- атмосферное давление 631 - 800 мм рт. ст.,

- температура анализируемой газовой среды до 150 °С,

- содержание пыли в пробе до 10 мг/м3.

Диапазон измерения концентраций ΣCхHх составляет 0 - 250 мг/м3.

В состав газоанализатора входят:

- блок аналитический - ПА 207, состоящий из элементов электрического питания и электронных устройств, обеспечивающих автоматическую работу всего газоанализатора;

- блок подготовки газов БПГ-002, состоящий из устройств, обеспечивающих подачу потоков анализируемого воздуха, водорода и воздуха;

- устройство пробоподготовки.

6.3.3. ПЛАМЕННО-ИОНИЗАЦИОННЫЙ ГАЗОАНАЛИЗАТОР 334-КПИ03

Газоанализатор 334-КПИ03 предназначен для определения концентрации суммы углеводородов в выбросах промышленных предприятий.

Прибор имеет четыре диапазона измерения: 0 - 90, 0 - 200, 0 - 2000 и 0 - 20000 мг/м3. Предельно допустимые значения погрешности в реальных условиях эксплуатации 10 %. Масса прибора 30 кг. Потребляемая мощность 300 Вт.

6.3.4. ХИМИОЛЮМИНЕСЦЕНТНЫЙ ГАЗОАНАЛИЗАТОР 344-ХЛ02

Газоанализатор служит для контроля содержания суммы окислов азота (NO + NО2) в технологических линиях по производству слабой HNO3 и NН3.

В состав газоанализатора входят устройство для подготовки газовой пробы (УПП) в одной из двух модификаций - для отбора при избыточном давлении и при разрежении, а также газоаналитический измерительный прибор (ГИП).

Устройство подготовки пробы содержит заборный зонд и блок формирования газовой пробы, имеющий каталитический конвертор для преобразования NO2 в NO. Длина линии транспортирования не должна превышать 100 м. Поставку и монтаж трубопроводов для линий транспортирования осуществляет потребитель.

Газоаналитический измерительный, преобразователь состоит из блока детектора, генератора озона, каталитического конвертора, блока терморегулятора, показывающего прибора, блоков питания и формирования унифицированного сигнала.

Газоанализатор имеет следующие диапазоны измерения содержания NO + NO2: 0 - 0,02, 0 - 0,05 и 0 - 0,15 % объема.

Предел допускаемой основной приведенной погрешности газоанализатора на всех диапазонах составляет не более ±15 %.

Время прогрева газоанализатора не превышает 3 ч.

Параметры газовой смеси на выходе УПП: температура 5 - 50 °С, избыточное давление 10 - 50 кПа, содержание влаги до 35 г/м3, содержание твердых частиц не более 5 мг/м3.

6.3.5. ФОТОАБСОРБЦИОННЫЙ ГАЗОАНАЛИЗАТОР 305-ФА01

Газоанализатор 305-ФА01 предназначен для определения концентраций СО, NO, NО2, SO2, NH3 в отходящих газах промышленных предприятий и основан на фотоабсорбционном методе анализа в инфракрасной области спектра. В качестве диспергирующих элементов использованы интерференционные фильтры. Газоанализатор имеет следующие диапазоны измерения:

Вещество................................... СО         NO        NO2       SO2        NH3

Диапазон измерения, г/м3........ 0 - 15     0 - 2       0 - 0,5    0 - 10     0 - 5

Основная погрешность газоанализатора 10 %.

Газоанализатор работает в режимах прогрева, измерения и корректировки.

Из одного режима работы в другой газоанализатор переходит автоматически по заданной программе и со световой индикацией. В режиме корректировки газоанализатор обеспечивает с помощью встроенного устройства автоматическую проверку и корректировку «нуля» и «чувствительности».

Раздельное измерение концентрации компонентов в многокомпонентной газовой пробе осуществляют с помощью блока светофильтров путем последовательного введения в оптический канал интерференционных фильтров и одновременной выработки соответствующих кодированных синхронизирующих сигналов для их распознавания.

6.4. ТЕХНИЧЕСКИЕ СРЕДСТВА ИНСТРУМЕНТАЛЬНО-ЛАБОРАТОРНОГО КОНТРОЛЯ КОНЦЕНТРАЦИЙ ЗАГРЯЗНЯЮЩИХ ВЕЩЕСТВ

При отборе проб выбросов для последующего инструментально-лабораторного анализа преимущественно используют электроаспираторы, предназначенные для контроля загрязнения воздуха рабочей зоны. Наиболее широко применяют аспираторы ЭА-1, М-822 и ЭА-1А, из которых наиболее подходят к условиям работы на источниках выбросов два последних прибора. Аспиратор ЭА-1А имеет автономное питание от аккумуляторов, что позволяет отбирать пробы при отсутствии электропитания вблизи от точки отбора, однако вследствие ряда конструктивных недостатков эффективность его использования относительно невелика.

При отборе проб во взрыво- и пожароопасной атмосфере практически исключено использование электроприборов в обычном исполнении. Безопасную работу в этих условиях можно обеспечить, применяя эжекционные аспираторы, например, типа АЭРА, способного работать автономно за счет потока воздуха из баллончика.

При анализе отобранных проб выбросов используют универсальные приборы, применяемые в лабораторной практике: фотоэлектроколориметры, спектрофотометры, иономеры, полярографы, хроматографы и др. [15, 22]. Поскольку большинство методик контроля выбросов, применяемых в настоящее время, являются фотометрическими или спектрофотометрическими, наиболее широко используют фотометрические приборы. Самыми массовыми из них являются фотоэлектроколориметры типа КФК-2 или более ранние модели ФЭК-56, ФЭК-60 и т.п. Прибор КФО из-за ряда конструктивных недостатков менее пригоден для этих целей.

Для спектрофотометрических измерений можно применять спектрофотометры отечественного производства СФ-26, СФ-39 и др., а также импортные приборы подобного класса, из которых наиболее часто встречаются спектрофотометры «Спекол» различных модификаций производства ГДР.

Спектрофотометры СФ-46 и «Спекол-220» имеют встроенный микропроцессор для автоматизированной обработки результатов, что существенно повышает производительность анализа.

При потенциометрическом анализе поглотительных сред широко применяют универсальные ионометры И-115, И-120, И-130, а также pH-метры (рН-673 и аналогичные им отечественные и импортные приборы). Ионометры по сравнению с pH-метрами удобнее в работе, так как выдают показания не в единицах потенциала, а в единицах рХ, где X - концентрация (активность) определяемого иона. Следует предпочитать цифровые приборы (И-120, И-130), позволяющие исключить грубые ошибки при снятии показаний. Технические характеристики основных типов отечественных фотометрических приборов приведены в табл. 6.4.

Среди инструментально-лабораторных методов контроля особое место занимает хроматографический анализ.

Хроматография - это физико-химический метод разделения смеси веществ, основанный на распределении компонентов между двумя фазами, одна из которых неподвижна, а другая подвижна. Неподвижная фаза может быть твердым адсорбентом или жидкостью, нанесенной на поверхность твердого носителя. Подвижная фаза (газ или жидкость) перемещает анализируемую смесь вдоль слоя неподвижной фазы, на поверхности которой происходит многократный процесс перераспределения веществ.

Существуют несколько вариантов хроматографического разделения, основными из которых являются газовая и жидкостная хроматография. В газовой хроматографии подвижная фаза газообразна, в жидкостной - жидкая.

Таблица 6.4

Технические характеристики отечественных фотометрических приборов

Тип прибора

Диапазон длин волн, им

Погрешность измерения, %

Размеры прибора, мм

Масса, кг

Колориметры-нефелометры

 

 

 

 

Фотоэлектрический

 

 

 

 

ФЭК-56М

315 - 630

1,0

382´270´187

10,5

ФЭК-60

360 - 1060

1,0

400´385´235

22,5

Спектрофотометры

 

 

 

 

СФ-8

200 - 2500

1,0

1500´910´1170

480

СФ-18

400 - 750

0,5

1100´959´430

200

СФ-20

190 - 1100

0,1 - 5,0

930´590´280

78

СФ39

190 - 750

1,0

1250´670´420

130

Различают два варианта газовой хроматографии - газоадсорбционную и газожидкостную. В газоадсорбционной хроматографии неподвижной фазой является адсорбент (активизированный уголь, силикагель, графитированная сажа, полимерные сорбенты). В газожидкостной хроматографии в качестве неподвижной фазы используют слой жидкости, нанесенной на поверхность твердого инертного носителя. Из-за различной сорбируемости компоненты смеси будут продвигаться через слой неподвижной фазы, помещенной в хроматографическую колонку, с разной скоростью. Если на выходе из колонки регистрировать с помощью детектора какое-либо физическое свойство вещества, то выходная хроматографическая кривая (хроматограмма), записанная на ленте регистрирующего устройства, будет представлять собой ряд пиков над нулевой (базовой) линией. Оба варианта газовой хроматографии позволяют выполнять качественный и количественный анализ компонентов смесей любых органических и неорганических газов, жидкостей и твердых тел, имеющих при температуре анализа достаточную упругость паров. Принципиальная схема газового хроматографа приведена на черт. 6.1.

Система подготовки газов 1 служит для стабилизации и очистки потоков газа-носителя и дополнительных газов для питания детектора. В качестве газа-носителя используют азот, гелий, аргон, иногда водород. Выбор газа-носителя определяется в основном типом используемого детектора. Для питания, например, ионизационно-пламенного детектора нужны дополнительные газы - водород и воздух.

Дозирующее устройство 2 позволяет вводить в хроматографическую колонку 3 газовую или жидкую пробу, которая в газообразном состоянии вместе с потоком газа-носителя поступает в колонку, где смесь веществ разделяется на отдельные компоненты. Для ввода газообразных проб применяют газовый кран-дозатор, имеющий калиброванную газовую петлю определенного объема, или используют обычный стеклянный медицинский шприц объемом 1 - 5 мл. Жидкую пробу вводят специальными микрошприцами объемом 1 или 10 мкл в испаритель, который термостатируют при температуре, достаточной для быстрого испарения жидкости и перехода ее в газообразное состояние.

Черт. 6.1. Принципиальная схема газового хроматографа:

1 - система подготовки газов, 2 - дозирующее устройство, 3 - хроматографическая колонка, 4 - детектор, 5 - блок питания детектора, 6 - усилитель, 7 - регистратор, 8 - система обработки сигнала детектора, 9 - термостат, 10 - терморегулятор

Хроматографические колонки 3 бывают трех основных типов - насадочные, микронасадочные и капиллярные. Ввиду простоты изготовления наиболее распространены насадочные колонки, представляющие собой трубки длиной 0,5 - 3,0 м (иногда до 5 м), внутренним диаметром 2 - 6 мм, изготовленные из нержавеющей стали, стекла, фторопласта и имеющие спиральную или U-образную форму. Микронасадочные колонки отличаются от насадочных меньшим диаметром трубки, равным 0,8 - 1,0 мм, и длиной обычно до 2 м. Капиллярные колонки изготавливают из трубки (нержавеющая сталь, стекло или кварц) внутренним диаметром 0,25 - 0,5 мм и длиной 10 - 20 и 100 - 200 м. Насадочные и микронасадочные колонки заполняют насадкой: адсорбентом или инертным твердым носителем с нанесенным на его поверхность тонким слоем неподвижной жидкой фазы. При приготовлении капиллярных колонок на их внутреннюю поверхность также наносят тонкий слой жидкой фазы.

На выходе из колонки анализируемые вещества поступают вместе с потоком газа-носителя в детектор 4. Современный хроматограф, как правило, имеет несколько типов детекторов, из которых надо отметить два наиболее универсальных - катарометр (или детектор по теплопроводности) и пламенно-ионизационный детектор, а также селективные детекторы: электронно-захватный, термоионный, пламенно-фотометрический и др.

Сигнал детектора, зависящий от физико-химических свойств компонента и его содержания в смеси, усиливается и регистрируется автоматическим регистратором 7 в виде хроматограммы. Время выхода компонента (или расстояние на хроматограмме от момента ввода пробы до максимума хроматографического пика) является характеристикой удерживания вещества данной фазой и служит основой для его качественной идентификации. Площадь или высота пика на хроматограмме пропорциональна количеству анализируемого вещества в смеси. Количественную обработку хроматограммы можно выполнять вручную или с помощью специальных систем обработки сигнала детектора 8 на основе ЭВМ или интегратора.

Хроматографические колонки, детекторы и дозирующие устройства термостатируются с помощью терморегуляторов 10. Система термостатирования позволяет устанавливать, изменять по заданной программе и поддерживать необходимую температуру термостата хроматографа 9.

Технические характеристики основных типов отечественных газовых хроматографов приведены в табл. 6.5.

Таблица 6.5

Технические характеристики отечественных газовых хроматографов

Тип прибора

Анализируемые вещества

Основные технические характеристики

тип колонки

диапазон - температурный режим, °С

тип детектора

Цвет-500

Смесь веществ с температурами кипения до 400 °С

Набивные, стеклянные или металлические

-90 ... 399

ДИП

ДТП

ДЭЗ

Агат

Органические и неорганические

Набивные и капиллярные (металлические и стеклянные)

-99 ... 600

ДТП

ДИП

ДЭЗ

ДПФ

ТАД

Модель 3700

То же

Набивные (металлические и стеклянные)

-75 ... 400

ДТП

ДИП

ДЭЗ

ХПМ-4 (переносной)

Органические

Набивные (металлические)

50 ... 200

ДИП

ДТП

Примечание. ДИП - детектор ионизации пламени, ДТП - детектор теплопроводности, ДЭЗ - детектор электронного захвата, ДПФ - детектор пламенно-фотометрический, ТАД - термоаэрозольный детектор.

6.5. ИНДИКАТОРНЫЕ ТРУБКИ (ИТ)

Для повышения эффективности контроля ИЗА используют газоопределители колориметрического типа и индикаторные трубки, основанные на химических реакциях определяемых компонентов с нанесенными на твердый сорбент реагентами, в результате которых образуются окрашенные продукты.

Если для контроля содержания примесей в атмосфере создано много рецептов индикаторных масс на широкий класс ЗВ: СО, СО2, H2S, (NO + NO2), СН2О и т.д., то приборы на основе ИТ для контроля ИЗА разработаны лишь на ограниченное число ЗВ. К ним относятся приборы ГХ-4 с ИТ ТИСО-0,2 и ГХСО-5 с ИТ ТИСО-5, определяющие концентрацию СО в диапазоне 0,25 - 62500 мг/м3 (0,005 - 5 % объема). Оба прибора выпускает Донецкое ПО «Респиратор».

Прибор ГХПВ-1 SО2-10 с ИТ ТИ-SO2-10 определяет концентрацию SO2 и отходящих газах предприятий в диапазоне 0,5 - 10,0 г/м3. Прибор ГХПВ-1 NOx-1 определяет концентрацию NO + NO2 в пересчете на NO2 в диапазоне 0,1 - 1,0 г/м3. Оба прибора выпускает ВНИИОСуголь в г. Перми.

Отдел контроля атмосферы и НПК «Экотест» разработали ИТ для определения NH3 и H2S. Диапазон измеряемых концентраций NH3 0,02 - 1,0 г/м3, H2S - 0,01 - 1,5 г/м3. Комплекты ИТ выпускаются НПК «Экотест» с маркой ГХПВ-2. Приборы аттестованы с погрешностью 25 %.

Все ИТ конструктивно унифицированы и могут использоваться с аспиратором сильфонного типа АМ-5. Необходимый для определения измеряемого компонента объем пробы меняют от 100 до 1000 см3 в зависимости от применяемой индикаторной трубки и концентрации загрязняющего вещества.

Необходимое для анализа время колеблется от 15 с до 4 мин и зависит от объема пробы и плотности набивки индикаторной массы.

В соответствии с ГОСТ 17.2.3.02-78, все индикаторные средства имеют основную приведенную погрешность не более 25 %.

Диапазон температур анализируемого газа на входе в индикаторные трубки 0 - 35 °С.

Требования к влажности анализируемой газовой смеси менее жесткие, однако капельно-жидкая фаза должна отсутствовать.

6.6. ЭЛАСТИЧНЫЕ ПРОБООТБОРНЫЕ ЕМКОСТИ

Перспективным направлением в развитии средств контроля ИЗА является применение эластичных пробоотборных емкостей, совмещающее принципы инструментально-лабораторного анализа, в части отбора проб газа, и инструментального анализа в части определения концентраций в отобранной пробе.

Эластичные пробоотборные емкости используют для отбора, хранения и транспортировки проб газов с последующим анализом концентраций загрязняющих веществ в пробе с помощью инструментальных средств (газоанализаторов). При необходимости для анализа пробы газа можно применять инструментально-лабораторные средства анализа.

Эластичные емкости представляют собой мешки из полимерной пленки различных объемов (1 - 10 дм3), снабженные одним или двумя герметичными штуцерами. Интерес к такого рода пробоотборным устройствам связан с простотой отбора, транспортировки и хранения проб и с возможностью отбора любого необходимого для анализа количества газовой смеси непосредственно из мешка.

Основным критерием при выборе полимерного материала должна быть его устойчивость к воздействию отбираемого компонента или компонентов, обеспечивающая сохранность качественного состава и концентрации отдельных газов в течение заданного промежутка времени.

За рубежом для изготовления эластичных емкостей используют полимерные «Tedlar», «Mailar», «Teflon» и многослойные композиционные пленки. Из номенклатуры выпускаемых отечественной промышленностью пленок наиболее подходят для изготовления мешков фторопластовые пленки Ф-20А.

Использовать эластичные емкости для отбора газовых проб из ИЗА можно только на предприятиях теплоэнергетики.

Эластичные емкости предназначены для отбора, хранения и транспортировки проб СО, NOх и SO2. Для обеспечения достоверности отобранной пробы эластичные емкости используют только совместно с устройством отбора и подготовки газовой пробы.

6.7. ТЕХНИЧЕСКИЕ СРЕДСТВА КОНТРОЛЯ ТЕМПЕРАТУРЫ, ВЛАЖНОСТИ, ДАВЛЕНИЯ И СКОРОСТИ ПОТОКА

При определении значений массовых выбросов ЗВ в атмосферу необходимо определять температуру газового потока и в ряде случаев - влажность отходящих газов.

Основными средствами измерения температуры являются ртутные термометры, термометры сопротивления и термопары. Технические характеристики средств измерения температуры приведены в табл. 6.6. Кроме этого в ряде случаев, например при измерении температуры газовых потоков в градирнях и брызгальных бассейнах, можно использовать спиртовые термометры.

Для всех средств измерения температуры характерна некоторая инерционность. Для жидкостных термометров время выдержки в газовом потоке рассчитывают по формуле.

t = eln[t - t0)/Dt],                                                          (6.1)

где t - время выдержки; e - константа отставания для движущегося газа, e = 50; t0 - показания термометра до измерения; °С; t - температура газа в газоходе, °С; Dt - заданная погрешность измерения температуры, °С.

Таблица 6.6

Технические характеристики средств измерений температуры

Прибор

Тип прибора

Диапазон температуры, °С

Термометр ртутный

ТЛ-2

0 ... 100, 0 ... 150, 0 ... 250, 0 ... 350

Термометр ртутный метеорологический

ТМ-5

до 50

Термометр ртутный

ИЛ-3

0 ... 450, 0 ... 500, 0 ... 600

Преобразователь термоэлектрический

ТХА-0806

0 ... 1000

То же

ТХА-0515

-50 ... 900

»

ТХА-1368

0 ... 800

»

ТХА-581М

0 ... 600

Термометр сопротивления

ТСП-6097

-50 ... 250

То же

ТСП-5071

-200 ... 750

»

ТСП-175

-50 ... 500

Технические характеристики некоторых типов приборов для измерения влажности приведены в табл. 6.7.

Таблица 6.7

Технические характеристики средств измерения влажности в зависимости от рабочей температуры исследуемого газа

Прибор

Пределы измерения влажности, %

t, °С

Аспирационный психрометр:

 

 

МВ-4М

10 ... 100

-10 ... 80

М-34

10 ... 100

-10 ... 80

Гигрометр:

 

 

МВ-1

30 ... 100

-50 ... 50

М-39

30 ... 100

-60 ... 30

Данные измерений избыточного давления (разрежения) используют для определения объема отходящих газов, а также в ряде методик инструментально-лабораторного анализа.

Основным средством измерения являются микроманометры, например, типа ММ-240 (разность давления до 0,2 кПа (до 200 мм вод. ст.), рабочая жидкость - этиловый спирт) или МКВ-250 (разность давления до 0,2 кПа, рабочая жидкость - вода дистиллированная). При больших разностях давления можно использовать U-образные манометры, заполненные водой или этиловым спиртом, или манометры (вакуумметры) показывающие с классом точности 1.5. Кроме того, необходимо измерять атмосферное давление, чтобы привести объем газа к нормальным условиям, для чего используют барометр, например МВ-3-1-04 по ГОСТ 23696-79.

Скорость потока в газоходах измеряют в основном с помощью трубок Пито-Прандтля, а также пневмометрических трубок, разработанных институтами Гинцветмет и НИИОГаз. Определение скорости потока основано на измерении разности полного и статического давления потока и расчета скорости с учетом температуры и плотности газа, образующего поток.

Кроме указанных технических средств применяют термоанемометры с диапазоном измеряемых скоростей 4 - 32 м/с, разработанные ВТИ им. Ф.Э. Дзержинского. В стадии разработки находится термоанемометр с диапазоном измеряемых скоростей 0,5 - 5 м/с. Однако применение термоанемометров ограничено диапазоном температуры отходящих газов, и обычно их используют для определения скоростей газовых потоков при температуре 80 - 100 °С и не более.

6.8. ПЕРЕДВИЖНАЯ ЛАБОРАТОРИЯ КОНТРОЛЯ ПРОМЫШЛЕННЫХ ВЫБРОСОВ В АТМОСФЕРУ

Передвижная лаборатория контроля промышленных выбросов в атмосферу является комплексным техническим средством, совмещающим в своей структуре инструментальные, инструментально-лабораторные, индикаторные и расчетные методы контроля ИЗА.

6.8.1. НАЗНАЧЕНИЕ ЛАБОРАТОРИИ

Передвижная лаборатория контроля промышленных выбросов (в дальнейшем - лаборатория), предназначена для инспекционного контроля ИЗА в целях измерения фактических значений выбросов ЗВ из них и установления соответствия фактических значений выбросов нормативным значениям.

Лабораторию можно применять для ведомственного и производственного контроля и для научных исследований по проблеме охраны атмосферного воздуха.

6.8.2. технические данные

Лаборатория обеспечивает:

1) непрерывный (до 3 сут) отбор проб из контролируемого ИЗА,

2) автоматическое определение в газовом потоке концентрации шести ЗВ,

3) измерение трех термодинамических параметров газового потока,

4) вычисление массового расхода выбросов автоматически или с помощью оператора,

5) вывод информации на цифропечатающее устройство,

6) дозированный отбор проб для определения концентраций до 10 ЗВ инструментально-лабораторным методом и методами экспресс-анализа.

Диапазон и погрешность измерений концентраций ЗВ и термодинамических параметров газового потока указаны в табл. 6.8 и 6.9.

Таблица 6.8

Технические характеристики средств инструментального контроля

Измеряемый компонент

Диапазон измерения, г/м3

Основная приведенная погрешность, %

NO

0 - 2,0

±20

NО2

0 - 0,5

±20

СО

0 - 16,0

±20

SO2

0 - 10,0

±20

NH3

0 - 5,0

±20

ΣСхНх

0 - 20,0

±20

Таблица 6.9

Технические характеристики средств контроля параметров потока

Параметр

Диапазон измерений

Основная приведенная погрешность, %

Температура, °С

0 - 200

±5

Давление, кПа

99,37 - 103,20

±5

Средняя скорость, м/с

0,3 - 50,0

±5

Технические характеристики средств контроля параметров потока:

- основная приведенная погрешность определения массовых выбросов не более 20 %,

- автономность работы лаборатории не менее 2 сут,

- электрическое питание приборов и оборудования лаборатории осуществляется пофазно переменным однофазным током напряжением 220 В,

- электрическое питание лаборатории осуществляется переменным трехфазным током напряжением 380 В с нулевым проводом,

- частота переменного тока 50 ± 1 Гц,

- потребляемая мощность не более 10 кВт,

- масса лаборатории не более 12000 кг,

- время выхода лаборатории на рабочий режим не более 4 ч.

6.8.3. СОСТАВ ЛАБОРАТОРИИ

Приборы и оборудование лаборатории размещаются в кузове-фургоне типа ПМ 4310 на шасси автомобиля КАМАЗ-4310. В их состав входят:

- электроаспиратор ЭА-1А;

- колориметр фотоэлектрический концентрационный КФК-2МП;

- иономер И-130;

- лабораторное оборудование (вытяжной шкаф, холодильник и т.д.);

- блок питания 22ВП-36;

- преобразователь измерительный Сапфир-22ДА;

- зонд заборный;

- термошланг;

- устройство ТПП;

- газоанализатор 305-ФА-01;

- газоанализатор Э34 КПИ 03;

- генератор водорода ШГС 03;

- термопреобразователь сопротивления ТСП-0879;

- преобразователь измерительный 111 703-26;

- измеритель скорости газовых потоков ГАС-60-Б;

- преобразователь акустический ГАС-АП;

- блок электронный ГАС-ВЭ;

- устройство сбора и обработки информации УСОИ-ПВП;

- диалоговычислительный комплекс ДВК-3;

- ЭВМ «Электроника МС 0507»;

- дисплей;

- блок клавиатуры;

- накопитель МГМД-6021;

- печатающее устройство Robotron CM 6329.02-М;

- батарея аккумуляторная 6 СТ-132 ЭН;

- источник постоянного тока 55-21;

- щит питания;

- блок жизнеобеспечения (кондиционер, печи и т.д.).

Составные части лаборатории собраны в последовательно соединенные функциональные блоки.

6.8.4. НАЗНАЧЕНИЕ БЛОКОВ

Блок отбора проб предназначен для отбора проб пыли и газообразных ЗВ в целях их последующего лабораторного анализа.

Блок физико-химического анализа служит для измерения концентраций ЗВ, которые нельзя определить инструментальными средствами.

Блок измерений концентраций загрязняющих веществ предназначен для отбора пробы газа из контролируемого участка газохода, транспортировки, подготовки и анализа пробы в газоанализаторах.

Блок формирует аналоговые сигналы, пропорциональные измеренным значениям концентраций ЗВ и передает их на вход УСОИ-ПВП.

Блок измерения термодинамических параметров газового потока формирует аналоговые сигналы, пропорциональные измеренным значениям давления, температуры и скорости газового потока, которые поступают на соответствующие входы УСОИ-ПВП;

Блок обработки результатов измерений производит вычисление и отработку поступающей информации и формирует следующие выходные документы:

- результаты инструментального контроля,

- результаты инструментально-лабораторного контроля,

- протокол обследования предприятия.

Блок хранения проб предназначен для хранения проб в течение 3 сут при их дальнейшей обработке в стационарной аналитической лаборатории.

Блок жизнеобеспечения служит для поддержания температуры воздуха внутри лаборатории в пределах 10 - 30 °С.

Блок-схема передвижной лаборатории приведена на черт. 6.2.

Блок-схема организации измерительно-вычислительного комплекса лаборатории приведена на черт. 6.3.

Черт. 6.2. Блок-схема передвижной лаборатории:

1 - устройство отбора и транспортировки газовой пробы, 2 - измеритель средней скорости потока, 3 - автоматические газоанализаторы, 4 - устройства для отбора и хранения газовой пробы, 5 - блок физико-химического анализа, 6 - устройство определения содержания пыли, 7 - устройство сбора и обработки информации, 8 - переносные автоматические газоанализаторы, 9 - блок клавиатуры, 10 - ЭВМ, 11 - измеритель атмосферного давления, 12 - измеритель температуры наружного воздуха, 13 - цифропечатающее устройство, 14 - дисплей, 15 - графопостроитель

Черт. 6.3. Схема организации информационно-вычислительного комплекса лаборатории:

ГМД - гибкие магнитные диски, ППЗУ - постоянное запоминающее устройство, УПП - устройство отбора и транспортировки газовой пробы, ГА - газоанализаторы, ИСП - измеритель скорости потока

6.9. ТЕХНИЧЕСКИЕ СРЕДСТВА КОНТРОЛЯ АВТОТРАНСПОРТА

6.9.1. СПЕКТРОФОТОМЕТРИЧЕСКИЙ МЕТОД ИЗМЕРЕНИЯ

Для определения содержания в отходящих газах автотранспорта СО и СхНх используют спектрофотометрический метод, основанный на измерении поглощаемой доли энергии излучения, проходящего через отходящие газы.

Анализаторы на СО и СхНх построены по структурной схеме спектрофотометра (черт. 6.4) и содержат пробозаборники 1, блок пробоподготовки 2, побудитель расхода газа 3, источник излучения 4, рабочую кювету 5, приемник 6, блок усилителя сигнала 7, измерительный прибор 8, реперное устройство 9, блок питания 10.

Черт. 6.4. Структурная схема спектрофотометрического анализатора отработавших газов

Отходящие газы через пробозаборник и устройство пробоподготовки прокачивают через рабочую кювету, в которой поглощается излучение. Изменение мощности излучения регистрируется приемником излучения, усиливается и регистрируется на шкале измерительного прибора, проградуированной в единицах концентрации СО и ΣCxHx.

Для проверки чувствительности анализаторов используют реперные устройства, ослабляющие поток излучения для имитации поглощения.

Для определения содержания в отходящих газах автотранспорта сажевого аэрозоля используют единицы дымности. Дымность - показатель, характеризующий степень поглощения светового потока, проходящего через отходящие газы двигателя автомобиля. На черт. 6.5 показана связь дымности с концентрацией сажевого аэрозоля в отходящих газах автомобилей.

Черт. 6.5. Зависимость между дымностью (N) и содержанием сажевого аэрозоля в отходящих газах (С)

В приборах для измерения дымности (дымомерах) используют спектрофотометрический метод. Измерение производят в широком спектральном диапазоне. Источником света служит лампа накаливания с температурой 2800 - 3250 К. Приемником служит фотоэлемент со спектральной характеристикой, аналогичной фотооптической кривой глаза человека (максимальное соответствие при диапазоне 550 - 570 мм, с уменьшением до 4 % этого максимума соответствия при значениях меньше 430 мм и больше 680 мм).

Дымомеры построены по структурной схеме спектрофотометра (см. черт. 6.4). Реперным устройством служат светофильтры.

6.9.2. СРЕДСТВА ИЗМЕРЕНИЯ, ИСПОЛЬЗУЕМЫЕ ПРИ КОНТРОЛЕ АВТОТРАНСПОРТА

При контроле отходящих газов автомобилей с карбюраторными двигателями, работающих на бензине, используют следующие приборы:

1) газоанализатор СО с диапазонами измерения 0 - 5 и 0 - 10 об. %,

2) газоанализатор ΣCxHx с диапазонами измерения 0 - 1000 млн-1 и 0 - 10000 млн-1 ΣCxHx (в гексановом эквиваленте),

3) тахометр с диапазоном 0 - 1000 млн-1 и 0 - 10000 млн-1 с основной приведенной погрешностью ±2,5 %.

При контроле отходящих газов автомобилей с дизельными двигателями используют дымомеры с диапазоном измерения 0 - 100 % и с возможностью считывания значения дымности с погрешностью не более 1 %. Для калибровки дымомеров используют нейтральные светофильтры, поступающие в комплекте с приборами. В табл. 6.10 и 6.11 приведены технические характеристики и условия эксплуатации приборов контроля выбросов от автотранспорта.

7. МЕТОДОЛОГИЯ КОНТРОЛЯ КОНЦЕНТРАЦИЙ ЗВ В ОРГАНИЗОВАННЫХ ИЗА

7.1. МЕТОДОЛОГИЯ ИНСТРУМЕНТАЛЬНОГО КОНТРОЛЯ КОНЦЕНТРАЦИЙ ЗВ

7.1.1. ПРИНЦИПЫ ПОСТРОЕНИЯ СИСТЕМ ПРОБООТБОРА И ПРОБОПОДГОТОВКИ

Процесс инструментального контроля концентраций ЗВ в ИЗА можно разделить на следующие этапы:

- отбор пробы из газохода,

- транспортировка пробы,

- подготовка пробы к анализу,

- автоматическое измерение концентраций ЗВ с применением газоаналитических приборов.

В зависимости от принципов построения системы пробоотбора и пробоподготовки различают контроль ИЗА методами непосредственного (прямого) измерения газовой пробы и разбавления [6].

Схема контроля ИЗА методом непосредственного измерения приведена на черт. 7.1.

Черт. 7.1. Схема контроля ИЗА методом непосредственного измерения

Таблица 6.10

Технические характеристики приборов для контроля выбросов от автотранспорта

Газоанализатор

Тип

Измеряемый параметр

Диапазон измерения, %

Основная приведенная погрешность, %

Время прогрева, мин

Время установления показаний, не более, с

Питание

Потребляемая мощность, Вт

Масса, кг

ИНА-109

Переносной (возимый)

Дымность (оптическая плотность)

0 - 100

±2

-

-

220 В, 50 Гц или 12 В

30

3,9

ФГИ-1

То же

Концентрация СО

0,25 - 5,0*

±5

30

7

220 В, 50 Гц

80

12,0

 

 

Концентрация СО2

0,5 - 15,0*

±5

 

 

 

 

 

 

 

Концентрация ΣCxHx

0,001 - 1,0*

±5

 

 

 

 

 

ГЛ 1122

»

Определение ΣCxHx в отходящих газах

0,001 - 1,0*

±5

30

5

220 В, 50 Гц

60

10,0

121 ФА-01

Переносной

Определение СО в отходящих газах

0 - 5 и 0 - 10*

±4

20

7

220 В, 50 Гц или 12 В

 

5,0

* Концентрация измерена в объемных процентах.

Таблица 6.11

Условия эксплуатации приборов для контроля выбросов от автотранспорта

Прибор

Диапазон изменения температуры окружающего воздуха, °С

Диапазон изменения атмосферного давления, кПа

Относительная влажность, %

Температура анализируемого газа, °С

Расход анализируемой смеси, л/мин

ИНА-109

-10 ... 50

79,8 ... 106,4

До 95 при 35 °С

30 ... 200

-

СИДА-107

5 ... 50

79,8 ... 106,4

До 95 при 35 °С

70 ... 150

-

ГАИ-1

-5 ... 50

86,4 ... 106,4

30 ... 80

До 200

2,2 ± 0,2

ФГИ-1

10 ... 35

86,6 ... 106,7

До 80 при 25 °С

До 50

3,0 ± 0,9

ГЛ-1122

10 ... 35

86,6 ... 106,7

До 80 при 25 °С

До 50

3,0 ± 0,9

121 ФА-01

10 ... 35

-

-

До 200

1,0

Пробу газа отбирают из газохода с помощью пробоотборного зонда 1, введенного в газоход через специальный пробоотборный узел, установленный на газоходе. На черт. 7.1 приведена схема пробоотбора с внутренней фильтрацией, при которой фильтр грубой очистки пробы от пыли установлен на зонде внутри газохода. При отборе пробы методом внешней фильтрации фильтр грубой очистки устанавливают вне газохода и дополнительно подогревают для предотвращения выпадения на нем конденсата. Очищенная проба по обогреваемой магистрали транспортировки пробы 2 поступает в первичный осушитель пробы 3, где происходит охлаждение пробы и сбор конденсата. Конденсат, собранный в конденсатосборнике 4, может содержать легкорастворимые ЗВ (SO2, NО2, NН3, HF и т.д.), при этом для повышения точности измерений необходимо определить содержание легкорастворимых загрязняющих веществ в конденсате методом инструментально-лабораторного анализа. После охлаждения проба, проходя через побудитель расхода газа 5, поступает во вторичный осушитель 6 с конденсатосборником 7, фильтр тонкой очистки 8 и подается в газоаналитические приборы, где непрерывно автоматически анализируется содержание в пробе одного или нескольких ЗВ в зависимости от типа и числа применяемых газоаналитических приборов. Схема контроля ИЗА методом разбавления приведена на черт. 7.2.

Черт. 7.2. Схема контроля ИЗА методом разбавления пробы

Метод основан на разбавлении исходной газовой пробы чистым воздухом или азотом в заданном соотношении. Проба газа, собираемая из газохода через пробоотборный зонд 1 с внутренней фильтрацией, поступает в устройство разбавления 2. На второй вход устройства 2 поступает чистый воздух или азот от источника газа-разбавителя 3. Часть исходной пробы, разбавленная в заданном соотношении, через фильтр тонкой очистки 4 подается в газоаналитический прибор. Избыток пробы после разбавления сбрасывается в атмосферу.

В настоящее время разработаны два типа устройств разбавления пробы:

1) диффузионный разбавитель, в котором проба разбавляется за счет диффузии через пористую мембрану;

2) динамический разбавитель, в котором проба разбавляется в эжекторе.

Диффузионные разбавители широко не применяют из-за значительных трудностей стабилизации коэффициента разбавления.

Наиболее распространен метод динамического разбавления, в котором коэффициент разбавления стабилизируется с помощью калиброванной диафрагмы, установленной в пробоотборной магистрали на входе в эжектор.

Преимуществами метода динамического разбавления пробы по сравнению с методом непосредственного измерения являются:

- возможность использования необогреваемых газовых магистралей, так как проба разбавляется уже при ее отборе и при этом устраняется опасность конденсации влаги и выпадения в конденсат легкорастворимых ЗВ;

- снижение химической агрессивности пробы и ее запыленности;

- возможность использования для анализа проб с микроконцентрациями ЗВ атмосферных газоанализаторов, что существенно расширяет номенклатуру газоаналитических приборов для контроля ИЗА.

7.1.2. ОСНОВНЫЕ ТРЕБОВАНИЯ К ОТБОРУ, ТРАНСПОРТИРОВКЕ И ПОДГОТОВКЕ ПРОБ К АНАЛИЗУ

7.1.2.1. Требования к размещению и оборудованию точек контроля. Места отбора проб должны соответствовать требованиям, изложенным в ГОСТ 12.4.021-76 «Системы вентиляционные, общие требования». Особое внимание надо уделять местам отбора проб, находящимся на высоте более 3 м над поверхностью производственной площади, а также местам отбора проб высокотоксичных веществ. Площадки для производства измерений должны быть защищены от воздействия высоких температур, прямых солнечных лучей, осадков и ветра. В непосредственной близости от оператора не должно быть движущихся частей технологического оборудования.

Рабочую площадку оператора оборудуют переносным или стационарным средством двухсторонней связи с технологической и аварийными службами и руководством производственного подразделения. Уровень шума на площадке должен соответствовать ГОСТ 12.1.003-83 «Шум. Общие требования безопасности».

Площадки и вводы освещают переносными или стационарными лампами накаливания, включаемыми через разделительный трансформатор. Так же подключают средства пробоотбора и измерений. Если для отбора проб используют вакуумный эжекторный насос, то необходим подвод линий сжатого воздуха.

Вибрация площадки не должна превышать действующие санитарные нормы и допустимые нормативы для средств отбора проб и измерений. Если строительная конструкция площадки не позволяет обеспечить это условие, следует применять специальные амортизаторы и демпферы.

Общая рабочая площадь для отбора проб и измерений должна быть не менее 2 м2. Площадка и ведущая к ней лестница должны иметь ограждение. Аппаратура должна надежно закрепляться.

В части пожарной безопасности площадки должны соответствовать ГОСТу 12.1.004-85 «Пожарная безопасность. Общие требования».

Точки контроля (замерные сечения) выбирают работники служб контроля ИЗА предприятий и согласовывают их с территориальными комитетами по охране природы.

Все измерения (скорости, температуры, давления, влажности потока и концентрации ИЗА) проводят в установившемся потоке газа. Место для измерения выбирают на прямолинейном участке газохода, по возможности ближе к устью выбросной трубы, на прямолинейном участке длиной 8 - 10 наибольших линейных размеров поперечного сечения (ЛРС), причем длина прямолинейного участка до места замера должна быть не менее 5 - 6 ЛРС. Не следует выбирать места измерения вблизи от изменений сечения, поворотов газоходов, арматуры, вентиляторов и т.п., создающих аэродинамические сопротивления, так как возмущения потоков отражаются на точности замеров. Когда это условие соблюсти нельзя, необходимо снимать поле скоростей особо тщательно, увеличив число точек и замеров при обязательном получении близких по значению результатов.

Температуру газового потока измеряют в непосредственной близости от места, где измеряют другие его параметры, не далее одного ЛРС газохода от штуцера ввода пневмометрических трубок, с помощью которых измеряют скорость потока в случае закрытых газоходов. Оборудуют специальный ввод для средств измерений, диаметр которого зависит от габаритов вводимого в газоход средства измерения. Возле места ввода обеспечивают стационарное или переносное освещение.

При измерении пневмометрической трубкой площадка, на которой устанавливают средство измерения, не должна вибрировать, освещение должно быть достаточным для прочтения показаний на шкале.

В аэрационных фонарях замеры производят в центрах тарировочных участков, выбранных для измерения скоростей газопылевого потока, на средней линии на равных расстояниях от верхнего и нижнего краев проема фонаря в точках, отстоящих друг от друга не более, чем на 10 м каждого яруса с обеих сторон. При общей длине фонаря более 50 м можно производить измерения через каждые 25 м.

Для вентиляторов, дефлекторов и устьев шахт измерения производят в газоходах перед ними на расстоянии, определяемом теми же условиями, что и для газоходов больших размеров.

7.1.2.2. Требования к устройствам отбора пробы. Пробоотборный зонд надо выполнять из материала, устойчивого к воздействию высоких температур (до 300 °С) и агрессивных компонентов пробы. Рекомендуется использовать для изготовления зонда трубку из нержавеющей стали типа Х18Н10Т или титана. При использовании зонда с внешней фильтрацией рабочий конец зонда можно срезать под углом 45° или изогнуть под углом 90°, чтобы создать в рабочих условиях дополнительное давление потока в пробоотборной магистрали.

Как правило, в состав пробоотборного зонда входит фильтр грубой очистки пробы от пыли.

Наиболее рационально в пробоотборных зондах применять металлокерамические фильтры, изготавливаемые методом прессования и последующего спекания при температуре 1000 - 1300 °С. Тип порошка, из которого прессуют фильтрующий элемент, подбирают в зависимости от условий его эксплуатации и с учетом температуры, давления и агрессивности газов. Фильтры из металлокерамики не загрязняют пробу материалом фильтра, хорошо восстанавливают свои начальные свойства, просты в изготовлении и обслуживании.

Для холодных потоков газа можно использовать стеклотканевые фильтрующие элементы, а также волокнистые фильтры типа ФП.

7.1.2.3. Требования к магистрали транспортировки пробы. Магистраль транспортировки пробы должна обеспечивать неизменность состава пробы при ее подаче от места отбора до места анализа. Материал, из которого изготавливают магистраль транспортировки пробы, не должен вступать в химическое взаимодействие с компонентами пробы и сорбировать на своей поверхности ЗВ. К таким материалам относятся фторопласты, стекло (в меньшей степени), нержавеющая сталь.

Для предотвращения сорбции ЗВ и выпадения конденсата с легкорастворимыми компонентами пробы по всей длине магистрали надо обеспечить температуру газового потока на 10 - 15 °С выше точки росы отходящих газов. Обогреваемая пробоотборная магистраль входит в состав выпускаемого отечественной промышленностью устройства транспортировки и подготовки пробы (ТПП).

Для обогрева газовой магистрали можно использовать электронагреваемую ленту типа ЭНГЛ с соответствующей теплоизоляцией. Температуру потока в магистрали регулируют при этом с помощью преобразователей и регуляторов температуры. Электрический обогрев можно заменить обогревом теплоносителя (горячей водой, паром) путем прокладки магистрали транспортирования пробы в теплоизолирующей трубе вместе с теплоносителем. Газовую магистраль крепят к неподвижным конструкциям хомутами с интервалом 1 - 3 м. Газовую пробу транспортируют от пробоотборного зонда, размещенного в источнике, по вертикальной трубке диаметром 20 - 30 мм, выполненной из нержавеющей стали типа Х10Н10Т.

Используя стационарную магистраль транспортировки пробы, службы предприятия обязаны 1 раз в 6 мес производить контрольные проверки состояния газовой магистрали путем подачи образцовой газовой смеси на ее вход и анализа состава газовой пробы на выходе инструментальным или инструментально-лабораторным методом.

7.1.2.4. Требования к устройствам подготовки пробы к анализу. Устройства подготовки пробы к анализу, предназначенные для охлаждения, осушения и тонкой очистки пробы от пыли, должны обеспечивать температуру, влажность и запыленность пробы, поступающей в газоанализатор, в пределах, установленных в технической документации на применяемый тип газоаналитического прибора.

Как правило, параметры газовой пробы, поступающей на вход газоаналитического прибора, должны находиться в пределах:

температура от 5 до 40 °С,

влажность до 80 % при температуре 25 °С,

запыленность до 10 мг/м3 при наличии в составе газоанализатора фильтра тонкой очистки.

7.1.3. ИНСТРУМЕНТАЛЬНЫЙ КОНТРОЛЬ ИЗА МЕТОДОМ НЕПОСРЕДСТВЕННОГО ИЗМЕРЕНИЯ

7.1.3.1. Определение концентрации СО, SO2 и NO с использованием газоанализатора ГИАМ-10. Газоанализатор ГИАМ-10 предназначен для контроля СО, SO2 и NO в газовых потоках со следующими параметрами:

температура до 300 °С,

влажность до 240 г/м3,

запыленность до 40 г/м3,

давление от 3,9 до 4,4 кПа,

скорость потока до 40 м/с.

Состав контролируемой газовой среды следующий:

Вещество......................... СО         СО2        NO        NО2       CH4        SO2

Концентрация, г/м3........ £15        £20        £2,0       £0,1       £1,0       £6,0

В состав газоанализатора входят газоаналитический преобразователь, блок управления и коррекции, блок пробоподготовки, пробоотборник, блок регулятора температуры, регулятор расхода газа и регулятор давления. Комплект поставки газоанализатора оговаривают при заказе.

На месте установки газоанализатора монтируют магистраль транспортировки пробы длиной не более 30 м. При контроле SO2 магистраль транспортировки пробы должна быть обогреваемой, с температурой газового тракта 130 - 150 °С.

Перед подключением магистрали транспортировки пробы необходимо проверить ее на герметичность, для чего следует:

1) заглушить вход газовой магистрали;

2) к выходу газовой магистрали подсоединить тройник, второй вход которого подсоединить к образцовому манометру с пределами измерения 0 - 98 кПа, а к третьему входу подключить через редуктор баллон со сжатым азотом;

3) создать в газовой магистрали избыточное давление 50 кПа и перекрыть выход баллона со сжатым азотом.

Магистраль считать герметичной, если падение давления в магистрали не превышает 0,5 кПа за 30 мин.

Отдельные блоки газоанализатора в зависимости от исполнения (щитовое или настольное) устанавливают в непосредственной близости друг от друга. При этом необходимо учесть, что на показания оптико-акустических приборов существенно влияет вибрация, поэтому газоанализатор необходимо устанавливать на жестком фундаменте с уровнем вибраций не более 0,5 мм при частоте вибраций не более 25 Гц.

Монтаж внешних электрических соединений отдельных блоков ведут в соответствии с инструкцией по эксплуатации газоанализатора ГИАМ-10. Корпуса всех блоков надо надежно заземлить.

Пробоотборник устанавливают так, чтобы металлокерамический фильтр находился в средней части сечения газохода перпендикулярно направлению газового потока.

Газоанализатор включают после внешнего осмотра прибора в соответствии с инструкцией по эксплуатации.

Газоанализатор прогревают в течение 180 мин, затем прибор калибруют. Если выходные показания газоанализатора в режиме проверки репера отличаются от паспортных более чем на ±8 %, необходимо провести калибровку чувствительности газоанализатора по поверочным газовым смесям.

Регламентные работы с газоанализатором производят в соответствии с инструкцией по эксплуатации ГИАМ-10.

Кроме того, ежедневно производят внешний осмотр газоанализатора, газовой линии и пробозаборного зонда на отсутствие механических повреждений (вмятин, трещин и т.д.).

Раз в две недели необходимо проверять герметичность газовой линии и калибровку газоанализатора по поверочным газовым смесям.

Газоанализатор ГИАМ-10 подлежит обязательной государственной поверке с периодичностью не реже 1 раза в 6 мес. При поверке надо выполнять следующие операции: внешний осмотр прибора, проверку герметичности газовых линий и сопротивления изоляции и определение метрологических характеристик согласно методическим указаниям по поверке газоанализатора.

7.1.3.2. Определение концентраций суммы углеводородов с применением газоанализатора 323ИН-02. Газоанализатор 323ИН-02 предназначен для определения концентрации суммы углеводорода при следующих условиях эксплуатации:

температура окружающей среды от 10 до 35 °С,

температура анализируемой газовой среды до 150 °С,

запыленность пробы на входе в прибор до 10 мг/м3,

максимальная концентрация суммы углеводородов в пробе до 250 мг/м3.

Для выполнения измерений используют:

1) газоанализатор 323ИН-02, ТУ 25-057/0114-81;

2) баллон емкостью 10 л с «нулевым» газом: содержанием углеводородов не более 0,5 мг/м3, по ГОСТ 949-73, ТУ 0-21-28-79;

3) баллон емкостью 10 л с контрольной газовой смесью (метан и воздух) с концентрацией метана 40 ± 4 мг/м3, по ГОСТ 9-49-73, ТУ 6-21-20-79;

4) баллон емкостью 40 л с водородом марки А, по ГОСТ 3022-80, снабженный редуктором ДВП1-65, ТУ 26-05-463-76 или генератор водорода типа 111ГС03;

5) манометр образцовый, класс точности 0,25, ГОСТ 6521-72;

6) миллиамперметр самопишущий типа Н-392, ТУ 25-04-315476;

7) вольтметр постоянного тока типа В7-20 класс точности 0,5, ТУ И22, 710-005;

8) секундомер типа СДП Пр-25, ГОСТ 3072-79;

9) барометр-анероид метеорологический, БАММ-1, ТУ 25-04, 618-72;

10) редуктор, ДКП-1-0,5, ТУ 26-05-46376;

11) ротаметр, РМ-А-0,04, ГУЗ, ТУ-1-01-0249-75;

12) пенный расходомер, класс точности 1, 0, ГОСТ 1770-74.

Газоанализатор устанавливают так, чтобы он не подвергался механическим воздействиям от работы других приборов. Баллоны с поверочными газовыми смесями и водородом надо устанавливать в стойках и выдерживать при температуре окружающего воздуха не менее 6 ч. Каждый баллон надо снабдить редуктором и вентилем тонкой регулировки.

Газоанализатор может работать в ручном и автоматическом режимах.

Порядок включения подготовки к работе и технического обслуживания изложены в техническом описании газоанализатора.

Погрешность результатов измерений оценивают следующим образом.

При отсутствии статистической обработки влияющих факторов погрешность измерения автоматических газоанализаторов в нормальных условиях равна основной приведенной погрешности используемого газоанализатора.

Для газоанализатора 323ИН-02 основная приведенная погрешность не должна превышать ±10 %, на первом диапазоне измерений 50 мг/м3 абсолютная погрешность измерений не должна превышать 15 %.

Газоанализаторы подлежат обязательной государственной поверке. В условиях эксплуатации поверку осуществляют без снятия газоанализатора с объекта. Периодичность поверки 1 раз в 6 мес. При проведении поверки надо выполнять следующие операции: внешний осмотр прибора, проверку герметичности газовых линий и сопротивления изоляции и определение метрологических характеристик согласно методическим указаниям по поверке газоанализатора.

7.1.4. ОПРЕДЕЛЕНИЕ КОНЦЕНТРАЦИЙ ΣCхHх, SО2, CO и NO С ПРИМЕНЕНИЕМ ГАЗОАНАЛИЗАТОРОВ МИКРОКОНЦЕНТРАЦИЙ И УСТРОЙСТВ ДИНАМИЧЕСКОГО РАЗБАВЛЕНИЯ ГАЗОВОЙ ПРОБЫ

Настоящая методика предназначена для организации и проведения контроля с помощью автоматических газоанализаторов микроконцентраций ЗВ и устройства динамического разбавления (УДР) с коэффициентом разбавления пробы от 5 до 100 раз.

7.1.4.1. Средства измерений и вспомогательные устройства. При измерении концентраций ΣСхНх, SО2, CO, NO применяют следующие средства измерений и вспомогательные устройства:

1) для контроля ΣСхНх - газоанализатор 623ИН-03;

2) для контроля SO2 - газоанализаторы ГКП-1, Атмосфера-1, 667 ФФ03;

3) для контроля СО - газоанализаторы ГМК-3, «Палладий»;

4) для контроля NO - газоанализатор 645 ХЛ-03.

Для определения ΣСхНх, SO2, CO и NO можно использовать другие газоанализаторы с аналогичными техническими характеристиками:

1) ротаметр РН-А-0,063, ГОСТ 1304-81;

2) трубка фторопластовая диаметром более 6 мм и длиной 20 м, можно соединять отрезки трубки штуцерами из стекла или высоколегированной стали;

3) редуктор ГДФ-3-1, ТУ 25.02.1896-75;

4) устройство динамического разбавления газовой пробы УДР, ТЕИШ.422381.001ТУ, 1988 г.;

5) газосчетчик барабанный ГСБ-400, ТУ 25-04-2261-75;

6) манометр образцовый, ГОСТ 6521-72;

7) секундомер СДП Пр-25, ГОСТ 5072-79К;

8) линейка измерительная, ГОСТ 427-75;

9) баллоны с поверочными газовыми смесями (ΣСхНх, SO2, СО, NO);

10) баллон с азотом особой чистоты по ГОСТ 9293-74.

7.1.4.2. Газовая схема измерительного комплекса. Измерительный комплекс (черт. 7.3) состоит из устройства динамического разбавления 7, газовых магистралей рабочего воздуха 12, газовых магистралей 3 блока газоанализаторов и поверочной смеси 1, блока газоанализаторов 9, подключенных к магистрали 10 через распределитель 8. В состав устройства пробоподготовки входят металлокерамический фильтр 4, эжектор 13, дроссельная мембрана 6 и пневматические магистрали со штуцерами «Контроль», «Сброс», «Питание» и «Выход пробы». Баллон с поверочной газовой смесью подсоединяется через кран 2 и ротаметр 5. Источник рабочего воздуха подключается через редуктор 14. Устройство пробоподготовки подсоединяется к газоходу через унифицированный узел пробоотбора 11. Давление рабочего воздуха контролирует манометр 15.

Черт. 7.3. Схема измерительного комплекса

Проба разбавляется в эжекционном разбавителе, работающем следующим образом. Сжатый воздух от источника рабочего воздуха по магистрали 12 через редуктор 14, устанавливающий давление 0,14 МПа, поступает на эжектор. На входном штуцере эжектора создается разрежение, и газовая проба просасывается из газохода через фильтр и сопло, поступая в эжектор, где смешивается с рабочим воздухом. Часть разбавленной пробы по магистрали 10 поступает в блок анализатора, а оставшаяся часть сбрасывается в атмосферу. Блок анализаторов представляет собой один или несколько газоаналитических приборов.

7.1.4.3. Условия выполнения измерений. При выполнении измерений надо соблюдать следующие условия.

Газоаналитическая часть измерительного комплекса должна работать при внешней температуре 10 - 35 °С, относительной влажности воздуха 10 - 98 % и атмосферном давлении 90 - 105 кПа.

Устройство динамического разбавления предназначено для работы в следующих условиях эксплуатации:

- температура окружающей среды от -50 до 50 °С,

- атмосферное давление от 90,6 до 104,6 кПа,

- относительная влажность окружающей среды от 30 до 95 % при температуре 25 °С,

- производственные вибрации амплитудой не более 0,1 мм и частотой не более 25 Гц.

Газовый поток имеет следующие максимальные параметры:

- температура до 500 °С,

- влажность до 100 %,

- запыленность не более 100 г/м3,

- давление от 60 до 110 кПа,

- скорость потока до 40 м/с.

При измерении концентрации СО газоанализаторами ГМК-3 и Палладий газовая среда может иметь следующий состав:

Вещество.............................. SО2             SO3            NO            CO2

Концентрация, об. %.......... £0,10          £0,20         £0,15         £16

При измерении концентрации NOх газоанализатором 645ХЛ-03 газовая среда имеет следующий состав:

Вещество.............................. NO              CO             ΣCхHх        H2S           SO2

Концентрация, г/м3............. £30             £500          £20            £95           £5

При измерении концентрации SO2 газоанализаторами ГКП-1, Атмосфера-1 и 667 ФФ03 газовая среда может иметь следующий состав:

Вещество.............................. SО2             CО2           CO             NOх

Концентрация, г/м3............. £18             £314,3       £12,5         £2,0

При измерении концентраций ΣCхHх газоанализатором 623ИН-02 допускается содержание ΣCхHх в измеряемой газовой среде не более 50 г/м3.

7.1.4.4. Подготовка к выполнению измерений. При подготовке к выполнению измерений надо провести работы по монтажу и подготовке аппаратуры, проверке работоспособности, калибровке комплекса. При работе с газоанализатором следует руководствоваться «Техническим описанием и инструкцией по эксплуатации», входящим в комплект прибора.

При работе с газоанализатором 645 ХЛ-03 следует руководствоваться «Техническим описанием и инструкцией по эксплуатации», входящим в комплект прибора, и «Временными методическими указаниями по определению окиси, двуокиси и суммы окислов азота с использованием автоматического газоанализатора 645 ХЛ-03».

При работе с газоанализатором ГМК-3 следует руководствоваться «Техническим описанием и инструкцией по эксплуатации», входящим в комплект прибора, и «Временными методическими указаниями по определению концентрации окиси углерода с использованием автоматических газоанализаторов».

При работе с газоанализаторами ГКП-1 и Атмосфера-1 следует руководствоваться «Техническим описанием и инструкцией по эксплуатации», входящим в комплект прибора, и «Временными методическими указаниями по использованию автоматических газоанализаторов ГКП-1, Атмосфера-1 для регистрации концентрации диоксида серы в атмосферном воздухе».

7.1.4.5. Контрольная проверка герметичности газовых магистралей и коэффициента разбавления УДР. Измерительный комплекс монтируют после контрольной проверки герметичности газовых магистралей и коэффициента разбавления УДР.

Для проверки герметичности собирают схему по черт. 7.4. Металлокерамический фильтрующий элемент заменяют заглушкой.

Черт. 7.4. Схема проверки герметичности:

1 - металлокерамический фильтр, 2 - дроссельная мембрана (сопло), 3 - эжектор, 4 - редуктор, 5 - манометр образцовый

Заглушку ставят также на штуцера «Выход пробы», «Сброс» и «Контроль». К штуцеру «Питание» подключают баллон высокого давления с азотом или с сжатым воздухом давлением 97 кПа (1 кгс/см2). Давление устанавливают редуктором РДФ-3 по манометру, диапазоном 1,6 кгс/см2, класс точности 1. Затем перекрывают линию «Питание» и наблюдают за давлением. Если в течение 10 мин спад давления не превышает 4 кПа, то система герметична. Если падение давления превышает 4 кПа, то все места соединений системы покрывают мыльным раствором и обнаруженные участки разгерметизации устраняют путем уплотнения соединений.

Для проверки коэффициента разбавления собирают схему по черт. 7.5. Вместо металлокерамического фильтрующего элемента ставят заглушку. Заглушку ставят также на штуцер «Выход пробы». Вход ротаметра диапазоном 0 - 0,2 л/мин подсоединяют к штуцеру «Контроль». Вход ротаметра остается свободным.

Черт. 7.5. Схема определения коэффициента разбавления:

1 - металлокерамический фильтр, 2 - дроссельная мембрана, 3 - эжектор, 4 - ротаметр, 5 - газовый счетчик

Газовые счетчики подсоединяют к штуцерам «Сброс» и «Питание». Устанавливают давление питания 137 кПа и определяют по газовым счетчикам расход воздуха за 1 ч.

Коэффициент разбавления определяют по соотношению

Kp = (c1 - c2)/c2.                                                           (7.1)

где с1 и с2 - расход воздуха за 1 ч через газовые счетчики, подключенные к штуцерам «Сброс» и «Питание» соответственно, м3.

Если полученный при проверке коэффициент разбавления Kp отличается от паспортного не более чем на 5 %, можно приступить к монтажу измерительного комплекса.

7.1.4.6. Монтаж измерительного комплекса. Внешние газовые магистрали монтируют из фторопластовой трубки или трубок из высоколегированных сталей, при необходимости короткие отрезки фторопластовой трубки соединяют через стеклянные трубки с наружным резиновым уплотнением мест соединения. Линию сжатого воздуха подсоединяют ко входному штуцеру редуктора РДФ-3. Штуцер «Выход пробы» подсоединяют к газоанализатору. На штуцер «Контроль» ставят заглушку.

Внешние электрические соединения газоанализатора и самопишущий потенциометр монтируют согласно «Инструкциям по эксплуатации» на применяемые газоанализаторы. Корпуса всех приборов надо надежно заземлить. После завершения монтажа газовых и электрических магистралей устройство динамического разбавления устанавливают в газоходе. Комплекс готов к проведению измерений.

7.1.4.7. Выполнение измерений. Для выполнения измерений подключают источник рабочего воздуха и включают газоанализаторы.

При выполнении измерений надо выполнить следующие операции.

Раз в сутки производят внешний осмотр измерительного комплекса, снимают показания редуктора, контролируют нулевые показания, проверяют коэффициент разбавления, корректируют работу самопишущего потенциометра. В режиме непрерывной регистрации комплекс функционирует после проведения перечисленных операций без вмешательства оператора в течение суток.

Следует отметить, что:

1) герметичность устройства динамического разбавления проверяют регулярно, но не реже 1 раза в 30 сут;

2) коэффициент разбавления при эксплуатации проверяют не реже 1 раза в 30 сут и при изменении условий эксплуатации УДР;

3) регенерацию металлокерамического фильтровального элемента сжатым воздухом давлением 137 кПа в течение 10 с или азотом из баллона производят 1 раз в 6 мес и при падении давления на выходе УДР, для чего необходимо сжатый воздух подать на вход «Калибровка».

7.1.4.8. Проверка коэффициента разбавления при эксплуатации. Для проверки коэффициента разбавления при эксплуатации собирают схему по черт. 7.6. К штуцеру «Питание» подают азот или сжатый воздух под давлением, соответствующим паспортному значению УДР. Давление устанавливают редуктором давления РДФ-3.

Поверочная газовая смесь подается из баллона через ротаметр РН-А-0,063. Установив расход 1 - 2 л/мин, записывают показания газоанализатора и определяют коэффициент разбавления по формуле

Kp = Cпгс/С,

где Cпгс - концентрация поверочной газовой смеси в баллоне, С - концентрация по показанию газоанализатора.

Если значение Kp отличается не более чем на 5 % от паспортного, комплекс готов к работе.

Черт. 7.6. Схема проверки коэффициента разбавления при эксплуатации:

1 - устройство подготовки пробы, 2 - унифицированный узел отбора проб, 3 - ротаметр, 4 - баллон с поверочной газовой смесью, 5 - блок газоанализаторов, 6 - редуктор

7.1.4.9. Проверка нулевых показаний. Для проверки стабильности нулевых показаний на вход тракта рабочего воздуха подают азот из баллона высокого давления. Азот пропускают в течение 20 мин и показания прибора сравниваются с данными, полученными при использовании в качестве рабочего газа сжатого воздуха. При прокачивании воздуха допускаются не более чем 50 %-ные увеличения нулевого уровня на ленте самопишущего потенциометра по сравнению с азотом. Затем проверяют нулевые показания прибора при подключенной газовой схеме всего измерительного комплекса. Для этого через штуцер «Контроль» из баллона подают азот особой чистоты. Измерение фонового тока газоанализатора и регистрацию его на самописце производят в течение 20 мин. Нулевые показания проверяют при непрерывных измерениях 1 раз в сутки.

7.1.4.10. Обработка результатов измерений. Данные измерений обрабатывают в целях получения осредненных за 20 мин концентраций измеряемого ингредиента.

Обработка диаграммных лент газоанализатора состоит из следующих операций:

1) нахождение линии нуля,

2) разметка времени,

3) вычисление диапазона измерений концентрации путем умножения предела измерения шкалы газоанализатора на коэффициент разбавления,

4) определение концентраций, осредненных за 20 мин,

5) определение максимальной концентрации.

Данные обрабатывают за весь период измерений. После завершения цикла наблюдений ленту самопишущего потенциометра обрезают и подают на обработку. Линию нуля находят путем соединения двух соседних меток нуля, полученных при проверке нулевых показаний измерительного комплекса.

В соответствии с коэффициентом разбавления на ленте отмечают предельный диапазон измерений.

Средние концентрации снимают за каждые 20 мин измерений.

Максимальные значения концентрации за сутки принимают осредненными за интервал измерений 20 мин.

Все концентрации, снятые с ленты, корректируют относительно линии нуля.

Полученные концентрации записывают на ленте у середины временного интервала, к которому они относятся.

7.1.4.11. Оформление результатов измерений. Результаты измерений следует записать в журнал. На титульном листе журнала записывают тип газоанализатора, заводские номера самописца, газоанализатора, УДР и характеристику места установки прибора.

Все значения, снятые с ленты, записывают на ленте тремя значащими цифрами с погрешностью до сотых долей грамма на метр кубический у середины интервала, к которому они относятся. При пропуске в записи на ленте или сомнительности результатов записи против соответствующего промежутка времени записывают знак брака (999).

7.2. МЕТОДОЛОГИЯ ИНСТРУМЕНТАЛЬНО-ЛАБОРАТОРНОГО КОНТРОЛЯ КОНЦЕНТРАЦИЙ ЗВ

В настоящее время в СССР основной объем данных о количественном составе выбросов в атмосферу получают, используя инструментально-лабораторные методы контроля. Это связано, с одной стороны, со значительной сложностью и большими затратами, необходимыми для создания и налаживания массового выпуска автоматических газоанализаторов. С другой - уже сейчас число веществ, подлежащих контролю, достигло нескольких сотен, что делает невозможным создание автоматических приборов для каждого из ЗВ. По-видимому, в обозримом будущем будут создаваться и относительно широко использоваться газоанализаторы для определения приоритетных газовых примесей (NOх, SOх, CO) и наиболее важных специфических ЗВ (NН3, H2S, фториды, меркаптаны, галогены и их соединения и др.). Анализ зарубежного опыта в области использования газоанализаторов для контроля ИЗА показывает, что в последние годы наблюдается определенное снижение интереса к автоматическим приборам определения концентраций ЗВ в отходящих газах. Это связано с их дороговизной, сложностью и большими затратами на эксплуатацию и обслуживание, а также избыточностью получаемой информации.

Таким образом, в ближайшие годы, очевидно, сохранится ведущая роль инструментально-лабораторных методов как источников получения информации о выбросах в атмосферу и средств контроля соблюдения нормативов. В этой связи особое значение приобретают создание и внедрение в практику контроля наиболее эффективных и производительных лабораторных методов контроля, их унификация по отраслям и по стране в целом с учетом современных требований к методам определения концентраций.

Государственными нормативными актами определено, что при контроле ИЗА можно использовать только методики, согласованные в установленном порядке. В период до октября 1988 г. функции согласующего ведомства выполнял Росгидромет СССР, а с октября 1988 г. - Министерство природопользования СССР.

Все остальные методические документы по контролю ИЗА, с том числе и согласованные Минздравом СССР методики, нельзя применять при контроле содержания ЗВ в выбросах в атмосферу. Это распространяется как на государственный, так и на отраслевой и производственный контроль.

При осуществлении общесоюзной программы по созданию научно-методической базы контроля ИЗА определены основные требования к методам контроля, а также порядок их разработки и согласования. Для обеспечения унификации методик в предельном случае предусмотрен принцип «одно вещество - одна методика» для всех отраслей и для всей страны. В ряде случаев этот принцип не удается соблюдать из-за больших различий ИЗА по составу, температуре газов и условиям отбора проб.

Однако согласовывать альтернативные методики можно только при убедительно аргументированной невозможности получить достоверные данные с помощью имеющихся методик. Методики должны отвечать основным требованиям к методикам выполнения измерений и специфическим требованиям к методам контроля концентраций ЗВ в выбросах ИЗА. Одним из основных требований является обязательная экспериментальная проверка методики на поверочных газовых смесях в лабораторных условиях и на реальных выбросах.

Наиболее часто используемые на практике методики изданы в виде сборника [6]. В прил. 3 приведены перечень согласованных методик по веществам и данные о разработчиках методик.

7.3. МЕТОДОЛОГИЯ КОНТРОЛЯ КОНЦЕНТРАЦИЙ ЗВ С ПРИМЕНЕНИЕМ ИНДИКАТОРНЫХ ТРУБОК (ИТ)

Номенклатура ИТ для определения загрязняющих веществ в ИЗА достаточно ограниченна. Вместе с тем, для всех ИТ существует общий подход в их применении, который можно распространить и на разрабатываемые ИТ.

1. Необходимо корректно выбирать область применения ИТ, с целью не допустить влияния сопутствующих компонентов на показания ИТ. Так, например, работа ТИСО-0,2 и ТИСО-5 основана на реакции окисления-восстановления:

CO + J2О5 → J2 + CО2,

и, соответственно, наличие сильных окислителей или восстановителей будет влиять на показания ИТ, занижая или завышая результаты измерения. Это относится и к ИТ для определения SО2, ΣNOх. Работа ИT для определения NH3 основана на кислотно-щелочном взаимодействии, и наличие летучих соединений щелочного характера, например аминов, будет завышать концентрацию NН3 в определенных выбросах. При использовании ИТ для определения H2S на показания могут влиять вещества, образующие малорастворимые осадки или сильные комплексообразователи.

2. Очень важно учитывать при измерениях влажность газовых потоков и наличие аэрозольной влаги. Влияние этих факторов может проявиться двояко: 1) ряд газов - H2S, SО2 и NH3 - легко растворяются в сконденсировавшейся воде, что приводит к занижению результатов; 2) конденсирующаяся в ИТ вода может растворять нанесенные на носитель реагенты, что приводит к непредсказуемому смещению границы окрашенного слоя. При концентрации измерений СО, не растворяющегося в воде и реакционно мало активного газа, это препятствие устраняют, используя промежуточные емкости, в качестве которых можно применить камеры или мешки из пленки (например Ф-26, ПНЛ-3 и др.). В этом случае пробу при помощи аспиратора нагнетают в промежуточную емкость, в которой ее выдерживают до температуры 10 - 35 °С, затем из этой емкости прокачивают необходимый объем через ИТ. При этом становится возможным осреднить пробу на любой период. Этот же метод можно применять и при определении ΣNOх, но здесь существует ряд ограничений. Совершенно неприемлемо использовать резиновые камеры, а каждый тип пленки, из которой изготовлена промежуточная емкость, надо предварительно тщательно проверить. Необходимо отметить, что это относится только к отходящим газам, которые содержат в основном NO, а NO2 отсутствует или присутствует в малых количествах. Для устранения паров воды, которые при конденсации могут дать капли жидкости, целесообразно устанавливать небольшой поглотительный патрон, заполненный осушителем. Так, например, можно использовать цеолиты, гранулы КОН (для NН3), Р2О5 (для SO2) и т.д. Вместе с тем, совершенно недопустимо использовать в качестве осушителя силикагель, так как он неселективный сорбент по отношению к полярным веществам и будет поглощать как пары воды, так и анализируемый компонент. Еще одним способом устранения излишней влаги является установка между пробоотборным зондом и ИТ каплеотбойника, однако при этом на результат сильно влияет растворимость газов в воде.

3. При анализе с помощью ИТ необходимо учитывать запыленность отходящих газов. При непосредственном отборе пробы возможно значительное повышение аэродинамического сопротивления, что приводит к дополнительной погрешности. Поэтому целесообразно использовать зонды с внешней фильтрацией, например металлокерамические или из пористого стекла.

4. Важными параметрами, требующими учета, являются температура и разрежение или избыточное давление в газоходе. При избыточном давлении или небольшом разрежении и низкой температуре рекомендуются схемы отбора с аспиратором типа АМ-5 (черт. 7.7).

Черт 7.7. Схема отбора пробы при избыточном давлении и невысоких температурах (а) и при небольшом разрежении в газоходе или ври измерении концентрации ЗВ в вентиляционных выбросах (б)

Все сказанное относится к отходящим газам с температурой внутри газохода не более 150 - 200 °С, так как при небольших расходах газа через ИТ (0,2 - 0,3 дм3/мин) уже на расстоянии 30 - 50 мм от стенки газохода температура пробы практически равна температуре окружающей среды. При большом разрежении аспиратор типа АМ-5 непригоден, и поэтому надо использовать другие способы отбора проб, например использовать электроаспиратор. При этом необходимо дозировать объем пропущенного газа, изменяя время отбора пробы и соблюдая постоянный расход газа в диапазоне 0,2 - 0,3 дм3/мин. Такой способ достаточно проверен на практике и дает хорошие результаты1.

1 Способ проверен сотрудниками ВНИИприроды М.Ю. Прокофьевым, Е.Н. Семенюком и И.Н. Звягиной

Большие проблемы возникают при использовании ИТ при низкой температуре окружающей среды. Здесь возможны следующие приемы: выносить ИТ из теплого помещения непосредственно перед анализом, при анализе использовать тепло стенки газохода или держать ИТ в руке. Создавать специальные обогреватели нецелесообразно, так как это снижает основное достоинство метода - его оперативность.

7.4. МЕТОДОЛОГИЯ КОНТРОЛЯ КОНЦЕНТРАЦИЙ ЗВ С ИСПОЛЬЗОВАНИЕМ ЭЛАСТИЧНЫХ ПРОБООТБОРНЫХ ЕМКОСТЕЙ

Основными преимуществами пробоотборных эластичных емкостей являются малая масса, механическая прочность, удобство в эксплуатации и при транспортировке и возможность использования их совместно с автоматическими газоанализаторами.

Так как при контроле ИЗА температура газовой пробы может достигать нескольких сотен градусов и в ней может присутствовать большое количество паров воды и пыли, то использовать эластичные емкости можно только в комплекте с устройством отбора и подготовки пробы. Для подачи пробы в емкость может служить любое аспирационное устройство, газовые магистрали которого выполнены из материалов, устойчивых к компонентам газовой пробы. В качестве соединительных газовых линий можно использовать фторопластовые или поливинилхлоридные трубки. Штуцер емкости должен быть снабжен зажимом. Длина газового тракта от зонда до емкости не должна превышать 1 м.

Контроль ИЗА с помощью эластичных емкостей осуществляют следующим образом. Газозаборный зонд вводят в газоход и соединяют трубками с холодильником и емкостью, из которой предварительно удален воздух. Включают аспирационное устройство, и газовая проба отсасывается из газохода. Проходя через фильтр, она очищается от пыли. В холодильнике и каплеотбойнике удаляется влага. После того как емкость полностью заполнится, соединительную трубку перекрывают зажимом. Затем емкость транспортируют к месту анализа, где с помощью инструментальных, инструментально-лабораторных методов определяют количественный и качественный состав пробы.

Для проверки возможности использования устройства отбора и подготовки эластичной емкости необходимо предварительно провести сравнительные измерения. Для этого с помощью инструментальных или инструментально-лабораторных методов измеряют концентрацию ЗВ в ИЗА и параллельно отбирают пробу в эластичную емкость. Суммарную погрешность рассчитывают по следующему соотношению:

                                                         (7.2)

где eΣ - суммарная погрешность измерения концентрации с использованием эластичной емкости;

eи - погрешность применяемой для измерения концентраций инструментально-лабораторной методики или газоанализатора;

eе - погрешность, вносимая эластичной емкостью:

eе = (Спр - Се)/Спр,                                                      (7.3)

где Спр - концентрация, полученная путем прямого измерения с помощью инструментальных или инструментально-лабораторных методов;

Се - концентрация, полученная при анализе пробы с использованием эластичной емкости.

7.5. МЕТОДОЛОГИЯ КОНТРОЛЯ КОНЦЕНТРАЦИИ ЗВ В ВЫБРОСАХ АВТОТРАНСПОРТА

7.5.1. МЕТОДОЛОГИЯ КОНТРОЛЯ АВТОТРАНСПОРТНЫХ СРЕДСТВ С БЕНЗИНОВЫМИ ДВИГАТЕЛЯМИ

Измерение содержания СО и ΣСхНх в отработанных газах автомобилей с бензиновыми двигателями необходимо проводить в строгом соответствии с ГОСТом 17.2.2.03-87 «Охрана природы. Атмосфера. Нормы и методы измерений содержания окиси углерода и углеводородов в отработанных газах автомобилей с бензиновыми двигателями».

Согласно стандарту, содержание СО2 и ΣСхНх и отходящих газах автомобилей определяют при работе двигателя на холостом ходу для двух частот вращения коленчатого вала: минимальной (nмин) и повышенной (nпов) в диапазоне от 2000 мин-1 до 0,8nном. Нормальная частота вращения коленчатых валов приведена в табл. 7.1. При контроле используют технические средства, приведенные в разделе 6 Руководства.

Таблица 7.1

Нормативная частота вращения коленчатого вала автомобильного двигателя при проверке СО и ΣСхН3 в отходящих газах (числитель - минимальная, знаменатель - повышенная)

Марка двигателя

Базовая модель автомобиля

Частота вращения коленчатого вала, мин-1

МеМЗ-968

ЗАЗ-968, ЛУАЗ-969

500 - 600/3400

ИЗМА-408Э

«Москвич» 408

450 - 550/3700

УМЗ 412 Э

«Москвич» 412, 2140

600 - 700/4700

ВАЗ-2101, ВАЗ-21011, ВАЗ-2ЮЗ, ВАЗ-2105

«Жигули»

700 - 800/4500

ВАЗ-2108

«Спутник»

700 - 800/4500

ВАЗ-2106, ВАЗ-2121

«Жигули», «Нива»

700 - 800/4300

ЗМЗ-2401

ГАЗ-24, РАФ-2203

550 - 650/3600

ЗМЗ-4022-10

ГАЗ-24-10, ГАЗ 3102

600 - 700/3700

ГАЗ-21

ГАЗ-21, РАФ-977

450 - 500/3200

ГАЗ-69

ГАЗ-69

450 - 500/2400

УМЗ-451 М

УАЗ-451, УАЗ-469

450 - 500/3700

ГАЗ-52

ГАЗ-52

450 - 500/2100

ГАЗ-55

ГАЗ-53, КАВЗ-685

450 - 500/2500

ГАЗ-66

ГАЗ-66

450 - 500/2500

ЭМЗ-672

ПАЗ-672

450 - 500/2500

ЗИЛ-157

ЗИЛ-157

450 - 500/2500

ЗИЛ-120

ЗИЛ-130, 131

450 - 500/2500

ЗИЛ-375

Урал-375, ЛИАЗ-677, ЛАЗ-697

450 - 500/2500

Перед началом работы необходимо убедиться, что выполняются условия эксплуатации газоанализатора. Подключение к сети электропитания производится согласно инструкции по эксплуатации прибора. Для обеспечения санитарно-гигиенических требований к воздуху в зоне измерений следует вывести линию сброса отходящих газов в систему вытяжной вентиляции или за пределы места проведения измерений. Устройство пробоподготовки подготавливают к работе и включают газоанализатор на прогрев. После прогрева в течение времени, оговоренного инструкцией по эксплуатации, производят проверку и настройку нуля и чувствительности по реперу газоанализатора.

Перед измерением двигатель надо прогреть до минимальной температуры охлаждающей жидкости (или моторного масла для двигателей с воздушным охлаждением), указанной в руководстве по эксплуатации автомобилей. Внешним осмотром определить исправность выпускной системы автомобиля.

Концентрацию СО и ΣСхНх в отходящих газах измеряют в следующей последовательности:

1) рычаг переключения передачи (избиратель скорости для автомобиля с автоматической коробкой передач) устанавливают в нейтральное положение;

2) автомобиль тормозят стояночным тормозом;

3) двигатель (при его работе) заглушают;

4) открывают капот двигателя;

5) подключают тахометр;

6) устанавливают пробоотборный зонд газоанализатора в выхлопную трубу автомобиля на глубину не менее 300 мм от среза (при косом срезе выхлопной трубы глубину отсчитывают от короткой кромки среза);

7) полностью открывают воздушную заслонку карбюратора;

8) запускают двигатель;

9) частоту вращения вала двигателя увеличивают до nпов и проводят измерения на этом режиме в течение не менее 15 с;

10) устанавливают минимальную частоту вращения вала двигателя и не ранее чем через 20 с измеряют содержание СО и ΣСхНх. При необходимости измерения содержания СО и ΣСхНх при повышенной частоте вращения вала двигателя замер производят не ранее чем через 30 с после установления nпов.

По окончании измерения результаты замеров заносят в протокол проверки. После выключения двигателя газоанализатор отсоединяют от выхлопной трубы, а тахометр - от бортовой сети автомобиля. Автомобиль выводят за пределы площадки.

При температуре наружного воздуха ниже +5 °C газоанализатор надо установить в помещении с температурой выше +5 °C, при этом газоотборный шланг необходимо утеплить. Длину газоотборного шланга выбирают в зависимости от расхода воздуха через газоанализатор так, чтобы постоянная времени прибора вместе с газоотборным шлангом была не более 20 с. При настройке нуля прибора используют теплый воздух из помещения. Во избежание загрязнения воздуха в помещении необходимо предусмотреть отвод отходящих газов, проходящих через газоанализатор.

7.5.2. МЕТОДОЛОГИЯ КОНТРОЛЯ ДЫМНОСТИ ОТХОДЯЩИХ ГАЗОВ АВТОМОБИЛЕЙ С ДИЗЕЛЬНЫМ ДВИГАТЕЛЕМ

Дымность автомобилей с дизельным двигателем необходимо измерять строго согласно ГОСТу 21393-75 «Автомобили с дизелями. Дымность отработанных газов. Нормы и методы измерений. Требования безопасности». Стандарт устанавливает нормы определения дымности на режимах свободного ускорения и максимальной частоты вращения коленчатого вала двигателя.

При контроле используют технические средства определения дымности отходящих газов, приведенные в разделе 6 Руководства.

Дымомер подключают к сети электропитания согласно инструкции по эксплуатации прибора. Прибор включают на прогрев. После прогрева в течение времени, оговоренного инструкцией на эксплуатацию, производят проверку, настройку нуля и чувствительности дымомера.

Перед проведением измерений двигатель надо прогреть до температуры охлаждающей жидкости или моторного масла (для двигателей с воздушным охлаждением), при которой можно начинать движение автомобиля. Внешним осмотром необходимо определить исправность выпускной системы автомобиля.

Дымность отходящих газов следует измерять в следующей последовательности:

1) рычаг переключения передачи (избиратель скорости для автомобилей с автоматической коробкой передачи) устанавливают в нейтральное положение;

2) автомобиль тормозят стояночным тормозом;

3) двигатель (при его работе) заглушают;

4) прибор подключают к выпускной системе автомобиля;

5) заводят двигатель и нажатием педали подачи топлива устанавливают максимальную частоту вращения вала двигателя;

6) по достижении температуры отходящих газов не ниже 60 °С педаль отпускают;

7) проводят 10-кратный цикл увеличения частоты вращения вала дизеля от минимальной до максимальной с интервалом не более 15 с;

8) снимают максимальные показания прибора по последним четырем циклам;

9) не позднее чем через 60 с частоту вращения вала двигателя доводят до максимальной;

10) при установлении показателей прибора (размах колебаний не более 6 единиц) снимают значения дымности.

По окончании измерений двигатель отключают, прибор отключают от выхлопной трубы, автомобиль удаляют за пределы площадки.

За результат измерения дымности на режиме свободного ускорения принимают среднее арифметическое значение по последним четырем циклам. При этом разность показаний по циклам не должна превышать 6 единиц. Результаты измерений заносят в протокол проверки.

7.5.3. ТЕХНИКА БЕЗОПАСНОСТИ ПРИ КОНТРОЛЕ ВЫБРОСОВ АВТОТРАНСПОРТА

Содержание ЗВ в отходящих газах автомобилей надо проверять, как правило, на контрольно-регулировочных пунктах или в специально отведенном месте. При отсутствии такого места для проведения измерения и при выборочной проверке автомобилей на линии подбор места должен исключать возможность наезда автомобилей на лиц, проводящих измерения.

Места, выбираемые для проведения инструментального контроля токсичности и дымности отходящих газов автомобилей, должны обеспечивать санитарно-гигиенические требования к воздуху в зоне измерений по ГОСТу 12.1.005-7.1, иметь естественную или принудительную вентиляцию.

На месте проведения инструментального контроля должны находиться только лица, имеющие непосредственное отношение к работам.

Очередной автомобиль для проведения измерений должен останавливаться не ближе 2 м от автомобиля, находящегося на проверке. Скорость движения автомобилей на подъездных путях к месту проведения замеров не должна быть больше 10 км/ч; в помещениях и в непосредственной близости от места измерения должна быть не более 5 км/ч.

Непосредственно перед проведением инструментального контроля необходимо убедиться в соблюдении водителем мер предосторожности, исключающих самопроизвольное движение автомобиля.

К работе с приборами контроля допускается обслуживающий персонал, ознакомленный с техническим описанием и инструкцией по эксплуатации используемого измерительного прибора, прошедший инструктаж и имеющий право пользования электрическими и электроизмерительными приборами.

МИНИСТЕРСТВО ПРИРОДОПОЛЬЗОВАНИЯ
И ОХРАНЫ ОКРУЖАЮЩЕЙ СРЕДЫ СССР

ВСЕСОЮЗНЫЙ
НАУЧНО-ИССЛЕДОВАТЕЛЬСКИЙ
ИНСТИТУТ ОХРАНЫ ПРИРОДЫ
И ЗАПОВЕДНОГО ДЕЛА

общество «знание» рсфср

Петербургская организация

ДОМ НАУЧНО-ТЕХНИЧЕСКОЙ ПРОПАГАНДЫ

Общесоюзный нормативный документ

РУКОВОДСТВО
ПО КОНТРОЛЮ
источников
ЗАГРЯЗНЕНИЯ
АТМОСФЕРЫ

ОНД-90

Часть II

Санкт-Петербург

1992

Разработан отделом контроля атмосферы Всесоюзного Научно-исследовательского института охраны природы и заповедного дела Министерства природопользования и охраны окружающей среды СССР.

Исполнители канд. физ.-мат. наук В.Б. Миляев (научный руководитель разработки); Б.М. Бевзюк, В.Д. Григорьев (разд. 7, 9); Л.И. Давыдова (разд. 2, 3); Ю.А. Дергунов (разд. 3, 6, 10); канд. техн. наук В.С. Матвеев (разд. 1, 5, 6, 9, 11); Б.К. Нурмеев (разд. 5, 11); А.В. Оглоблин (разд. 3, 6, 7, 11); канд. физ.-мат. наук Н.И. Орлов (раздел 9); М.Ю. Прокофьев (разд. 6, 8); Т.И. Самуйлова (разд. 3, 7, 9, 12); канд. хим. паук Е.Н. Семенюк, Н.Н. Звягина (разд. 6, 7, 12); Е.И. Соловьева (разд. 10); канд. хим. наук С.В. Тимаков (раздел 3, 5, 7); канд. хим. наук В.В. Цибульский (раздел 6); канд. техн. наук А.Н. Ясенский (раздел 4); канд. техн. наук С.Т. Евдокимова, канд. техн. наук А.И. Алексеев.

Утвержден заместителем председателя Госкомприроды СССР В.Г. Соколовским. Постановление № 8 от 30 октября 1990 г.

Срок действия с 1 января 1991 г. по 1 января 1996 г.

СПИСОК ЛИТЕРАТУРЫ

1. Алиев Г.М. Техника пылеулавливания и очистки промышленных газов. - М.: Металлургия, 1989.

2. Альбом типовых форм первичной учетной документации по охране атмосферного воздуха. - М.: Союзучетиздат, 1982.

3. Бумакова Н.Г. и др. Контроль за выбросами в атмосферу и работой газоочистных установок на предприятиях машиностроения. - М.: Машиностроение, 1984.

4. Васильченко Н.М. и др. Газоочистное оборудование. Каталог. - М.: Изд. Цинтихимнефтемаш, 1988.

5. Временная методика нормирования промышленных выбросов в атмосферу (расчет и порядок разработки нормативов предельно допустимых выбросов). - Л.: Изд. ГГО, 1981.

6. Временное руководство по контролю источников выбросов загрязняющих веществ в атмосферу с применением газоаналитических приборов. - Л.: Изд. ГГО, 1986.

7. Гордон Г.М., Пейсахов И.Л. Промышленная утилизация и очистка газов в цветной металлургии, - М.: Металлургия, 1977.

8. Ежегодник состояния загрязнения воздуха и выбросов вредных веществ в атмосферу городов и промышленных центров Советского Союза. - Л.: Изд. ГГО, 1988.

9. Защита атмосферы от промышленных загрязнений / Под ред. С. Калверта, Г.М. Инглунда. - М.: Металлургия, 1988.

10. Инструкция о порядке составления отчета об охране атмосферного воздуха по форме № 2-ТП (воздух). - М.: Союзучетиздат, 1987.

11. Инструкция по нормированию выбросов (сбросов) загрязняющих веществ в атмосферу и в водные объекты, № 09-2-8/1573 от 14.09.89. - М.: Изд. Госкомприроды СССР, 1989.

12. Инструкция по инвентаризации выбросов загрязняющих веществ в атмосферу. - Л.: ЛДНТП, 1991.

13. Исследования в области охраны окружающей среды. - Труды НИИУИФ, вып. 239, 1981.

14. Маршалл С. Защита окружающей среды в целлюлозно-бумажной промышленности, - М.: Лесная промышленность, 1981.

15. Матвеев В.С. Современные технические средства контроля промышленных выбросов в атмосферу. - Л.: Изд. ДНТП, 1989.

16. Металлургия алюминиевых сплавов. - М.: Металлургия, 1972.

17. Металлургия меди, никеля, кобальта / Под ред. И.Ф. Худянова, А.М. Тихонова. - Л.: Металлургия, 1977.

18. Методика расчета концентраций в атмосферном воздухе вредных веществ, содержащихся в выбросах предприятий. Общесоюзный нормативный документ ОНД-86. - Л.: Гидрометеоиздат, 1987.

19. Методические рекомендации по проведению инвентаризации выбросов в атмосферу оксидов азота на ETC СССР. - Л.: Изд. ГГО, 1990.

20. Методические указания по определению и расчету вредных выбросов из основных источников предприятий нефтеперерабатывающей и нефтехимической промышленности. - М.: Изд. Миннефтехимпром, 1984.

21. Моцус Н.Г. и др. Фильтры для улавливания промышленных пылей. - М.: Машиностроение, 1985.

22. Муравьева С.М., Казнина Н.И., Прохорова Е.К. Справочник по контролю вредных веществ в воздухе. - М.: Химия, 1988.

23. Очистка и рекуперация промышленных выбросов / Под ред. В.Ф. Максимова, И.В. Вольфа. - М.: Лесная промышленность, 1981.

24. Предельно допустимые концентрации химических веществ в окружающей среде. Справочник. - М.: Химия, - 1987.

25. Рекомендации по оформлению и содержанию проекта нормативов предельно допустимых выбросов в атмосферу (ПДВ) для предприятия. - М.: Изд. Госкомприроды СССР, 1989.

26. Руководство по расчету количества и удельных показателей выбросов вредных веществ в атмосферу. М.: 1982.

27. Сборник законодательных нормативных и методических документов для экспертизы воздухоохранных мероприятий. - Л.: Гидрометеоиздат, 1986.

28. Сборник методик по определению концентраций загрязняющих веществ в промышленных выбросах. - Л.: Гидрометеоиздат, 1987.

20. Сборник методик по расчету выбросов в атмосферу загрязняющих веществ различными производствами. - Л.: Гидрометеоиздат, 1986.

30. Сборник нормативно-технических документов по охране атмосферного воздуха, поверхностных вод и почв от загрязнения. - М.: Гидрометеоиздат, 1983.

31. Типовая инструкция по организации системы контроля промышленных выбросов в отрасли промышленности. - Л.: Изд. ГГО, 1986.

8. МЕТОДОЛОГИЯ ИЗМЕРЕНИЯ ТЕРМОДИНАМИЧЕСКИХ ПАРАМЕТРОВ ПОТОКА В ИЗА

Все термодинамические параметры потока целесообразно измерять одновременно в одном и том же мерном сечении газохода. Так как эти измерения необходимы не только для определения объема отходящих газов, но и для отбора проб аэрозольных частиц, место измерения параметров газовых потоков предпочтительно выбирать на вертикальных участках газоходов, при установившихся потоках газов. Принимается, что поток газа имеет ламинарный характер, если точки замера расположены на расстоянии пяти - шести диаметров газохода после места возмущения и трех - четырех диаметров газохода до места возмущения (задвижка, дроссель, повороты, вентиляторы и т.д.). Если нельзя выбрать мерное сечение, отвечающее этим требованиям, то можно проводить измерения на прямолинейном участке газохода, разбив его в соотношении приблизительно 3:1 в направлении движения газового потока. Методики определения скоростей газовых потоков при помощи пневмометрических трубок достаточно полно и хорошо изложены в работе [28].

Необходимо остановиться на области применения интегральных приборов для определения скорости газовых потоков. Их применение целесообразно только для газовых потоков без аэрозольных частиц, так как в случае запыленного потока определение поля скоростей необходимо еще и для выбора режимов отбора роб.

Температуру газовых потоков измеряют техническими средствами, описанными в п. 6.1, однако возможно применение и других средств, позволяющих получить аналогичные по точности результаты. Все измерительные средства вводят в газоход на длину рабочей части. Показания необходимо снимать, не вынимая измерительное средство из газохода (исключение составляют максимальные термометры).

При наличии в газовом потоке аэрозольных частиц, особенно капельной влаги, термометры и другие приборы надо защищать чехлом для предотвращения попадания влаги на рабочую поверхность прибора. Не рекомендуется проводить измерения в зонах интенсивного теплообмена.

При измерении давления (разрежения) в газоходах используют средства, описанные в п. 6.1. Необходимо параллельно измерять атмосферное давление. Техника измерений не отличается от обычных метеорологических измерений, при этом необходимо учитывать температурную и приборную поправки, приводимые в паспорте на прибор.

Для измерения влажности в газоходах применяют различные методы. Так как методики с применением аспирационных психрометров, конденсационных и других методов достаточно полно описаны в работе [28], отметим только некоторые особенности их применения.

Газ надо очистить от твердых аэрозольных частиц при помощи метода внутренней фильтрации, использование метода внешней фильтрации может привести к заниженным результатам. В случае конденсационных методов необходимо измерять влажность на выходе из ловушки. Особенно сложны паро-газовые смеси с аэрозольной фазой, содержащей в значительном количестве как воду, так и другие компоненты, например отходящие газы сернокислотного производства после установок мокрой очистки. В этом случае влажность определяют по разнице между суммарным содержанием жидкой фазы и содержанием второго компонента в этой фазе. В этом случае расчет проводят по соотношению

                                               (8.1)

где  - масса воды в конденсатосборнике; МΣ - суммарная масса жидкости в конденсатосборнике;  - массы SО2 и H2SО4 в конденсатосборнике.

Очевидно, что в таких случаях применимы только конденсационные методы.

8.1. МЕТОДИКА ИЗМЕРЕНИЯ СКОРОСТИ ПОТОКА1

1 Методика разработана в СКБ ВТИ В.Б. Эткиным и др.

В настоящем пункте приводится методика измерения скорости потоков воздуха в воздуховодах и вентиляционных коробах, имеющих круглую или прямоугольную форму поперечного сечения с размерами более 300 мм, с помощью термоанемометров электрических типа ТЭ.

8.1.1. СРЕДСТВА ИЗМЕРЕНИЯ И ВСПОМОГАТЕЛЬНЫЕ УСТРОЙСТВА

8.1.1.1. При выполнении измерений надо применять измерительные установки, средства измерений и вспомогательные устройства, перечисленные в табл. 8.1.

Можно принять информационно-измерительные системы (ИИС), тип которых должен быть определен схемой АСУ ТП.

Таблица 8.1

Перечень средств измерений и вспомогательных устройств

Средство измерения

Обозначение ПТД, чертежа или метрологическая характеристика

Измеряемая физическая величина

Первичный преобразователь термоанемометра электрического (ППТЭ)

АП 321.00.00.00

Скорость потока воздуха

Блок смещения и нормализации сигнала

АП 553.00.00.00

-

Термопара типа ТХК 0806

0 - 200 °С

ТУ 25-02.221134-78

Температура

Вольтметр постоянного тока Ш1413

0 - 30 В кл. 0,06

ТУ 25-04-2125-72

Электрическое напряжение

Источник питания типа Б5-29

0 - 30 В

2 А

Е30.323.426 ТУ

-

Прибор вторичный регистрирующий типа КСУ-2

0 - 5 мА, класс точности 1,5

ГОСТ 7164-78

Сила электрического тока

Прибор вторичный регистрирующий типа КСП-2

0 - 200 °С, класс точности 1,5

ГОСТ 7164-78

Температура

Прибор вторичный интегрирующий типа НКИ-7

Вход 0 - 5 мА

ТУ 25-04-722290-80

Сила электрического тока

Примечание. Можно применять другие приборы, аналогичные указанным по техническим характеристикам и имеющие класс точности не ниже указанного.

8.1.1.2. Для измерения скорости потока воздуха применяют термоанемометры типа ТЭ, представляющие собой первичный преобразователь ППТЭ, работающий в комплекте с блоком смещения и нормализации сигнала типа БСН (в дальнейшем блок).

Преобразователи преобразуют местную скорость тока воздуха в сигнал, который с помощью блока преобразуется в унифицированный сигнал напряжения 0 - 10 В или сигнал постоянного тока 0 - 5 мА, поступающий на регистратор типа КСУ.

Функция преобразования комплекта

v = k1U или v = k2I,                                                        (8.2)

где v - скорость потока воздуха, м/с;

U - напряжение постоянного тока, В;

I - сила постоянного электрического тока, А;

k1 и k2 - коэффициенты пропорциональности.

8.1.1.3. Преобразователи обеспечивают измерение скорости потока воздуха в диапазоне 3 - 32 м/с.

8.1.1.4. Предельную допустимую относительную погрешность термоанемометра ТЭ, вызванную неравномерностью распределения скорости в мерном сечении, определяют по табл. 8.2.

Таблица 8.2

Дополнительная относительная погрешность, %

Форма мерного сечения

Число точек измерения

Расстояние от места возмущения потока до мерного сечения, в гидравлических диаметрах

1

2

3

5

>5

Круг

4

20

16

12

6

3

8

16

12

10

5

2

12

12

8

6

3

2

Прямоугольник

4

24

20

15

8

4

16

12

8

6

3

2

8.1.1.5. Метрологические характеристики приборов комплекта термоанемометра приведены в табл. 8.3.

8.1.1.6. Питание каждого преобразователя осуществляют стабилизированным напряжением постоянного тока 24 ± 0,054 В.

8.1.1.7. Мощность, потребляемая преобразователем, не выше 36 Вт.

8.1.1.8. Устройство для ввода преобразователя должно обеспечивать возможность его установки на заданном по ГОСТу 12.3.018-79 расстоянии от внутренней стенки воздуховода до оси преобразователя и его установку в заданном положении соосно с газоходом.

8.1.2. МЕТОД ИЗМЕРЕНИЯ

8.1.2.1. Измерение скорости потока воздуха термоанемометрами типа ТЭ основано на законе вынужденной конвективной теплоотдачи от предельно обтекаемого потоком тела, обогреваемого стабилизированным источником тепла.

8.1.2.2. Для определения средней скорости в мерном сечении необходимо измерить преобразователями местную скорость в некоторых заданных точках поперечного сечения воздуховода (по ГОСТу 12.3.018-79). Скорость в мерном сечении определяют по соотношению

                                                         (8.3)

где n - число преобразователей, установленных в поперечном сечении воздуховода;

i = 1, 2, ..., n - порядковый номер преобразователя;

vi - местная скорость, измеренная i-м преобразователем, м/с.

8.1.2.3. Координаты точек измерения скорости потока воздуха и число точек определяются формой и размерами мерного сечения (черт. 8.1) по ГОСТу 12.3.018-79.

Максимальное отклонение координат точек измерений не должно превышать ±10 % по ГОСТу 12.3.018-79.

Таблица 8.3

Метрологическая характеристика комплекта термоанемометра

Прибор

Предел основной приведенной допускаемой погрешности, %

Систематическая составляющая, %

Вариация выходного сигнала, %

Дополнительная погрешность в долях основной погрешности от влияния (не более)

отклонения температуры (на каждые 10 °С)

твердых частиц

угла натекания

интенсивности турбулентных пульсаций

средней рабочей от средней градуировочной

потока от средней рабочей

Термоанемометр типа ТЭ, в том числе:

4

2,5

0,3

0,1

0,2

0,5

1

1

Датчик ППТЭ

3,5

2,5

0,2

0,1

0,2

0,5

1

1

Блок смещения и нормализации сигнала БСН

1

 

0,2

-

-

-

-

-

Черт. 8.1. Установка датчиков ППТЭ в воздуховодах круглого (а) и прямоугольного (б) сечения:

1 - газоход, 2 - датчики ППТЭ, a, D - мерное сечение воздуховода, в - размер

8.1.3. ТРЕБОВАНИЯ К КВАЛИФИКАЦИИ ОПЕРАТОРОВ

8.1.3.1. Измерение и обработку результатов измерений должен выполнять техник, ознакомленный с требованиями ПТЭ, ПТБ, назначением, схемой и устройством термоанемометра типа ТЭ в объеме инструкции по эксплуатации, с порядком подготовки термоанемометра к работе и порядком определения технического состояния системы контроля скорости потока воздуха.

8.1.4. УСЛОВИЯ ВЫПОЛНЕНИЯ ИЗМЕРЕНИЙ

8.1.4.1. При выполнении измерений надо соблюдать условия, указанные в табл. 8.4.

8.1.4.2. Мерное сечение выбирают на наиболее длинном прямолинейном участке воздуховодов или вентиляционных систем.

Таблица 8.4

Условия выполнения измерений

Параметр

Средняя температура рабочей среды, °С

Напряжение питания, В

Частота тока питания, Гц

Массовая доля влаги внутри воздуховода при температуре 20 ± 2 °С, %

Интенсивность турбулентных пульсаций, %

Угол натекання, град.

Запыленность рабочей среды, кг/м3

Скорость потока воздуха, м/с

20 - 165 (±15)

220 (±22 ... 33)

50 (±1)

30 - 98

0,2 - 10

0 - 5

0 - 0,1

Температура внутри воздуховода или короба, °С

20 - 165 (±15)

-

-

30 - 98

-

 

-

Примечание. 1. В скобках - предельное отклонение скорости и температуры от номинальных значений. 2. Среднюю температуру рабочей среды оговаривает заказчик в пределах 20 - 165 °С. 3. В воздуховодах электростанций при соблюдении условий монтажа, указанных в пп. 8.1.4.2 и 8.1.4.3, интенсивность турбулентных пульсаций, запыленность рабочей среды и угол натекания не выходят за пределы, указанные в табл. 8.4.

8.1.4.3. Преобразователь устанавливают на прямом участке воздуховода соосно ему. Мерное сечение выбирают в воздуховодах на расстоянии не менее шести гидравлических диаметров Dh за ближайшим местным сопротивлением (отвод, шибер, диафрагма и т.д.) и не менее двух гидравлических диаметров до ближайшего местного сопротивления, расположенного за мерным сечением.

При отсутствии прямолинейного участка необходимой длины можно располагать мерное сечение в месте, делящем выбранный для измерения участок в отношении 3:1 в направлении движения потока.

8.1.4.4. Блок, регистрирующие приборы, линии связи и клеммные коробки следует располагать так, чтобы исключить воздействие на них потоков воздуха, вибрации, конвективного и лучистого тепла, влияние которых превышает значения, указанные в технических условиях на соответствующие элементы системы контроля.

8.1.5. ПОДГОТОВКА К ВЫПОЛНЕНИЮ ИЗМЕРЕНИЙ

8.1.5.1. Готовить приборы к измерениям необходимо в соответствии с их паспортами и действующими инструкциями по их эксплуатации.

8.1.5.2. При подготовке к выполнению измерений проводят следующие работы:

1) преобразователи ППТЭ и блок подключают по схеме, приведенной на черт. 8.2;

Черт. 8.2. Схема включения термоанемометра ТЭ:

1 - датчик ППТЭ, 2 - блок смещения и нормализации сигнала (БСН), 3 - термоанемометр ТЭ, 4 - вторичный прибор, 5 - блок питания

2) подают напряжение питания на блок и прогревают не менее 30 мин;

3) включают блок питания и устанавливают напряжение питания преобразователей 24 ± 0,054 В. При этом следует учесть падение напряжения, измеряя его в период наладки на участке 1 - 5 (см. черт 8.2) в линиях связи преобразователей с блоком питания. Напряжение контролируют при помощи вольтметра;

4) после прогрева датчиков в течение 1 ч выполняют измерения.

8.1.6. ВЫПОЛНЕНИЕ ИЗМЕРЕНИЙ

8.1.6.1. При проведении измерений определяют скорость и температуру потока воздуха. Снимая показания с диаграммной ленты потенциометра типа КСУ-2, определяют соответствующие им значения скорости по характеристике термоанемометра. Характеристика приведена в документации, входящей в комплект поставки термоанемометра.1

1 Каждый термоанемометр градуируется на стенде завода-изготовителя и имеет индивидуальную характеристику.

Температуру определяют потоком воздуха с помощью термопары, сигнал с которой поступает на потенциометр типа КСП-2.

8.1.7. ОБРАБОТКА РЕЗУЛЬТАТОВ ИЗМЕРЕНИЙ

8.1.7.1. Обработку результатов измерений скорости потока воздуха следует выполнять путем расшифровки записи диаграммной ленты потенциометра типа КСУ-2. Допускается непосредственное визуальное наблюдение за показаниями регистрирующего прибора КСУ-2, имеющего шкалу, выполненную в единицах скорости потока.

8.1.7.2. Текущее значение объемного расхода воздуха в мерном сечении воздуховода определяют по соотношению

L = Fv,                                                               (8.4)

где L - расход воздуха, м3/с;

F - поперечное сечение измерительного участка воздуховода, м2.

Интегральное значение расхода воздуха за любые промежутки времени (отчетный период) определяют путем интегрирования текущих значений расхода воздуха с помощью интегратора типа ПВИ-7 или ЭВМ АСУТП.

8.1.7.3. Результаты измерения температуры потока воздуха обрабатывают путем расшифровки записи диаграммной ленты потенциометра типа КСП-2.

8.1.7.4. Абсолютную суммарную погрешность измерения скорости воздуха термоанемометром (м/с) определяют 1 раз для выбранного сечения по соотношению

                                      (8.5)

где TN - нормирующее значение диапазона измерения скорости, м/с;

4 - предел основной приведенной допускаемой относительной погрешности термоанемометра, %;

3,35 - значение, учитывающее предельные дополнительные относительные погрешности от влияния запыленности, турбулентности, угла атаки потока и отклонения его температуры на ±15 °С от среднего значения (см. табл. 8.3);

tр - средняя температура воздуха на измерительном участке, °С;

tгр - температура, при которой градуировались преобразователи термоанемометра, °С;

δy - предельная относительная погрешность, связанная с неравномерностью поля скоростей измеряемого потока, % (см. табл. 8,3);

0,01 - доля основной погрешности на каждый градус отличия рабочей температуры от градуировочной, °С-1.

Значения других составляющих дополнительной погрешности малы по сравнению с указанными и ими можно пренебречь.

8.2. МЕТОДИКА ИЗМЕРЕНИЯ ВЛАЖНОСТИ1

1 Методика разработана сотрудником НИИОГАЗ И.И. Могилко.

Методика рекомендуется для измерения влажности газа, не насыщенного водяными парами.

Нормы точности измерения определяют по ГОСТу 17.24.02-81.

8.2.1. МЕТОДЫ ИЗМЕРЕНИЯ

8.2.1.1. Психрометрический метод. Применяют для измерения влажности газов, температура которых не превышает 60 °С. Метод основан на косвенном определении парциального давления водяных паров по показаниям температуры влажного и сухого термометров, последовательно обтекаемых струей газа.

8.2.1.2. Конденсационный метод. Основан на измерении количества влаги в пробе газа известного объема, отбираемого из газохода, путем охлаждения его ниже точки росы. Влажность газа определяют как сумму сконденсированной влаги, отнесенной к единице объема газа, прошедшего через конденсатор, и абсолютной влажности насыщенного газа после конденсатора.

8.2.2. СРЕДСТВА ИЗМЕРЕНИЙ И ОБОРУДОВАНИЕ

При измерении влажности газа применяют следующие средства измерений и оборудование:

- U-образный жидкостный манометр, ГОСТ 9933-75Е;

- барометр-анероид типа БАММ-1, ТУ 15-04-1616-72;

- термометр лабораторный для точных измерений типов ТЛ-19, ТЛ-20, ГОСТ 215-73;

- весы лабораторные ВЛР-200М, ГОСТ 24104-80Е;

- реометр стеклянный лабораторный РДС-4, ГОСТ 9932-75;

- секундомер механический, ГОСТ 5072-79;

- холодильник спиральный ХСВ01ОХС, ГОСТ 25336-82;

- колба коническая Кн-2-250-40 ТС, ГОСТ 25336-82;

- трубка медицинская резиновая типа 1, ГОСТ 3399-76;

- средства измерения температуры газа - в соответствии с методикой измерения температуры газа в газоходе.

Можно заменить указанные средства измерений на аналогичные, не уступающие им по метрологическим характеристикам.

8.2.3. УСЛОВИЯ ВЫПОЛНЕНИЯ ИЗМЕРЕНИЙ

При выполнении измерений надо соблюдать следующие условия:

- пробу необходимо отбирать так, чтобы исключить выпадение влаги по газовому тракту до психрометра или конденсатора;

- не допускается попадание пыли в приборы.

Психрометрический метод можно использовать для определения влажности газов, не содержащих пары серной кислоты.

8.2.4. ПОДГОТОВКА К ВЫПОЛНЕНИЮ ИЗМЕРЕНИЙ

Собирают измерительную схему для психрометрического или для конденсационного метода (черт. 8.3 и 8.4).

Проверяют механическое состояние и исправность оборудования, целостность и чистоту измерительной схемы.

Проверяют на герметичность прибор и соединительные линии. Для этого, закрыв входное отверстие канала и подсоединив микроманометр, в схеме создают давление порядка 1000 Па и следят за постоянством показаний микроманометра. Падение давления за 10 с не должно превышать двух делений по шкале микроманометра.

Черт. 8.3. Схема измерения влажности газа психрометрическим методом:

1 - фильтр, 2 - диафрагма, 3 - газоход, 4 - манометр, 5 - психрометр, 6 - реометр

Психрометр заливают дистиллированной водой. По реометру устанавливают расход отбираемого газа около 20 л/мин и схему прогревают отбираемым газом в течение 10 - 15 мин.

8.2.5. ПРОВЕДЕНИЕ ИЗМЕРЕНИЙ

8.2.5.1. Психрометрический метод. При проведении измерений предварительно отфильтрованный от пыли газ поступает в психрометр через входной патрубок и омывает сначала сухой, а затем влажный термометр и выходит из устройства через выходной патрубок.

Черт. 8.4. Схема измерения влажности газа методом конденсации:

1 - фильтр, 2 - холодильник, 3 - термометр, 4 - газоход, 5 - колба коническая, 6 - манометр, 7 - реометр, 8 - диафрагма

Через прибор устанавливают расход газа не менее 20 л/мин, при этом скорость омывания газом сухого термометра должна быть не менее 5 м/с.

Показания термометров снимают через каждые 5 мин или реже, в зависимости от изменения влажности газа. Следует сделать не менее 5 измерений.

Результаты измерений записывают в журнал наблюдений.

8.2.5.2. Конденсационный метод.

Устанавливают расход охлаждающей воды через конденсатор так, чтобы температура газа после конденсатора была на 10 - 15 °С ниже температуры точки росы.

При проведении измерений необходимо следующее:

- не допускать уноса брызг или тумана из прибора,

- не допускать конденсации влаги в подводящих трубках,

- фиксировать температуру газа после конденсатора,

- измерить количество пропущенного через схему газа.

Количество сконденсировавшейся влаги определяется взвешиванием сборника конденсата до и после отбора пробы. Общее количество конденсата должно быть не менее 30 см3. Следует сделать не менее 5 измерений.

Результаты измерений записывают в журнал наблюдений.

8.2.6. ОБРАБОТКА РЕЗУЛЬТАТОВ ИЗМЕРЕНИЙ

8.2.6.1. Психрометрический метод. Парциальное давление водяных паров (при условиях внутри психрометра) рассчитывают по соотношению:

Pпп = Pн - с(tс - tв)Pи,                                                        (8.6)

где Pпп - парциальное давление водяного пара, кПа; Pн - давление насыщенного водяного пара при температуре влажного термометра t; tс - температура сухого термометра, °С; tв - температура влажного термометра, °С; Pи - избыточное давление (разрежение) в приборе, кПа; с - коэффициент, зависящий от скорости движения газа около влажного термометра (при скоростях газа более 5 м/с с = 0,00066).

Парциальное давление водяных паров в газе при давлении (разрежении) газа в газоходе рассчитывают по соотношению:

Pпг = Pпп[(Pа ± Pг)/(B ± Pн)],                                                   (8.7)

где В - атмосферное давление, кПа.

Относительную влажность газа j рассчитывают по соотношению

j = Pпг/Pпн,                                                                 (8.8)

где Pпн - парциальное давление насыщенного водящего пара при температуре газа, кПа.

По парциальному давлению насыщенного газа можно определить следующие величины:

1) концентрацию водяных паров во влажном газе f1, г/м3;

2) массовую долю влаги во влажном газе при нормальных условиях (t = 0 °C, B = 101,3 кПа) f01, г/м3;

3) массовую долю влаги в сухом газе при нормальных условиях f, г/м3.

Концентрацию водяного пара в газе определяют по соотношению

X = f0c0c,                                                                   (8.9)

где X - концентрация водяного пара в газе, г/кг или кг/кг сухого газа; ρ0c - плотность сухого газа, кг/м3.

8.2.6.2. Конденсационный метод. Объем газа, прошедшего через реометр Vовл (в литрах) при измерении влажности газа, рассчитывают по соотношению:

                                            (8.10)

где g - показания реометра, л/мин; t - время отбора пробы, мин; Pа - атмосферное давление, Па; t - температура газа, °С; Pн - разность статического и атмосферного давления перед диафрагмой реометра, Па; ρгр - плотность воздуха при условиях градуировки реометра, кг/м3; ρ0 - плотность сухого газа при нормальных условиях:

                                                    (8.11)

где aj - объемное содержание j-го компонента в газе, %; ρ0j - плотность j-го компонента при нормальных условиях, кг/м3.

Содержание водяных паров (f0) в 1 м3 сухого газа при нормальных условиях (кг/м3) рассчитывают по соотношению:

                            (8.12)

где  - масса конденсата, г; Ра - давление насыщенных водяных паров при температуре t.

8.2.7. ОЦЕНКА ПОГРЕШНОСТИ ИЗМЕРЕНИЯ

Погрешность измерения влажности газов оценивают по ГОСТу 8.207-76.

Для условий, изложенных в настоящей методике, погрешность измерения влажности психрометрическим и конденсационным методами не превышает ±10 % при доверительной вероятности 0,95.

8.3. МЕТОДИКА ИЗМЕРЕНИЯ ДАВЛЕНИЯ1

1 Методика разработана сотрудником НИИОГАЗ И.И. Могилко.

Методика рекомендуется для измерения статического давления газа в газоходах.

Метод измерения основан на измерении с помощью средств измерений статического давления как разности давления газов в газоходе по отношению к атмосферному давлению.

Статическое давление измеряют путем 1) непосредственного отбора в газоходе или 2) с помощью пневмометрической трубки.

8.3.1. СРЕДСТВА ИЗМЕРЕНИЙ И МАТЕРИАЛЫ

Микроманометры типа MMН-240 (5)-1, ГОСТ 11164-84; U-образные жидкостные манометры, ГОСТ 9933-75Е; манометры (вакуумметры), показывающие класс точности 1,5; пневмометрические трубки (см. методику измерения скорости и расхода газов); спирт этиловый, ГОСТ 17299-78; трубка медицинская резиновая типа 1 ГОСТ 3399-76.

Можно заменять указанные средства измерений на аналогичные, не уступающие им по метрологическим характеристикам.

8.3.2. УСЛОВИЯ ВЫПОЛНЕНИЯ ИЗМЕРЕНИЙ

Измерительное сечение выбирают на прямых участках газохода. Длина прямого участка газохода перед измерительным сечением должна быть возможно большей, т.е. измерительное сечение необходимо располагать как можно дальше от любых местных сопротивлений, способных вызвать асимметрию, закрученность и повышенную турбулентность потока, но не менее 5 - 6 диаметров газохода до места измерения и 3 - 4 диаметров после места измерения.

В прямых газоходах статистическое давление можно измерять в одной точке у стенки. Для газоходов диаметром более 500 мм статическое давление необходимо измерять в четырех точках, расположенных на двух взаимноперпендикулярных диаметрах и объединенных для усреднения статического давления кольцевым трубопроводом, присоединяемым к измерительному прибору (черт. 8.5).

При значительном возмущении газового потока, движущегося в газоходе (после задвижек, колец, циклонов и т.д.), поток необходимо выпрямить, установив в газоходе перед измерительным сечением выпрямитель потока, изготавливаемый из тонких радиально расположенных пластин длиной 1,0 - 1,5 диаметра газохода.

8.3.3. ПОДГОТОВКА К ВЫПОЛНЕНИЮ ИЗМЕРЕНИЙ

Для измерения статического давления в металлической стенке газохода просверливают отверстие диаметром 5 - 8 мм, кромки отверстия защищают от заусенцев и закругляют с внутренней стороны газохода. К стенке 1 газохода приваривают отрезок трубы или патрубок 2 (см. черт. 8.5).

При проведении временных измерений и качестве соединительных линий применяют резиновые трубки диаметром не менее 4 мм. Когда расстояние до средства измерений превышает 15 м, следует применять трубки большего диаметра. При проведении стационарных измерений средства измерений присоединяют к газоходу, используя газовые трубы диаметром 10 - 38 мм.

Диаметр труб определяется степенью запыленности газов, значением измеряемого давления или разности давлений и отдаленностью средства измерений от измерительного сечения. При измерении давления газов с запыленностью менее 100 мг/м3, давления 2,5 кПа и более и при расстоянии от измерительного сечения не более 15 м можно применять газовые трубы диаметром 10 мм. При измерении давления газов с запыленностью, превышающей 100 мг/м3, давления до 250 Па и при расстоянии до измерительного сечения не более 50 м диаметр газовых труб следует увеличить до 25 - 38 мм.

Черт. 8.5. Схема измерения статического напора в газоходе при постоянном контроле:

1 - стенка газохода, 2 - патрубок, 3 - соединительный трубопровод

Измерительную схему после сборки необходимо проверить на герметичность. Для этого в системе создают давление, превышающее рабочее давление в газоходе примерно на 25 %, и, закрыв измерительные отверстия, следят за стабильностью показаний средства измерения давления в течение 15 - 30 м. Если система герметична, то показания средства измерения не изменяются более чем на 10 %.

К выполнению измерения давления при помощи пневмометрических трубок готовятся по «Методике измерения скорости и расхода газов в газоходах и вентиляционных системах». Средства измерения должны быть проверены и иметь клеймо или свидетельство о поверке. Требования к пневмометрическим трубкам должны соответствовать «Методике измерения скорости и расхода газов в газоходах и вентиляционных системах».

8.3.4. ВЫПОЛНЕНИЕ ИЗМЕРЕНИЙ И ОБРАБОТКА РЕЗУЛЬТАТОВ

При измерении статического давления при помощи пневмометрической трубки к одному микроманометру или U-образному манометру присоединяют штуцер зонда для измерения полного давления, измеряют динамическое давление по «Методике измерения скорости и расхода газов в газоходах и вентиляционных системах». При выполнении измерений необходимо следить за тем, чтобы носик пневмометрической трубки не отклонялся от направления газового потока более чем на 5°. Измерения проводят в тех же измерительных точках, что и при измерении скорости газа.

Статическое давление (pстi) в каждой измерительной точке рассчитывают по соотношению

                                                      (8.13);

где  и  - полное и динамическое давление газа в измерительных точках газохода.

Среднее статистическое давление газа  в газоходе рассчитывают по формуле

                                                        (8.14)

где n - число измерительных точек в сечении газохода.

При измерении статического давления в газоходе с помощью штуцера, размещенного в газоходе, значение статического давления снимают непосредственно со средств измерения. Средства измерений выбирают в зависимости от значения статического давления в газоходе. Для давления не более 2,5 кПа применяют микроманометры с наклонной трубкой типа ММН-240; для давления до 10 кПа - U-образные манометры. Для давления более 5 кПа - манометры технические общего назначения.

Пределы измерений на манометре или угол установки трубки микроманометра в целях уменьшения погрешности измерений необходимо выбирать так, чтобы показания средств измерений находились в последней трети шкалы средства измерений.

При измерении давления газов, содержащих агрессивные компоненты, тип манометров, необходимо производить с учетом стойкости материала элементов, контактирующих с данным газом.

8.3.5. ОЦЕНКА ПОГРЕШНОСТИ ИЗМЕРЕНИЯ

Оценка погрешности измерений давления газов производится по ГОСТу 8.207-76 и включает в себя:

1) оценку среднего квадратического отклонения результата измерения;

2) определение доверительных границ случайной погрешности результата измерения;

3) определение доверительных границ неисключенной систематической погрешности результата измерения;

4) определение границы погрешности результата измерения.

Для условий, изложенных в настоящей методике, погрешность измерения статического давления в газоходе не превышает ±5 % при доверительной вероятности 0,95.

8.4. МЕТОДИКА ИЗМЕРЕНИЯ ТЕМПЕРАТУРЫ

Методика рекомендуется для измерения температуры газов в газоходах не более 1000 °С.

Метод измерения основан на зондовом контактном методе измерения температуры газов с использованием в качестве средств измерений термометров и термоэлектрических преобразователей температуры (термопар).

8.4.1. СРЕДСТВА ИЗМЕРЕНИЙ И МАТЕРИАЛЫ

Технические характеристики применяемых термометров приведены в табл. 8.5.

Таблица 8.5

Технические характеристики термометров

Прибор

Цена деления, °С

Пределы измерения, °С

Интервал температуры, °С

Погрешность, °С

Термометр лабораторный химический типа ТЛ-2, ГОСТ 215-73

1

0 - 100

0 - 100

±1

0 - 150

101 - 200

±2

0 - 250

201 - 300

±3

0 - 350

301 - 350

±4

Термометр лабораторный палочный высокоградусный типа ТЛ-3, ГОСТ 215-73

2

0 - 450

0 - 200

±2

0 - 500

201 - 400

±4

0 - 600

201 - 500

±5

Используются также следующие приборы:

1) преобразователи термоэлектрические типа ТХА-0306, ТУ 25.02.1133-75 и ТУ 25-02.1136-73. Пределы измерения 0 - 1000 °С. Инерционность не более 3,5 мин. Длина монтажной части 160, 200, 320, 400, 800 и 1250 мм;

2) вторичные измерительные приборы к термопарам:

- пирометрические милливольтметры типа М-64, МР-64, МВУ6, Ш4500, Ш4501, Ш69003 и др. с классом точности 1,5, градуировкой ХА;

- переносной потенциометр типа ПП-63, класс точности 0,02;

- автоматические электронные потенциометры типа КСР, КСУ, КСМ и др. с классом точности 0,5, градуировкой ХА.

Можно заменять указанные средства измерений на аналогичные, не уступающие им по метрологическим характеристикам.

8.4.2. УСЛОВИЯ ВЫПОЛНЕНИЯ ИЗМЕРЕНИЙ

Температуру газов следует измерять там же, где измеряют скорость, давление, влажность, запыленность и другие характеристики потока, или в плоскости, находящейся на расстоянии не более 0,5 диаметра газохода от измерительного сечения.

Число измерительных точек n для измерения температуры определяют в зависимости от эквивалентного диаметра газохода Дэ:

Dэ, м........................ <1,0              1,0 - 2,5         ³2,5

n.............................. 1                   2                    4

Среднюю температуру газа надо измерять в ядре потока, поэтому измерительные точки надо располагать следующим образом:

для n = 1 - на оси газохода,

для n > 1 - по кольцу от 1/6 до 1/3Dэ или на полосе от 1/6 до 1/3 линейного размера прямоугольного газохода. Измерительные точки в этом случае надо располагать в противоположных по отношению к оси газохода областях и измерения в разных точках надо производить одновременно.

8.4.3. ПОДГОТОВКА К ВЫПОЛНЕНИЮ ИЗМЕРЕНИЙ

На газоходе в местах установки средств измерений оборудуют штуцеры для термометров (термопар) аналогично методике измерения скорости и расхода газов.

Собирают измерительную схему и устанавливают средства измерений (черт. 8.6). Места их установки уплотняют для устранения подсосов воздуха от окружающей среды.

Черт. 8.6. Схема установки термопары:

1 - термопара в защитном кожухе, 2 - соединительные провода, 3 - измерительный прибор

Глубина погружения средства измерений в газоход должна соответствовать паспортной.

Для устранения методических погрешностей необходимо:

1) не допускать утечек теплового потока в месте установки средств измерений;

2) обеспечить минимальное тепловое сопротивление между рабочим концом средства измерений и газовым потоком;

3) при размещении термоприемника в защитном металлическом чехле или гильзе для улучшения теплопередачи, т.е. уменьшения динамической погрешности, гильзу заполняют маслом, металлическими опилками или снабжают специальными внутренними радиаторами;

4) при измерении температуры дымовых газов термоприемник следует экранировать от теплового излучения более нагретых тел: пламени, раскаленных участков кладки печи и т.д.;

5) при измерениях температуры среды в высокочастотном электромагнитном поле нельзя применять ртутные термометры и другие температурные зонды с массивным металлическим термоприемником.

Средства измерений должны быть поверены и иметь клеймо или свидетельство о поверке.

Перед проведением измерений необходимо провести внешний осмотр термометров. При этом проверяют:

1) отсутствие повреждений термометра (трещин, сколов и т.д.);

2) отсутствие разрывов столбика жидкости в капилляре и следов испарившейся жидкости на его стенках;

3) отсутствие смещения шкалы относительно капилляра и возможное скручивание капилляра по оси.

Правильность подключения компенсационных проводов к термопарам проверяют следующим образом: при включенном вторичном приборе компенсационные провода отключают от термопары, соединяют и место соединения подогревают. Стрелка прибора должна показывать увеличение температуры.

При монтаже компенсационные провода надо тщательно экранировать, а экран заземлить. Если компенсационные провода не имеют металлической оплетки, их следует прокладывать в заземленных металлических трубах.

Проверяют соответствие градуировки вторичного прибора типу применяемых термопар.

8.4.4. ВЫПОЛНЕНИЕ ИЗМЕРЕНИЙ

После установки средства измерений в заданную точку газохода дается время на прогрев его до температуры газового потока. Время прогрева t зависит от инерционности средства измерений и определяется по соотношению

t = 4Т,                                                                     (8.15)

где Т - инерционность средства измерений.

При измерении температуры при помощи термопар (если вторичные приборы, работающие в комплекте с термопарами, не имеют автоматической компенсации температуры свободных концов) необходимо обеспечить стабилизацию температуры их свободных концов, для чего термопары помещают в сосуд с тающим льдом или в процессе измерений контролируют температуру свободных концов. Для этого необходимо поместить рядом со свободными концами достаточно точный термометр и обеспечить условия, при которых его температура будет равна температуре свободных концов термопар.

Измерения температуры и каждой из точек проводят не менее 3 раз.

8.4.5. ОБРАБОТКА РЕЗУЛЬТАТОВ ИЗМЕРЕНИЙ

При использовании термопар в комплекте с вторичными приборами, измеряющими развиваемую термопарой ЭДС в милливольтах, необходимо перевести значения ЭДС в температуру по градуировочным таблицам ГОСТ 3044-77. При этом необходимо учитывать, что градуировочные таблицы составлены для температуры свободных концов 0 °С.

Если при проведении измерений температура свободных концов не равна 0 °С, в измеренное значение ЭДС термопары необходимо ввести поправку:

ЭДС = ЭДСт + ЭДСск,                                           (8.16)

где ЭДС - значение ЭДС с учетом поправки, мВ;

ЭДСт - измеренное значение ЭДС термопары, мВ;

ЭДСск - ЭДС, определяемая по ГОСТу 3044-77 по измеренной температуре свободных концов для термопар применяемой градуировки.

В этом случае значение температуры газов определяют по ГОСТу 3044-77 по значению ЭДС с учетом поправки.

Среднюю термодинамическую температуру газового потока, определяемую по измеренным значениям температуры в измерительных точках сечения газохода (ti), рассчитывают по соотношению

                                                             (8.17)

8.4.6. ОЦЕНКА ПОГРЕШНОСТИ ИЗМЕРЕНИЯ

Погрешность измерения температуры оценивают по ГОСТу 8.207-76. При выполнении условий, изложенных в настоящей методике, погрешность измерения температуры газа (δt) определяется погрешностью средств измерений:

1) термометра - для измерения температуры при помощи термометра;

2) термопары и вторичного прибора - для измерения температуры при помощи термопары и может быть рассчитана по соотношению

                                                        (8.18)

где δт - погрешность термопары;

δвп - погрешность вторичного прибора.

9. МЕТОДОЛОГИЯ ОПРЕДЕЛЕНИЯ МАССОВЫХ ВЫБРОСОВ ЗВ

Определение массовых выбросов ЗВ является основной задачей инспекционного контроля ИЗА и может быть произведено на основе непосредственного измерения концентраций ЗВ и скорости потока в ИЗА или с использованием расчетных методов определения массовых выбросов.

Во всех возможных случаях при определении массовых выбросов следует предполагать непосредственное измерение с использованием инструментального или инструментально-лабораторного методов.

9.1. ОПРЕДЕЛЕНИЕ МАССОВЫХ ВЫБРОСОВ ПО РЕЗУЛЬТАТАМ ИЗМЕРЕНИЙ

9.1.1. Время измерения массового выброса ЗВ (в граммах в секунду) выбирают исходя из характера технологического процесса и его суточного хода так, чтобы измеряемый интервал совпал с периодом максимального выброса.

Размер массового выброса ЗВ зависит от их концентрации и объема отходящих газов. Последний, в свою очередь, зависит от скорости потока газа и площади сечения газохода.

Методики определения концентрации ЗВ приведены в разделе 7, скорости потока отходящих газов - в разделе 8 Руководства. Площадь сечения газохода определяют по технической документации на данную технологическую установку или непосредственным измерением. Концентрация ЗВ и скорость потока могут быть постоянными или переменными как по сечению газохода, так и по времени.

Когда скорость газа и концентрация вредных веществ в различных точках сечения газохода не постоянны, для определения значения выброса необходимо предварительно площадь сечения разбить на ряд равновеликих элементарных площадок, в пределах которых можно принять эти параметры в определенный момент времени постоянными. Газоход круглого сечения условно разбивают на концентрические равновеликие кольца. Газоход прямоугольного сечения - на ряд равновеликих площадей, геометрически подобных всему сечению.

Методика разбивки сечения на элементарные площадки описана в работе [28].

9.1.2. За основу расчета массового выброса в фиксированный момент времени через элементарную площадку сечения газохода принято соотношение

DM(j) = Cx(j)v(j)DF,                                                         (9,1)

где DM(j) - массовый выброс ЗВ через элементарную площадку, г/с;

Cx(j) - концентрация вредных веществ в пределах элементарной площадки, г/м3;

v(j) - скорость потока газа через элементарную площадку, м/с;

DF - площадь элементарной площадки газохода, м2.

9.1.3. Массовый выброс в фиксированный момент времени через все сечение газохода (Mi) рассчитывают по соотношению

                                            (9.2)

где m - число равновеликих элементарных площадок.

Если концентрация и скорость меняются не только по сечению, но и по времени, валовый выброс за определенный интервал времени (Mср) определяется соотношением

                                    (9.3)

где n - число измерений за определенный интервал наблюдений.

При использовании автоматических газоанализаторов n = 5 ... 10, при использовании инструментально-лабораторных методов n = 3 ... 5.

При параллельном отборе проб в качестве Cx(j) берут среднее значение концентрации при параллельных измерениях.

При технологических процессах, имеющих несколько стадий, существенно отличающихся размером выброса, необходимо провести измерения на каждой из стадий процесса. Можно определять выброс только на стадии с априорно-максимальным выбросом загрязняющего вещества. Для повышения достоверности результатов при инструментально-лабораторном методе необходимо последовательно отбирать три-пять проб.

Соотношение (9.3) является обобщенным, пригодным для всех вариантов сочетаний параметров ИЗА и их характеристик.

Далее приведены некоторые частные случаи определения массовых выбросов в зависимости от конкретных характеристик концентрации и скорости, наиболее часто встречающихся в практике.

9.1.4. Для стационарных процессов с равномерным распределением скорости потока и концентрации отходящих газов по сечению

Mcp = CxvF.                                                             (9.4)

9.1.5. Для стационарных процессов с переменным по сечению профилем скорости потока и концентрации газов

                                                    (9.5)

9.1.6. Для процессов с равномерным распределением концентраций и скоростей по сечению (т.е. для потоков с интенсивным перемешиванием газов) и постоянной по времени концентрацией ЗВ

                                                       (9.6)

9.1.7. Для процессов со стационарным по времени и равномерным по сечению профилем концентраций

                                                 (9.7)

9.1.8. Рекомендуется до проведения измерений детально ознакомиться с характеристикой технологических процессов, обращая внимание на наличие циклов, стадий, периодов и возможных изменений значений выбросов. Эту информацию надо использовать и в выборе варианта расчета массового выброса.

Если ИЗА связан с несколькими источниками выделений, массовый выброс можно определять как сумму выбросов по каждому источнику выделения.

Если выброс цикличен, то массовый выброс определяют за цикл и суммируют по числу циклов за необходимый интервал времени.

9.2. РАСЧЕТНЫЕ МЕТОДИКИ ОПРЕДЕЛЕНИЯ МАССОВЫХ ВЫБРОСОВ

На практике часто невозможно или нерационально применять инструментальные измерения. К числу таких случаев относятся следующие:

- контроль ЗВ, для которых отсутствуют разработанные и согласованные методики инструментально-лабораторного анализа;

- контроль ИЗА при возникновении экстремальных ситуаций, когда необходимо быстро оценить опасный выброс;

- контроль ИЗА при недостаточной представительности ряда аналитических измерений;

- контроль ЗВ, трансформирующихся в процессе рассеяния в атмосфере [26].

При этом достаточно эффективными могут быть расчетные методы контроля, позволяющие сделать первичные оценки, а иногда и с приемлемой точностью определить значения массовых выбросов ЗВ в атмосферу.

Количество выбрасываемых ЗВ рассчитывают только по методикам, согласованным с отделом контроля атмосферы ВНИИ охраны природы и заповедного дела Министерства природопользования СССР (до 1988 г. - с Главной геофизической обсерваторией им. А.И. Воейкова Госкомгидромета СССР). Часть таких рекомендованных расчетных методик объединена в работе [29]. К разрабатываемым новым расчетным методикам предъявляются требования, изложенные в методическом письме ГГО № 4617/23 от 04.06.86 «Требования к построению, содержанию и изложению расчетных методик определения выбросов вредных веществ в атмосферу».

Расчетные методики можно использовать (по согласованию с территориальными комитетами по охране природы) в следующих случаях:

1) при инвентаризации выбросов в атмосферу (при отсутствии иных методов контроля);

2) при разработке проектов ПДВ (в большей степени для проектируемых предприятий);

3) для первичной оценки значений залповых и аварийных выбросов;

4) для установления приоритетности контроля предприятий.

Рассмотрение расчетных методик показывает, что основной вклад в суммарные погрешности определения значений выбросов вносят погрешности определения удельных выделений и шаги табулирования параметров, входящих в соотношения для определения валовых выбросов. В целом относительные погрешности определения выбросов расчетными методами значительно больше, чем инструментальными. Так, например, погрешности определения количества выбросов при плавке металлов превышают 25 %, при окраске - 20 %, при гальванических процессах - 100 %.

Наиболее точными являются расчетные методики определения сварочных выбросов (5 %). Таким образом, расчетные методы имеют ограниченные сферы применения и постепенно должны быть вытеснены инструментальными и инструментально-лабораторными методами.

Перечень основных рекомендуемых расчетных методик определения выбросов ЗВ приведен в прил. 3.

9.3. МЕТОДОЛОГИЯ ОПРЕДЕЛЕНИЯ МАССОВЫХ ВЫБРОСОВ С ПРИМЕНЕНИЕМ ПЕРЕДВИЖНОЙ ЛАБОРАТОРИИ КОНТРОЛЯ ПРОМЫШЛЕННЫХ ВЫБРОСОВ

9.3.1. ПЕРЕДВИЖНАЯ ЛАБОРАТОРИЯ КОНТРОЛЯ ИСТОЧНИКОВ ПРОМЫШЛЕННЫХ ВЫБРОСОВ (ПЛКПВ)

Лаборатория предназначена для инспекционного контроля и обследования промышленных предприятий в целях определения фактических значений выбросов ЗВ и их соответствия установленным нормативам ПДВ. Эффективность работы лаборатории зависит от степени автоматизации процесса измерения параметров отходящих газов и обработки полученной информации. Решению этих задач способствуют включение в состав станции специально разработанного устройства сбора и обработки информации, разработка алгоритма оптимизации процессов измерения и обработки информации и математического обеспечения инспекционного контроля с использованием диалоговой ЭВМ. Состав и технические характеристики ПЛКПВ приведены в разделе 6 Руководства.

В ПЛКПВ используются два основных способа определения массовых выбросов ЗВ прямой (путем измерения концентрации ЗВ и термодинамических параметров газового потока) и расчетный.

Блок-схема лаборатории и схема организации информационно-вычислительного комплекса (ИВК) приведены в разделе 6 Руководства.

Использование ИВК позволяет оперативно с высокой точностью определять массовый выброс как с применением расчетных методов, так и на основании измеренных прямым путем значений концентрации Сi компонентов газовой смеси, средней скорости потока v в газоходе и других необходимых величин. При этом значения получают, используя инструментальные или инструментально-лабораторные методы анализа.

9.3.2. ОБЩИЙ АЛГОРИТМ ОПРЕДЕЛЕНИЯ МАССОВОГО ВЫБРОСА ЗВ (Mi)

Алгоритм задается основной программой, включающей в себя три основных режима работы:

1) режим расчета Mi с использованием балансовых методов, банка стандартных данных и основных технических параметров источника;

2) режим прямого определения Mi на основании данных инструментального контроля;

3) режим расчета Мi по данным инструментально-лабораторного анализа.

Эти режимы автономны и выделены в самостоятельные блоки, не взаимодействующие между собой, но координируемые основной программой. Блоки работают в диалоговом режиме, т.е. основная программа выбирает необходимый режим работы (последовательность режимов при их совместном использовании), анализ работы различных блоков, печать конечных данных и протокола обследования (контроля). Блок-схема основной программы приведена на черт. 9.1.

Черт. 9.1. Блок-схема основной программы:

ППЗУ - постоянное запоминающее устройство, ГМД - гибкие магнитные диски, МЛ - магнитная лента, М - массовый выброс ЗВ, ИЛА - инструментально-лабораторный анализ

9.3.3. СТРУКТУРА РЕЖИМОВ ОПРЕДЕЛЕНИЯ МАССОВЫХ ВЫБРОСОВ

9.3.3.1. Балансовые методы расчета выбросов. Блок состоит из программы расчета массового выброса и банка данных в виде набора таблиц. Программа организована так, что за необходимыми сведениями обращаются либо к внешним носителям, либо к оперативной памяти машины, либо к оператору. Поскольку для различных отраслей промышленности существует своя методика, то при расширении набора методик целесообразно каждую методику заносить на отдельный внешний носитель.

9.3.3.2. Прямое определение массовых выбросов. На черт 9.2 приведена блок-схема расчета Мi по данным прямого контроля параметров газового потока с использованием инструментальных средств. Массовый выброс рассчитывают по осредненным за 20 мин значениям Сi и v, измеряемым синхронно в режиме скользящего среднего с интервалом 1 мин. В алгоритме предусмотрен вариант расчета Mi по номинальному значению v причем в памяти хранится только максимальное значение М. Результатом является набор значений Мi, приведенных к нормальным условиям с фиксацией времени для каждого значения Mi.

Черт. 9.2. Блок-схема алгоритма расчета массового выброса Мi:

v - скорость потока газовой смеси, vном - скорость потока по паспорту технической установки: Сi - концентрация io компонента газовой смеси, p и Т - температура и давление в газоходе, Mi = SVCi - массовый выброс i-го компонента, S - площадь сечения газохода, Miмакс - максимальный массовый выброс i-го компонента, Miмакспр = 0,36Miмакс p/(Т + 273) - приведенный к нормальным условиям максимальный массовый выброс i-го компонента

9.3.3.3. Расчет Mi по данным инструментально-лабораторного анализа. Режим включает в себя ввод с помощью клавиатуры исходных данных по определенным при анализе значениям Сi и измеренным значениям v невыполнение вычислительных операций по известным соотношениям для Mi.

9.3.4. ПОДГОТОВКА К ПРОВЕДЕНИЮ РАБОТ ПО КОНТРОЛЮ ИЗА

Перед выездом на объект персонал, обслуживающий лабораторию, должен проверить надежность закрепления аппаратуры и особое внимание обратить на баллоны с поверочными газовыми смесями.

Персонал, обслуживающий лабораторию, до начала работ по контролю должен ознакомиться с технологическими регламентами контролируемых производств и установок.

Перед началом работ надо произнести контрольный осмотр пробоотборных узлов, установленных на ИЗА.

Перед выездом на место контроля необходимо убедиться в возможности подключения пробоотборной магистрали лаборатории к пробоотборному узлу источника.

При работах на взрыво- и пожароопасных установках, на высоте и в условиях повышенного шума обслуживающий персонал должен пройти инструктаж и получить разрешение у инженера по технике безопасности предприятия.

Электрические и пневматические магистрали лаборатории следует подключать к магистралям предприятия только соответствующим службам предприятия кроме случаев, когда места отбора проб оборудованы специальными устройствами для обеспечения подключения к этим магистралям.

До начала работ необходимо определить ИЗА и ЗВ, подлежащие контролю, и методы контроля для каждого ЗВ и обеспечить необходимый набор реактивов для анализа инструментально-лабораторными методами.

Для повышения оперативности контроля ЗВ в контролируемых ИЗА в распоряжении обслуживающего персонала лаборатории должны быть индикаторные трубки. Их запас надо пополнять по мере необходимости.

При экстренном контроле в случае экстремально высокого загрязнения атмосферного воздуха предварительно устанавливают предполагаемые источники опасного загрязнения.

При плановом контроле очередность контроля источников загрязнения рекомендуется определять по соотношению

Ф = М/(ПДК · Н),                                                   (9.8)

где М - максимальный выброс ЗВ из источника;

ПДК - максимальная разовая предельно допустимая концентрация, мг/м3;

Н - высота источника, м.

Очередность контроля ИЗА при плановом контроле рекомендуется устанавливать в порядке убывания критерия Ф с учетом расположения ИЗА на предприятии, готовности к проведению контроля и т.д.

При экстренном контроле в первую очередь проводят контроль предполагаемого источника опасного загрязнения индикаторными трубками (с учетом погрешности индикаторной трубки).

При плановом контроле одновременно проводят подготовительные работы, отбор проб на химический анализ и контроль индикаторными трубками.

Продолжительность контроля зависит от технологических особенностей предприятия и цикличности процесса.

Время проведения контроля выбирают по возможности в момент ожидаемого максимального выброса из ИЗА.

9.3.5. ПОРЯДОК ПОДГОТОВКИ И ПРОВЕДЕНИЯ ИЗМЕРЕНИЙ

Лабораторию включают в следующей последовательности:

- лабораторию подключают к трехфазной сети переменного тока напряжением 380 B и частотой 50 Гц;

- включают электронагревательные печи ПЭТ-ЧУЗ (в холодное время года);

- на пульте управления кондиционера КТА 2-0, 5Э-01 AVI переключатель сети устанавливают в положение «вкл.» (в теплое время года);

- включают газоанализаторы, манометр И-130, колориметр КФК-2МП, УСОИ-ПВП и ЭВМ «Электроника МС 0507»;

- устанавливают текущее время и дату в УСОИ-ПВП.

В дальнейшем приборы передвижной лаборатории работают по программе в соответствии с техническим описанием и инструкцией по эксплуатации. После включения технических средств лаборатории производят следующие работы:

- отбор проб для инструментально-лабораторного анализа и измерения с применением индикаторных трубок;

- прогрев газоаналитической аппаратуры и обогреваемой магистрали транспортировки;

- калибровка и установка нуля газоанализаторов 305ФА01 и 334КПИ03;

- после завершения работ по подготовке к измерению всех технических средств лаборатории пробоотборный зонд устанавливают в пробоотборный узел газохода.

Данные инструментального измерения концентраций ЗВ фиксируются на приборах с помощью цифропечати и вводятся в ИВК автоматически. Данные измерения концентраций ЗВ с применением инструментально-лабораторных методов фиксируют вручную и вводят в ИВК через клавиатуру.

По результатам контроля ИВК ПЛКПВ печатает протокол, содержащий перечень объектов контроля, фактические значения массовых выбросов, нормативные значения ПДВ и заключение о соответствии фактических выбросов нормативным значениям.

9.3.6. МЕТОД КОНТРОЛЯ МАССОВЫХ ВЫБРОСОВ ЗВ ТЕПЛОЭНЕРГЕТИЧЕСКИМИ АГРЕГАТАМИ БЕЗ ПРИМЕНЕНИЯ СРЕДСТВ ИЗМЕРЕНИЯ СКОРОСТИ ПОТОКА

Определение объемного расхода газовых потоков с применением пневмометрических трубок является наиболее трудоемким этапом в процессе измерения массовых выбросов ЗВ, особенно при неравномерном распределении поля скоростей потока по сечению газохода. С другой стороны, применение дорогостоящих средств автоматического измерения средней скорости потока не всегда экономически целесообразно, а применение расчетных методов может приводить к существенным погрешностям в определении массовых выбросов.

В то же время при параллельном автоматическом измерении ПЛКПВ концентраций ряда ЗВ их соотношение можно использовать для косвенного определения объемного расхода отходящих газов. Это позволяет в ряде случаев отказаться от непосредственного измерения скоростей потока и существенно сократить время контроля. Объем отходящих газов прямо пропорционален количеству серы, поступающей с топливом на сжигание (т.е. количеству топлива, сгорающего в теплоэнергетическом агрегате в единицу времени), и обратно пропорционален концентрации SО2 в отходящих газах, так как при постоянном количестве серы, поступившей на сжигание, увеличение концентрации SO2 свидетельствует об уменьшении объема отходящих газов.

Блок-схема системы для контроля массовых выбросов по указанному методу приведена на черт. 9.3.

Черт. 9.3. Блок-схема определения массового выброса ЗВ теплоэнергетическими агрегатами

Система использует информацию от трех каналов измерения газоанализатора 305-ФА-01 (каналов NO, SО2 и СО 1 - 3). В состав системы входят блоки измерения расхода топлива 5 и задания содержания серы в топливе 6, блоки деления 4 и 7, подключенные к каналам 1 и 3, и три блока перемножения 8 - 10, подключенные к каналам 1 - 3.

Система работает следующим образом. Перед началом измерений в блоке задания содержания серы в топливе 6 устанавливают значение, соответствующее сернистости используемого топлива по паспорту (сертификату). С момента начала контроля на вход блока перемножения 9 поступают сигналы из блоков измерения расхода топлива 5 и задания содержания серы в топливе 6. Сигнал на выходе блока 9 пропорционален массовому выбросу SO2.

Одновременно в блоке деления 4 определяется соотношение концентрации NО и SО2 по данным измерения газоанализаторами 305-ФЛ-01 в каналах 1 и 2. Это соотношение корректируется в блоке перемножения 8 с учетом данных о массовом выбросе серы, поступающих из блока перемножения 9.

Сигнал на выходе блока 8 пропорционален массовому выбросу NО. Аналогично определяют массовый выброс СО.

Таким образом, рассмотренный метод позволяет отказаться от трудоемкого и дорогостоящего процесса измерения объемного расхода отходящих газов за счет использования информации о концентрации SO2 в отходящих газах и общем количестве серы, поступившей с топливом на сжигание.

9.4. ОСНОВЫ МЕТОДОЛОГИИ КОНТРОЛЯ НЕОРГАНИЗОВАННЫХ ИЗА

Эксплуатация ряда объектов в горнодобывающей промышленности, промышленности строительных материалов, нефте- и газодобывающей и перерабатывающей промышленности связана с выделением ЗВ, непосредственно поступающих в атмосферу. Такими объектами являются терриконы и карьеры, буровые установки, узлы погрузки и разгрузки материалов, нефтяные резервуары, пруды-отстойники и т.п. Ввиду многообразия неорганизованных ИЗА и технических трудностей, связанных с их контролем, методология контроля неорганизованных ИЗА в настоящее время разработана недостаточно.

В то же время существует ряд принципиальных подходов к контролю неорганизованных ИЗА, связанных с применением расчетных и инструментальных методов контроля [26].

В настоящем пункте приведены основные методы контроля неорганизованных ИЗА на примере нефтеперерабатывающей промышленности: расчетные (для определения количества ЗВ, поступающих из резервуаров и технологического оборудования), инструментально-лабораторные (для определения выбросов из цистерн и открытых площадных ИЗА) и инструментальные (для контроля открытых площадных ИЗА).

9.4.1. РАСЧЕТ КОЛИЧЕСТВА ЗВ, ВЫДЕЛЯЮЩИХСЯ ПРИ ЭКСПЛУАТАЦИИ РЕЗЕРВУАРОВ НЕФТЕПРОДУКТОВ

Количество углеводородов, поступающих в атмосферу от испарения нефтепродуктов при приеме, хранении и отпуске их из резервуаров [26] определяют следующим образом.

Максимальный выброс определяют по соотношению

M = VС,                                                                  (9.9)

где М - максимальный выброс, г/с;

V - объем газовоздушной смеси, выбрасываемой из резервуара на единицу времени в течение закачки, м3/с;

С - максимальная концентрация углеводородов в резервуаре, г/м3.

Количество углеводородов, выбрасываемых в атмосферу за год (G) из одного резервуара или их группы, объединенной в один источник, определяют, суммируя потери нефтепродуктов в весенне-летний (Gвл) и осенне-зимний (Gоз) периоды, рассчитанные по «Нормам естественной убыли нефтепродуктов при приеме, хранении, отпуске и транспортировании», утвержденных постановлением Госплана СССР № 40 от 26.03.86 г.:

G = Gвл + Gоз,                                                           (9.10)

где вл и оз - весна, лето, осень и зима.

Для нефтепродуктов 1-й и 2-й групп выброс за каждый период года определяют по соотношению

Gвл = (n1 + n2 + n3t)Gн · 10-3,                                             (9.11)

где n1 и n2 - нормы естественной убыли нефтепродуктов соответственно при приеме в резервуары и хранении до 1 мес. для соответствующих зон и периода года, кг/т;

п3 - норма естественной убыли нефтепродуктов при хранении свыше 1 мес. для соответствующих зон и периода года, кг/(м · мес.);

t - продолжительность хранения за вычетом одного месяца, мес.;

Gн - количество нефтепродукта, принятого в резервуар за соответствующий период года, т.

Если продолжительность хранения нефтепродукта менее 1 мес., норму n3 не учитывают.

9.4.2. РАСЧЕТ КОЛИЧЕСТВА ЗВ, ПОСТУПАЮЩИХ В АТМОСФЕРУ ИЗ ТЕХНОЛОГИЧЕСКОГО ОБОРУДОВАНИЯ

В атмосферу ЗВ поступают через неплотности в запорно-регулирующей и предохранительной арматуре, в сальниках вращающихся видов насосов, компрессоров, мешалок и т.д., во время загрузки и выгрузки материалов, при проливах, во время ремонта оборудования и др.

Поэтому в связи с многочисленностью этого типа неорганизованных источников в данном пункте приведен укрупненный расчет выбросов паров и газов из основного оборудования технологических установок [20].

Выбросы паров и газов, выделяющихся из аппаратов колонн, реакторов, емкостей и др., в которых преобладает по объему парогазовая среда, рассчитывают по соотношению

                                                   (9.12)

где П - выброс, кг/ч;

p - абсолютное давление в аппарате, кг/см2;

V - объем аппарата, м3;

М - средняя молекулярная масса паров и газов;

Т - средняя температура в аппарате, К.

Если в аппарате преобладает жидкая среда, то потери в атмосферу рассчитывают по соотношению

П = 0,004(pV/k1)0,8,                                                         (9.13)

где k1 - коэффициент, принимаемый в зависимости от средней температуры кипения жидкости (нефтепродукта) и средней температуры в аппарате из табличных данных.

Вредные составляющие (углеводороды, сероводород и др.) в неорганизованных выбросах технологических установок рассчитывают по соотношению

                                            (9.14)

где Пi - выброс ЗВ, кг/ч;

xic, xip и xiп - массовое содержание ЗВ соответственно в сырье, реагентах и в отдельных продуктах технологической установки, %;

Ic - количество перерабатываемого сырья, кг/ч;

giп - количество получаемого отдельного вида продукции, кг/час;

kр - массовое отношение веществ, циркулирующих в аппаратах технологических установок.

9.4.3. МЕТОДОЛОГИЯ ОПРЕДЕЛЕНИЯ СУММАРНОЙ КОНЦЕНТРАЦИИ УГЛЕВОДОРОДОВ МЕТОДОМ ГАЗОЖИДКОСТНОЙ ХРОМАТОГРАФИИ

Для определения концентрации ЗВ в выбросах из железнодорожных и автомобильных цистерн пробу отбирают во время налива нефтепродукта [20].

Для определения суммарной концентрации алифатических C1 - С8 и ароматических С6 - C8 углеводородов в промышленных выбросах с диапазоном концентраций 50 - 30000 мг/м3 используют газохроматографические методы, основанные на общем детектировании углеводородов пламенно-ионизационным детектором (ПИД).

Пробу исследуемого воздуха вводят без предварительного концентрирования в колонку, заполненную инертным носителем. Количественный анализ основан на том, что чувствительность ПИД пропорциональна числу атомов углерода в молекуле углеводорода.

Суммарную концентрацию углеводородов в газовых выбросах определяют по градуировочным зависимостям высот пиков h (в миллиметрах) от концентрации гексана (в миллиграммах в 1 м3) в пересчете на углерод методом абсолютной калибровки. Градуировочную зависимость строят по МИ 137-77 «Методике по нормированию метрологических характеристик градуировки, поверке хроматографических приборов универсального назначения и суммы точности результатов хроматографических измерений».

Через 2 - 3 ч приготовленную градуировочную смесь анализируют. Правильность градуировочной зависимости проверяют 1 раз в месяц по МИ 137-77.

Пробу исследуемого воздуха объемом 1 мл вводят и хроматограф шприцем, предварительно промыв шприц исследуемым воздухом. Сигнал ПИД на ΣСхНх выходит на хроматограмме одним узким пиком с временем удерживания 13 с. Каждую пробу анализируют 5 раз. Измеряют высоту пиков и за результат принимают среднее арифметическое значение.

Концентрацию гексана или бензола (в миллиграммах в 1 м3) в градуировочной смеси в пересчете на углерод вычисляют по соотношению

С = [12mn/(MV)] · 103,                                                  (9.15)

где m - навеска гексана или бензола, мг;

n - число атомов углерода в молекуле гексана или бензола;

V - объем бутыли, л;

М - относительная молекулярная масса смеси гексана и бензола.

Суммарную концентрацию углеводородов в пересчете на углерод в пробе анализируемого воздуха при нормальных условиях, определяют по градуировочной зависимости высот пиков от концентрации гексана или бензола в градуировочной смеси.

Суммарную концентрацию углеводородов в выбросах в пересчете на углерод рассчитывают по соотношению

С1 = С/a,                                                          (9.16)

где С - суммарная концентрация углеводородов, определенная по градуировочному графику, мг/м3;

a - коэффициент, рассчитанный по соотношению

a = 273ра/[760(273 + t)],                                            (9.17)

где ра - атмосферное давление, мм рт. ст.;

t - температура в месте отбора пробы, °С.

Погрешности измерений суммарной концентрации углеводородов оценены при числе намерений n = 5 и принятой доверительной вероятности, равной 0,95, в диапазоне измерений 50 - 30000 мг/м3, доверительные границы случайной погрешности ±5 %. Относительная суммарная погрешность измерения ±10 %.

9.4.4. МЕТОД ОЦЕНКИ ВЫБРОСОВ УГЛЕВОДОРОДОВ ИЗ ОТКРЫТЫХ ПЛОЩАДНЫХ ИЗА

Метод основан на определении скорости ветра и концентраций ЗВ в газовоздушном потоке по периметру ИЗА с наветренной и подветренной сторон [20].

Метод предусматривает проведение следующих измерений:

1) скоростей и температур газовоздушного потока,

2) барометрического давления,

3) концентраций углеводородов по периметру ИЗА в точках наветренной и подветренной сторон;

4) геометрических размеров объекта.

Скорость измеряют анемометром типа АСО-3 по ГОСТ 6376-64 при скорости 1 - 4 м/с и анемометром типа МС-13 при скорости 4 м/с и больше.

Температуру намеряют ртутным термометром по ГОСТу 18646-68.

Давление измеряют мембранным манометром по ТУ 23696-79.

Концентрацию углеводородов в пробе измеряют газоанализатором на ΣСхНх (без метана) с пределом измерения до 500 ppm.

До начала измерения выбирают проекцию условной наветренной плоскости, проходящей через ближний с наветренной стороны угол источника перпендикулярно направлению ветра (черт 9.4), подготавливают приборы в соответствии с требованиями НТД и выписывают данные о размерах объекта.

Черт. 9.4. Расположение условных плоскостей:

1 - 12 - точки плоскостей

Измеряют температуру, атмосферное давление и скорость газовоздушного потока на высоте 3 м.

Рассчитывают значения lу, а и аi - расстояния от каждой i-й точки до условной наветренной плоскости.

Проводят в пяти-шести точках контроль с наветренной и подветренной сторон источника. Измеряют концентрации во всех выбранных точках.

Массовый выброс рассчитывают по соотношению

                 (9.18)

где Mу - массовый выброс, г/с;

wу - скорость ветра на высоте 3 м, м/с;

lу - длина подветренной условной плоскости;

pа - атмосферное давление, мм рт. ст.;

tа - температура воздуха, °С;

Сiподв и Сiнав - концентрация ЗВ в i-й точке с подветренной и наветренной сторон соответственно, мг/м3;

n и m - число точек с подветренной и наветренной сторон соответственно;

k(a) - опытный коэффициент, зависящий от а.

Данные нескольких замеров в одной точке осредняют.

9.4.5. МЕТОД ИНСТРУМЕНТАЛЬНОГО КОНТРОЛЯ ПЛОСКИХ НАЗЕМНЫХ ИЗА

Данный метод основан на отборе и анализе проб ЗВ, поступающих в атмосферу от очистных сооружений: нефтеловушек, бассейнов, нефтеотделителей и других плоских наземных ИЗА1.

1 Разработан В.С. Матвеевым и В.Б. Миляевым в ГГО им. А.И. Воейкова.

Система контроля плоских наземных ИЗА (черт. 9.5) состоит из пробоотборников 5, входы которых размещены по периметру ИЗА; переключающих устройств 6 и 5; электромагнитных клапанов 7 и 9 и включенных параллельно на общий коллектор автоматических преобразователей концентраций 12. Необходимые для контроля точки отбора выбирают с помощью блока выбора точек отбора 2, состоящего из многоуровневого компаратора 3 и преобразователя кодов 4.

Вход блока 2 соединен с выходом автоматического измерителя направления ветра 1. Блок 2 имеет два кодовых выхода, передающих код требуемой точки отбора с подветренной и наветренной сторон источника на переключающие устройства 6 и 8 соответственно. Стабилизирующее устройство 13, состоящее из источника опорных импульсов 14 и делителя частоты 15, соединено с управляющими входами клапанов 7 и 9, установленных на выходах устройств 6 и 8. Один из выходов клапанов 7 и 9 связан с коллектором параллельно включенных автоматических преобразователей концентрации 12, а другой - с входом побудителя расхода газа 18. Выходы автоматических преобразователей концентрации 12 можно подключать к входам вычислительного устройства 10, связанного с измерителем скорости ветра 11.

Черт. 9.5. Блок-схема системы отбора и анализа проб воздуха от плоских наземных ИЗА

Система работает следующим образом.

С выхода автоматического измерителя направления ветра 1 поступает электрический сигнал, пропорциональный углу между направлением ветра и направлением на север. Этот сигнал поступает в блок выбора точек отбора 2, где сравнивается с набором установок (заданных напряжений) во многоуровневом компараторе 3. При этом выбирается поддиапазон, верхняя граница (уставка) которого ограничивает сигнал сверху, а нижняя - снизу. После выбора поддиапазона блоки 6 и 8 подключают соответствующие пробоотборники с наветренной и подветренной сторон ИЗА.

Сигналы от автоматических преобразователей концентраций 12 поступают в вычислительное устройство 10, где по концентрациям ЗВ с наветренной и подветренной сторон ИЗА, по информации, поступающей от автоматического измерителя скорости ветра 11, и по размерам ИЗА, введенным в память, вычисляется массовый выброс от ИЗА по соотношению, аналогичному (9.18).

10. КОНТРОЛЬ ГАЗООЧИСТНОГО ОБОРУДОВАНИЯ

10.1. ОСНОВНЫЕ СВЕДЕНИЯ О ТИПАХ ГАЗООЧИСТНОГО ОБОРУДОВАНИЯ (ГОО), ПРИМЕНЯЕМОГО В ОТЕЧЕСТВЕННОЙ ПРОМЫШЛЕННОСТИ

Отечественная промышленность серийно выпускает широкую номенклатуру различных типов газоочистных установок (ГОУ) [1, 4, 21] (черт. 10.1).

Черт. 10.1 Типы газоочистного оборудования

10.1.1. ИНЕРЦИОННЫЕ ПЫЛЕУЛОВИТЕЛИ

Простейшим методом удаления твердых частиц из газопылевого потока является их осаждение под действием силы тяжести. На этом принципе работают все аппараты сухого инерционного обеспыливания газов: пылеосадительные камеры, жалюзийные аппараты, циклоны различных модификаций, дымососы-пылеуловители и др. Из всей разновидности инерционных аппаратов наиболее распространены циклоны. Применение пылеосадительных камер и простейших по конструкции пылеуловителей инерционного типа оправдано лишь для предварительной очистки газов от частиц размером более 100 мкм.

10.1.1.1. Пылевые камеры. Пылевые камеры относятся к простейшим устройствам для улавливания крупных частиц сырья или пыли. Они действуют по принципу осаждения частиц при медленном движении пылегазового потока через рабочую камеру, поэтому основными размерами камеры являются ее высота и длина. Типичными представителями инерционных пылеуловителей являются «пылевые мешки», которые широко применяют в металлургии. Характерной особенностью этого аппарата является возможность его использования при высоких рабочих температурах и агрессивных средах.

10.1.1.2. Циклоны. Циклоны являются наиболее распространенным типом механического пылеуловителя. Циклоны-пылеуловители имеют ряд преимуществ перед другими аппаратами: отсутствие движущихся частей, надежная работа при температуре до 500 °С без конструктивных изменений, возможность улавливания абразивных пылей и т.д.

К недостаткам можно отнести большое гидравлическое сопротивление, достигающее 1250 - 1500 Па и малую эффективность при улавливании частиц размером менее 5 мкм.

10.1.1.3. Вихревые пылеуловители. Основным отличием вихревых пылеуловителей от циклонов является наличие вспомогательного закручивающего газового потока. Аналогично циклонам эффективность вихревых аппаратов с увеличением их диаметра снижается. По сравнению с противоточными циклонами вихревые пылеуловители имеют следующие преимущества:

- более высокую степень очистки высокодисперсных пылей;

- отсутствие абразивного износа активных частей аппарата;

- возможность обеспыливания газов с более высокой температурой за счет использования вторичного воздуха.

10.1.1.4. Роторные пылеуловители. Роторные пылеуловители можно разбить на несколько групп. В первой группе (наиболее многочисленной) запыленный поток поступает в центральную часть колеса, вращающегося в спиралеобразном кожухе. Во второй улавливаемые частицы перемещаются в направлении, обратном движению газов. Из динамических аппаратов наиболее распространен дымосос-пылеуловитель, предназначенный для улавливания частиц пыли со средним размером 15 мкм. Этот аппарат применяют для очистки дымовых газов малых котелен, в литейных производствах и на асфальтобетонных заводах. Его можно использовать в качестве первой ступени очистки перед мокрыми электрофильтрами и тканевыми фильтрами.

10.1.2. ФИЛЬТРЫ

В зависимости от назначения фильтровальные аппараты для улавливания твердых аэрозолей принято делить на фильтры для очистки атмосферного воздуха и фильтры для очистки технологических газов и аспирационного воздуха. В фильтрах для технологических газов и аспирационного воздуха можно очищать агрессивные, взрывоопасные и высокотемпературные газы с концентрацией пыли 60 г/м3 и более. Иногда фильтровальные аппараты используют не только для улавливания пылей, но и для химической очистки газов.

Общепромышленные фильтры предназначены для улавливания нетоксичных и невзрывоопасных пылей при температуре газов не более 140 °С. В зависимости от типа фильтровальных перегородок аппараты принято делить на фильтры с гибкими и жесткими фильтровальными перегородками и насыпным слоем.

10.1.2.1. Фильтры с гибкими перегородками. Конструкции серийно изготовляемых фильтров с гибкими перегородками в зависимости от основного конструктивного признака - устройства регенерации - подразделяются на следующие основные группы фильтров:

- с регенерацией механическим воздействием;

- с механическим встряхиванием в сочетании с обратной посекционной продувкой;

- с обратной посекционной продувкой;

- с импульсной продувкой;

- с поэлементной струйной продувкой.

10.1.2.2. Фильтры с жесткими перегородками. Фильтры с жесткими перегородками предназначены для тонкой очистки газов при высоких температуре и давлении, для фильтрования жидкостей и газов в химической и фармацевтической промышленностях, очистки сжатого воздуха от масла и твердых частиц в компрессорных установках. Промышленность серийно выпускает рукавные фильтры, в которых используют фильтровальные элементы металлических сеток. Они предназначены для улавливания химических реактивов, особо чистых химических веществ и других ценных продуктов из газов, отходящих от технологических установок распылительного типа, печей кипящего слоя в химической, нефтехимической и других отраслях промышленности.

10.1.2.3. Фильтры с насыщенным слоем. Фильтры с насыщенными слоями делятся на фильтры с неподвижным и движущимся насыщенным слоем.

В фильтрах с неподвижным насыщенным слоем достигается наиболее высокая очистка.

В числе фильтров с движущимся насыпным слоем наиболее распространены аппараты с периодическим движением слоя, обеспечивающие относительно высокую очистку. Концентрация пыли в очищаемых газах составляет 5 - 9 г/м3, а на выходе из фильтра 60 - 90 мг/м3. В последние годы подобные аппараты используют для очистки газов в небольших котельных установках, работающих на угле.

10.1.3. ЭЛЕКТРОФИЛЬТРЫ

Электрофильтры являются универсальными аппаратами для очистки промышленных газов от твердых и жидких частиц. К преимуществам электрофильтров относятся: высокая очистка, достигающая 99 %; низкие энергетические затраты на улавливание частиц; возможность улавливания частиц размером 100 - 0,1 мкм и менее, при этом концентрация взвешенных частиц в газах может колебаться от долей грамма до 50 г/м3 и более, а их температура может превышать 500 °С.

Электрофильтры широко применяют почти во всех отраслях народного хозяйства: теплоэнергетике, черной и цветной металлургии, химии и нефтехимии, в строительной индустрии, при производстве удобрений и утилизации бытовых отходов, в атомной промышленности и др. В СССР в электрофильтрах очищается более 50 % общего объема отходящих газов.

Электрофильтры не применяют, если очищаемый газ является взрывоопасной смесью, так как при работе электрофильтра неизбежно возникают искровые разряды.

По конструкции осадительных электродов разделяют пластинчатые и трубчатые электрофильтры. По виду улавливаемых частиц и способу их удаления с электродов разделяют сухие и мокрые электрофильтры.

10.1.4. МОКРЫЕ ПЫЛЕУЛОВИТЕЛИ

Целесообразность использования мокрых аппаратов газоочистки обычно определяется не только задачами очистки газов от пыли, но и необходимостью одновременного охлаждения и осушки (или увлажнения) газов, улавливании туманов и брызг, абсорбции газовых примесей и др. В мокрых пылеуловителях в качестве орошающей жидкости чаще всего применяют воду; при совместном пылеулавливании и химической очистке газов выбор орошающей жидкости (абсорбента) обусловливается процессом абсорбции.

Мокрые пылеуловители разделяют на группы в зависимости от поверхности контакта или по способу действия.

10.1.4.1. Полые газопромыватели. Наиболее распространенным аппаратом этого класса является полый форсуночный скруббер. Он широко используется как для очистки газов от достаточно крупных частиц пыли, так и для охлаждения газов. В различных системах пылеулавливания аппарат обеспечивает подготовку (кондиционирование) газов. Степень очистки в полом форсуночном скруббере достигает 99 % при улавливании частиц размером более 10 мкм и резко снижается при размере менее 5 мкм.

10.1.4.2. Насадочные газопромыватели. Насадочные газопромыватели следует применять только при улавливании хорошо смачиваемой пыли, особенно когда процессы улавливания пыли сопровождаются охлаждением или абсорбцией газов.

10.1.4.3. Газопромыватели ударного действия. Наиболее простой по конструкции пылеуловитель ударно-инерционного действия представляет собой вертикальную колонну, в нижней части которой находится слой жидкости. Аппараты ударно-инерционного действия следует устанавливать для очистки холодных или предварительно охлажденных газов.

10.1.4.4. Газопромыватели центробежного действия. Скрубберные газопромыватели центробежного действия по своей конструкции делятся на два типа: в первом вращательное движение пылегазовому потоку придается за счет тангенциального подвода потока, а во втором закручивателем служит центральное лопастное устройство.

В СССР наиболее распространены центробежные скрубберы с тангенциальным подводом газопылевого потока и пленочным орошением, создаваемым форсунками. Циклон с водяной пленкой (ЦВП) является типичным представителем этого типа пылеуловителей и предназначен для очистки запыленного вентиляционного воздуха от любых видов не цементирующейся пыли.

10.1.4.5. Скоростные газопромыватели. Скрубберы Вентури являются эффективными аппаратами мокрого пылеулавливания. Разработан большой ряд конструкций скрубберов Вентури:

1) с центральным (форсуночным) орошением,

2) с периферийным и пленочным орошением,

3) с подводом жидкости за счет энергии газового потока (бесфорсуночные скрубберы Вентури).

10.2. МЕТОДОЛОГИЯ КОНТРОЛЯ ГАЗООЧИСТНОГО ОБОРУДОВАНИЯ

Основной величиной, характеризующей работу газоочистных установок (ГОУ) в промышленных условиях, является степень очистки воздуха, которую определяют по одному из следующих соотношений [3]:

                              (10.1)

где М1 - M3 - массы химического вещества или частиц пыли, содержащихся в газе до поступления в аппарат, уловленных в аппарате и содержащихся в очищенном воздухе после выхода из аппарата соответственно, кг;

Свх и Свых - средние концентрации вещества или частиц пыли в воздухе на входе в аппарат и на выходе из него соответственно, г/м3;

Q1 и Q3 - объемные расходы воздуха, поступившего в аппарат и вышедшего из него, приведенные к нормальным условиям, м3/ч.

Иногда для определения эффективности работы аппаратов применяют упрощенное соотношение:

η = 1 - Свых/Свх,                                                       (10.2)

справедливое только при одинаковых объемных расходах воздуха на входе и выходе из аппарата.

Все значения величин, входящих в соотношения (10.1) и (10.2), следует определять одновременно.

Для контроля ГОУ необходимо знать характеристики пылегазовых потоков до и после прохождения через каждый аппарат в отдельности и всей газоочистки в целом.

Характеристика пылегазовых потоков включает в себя следующие показатели:

- количество газа на входе и выходе из ГОУ, м3/ч;

- температура газа на входе и выходе, °С;

- влажность газа до и после очистки, г/м3;

- давление или разрежение газов по всему газовому тракту, Па;

- запыленность газа на входе и выходе из ГОУ, г/м3;

- дисперсный состав пыли на входе и выходе из ГОУ.

Контроль ГОО с использованием инструментальных методов в зависимости от типа газоанализаторов осуществляют в двух вариантах:

1) с применением газоанализаторов промышленных выбросов;

2) с применением газоанализаторов микроконцентраций.

10.2.1. КОНТРОЛЬ ГОУ С ПРИМЕНЕНИЕМ ГАЗОАНАЛИЗАТОРОВ ПРОМЫШЛЕННЫХ ВЫБРОСОВ

Газ отбирают из газохода в точках до и после места расположении ГОУ (черт. 10.2). На входе ГОУ в газоходе помещают пробоотборный зонд с устройством динамического разбавления газовой пробы. Газовая проба очищается от пыли фильтрующим элементом, помещенным в защитный стальной кожух. При фильтрации пыль задерживается пористой перегородкой фильтрующего элемента, а газовая проба проходит через поры фильтра. Использование металлокерамического фильтра позволяет применять его для отбора пробы из газовых потоков практически любой запыленности с температурой до 400 °С и влажностью до 100 %. На выходе ГОУ в газоход помещают пробоотборный зонд без УДР, так как концентрация ЗВ соответствует диапазонам измерения газоанализатора. Для фильтрации используют зонды с внутренней или внешней фильтрацией. При внешней фильтрации для предотвращения выпадения конденсата используют подогревательную манжету фильтра. Газовую магистраль доставки пробы к устройству пробоподготовки надо термостатировать.

Черт. 10.2. Схема контроля эффективности ГОУ с использованием газоанализаторов промышленных выбросов:

1 - газоход, 2 - ГОУ, 3 - пробоотборный зонд, 4 - газоанализатор промышленных выбросов (а) или микроконцентраций (б)

10.2.2. КОНТРОЛЬ ГОУ С ПРИМЕНЕНИЕМ ГАЗОАНАЛИЗАТОРОВ МИКРОКОНЦЕНТРАЦИЙ

При контроле ГОУ с применением газоанализаторов микро концентраций используют пробоотборные зонды с устройством динамического разбавления пробы УДРk (см. черт. 10.2), где k - коэффициент разбавления пробы. Пробы газа отбирают из газохода перед местом установки ГОО и после него. Каждую пробу разбавляют чистым воздухом в заданном соотношении (с коэффициентом разбавления k1 или k2).

Степень очистки газа определяют из соотношений:

                                           (10.3)

где k - коэффициент разбавления пробы;

С'вых и С'вх - концентрации ЗВ, измеренные с помощью газоанализатора на выходе и входе газоочистного оборудования соответственно;

 и  - концентрации ЗВ в разбавленной пробе, измеренные с помощью газоанализатора соответственно на входе и выходе газоочистного оборудования.

Соотношение (10.3) справедливо при отсутствии подсосов воздуха в ГОУ.

10.2.3. КОНТРОЛЬ ГОУ С ПЕРЕКЛЮЧЕНИЕМ КОЭФФИЦИЕНТА РАЗБАВЛЕНИЯ

Разбавление газа атмосферным воздухом приводит к появлению в анализируемой смеси новых ЗВ, отсутствующих в газовой пробе, взятой из газохода. Это связано с наличием в воздухе рабочей зоны всех примесей, выбрасываемых предприятием, а не только тех, которые имеются в контролируемых ИЗА. При этом наличие дополнительных примесей увеличивает погрешность определения основного ЗВ. Для повышения точности контроля степени очистки газа от ЗВ используют следующий способ. Пробу газа, отбираемую из газохода до газоочистного оборудования, разбавляют газом, отбираемым из газохода после места установки ГОУ, причем концентрацию разбавленного газа измеряют дважды через заданный промежуток времени с разными коэффициентами разбавления. При этом гарантируется, что газовая проба не будет содержать новых ЗВ, отсутствующих в исходной газовой пробе и вносящих дополнительную погрешность при определении концентрации.1

1 Способ контроля степени очистки газа предложен В.С. Матвеевым и С.В. Тимаковым.

Устройство для контроля степени очистки газа от ЗВ изображено на черт. 10.3. Устройство состоит из двух пробоотборных узлов 2 и 13 с зондами, установленных в газоходе 1. Первый пробоотборный узел 2 с зондом установлен в газоходе перед ГОУ. Магистраль транспортировки пробы 3 соединяет пробоотборный узел 2 с переключающим пневмоклапаном 4. Один из выходов пневмоклапана 4 соединен с диафрагмой 5, а второй - с диафрагмой 6, имеющей меньший, чем диафрагма 5, диаметр проходного отверстия. Выходы диафрагм 5 и 6 подключены к первому входу 9 эжектора 11. Второй вход 10 эжектора через побудитель расхода 15 и магистраль транспортировки пробы 14 связан с пробоотборным узлом 13, установленным после ГОУ. Выход эжектора через магистраль транспортировки пробы 7 соединен с газоанализатором 8. Эжектор имеет выход сброса 12, предназначенный для сброса излишка газа, не поступающего на анализ в газоанализатор 8.

Черт. 10.3. Устройство для контроля эффективности ГОУ

От устройства управления (на схеме не показано) подается команда на переключающий пневмоклапан, по которой пробоотборный узел 2 подключается к диафрагме 5, и запускается побудитель расхода 15. Проба газа с малой концентрацией ЗВ, отбираемая через второй пробоотборный узел 13, через магистраль транспортировки пробы 14 и побудитель расхода 15 поступает на вход 10 эжектора 11. В камере эжектора создается разрежение, что приводит к поступлению потока газа с большой концентрацией ЗВ из первого пробоотборного узла 2 через магистраль транспортировки пробы 3 и диафрагму 5 на вход 9 эжектора 11. В камере эжектора смешиваются потоки газа с большой и малой концентрацией ЗВ и образуется смесь с концентрацией, определяемой коэффициентом разбавления, т.е. проходным отверстием диафрагмы 5. Полученная смесь поступает через магистраль транспортировки пробы 7 в газоанализатор 8, где определяется концентрация газовой смеси, соответствующая коэффициенту разбавления диафрагмы 5. Через заданное время, необходимое для измерения концентрации в установившемся режиме (20 мин), устройство управления переводит переключающий пневмоклапан в положение, соответствующее подключению диафрагмы 6 к пробоотборному узлу 2. При этом увеличивается коэффициент разбавления и изменяется концентрация разбавленной газовой пробы в эжекторе 11 и на входе в газоанализатор 8. Газоанализатор 8 измеряет новую концентрацию разбавленной газовой смеси, полученной в эжекторе.

Степень очистки газа η рассчитывают по известным коэффициентам разбавления k1 и k2 и соответствующим этим коэффициентам концентрациям ЗВ, измеренным газоанализатором по соотношению

                                       (10.4)

где k1 и k2 - коэффициенты разбавления;  и  - концентрации ЗВ, измеренные газоанализатором, для значения коэффициента разбавления k1 и k2.

Эффективность работы ГОУ во многом определяется количеством подсасываемого воздуха в газоотводящем тракте и в самих газоочистных аппаратах. Большое количество подсасываемого воздуха по газоходу приводит к снижению эффективности улавливания и отвода газов от технологических агрегатов и повышению нагрузки на газоочистной аппарат, а разбавление газов, содержащих горючие компоненты, может создавать условия для образования взрывоопасных концентраций. Подсос воздуха в самом аппарате, особенно при сухих способах очистки, как правило, приводит ко вторичному пылеуносу и снижению степени очистки газов, а также увеличивает энергозатраты на очистку газа. Для учета подсоса газа на участке выбирают две замерные точки в его начале и конце. В этих точках анализируют концентрацию газа и по ее изменению определяют количество воздуха, подсасываемого в газоход на данном участке.

10.3. ОСНОВНЫЕ МЕТОДЫ СНИЖЕНИЯ ВЫБРОСОВ

Проблему уменьшения поступления ЗВ в атмосферу из стационарных источников решают двумя основными способами: путем использования технологических методов снижения и установкой пылегазоочистного оборудования. Применение того или иного метода подавления зависит от вида ЗВ, выброс которого необходимо уменьшить, технологического процесса и технических характеристик ИЗА.

10.3.1. МЕТОДЫ СНИЖЕНИЯ ВЫБРОСОВ АЭРОЗОЛЬНЫХ ЧАСТИЦ

При отводе аэрозольных частиц через дымовые трубы (организованные источники) единственным технологическим способом уменьшения их выделения является использование первичного сырья и топлива с более низким содержанием минеральных веществ. Примером может служить переход на предприятиях теплоэнергетики на жидкое и газообразное топливо или твердое топливо с более низкой зольностью.

Для организованных ИЗА основным методом подавления выбросов аэрозолей является установка пылеочистного оборудования. Выбор того или иного оборудования для установки его на источник зависит от термодинамических параметров пылегазового потока в дымовых трубах.

В то же время каждый из способов очистки имеет свои достоинства и недостатки. Так, мокрые скрубберы создают высокую степень очистки и имеют простую конструкцию. К недостаткам такого типа оборудования относятся унос капельной жидкости и уменьшение температуры отходящих газов, что приводит к необходимости установки дополнительного оборудования по улавливанию уноса газового потока и его подогреву.

Использование улавливания с помощью фильтров ограничивается температурой очищаемого пылегазового потока, при которой разрушается фильтровая ткань, и необходимостью удаления с ткани пылевых частиц.

Электрофильтры эффективно работают только для аэрозолей с незначительным удельным электрическим сопротивлением.

Для высокой эффективности улавливания целесообразно применять гибридные системы очистки. Например, циклоны (механические сепараторы) могут быть первой ступенью очистки с последующим использованием электрофильтров и скрубберов Вентури.

Выбросы аэрозольных частиц от неорганизованных и площадных источников подавляются технологическими методами.

Уменьшают выбросы от неорганизованных источников путем герметизации технологического оборудования, установки вытяжных колпаков, водяных и воздушных завес в местах выделения аэрозолей и организации химической стабилизации складов сырья и топлива.

Пыление площадных источников подавляют путем увлажнения водой с добавками, улучшающими смачивание.

10.3.2. МЕТОДЫ СНИЖЕНИЯ ВЫБРОСОВ SО2

Технологическими методами уменьшения выбросов SО2 являются переход на сырье и топливо с более низким содержанием серы и использование на предприятиях теплоэнергетики промышленного и бытового назначения котельного оборудования с кипящим слоем.

Из-за ухудшающейся в последнее время структуры потребления топлива и использования его высокосернистых видов основным методом подавления выбросов SO2 считают применение установок по десульфуризации отходящих газов.

Известны аммиачный, аммиачно-циклический доломитовый методы очистки и метод, основанный на окислении SО2 на ванадиевом катализаторе. За рубежом широко используют метод подавления SО2, при котором дымовые газы орошаются известковым молоком в скрубберах. Однако в СССР, кроме отдельных опытно-промышленных установок, серийного оборудования по очистке отходящих газов от SO2 не выпускают. В этих условиях наиболее реальна замена высокосернистого топлива на низкосернистое.

10.3.3. СНИЖЕНИЕ ВЫБРОСОВ NОх

Основными стационарными источниками поступления NOх в атмосферу являются процессы сжигания органического топлива и производство HNO3.

В источниках, сжигающих органическое топливо, наиболее эффективны технологические методы уменьшения выбросов NOх. К ним относятся рециркуляция дымовых газов, применение специальных режимов горения и горелочных устройств и др. При правильной организации рециркуляции дымовых газов степень подавления NOх может достигать 30 - 40 %. Однако эффективность такого метода резко уменьшается с уменьшением номинальной мощности котельного оборудования.

К технологическим методам относятся стадийное или нестехиометрическое сжигание топлива. Данный метод наиболее предпочтителен для котлов малой и средней производительности пара до 200 т/ч, при работе котлоагрегата с минимально допустимыми избытками воздуха.

Эффективное подавление NOх наблюдается и при использовании специальных горелочных устройств с низким образованием NOх, таких, как низкотемпературные вихревые горелки и др.

При производстве НNО3 в химической промышленности NOх подавляют за счет улучшения конструкции и правильной эксплуатации технологического оборудования.

В настоящее время и в СССР, и за рубежом стали активно разрабатывать методы денитрификации дымовых газов.

В первую очередь к ним относится введение NН3 в дымовые газы, содержащие NO. Этот метод наиболее эффективен при температуре дымовых газов 970 ± 50 °С.

Недостатком данного метода является наличие в выбросах NН3. При использовании сернистых видов топлива газоходы могут забиваться бисульфатом аммония.

Другой метод очистки основан на селективном каталитическом восстановлении NO до N2 аммиаком в присутствии катализатора (обычно TiO2 или V2O5).

К перспективным методам очистки в настоящее время относят метод облучения аммиачно-газовой среды электронным пучком.

10.3.4. снижениЕ выбросов со

Наибольшее количество СО выбрасывается в атмосферу в литейном и химическом производстве, при производстве сажи и малеинового ангидрида. Основным методом подавления выбросов СО является организация его дожигания.

10.3.5. СНИЖЕНИЕ ВЫБРОСОВ УГЛЕВОДОРОДОВ

Основными загрязнителями атмосферы углеводородами являются металлургическая, нефтехимическая и химическая промышленности.

Организованные источники выбросов углеводородов в основном оснащаются системами мокрой очистки в скрубберах или системах дожигания, неорганизованные - системами герметизации и другими технологическими методами уменьшения выбросов.

11. ПРИНЯТИЕ РЕШЕНИЯ ПО РЕЗУЛЬТАТАМ КОНТРОЛЯ ИЗА

11.1. ОЦЕНКА СОБЛЮДЕНИЯ НОРМАТИВОВ ПРИ КОНТРОЛЕ ПРОМЫШЛЕННЫХ ПРЕДПРИЯТИЙ

Основным методом оценки соблюдения нормативов при контроле выбросов промышленных предприятий является сравнение фактических выбросов ИЗА, полученных с помощью непосредственных измерений или расчетных методов с нормативами предельно допустимых выбросов. Значения массовых выбросов, полученные с помощью измерений, сравнивают с контрольными значениями ПДВ в граммах в секунду. Значения массовых выбросов, полученные с помощью расчетных методов, сравнивают либо с контрольными значениями ПДВ в граммах в секунду, либо с ПДВ в тоннах в год в зависимости от размерности этой величины в расчетной методике. Когда определить массовый выброс для источника выбросов невозможно по конструктивным или технологическим условиям, можно определять массовые выбросы для всех источников выделения, относящихся к ИЗА, с последующим суммированием полученных значений по всем источникам выделения.

Нарушение нормативных значений выбросов фиксируют, учитывая погрешность метода определения валовых выбросов, т.е. при выполнении условия:

Мопр > МПДВ + DМ,                                                     (11.1)

где Мопр - значение массового выброса, определенное с помощью непосредственных измерений или расчетных методов;

МПДВ - нормативное значение выброса;

DМ - погрешность метода определения массового выброса.

Для принятия решения о применении санкций к предприятию, имеющему сверхнормативные выбросы, можно использовать информацию о загрязнении атмосферы, полученную при подфакельных и маршрутных наблюдениях или от стационарных постов контроля атмосферного воздуха. Эту информацию используют при принятии решения, если можно достоверно установить влияние промышленного предприятия на состояние воздуха (например, для отдельно стоящих предприятий или для предприятий, выбрасывающих специфические ЗВ, отсутствующие в ИЗА других предприятий на контролируемой территории).

Порядок использования информации о загрязнении воздуха для принятия решения по результатам контроля приведен в п. 11.2.

11.2. КРИТЕРИИ ПРИНЯТИЯ РЕШЕНИЙ ПРИ КОНТРОЛЕ ВЫБРОСОВ ПРЕДПРИЯТИЙ

По результатам контроля промышленных предприятий инспектирующие органы могут принять решения об ограничении, приостановке или прекращении эксплуатации отдельных установок, цехов, производств, а также о применении санкций к должностным лицам и руководящим работникам предприятий (депремирование, меры административного воздействия, уголовная ответственность).

Депремирование должностных лиц и руководящих работников предприятия осуществляют по постановлению Госкомтруда CССP и Президиума ВЦСПС «О порядке лишения премий за невыполнение планов и мероприятий по охране природы и за несоблюдение норм и правил использования природных ресурсов» от 29 мая 1979 г. № 226/II-5.

Должностные лица привлекаются к административной и уголовной ответственности по Закону СССР «Об охране атмосферного воздуха», Указу Президиума Верховного Совета СССР «Об административной ответственности за нарушение законодательства об охране атмосферного воздуха» от 19 августа 1982 г., Уголовному кодексу РСФСР (ст. 223) и Уголовному кодексу союзных республик.

Местные органы Министерства природопользования СССР принимают решение о выдаче предписания на приостановку эксплуатации исходя из необходимости проводить работы по устранению допущенных нарушений, приводить в исправность сооружения и оборудование, упорядочить работу очистной аппаратуры и обеспечить постоянный учет количества и состава ЗВ, выбрасываемых в атмосферу. Если для производства работ не нужна полная остановка оборудования, инспектор предписывает ограничение выбросов.

При принятии решения о прекращении эксплуатации оборудования, остановки цехов предприятий учитывают следующее загрязнение атмосферы, формируемое сверхнормативными выбросами рассматриваемого источника:

1) превышение ПДКмр (ОБУВ) в 30 и более раз, установленное более 2 раз в течение года;

2) систематическое превышение ПДКмр при повторяемости более 50 % общего объема наблюдений за срок более месяца;

3) превышение в среднем за полугодие в 5 раз и более ПДКсс;

4) экстремально высокое загрязнение атмосферного воздуха.

Для атмосферного воздуха критерием экстремально высокого уровня загрязнения является содержание одного или нескольких ЗВ, 1) превышающее ПДК в 50 раз и более; 2) в 30 - 49 раз при сохранении этого уровня концентрации 8 ч и более; 3) в 20 - 29 раз при сохранении этого уровня более 2 сут.

При выбросе в атмосферу веществ, для которых не установлены ПДК или ОБУВ, или систематическом повышении содержания в атмосфере дурнопахнущих веществ решение о приостановке принимают на основе данных об ухудшении показателей здоровья населения, поражениях растительности. При повторении таких негативных явлений принимают решение о прекращении эксплуатации оборудования, цехов, участков и производств.

Решение о приостановке или прекращении эксплуатации оборудования, цехов, участков и производств принимают для предприятий, допустивших технологические и другие нарушения, приводящие к сверхнормативным выбросам или сверхнормативным уровням загрязнения атмосферы, в том числе к предприятиям:

1) выбрасывающим ЗВ в атмосферу без разрешения (ввиду отсутствия или невыполнения сроков разработки нормативов ПДВ и разрешения на выброс по вине предприятия);

2) не осуществившим в полном объеме мероприятий по сокращению выбросов ЗВ и создающим повышенные уровни загрязнения атмосферы в период неблагоприятных метеорологических условий;

3) не обеспечившим разработку и осуществление мероприятий по предотвращению залповых выбросов, создающих высокие и экстремально высокие уровни загрязнения атмосферы;

4) допустившим аварийную ситуацию на предприятии и аварийное отключение крупных пылегазоочистных установок;

5) нарушившим правила эксплуатации и не использовавшим установки очистки газов или не обеспечившим своевременное и в полном объеме выполнение заданий директивных органов по охране атмосферы;

6) приступившим к эксплуатации технологического оборудования с незавершенным строительством установок очистки газа и систем снижения выбросов ЗВ, предусмотренных согласованным с Министерством природопользования СССР (с Госкомгидрометом СССР до 1989 г.) проектом на строительство и реконструкцию предприятия, или при отсутствии согласованного с Министерством природопользования СССР проекта на строительство и реконструкцию;

7) выпустившим продукцию, в том числе двигатели, с нарушением стандартов на содержание ЗВ в отходящих и отработанных газах;

8) нарушившим правила складирования промышленных и иных отходов, транспортировки, хранения и применения средств защиты растений, стимуляторов их роста, минеральных удобрений и других препаратов, повлекших или могущих повлечь загрязнение атмосферы;

9) допустившим производство передвижных ИЗА с нарушением требований нормативно-технической и конструкторской документации (в объеме более 10 % транспортных средств из проверенной партии);

10) допустившим эксплуатацию транспортных средств, если выбросы от более 30 % автомашин проверенной партии превышают установленные нормативы, и допустившим отсутствие контроля содержания ЗВ в отходящих газах.

Превышение нормативов ПДВ является достаточным основанием для принятия немедленных запретительных мер для эксплуатируемого оборудования, установок, цехов и предприятия в делом. Решения о санкциях принимают, учитывая неблагоприятное воздействие выбрасываемых вредных веществ на состояние воздуха в городе или районе (при наличии наблюдений на стационарных постах контроля загрязнения атмосферы, при проведении подфакельных и маршрутных наблюдений).

Рекомендуется следующий порядок учета наблюдаемых превышений санитарно-гигиенических нормативов качества воздуха при вынесении санкций предприятию.

Ограничивают выбросы или приостанавливают эксплуатацию оборудования, установок, цехов и предприятий в следующих случаях:

1) если в результате сверхнормативных выбросов рассматриваемого источника содержание одного или нескольких веществ в воздухе превышает максимально разовую ПДКмр или ориентировочно безопасный уровень воздействия (ОБУВ) в 5 раз и более, не менее чем за два срока наблюдений в течение суток;

2) если в течение месяца наблюдается систематическое превышение ПДКмр при повторяемости более 20 % общего объема наблюдений;

3) если в среднем за полугодие зафиксированы превышения среднесуточной ПДКсс в 3 раза и более.

Запрет эксплуатации оборудования, установок и цехов, являющихся источниками повышенной опасности для окружающей среды (атмосферы), надо сопровождать принятием экономически обоснованного решения по 1) реконструкции производства или предприятия, 2) выносу части производств или всего предприятия за пределы населенной территории, 3) перепрофилированию предприятия.

11.3. ОЦЕНКА СОБЛЮДЕНИЯ НОРМАТИВОВ И КРИТЕРИИ ПРИНЯТИЯ РЕШЕНИЙ ПРИ КОНТРОЛЕ АВТОТРАНСПОРТА

Все транспортные средства, находящиеся в эксплуатации, надо подвергать контролю за соблюдением нормативов предельно допустимых выбросов ЗВ. Нормативы устанавливаются государственным и отраслевыми стандартами. Производство и эксплуатация транспортных средств, в выбросах которых содержание загрязняющих веществ превышает установленные нормативы, не допускается.

Нормативы содержания СО и ΣСхНх в отходящих газах автомобилей с бензиновыми двигателями установлены ГОСТом 17.2.2.03-87 «Охрана природы. Атмосфера. Нормы и методы измерений содержания окиси углерода и углеводородов в отработанных газах автомобилей с бензиновыми двигателями» и приведены в табл. 11.1.

Таблица 11.1

Предельно допустимое содержание СО и СхНх в отходящих газах автомобилей

Частота вращения

Предельно допустимое содержание СО, % объема

Предельно допустимое содержание углеводородов, доля объема, млн-1

для двигателя с числом цилиндров

до 4

более 4

Минимальная

1,5

1200

3000

Повышенная

2,0

600

1000

При контрольных проверках автомобилей в эксплуатации органами Госкомприроды СССР и Госавтоинспекции МВД СССP допускается содержание СО до 3 об. % на частоте вращения nмин.

Данные нормы не распространяются на автомобили, полная масса которых менее 400 кг или максимальная скорость не превышает 50 км/ч, нa автомобили с двухтактными и роторными двигателями, на автомобили высшего класса и автомобили, эксплуатируемые в высокогорных условиях.

Нормативы дымности отработавших газов грузовых автомобилей и автобусов с дизелями установлены ГОСТом 21393-75 «Автомобили с дизелями. Дымность отработанных газов» и приведены в табл. 11.2.

Должностные лица, виновные в выпуске в эксплуатацию автомобилей, у которых содержание ЗВ в выбросах превышает установленные нормативы, подвергаются предупреждению или штрафу до 100 рублей. Граждане, виновные в эксплуатации автомобилей, у которых содержание ЗВ в выбросах превышает установленные нормативы, подвергаются предупреждению или штрафу до 30 рублей.

Таблица 11.2

Предельные значения дымности

Режим измерения дымности

Дымность, %

Свободное ускорение для автомобилей с дизелями

 

без поддува

£40

с поддувом

£50

Максимальная частота вращения

£15

Государственный контроль за соблюдением нормативов предельно допустимых выбросов ЗВ в атмосферу, установленных для автотранспортных средств, осуществляется Государственной автомобильной инспекцией Министерства внутренних дел СССР. Государственные комитеты по охране природы осуществляют государственный контроль за осуществлением мероприятий по предотвращению и сокращению выбросов ЗВ в атмосферу автотранспортными средствами.

12. ТИПОВЫЕ НОРМЫ ВРЕМЕНИ НА ПРОВЕДЕНИЕ РАБОТ ПО ГОСУДАРСТВЕННОМУ КОНТРОЛЮ ИЗА

12.1. ОБЩИЕ ПОЛОЖЕНИЯ

12.1.1. Типовые нормы времени на проведение инспекционных работ по контролю ИЗА обязательны для применения в подразделениях Госкомприроды СССР, осуществляющих контроль ИЗА (включая лаборатории по отбору и анализу проб выбросов) при определении численности персонала.

При разработке типовых норм использованы следующие материалы:

1) материалы хронометражных наблюдений и метод укрупненных показателей;

2) типовые нормы времени на лабораторные работы в нефтегазопереработке (М.: Изд. ЦНИИОнефть, 1982);

3) методика определения численности персонала, необходимого для проведения работ по контролю за выбросами в атмосферу и пылегазоулавливающих установок (М.: Изд. НИИОГАЗ, 1982);

4) прейскурант на работы по обследованию и оказанию технической помощи в эксплуатации газоочистных и пылеулавливающих установок на промышленных предприятиях;

5) сборник методик по определению концентрации загрязняющих веществ в промышленных выбросах (Л.: Гидрометеоиздат, 1987);

6) отраслевые методики проведения анализов, ГОСТы, ТУ, ТО на анализируемые продукты и применяемые приборы;

7) положение о порядке разработки нормативных материалов для нормирования труда;

8) временные указания по нормированию и планированию работ подразделений государственной инспекции по охране атмосферного воздуха (М.: Изд. Госконтрольатмосфера, 1987).

12.1.2. Нормы труда и затраты рабочего времени содержат следующее:

- основное время То,

- вспомогательное время Тв,

- время на подготовительно-заключительные работы Тпз,

- время на обслуживание рабочего места Тоб,

- время на отдых и личные надобности Толн.

Основным или технологическим называется время То, непосредственно затрачиваемое на измерение концентраций, скоростей потока, давления и температуры, расчет результатов, проверку газоочистного оборудования и т.п.

Вспомогательным называется время Тв затрачиваемое на действие, обеспечивающее выполнение основной работы (включение и выключение устройств, установка пробоотборного устройства, установка пневмометрических трубок, манометров, термометров, анализ и оформление документов и т.д.).

Время на подготовительно-заключительные работы Тпз объединяет затраты времени на общую подготовку средств отбора и анализа проб, газоаналитической аппаратуры, на расчет и оформление результатов.

Время на отдых и личные надобности Толн затрачивается на перерыв в работе для поддержания трудоспособности работающего, его личную гигиену и естественные надобности.

Время на отдых устанавливается в зависимости от условий труда. Указанные затраты рабочего времени представляют собой регламентированные перерывы в работе.

Время на обслуживание рабочего места Тоб используется на уход за рабочим местом в процессе контроля данного источника (смазка и регулировка устройства в процессе измерений, уборка рабочего места, переналадка мест отбора и т.д.).

Общая норма на контроль представляет собой сумму составляющих норм времени:

                                       (12.1)

12.2. НОРМЫ ВРЕМЕНИ НА ПРОВЕДЕНИЕ КОНТРОЛЯ

12.2.1. При контроле ИЗА с использованием инструментальных средств (газоанализаторов) и при неавтоматизированных измерениях инструментально-лабораторными методами основной нормируемой единицей являются затраты времени на проведение намерений в замерном сечении. Замерное сечение - это сечение газохода источника выделений, в котором измеряются концентрации ЗВ и физических параметров потока.

Время на подготовительно-заключительные работы определяют по соотношению

                                                             (12.2)

где  - норма времени на подготовительно-заключительные работы в i-м замерном сечении, r - число этапов подготовительно-заключительных работ в i-м замерном сечении.

Общую норму времени на контроль предприятия определяют по соотношению

                                                           (12.3)

где n - число замерных сечений, подлежащих контролю.

12.2.2. Основное время на одно замерное сечение является суммой времени, необходимого для измерения концентраций твердых или газообразных ЗВ () и для измерения параметров газового потока :

                                                        (12.4)

Основное время для измерения концентрации с использованием газоанализаторов  = 0,5ji, где ji - число точек измерения в замерном сечении; ji = 1 при равномерном распределении концентрации по сечению.

Основное время для отбора и анализа одной пробы в i-м замерном сечении в зависимости от концентрации пыли при определении запыленности гравиметрическим методом с отбором способом внешней фильтрации приведено в табл. 12.1.

Таблица 12.1

Основное время, затрачиваемое одним человеком для отбора и анализа одной пробы, ч

Концентрация пыли в газе,

мг/м3.................................. 100 - 500    500 - 1000     1000 - 5000     >5000

Основное время.............. 0,5 - 1,00    0,42 - 0,90     0,25 - 0,42       0,17 - 0,25

Основное время для определения параметров газовых потоков в газоходе определяют по табл. 12.2.

Таблица 12.2

Основное время, затрачиваемое одним человеком на определение параметров газовых потоков, в зависимости от числа точек измерения в замерном сечении n

n....................................... 1         2          3          4           5           6           8           9 - 12    16

Основное время, ч......... 0,30    0,43     0,50     0,77      0,82      1,05      1,15      1,60      2,6

Затраты времени на операции, включаемые в основное время при определении концентраций основных ЗВ лабораторно-инструментальными методами приведены в табл. 12.3.

12.2.3. Вспомогательное время является суммой вспомогательного времени, необходимого для измерения концентраций ЗВ (), параметров газового потока () и времени на обработку и оформление результатов измерений ():

Так, при определении концентрации ЗВ с помощью газоанализаторов это время составляет:

- при высоте замерного сечения 10 м - 0,2 ч;

- при высоте замерного сечения более 30 м - 1 ч.

Таблица 12.3

Трудоемкость лабораторно-инструментальных методов определения концентраций ЗВ

Операция

Трудоемкость в расчете на 5 проб (замерное сечение), чел/ч

Отбор проб для определения концентрации SO2

1,65

Отбор проб для определения концентрации NOх

1,50

Анализ проб и расчет для определения концентраций:

 

SO2 колориметрическим методом с парарозанилином

1,83

SO2 титрометрическим методом с BaCl2 и тороном-I

1,25

NOх

2,06

Вспомогательное время для анализа запыленности гравиметрическим методом определяют по данным табл. 12.4.

Таблица 12.4

Вспомогательное время для анализа гравиметрическим методом запыленности в зависимости от высоты места отбора пробы на одного человека, ч

Концентрация пыли в газе, мг/м3

<10 м

10 - 20 м

>30 м

100 - 500

0,13

0,16

0,19

500 - 1000

0,07

0,10

0,13

1000 - 5000

0,03

0,05

0,08

более 5000

0,03

0,05

0,07

Вспомогательное время при определении параметров газового потока в одном замерном сечении  принимают по табл. 12.5.

Таблица 12.5

Вспомогательное время на одного человека при определении параметров газового потока в зависимости от числа точек в замерном сечении n

n............................................... 1          2 - 3    4          5          6          8 - 9    12        16

вспомогательное время, ч..... 0,13     0,17     0,22     0,25     0,28     0,33     0,40     0,50

Вспомогательное время Твр на обработку и оформление результатов составляет 15 % основного времени, но не более 1,5 ч для каждого замерного сечения.

12.2.4. Время на подготовительно-заключительные работы. Перечень этапов подготовительно-заключительных работ и соотношения для определения их норм времени приведены в табл. 12.6. Затраты времени на подготовительно-заключительные работы при лабораторно-инструментальном контроле концентраций ЗВ приведены в табл. 12.7.

Таблица 12.6

Определение норм времени на подготовительно-заключительные работы

Вид подготовительно-заключительных работ

Соотношение для определения нормы времени

Ориентировочное число исполнителей

Приготовление растворов, построение градуировочных графиков и т.п.

См. табл. 12.7

2

Переход или переезд от места постоянной дислокации аппаратуры до замерного сечения и обратно на расстояние L

Тпзj = 0,42L/n при скорости перехода 5 км/ч

4

Переезд от места постоянной дислокации

Тпзj = 0,08L/n при скорости переезда 25 км/ч

4

Подключение электрических и пневматических устройств к магистралям предприятия

Тпзj = 1 при работе в обычных условиях

2

Тпзj = 1 + 0,5/n при работе в условиях, связанных с пожаром и взрывоопасностью

 

Расконсервация, прогрев, проверка, настройка и калибровка аппаратуры

Тпзj = 0,4 + 0,2k норма времени на одно замерное сечение при использовании k газоанализаторов

2

Отключение электрических и пневматических магистралей предприятия

Тпзj = 0,1 ч

2

Техническое обслуживание и консервация аппаратуры после окончания измерений

Тпзj = 2,5/n

2

Профилактический осмотр, ремонт и замена деталей, приспособлений, приборов и оборудования

Тпзj = 0,1То/n

2

Проведение общеознакомительных работ

Тпзj = Тозн/n, где Тозн - время на проведение общеознакомительных работ, значения Тозн приведены в табл. 12.8

1

Составление программы инструментального контроля

Тпзj = 16 ч

 

Составление акта инспекционного контроля

Тпзj = 1 ч

1

Контрольный осмотр пробоотборных узлов

Тпзj = 0,2 + 0,42li, где li - расстояние для перехода к i-му замерному сечению

1

Таблица 12.7

Трудоемкость операций при лабораторно-инструментальном методе определения концентраций ЗВ

Операция

Трудоемкость в расчете на 5 проб (замерное сечение), чел/ч

Подготовка к отбору проб, сборка, установка и проверка на герметичность

0,66

Подготовка химической посуды для анализа и поглотителей к отбору

0,84

Подготовка растворов и реактивов для определения концентрации SО2 колориметрическим методом и построение градуировочного графика

0,22

То же для определения SО2 титрометрическим методом с BaCl2 и тороном-I

0,14

То же для определения NОх с реактивом Грисса

0,06

Таблица 12.8

Затраты времени на проведение обще-ознакомительных работ на иногородном (числитель) и местном (знаменатель) предприятии в зависимости от числа измерительных точек на предприятии n

n.................................. 1 - 10                   11 - 20                 21 - 30                   >30

Время, ч..................... 40/16                    46/22                    52/28                     62/30

12.2.5. Время на отдых и личные надобности Толн принимают следующим:

1) для нормальных условий труда - 10 % основного времени;

2) при воздействии неблагоприятных метеорологических условий - 14 % основного времени;

3) при воздействии шумов и вибрации - 12 % основного времени;

4) при одновременном воздействии неблагоприятных факторов - 18 % основного времени.

12.2.6. Время на обслуживание рабочего места при контроле одного замерного сечения  составляет 10 % основного времени, но не более 1,2 ч.

12.2.7. При расчетах норм времени в необходимых случаях можно применять коэффициенты, увеличивающие норму времени:

                                                             (12.5)

где k = 1,10 ... 1,25 при условиях работы, относящихся к вредным (верхнее значение коэффициента принимают при использовании индивидуальных средств защиты органов дыхания, зрения и слуха);  = 1,1 при расположении замерного сечения на высоте не более 5 м от земли;  = 1,2 при работе вне помещений при температуре ниже 0 и выше 30 °С.

Норму времени устанавливают на каждое замерное сечение источника загрязнения или контролируемое предприятие в целом. Порядок расчета норм времени следующий.

1. Расчет нормы времени необходимо начинать с подготовки исходных данных, для расчета. В них входят:

1) расстояние переезда (при контроле иногороднего объекта) или перехода до объекта L;

2) число замерных сечений, подлежащих контролю, Si;

3) число измерительных точек в замерном сечении, n;

4) число используемых газоанализаторов;

5) высота замерного сечения над поверхностью земли;

6) условия работы при отборе проб.

2. Рассчитывают основное время. Составляют перечень подготовительно-заключительных работ и определяют подготовительно-заключительное время, как сумму составляющих времени.

3. Рассчитывают вспомогательное время .

4. Рассчитывается время на отдых и личные надобности .

5. Рассчитывают время обслуживания рабочего места .

6. Суммируя результаты по формуле (12.1), определяют норму времени , которую при необходимости умножают на коэффициент, учитывающий условия труда.

12.3. НОРМЫ ВРЕМЕНИ НА ПРОВЕДЕНИЕ ИНСПЕКЦИОННОЙ ПРОВЕРКИ ПРЕДПРИЯТИЙ

Инспекционные проверки предприятий осуществляют с периодичностью, указанной в табл. 12.9.

Таблица 12.9

Периодичность инспекционной проверки предприятий

Категория опасности предприятия

Периодичность проверки

Коэффициент для расчета времени kп

I

Раз в 6 мес.

2,0

II

Раз в год

1,0

III

Раз в 3 года

0,3

Категорию опасности предприятий определяют в соответствии с разделом 5 настоящего Руководства. При этом категория опасности предприятия повышается на единицу при числе ИЗА на предприятии более 100.

Категорию опасности автопредприятий определяют по табл. 12.10.

Таблица 12.10

Классификация автопредприятий как объектов инспекционного контроля

Категория опасности

Число единиц, автотранспорта

Доля автомобилей, проходящих контроль, %

1

>500

³10

2

100 - 500

³20

3

<100

³30

Примечание. Цех промышленного предприятия, имеющий более 100 единиц автотранспорта, рассматривают как самостоятельное автопредприятие.

Помимо проверок в полном объеме, периодичность которых приведена в табл. 12.9, проводят целевые проверки по определенным направлениям контроля за охраной атмосферного воздуха, на которые резервируют время, исходя из соотношений, приведенных в табл. 12.11.

Таблица 12.11

Объем целевых инспекционных проверок

Вид целевой проверки

Число проверок

Коэффициент для расчета времени k

Проверка выполнения ранее выданных предписаний

30 % годового числа проверок

0,3

Проверка доведения плана до предприятия

100 % числа предприятий обязанных иметь планы

0,1

Проверка выполнения мероприятий при неблагоприятных метеорологических условиях

30 % числа предприятий, получивших предупреждения о неблагоприятных метеорологических условиях

0,3

Проверки жалоб и достоверности мероприятий, надзор за строительством, применением пестицидов и т.д.

5 % годового числа проверок

0,05

Дополнительно учитывают время, необходимое для обследования установок очистки газов. При этом на обследование одного условного аппарата пылегазоочистки (АУ) отводят 0,5 чел/ч (Тпгу = 0,5 чел/ч).

По затратам времени на обследование аппарата очистки газа соответствуют определенному числу аппаратов условных пылеочистки АУ:

Группа (название) аппарата очистки газа                                   Число АУ

1 (сухие механические пылеуловители)................................................. 1

2 (мокрые пылеуловители)...................................................................... 2

3 (промышленные фильтры)................................................................... 3

4 (электрические пылеуловители).......................................................... 4

5 (установки сорбционной газоочистки)............................................... 2

6 (установки термической и термокаталитической очистки).............. 2

В обследование аппаратов очистки газа не входят работы по определению эффективности ГОУ на основе проведения инструментальных замеров.

Перечень основных видов выполняемых работ при инспекционных проверках предприятий и трудозатраты на их выполнение приведены в табл. 12.12 и 12.13. В перечень не включены работы по инструментальному и инструментально-лабораторному контролю ИЗА, рассмотренные в п. 12.2.

Таблица 12.12

Основные виды работ, выполняемых в государственной инспекции при инспекционной проверке предприятия

Вид работ

Трудозатраты на одну проверку, чел-ч

1. Подготовка и проверка воздухоохранной деятельности предприятия:

 

1.1. Анализ документов, имеющихся в инспекции:

4,0

- актов по результатам предыдущих проверок предприятия;

 

- протоколов об административных нарушениях;

 

- постановлений на приостановку и разрешений на возобновление работы;

 

- справок на премирование и депремирование;

 

- статистической и другой отчетности предприятий;

 

- планов мероприятий по охране атмосферного воздуха и на период неблагоприятных метеоусловий;

 

- разрешения на выброс вредных веществ;

 

- проектов норм ПДВ;

 

- результатов инструментального контроля источников выбросов загрязняющих веществ в атмосферу

 

1.2. Ознакомление с директивными документами, приказами и указаниями руководства госинспекции, имеющими отношение к проверенному предприятию

1,5

2. Оформление результатов проверки:

4,0

Регистрация акта по результатам проверки

0,3

Регистрация протоколов на штраф, постановлений на приостановку, справок на депремирование

0,5

Составление отчетности о проверке

1,0

Подготовка справочных материалов

1,0

3. Работы по государственному контролю, выполняемые в период между проверками:

215,0

Контроль за исполнением предписаний госинспекции по данным предприятий

10,0

Согласование проектов государственных планов по охране атмосферного воздуха

50,0

Переписка с предприятием

50,0

Регистрация технических паспортов на установки очистки газа

40,0

Оформление выдачи справок на премирование

20,0

Рассмотрение документов по охране атмосферы по запросу предприятия

20,0

Ознакомление с проектами норм ПДВ, находящимися на рассмотрении; выдача заключения инспектора для принятия согласованного решения по проекту

40,0

Анализ, оформление, регистрация и выдача (продление) разрешения на выброс вредных веществ

5,0

Анализ статистических отчетов 2-ТП (воздух) и 18-КС

30,0

4. Прочие виды работ, выполняемые инспектором в период между проверками:

590,0

Прием представителей предприятий и организаций, посетителей

410,0

Рассмотрение писем и жалоб граждан

38,0

Подготовка документов для местных и советских органов и прокуратуры

72,0

Выполнение оперативных и внеплановых заданий

30,0

Таблица 12.13

Основные виды работ, выполняемых на предприятии при инспекционной проверке, и трудозатраты на одну проверку, чел/ч

Вид работ

Категория предприятия

1

2

3

1. Работы, выполняемые при проверке воздухо-охранной деятельности предприятия в полном объеме:

 

 

 

на промышленном предприятии

64

40

24

на автопредприятии

24

20

16

1.1. Ознакомление руководства предприятия с целями и задачами проверки, встреча с компетентными представителями администрации

1,0

0,5

0,5

1.2. Проверка организации работ по охране атмосферного воздуха:

 

 

 

наличие нормативной и законодательной документации

0,3

0,2

0,2

наличие приказов по предприятию, приказов министерств и других вышестоящих организаций

0,2

0,2

0,2

наличие положений о соответствующих структурных подразделениях, должностных и производственных инструкций

1,0

0,7

0,5

1.3. Проверка:

 

 

 

выполнения мероприятий по охране атмосферного воздуха, предусмотренных постановлениями директивных органов

0,6

0,3

0,2

выполнения годового плана по охране атмосферного воздуха

0,4

0,2

0,1

достоверности форм отчетности

8,0

4,0

2,0

материалов по инвентаризации ИЗА

2,0

1,0

0,5

достоверности первичного учета по формам ПОД-1 - ПОД-3

1,3

1,0

0,5

карты-схемы промышленной площадки с нанесением источников выбросов

0,8

0,5

0,2

соблюдения норм ПДВ (ВСВ) по данным ведомственного контроля

1,0

0,5

0,3

журналов учета поступающих предупреждений о неблагоприятных метеорологических условиях и принятых мер

2,0

1,0

-

технических паспортов на установки очистки газа

2,5

1,8

1,0

1.4. Ознакомление:

 

 

 

с проектной и технологической документацией

4,0

2,0

1,5

с техническими отчетами специализированных организаций

2,0

1,0

1,0

с материалами СЭС, ГАИ и др.

1,0

0,5

0,5

1.5. Обследование предприятия:

22,0

14,8

7,0

1.5.1. Ознакомление с технологическими особенностями данного производства

3,5

2,0

1,0

1.5.2. Технический осмотр стационарных ИЗА:

 

 

 

неорганизованных источников выделения

8,0

5,0

2,0

организованных источников выделения,

2,0

1,0

0,5

не оснащенных

установками очистки газа

3,0

2,0

1,0

оснащенных

3,0

2,0

11,0

В зависимости от числа условных ПГУ (АУ)

 

 

 

1.5.3. Ознакомление с работой лаборатории контроля выбросов в атмосферу и результатами контрольных замеров

2,0

1,5

-

1.5.4. Ознакомление с расположением мест отбора проб выбросов

2,0

1,5

0,5

1.5.5. Проверка транспортного подразделения предприятия:

2,5

2,0

1,5

проверка контрольно-регулировочного пункта автотранспортного цеха предприятия

10,5

0,5

0,5

технический осмотр передвижных ИЗА, в том числе проверка отходящих газов автомобилей инструментальным методом

2,0

1,5

1,0

1.5.6. Переезд с одной промышленной площадки на другую и возвращение на основную территорию

1,0

1,0

1,0

1.5.7. Подведение итогов проверки:

 

 

 

составление и оформление акта по результатам проверки

7,5

5,0

3,0

оформление протоколов на штраф, постановлений на приостановку, справок на депремирование и др.

1,0

1,0

1,0

проведение совещания по итогам инспекционного обследования

1,5

1,0

1,0

2. Работы, выполняемые при целевых проверках воздухоохранной деятельности предприятия

 

 

 

2.1. Проверка выполнения предприятием мероприятий по охране атмосферного воздуха, предусмотренных постановлениями директивных органов

0,6

0,3

0,2

2.2. Проверка выполнения предприятиями ранее выданных предписаний:

 

 

 

на промышленном предприятии

16,0

8,0

8,0

на автопредприятии

8,0

8,0

8,0

2.3. Предупредительный надзор за ходом строительства объектов и участие в Государственных комиссиях по приемке законченных строительством объектов

3,0

2,5

2,0

2.4. Проверка предприятий при неблагоприятных метеорологических условиях (промышленные и автопредприятия)

4,0

4,0

4,0

2.5. Проверка предприятия при аварийных и залповых выбросах

5,0

4,0

2,5

2.6. Проверка предприятия по жалобам, заявлениям и предложениям трудящихся

5,0

4,0

2,5

2.7. Прочие проверки предприятия

6,0

4,0

2,0

Время Тпл (в часах на одного человека), необходимое для проведения плановой проверки предприятий региона, рассчитывают по формуле

        (12.6)

где Hi, HAi и Hпгу - соответственно число предприятий 1 - 3-ей группы, автопредприятий и пылегазоочистных установок в условных единицах, подлежащих проверке в течение года:

Hпл - число предприятий, обязанных иметь плановые задания;

Hнму - число предприятий, получающих предупреждения о неблагоприятных метеоусловиях;

 - коэффициент и время, необходимое для проверки в полном объеме;

kвп и Твп - коэффициент и время, необходимое для проверки рацее выданных предписаний;

kдп и Тдп - коэффициент и время, необходимое для доведения плана до предприятия;

kнму и Тнму - коэффициент и время, необходимое для проверки выполнения мероприятий при неблагоприятных метеоусловиях;

kдцп и Тдцп - коэффициент и время, необходимое для других видов целевых проверок.

ПРИЛОЖЕНИЕ 1

Перечень методических и справочных материалов, используемых при контроле ИЗА

Документ

Разработчик

Год разработки

Краткое содержание

Методические указания по определению параметров газовых потоков для определения и расчета выбросов из стандартных источников разного типа

ГГО им. Л.И. Воейкова

1985

Содержат методы определения основных параметров газовых потоков для различных типов источников и указания по применению приборов

Типовая инструкция по организации системы контроля промышленных выбросов в атмосферу в отраслях промышленности

То же

1986

Предназначена для использования министерствами и ведомствами союзного и республиканского подчинения

Временные методические указания по контролю двуокиси серы в источниках промышленных выбросов

»

1982

Предназначены для организации и проведения инспекционного контроля за содержанием двуокиси серы в выбросах с помощью ГКП-1

Временное руководство по контролю источников загрязняющих веществ в атмосферу с применением газоаналитических приборов, части 1 и 2

»

1986

Подготовлено для оказания практической помощи сотрудникам госинспекции по охране атмосферного воздуха

РД. Охрана природы. Атмосфера. Требования к точности контроля промышленных выбросов

»

1986

РД распространяется на методы измерения концентрации ЗВ и объемного расхода газовой смеси в выбросах из всех типов организованных ИЗА

Методика инспекционного контроля за выбросами загрязняющих веществ с отработавшими газами двигателей автотранспортных средств

»

1987

Методика определяет порядок применения анализаторов и дымомеров для контроля за выбросами ЗВ с отработанными газами двигателей автотранспорта

Требования к построению, содержанию и изложению методик выполнения измерений концентраций загрязняющих веществ в промышленных выбросах

»

1987

Предназначены для использования организациями-разработчиками лабораторно-инструментальных методик контроля содержания ЗВ в выбросах в атмосферу

Рекомендации по внедрению на сети Госкомгидромета СССР «Временных методических указаний по контролю двуокиси серы и оксида углерода в источниках промышленных выбросов»

ГГО им. А.И. Воейкова

1983

Рекомендации предназначены для передачи службе сети Госкомгидромета СССР опыта применения на практике «Временных методических указаний» и для знакомства сетевых служб со спецификой применения ВМУ при инспекционном контроле промвыбросов

Временные методические указания по определению углеводородов в выбросах с применением газоанализаторов микроконцентраций

То же

1976

Предназначены для проведения наблюдений за загрязнением атмосферы окисью углерода с помощью ГМК-3

Временная инструкция по организации метрологического обслуживания ГКП-1 на сети наблюдений Госкомгидромета СССР

»

1982

Определяет порядок организации метрологического обслуживания ГКП-1 на сети

РД. Методические указания по эксплуатации электроаспиратора ЭА-1

»

1985

Распространяются на ЭА-1 для отбора проб воздуха на пунктах наблюдения типа Пост-1

Сборник методик по определению концентраций загрязняющих веществ в промышленных выбросах

Госкомгидромет СССР

1987

Предназначены для определения содержания ЗВ в отходящих газах промышленных предприятий и обязательны к применению всеми организациями, осуществляющими отраслевой и государственный контроль

Методические указания. Автоматическая измерительно-информационная система наблюдений и контроля среды РД 02.1465-86

То же

1987

Устанавливает порядок, организацию и методы обследования объекта автоматизации при создании автоматической измерительно-информационной системы наблюдения и контроля природной среды

РД. Методические указания по определению углеводородов в выбросах с применением газоанализаторов микроконцентраций

»

1986

Предназначены для измерений концентраций углеводородов в выбросах в атмосферу

РД. Методические указания по определению диоксида серы в выбросах с применением газоанализаторов микроконцентраций

Госкомгидромет СССР

1986

Предназначены для измерений концентраций диоксида серы

РД. Методические указания по определению концентраций оксидов азота

То же

1986

Предназначены для измерения концентраций оксидов азота

РД. Методические указания по определению суммы углеводородов в выбросах с использованием автоматического газоанализатора

»

1986

Предназначены для проведения измерений концентраций углеводородов

РД. Методические указания по определению оксидов углерода, диоксида серы и оксидов азота в промышленных выбросах с использованием автоматических газоанализаторов

»

1986

Распространяется на ГИАМ-10, предназначенный для измерения концентраций оксидов углерода, диоксида серы и оксидов азота

Методические указания по определению оксида углерода в выбросах с применением газоанализаторов микроконцентраций

»

1986

Распространяются на ГМК-3 и УДР, предназначенные для измерения концентраций оксидов углерода

РД. Методические указания по определению оксидов азота с применением газоанализаторов микроконцентраций

»

1986

Распространяются на 645 ХЛ-01 и УДР, предназначенные для измерения концентрации оксидов азота

РД. Единые отраслевые нормы времени на работы по отбору проб воздуха, их анализу, обработки материалов наблюдений, составлению информационных документов

»

1986

Содержат отраслевые нормы времени на подготовку к отбору проб воздуха, отбор и анализ воздуха, контроль работы ГКП-1 и ГМК-3

Методические указания по определению и расчету вредных веществ из основных источников предприятий нефтеперерабатывающей и нефтехимической промышленности

Госкомгидромет СССР

1984

Содержат указания по определению вредных веществ в выбросах предприятий нефтехимической и нефтеперерабатывающей промышленности

Методические указания. Системы контроля точности результатов измерений показателей загрязненности контролируемой среды РД 52.24-66-86

То же

1986

Устанавливают порядок проведения и содержание работ по внутреннему и внешнему контролю точности результатов измерения содержания ЗВ в атмосфере, почве и воде

Инструкция о порядке рассмотрения согласования и экспертизы воздухоохранных мероприятий и выдачи разрешений на выброс загрязняющих веществ в атмосферу по проектным решениям

Госкомгидромет СССР

1984

Устанавливает требования в части согласования и экспертизы мероприятий по охране атмосферы и выдачи разрешений на выброс ЗВ

Методические указания по расчету выбросов вредных веществ автомобильным транспортом

То же

 

Содержат указания по расчету выбросов вредных веществ автомобильным транспортом

Временная методика определения экономической эффективности осуществления природоохранных мероприятий и оценки экономического ущерба, причиняемого народному хозяйству загрязнением окружающей среды

АН СССР

1982

Методика предназначена для расчета экономической эффективности осуществления природоохранных мероприятий

Временные указания по определению фоновых концентраций вредных веществ в атмосферном воздухе для нормирования выбросов и установления ПДВ

Минздрав СССР

1982

Предназначены для определения фоновых концентраций ЗВ в атмосфере

Временная инструкция по контролю за соблюдением норм вредных выбросов в атмосферу, установленных для предприятий в целом

Министерство нефтеперерабатывающей и нефтехимической промышленности СССР

1984

Предусматривает установление норм вредных выбросов в атмосферу для предприятий в целом

Методические указания по внедрению ГОСТ 17.2.302-78 «Охрана природы. Атмосфера. Правила установления выбросов вредных веществ промышленных предприятий» РД 50-210-80

Госстандарт СССР

1981

Предназначены для министерств и ведомств, организаций по стандартизации в области защиты атмосферы и охраны природы

Инструкция о порядке согласования, разработки, утверждения и внедрения в действие технических условий и цен на продукцию машиностроения производственно-технического назначения (РД 4.79-76)

То же

1976

Инструкция разработана с целью повышения роли нормативно-технических документов и цен в ускорении НТП повышения технического уровня и качества продукции, ее народно-хозяйственной эффективности

Отраслевой стандарт. Отбор проб на содержание бенз(а)пирена в продуктах сгорания энергетических топлив

То же

1984

Содержит порядок и методы отбора проб для определения содержания бенз(а)пирена в продуктах сгорания топлива

Методика выполнения измерений валового выброса окислов азота с дымовыми газами на ТЭЦ с применением газоанализаторов ГХЛ-201 и МТ 34-70-029-86

Главное научно-техническое управление энергетики и электрификации

1987

Содержит метод определения валового выброса окислов азота с дымовыми газами на ТЭЦ, сжигающих любой вид топлива, с использованием сигнала ГХЛ-201 за определенный отрезок времени с состоянием отчета о выбросах

Метрологическое обеспечение контроля состояния окружающей среды. Аттестованные смеси веществ. Основные положения МИ 858-85

Свердловский филиал ВНИИ метрологии им. Менделеева

1981

Содержит общие требования и порядок разработки, утверждения и контроля качества аттестационных смесей

Временная инструкция по контролю за соблюдением норм выбросов вредных веществ в атмосферу, установленных для предприятий в целом

ВНИИнефтехим, НПО «Леннефтехим»

1985

Предназначена для контроля за соблюдением норм выбросов вредных веществ в атмосферу

Методические рекомендации по применению газоанализатора ГХ-СО-А для контроля автотранспортных выбросов

ГГО им. А.И. Воейкова

1988

Определяют порядок применения газоанализатора ГХ-СО-А для определения оксида углерода в отработанных газах автомобилей

Предметный указатель лабораторных методик измерений концентраций загрязняющих веществ в промышленных выбросах по веществам

ВНИИ охраны природы и заповедного дела

1990

Приведен перечень методик для определения концентраций ЗВ в промышленных выбросах

ПРИЛОЖЕНИЕ 2

Рекомендуемые технические средства для оснащения лабораторий контроля ИЗА

Техническое средство

Назначение технического средства

Диапазон измерения

Погрешность

Завод-изготовитель

Примечание

Передвижная лаборатория контроля промышленных выбросов ПЛКПВ-1

Предназначена для обследования и инспекционного контроля источников промышленных выбросов в атмосферу

 

±10 %

МЗКЛ, г. Мукачево, с 1992 г.

Комплектная поставка по заказу потребителя

Газоанализатор суммы углеводородов 334 КПИ ОЗ с генератором водорода ГС 111

Определение концентраций ΣСхНх в выбросах ИЗА

0 - 20 г/м3

±10 %

КНПО «Аналитприбор», г. Киев

 

Газоанализатор 305-ФА-01

Определение в выбросах ИЗА концентраций:

 

 

КНПО «Аналитприбор», г. Киев

 

 

NO

0 - 2 г/м3

 

 

 

 

NО2

0 - 0,5 г/м3

 

 

 

 

СО

0,15 г/м3

±10 %

 

 

 

SO2

0 - 10 г/м3

 

 

 

 

NH3

0 - 5 г/м3

 

 

 

Устройство ТПП-013

Отбор, транспортировка и подготовка к анализу газовой пробы для газоанализатора 305-ФА-01

Запыленность пробы до 100 г/м3, влажность пробы до 100 г/м3

±5 %

КНПО «Аналитприбор», г. Киев

 

Устройство динамического разбавления

Разбавление газовой пробы

Коэффициент разбавления 50 - 1000 раз

Стабильность разбавления ±5 %

НИИОГАЗ, г. Москва

 

Газоанализатор дистанционный ФГОО-1

Контроль содержания SO2 в выбросах промышленных предприятий

0 - 16 г/м3

±10 %

ПО Закарпатприбор, г. Ужгород

 

Газоанализатор ГИАМ-14

Определение концентраций СО, СО2, СН4 в технологических процессах

СО до 10 %

СО2 до 70 %

СН4 до 100 %

±2 %

ПО «Аналитприбор», г. Смоленск

 

Переносной измеритель ИНА-109

Определение непрозрачности отработавших газов автомобилей

0 - 100 об. %

±10 %

Завод аналитической аппаратуры, г. Винница

 

Газоанализатор ГЛ 1122

Определение концентраций ΣСхНх в отработавших газах автомобильных двигателей

0 - 1 об. %

±5 %

ПО Закарпатприбор, г. Ужгород; МГП «Эскорт», г. Санкт-Петербург

 

Инфракрасный газоанализатор 121 ФА-01

Определение концентраций СО в отработавших газах карбюраторных двигателей

0 - 5 об. %

±4 %

КНПО «Аналитприбор», г. Киев; ПО «Аналитприбор», г. Смоленск

 

Переносной газоанализатор СО-тестер

Определение концентраций СО в выхлопных газах транспортных средств

0 - 10 г/м3

±10 %

ПО «Аналитприбор», г. Смоленск

с 1990 г.

Газоопределители ГХ-4, ГX-CO-5

Определение концентраций СО в выбросах ИЗА

0 - 25 - 625 г/м3

±25 %

НПО «Респиратор», г. Донецк

 

Газоопределители ГХПВ-1 SО2-10,

ГХПВ NО2-1

Определение концентраций SO2 и NOx в выбросах ИЗА

До 10 г/м3

До 1 г/м3

±25 %

±25 %

ВНИИОСуголь, г. Пермь

 

Фотоэлектроколориметр КФК-2МП, ГОСТ 12083-75

Определение оптической плотности раствора

-

±1 %

Заторский оптикомеханический завод

 

Иономер И-130, ГОСТ 16454-79

Определение концентрации ионов в растворе

-

0,05 pH

ПО Аналитприбор, г. Гомель

 

Атомно-абсорбционный спектрофотометр С-115 «Сатурн»

Определение спектральных характеристик пробы

-

0,5 %

-

 

Полярограф ППТ-1

Определение концентраций ЗВ в пробе

-

0,08 MB

-

 

Весы аналитические ВЛА-200, ВЛР-200, ГОСТ 24104-80Е

Взвешивание

0 - 200 г.

±0,002 мг

Завод Госметр, г. Ленинград

 

Хроматограф Цвет-500 или АГАТ

Количественный анализ сложных смесей

-

-

Дзержинский филиал ОКБА

 

Аспиратор сильфонный АМ-5

Отбор проб газообразных выбросов

-

-

НПО «Респиратор», г. Донецк

 

Электроаспиратор М-822

То же

-

-

ЛПО «Красногвардеец», г. Ленинград

 

Электроаспиратор ЭА-1А

»

-

-

Завод комплектных лабораторий, г. Мукачево «IMR», ФРГ

 

IMR 3000 Р

Определение в выбросах ИЗА концентраций:

 

±2 %

 

 

 

О2

0 - 20,9 %

 

 

 

 

СО

0 - 6000 ppm

 

 

 

 

СО2

0,20 %

 

 

 

 

NОх

0 - 2000 ppm

 

 

 

 

NO2

0 - 100 ppm

 

 

 

 

H2S

0 - 200 ppm

 

 

 

 

SO2

0 - 4000 ppm

 

 

 

IMR 3010 Р

Определение в выбросах ИЗА концентраций:

 

± 2 %

«IMR», ФРГ

 

 

О2

0 - 20,9 %

 

 

 

 

СО

0 - 2000 ppm

 

 

 

 

СО2

0 - 20%

 

 

 

 

SO2

0 - 2000 ppm

 

 

 

 

NOх

0 - 1000 ppm

 

 

 

 

NO2

0 - 100 ppm

 

 

 

 

H2S

0 - 100 ppm

 

 

 

Переносный малогабаритный газоанализатор ТЕ STO 33

Определение в выбросах ИЗА концентраций:

0,21 %

 

«Testoterm», ФРГ

 

 

О2

 

0,2 %

 

 

 

СО

0 - 40000 ppm

5 %

 

 

 

СО2

0 - 18 %

5 %

 

 

 

NO2

0 - 100 ppm

5 %

 

 

 

NO

0 - 1200 ppm

 

 

 

 

SO2

0 - 2000 ppm

 

 

 

Переносный малогабаритный газоанализатор

Определение в выбросах ИЗА концентраций:

 

 

«MSI», ФРГ

 

MSI 2500 РТ

О2

0 - 20 %

0,2 %

 

 

 

СО

0 - 1500 ppm

5 %

 

 

 

СО2

Зависит от вида топлива

5 %

 

 

 

SO2

0 - 1500 ppm

5 %

 

 

 

NOх

0 - 1000 ppm

 

 

 

ПРИЛОЖЕНИЕ 3

Предметный указатель согласованных лабораторных методик измерения концентрации ЗВ в промышленных выбросах по веществам

В предметном указателе перечислены лабораторно-инструментальные методики определения концентраций ЗВ (табл. 1) в выбросах в атмосферу, согласованные Госкомгидрометом СССР (в период до октября 1988 г.) и Министерством природопользования (Госкомприродой) СССР (с октября 1988 г.) и обязательные для использования всеми министерствами и ведомствами при отраслевом и государственном контроле источников выбросов в атмосферу (табл. 2).

Методики разработаны по требованиям ГОСТов 8.504-84 и 8.505-84 к методикам выполнения измерений и специфическим требованиям, предъявляемым к методам контроля выбросов; ряд методик прошли метрологическую аттестацию на отраслевом уровне или уровне предприятия. Методика № 124 прошла ведомственную аттестацию, методики № 125, 127, 128, 130, 131, 133 и 140 прошли отраслевую аттестацию. Методики № 125 и 134 согласованы только при использовании способа отбора проб непосредственно из газохода.

Приложение содержит список адресов организаций-разработчиков (табл. 3).

Таблица 1

Алфавитный указатель веществ

Вещество

Номер методического документа по предметному указателю

Азота окислы

 

суммы окиси и двуокиси

1, 121, 130

сумма окислов (кроме закиси азота) и азотной кислоты

2, 3

Азотная кислота

2, 3

Акриловая кислота

4

Акрилонитрил

6, 47

Акролеин

5

Альдегиды

120

Алюминий (соединения)

7, 8

Алифатические спирты С1 - С6

120

Аммиак

9, 10, 11

Анионные поверхностно-активные вещества

12

Антрацен

14

Ароматические углеводороды

13

Ароматические полициклические углеводороды

14

Ацетон

32

Белковые вещества

15, 16

Бенз(а)пирен

14, 116, 122

Бенз(а)антрацен

14

Бенз(е)пирен

14

Бензин

17

2, 3-бензодифениленоксид

14

Бензин

13, 18

Бора оксид

123

Бром

21

Бутандиол 1, 4

19

Бутанол

20

Бутилацетат

20

Ванадия оксид (V)

128

Дибутилфталат

30

Дивинил

22

Диметилдиоксан

23

N, N-диметилформамид

114

Дифенил

14

Дифениленоксид

14

Железа соединения

24, 25

Жирные спирты

26

Золотисто-желтый ЖХ

27

Изоамилбензоат

111

Изобутилен

98

Изопентан

29

Изопрен

29

Кальций

31

Капролактам

125

Карбазол

14

Карбоновые кислоты

120

Кетоны

32

Кубовый темно-синий 0

108

Крезидин

33

Кремния двуокись

34

Ксилол

13

Ленациловая пыль

35

Магний

36

Малеиновый ангидрид

110, 127

Марганца соединения

37, 38, 39

Меди соединения

40, 41

Меркаптаны

42, 43

Метакриловая кислота

4

Метан

75

Метанол

44, 45, 120

Метилбензоат

112

Метилизобутилкетон

32, 46

Метилмеркаптан

42

Метилметакрилат

6, 47

Метилсернистые вещества

118

2-метилнафталин

14

1-метилнафталин

14

Метилэтилкетон

32, 46

Мышьяк

126

Нафталин

14

Непредельные углеводороды

13

Никель

48 - 50

Оксамат

51

Органические кислоты

52

Перилен

14

Пирен

14

Предельные углеводороды

13

Пропанол

26

Пыль

53

Салициловая кислота

27

Свинец (соединения)

54, 55, 97, 129

Смолистые вещества

126

Селен

41

Сера

 

двуокись

56 - 61, 130

трехокись

63

Серная кислота

63

Серный ангидрид

63

Сероводород

65

Сероуглерод

66, 67, 68, 117

Синтетические жирные кислоты

70

Скипидар

69

Сольвент

119

Стирол

13, 47, 71

Тетрахлорэтилен

71

Тиурам ЭФ

107

Толуол

13, 22

Трикрезол

109

Трихлорэтилен

72

Углерода окись

74 - 77

Уксусная кислота

78

Фенантрен

14

Фенол

79, 80, 109

Флуорантен

14

Флуорен

14

Формальдегид

32, 120

Фосфин

81, 134

Фосфор

82 - 84, 132

пятиокись

85 - 86, 133

Фосфорная кислота

87, 88

Фталевый ангидрид

89

Фтор

131

газообразные соединения

90 - 92

твердые соединения

93 - 94

Хладоны 11 и 12

115

Хлор

95

4-хлор-2-метилфеноксиуксусная кислота

103

Хлористый водород

96

Хлорантрахинон

27

Хлористый метил

28, 98

Хлоропрен

99

Хром (соединения)

100 - 102, 135

Цинк

105, 106, 136

Этанол

26, 104

Этилацетат

104

Этилбензол

6, 13, 47, 71

Этилцеллозольв

113

Таблица 2

Согласованные лабораторные методики измерения концентрации ЗВ в промышленных выбросах по веществам

Наименование

Сокращенное название организации-разработчика

1

Методика определения концентрации окислов азота (оксидов азота) фотометрическим методом с использованием реактива Грисса-Иллосвая*

ВНИИОСуголь

2

Методика определения концентрации суммы оксидов азота фотометрическим методом с сульфосалициловой кислотой*

ГГО им. А.И. Воейкова

3

ОСТ «Охрана природы. Атмосфера. Отходящие газы. Определение параметров выбросов окислов азота от предприятий цветной металлургии»

ГИРЕДМЕТ

4

Методика газохроматографического определения концентрации акриловой и метакриловой кислот в газовых выбросах химической промышленности*

НИИХТП

5

Методика фотоколориметрического определения акролеина в вентиляционных выбросах и воздухе санитарной зоны

ВНИИАТИ

6

Методика определения метилметакрилата, акрилонитрила и этилбензола в промышленных выбросах в атмосферу на предприятиях «Союзхимпласт»

ОНПО «Пластполимер»

7

Методика определения концентрации алюминия фотометрическим методом при его массовой доле от 0,05 до 1,5 %*

ВНИПИЧЭО

8

Методика определения концентрации алюминия атомно-абсорбционным методом при его массовой доле от 0,4 до 3,3 %*

То же

9

Методика определения концентрации аммиака фотометрическим методом с реактивом Несслера с отбором проб в газовые пипетки*

ГИАП

10

Методика определения концентрации аммиака фотоколориметрическим методом с реактивом Несслера*

ЗапСибНИИ

11

Методика определения концентрации аммиака методом обратного титрования*

То же

12

Методика фотоколориметрического определения анионных поверхностно-активных веществ в газовых выбросах производства CMC

ТФ ВНИИХимпроект

13

Методика определения концентраций предельных углеводородов С1 - С10 (суммарно), непредельных углеводородов С2 - С6 (суммарно) и ароматических (бензола, толуола, этилбензола, ксилолов, стирола) при их совместном присутствии в промышленных выбросах

Миннефтехимпром, Казанское НПУ треста «Оргнефтехимзаводы»

14

Методика газохроматографического определения концентрации индивидуальных полициклических ароматических углеводородов в выбросах предприятий черной металлургии*

ВНИПИЧЭО

15

Методика определения белковых веществ в воздухе с использованием красителя Кумасси - бриллиантового голубого G-250

ПО «Биопрепарат»

16

Методика определения канцерогенных белковых веществ в воздухе методом пиролитической газовой хроматографии

То же

17

Методика газохроматографического определения концентраций бензина и этил ацетата в промышленных выбросах*

ВНИКТИРП

18

Методика газохроматографического определения концентрации бензола

ВФ Гипрокаучук

19

Методика определения 1, 4-бутандиола в газовых выбросах

ВНИПИМ

20

Методика газохроматографического определения концентрации бутилацетата и бутанола в газовых выбросах лесохимических производств*

ЦНИЛХИ

21

Методика определения концентрации брома в промышленных выбросах поля графическим методом*

ПГМИ

22

Методика газохроматографического определения концентрации дивинила и толуола

ВФ Гипрокаучук

23

Методика газохроматографического определения концентраций диметилдиоксана

То же

24

Методика определения концентрации железа комплексонометрическим методом при его массовой доле от 1 до 30 %*

ВНИПИЧЭО

25

Методика определения концентрации железа атомно-абсорбционным методом при его массовой доле от 0,3 до 55 %*

То же

26

Методика газохроматографического определения концентрации жирных спиртов в газовых выбросах производств товаров бытовой химии*

ТФ ВНИИХИМпроект

27

Методические указания по измерению концентрации салициловой кислоты, золотисто-желтого ЖХ и хлорантрахинонов в промышленных выбросах

РФ НИИОПИК

28

Методика газохроматографического определения изобутилена и хлористого метила

ВФ Гипрокаучук

29

Методика газохроматографического определения концентрации изопрена и изопентана

То же

30

Методика измерения концентрации дибутилфталата в промышленных выбросах в атмосферу фотометрическим методом

 

31

Методика определения концентраций кальция атомно-абсорбционным методом при его массовой доле от 2 до 14 %*

ВНИПИЧЭО

32

Методика газохроматографического определения кетонов (ацетона, метилэтилкетона, метилизобутилкетона) в газовых выбросах производств бытовой химии*

ВНИИХИМпроект

33

Методические указания по газохроматографическому измерению концентраций 3-амино-4-метокситолуола (крезидина) в организованных выбросах промышленных предприятий

РФ НИОПИК

34

Методика определения концентрации двуокиси кремния фотометрическим методом при ее массовой доле от 0,5 до 10 %*

ВНИПИЧЭО

35

Методика газохроматографического определения концентрации пыли ленацила в газовых выбросах

ВНИТИГ

36

Методика определения концентрации магния атомно-абсорбционным методом при его массовой доле от 0,1 до 20 %*

ВНИПИЧЭО

37

Методика определения концентраций марганца титрометрическим методом при его массовой доле от 2 до 10 %*

То же

38

Методика определения концентрации марганца фотометрическим методом при его массовой доле от 0,02 до 2 %*

»

39

Методика определения концентрации марганца атомно-абсорбционным методом при его массовой доле от 0,1 до 55 %*

»

40

Методика определения концентрации меди атомно-абсорбционным методом при его массовой доле от 0,1 до 4 %*

»

41

ОСТ «Охрана природы. Определение параметров выбросов в воздушный бассейн меди, селена и их соединений»

УНИПРОМЕДЬ

42

Методика газохроматографического определения концентраций меркаптанов и других дурнопахнущих веществ в промышленных выбросах предприятий целлюлозно-бумажной промышленности*

СибНИИЦК

43

Методика определения концентрации меркаптанов методом потенциометрического титрования*

НИИОГАЗ, УЗПИ

44

Методика газохроматографического определения концентрации метанола в газовых выбросах лесохимических производств

ЦНИЛХИ

45

Методика газохроматографического определения метанола

ЗФ Гипрокаучук

46

Методика газохроматографического определения концентраций метилэтилкетона и метилизобутилкетона в промышленных выбросах

ВНИКТИРП

47

Методика определения стирола, метилметакрилата, акрилонитрила и этилбензола в промышленных выбросах в атмосферу па предприятиях «Союзхимпласт»

ОНПО «Пластполимер»

48

Методика определения концентрации никеля атомно-абсорбционным методом при его массовой доле от 0,05 до 0,3 %*

ВНИПИЧЭО

49

Методика определения концентрации никеля фотометрическим методом при его массовой доле от 0,05 до 0,4 %*

То же

50

ОСТ «Охрана природы. Атмосфера. Определение параметров выбросов никеля и его соединений в атмосферу от предприятий цветной металлургии»

Гипроникель

51

Методика определения оксамата в газовых выбросах методом тонкослойной хроматографии

ВНИИХСЗР

52

Методика газохроматографического определения концентрации органических кислот С2 - С6 в газовых выбросах промышленных производств*

ВФВНИИПАВ

53

Методика определения концентрации пыли в технологических газах*

ЗапСибНИИ

54

Методика измерения концентраций свинца в выбросах производства свинцовых пигментов в атмосферу фотометрическим методом в промышленных выбросах

ОРГХИМ

55

Методика определения свинца атомно-абсорбционным методом при его массовой доле от 0,02 до 0,5 %*

ВНИПИЧЭО

56

Методика определения концентрации диоксида серы титрометрическим методом с использованием перекиси водорода и торона-I в качестве индикатора*

НИИОГАЗ, ВНИИОСуголь

57

ОСТ 48-256-86 «Охрана природы. Атмосфера. Методика хроматографического определения соединений серы в выбросах предприятии цветной металлургии*

ГИНЦВЕТМЕТ

58

Методика определения концентрации диоксида серы фотоколориметрическим методом с тетрахлормеркуратом натрия и парарозанилином*

ВНИИОСуголь

59

Методика определения концентрации сернистого газа йодометрическим методом*

НИИОГАЗ, ВНИИОСуголь

60

Методика определения сернистого газа и сероводорода йодоалкалиметрическим методом при совместном присутствии*

НИИОГАЗ, ВНИИВпроект, Волго-Урал НИПИгаз

61

ОСТ «Охрана природы. Атмосфера. Определение параметров выбросов диоксида серы от предприятий цветной металлургии»

ГИНЦВЕТМЕТ

62

ОСТ «Выбросы газообразные при регенерации отработанных серной и азотной кислот. Методы отбора проб и анализ компонентов»

п/я В-8413

63

Методика определения концентрации триоксида серы и серной кислоты турбидиметрическим методом*

НИУИФ

64

Методика определения концентрации сероводорода фотометрическим методом по реакции образования метиленового голубого*

НИИОГАЗ, ВНИИВпроект

65

Методика определения концентрации сероводорода йодометрическим методом*

НИИОГАЗ, ВНИИВпроект, Волго-Урал НИПИгаз

66

Методика определения концентрации сероуглерода фотометрическим методом*

ВНИИВпроект

67

Методика определения концентрации сероуглерода йодометрическим методом*

»

68

Методика вольтамперометрического определения сероуглерода в газовых выбросах производств бытовой химии

ТФ ВНИИХИМпроект

69

Методика газохроматографического определения концентрации скипидара в газовых выбросах лесохимических производств*

ЦНИЛХИ

70

Методика хроматографического определения концентраций синтетических жирных кислот (СЖК) в промышленных выбросах

ВНИИУС

71

Методика газохроматографического определения концентрации этилбензола и стирола в промышленных выбросах

ВФ Гипрокаучук

72

Методика газохроматографического определения концентраций трихлорэтилена и тетрахлорэтилена в промышленных выбросах

ВНИКТИРП

73

Методика газохроматографического анализа ароматических углеводородов в промышленных выбросах при длительном хранении проб

ГГО им. А.И. Воейкова

74

Методика определения окиси углерода с использованием прибора «Газохром-3101»*

НИИОГАЗ, ВНИПИЧЭО, ВНИИОСуголь

75

Методика определения окиси углерода и метана методом газовой хроматографии*

Миннефтехимпром, КПИНУ, ВНИИУС

76

Методика определения окиси углерода с использованием прибора ГХЛ-1*

НИИОГАЗ

77

Методика определения окиси углерода с использованием приборов ГХ-4 и ГХСО-5*

ВНИИОСуголь

78

Методика газохроматографического определения концентрации уксусной кислоты в газовых выбросах лесохимических производств

ЦНИЛХИ

79

Методика газохроматографического определения концентрации фенола в промышленных газовых выбросах

ВНИИУС

80

Методика фотометрического определения концентрации фенола в промышленных газовых выбросах

ВНИИАТИ

81

Методика фотоколориметрического определения формальдегида в вентиляционных выбросах и воздухе санитарной зоны

То же

82

Методика определения фосфина в отходящих газах фосфорного производства хроматографическим методом

КазНИИГИПРОфосфор

83

Методика определения фосфина в аспирационных газах при производстве желтого фосфора

То же

84

Методика определения фосфина в технологических газах печного цеха после ванны холодной конденсации

»

85

Методика определения элементарного фосфора в технологических газах печного цеха

»

86

Методика определения элементарного фосфора в отходящих газах цеха переработки фосфорного шлама фотоколориметрическим методом

»

87

Методика определения пятиокиси фосфора в аспирационных газах при производстве желтого фосфора

»

88

Методика определения пятиокиси фосфора в технических газах печного цеха колориметрическим методом

»

89

Методика определения суммарного содержания тумана фосфорной кислоты в окислах фосфора в газе цеха термической фосфорной кислоты

»

90

Методика определения концентрации газообразных соединений фтора потенциометрическим методом*

НИИОГАЗ

91

Методика определения концентрации фтористого водорода фотометрическим методом в промышленных выбросах алюминиевых заводов*

ВАМИ

92

ОСТ «Охрана природы. Атмосфера. Отходящие газы. Определение параметра выбросов фтористых соединений в атмосферу системами организованного отcoca предприятий алюминиевой промышленности»

То же

93

Методика определения концентрации твердых фторидов фотометрическим методом в промышленных выбросах алюминиевых заводов*

»

94

Методика определения концентрации суммы твердых фторидов потенциометрическим методом*

»

95

Методика определения концентрации хлора фотоколориметрическим методом по йодокрахмальной реакции*

ГосНИИхлорпроект

96

Методика определения концентраций хлористого водорода турбодиметрическим методом в газовых выбросах*

То же

97

Методика измерения концентрации свинца в выбросах производства свинцовых пигментов в атмосферу фотометрическим методом

ОРГХИМ

98

Методика газохроматографического определения изобутилена и хлористого метила

ВФ Гипрокаучук

99

Методика газохроматографического определения концентраций хлоропрена в промышленных выбросах

ВНИКТИРП

100

Методика определения концентрации соединений хрома фотоколориметрическим методом с дифенилкарбазидом при его массовой доле от 0,03 до 2 %*

ВНИПИЧЭО

101

Методика определения концентрации окиси хрома титрометрическим методом при его массовой доле от 2 до 20 %*

То же

102

Методика определения концентрации хрома атомно-абсорбционным методом при его массовой доле от 0,04 до 20 %*

»

103

Методические указания по газохроматографическому измерению концентрации аэрозоля 4-хлор-2-метилфеноксиуксусной кислоты (2М-4Х) в газовых выбросах

ВНИТИГ

104

Методика газохроматографического определения концентрации этилацетата и этанола в газовых выбросах лесохимической промышленности*

ЦНИЛХИ

105

Методика определения цинка комплексонометрическим методом при его массовой доле от 0,5 до 4 %*

ВНИПИЧЭО

106

Методика определения цинка атомноабсорбционным методом при его массовой доле от 0,1 до 2 %*

То же

107

Методика фотометрического определения концентрации диэтилдифенилтиура мидсульфида (тиурама ЭФ) в промышленных выбросах

НИИР

108

Методические указания по экстракционно-фотометрическому определению кубового темно-синего О

НИОПиК

109

Методические указания по газохроматографическому измерению концентраций трикрезола и фенола в технологических выбросах эмальпроизводства кабельной промышленности

ВНИИКП

110

Методика измерения концентрации малеинового ангидрида в вентиляционных выбросах в атмосферу фотометрическим методом

ОРГХИМ

111

Методические указания по газохроматографическому определению изоамилбензоата в организованных промышленных выбросах

РФ НИИОПИК

112

Методические указания по газохроматографическому определению метилбензоата в организованных промышленных выбросах

»

113

Методика выполнения измерений концентрации этилцеллозольва в газовых выбросах производств товаров бытовой химии газохроматографическим методом

ТФ ВНИИХИМпроект

114

Методика газохроматографического определения диметилформамида в промышленных газовых выбросах

ПО «Полимер»

115

Методика выполнения измерения концентрации хладонов 11 и 12 в газовых выбросах производств газохроматографическим методом

ТФ ВНИИХИМпроект

116

Унифицированная методика определения бенз(а) пирена в промышленных выбросах нефтехимических производств

ВНИИУС

117

Методика газохроматографического определения сероуглерода в промышленных выбросах в атмосферу предприятий ЦБП

СибНИИЦК

118

Методика газохроматографического определения летучих метилсернистых и других веществ, содержащихся в конденсатах и сточных водах сульфатцеллюлозного производства

То же

119

Методика газохроматографического определения сольвента в газовых выбросах производства товаров бытовой химии

ТФ ВНИИХИМпроект

120

Методика определения в газовых выбросах суммы карбоновых кислот, суммы алифатических спиртов, суммы альдегидов, суммы сложных эфиров, метанола, формальдегида

ВФ ВНИИПАВ

121

Методика выполнения измерений концентраций оксидов азота и диоксида серы с отбором проб в сорбционные трубки

ВНИИОСуголь

122

Спектральный метод определения бенз(а)пирена в выбросах систем организованного отсоса алюминиевых заводов

ВАМИ

123

Методика выполнения измерений массовой концентрации оксида бора в газовых выбросах стекловаренных печей

НПО «Стеклопластик»

124

Методика определения концентрации оксида ванадия (V) в промышленных выбросах в атмосферу фотометрическим методом

ОРГХИМ

125

Методика определения концентрации капролактама в промышленных выбросах в атмосферу фотометрическим методом

То же

126

Методика выполнения измерений массовой концентрации мышьяка в отходящих газах стекловаренных печей

НПО «Стеклопластик»

127

Методика измерений концентрации малеинового ангидрида в промышленных выбросах полярографическим методом

ОРГХИМ

128

Методика весового определения смолистых веществ в промышленных выбросах

НИИР

129

Методика измерений концентрации свинца в выбросах в атмосферу полярографическим методом

ОРГХИМ

130

Методика выполнения измерения диоксида серы и оксидов азота с помощью ГХПВ-1

ВНИИОСуголь

131

Методика измерения концентрации фталевого ангидрида в промышленных выбросах в атмосферу фотометрическим методом

ОРГХИМ

132

Методика определения элементарного фосфора в отходящих газах

ЛЕННИИГИПРОХИМ

133

Методика определения оксидов фосфора в отходящих газах

То же

134

Методика определения фосфористого водорода в отходящих газах

»

135

Методика измерения содержания хрома в пылевых выбросах металлургических производств

Энергосталь

136

Методика измерения концентрации цинка в выбросах в атмосферу полярографическим методом

ОРГХИМ

* Методика помещена в Сборник методик по определению концентраций загрязняющих веществ в промышленных выбросах (Л.: Гидрометеоиздат, 1987). По вопросам к остальным методикам следует обращаться в организацию разработчик.

Таблица 3

Список адресов организаций-разработчиков

Название

Адрес

сокращенное

полное

ВАМИ

Всесоюзный научно-исследовательский и проектный институт алюминиевой, магниевой и электродной промышленности

199026, Санкт-Петербург, Средний пр., 86

ВНИИАТИ

Всесоюзный научно-исследовательский и конструкторско-технологический институт асбестовых технических изделий

150048, г. Ярославль, ВНИИАТИ

ВНИИгидролиз

Всесоюзный научно-исследовательский институт гидролиза растительных материалов научно-производственного объединения «Гидролиз»

198099, Санкт-Петербург, ул. Калинина, 13

ВНИИВпроект

Всесоюзный научно-исследовательский и проектный институт искусственного волокна

141009, Московская обл., г. Мытищи, ул. Копонцова, 5

ВНИИЙодобром

Всесоюзный научно-исследовательский институт йодобромной промышленности

334340, Крымская обл., г. Саки

ВНИИКП

Всесоюзный научно-исследовательский институт кабельной промышленности

229070, г. Юрмала-4, ул. Пиестатнес, 13

ВНИИОСуголь

Всесоюзный научно-исследовательский и проектно-конструкторский институт охраны окружающей природной среды в угольной промышленности

614600, г. Пермь, ГСП, ул. Островского, 60

ВНИИУС

Всесоюзный научно-исследовательский институт углеводородного сырья

420045, г. Казань, ул. Ершова, 35а

ВНИИХСЗР

Всесоюзный научно-исследовательский институт химических средств защиты растений с опытным заводом

109088, Москва, ул. Угрешская, 33

ВНИИЭНЕРГОЦВЕТМЕТ

Всесоюзный научно-исследовательский и проектно-конструкторский институт металлургической теплотехники цветной металлургии и огнеупоров

620014, г. Екатеринбург, пр. Ленина, 27

ВНИКТИРП

Всесоюзный научно-исследовательский и конструкторско-технологический институт резиновой промышленности

404103, Волгоградская обл., г. Волжский-3

БНИПИМ

Всесоюзный научно-исследовательский и проектный институт мономеров

300026, г. Тула, ул. Ленина, 106а

ВНИПИЧЭО (Энергосталь)

Всесоюзный научно-исследовательский и проектный институт по очистке технологических газов, сточных вод и использованию вторичных энергоресурсов предприятий черной металлургии

310059, г. Харьков-59, пр. Ленина, 9

ВНИТИГ

Всесоюзный научно-исследовательский технологический институт гербицидов и регуляторов роста растений с экспериментальным заводом

450029, г. Уфа-29, ул. Ульяновых, 65

Волго-Урал НИПИгаз

Волго-Уральский научно-исследовательский и проектный институт по добыче и переработке серо- водородосодержащих природных газов

460000, г. Оренбург, Пушкинская ул., 20

-

Воронежский завод синтетического каучука им С.М. Кирова

394656, г. Воронеж, Ленинский пр., 2

ВФ ВНИИПАВ

Волгодонский филиал Всесоюзного научно-исследовательского и проектного института поверхностно-активных веществ

347340, Ростовская обл., г. Волгодонск-7

ВФ «Гипрокаучук»

Воронежский филиал Государственного Ордена Трудового Красного Знамени проектного и научно-исследовательского института промышленности синтетического каучука

394029, г. Воронеж, Ленинский пр., 15

ВФ ЛЕННИИГИПРОХИМ

Волжский филиал института ЛЕННИИГИПРОХИМ

445663, г. Тольятти, ул. Новозаводская, 2

ГГО им. А.И. Воейкова

Главная геофизическая обсерватория им. А.И. Воейкова

194018, Санкт-Петербург, ул. Карбышева, 7

ГИАП

Научно-исследовательский и проектный институт азотной промышленности и продуктов органического синтеза

109815, Москва, ул. Чкалова, 50

ГИНЦВЕТМЕТ

Государственный Ордена Трудового Красного Знамени научно-исследовательский институт цветных металлов

129515, Москва, ул. Академика Королева, 13

Гипроникель

Государственный институт Гипроникель

191011, Санкт-Петербург, Невский пр., 30

ГИРЕДМЕТ

Государственный Ордена Октябрьской Революции научно-исследовательский и проектный институт редкометаллической промышленности

109017, Москва, Большой Толмачевский пр., 5

ГосНИИхлорпроект

Государственный научно-исследовательский проектный институт хлорной промышленности

109088, Москва, ГосНИИхлорпроект

ДФ НИИОГАЗ

Дзержинский филиал Государственного научно-исследовательского института по промышленной и санитарной очистке газов

606000, Нижегородская обл., г. Дзержинск

ЗапСибНИИ

Западно-Сибирский региональный институт Госкомгидромета СССР

630099, г. Новосибирск, ул. Советская, 30

ЗФ НИИОГАЗ

Запорожский филиал Государственного научно-исследовательского института по промышленной и санитарной очистке газов

330032, г. Запорожье, Южное шоссе, 1

Казанское ПНУ «Оргнефтехимзаводы»

Казанское пуско-наладочное управление треста «Оргнефтехимзаводы»

420063, г. Казань, ул. Коломенская, 12

КазНИИГИПРОфосфор

Казахский научно-исследовательский и проектный институт фосфорной промышленности

486031, г. Чимкент, пл. Ленина, 3

КНИФГосНИИхлорпроект

Киевский научно-исследовательский филиал Государственного научно-исследовательского института хлорной промышленности

252160, г. Киев-160, КНИФГосНИИхлорпроект

Миннефтехимпром СССР

Министерство нефтехимической и нефтеперерабатывающей промышленности

129832, Москва, ул. Гиляровского, 31

НИИОГАЗ

Государственный научно-исследовательский институт по промышленной и санитарной очистке газов

113105, Москва М-105, 1-й Нагатинский проезд, 6

НИИР

Научно-исследовательский институт резиновых и латексных изделий

107258, Москва, 1-я Пугачевская, 17

НИИХТП

Научно-исследовательский институт химии и технологии полимеров им. академика В.А. Каргина

606000, Нижегородская обл., г. Дзержинск, НИИполимеров

НИУИФ

НПО «Стеклопластик»

Научно-исследовательский институт инсектофунгицидов

117919, Москва, Ленинский пр., 55

141551, Московская обл., Солнечногорский р-н, п. Андреевка

ОНПО «Пластполимер»

Охтинское научно-производственное объединение «Пластполимер»

195108, Санкт-Петербург, Полюстровский пр., 32

ОРГХИМ

Ярославское специализированное производственное управление треста ОРГХИМ

150000, г. Ярославль, ул. Первомайская, 25а

ПО «Биопрепарат»

Производственное объединение «Биопрепарат»

123373, Москва, Волоколамское шоссе, 91

ПО «Полимер»

Производственное объединение «Полимер»

211440, г. Новополоцк

ПФ ГИПХ

Пермский филиал Государственного института прикладной химии

614034, г. Пермь, Пермский ф-л ГИПХ

п/я В-8414

-

606011, Нижегородская обл., г. Дзержинск, п/я В-8414

РФ НИОПИК

Рубежанский филиал Ордена Трудового Красного Знамени научно-исследовательского института органических полупродуктов и красителей

349870, Луганская обл., г. Рубежное-2, пл. Химиков, 3

СибНИИЦК

Сибирский научно-исследовательский институт целлюлозы и картона

665718, г. Братск, а/я 464

ТФ ВНИИХимпроект

Тульский филиал Всесоюзного научно-исследовательского и проектного института химической промышленности

301200, Тульская обл., г. Щекино

УЗПИ

Украинский заочный политехнический институт

340003, г. Харьков, Университетская, 16

УНИПРОМЕДЬ

Уральский ордена Трудового Красного Знамени научно-исследовательский институт медной промышленности

620219, г. Екатеринбург, ГСП-209, ул. Куйбышева, 75

ЦНИЛХИ

Центральный научно-исследовательский лесохимический институт

603603, г. Нижний Новгород ГСП-703, ЦНИЛХИ

ПРИЛОЖЕНИЕ 4

Перечень рекомендованных для применения методик определения значений выбросов ЗВ

1. Информационный указатель отраслевых методических документов, разработанных во исполнение задания 03.07 «Разработать и внедрить инструментально-аналитические и балансовые методы определения параметров технологических выбросов и выбросов от сжигания топлив, технологических газов и производственных отходов» программы работ по проблеме ГКНТ 0.85.04 «Создать и внедрить эффективные методы и средства контроля загрязнения окружающей среды» в течение 1981 - 1983 гг., Л.: Изд. ВНИИприроды, 1985.

2. Дополнение № 1 к Информационному указателю отраслевых методических документов. - Л.: Изд. ВНИИприроды, 1986.

3. Дополнение № 2 к Информационному указателю отраслевых методических документов. ГГО, Исх. № 23/6976 от 15.08.86 г.

4. Дополнение № 3 к Информационному указателю отраслевых методических документов, ОКА ВНИИприрода, Исх. № 7194/35 от 05.12.89 г.

5. Дополнение № 4 к Информационному указателю отраслевых методических документов, ОКА ВНИИприрода. - Л.: ГГО, 1990.

6. Дополнение № 5 к Информационному указателю отраслевых методических документов, ОКА ВНИИприрода. - Л.: Изд. ГГО, 1991.

7. Предметный указатель лабораторных методик измерения концентрации загрязняющих веществ в промышленных выбросах по веществам, ОКА ВНИИприрода. - Л.: Изд. ГГО, 1988.

8. Предметный указатель лабораторных методик измерения концентрации загрязняющих веществ в промышленных выбросах по веществам, ОКА ВНИИприрода. - Л.: Изд. ГГО, 1990.

СОДЕРЖАНИЕ

Введение. 1

1. Общие положения. 2

2. Законодательные и нормативно-технические документы.. 3

2.1. Основные законодательные документы.. 3

2.2. Нормативно-технические документы.. 3

2.3. Основные термины и определения. 4

3. Характеристики типовых иза.. 4

3.1. Характеристика типовых источников в теплоэнергетике. 4

3.2. Характеристика типовых иза в металлургической промышленности. 6

3.2.1. Характеристика типовых иза в черной металлургии. 6

3.2.2. Характеристика основных иза цветной металлургии (производство меди и алюминия) 7

3.3. Характеристика типовых иза целлюлозно-бумажной промышленности. 8

3.3.1. Иза сульфатно-целлюлозного производства. 8

3.3.2. Иза сульфитно-целлюлозного производства. 9

3.4. Характеристика основных иза в производстве минеральных удобрении. 10

3.5. Характеристика типовых иза в автотранспорте. 10

3.5.1. Состав отходящих газов автомобилей, работающих на бензине. 10

3.5.2. Состав отходящих газов дизельных двигателей. 11

4. Система информационного обеспечения атмосфероохранных работ. 11

4.1. Государственный учет выбросов зв в атмосферу. 11

4.2. Система документального учета выбросов на промышленном предприятии. 12

4.3. Информационное обслуживание потребителей. 13

5. Организация контроля иза.. 13

5.1. Общие положения. Задачи и виды контроля. 13

5.2. Принципы построения системы государственного контроля иза.. 14

5.3. Последовательность работ, выполняемых при государственном (инспекционном) контроле иза.. 14

5.4. Пространственно-временные параметры государственного контроля иза.. 15

5.5. Организация отраслевого (ведомственного) контроля иза.. 17

5.6. Организация производственного контроля иза.. 17

5.7. Взаимодействие систем государственного и производственного контроля иза.. 19

6. Технические средства контроля иза.. 20

6.1. Физико-химические методы инструментального анализа выбросов. 20

6.2. Технические средства отбора, транспортировки и подготовки газовых проб. 21

6.2.1. Пробоотборные зонды и фильтры.. 21

6.2.2. Магистрали транспортировки пробы.. 21

6.2.3. Устройства охлаждения пробы.. 21

6.2.4. Средства аспирации пробы (побудители расхода газа) 22

6.3. Технические средства инструментального контроля концентраций зв.. 22

6.3.1. Оптико-акустический газоанализатор гиам-10. 22

6.3.2. Пламенно-ионизационный газоанализатор 323-ин02. 23

6.3.3. Пламенно-ионизационный газоанализатор 334-кпи03. 23

6.3.4. Химиолюминесцентный газоанализатор 344-хл02. 23

6.3.5. Фотоабсорбционный газоанализатор 305-фа01. 23

6.4. Технические средства инструментально-лабораторного контроля концентраций загрязняющих веществ. 24

6.5. Индикаторные трубки (ит) 26

6.6. Эластичные пробоотборные емкости. 26

6.7. Технические средства контроля температуры, влажности, давления и скорости потока. 26

6.8. Передвижная лаборатория контроля промышленных выбросов в атмосферу. 27

6.8.1. Назначение лаборатории. 27

6.8.2. Технические данные. 27

6.8.3. Состав лаборатории. 28

6.8.4. Назначение блоков. 29

6.9. Технические средства контроля автотранспорта. 30

6.9.1. Спектрофотометрический метод измерения. 30

6.9.2. Средства измерения, используемые при контроле автотранспорта. 31

7. Методология контроля концентраций зв в организованных иза. 31

7.1. Методология инструментального контроля концентраций зв.. 31

7.1.1. Принципы построения систем пробоотбора и пробоподготовки. 31

7.1.2. Основные требования к отбору, транспортировке и подготовке проб к анализу. 32

7.1.3. Инструментальный контроль иза методом непосредственного измерения. 34

7.1.4. Определение концентраций σcхhх, 2, co и no с применением газоанализаторов микроконцентраций и устройств динамического разбавления газовой пробы.. 35

7.2. Методология инструментально-лабораторного контроля концентраций зв.. 38

7.3. Методология контроля концентраций зв с применением индикаторных трубок (ит) 39

7.4. Методология контроля концентраций зв с использованием эластичных пробоотборных емкостей. 40

7.5. Методология контроля концентрации зв в выбросах автотранспорта. 40

7.5.1. Методология контроля автотранспортных средств с бензиновыми двигателями. 40

7.5.2. Методология контроля дымности отходящих газов автомобилей с дизельным двигателем.. 41

7.5.3. Техника безопасности при контроле выбросов автотранспорта. 42

8. Методология измерения термодинамических параметров потока в иза.. 44

8.1. Методика измерения скорости потока. 44

8.1.1. Средства измерения и вспомогательные устройства. 44

8.1.2. Метод измерения. 45

8.1.3. Требования к квалификации операторов. 46

8.1.4. Условия выполнения измерений. 46

8.1.5. Подготовка к выполнению измерений. 47

8.1.6. Выполнение измерений. 47

8.1.7. Обработка результатов измерений. 47

8.2. Методика измерения влажности. 48

8.2.1. Методы измерения. 48

8.2.2. Средства измерений и оборудование. 48

8.2.3. Условия выполнения измерений. 48

8.2.4. Подготовка к выполнению измерений. 48

8.2.5. Проведение измерений. 49

8.2.6. Обработка результатов измерений. 50

8.2.7. Оценка погрешности измерения. 51

8.3. Методика измерения давления. 51

8.3.1. Средства измерений и материалы.. 51

8.3.2. Условия выполнения измерений. 51

8.3.3. Подготовка к выполнению измерений. 51

8.3.4. Выполнение измерений и обработка результатов. 52

8.3.5. Оценка погрешности измерения. 52

8.4. Методика измерения температуры.. 52

8.4.1. Средства измерений и материалы.. 52

8.4.2. Условия выполнения измерений. 53

8.4.3. Подготовка к выполнению измерений. 53

8.4.4. Выполнение измерений. 54

8.4.5. Обработка результатов измерений. 54

8.4.6. Оценка погрешности измерения. 54

9. Методология определения массовых выбросов зв.. 55

9.1. Определение массовых выбросов по результатам измерений. 55

9.2. Расчетные методики определения массовых выбросов. 56

9.3. Методология определения массовых выбросов с применением передвижной лаборатории контроля промышленных выбросов. 56

9.3.1. Передвижная лаборатория контроля источников промышленных выбросов (плкпв) 56

9.3.2. Общий алгоритм определения массового выброса зв (mi) 57

9.3.3. Структура режимов определения массовых выбросов. 57

9.3.4. Подготовка к проведению работ по контролю иза.. 58

9.3.5. Порядок подготовки и проведения измерений. 58

9.3.6. Метод контроля массовых выбросов зв теплоэнергетическими агрегатами без применения средств измерения скорости потока. 59

9.4. Основы методологии контроля неорганизованных иза.. 59

9.4.1. Расчет количества зв, выделяющихся при эксплуатации резервуаров нефтепродуктов. 60

9.4.2. Расчет количества зв, поступающих в атмосферу из технологического оборудования. 60

9.4.3. Методология определения суммарной концентрации углеводородов методом газожидкостной хроматографии. 61

9.4.4. метод оценки выбросов углеводородов из открытых площадных иза.. 61

9.4.5. Метод инструментального контроля плоских наземных иза.. 62

10. Контроль газоочистного оборудования. 63

10.1. Основные сведения о типах газоочистного оборудования (гоо), применяемого в отечественной промышленности. 63

10.1.1. Инерционные пылеуловители. 64

10.1.2. Фильтры.. 64

10.1.3. Электрофильтры.. 65

10.1.4. Мокрые пылеуловители. 65

10.2. Методология контроля газоочистного оборудования. 65

10.2.1. контроль гоу с применением газоанализаторов промышленных выбросов. 66

10.2.2. Контроль гоу с применением газоанализаторов микроконцентраций. 66

10.2.3. Контроль гоу с переключением коэффициента разбавления. 67

10.3. Основные методы снижения выбросов. 68

10.3.1. Методы снижения выбросов аэрозольных частиц. 68

10.3.2. Методы снижения выбросов 2 68

10.3.3. Снижение выбросов х 68

10.3.4. Снижение выбросов со.. 69

10.3.5. Снижение выбросов углеводородов. 69

11. Принятие решения по результатам контроля иза.. 69

11.1. Оценка соблюдения нормативов при контроле промышленных предприятий. 69

11.2. Критерии принятия решений при контроле выбросов предприятий. 69

11.3. Оценка соблюдения нормативов и критерии принятия решений при контроле автотранспорта. 70

12. Типовые нормы времени на проведение работ по государственному контролю иза.. 71

12.2. Нормы времени на проведение контроля. 72

12.3. Нормы времени на проведение инспекционной проверки предприятий. 75

Приложение 1. Перечень методических и справочных материалов, используемых при контроле иза.. 77

Приложение 2. Рекомендуемые технические средства для оснащения лабораторий контроля иза.. 79

Приложение 3. Предметный указатель согласованных лабораторных методик измерения концентрации зв в промышленных выбросах по веществам.. 80

Приложение 4. Перечень рекомендованных для применения методик определения значений выбросов зв.. 87

 




Яндекс цитирования



   Copyright © 2007-2026,  www.tehlit.ru.

[ ѓосты, стандарты, нормативы, инструкции, правила, строительные нормы ]