//
ТехЛит.ру
- крупнейшая бесплатная электронная интернет библиотека для "технически умных" людей.
WWW.TEHLIT.RU - ТЕХНИЧЕСКАЯ ЛИТЕРАТУРА

:: Алготрейдинг::


АЛГОТРЕЙДИНГ
шаг за шагом
с нуля по урокам!

Торговые роботы на PYTHON, BackTrader,
Pandas, Pine Script для TradingView. Связка с брокерами, телеграм и легкими приложениями.


МИНИСТЕРСТВО ВНУТРЕННИХ ДЕЛ РОССИЙСКОЙ ФЕДЕРАЦИИ

ГЛАВНОЕ УПРАВЛЕНИЕ ВНЕВЕДОМСТВЕННОЙ ОХРАНЫ

РЕКОМЕНДАЦИИ
ПО ПОДКЛЮЧЕНИЮ И ЭКСПЛУАТАЦИИ
СИСТЕМ ЦЕНТРАЛИЗОВАННОЙ ОХРАНЫ
АВТОТРАНСПОРТНЫХ СРЕДСТВ
ПРИПАРКОВАННЫХ ОКОЛО ЗДАНИЙ

Р 78.36.014-2003

Москва 2003

Данный документ разработан сотрудниками НИЦ «Охрана» ГУВО МВД России Крахмалёвым А.К., Фамильновым А.Р., Николаевым Д.А., Топорковым Д.В.

УТВЕРЖДЕНО Начальником ГУВО МВД России полковником милиции Суходольским М.И. «16» января 2003 г.

Введение

Проблема защиты автотранспортных средств от кражи отдельных узлов или от угона существует уже долгое время. В качестве решения этой проблемы отечественный рынок охранных средств предлагает большой выбор автомобильных сигнализаций, которые можно разделить на два вида. Автономные сигнализации, предназначенные для привлечения внимания владельца, и сигнализации, входящие в состав мониторинговых систем. Первые получили наиболее широкое распространение, но при их использовании владелец остается лицом к лицу со злоумышленником. Технические средства второго вида имеют высокую стоимость, что сильно ограничивает круг возможных владельцев.

В то же время подразделения вневедомственной охраны могут предложить еще один способ защиты автомобилей. Существующие системы централизованной охраны уже являются развитой сетью передачи информации, охватывающей значительную территорию. Оконечные устройства, размещенные в квартирах или на охраняемых объектах, могут, помимо информации о состоянии помещений, передавать и информацию о состоянии автомобиля, находящегося в непосредственной близости, т.е. припаркованного около здания.

По заданию ГУВО МВД России в НИЦ «Охрана» проведены испытания и подготовлены настоящие Рекомендации, описывающие способ доставки информации о состоянии от автомобильной сигнализации автотранспортного средства, припаркованного около здания, до пульта централизованного наблюдения.

1 Общие положения

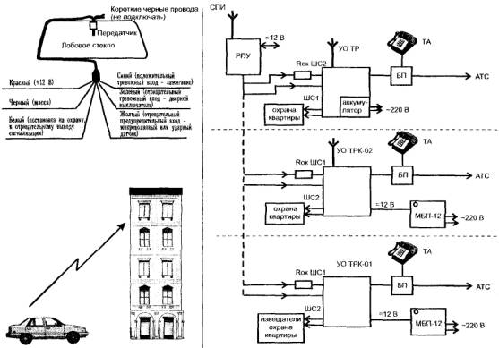
В настоящих Рекомендациях рассмотрены способы подключения двух устройств для передачи по радиоканалу информации о состоянии автомобильной сигнализации до оконечного устройства системы централизованного наблюдения: автомобильная система тревожной сигнализации «Reef Page 101RS» (далее АСТС) и радиосистема тревожной сигнализации «Радиокнопка» (далее РТС).

АСТС «Reef Page 101RS» обеспечивает возможность подключения дополнительных шлейфов сигнализации (ШС), кроме подключенных к ранее установленной автомобильной сигнализации. РТС «Радиокнопка» подключается к исполнительным контактам реле автомобильной сигнализации, срабатывающим при возникновении тревожной ситуации.

В дополнение к электронным средствам охраняемое автотранспортное средство должно быть оборудовано средствами механической блокировки.

В настоящих Рекомендациях приведены варианты совместной работы АСТС «Reef Page 101RS» и РТС «Радиокнопка» с наиболее широко применяемыми системами передачи извещений (СПИ) и объектовыми устройствами, входящими в «Перечень технических средств, разрешенных к применению во вневедомственной охране».

Также возможно использование других объектовых устройств, не указанных в настоящих Рекомендациях, но входящих в «Перечень технических средств, разрешенных к применению во вневедомственной охране», и имеющих как минимум два шлейфа сигнализации с раздельной постановкой взятия/снятия под охрану.

2 Типовые варианты построения систем централизованной охраны автотранспортных средств, припаркованных около зданий, при использовании АСТС «Reef Page 101RS»

2.1 Варианты построения системы при использовании телефонных каналов связи

Вариант 1

Рассмотрим первый вариант организации централизованной охраны автотранспортных средств, припаркованных около зданий, с использованием систем передачи извещений (СПИ) «Фобос-3» и «Фобос-ТР». Структурная схема изображена в приложении А рис. 1.

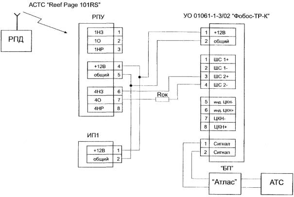
В качестве объектового оборудования используется оконечное устройство УО 01061-1-3/01 «Фобос-ТР-К», предназначенное для формирования тревожного сигнала при нарушении шлейфов сигнализации (ШС1 и ШС2) и передачи извещений на ретранслятор СПИ, устанавливаемый на автоматической телефонной станции, по занятым телефонным линиям. Структурная схема изображена в приложении А рис. 2.

Радиопередающее устройство (РПД) АСТС «Reef Page 101RS» располагается в автотранспортном средстве, крепится на лобовое стекло и подсоединяется к автомобильной сигнализации по схеме в приложении А рис. 1. Радиоприемное устройство (РПУ) АСТС «Reef Page 101RS» устанавливается на объекте (в квартире), где располагается оконечное устройство УО 01061-1-3/01 «Фобос-ТР-К». ШС2 УО 01061-1-3/01 «Фобос-ТР-К» используется для охраны автотранспортного средства, а ШС1 - для охраны квартиры. Выходные контакты исполнительных реле радиоприемного устройства (РПУ) АСТС «Reef Page 101RS» подключаются к ШС2 УО 01061-1-3/01 «Фобос-ТР-К». При входе в охраняемое помещение необходимо сообщить дежурному ПЦН о факте санкционированного вскрытия объекта, т.е. снять с охраны ШС1 УО 01061-1-3/01 «Фобос-ТР-К», предназначенный для охраны помещения (квартиры), а ШС2, предназначенный для охраны автотранспортных средств поставить под охрану. В случае эксплуатации автотранспортного средства и отключения его сигнализации необходимо сообщить оператору ПЦО о снятии ШС2 с охраны.

Тактика совместной работы АСТС «Reef Page 101RS» и УО 01061-1-3/01 «Фобос-ТР-К» заключается в следующем.

При срабатывании автомобильной сигнализации РПД АСТС «Reef Page 101RS» посылает «тревожное» извещение на пейджер пользователя и РПУ АСТС «Reef Page 101RS». От РПУ «тревожное» извещение передается на УО 01061-1-3/01 «Фобос-ТР-К» через подключенный ШС2. УО 01061-1-3/01 «Фобос-ТР-К» формирует тревожный сигнал, предаваемый на ретранслятор СПИ, устанавливаемый на автоматической телефонной станции, откуда сигнал «Тревога» передается на пульт централизованного наблюдения дежурного.

При использовании УО 01061-1-3/02 «Фобос-ТР-К» и УО 01061-2-1 «Фобос-ТР» аналогично УО 01061-1-3/01 «Фобос-ТР-К» ШС1 используется для охраны квартиры, а ШС2 - для охраны автотранспортного средства.

Тактика совместной работы УО 01061-1-3/02 «Фобос-ТР-К» (структурная схема в приложении А рис. 3) и УО 01061-2-1 «Фобос-ТР» (структурная схема в приложении А рис. 4) с АСТС «Reef Page 101RS» также аналогична УО 01061-1-3/01 «Фобос-ТР-К».

Вариант 2

Второй вариант организации централизованной охраны автотранспортных средств припаркованных около зданий с использованием систем передачи извещений (СПИ) «Атлас-20». Структурная схема изображена в приложении А рис. 5.

В первом случае в качестве объектового оборудования используется оконечное устройство УОО 01061-1-3 «Атлас-3Т» (структурная схема показана в приложении А рис. 6).

Радиопередающее устройство (РПД) АСТС «Reef Page 101RS» располагается в автотранспортном средстве, крепится на лобовое стекло и подсоединяется к автомобильной сигнализации по схеме в приложении рис. 5. Радиоприемное устройство (РПУ) АСТС «Reef Page 101RS» устанавливается на объекте (в квартире), где располагается оконечное устройство УОО 01061-1-3 «Атлас-3Т». УОО 01061-1-3 «Атлас-3Т» имеет два режима работы: 1) «охрана» (контроль ШС1), 2) «тревожная кнопка» (контроль ШС2). Режимы работы устанавливаются на блоке приемно-контрольном (БПК) с помощью переключателя. ШС1 используется для охраны квартиры, а охрану автотранспортного средства осуществляется в режиме «тревожной кнопки» (ШС2). Выходные контакты исполнительных реле радиоприемного устройства (РГТУ) АСТС «Reef Page 101RS» подключаются к ШС2 УОО 01061-1-3 «Атлас-3Т».

При снятии квартиры с охраны прибор с помощью переключателя переводится в положение «Тревожная кнопка (ТК)» - устройство переводится в режим «тревожной сигнализации», который используется для охраны автотранспортного средства. После этого пользователь сообщает на ПЦО о снятии объекта с охраны и его переводе на тревожную сигнализацию, т.е. на охрану автотранспортного средства.

Тактика совместной работы АСТС «Reef Page 101RS» и УОО 01061-1-3 «Атлас-3Т» заключается в следующем.

При срабатывании автомобильной сигнализации РПД АСТС «Reef Page 101RS» посылает «тревожное» извещение на пейджер пользователя и РПУ АСТС «Reef Page 101RS». От РПУ «тревожное» извещение передается на УОО 01061-1-3 «Атлас-3Т» через подключенный ШС2, а в свою очередь УОО 01061-1-3 «Атлас-3Т» переходит в режим «Тревога». На ПЦН при тревоге в режиме «ТК» принимается извещение «Нападение».

Примечание - при постановке автотранспортного средства на совместную охрану АСТС «Reef Page 101RS» и УОО 01061-1-3 «Атлас-3Т» необходимо сообщить на ПЦО о том, что в режиме «Тревожная кнопка» охраняется автотранспортное средство.

Во втором случае в качестве объектового оборудования используется оконечное устройство УОО «Прима-3А» (структурная схема показана в приложении А рис. 7).

Радиоприемное устройство (РПУ) АСТС «Reef Page 101RS» устанавливается на объекте (в квартире), где располагается оконечное устройство УОО «Прима-3А». В этом случае два УОО «Прима-3А» подключают к одной телефонной линии параллельно друг другу. Один применяется для охраны квартиры, другой - для охраны автотранспортного средства. Взятие/снятие объекта с охраны осуществляется с помощью набора кода (у каждого УОО свой отдельный код). Выходные контакты исполнительных реле радиоприемного устройства (РПУ) АСТС «Reef Page 101RS» подключаются к шлейфу тревожной сигнализации УОО «Прима-3А» (во время программирования ШС присваивается статус - «Тревожная кнопка»). При входе в охраняемое помещение необходимо снять с охраны (путем набирания номера хозоргана, кода снятия и нажатия кнопки «Взять») УОО «Прима-3А», предназначенный для охраны помещения (квартиры). А второй, предназначенный для охраны автотранспортных средств поставить под охрану.

Тактика совместной работы АСТС «Reef Page 101RS» и УОО «Прима-3А» заключается в следующем.

При срабатывании автомобильной сигнализации РПД АСТС «Reef Page 101RS» посылает «тревожное» извещение на пейджер пользователя и РПУ АСТС «Reef Page 101RS». От РПУ «тревожное» извещение передается на УОО «Прима-3А» через подключенный шлейф тревожной сигнализации, а в свою очередь УОО «Прима-3А» переходит в режим «Тревога» при нарушении ШС. На ПЦН отображается принимаемый от УОО сигнал «Тревога».

Вариант 3

Третий вариант организации централизованной охраны автотранспортных средств припаркованных около зданий с использованием СПИ «Фобос» и «Фобос-А». Структурная схема изображена в приложении А рис. 8.

В этом варианте используются два устройства оконечных: один - для охраны квартиры, а другой - для охраны автомобиля. В качестве оконечного устройства для охраны квартиры здесь используется УО «Фобос», наиболее широко применяемый при охране квартир. Параллельно ему подключается другой объектовый прибор (например: УО «Фобос-ТР-К-01», УО «Фобос-ТР-К-02», УО «Фобос-ТР», УО «Атлас-3», УО «Атлас-6»), предназначенный для охраны автотранспортного средства. Эти объектовые устройства могут независимо друг от друга как ставиться под охрану, так и сниматься с нее.

Радиопередающее устройство (РПД) АСТС «Reef Page 101RS» располагается в автотранспортном средстве, крепится на лобовое стекло и подсоединяется к автомобильной сигнализации по схеме в приложении А рис. 8. Радиоприемное устройство (РПУ) АСТС «Reef Page 101RS» устанавливается на объекте (в квартире), где располагается оконечное устройство (например: УО «Фобос-ТР-К-01»). Выходные контакты исполнительных реле радиоприемного устройства (РПУ) АСТС «Reef Page 101RS» подключаются к ШС УО.

При срабатывании автомобильной сигнализации РПД АСТС «Reef Page 101RS» посылает «тревожное» извещение на пейджер пользователя и РПУ АСТС «Reef Page 101RS». От РПУ «тревожное» извещение передается на УО (например: УО «Фобос-ТР-К-01» или УО «Атлас-3») через подключенный ШС. УО формирует тревожный сигнал, предаваемый на ретранслятор СПИ, устанавливаемый на автоматической телефонной станции, откуда сигнал «Тревога» передается на пульт централизованного наблюдения дежурного.

2.2 Варианты построения системы при использовании радиочастотных каналов связи

Вариант 1

Первый вариант организации централизованной охраны автотранспортных средств припаркованных около зданий с использованием радиосистем передачи извещений (РСПИ) «Струна-3М» (структурная схема изображена в приложении А рис. 9). В этом варианте в качестве оконечного устройства РСПИ «Струна-3М» используется прибор управления (ПУ) «Гриф» (структурная схема в приложении А рис. 10).

Радиопередающее устройство (РПД) АСТС «Reef Page 101RS» располагается в автотранспортном средстве, крепится на лобовое стекло и подсоединяется к автомобильной сигнализации по схеме в приложении А рис. 9. Радиоприемное устройство (РПУ) АСТС «Reef Page 101RS» устанавливается на объекте (в квартире), где располагается оконечное устройство ПУ «Гриф». Выходные контакты исполнительных реле радиоприемного устройства (РПУ) АСТС «Reef Page 101RS» подключаются к одному из шлейфов сигнализации (ШС) ПУ «Гриф», запрограммированному как круглосуточный. Т.е. выбирается ШС (например: «Вызов милиции», «Патруль», «Пожар»), не используемый для охраны квартиры. После того как выбран и запрограммирован один из круглосуточных ШС, необходимо сообщить на пульт централизованного наблюдения о том, что этот ШС используется для охраны автотранспортного средства.

Тактика совместной работы АСТС «Reef Page 101RS» и ПУ «Гриф» заключается в следующем.

При срабатывании автомобильной сигнализации РПД АСТС «Reef Page 101 RS» посылает тревожное извещение на пейджер пользователя и РПУ АСТС «Reef Page 101RS». От РПУ тревожное извещение передается на ПУ «Гриф», а ПУ «Гриф» посылает на ПЦН тревожное извещение («Вызов милиции», «Патруль», «Пожар»), в зависимости от того, как был запрограммирован ШС.

Вариант 2

Второй вариант организации централизованной охраны автотранспортных средств припаркованных около зданий с использованием радиосистем передачи извещений (РСПИ) «Струна-3М», используя в качестве объектового прибора устройства оконечного УО «Струна-401» (структурная схема изображена в приложении А рис. 11). В этом варианте РПУ АСТС «Reef Page 101RS» подключается к УО «Струна-401» аналогично варианту с ПУ «Гриф». Используется не занятый круглосуточный шлейф сигнализации («Вызов милиции», «Патруль», «Взлом», «Пожар»), Также на пульт централизованной охраны доводятся сведения о том, что этот шлейф сигнализации используется для охраны автотранспортного средства.

Тактика совместной работы АСТС «Reef Page 101 RS» и УО «Струна-401» такая же, как и в случае с ПУ «Гриф».

3 Типовые варианты построения систем централизованной охраны автотранспортных средств, припаркованных около зданий, при использовании РТС «Радиокнопка»

3.1 Варианты построения системы при использовании телефонных каналов связи

Вариант 1

Первый вариант организации централизованной охраны автотранспортных средств припаркованных около зданий с использованием систем передачи извещений (СПИ) «Фобос-3» и «Фобос-ТР». Структурная схема изображена в приложении Б рис. 1.

В качестве объектового оборудования используется оконечное устройство УО 01061-1-3/01 «Фобос-ТР-К, предназначенное для формирования тревожного сигнала при нарушении шлейфов сигнализации (ШС1 и ШС2) и передачи извещений на ретранслятор СПИ, устанавливаемый на автоматической телефонной станции, по занятым телефонным линиям. Структурная схема изображена в приложении Б рис. 2.

Радиопередающее устройство (РПД) РТС «Радиокнопка» располагается в автотранспортном средстве, крепится внутри салона автомобиля или на лобовое стекло и подсоединяется к автомобильной сигнализации по схеме в приложении Б рис. 1. Радиоприемное устройство (РПУ) РТС «Радиокнопка» устанавливается на объекте (в квартире), где располагается оконечное устройство УО 01061-1-3/01 «Фобос-ТР-К».

Тактика совместной работы РТС «Радиокнопка» и УО 01061-1-3/01 «Фобос-ТР-К» аналогична работе АСТС «Reef Page 101RS» и УО 01061-1-3/01 «Фобос-ТР-К», описанной в (п. 2.1, вариант 1) настоящей документации.

Также, по аналогии с (п. 2.1, вариант 1), РТС «Радиокнопка» взаимодействует с УО 01061-1-3/02 «Фобос-ТР-К» (структурная схема в приложении Б рис. 3) и УО 01061-2-1 «Фобос-ТР-К» (структурная схема в приложении Б рис. 4).

Вариант 2

Второй вариант организации централизованной охраны автотранспортных средств припаркованных около зданий с использованием систем передачи извещений (СПИ) «Атлас-20». Структурная схема изображена в приложении Б рис. 5.

В первом случае в качестве объектового оборудования используется оконечное устройство УОО 01061-1-3 «Атлас-3Т» (структурная схема показана в приложении Б рис. 6).

Во втором случае в качестве объектового оборудования используется оконечное устройство УОО «Прима-3А» (структурная схема показана в приложении Б рис. 7).

В обоих случаях тактика работы и взаимодействия объектовых устройств и РТС «Радиокнопка» аналогичны как и в случаях работы с АСТС «Reef Page 101RS» (п. 2.1, вариант 2).

Радиопередающее устройство (РПД) РТС «Радиокнопка» располагается в автотранспортном средстве, крепится внутри салона автомобиля или на лобовое стекло и подсоединяется к автомобильной сигнализации по схеме в приложении Б рис. 5. Радиоприемное устройство (РПУ) РТС «Радиокнопка» устанавливается на объекте (в квартире), где располагается оконечное устройства СПИ.

Вариант 3

Третий вариант организации централизованной охраны автотранспортных средств припаркованных около зданий с использованием СПИ «Фобос» и «Фобос-А». Структурная схема изображена в приложении Б рис. 8.

В этом варианте используются два устройства оконечных: один для охраны квартиры, а другой для охраны автомобиля. В качестве оконечного устройства для охраны квартиры здесь используется УО «Фобос», наиболее широко применяемый при охране квартир. Параллельно ему подключается другое объектовое устройство (например: УО «Фобос-ТР-К-01», УО «Фобос-ТР-К-02», УО «Фобос-ТР», УО «Атлас-3», УО «Атлас-6»), предназначенный для охраны автотранспортного средства.

Тактика совместной работы РТС «Радиокнопка» и УО аналогична варианту с использованием АСТС «Reef Page 101RS» (п. 2.1, вариант 3).

3.2 Варианты построения системы при использовании радиочастотных каналов связи

Вариант 1

Первый вариант организации централизованной охраны автотранспортных средств припаркованных около зданий с использованием радиосистем передачи извещений (РСПИ) «Струна-3М» (структурная схема изображена в приложении Б рис. 9). В этом варианте в качестве оконечного устройства РСПИ «Струна-3М» используется прибор управления (ПУ) «Гриф» (структурная схема в приложении Б рис. 10).

Радиопередающее устройство (РПД) РТС «Радиокнопка» располагается в автотранспортном средстве, крепится внутри салона автомобиля или на лобовое стекло и подсоединяется к автомобильной сигнализации по схеме в приложении Б рис. 9. Радиоприемное устройство (РПУ) РТС «Радиокнопка» устанавливается на объекте (в квартире), где располагается оконечное устройство ПУ «Гриф».

Тактика совместной работы РТС «Радиокнопка» и ПУ «Гриф» аналогична варианту с использованием АСТС «Reef Page 101RS» (п. 2.2, вариант 1).

Вариант 2

Второй вариант организации централизованной охраны автотранспортных средств припаркованных около зданий с использованием радиосистем передачи извещений (РСПИ) «Струна-3М». В качестве объектового прибора устройства оконечного используется УО «Струна-401» (структурная схема изображена в приложении Б рис. 11).

Тактика совместной работы РТС «Радиокнопка» и УО «Струна-401» аналогична варианту с использованием АСТС «Reef Page 101RS» (п. 2.2, вариант 2).

Приложение А

Рис. 1 - Схема подключения АСТС «Reef Page 101RS» к СПИ «Фобос-ТР», «Фобос-3»

Рис. 2 - Схема подключения АСТС «Reef Page 101RS» к УО 01061-1-3/01 «Фобос-ТР-К»

Рис. 3 - Схема подключения АСТС «Reef Page 101RS» к УО 01061-1-3/02 «Фобос-ТР-К»

Рис. 4 - Схема подключения АСТС «Reef Page 101RS» к УО 01061-2-1 «Фобос-ТР»

Рис 5 - Схема подключения АСТС «Reef Page 101RS» к СПИ «Атлас-20»

Рис 6 - Схема подключения АСТС «Reef Page 101RS» к УОО 01061-1-3 «Атлас-3Т»

Рис. 7 - Схема подключения АСТС «Reef Page 101RS» к УОО «Прима-3А»

Рис 8 - Схема подключения АСТС «Reef Page 101RS» к СПИ «Фобос», «Фобос-А»

Рис. 9 - Схема подключения АСТС «Reef Page 101RS» к РСПИ «Струна-3М»

Рис. 10 - Схема подключения АСТС «Reef Page 101RS» к ПУ «Гриф»

Рис. 11 - Схема подключения АСТС «Reef Page 101RS» к УО «Струна-401»

Приложение Б

Рис. 1 - Схема подключения РТС «Радиокнопка» к СПИ «Фобос-ТР», «Фобос-3»

Рис. 2 - Схема подключения РТС «Радиокнопка» к УО 01061-1-3/01 «Фобос-ТР-К»

Рис. 3 - Схема подключения РТС «Радиокнопка» к УО 01061-1-3/02 «Фобос-ТР-К»

Рис. 4 - Схема подключения РТС «Радиокнопка» к УО 01061-2-1 «Фобос-ТР»

Рис. 5 - Схема подключения РТС «Радиокнопка» к СПИ «Атлас-20»

Рис. 6 - Схема подключения РТС «Радиокнопка» к УОО 01061-1-3 «Атлас-3Т»

Рис. 7 - Схема подключения РТС «Радиокнопка» к УОО «Прима-3А»

Рис. 8 - Схема подключения РТС «Радиокнопка» к СПИ «Фобос», «Фобос-А»

Рис. 9 - Схема подключения РТС «Радиокнопка» к РСПИ «Струна-3М»

Рис. 10 - Схема подключения РТС «Радиокнопка» к ПУ «Гриф»

Рис. 11 - Схема подключения РТС «Радиокнопка» к УО «Струна-401»

СОДЕРЖАНИЕ

 




Яндекс цитирования



   Copyright © 2007-2026,  www.tehlit.ru.

[ ѓосты, стандарты, нормативы, инструкции, правила, строительные нормы ]