//
ТехЛит.ру
- крупнейшая бесплатная электронная интернет библиотека для "технически умных" людей.
WWW.TEHLIT.RU - ТЕХНИЧЕСКАЯ ЛИТЕРАТУРА

:: Алготрейдинг::


АЛГОТРЕЙДИНГ
шаг за шагом
с нуля по урокам!

Торговые роботы на PYTHON, BackTrader,
Pandas, Pine Script для TradingView. Связка с брокерами, телеграм и легкими приложениями.


МИНИСТЕРСТВО ВНУТРЕННИХ ДЕЛ
РОССИЙСКОЙ ФЕДЕРАЦИИ

ГОСУДАРСТВЕННАЯ ПРОТИВОПОЖАРНАЯ СЛУЖБА

 

ОГНЕЗАЩИТНЫЕ СОСТАВЫ
И ВЕЩЕСТВА ДЛЯ ДРЕВЕСИНЫ
И МАТЕРИАЛОВ НА ЕЕ ОСНОВЕ.
ОБЩИЕ ТРЕБОВАНИЯ.
МЕТОДЫ ИСПЫТАНИЙ

 

НПБ 251-98

 

МОСКВА 1998

 

Разработаны Всероссийским научно-исследовательским институтом противопожарной обороны (ВНИИПО) МВД России.

Внесены и подготовлены к утверждению Главным управлением Государственной противопожарной службы (ГУГПС) МВД России.

Утверждены и введены в действие приказом ГУГПС МВД России от 31 марта 1998 г. № 30.

Вводятся впервые.

Дата введения в действие 30 апреля 1998 г.

 

МИНИСТЕРСТВО ВНУТРЕННИХ ДЕЛ
РОССИЙСКОЙ ФЕДЕРАЦИИ

ГОСУДАРСТВЕННАЯ ПРОТИВОПОЖАРНАЯ СЛУЖБА

 

ОГНЕЗАЩИТНЫЕ СОСТАВЫ
И ВЕЩЕСТВА ДЛЯ ДРЕВЕСИНЫ
И МАТЕРИАЛОВ НА ЕЕ ОСНОВЕ.
ОБЩИЕ ТРЕБОВАНИЯ.
МЕТОДЫ ИСПЫТАНИЙ

FIRE RETARDANT COMPOSITIONS AND
SUBSTANCES FOR WOOD. GENAREL
REQUIREMENTES. TEST METHODS

НПБ 251-98

 

 

Дата введения 30.04.98

 

I. ОБЛАСТЬ ПРИМЕНЕНИЯ

1. Настоящие нормы устанавливают общие требования к огнезащитным составам и веществам для древесины и материалов на ее основе, а также методы их испытаний.

2. Соблюдение требований настоящих норм обязательно при разработке нормативной и технической документации и сертификации.

II. НОРМАТИВНЫЕ ССЫЛКИ

3. ГОСТ 745-79 Фольга алюминиевая для упаковки. Технические условия.

4. ГОСТ 2140-81 Видимые пороки древесины. Классификация, термины и определения, способы измерения.

5. ГОСТ 5106-77 Цинк азотнокислый 6-водный. Технические условия.

6. ГОСТ 7164-78 Приборы автоматические следящего уравновешивания ГСП. Общие технические условия.

7. ГОСТ 13045-81 Ротаметры. Общие технические условия.

III. ТЕРМИНЫ И ОПРЕДЕЛЕНИЯ

8. Огнезащитные составы и вещества для древесины и материалов на ее основе (ОЗСВ) - составы, вещества (смесь веществ) или материалы, обладающие требуемой огнезащитной эффективностью и специально предназначенные для огнезащитной обработки различных объектов из древесины и материалов на ее основе.

9. Объект огнезащиты - древесина и материалы на ее основе, а также выполненные из них конструкции или изделия, подвергаемые обработке ОЗСВ с целью снижения их пожарной опасности.

10. Огнезащитная обработка - нанесение ОЗСВ на поверхность (поверхностная пропитка, окраска, обмазка и т.д.) и (или) введение в объем объекта огнезащиты (глубокая пропитка и т.д.).

11. Поверхностная пропитка - обработка поверхностей объектов огнезащиты пропиточными растворами ОЗСВ с целью создания огнезащищенного поверхностного слоя.

12. Глубокая пропитка - обработка объектов огнезащиты пропиточными растворами ОЗСВ с целью введения средства огнезащиты в объем объекта огнезащиты.

13. Комбинированный способ - сочетание различных способов огнезащитной обработки.

14. Огнезащитное покрытие - полученный в результате огнезащитной обработки слой на поверхности объекта огнезащиты.

15. Огнезащитная эффективность - показатель, определяемый в соответствии с п. 29 настоящих норм.

16. Техническая документация на средства огнезащиты (ТД) - стандарты, технические условия, инструкции и руководства, определяющие основные технические требования к ОЗСВ и (или) их применению.

17. Рабочий состав - готовый к применению ОЗСВ.

18. Жизнеспособность рабочего состава - время, в течение которого рабочий состав годен к применению.

IV. ОБЩИЕ ТРЕБОВАНИЯ

19. ОЗСВ должны иметь ТД на их производство и применение, утвержденную и согласованную в установленном порядке. Применение ОЗСВ должно осуществляться в соответствии с ТД.

20. Содержание и построение ТД должно соответствовать требованиям действующих нормативных документов.

21. ОЗСВ должны быть упакованы в тару с соответствующей маркировкой, не допускающей утраты их огнезащитных свойств в течение установленного срока годности при соблюдении условий хранения и транспортирования и отвечающую требованиям ТД.

22. Не допускается применение ОЗСВ на неподготовленных (подготовленных без учета требований ТД) поверхностях объектов огнезащиты.

23. Рабочий состав (компоненты состава) ОЗСВ должен обеспечивать требуемый внешний вид огнезащитного покрытия и наноситься рекомендуемыми в ТД способами. Жизнеспособность рабочего состава должна обеспечивать возможность его нанесения в течение времени, определенного в ТД на применение средства огнезащиты.

24. ОЗСВ допускается применять с материалами (дополнительными покрытиями), обеспечивающими придание декоративного вида или атмосфероустойчивости огнезащитному слою. В этом случае огнезащитные характеристики должны быть определены для системы (огнезащитный слой плюс поверхностный слой), а рекомендуемый поверхностный материал указан в ТД на средство огнезащиты.

25. ОЗСВ допускается использовать в случае, если имеется возможность ремонта (реставрации) огнезащитного слоя в процессе эксплуатации. Место применения ОЗСВ должно быть доступно для его повторного нанесения или реставрации. В случае невозможности выполнения этих требований гарантийный срок службы огнезащитной обработки должен быть не меньше срока службы объекта огнезащиты, на котором применено данное средство огнезащиты.

26. Группа огнезащитной эффективности ОЗСВ определяется в соответствии с п. 29, контрольные испытания проводятся в соответствии с п. 31. Устойчивость к старению огнезащитных покрытий на основе ОЗСВ определяется в соответствии с п. 30 настоящих норм.

27. Метод определения огнезащитной эффективности является классификационным и применяется при установлении группы огнезащитной эффективности и сертификационных испытаниях ОЗСВ для древесины и материалов на ее основе, метод определения устойчивости к старению применяется при сертификационных испытаниях ОЗСВ, для которых заявитель устанавливает гарантийный срок эксплуатации более одного года; контрольный метод определения огнезащитной эффективности применяется при проведении контроля качества ОЗСВ и не может применяться для целей сертификации.

28. В качестве огнезащиты рекомендуется применять ОЗСВ только I и II групп огнезащитной эффективности.

V. МЕТОДЫ ИСПЫТАНИЙ

29. Определение огнезащитной эффективности

29.1. Приборы и материалы:

установка для определения огнезащитных свойств ОЗСВ для древесины;

весы (класс точности 4);

секундомер (класс точности 2);

газ бытовой;

фольга алюминиевая толщиной 0,014¸0,018 мм марки ФГ по ГОСТ 745;

вытяжной шкаф с принудительной вентиляцией;

электровлагомер с пределами измерения 7¸22% (для измерения влажности образцов древесины);

емкость для пропитки образцов древесины;

установка (устройство) для пневмораспыления;

кисти, шпатели для нанесения красок, покрытий;

эксикатор;

Zn(NO3)2×6H2O по ГОСТ 5106

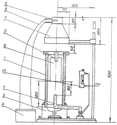
Установка для определения огнезащитных свойств ОЗСВ для древесины (приложение 1) состоит из:

керамического короба 1 с наружными размерами (120´120´300) мм и толщиной стенок (16±2) мм;

металлической подставки 2 для крепления керамического короба, которая имеет створки произвольной конструкции (или другое приспособление) для регулирования подачи воздуха в зону горения материала;

газовой горелки 3, входящей внутрь керамического короба по его центру с отклонением по оси не более 2 мм;

ротаметра 10 типа РМ по ГОСТ 13045 с пределами измерения расхода газа 20¸100 л/ч;

держателя образца 5, фиксирующего положение испытываемого образца в центре керамического короба на расстоянии (60±2) мм от газовой горелки;

зонта 7, расположенного в рабочем положении соосно коробу и на (40±2) мм выше его. Для установки образца должна быть предусмотрена возможность отвода зонта;

термоэлектрического преобразователя 8 с пределами измерения от 0 до 900°С. Горячий спай термопары должен располагаться в центре верхнего патрубка 9 зонта на его вертикальной оси;

автоматического потенциометра 4 типа КСП-4 по ГОСТ 7164. Допускается применять другие регистрирующие приборы, обеспечивающие такую же или меньшую погрешность измерения.

29.2. Образцы изготавливают из прямослойной воздушно-сухой древесины сосны с влажностью не более 15% (влажность определяется электровлагометром) и плотностью от 400 до 550 кг/м3. Образцы древесины должны быть без видимых пороков по ГОСТ 2140. Боковые поверхности образцов должны быть остроганы, торцы опилены и обработаны наждаком.

29.3. Образцы древесины изготавливают в виде прямоугольного бруска с поперечным сечением 30´60 мм и длиной 150 мм. Отклонение от размеров образцов не должно превышать ±1 м.

29.4. Образцы древесины перед нанесением кондиционируют в эксикаторе с насыщенным раствором Zn(NO3)2×6H2O при температуре (23±5)°С. Кондиционирование образцов древесины прекращают, когда изменение между двумя последующими взвешиваниями с округлением результатов до 0,1 г, проведенными через 24 ч, будет на более 0,2 г.

29.5. На кондиционированные образцы древесины со всех сторон наносят испытываемое ОЗСВ и высушивают. Расход, условия нанесения и сушки должны соответствовать ТД на испытываемое ОЗСВ. Расход ОЗСВ, нанесенного на каждый образец, определяют весовым методом по разнице масс образца до и после однократного нанесения. Общий расход ОЗСВ определяют суммированием расходов после каждой обработки (нанесения слоя) и относят к площади поверхности или объему образца в зависимости от способа обработки.

29.6. Перед испытанием обработанные и высушенные образцы древесины кондиционируют в условиях, указанных в п. 29.4 и взвешивают, результаты округляют до 0,1 г. При необходимости, в случае пропитки образцов способами, обеспечивающими глубокое проникновение ОЗСВ, определяют общее поглощение (R), кг/м3, по формуле

,                                 (1)

где m1 - масса образца перед сжиганием, кг; m2 - масса образца до пропитки, кг; V - объем образца, м3.

29.7. Испытания проводят не менее чем на 10 образцах.

29.8. Внутренние стенки керамического короба выкладывают алюминиевой фольгой блестящей стороной внутрь. Для этого из фольги врезают полосы шириной, равной внутренней ширине стенки короба. Затем полосы поочередно в три слоя закладывают внутрь керамического короба, разглаживают по внутренним стенкам и загибают их по торцам на наружную поверхность керамического короба. Фольгу необходимо менять по мере прогорания, но не реже чем после сжигания каждых трех образцов.

29.9. Керамический короб переводят в горизонтальное положение и зажигают газовую горелку. Устанавливают высоту пламени (15¸25) см. После этого керамический короб устанавливают вертикально на подставку, переводят зонт в рабочее положение над коробом и регулируют расход газа так, чтобы температура, регистрируемая термопарой, в течение 5 мин была равна (200±5)°С, после чего фиксируют значение величины расхода газа по показаниям ротаметра. Дополнительное регулирование может осуществляться путем регулирования подачи воздуха в зону горения материала с помощью створок металлической подставки.

29.10. Испытания проводят в вытяжном шкафу с принудительной вентиляцией. Скорость движения воздуха в вытяжном шкафу не должна превышать 5 м/с.

29.11. Зонт отводят, испытываемый образец, закрепленный в держателе, опускают в керамический короб, одновременно включают секундомер и возвращают зонт в рабочее положение.

29.12. Образец держат в пламени горелки в течение 2 мин. В ходе испытаний контролируют по показаниям ротаметра величину расхода газа, которая может изменяться не более чем на одно деление шкалы в большую или меньшую сторону. Через 2 мин подачу газа в горелку прекращают и оставляют образец в приборе для остывания до комнатной температуры.

29.13. Остывший образец древесины извлекают из керамического короба и взвешивают.

29.14. Потерю массы образца (Р) в процентах вычисляют по формуле 2 и округляют до 0,1%.

 ,                               (2)

где m1 - масса образца до испытания, г; m2 - масса образца после испытания г.

29.15. Образцы, для которых не выполняются неравенства (3, 4), отбрасывают, вместо них сжигают новые и вновь определяют среднеарифметическое значение потери массы десяти испытанных образцов.

[Рсрi] £ 3 при Рср £ 9;     (3)

[Рсрi] < 5 при 9 < Рср £ 25;        (4)

где Рср - среднеарифметическое значение потери массы десяти испытанных образцов, %; Pi - значение потери массы одного из десяти испытанных образцов, %.

За результат испытания принимают среднеарифметическое значение не менее 10 определений, округленное до целого числа процентов.

29.16. По результатам испытания устанавливают группу огнезащитной эффективности испытанного ОЗСВ при данном способе его применения.

29.17. При потере массы не более 9% для ОЗСВ устанавливают I группу огнезащитной эффективности.

29.18. При потере массы более 9%, но не выше 25%, для ОЗСВ устанавливают II группу огнезащитной эффективности.

29.19. При потере массы более 25% считают, что данное средство ОЗСВ не обеспечивает огнезащиту древесины и не является огнезащитным.

29.20. Результаты испытаний и расчетов заносят в протокол испытаний (приложение 2).

30. Определение устойчивости к старению

30.1. Сущность метода заключается в определении сохранения огнезащитной эффективности огнезащитного покрытия, полученного на основе ОЗСВ, после ускоренного старения в результате попеременного воздействия на образцы колебаний температуры и влажности в заданной последовательности.

30.2. Аппаратура - по п. 31.1.

30.3. Подготовка образцов - по п. 29.2 - 29.6.

30.4. Испытания проводят на шести образцах. Из них произвольным образом отбираются три основных образца, оставшиеся три образца являются контрольными.

30.5. На трех контрольных образцах определяются огнезащитные свойства в соответствии с пп. 29.8 - 29.13 настоящих норм. Потерю массы образца в процентах вычисляют по формуле (5) и округляют до 0,1 %.

,                                 (5)

где m1 - масса образца до испытания, г; m2 - масса образца после испытания, г.

За результат принимается среднеарифметическое значение трех определений, округленное до 1%.

30.6. Три основных образца последовательно выдерживают: 8 ч в сушильном шкафу при температуре (60±5)°С, 16 ч в эксикаторе с относительной влажностью воздуха 100% при нормальной температуре, 8 ч в сушильном шкафу при температуре (60±5)°С, 16 ч в нормальных условиях. Эти операции составляют один цикл (48 ч). Испытания включают семь циклов по указанной схеме. Во время испытания ведется наблюдение за состоянием покрытия. По истечении указанного срока образцы выдерживают в нормальных условиях не менее 48 ч.

30.7. Определяют огнезащитные свойства по п. 30.5 настоящих норм на трех основных образцах после ускоренного старения.

30.8. Покрытие считается выдержавшим испытание на устойчивость к старению, если сохраняется его целостность (отсутствуют трещины, разрушения, отслаивания и т.д.) и огнезащитные свойства при этом снижаются не более чем на 20% от значений, определенных для контрольных образцов.

31. Контрольный метод определения огнезащитной эффективности

31.1. Приборы и материалы:

установка для определения огнезащитных свойств ОЗСВ для древесины по п. 29.1;

шкаф сушильный или камера для термостатирования, обеспечивающие диапазон температур от 40 до 60°С с принудительной циркуляцией воздуха с кратностью воздухообмена (Кв мин-1) в пределах 4¸8;

весы (класс точности 4);

секундомер (класс точности 2);

газ бытовой;

фольга алюминиевая толщиной 0,014¸0,018 мм марки ФГ по ГОСТ 745-79;

вытяжной шкаф с принудительной вентиляцией;

емкость для пропитки образцов древесины;

установка (устройство) для пневмораспыления;

кисти, шпатели для нанесения красок, покрытий;

эксикатор.

31.2. Требования к изготовлению образцов в соответствии с пп. 29.2 и 29.3.

31.3. Образцы перед нанесением ОЗСВ доводят до постоянной массы в термостате при температуре (45±2)°С. Термостатирование образцов древесины прекращают, когда изменение массы образца между двумя последующими взвешиваниями, проведенными с интервалом в 2 ч, составит не более 0,2 г.

31.4. Обработку образцов ОЗСВ проводят не позднее чем через 30 мин после термостатирования, либо, во избежание изменения массы образцов за счет поглощения влаги, до начала обработки образцы помещают в сухой эксикатор.

31.5. Пропитка деревянных образцов водными составами ОЗСВ способом нанесения на поверхность осуществляется путем их погружения в раствор. Температура раствора должна соответствовать температуре, указанной в технической документации на ОЗСВ. Для пропитки используется емкость, выполненная из коррозионно-стойкого материала, в которую образцы погружаются таким образом, чтобы толщина слоя раствора над верхней гранью образца составляла 5¸10 мм. Допускается нанесение пропиточных составов кистью или пневмораспылением с соблюдением нормативного расхода, определенного технической документацией на ОЗСВ.

31.6. Расход пропиточного состава, а также других ОЗСВ, определяется в соответствии с п. 29.5 настоящих норм.

Взвешивание образцов, обработанных пропиточными составами, осуществляется после того, как с них перестанет стекать раствор. Остатки раствора с торца образца удаляются фильтровальной бумагой.

31.7. Обработка ОЗСВ, содержащими органические жидкости, выполняется в соответствии с ТД на конкретное огнезащитное средство.

31.8. Пропитка образцов древесины другими способами выполняется по соответствующим технологиям.

31.9. Технология приготовления испытываемых составов и их расходы должны соответствовать ТД. Расход ОЗСВ при испытании указывается без учета технологических потерь.

31.10. Сушка образцов после пропитки водными составами осуществляется в термостате при температуре (45±2)°С. Промежуточная сушка между пропитками составляет 2¸3 ч.

31.11. Сушка образцов после пропитки составами, содержащими органические жидкости, осуществляется в соответствии с ТД на конкретный состав.

31.12. Образцы древесины с покрытиями сушат до постоянной массы в термостате при температуре не выше 60)°С, предварительно выдержав их в комнатных условиях (или в вытяжном шкафу для покрытий, содержащих органические растворители) в течение суток. При многослойном нанесении покрытий послойная сушка осуществляется по режиму, предусмотренному технической документацией на конкретное покрытие.

31.13. Сушку образцов прекращают, когда изменение массы образца между двумя последующими взвешиваниями, проведенными с интервалом в 2 ч, составит не более 0,2 г.

31.14. Доведенные до постоянной массы образцы взвешивают с погрешностью не более ±0,1 г.

31.15. Испытания проводят не позднее чем через 30 мин после сушки, или до начала испытания образцы, доведенные до постоянной массы, помещают в сухой эксикатор.

31.16. Испытания проводятся на трех образцах по пп. 29.8 - 29.13.

31.17. Потерю массы образца в процентах вычисляют по формуле (6) и округляют до 0,1 %.

,                      (6)

где т1 - масса образца до испытания, г; т2 - масса образца после испытания, г.

За результат принимается среднеарифметическое значение трех определений, округленное до 1%.

31.18. В случае получения среднеарифметического значения трех определений для ОЗСВ I группы огнезащитной эффективности более 9%, а для ОЗСВ II группы огнезащитной эффективности более 25% проводятся повторные испытания по ускоренной методике на десяти образцах. При получении неудовлетворительных результатов повторных испытаний ОЗСВ считается не соответствующим установленной для него группе огнезащитной эффективности.

 

Приложение 1

Рис. 1. Установка для определения огнезащитной эффективности ОЗСВ:

1 - керамический короб; 2 - подставка; 3 - газовая горелка; 4 - потенциометр КСП-4; 5 - держатель образца; 6 - образец; 7 - зонт; 8 - термоэлектрический преобразователь; 9 - верхний патрубок зонта; 10 - ротаметр

 

Приложение 2

Протокол определения огнезащитной эффективности ОЗСВ

 

Наименование и марка огнезащитного состава (вещества), ТД (ГОСТ, ТУ) __________

Способ обработки ___________

Номер партии, дата изготовления ___________ Место отбора проб _________________

Основание для проведения испытаний _______________________

Дата _____ Температура воздуха, °С ___ Относительная влажность воздуха, % ____

Номер образца

Масса образца, г

Общий расход ОЗСВ

Потеря массы образца

Средняя потеря массы образца

до обработки

перед сжиганием

после сжигания

покрытия, кг/м2

пропиточного состава, кг/м2 (кг/м3)

г

%

г

%

 

 

 

 

 

 

 

 

 

 

 

 

 

 

 

 

 

 

 

 

 

 

 

 

 

 

 

 

 

 

 

 

 

 

 

 

 

 

 

 

 

 

 

 

 

 

 

 

 

 

 

 

 

 

 

 

 

 

 

 

 

 

 

 

 

 

 

 

 

 

 

 

 

 

 

 

 

 

 

 

 

 

 

 

 

 

 

 

 

 

 

 

 

 

 

 

 

 

 

 

Вывод:                                                       Подпись

 

 

 

 




Яндекс цитирования



   Copyright © 2007-2026,  www.tehlit.ru.

[ ѓосты, стандарты, нормативы, инструкции, правила, строительные нормы ]