//
ТехЛит.ру
- крупнейшая бесплатная электронная интернет библиотека для "технически умных" людей.
WWW.TEHLIT.RU - ТЕХНИЧЕСКАЯ ЛИТЕРАТУРА

:: Алготрейдинг::


АЛГОТРЕЙДИНГ
шаг за шагом
с нуля по урокам!

Торговые роботы на PYTHON, BackTrader,
Pandas, Pine Script для TradingView. Связка с брокерами, телеграм и легкими приложениями.


ГОССТРОЙ РОССИИ
КОНСОРЦИУМ «СЕРВИСИНЖСТРОЙ»

УСТАНОВКА ПРИБОРОВ КОММЕРЧЕСКОГО УЧЕТА ТЕПЛОВОЙ ЭНЕРГИИ, ХОЛОДНОЙ И ГОРЯЧЕЙ ВОДЫ, ЭЛЕКТРОЭНЕРГИИ В ЖИЛЫХ, ОБЩЕСТВЕННЫХ ЗДАНИЯХ И У ИНДИВИДУАЛЬНЫХ ПОТРЕБИТЕЛЕЙ

ТЕХНИЧЕСКИЕ РЕШЕНИЯ

Москва 1999

Содержание

Установка приборов коммерческого учета тепловой энергии, холодной и горячей воды, газа, электроэнергии в жилых, общественных зданиях и у индивидуальных потребителей. Технические решения /Госстрой России, Консорциум «Сервисинжстрой».- М.: ГУП ЦПП, 1999.

ВВЕДЕНИЕ

Реализация Федеральной программы на основании принятого закона "Об энергосбережении" вызвала в стране необходимость создания данного документа, регламентирующего взаимоотношения между потребителями энергии и энергоснабжающими организациями. Для России, особенно на современном этапе крайне важно организовать рациональное использование ее топливно-энергетических ресурсов. Основные мероприятия, направленные на повышение эффективности использования топливно-энергетических ресурсов, изложены в Постановлении Правительства РФ "О неотложных мерах по энергосбережению" В их числе, в частности, переход на отпуск и потребление тепловой энергии и теплоносителя с использованием приборов учета тепловой энергии. Для реализации Постановления Главгосэнергонадзором России подготовлены "Правила учета тепловой энергии и теплоносителя". Эти правила определяют требования к устройству узлов учета тепловой энергии и теплоносителя на источнике теплоты и у потребителя, к приборам, используемым на узлах учета, к эксплуатации узлов учета, к определению количества и качества отпущенной и потребляемой тепловой энергии и теплоносителя, взаимоотношениям потребителя и энергоснабжающей организации при учете тепловой энергии. Настоящий альбом выпущен в развитие и для конкретизации технических решении "Правил учета тепловой энергии и теплоносителя" для использования его специалистами при разработке технической документации на узлы учета.

Альбом включает в себя материалы по расчету и подбору оборудования и приборов узлов учета, принципиальные технологические схемы узлов учета при различных схемах присоединения потребителей тепла к энергоснабжающей системе, функциональные и электрические схемы, соединения приборов учета тепловой энергии, примеры конкретного использования технической документации на узел учета.

В альбоме приведены схемы узлов учета на базе теплосчетчиков СТ и SA94/2M.

В состав теплосчетчика СТ входят:

- счетчик горячей воды ВСТ;

- вычислитель " SUPERCAL - 430R";

- комплект термометров сопротивления Pt-500.

В состав теплосчетчика SA 94/2М входят:

- два преобразователя первичных измерительных ПРН;

- измерительно-вычислительный блок ИВБ;

-комплект термопреобразователей КТПТР-01.

В качестве регистрирующего прибора используется регистратор-вычислитель параметров теплопотребления РПТ - 2200 МА или РПТ - 2200 М.

ОБЩИЕ ПОЛОЖЕНИЯ

Узлы учета тепловой энергии и теплоносителя предназначены для коммерческого расчета между потребителями тепловой энергии и энергоснабжающими организациями на основании показаний приборов.

Узел учета состоит из теплосчетчика, счетчика массы или объема теплоносителя, приборов, регистрирующих параметры теплоносителя: температуру, расход и давление.

Информация об измеряемых параметрах и определяемых величинах может передаваться с приборов узла учета в систему диспетчеризации.

Узлы учета тепловой энергии, в зависимости от схемы подключения потребителя к системе теплоснабжения, делятся:

- на узлы учета для закрытых систем теплоснабжения;

- на узлы учета для открытых систем теплоснабжения;

Узлы учета тепловой энергии могут быть построены на основе:

- теплосчетчика, счетчика массы или объема теплоносителя, приборов, регистрирующих параметры теплоносителя;

- на основе теплосчетчика и счетчика массы или объема теплоносителя;

- на основе счетчика массы или объема теплоносителя.

Узлы учета проектируются:

- на отопительный период;

- на отопительный и летний периоды.

Проекты узлов учета разрабатываются на основании действующих РД 34.09.102 "Правил учета тепловой энергии и теплоносителя", Главгосэнергонадзор М., изд-во МЭИ, 1995; нормативных документов СНиП 2.04.07-86* "Тепловые сети", СП 41-101-95 "Проектирование тепловых пунктов"; исходных данных, включающих:

- задание на проектирование узла учета, утвержденное заказчиком;

- технические условия на присоединение к тепловым сетям или действующий Договор на поставку (продажу) тепловой энергии в горячей воде, выданный энергоснабжающей организацией;

- принципиальную схему теплоснабжения систем теплопотребления;

- план теплового пункта с указанием места размещения оборудования узла учета.

Для выбора типа приборов учета определяются расчетные и эксплуатационные расходы теплоносителя с использованием приложения 10 "Методика определения максимальных (расчетных) расходов воды из тепловой сети на тепловой пункт" СП 41-101-95 "Проектирование тепловых пунктов".

Тип приборов, применяемых на узлах учета тепловой энергии, выбирается в зависимости от:

- типа здания, в котором оборудуется узел учета;

- периода эксплуатации;

- температурного графика;

- величины тепловой нагрузки;

- расхода теплоносителя;

- контролируемых, регистрируемых параметров и необходимости их передачи в систему диспетчеризации;

- необходимой точности измерения.

Выбранные типы приборов учета тепловой энергии и теплоносителя должны быть освидетельствованы Главгосэнергонадзором России на соответствие "Правилам учета тепловой энергии и теплоносителя" и допущены к применению на узлах коммерческого учета.

Основной комплект технической документации на узел учета разрабатывается на основании произведенных расчетов и подбора оборудования и включает в себя: принципиальную схему, план и разрезы технологической части проекта, функциональную и кабельную схемы электрической части проекта, описание принятой схемы узла учета. Проект дополняется типовыми установочными чертежами узлов и деталей, электрическими схемами подключений приборов, инструкцией по сдаче в эксплуатацию узла учета, рекомендациями по эксплуатации и формой ведения журнала учета тепловой энергии, взаимными обязательствами эксплуатирующей и энергоснабжающей организаций.

Проект согласовывается со службой эксплуатации энергоснабжающей организации.

После монтажа, проведения пуско-наладочных работ узел учета по акту принимается энергоснабжающей организацией и передается заказчику для эксплуатации.

УСЛОВНЫЕ ОБОЗНАЧЕНИЯ

Параметры

t

- температура

p

- давление

G

-масса воды

Q

- тепловая энергия

T

- время

Индексы

1

- подающий трубопровод

2

- обратный трубопровод

п

- подпитка

хв

- холодная вода

гв

- горячее водоснабжение

Точки измерения

- температуры

- давления

- расхода теплоносителя

Технологические требования

- учитываемый параметр

- регистрируемый параметр

- узел учета

Оборудование

- насос

- теплообменник

- элеватор

- трубопровод

- задвижка

- отопительный прибор

Автоматика

Р1

- манометр

Т1

- термометр

ТЕ

- преобразователь температуры

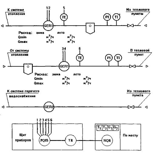
GER1

- первичный преобразователь теплосчетчика

GER2

- водосчетчик

UQR

- регистратор

NQR

- принтер

FQIS

- тепловычислитель

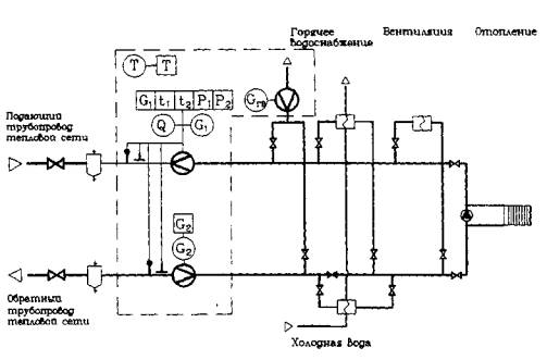
СХЕМЫ УЗЛОВ УЧЕТА ТЕПЛОВОЙ ЭНЕРГИИ И ТЕПЛОНОСИТЕЛЯ

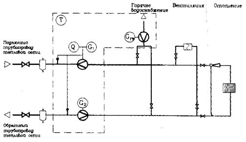
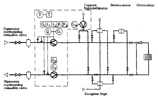
Закрытая система теплопотребления при независимом присоединении системы отопления через теплообменник на основе теплосчетчика, водосчетчика и регистрирующего прибора

На узле учета определяются и регистрируются с помощью приборов:

- время работы приборов;

- полученная тепловая энергия;

- масса (объем) теплоносителя, полученного по подающему трубопроводу;

- масса (объем) теплоносителя, возвращенного по обратному трубопроводу;

- масса (объем) теплоносителя, проходящего по подпиточному трубопроводу;

- температура теплоносителя в подающем трубопроводе;

- температура теплоносителя в обратном трубопроводе.

Закрытая система теплопотребления при зависимом присоединении системы отопления через элеватор на основе теплосчетчика, водосчетчика и регистрирующего прибора

На узле учета определяются и регистрируются с помощью приборов:

- время работы приборов;

- полученная тепловая энергия;

- масса (объем) теплоносителя, полученного по подающему трубопроводу;

- масса (объем) теплоносителя, возвращенного по обратному трубопроводу;

- температура теплоносителя в подающем трубопроводе;

- температура теплоносителя в обратном трубопроводе.

Закрытая система теплопотребления при зависимом присоединении системы отопления через насос на основе теплосчетчика, водосчетчика и регистрирующего прибора

На узле учета определяются и регистрируются с помощью приборов:

- время работы приборов;

- полученная тепловая энергия;

- масса (объем) теплоносителя, полученного по подающему трубопроводу;

- масса (объем) теплоносителя, возвращенного по обратному трубопроводу;

- температура теплоносителя в подающем трубопроводе;

- температура теплоносителя в обратном трубопроводе.

Закрытая система теплопотребления при независимом присоединении системы отопления через теплообменник на основе теплосчетчика и водосчетчика

На узле учета определяются с помощью приборов:

- время работы приборов;

- полученная тепловая энергия;

- масса (объем) теплоносителя, полученного по подающему трубопроводу;

- масса (объем) теплоносителя, возвращенного по обратному трубопроводу;

- масса (объем) теплоносителя, проходящего по подпиточному трубопроводу;

- температура теплоносителя в подающем трубопроводе;

- температура теплоносителя в обратном трубопроводе.

Закрытая система теплопотребления при зависимом присоединении системы отопления через элеватор на основе теплосчетчика и водосчетчика

На узле учета определяются с помощью приборов:

- время работы приборов;

- полученная тепловая энергия;

- масса (объем) теплоносителя, полученного по подающему трубопроводу;

- масса (объем) теплоносителя, возвращенного по обратному трубопроводу;

- температура теплоносителя в подающем трубопроводе;

- температура теплоносителя в обратном трубопроводе.

Закрытая система теплопотребления при зависимом присоединении системы отопления через насос на основе теплосчетчика и водосчетчика

На узле учета определяются с помощью приборов:

- время работы приборов;

- полученная тепловая энергия;

- масса (объем) теплоносителя, полученного по подающему трубопроводу;

- масса (объем) теплоносителя, возвращенного по обратному трубопроводу;

- температура теплоносителя в подающем трубопроводе;

- температура теплоносителя в обратном трубопроводе.

Закрытая система теплопотребления при независимом присоединении системы отопления через теплообменник на основе водосчетчиков

На узле учета определяются с помощью приборов:

- время работы приборов;

- масса (объем) теплоносителя, полученного по подающему трубопроводу;

- масса (объем) теплоносителя, возвращенного по обратному трубопроводу;

- масса (объем) теплоносителя, проходящего по подпиточному трубопроводу.

Закрытая система теплопотребления при зависимом присоединении системы отопления через элеватор на основе водосчетчиков

На узле учета определяются с помощью приборов:

- время работы приборов;

- масса (объем) теплоносителя, полученного по подающему трубопроводу;

- масса (объем) теплоносителя, возвращенного по обратному трубопроводу.

Закрытая система теплопотребления при зависимом присоединении системы отопления через насос на основе водосчетчиков

На узле учета определяются с помощью приборов:

- время работы приборов;

- масса (объем) теплоносителя, полученного по подающему трубопроводу;

- масса (объем) теплоносителя, возвращенного по обратному трубопроводу.

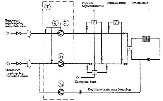
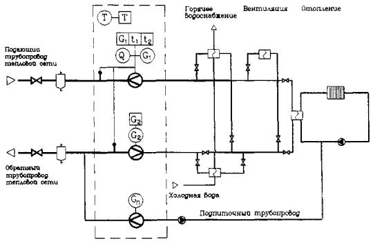
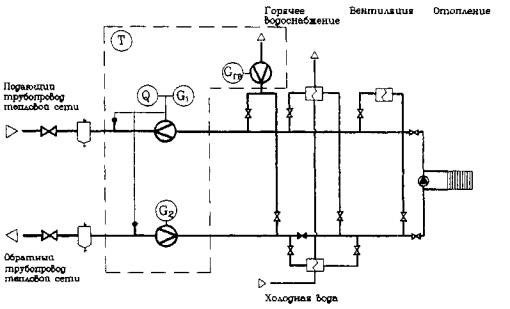
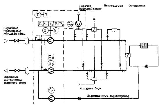
Открытая система теплопотребления при независимом присоединении системы отопления через теплообменник на основе теплосчетчика, водосчетчика и регистрирующего прибора

На узле учета определяются и регистрируются с помощью приборов:

- время работы приборов;

- полученная тепловая энергия;

- масса (объем) теплоносителя, полученного по подающему трубопроводу;

- масса (объем) теплоносителя, возвращенного по обратному трубопроводу;

- масса (объем) теплоносителя, проходящего по подпиточному трубопроводу;

- масса (объем) теплоносителя, израсходованного на водоразбор в системе горячего водоснабжения;

- температура теплоносителя в подающем трубопроводе;

- температура теплоносителя в обратном трубопроводе;

- давление теплоносителя в подающем трубопроводе;

- давление теплоносителя в обратном трубопроводе.

Открытая система теплопотребления при зависимом присоединении системы отопления через элеватор на основе теплосчетчика, водосчетчика и регистрирующего прибора

На узле учета определяются и регистрируются с помощью приборов:

- время работы приборов;

- полученная тепловая энергия;

- масса (объем) теплоносителя, полученного по подающему трубопроводу;

- масса (объем) теплоносителя, возвращенного по обратному трубопроводу;

- масса (объем) теплоносителя, израсходованного на водоразбор в системе горячего водоснабжения;

- температура теплоносителя в подающем трубопроводе;

- температура теплоносителя в обратном трубопроводе;

- давление теплоносителя в подающем трубопроводе;

- давление теплоносителя в обратном трубопроводе.

Открытая система теплопотребления при зависимом присоединении системы отопления через насос на основе теплосчетчика, водосчетчика и регистрирующего прибора

На узле учета определяются и регистрируются с помощью приборов:

- время работы приборов;

- полученная тепловая энергия;

- масса (объем) теплоносителя, полученного по подающему трубопроводу;

- масса (объем) теплоносителя, возвращенного по обратному трубопроводу;

- масса (объем) теплоносителя, израсходованного на водоразбор в системе горячего водоснабжения;

- температура теплоносителя в подающем трубопроводе;

- температура теплоносителя в обратном трубопроводе;

- давление теплоносителя в подающем трубопроводе;

- давление теплоносителя в обратном трубопроводе.

Открытая система теплопотребления при независимом присоединении системы отопления через теплообменник на основе теплосчетчика и водосчетчика

На узле учета определяются с помощью приборов:

- время работы приборов;

- полученная тепловая энергия;

- масса (объем) теплоносителя, полученного по подающему трубопроводу;

- масса (объем) теплоносителя, возвращенного по обратному трубопроводу;

- масса (объем) теплоносителя, проходящего по подпиточному трубопроводу;

- масса (объем) теплоносителя, израсходованного на водоразбор в системе горячего водоснабжения;

- температура теплоносителя в подающем трубопроводе;

- температура теплоносителя в обратном трубопроводе;

- давление теплоносителя в подающем трубопроводе;

- давление теплоносителя в обратном трубопроводе.

Открытая система теплопотребления при зависимом присоединении системы отопления через элеватор на основе теплосчетчика и водосчетчика

На узле учета определяются с помощью приборов:

- время работы приборов;

- полученная тепловая энергия;

- масса (объем) теплоносителя, полученного по подающему трубопроводу;

- масса (объем) теплоносителя, возвращенного по обратному трубопроводу;

- масса (объем) теплоносителя, израсходованного на водоразбор в системе горячего водоснабжения;

- температура теплоносителя в подающем трубопроводе;

- температура теплоносителя в обратном трубопроводе;

- давление теплоносителя в подающем трубопроводе;

- давление теплоносителя в обратном трубопроводе.

Открытая система теплопотребления при зависимом присоединении системы отопления через насос на основе теплосчетчика и водосчетчика

На узле учета определяются с помощью приборов:

- время работы приборов;

- полученная тепловая энергия;

- масса (объем) теплоносителя, полученного по подающему трубопроводу;

- масса (объем) теплоносителя, возвращенного по обратному трубопроводу;

- масса (объем) теплоносителя, израсходованного на водоразбор в системе горячего водоснабжения;

- температура теплоносителя в подающем трубопроводе;

- температура теплоносителя в обратном трубопроводе;

- давление теплоносителя в подающем трубопроводе;

- давление теплоносителя в обратном трубопроводе.

Открытая система теплопотребления при независимом присоединении системы отопления через теплообменник на основе водосчетчиков

На узле учета определяются с помощью приборов:

- время работы приборов;

- масса (объем) теплоносителя, полученного по подающему трубопроводу;

- масса (объем) теплоносителя, возвращенного по обратному трубопроводу;

- масса (объем) теплоносителя, проходящего по подпиточному трубопроводу;

- масса (объем) теплоносителя, израсходованного на водоразбор в системе горячего водоснабжения.

Открытая система теплопотребления при зависимом присоединении системы отопления через элеватор на основе водосчетчиков

На узле учета определяются с помощью приборов:

- время работы приборов;

- масса (объем) теплоносителя, полученного по подающему трубопроводу;

- масса (объем) теплоносителя, возвращенного по обратному трубопроводу;

- масса (объем) теплоносителя, израсходованного на водоразбор в системе горячего водоснабжения.

Открытая .система теплопотребления при зависимом присоединении системы отопления через насос на основе водосчетчиков

На узле учета определяются с помощью приборов:

- время работы приборов;

- масса (объем) теплоносителя, полученного по подающему трубопроводу;

- масса (объем) теплоносителя, возвращенного по обратному трубопроводу;

- масса (объем) теплоносителя, израсходованного на водоразбор в системе горячего водоснабжения.

Местная система теплопотребления на основе теплосчетчика, водосчетчика и регистрирующего прибора

На узле учета определяются и регистрируются с помощью приборов:

- время работы приборов;

- полученная тепловая энергия;

- масса (объем) теплоносителя, полученного по подающему трубопроводу системы отопления;

- масса (объем) теплоносителя, возвращенного по обратному трубопроводу системы отопления;

- масса (объем) теплоносителя, израсходованного на водоразбор в системе горячего водоснабжения;

- температура теплоносителя в подающем трубопроводе;

- температура теплоносителя в обратном трубопроводе.

Местная система теплопотребления на основе теплосчетчика и водосчетчика

На узле учета определяются с помощью приборов:

- время работы приборов;

- полученная тепловая энергия;

- масса (объем) теплоносителя, полученного по подающему трубопроводу системы отопления;

- масса (объем) теплоносителя, возвращенного по обратному трубопроводу системы отопления;

- масса (объем) теплоносителя, израсходованного на водоразбор в системе горячего водоснабжения;

- температура теплоносителя в подающем трубопроводе;

- температура теплоносителя в обратном трубопроводе.

Местная система теплопотребления на основе водосчетчиков

На узле учета определяются с помощью приборов:

- время работы приборов;

- масса (объем) теплоносителя, полученного по подающему трубопроводу системы отопления;

- масса (объем) теплоносителя, возвращенного по обратному трубопроводу системы отопления;

- масса (объем) теплоносителя, израсходованного на водоразбор в системе горячего водоснабжения.

ФУНКЦИОНАЛЬНЫЕ СХЕМЫ УЗЛОВ УЧЕТА ТЕПЛОВОЙ ЭНЕРГИИ И ТЕПЛОНОСИТЕЛЯ

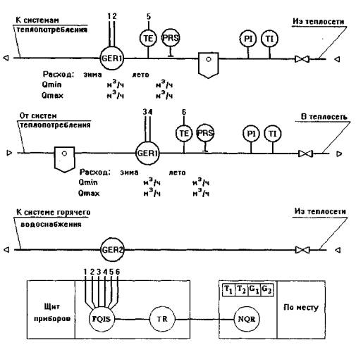
Закрытая система теплопотребления при независимом присоединении системы отопления через теплообменник на основе теплосчетчика СТ, водосчетчика ВСТ и регистрирующего прибора

На узле учета устанавливаются:

- теплосчетчик СТ на подающем трубопроводе;

- водосчетчик ВСТ на обратном трубопроводе;

- водосчетчик ВСГ на подпиточном трубопроводе;

- регистрирующий прибор *.

* прибор типа РПТ 2200 М

Приборы "Supercal - 430" и регистрирующий прибор устанавливаются в приборных щитах.

Принтер может быть переносным и подключаться к регистрирующему прибору на момент распечатки показаний.

Закрытая система теплопотребления при зависимом присоединении системы отопления через элеватор или насос на основе теплосчетчика СТ, водосчетчика ВСТ и регистрирующего прибора

На узле учета устанавливаются:

- теплосчетчик СТ на подающем трубопроводе;

- водосчетчик ВСТ на обратном трубопроводе;

- регистрирующий прибор *.

* прибор типа РПТ 2200 М

Приборы "Supercal - 430" и регистрирующий прибор устанавливаются в приборных щитах.

Принтер может быть переносным и подключаться к регистрирующему прибору на момент распечатки показаний.

Закрытая система теплопотребления при независимом присоединении системы отопления через теплообменник на основе теплосчетчика СТ и водосчетчика ВСГ

На узле учета устанавливаются:

- теплосчетчик СТ на подающем трубопроводе;

- водосчетчик ВСГ на обратном трубопроводе;

- водосчетчик ВСГ на подпиточном трубопроводе.

Прибор "Supercal - 430" устанавливается в приборном щите.

Закрытая система теплопотребления при зависимом присоединении системы отопления через элеватор или насос на основе теплосчетчика СТ и водосчетчика ВСГ

На узле учета устанавливаются:

- теплосчетчик СТ на подающем трубопроводе;

- водосчетчик ВСГ на обратном трубопроводе.

Прибор "Supercal - 430" устанавливается в приборном щите.

Закрытая система теплопотребления при независимом присоединении системы отопления через теплообменник на основе водосчетчиков ВСГ

На узле учета устанавливаются:

- водосчетчик ВСГ на подающем трубопроводе;

- водосчетчик ВСГ на обратном трубопроводе;

- водосчетчик ВСГ на подпиточном трубопроводе.

Закрытая система теплопотребления при зависимом присоединении системы отопления через элеватор или насос на основе водосчетчиков ВСГ

На узле учета устанавливаются:

- водосчетчик ВСГ на подающем трубопроводе;

- водосчетчик ВСГ на обратном трубопроводе.

Открытая система теплопотребления при зависимом присоединении системы отопления через элеватор или насос на основе теплосчетчика СТ, водосчетчика ВСТ и регистрирующего прибора

На узле учета устанавливаются:

- теплосчетчик СТ на подающем трубопроводе;

- водосчетчик ВСТ на обратном трубопроводе;

- водосчетчик ВСГ на трубопроводе системы горячего водоснабжения;

- регистрирующий прибор *.

* прибор типа РПТ 2200 М

Приборы "Supercal - 430" и регистрирующий прибор устанавливаются в приборных щитах.

Принтер может быть переносным и подключаться к регистрирующему прибору на момент распечатки показаний.

Открытая система теплопотребления при независимом присоединении системы отопления через теплообменник на основе теплосчетчика СТ, водосчетчика ВСТ и регистрирующего прибора

На узле учета устанавливаются:

- теплосчетчик СТ на подающем трубопроводе;

- водосчетчик ВСТ на обратном трубопроводе;

- водосчетчик ВСГ на подпиточном трубопроводе;

- водосчетчик ВСГ на трубопроводе системы горячего водоснабжения;

- регистрирующий прибор *.

* прибор типа РПТ 220 М

Приборы "Supercal - 430" и регистрирующий прибор устанавливаются в приборных щитах.

Принтер может быть переносным и подключаться к регистрирующему прибору на момент распечатки показаний.

Открытая система теплопотребления при независимом присоединении системы отопления через теплообменник на основе теплосчетчика СТ и водосчетчика ВСГ

На узле учета устанавливаются:

- теплосчетчик СТ на подающем трубопроводе;

- водосчетчик ВСГ на обратном трубопроводе;

- водосчетчик ВСГ на подпиточном трубопроводе;

- водосчетчик ВСГ на трубопроводе системы горячего водоснабжения.

Прибор "Supercal - 430" устанавливается в приборном щите.

Открытая система теплопотребления при зависимом присоединении системы отопления через элеватор или насос на основе теплосчетчика СТ и водосчетчика ВСГ

На узле учета устанавливаются:

- теплосчетчик СТ на подающем трубопроводе;

- водосчетчик ВСГ на обратном трубопроводе;

- водосчетчик ВСГ на трубопроводе системы горячего водоснабжения.

Прибор "Supercal - 430" устанавливается в приборном щите.

Открытая система теплопотребления при независимом присоединении системы отопления через теплообменник на основе водосчетчиков ВСГ

На узле учета устанавливаются:

- водосчетчик ВСГ на подающем трубопроводе;

- водосчетчик ВСГ на обратном трубопроводе;

- водосчетчик ВСГ на подпиточном трубопроводе;

- водосчетчик ВСГ на трубопроводе системы горячего водоснабжения.

Открытая система теплопотребления при зависимом присоединении системы отопления через элеватор или насос на основе водосчетчиков ВСГ

На узле учета устанавливаются:

- водосчетчик ВСГ на подающем трубопроводе;

- водосчетчик ВСГ на обратном трубопроводе;

- водосчетчик ВСГ на трубопроводе системы горячего водоснабжения.

Местная система теплопотребления на основе теплосчетчика СТ, водосчетчика ВСТ и регистрирующего прибора

На узле учета устанавливаются:

- теплосчетчик СТ на подающем трубопроводе системы отопления;

- водосчетчик ВСТ на обратном трубопроводе отопления;

- водосчетчик ВСГ на трубопроводе системы горячего водоснабжения;

- регистрирующий прибор *.

* прибор типа РПТ 2200 М

Приборы "Supercal - 430" и регистрирующий прибор устанавливаются в приборных щитах.

Принтер может быть переносным и подключаться к регистрирующему прибору на момент распечатки показаний.

Местная система теплопотребления на основе теплосчетчика СТ и водосчетчика ВСГ

На узле учета устанавливаются:

- теплосчетчик СТ на подающем трубопроводе системы отопления;

- водосчетчик ВСГ на обратном трубопроводе отопления;

- водосчетчик ВСГ на трубопроводе системы горячего водоснабжения.

Прибор "Supercal - 430" устанавливается в приборном щите.

Местная система теплопотребления на основе водосчетчиков ВСГ

На узле учета устанавливаются:

- водосчетчик ВСГ на подающем трубопроводе системы отопления;

- водосчетчик ВСГ на обратном трубопроводе отопления;

- водосчетчик ВСГ на трубопроводе системы горячего водоснабжения.

Закрытая система теплопотребления при независимом присоединении системы отопления через теплообменник на основе теплосчетчика SA 94/2M и регистрирующего прибора РПТ - 2200МА

На узле учета устанавливаются:

- первичный преобразователь ПРН на подающем трубопроводе;

- первичный преобразователь ПРН на обратном трубопроводе;

- водосчетчик ВСГ на подпиточном трубопроводе;

- регистрирующий прибор РПТ - 2200 МА.

Приборы ИВБ и РПТ - 2200МА устанавливаются в приборном щите.

Принтер может быть переносным и подключаться к прибору РПТ - 2200МА на момент распечатки показаний.

Закрытая система теплопотребления при зависимом присоединении системы отопления через элеватор или насос на основе теплосчетчика SA 94/2M и регистрирующего прибора РПТ - 2200МА

На узле учета устанавливаются:

- первичный преобразователь ПРН на подающем трубопроводе;

- первичный преобразователь ПРН на обратном трубопроводе;

- регистрирующий прибор РПТ - 2200МА.

Приборы ИВБ и РПТ - 2200МА устанавливаются в приборном щите.

Принтер может быть переносным и подключаться к прибору РПТ - 2200МА на момент распечатки показаний.

Закрытая система теплопотребления при независимом присоединении системы отопления через теплообменник на основе теплосчетчика SA 94/2M

На узле учета устанавливаются:

- первичный преобразователь ПРН на подающем трубопроводе;

- первичный преобразователь ПРН на обратном трубопроводе;

- водосчетчик ВСГ на подпиточном трубопроводе;

- прибор ИВБ.

Закрытая система теплопотребления при зависимом присоединении системы отопления через элеватор или насос на основе теплосчетчика SA 94/2M

На узле учета устанавливаются:

- первичный преобразователь ПРН на подающем трубопроводе;

- первичный преобразователь ПРН на обратном трубопроводе;

- прибор ИВБ.

Открытая система теплопотребления при независимом присоединении системы отопления через теплообменник на основе теплосчетчика SA 94/2M и регистрирующего прибора РПТ - 2200МА

На узле учета устанавливаются:.

- первичный преобразователь ПРН на подающем трубопроводе;

- первичный преобразователь ПРН на обратном трубопроводе;

- водосчетчик ВСГ на подпиточном трубопроводе;

- водосчетчик ВСГ на трубопроводе системы горячего водоснабжения;

- регистрирующий прибор РПТ - 2200МА.

Приборы ИВБ и РПТ - 2200МА устанавливаются в приборном щите.

Принтер может быть переносным и подключаться к прибору РПТ - 2200МА на момент распечатки показаний.

Открытая система теплопотребления при зависимом присоединении системы отопления через элеватор или насос на основе теплосчетчика SA 94/2M и регистрирующего прибора РПТ - 2200МА

На узле учета устанавливаются:

- первичный преобразователь ПРН на подающем трубопроводе;

- первичный преобразователь ПРН на обратном трубопроводе;

- водосчетчик ВСГ на трубопроводе системы горячего водоснабжения;

- регистрирующий прибор РПТ - 2200МА.

Приборы ИВБ и РПТ - 2200МА устанавливаются в приборном щите.

Принтер может быть переносным и подключаться к прибору РПТ - 2200МА на момент распечатки показаний.

Открытая система теплопотребления при независимом присоединении системы отопления через теплообменник на основе теплосчетчика SA 94/2M

На узле учета устанавливаются:

- первичный преобразователь ПРН на подающем трубопроводе;

- первичный преобразователь ПРН на обратном трубопроводе;

- водосчетчик ВСГ на подпиточном трубопроводе;

- водосчетчик ВСГ на трубопроводе системы горячего водоснабжения;

- прибор ИВБ.

Местная система теплопотребления на основе теплосчетчика SA 94/2M и регистрирующего прибора РПТ - 2200МА

На узле учета устанавливаются:

- первичный преобразователь ПРН на подающем трубопроводе системы отопления;

- первичный преобразователь ПРН на обратном трубопроводе системы отопления;

- водосчетчик ВСГ на трубопроводе системы горячего водоснабжения;

- регистрирующий прибор РПТ - 2200МА.

Приборы ИВБ и РПТ - 2200МА устанавливаются в приборном щите.

Принтер может быть переносным и подключаться к прибору РПТ - 2200МА на момент распечатки показаний.

Местная система теплопотребления на основе теплосчетчика SA 94/2M

На узле учета устанавливаются:

- первичный преобразователь ПРН на подающем трубопроводе системы отопления;

- первичный преобразователь ПРН на обратном трубопроводе системы отопления;

- водосчетчик ВСГ на трубопроводе системы горячего водоснабжения;

- прибор ИВБ.

УСТАНОВКА ПРИБОРОВ УЧЕТА ТЕПЛОВОЙ ЭНЕРГИИ И ТЕПЛОНОСИТЕЛЯ

Узел учета на основе теплосчетчика СТ, водосчетчика ВСТ и водосчетчика ВСГ

Разрез

- узел учета

 

Экспликация

1

Водосчетчик ВСТ

2

Водосчетчик ВСГ

3

Фильтр механический

4

Шаровой кран

5

Преобразователь температур

Водосчетчики устанавливаются в удобном для снятия показаний месте. До водосчетчиков по ходу движения теплоносителя необходимо установить механические фильтры на подающем и обратном трубопроводах.

Преобразователи температур монтируются, по возможности, ближе к головным задвижкам. Для удобства демонтажа водосчетчиков предусмотреть на трубопроводах запорную арматуру до и после узла учета.

Установка приборов ВСТ, ВСГ

Ду 40 и менее

Ду 50 и более

Счетчик монтируется только на горизонтальном участке трубопровода циферблатом вверх.

Непосредственно перед счетчиком необходимо предусмотреть прямой участок трубопровода длиной не менее 5Д, а за счетчиком - не менее 1Д, где Д - диаметр трубопровода.

Схема кабельных разводок для теплосчетчика СТ и регистрирующего прибора

Прибор "Supercal-430" предназначен для настенной установки и должен располагаться в удобном для снятия показаний месте. Преобразователи температуры (датчики) должны монтироваться симметрично к оси трубопровода, как на подающем так и на обратном трубопроводе. Они снабжены двумя соединительными проводами длиной 2 м каждый. Провода не могут быть укорочены, но могут быть удлинены до 10 м, причем их длины должны быть одинаковы.

Регистрирующий прибор* устанавливается в удобном для эксплуатации месте. Максимальная длина кабеля при подсоединении прибора "Supercal - 430" к регистратору составляет 7 м. Максимальная длина кабеля при подсоединении водосчетчика ВСТ к регистратору составляет 10 м.

* прибор типа РПТ 2200 М

Соединительные патрубки для преобразователей температуры прибора СТ

Монтаж преобразователей температуры на трубопроводе

Установка патрубка под углом 45° к оси трубопровода

Установка патрубка под углом 90° к оси трубопровода

Узел учета на основе теплосчетчика SA 94/2M и водосчетчика ВСГ

План

- узел учета

 

Экспликация

1

Первичный преобразователь

2

Водосчетчик ВСГ

3

Преобразователь температур

Водосчетчики устанавливаются в удобном для снятия показаний месте. Преобразователи температуры монтируются, по возможности, ближе к головным задвижкам. Для сдачи в поверку водосчетчиков предусмотреть, при необходимости, на трубопроводах запорную арматуру до и после оборудования узла учета.

Установка первичных преобразователей прибора SA 94/2M

Первичный преобразователь монтируется на горизонтальном, вертикальном или наклонном участке трубопровода при условии, что весь объем трубы первичного преобразователя заполнен теплоносителем.

Непосредственно перед первичным преобразователем необходимо предусмотреть прямой участок трубопровода длиной не менее 5Д, а за счетчиком - не менее 3Д, где Д - диаметр трубопровода.

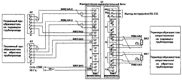
Схема кабельных разводок для теплосчетчика SA 94/2M и регистрирующего прибора РПТ - 2200МА

Измерительно-вычислительный блок предназначен для настенной установки и должен располагаться в удобном для снятия показаний месте. Преобразователи температуры (датчики) должны монтироваться симметрично к оси трубопровода как на подающем, так и на обратном трубопроводе. Длина линий связи между измерительно-вычислительным блоком, первичными преобразователями и преобразователями температур не должна превышать 100 м.

Защитная гильза для преобразователей температуры прибора SA 94/2M

Для Ду 10, 15, 25,40,50,80,100 L = 83 мм

Для Ду 150,200 L = 123 мм

Для Ду 300 L = 163 мм

Установка на трубопроводе при Ду 40 и менее

Установка на трубопроводе при Ду 50

Установка на трубопроводе при Ду более 50

ЭЛЕКТРИЧЕСКИЕ СХЕМЫ ПОДКЛЮЧЕНИЯ ПРИБОРОВ УЧЕТА ТЕПЛОВОЙ ЭНЕРГИИ И ТЕПЛОНОСИТЕЛЯ

Приборы ВСТ

При установке прибора СТ и регистрирующего прибора МУР -1001

При установке прибора СТ

Приборы SA 94/2M

При установке прибора SA 94/2M и регистрирующего прибора РПТ - 2200МА

При установке прибора SA 94/2M

СХЕМЫ ПОДКЛЮЧЕНИЯ ПРИБОРОВ УЧЕТА ЭЛЕКТРИЧЕСКОЙ ЭНЕРГИИ

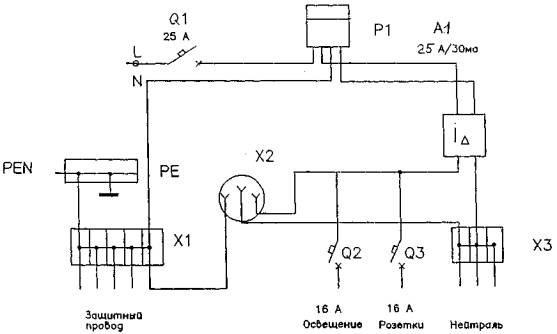
ЩИТОК КОТТЕДЖНЫЙ МКЭМ-1К

СХЕМА ЭЛЕКТРИЧЕСКАЯ ПРИНЦИПИАЛЬНАЯ

А1 - устройство защитного отключения РСНВ/304 (63А/300ма) или УЗО-М304-2 (63А/300ма); А2, A3 - РСНВ/304 (25А/30ма) или УЗО-М304-2 (25А/30ма); А4, А5 - РСНВ/304 (16А/10ма) или УЗО-М304-2 (16А/10ма);

Р1 - электросчетчик СО-505 (10 - 40А) или СО-502 (10 - 60А);

Q1 - автоматический выключатель АВ 52 В63 или АВ 52 В40; Q2 - Q5 - АВ 51 В25; Q6 - Q7 - АВ51 В16; Q8 - АВ 51 В25;

XI - Х5 - шина с винтовыми соединениями.

В качестве вводно-распределительного устройства жилого дома для однофазной системы электроснабжения предусматривается коттеджный щиток МКЭМ-1К. Производство Московского завода электроизмерительных приборов (ОАО "МЗЭП"). Защита отходящих линий в коттеджном щитке выполняется устройствами защитного отключения (УЗО) и автоматическими выключателями. УЗО обеспечивают защиту людей от поражения переменным электрическим током, а также противопожарную защиту при несовершенном заземлении. При наличии централизованного управления перед вводно-распределительным устройством устанавливаются переключающие устройства.

МОДУЛЬ КОММУТАЦИОННЫЙ ЭЛЕКТРИЧЕСКИЙ МНОГОФУНКЦИОНАЛЬНЫЙ МКЭМ-1-25А

Схема электрическая принципиальная

Модуль МКЭМ-1-25А предназначен для учета и распределения электрической энергии напряжением 220 В 50 Гц в квартирах и других помещениях (гаражах, хозблоках и т.д.).

А1 - устройство защитного отключения РСНВ/304 (25А/30ма) или УЗО-М304-2 (25А/30ма);

Р1 - электросчетчик СО-505 (10 - 40А);

Q1 - автоматический выключатель АВ 51 В25; Q2 - Q3 - АВ 51 В16;

XI, Х2 - шина с винтовыми соединениями, Х2 - розетка PA-16 "ЕВРОПА".

В качестве вводно-распределительного устройства для однофазной системы электроснабжения предусматривается модуль МКЭМ-1-25А. Производство Московского завода электроизмерительных приборов (ОАО "МЗЭП").

Защита отходящих линий выполняется устройствами защитного отключения (УЗО) и автоматическими выключателями. УЗО обеспечивают защиту людей от поражения переменным электрическим током, а также противопожарную защиту при несовершенном заземлении.

МОДУЛЬ КОММУТАЦИОННЫЙ ЭЛЕКТРИЧЕСКИЙ МНОГОЦЕЛЕВОЙ МКЭМ-1-40А

Схема электрическая принципиальная

Модуль МКЭМ-1-40А предназначен для учета и распределения электрической энергии напряжением 220 В 50 Гц в квартирах и других помещениях (гаражах, хозблоках и т.д.).

А1 - устройство защитного отключения РСНВ/304 (25А/30ма) или УЗО-М304-2(25А/30ма);

А2 - устройство защитного отключения РСНВ/304 (25А/100ма) или УЗО-М304-2(25А/100ма);

Р1 - электросчетчик СО-505 (10 - 40А) или СО-502 (10 - 60А);

Q1- автоматический выключатель АВ 51 В40; Q2 - Q3 - АВ 51 В16; Q4 - АВ 51 В25;

X1, X2 - шина с винтовыми соединениями, Х2 - розетка РА-16 "ЕВРОПА".

В качестве вводно-распределительного устройства для однофазной системы электроснабжения предусматривается модуль МКЭМ-1-40А. Производство Московского завода электроизмерительных приборов (ОАО "МЗЭП").

Защита отходящих линий выполняется устройствами защитного отключения (УЗО) и автоматическими выключателями. УЗО обеспечивают защиту людей от поражения переменным электрическим током, а также противопожарную защиту при несовершенном заземлении.

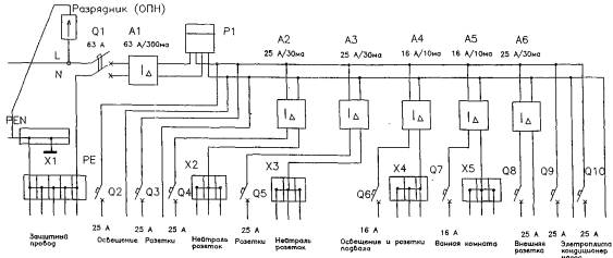
ЩИТОК КОТТЕДЖНЫЙ МКЭМ-2К

СХЕМА ЭЛЕКТРИЧЕСКАЯ ПРИНЦИПИАЛЬНАЯ

А1 - устройство защитного отключения РСНВ/304 (63А/300ма) или УЗО-М304-4 (63А/300ма); А2, A3 - РСНВ/304 (25А/30ма) или УЗО-М304-2 (25А/30ма); А4, А5 - РСНВ/304 (16А/10ма) или УЗО-М304-2 (16А/10ма);

Р1 - электросчетчик ЕТ414 (10 - 40А) или ЕТ-416 (10 - 60А), или СА45(10 - 40) непосредственного включения;

Q1 - автоматический выключатель АВ 52 В63 или ПВ 53 В40; Q2 - Q5 - АВ 51 В25; Q6 - Q7 – АВ 51 В16; Q8 - АВ 51 В25;

X1 - Х5 - шина с винтовыми соединениями.

В качестве вводно-распределительного устройства жилого дома для однофазной системы электроснабжения предусматривается коттеджный щиток МКЭМ-1К. Производство Московского завода электроизмерительных приборов (ОАО "МЗЭП").

Защита отходящих линий в коттеджном щитке выполняется устройствами защитного отключения (УЗО) и автоматическими выключателями. УЗО обеспечивают защиту людей от поражения переменным электрическим током, а также противопожарную защиту при несовершенном заземлении. При наличии централизованного управления перед вводно-распределительным устройством устанавливаются переключающие устройства.

АСКУЭ и ЭСП для бытового потребителя.КТС "ЭМОС-МЗЭП"

АС

адаптер связи

ПК

- персональный компьютер

ЭКА

- электронная книжка абонента

КСН

- контроллер сети - накопитель

КС

- контроллер счетчиков

ЛВС

- локальная вычислительная сеть

УОП

- устройство отключения потребителя

СНИ

- сменный накопитель информации

Проводная линия связи

Непроводная линия связи

Система АСКУЭ - "АЛЬФА Дом" на основе счетчиков АЛЬФА типа А2Т-OL-C9-II для элитного жилого дома и современного офисного здания.

Предназначена для автоматизированного учета электроэнергии с учетом дифференцированных по зонам суток тарифов, а также передачи информации об электропотреблении по телефонным линиям связи в районное отделение Энергосбыта АО "Мосэнерго".

Счетчики АЛЬФА - класс точности 0,5, прямого включения на ток до 150А, объединены в систему через мультиплексоры производства АББ ВЭИ Метроника, по цифровым, каналам связи.

Связь с Мосэнерго через модем по телефонной линии.

Считывание и обработка измеренных данных при помощи программного обеспечения EMFPLUS и АльфаМет.

ОПИСАНИЕ РАБОТЫ СИСТЕМЫ

Структурная схема технических средств автоматизированной системы контроля и учета энергопотребления и электронной системы платежей (АСКУЭ и ЭСП) для бытового потребителя

Контроллеры счетчиков (КС) устанавливаются на один из счетчиков в этажных осветительных щитках (по одному на щиток) и подключаются к одной из фаз сети 220 В. Телеметрические выходы счетчиков и входы переключения тарифа соединяются с соответствующими входами и выходами КС. Один КС рассчитан на работу с 4-мя счетчиками. Индикаторы устанавливаются рядом со щитками и кабелем связываются с соответствующим КС.

В щитовой комнате дома либо на трансформаторной подстанции (ТП) устанавливается контроллер сети - накопитель (КСН) и подключается к сети 220В. КСН обеспечивает работу с 255 удаленными счетчиками через 64 КС. Кроме того, к КСН могут быть подключены до 8-ми счетчиков суммарного потребления энергии бытовыми абонентами и потребления на технические нужды (если они имеются).

Перед пуском системы в КСН с помощью переносного компьютера (лэптопа) вводятся по каждому удаленному и прямоподключенному счетчику его коэффициент пересчета и начальные показания по двум тарифам. После подачи сетевого напряжения эти данные автоматически перезаписываются по проводам сети 220 В в соответствующие контроллеры счетчиков. С данного момента в каждом КС по каждому счетчику производится пересчет телеметрических импульсов в кВт-часы потребленной электроэнергии и накапливаются в памяти КС.

В КСН от встроенных часов в соответствии с уставками по проводам сети передаются сигналы переключения тарифа, которые принимаются всеми КС и отрабатываются на подключенные к ним счетчики.

Кроме того, каждые сутки в 0 часов КСН производит последовательный запрос данных, накопленных по каждому счетчику в КС и запись их в свою память. По истечении месяца с КСН передается сигнал, по которому производится фиксация в КС данных потребления за месяц и соответствующие данные фиксируются в памяти КСН.

В памяти КСН регистрируются также различные события с фиксацией даты и времени: отключение/включение сетевого напряжения, прием сообщений с телесигнализацией от КС (открытие/закрытие дверей этажных осветительных щитков, обрыв/восстановление линий связи КС со счетчиками), отключение/включение отдельных потребителей по командам, введенным в КСН, отказы в работе отдельных КС.

При пропадании сетевого напряжения данные, хранимые в ОЗУ КС и КСН, сохраняются в течение нескольких лет.

Для сбора данных энергоучета из КСН служат сменные электронные носители информации (СНИ). Емкость одного СНИ рассчитана на 510 абонентов, срок хранения данных - до 10 лет. В городском отделении (участке) Энергонадзора организуется автоматизированное рабочее место (АРМ) контролера, оборудованное компьютером с базой данных по энергопотреблению и платежам бытовых абонентов. Перед входом на объект контролер подключает СНИ к компьютеру, с которого в СНИ записывается справочная информация об абонентах, инструкции контролеру и маршрут могут быть просмотрены на дисплее. При подходе к месту установки КСН контролер подключает к соответствующему разъему КСН "чистый" СНИ, и в течение 10 секунд вся информация по энергопотреблению из КСН переписывается в СНИ.

После сбора данных от всех запланированных КСИ контролер возвращается в отделение (участок) и передает СНИ с записанной информацией старшему контролеру для ввода данных в компьютер.

Индикатор предусмотрен на каждом этаже для предоставления абонентам всех данных для правильной оплаты за электроэнергию.

Подключив кратковременно к разъему на индикаторе свой индивидуальный электронный ключ - электронную книжку абонента (ЭКА), которая по конструкции аналогична СНИ, абонент может просмотреть на подсвечиваемом ЖК-индикаторе последовательно следующую информацию: тарифы на электроэнергию и время их переключения, текущие показания счетчика по каждому тарифу, значение потребленной электроэнергии, ее стоимость за предыдущий месяц и общую задолженность. При этом, если будет введен блочный тариф (стоимость электроэнергии зависит от объема потребления), это будет учтено. Одновременно в ЭКА производится запись всех этих данных, которые при оснащении отделений банков соответствующей несложной считывающей аппаратурой будут считываться в компьютер операциониста банка. После оплаты соответствующей суммы в ЭКА будет сделана отметка. По возвращении домой абонент снова касается разъема на индикаторе своей ЭКА и на ЖК-индикаторе будет отображено погашение долга. В индикаторе предусмотрено также и звуковое оповещение о задержке с оплатой. Очевидно, что данная система позволяет легко перейти к режиму предварительной оплаты.

Каждый счетчик может быть дооснащен устройством отключения потребителя (УОП), которое по команде с КСН производит отключение сетевого напряжения отдельного потребителя в случае длительной неуплаты, несмотря на неоднократные предупреждения, либо при значительном превышении допустимой потребляемой мощности.

Следует отметить, что данная система может быть расширена и на учет и контроль потребления других энергоресурсов: воды, тепла, газа при оснащении квартир соответствующими датчиками (счетчиками). Целесообразно использовать ЭКА в качестве единой книжки платежей за коммунальные услуги, включая и квартплату, поскольку появляется действенное средство воздействия на злостных неплательщиков через дистанционное отключение электроснабжения провинившегося абонента.

Стоимость автоматизации в пересчете на одного абонента не более 50 - 70 % стоимости двухтарифного электросчетчика. Затраты времени и средств на массовую автоматизацию минимальны, т.к. линии связи провода силовой сети уже существуют.

 




Яндекс цитирования



   Copyright © 2007-2026,  www.tehlit.ru.

[ ѓосты, стандарты, нормативы, инструкции, правила, строительные нормы ]