//
|
|
Всесоюзная ордена Ленина и ордена Трудового Красного Знамени академия сельскохозяйственных наук имени В.И. Ленина Отделение по Нечерноземной зоне РСФСР НАУЧНО-ИССЛЕДОВАТЕЛЬСКИЙ И ПРОЕКТНО-ТЕХНОЛОГИЧЕСКИЙ ИНСТИТУТ МЕХАНИЗАЦИИ И ЭЛЕКТРИФИКАЦИИ СЕЛЬСКОГО ХОЗЯЙСТВА НЕЧЕРНОЗЕМНОЙ ЗОНЫ РСФСР УПРАВЛЕНИЕ СЕЛЬСКОГО ХОЗЯЙСТВА ЛЕНОБЛИСПОЛКОМА МЕТОДИЧЕСКИЕ РЕКОМЕНДАЦИИ ПО РЕКОНСТРУКЦИИ МОЛОЧНЫХ ФЕРМ ЛЕНИНГРАД -
ПУШКИН Всесоюзная ордена
Ленина и Ордена Трудового Красного Знамени академия сельскохозяйственных наук
имени Отделение ВАСХНИЛ по Нечерноземной зоне РСФСР НАУЧНО-ИССЛЕДОВАТЕЛЬСКИЙ
ИНСТИТУТ МЕХАНИЗАЦИИ УПРАВЛЕНИЕ СЕЛЬСКОГО ХОЗЯЙСТВА ЛЕНОБИСПОЛКОМА
МЕТОДИЧЕСКИЕ РЕКОМЕНДАЦИИ ПО РЕКОНСТРУКЦИИ МОЛОЧНЫХ ФЕРМ
Методические рекомендации по переводу молочных ферм на промышленную технологию разработаны Научно-исследовательским и проектно-технологическим институтом механизации и электрификации сельского хозяйства Нечерноземной зоны РСФСР на основе анализа сложившейся производственной базы молочного животноводства типовых проектов, по которым осуществлялось строительство помещений для крупного рогатого скота, результатов исследования технологии и средств механизации производственных процессов, а также на основе изучения и обобщения опыта реконструкции действующих ферм, проектирования, строительства и эксплуатация новых комплексов, а том числе с поточно-цеховой системой производства молока. При разработке рекомендация использованы материалы ГСКБ по комплексу машин для ферм крупного рогатого скота (г. Рига) и других организаций. Рекомендации рассчитаны на руководителей и специалистов хозяйств, проектных и строительных организация, связанных с реконструкцией ферм. В разработке рекомендаций принимали участие от НИПТИМЭСХ НЗ. РСФСР: Xaзанов Е.Е., Щербаков А.К., Плехов Ю.П., Белов В.П., Афанасьев В.Н., Новоротина 3.В., Гусинцова Л.П.; Лебедев И.Ю., Скуратов В.Б., Максимов М.В., Казимир А.П., Чистяков В.В., Гольберг В.П. от ОНЗ ВАСХНИЛ: Яблочков В.И. от управления сельского хозяйства Леноблисполкома: Брянцев С.Г., Гуревич Р.И., Васильева A.M. Рекомендации одобрены Ученым советом НИПТИМЭСХ НЗ, рекомендованы к изданию отделением ВАСХНИЛ НЗ и бюро отделения механизации и электрификации сельского хозяйства ВАСХНИЛ СОДЕРЖАНИЕ ВВЕДЕНИЕВ принятой на майском ( Наибольший эффект реконструкция дает в тех случаях, когда она сопровождается расширением фермы до оптимальных для данных условий размеров, углублением специализации производства внедрением поточно-цеховой системы, совершенствованием технологии содержания животных, применением высокопроизводительных машин, прогрессивных форм организация и оплаты труда. Большинство молочных ферм, подлежащих реконструкции, сложилось постепенно из помещений достроенных в разные годы, имеющих разную степень износа в разнообразное обычно устаревшее оборудование. Все это затрудняет осуществление реконструкции и технического перевооружения фермы в целом, требует индивидуального подхода в каждом конкретном случае. Настоящие "Методические рекомендации призваны помочь руководителям и специалистам хозяйств и проектных организаций в выборе рациональных объемно-планировочных и технологических решений реконструкции молочных ферм, исходя из особенностей технологии промышленного производства молока на современном этапе и принятой на 1981…1990 гг., системы машин для механизации животноводства. I. ОСНОВНЫЕ ПОЛОЖЕНИЯ ПРОМЫШЛЕННОЙ ТЕХНОЛОГИИ ПРОИЗВОДСТВА МОЛОКАПромышленной, обычно, называют технологию, обеспечивающую производство продукции высокого качества с минимально возможными на данном этапе (или близким к ним) удельными затратами труда и средств. Применительно к молочному животноводству промышленной на современном этапе, можно назвать технологию, обеспечивающую производство молока с затратами труда не выше 2,5 чел/час на центнер. В отличие от обычного промышленного предприятия на животноводческом комплексе основным средством производства, перерабатывающем исходное сырье - корм в конечный продукт - молоко являются живые организмы. В связи с этим промышленная технология производства молока включает в себя, как составную часть, технологию содержания животных, которая охватывает следующие основные элементы: система содержания - круглогодовая стойловая, стойлово-пастбищная или стойлово-лагерная; метод обслуживания - индивидуальный или групповой; порядок обслуживания - в местах содержания животных или в специализированных помещениях (пунктах) обслуживания с перемещением животных в эти помещения (пункты) самостоятельно или с помощью различных технических средств - конвейеров; способ содержания - привязный, беспривязный с боксами или без них, комбинированный (комбибоксовый); метод содержания - на подстилке, т.е. подстилочный или бесподстилочный на сплошных или решетчатых полах. Каждый из этих элементов выбирается исходя из размеров и специализации ферм или комплекса, уровня продуктивности и физиологического состояния животных (т.e, с учётом того, в каком цехе и на каком участке они находятся), обеспеченности кормами, подстилочным материалом, квалифицированными кадрами, планируемого уровня производительности труда. Особо важным является метод обслуживания животных и способ их содержания. На современном этапе наиболее полно требованиям промышленной технологии производства молока отвечают групповой метод обслуживания и соответствующий этому методу беспривязный способ содержания животных. При условии прочной кормовой базы, высокого уровня работы зооветспециалистов, организации производства и технологической дисциплины, эти элементы технологии обеспечивают наивысшую производительность труда. Об эффективности применения промышленной
технологи на реконструируемых фермах свидетельствует, например, опыт
реконструкции фермы "Бор" совхоза им, Дзержинского Ленинградской
области. 3десь в обычном старом, 18 метровом коровнике внедрены основные
элементы промышленной технологии при беспривязно-боксовом способе содержания с
доением на установке "Тандем" (см. схему на листах
1 и 2).
Стабильно получают высокие удои при затратах около 2,5 чел. ч на центнер молока
- немногим выше, чем на передовых комплексах. Ещё более высокие показатели
достигнуты на шестом дворе фермы "Лаврики" совхоза "Ручьи"
Ленинградской области. При той же технологии что и на ферме "Бор",
применив бригадный подряд, в На одного оператора на этом дворе произведено 794 т. молока, в то время как высшее достижение при доении в молокопровод только 250 т. Эти цифры убедительно свидетельствуют о том, что главным резервом повышения производительности труда доярок является переход на доение в доильных залах на стационарных доильных установках. К настоящему времени эти установки значительно усовершенствованы, оборудованы устройствами для отключения доильных аппаратов после окончания доения, что резко снижает заболеваемость коров маститами и вдвое повышает производительность операторов. Опыт животноводов фермы "Лаврики" одобрен Леноблисполкомом. На базе этой фермы организуется школа передового опыта по достижению наивысшей производительности труда в молочном животноводстве. Опыт этот особенно ценен тем, что при беспривязно-боксовом содержании коров достигнута не только самая высокая производительность труда, что естественно и закономерно, но, и главное, получена более высокая, чем при привязном содержании, продуктивность животных при одинаковых рационах. Вместе с тем нельзя не отметить, что продуктивность животных на многих фермах и комплексах с беспривязным способом содержания пока несколько ниже, чем на фермах с традиционной технологией. Одна из главных причин этого - недостаток кормов и связанные с этим трудности равномерного распределения их в соответствии с установленной нормой. Равномерного распределения кормов по групповому признаку обслуживания можно добиться и при беспривязном способе содержания животных путем фиксации их у кормушки на время кормления с помощью автоматической привязи, применяющейся в ряде хозяйств Московской, Новосибирской областей, в Украине (лист 19). Основной производственной ячейкой промышленного комплекса по производству молока при беспривязном способе содержания и групповом методе обслуживания животных является технологическая группа, т.е. группа сходных по ряду признаков животных, получающих один рацион и содержащихся в одной секции по единой технологии, Главным признаком при формировании технологических групп коров является время отёла. Разница сроков отелов коров одной технологической группы не должна превышать двух-трех недель, а количество коров в одной группе не должно быть более 50. Второй по назначению признак при формировании групп коров - молочная продуктивность. Однако, реализация этого признака возможна только при достаточно высоком уровне концентрации животных на комплексе. Внедрение поточно-цеховой системы на комплексах с беспривязно-боксовым способом содержания коров связано с определенными трудностями, обусловленными тем, что в отличие от комплексов с привязным содержанием и индивидуальным методом обслуживания при групповом методе обслуживания из цеха в цех, кроме цеха отела, перемещается не отдельное животное, а технологическая группа в целом. Это движение технологических групп по физиологическому, циклу, не всегда обязательно связанное с изменением места размещения группы, образует поток - основу промышленной технологии. Для того, чтобы этот поток был организованным и к моменту перевода технологической группы в данный цех в нем была выделена, отремонтирована и продезинфицирована свободная секция, необходим тщательный технологический расчет (порядок технологического расчета приведен в разделе 2). Для систематического повышения продуктивности и ремонта стада рекомендуется вводить в него ежегодно 25…30 % первотёлок с удоем не ниже среднего по комплексу. Как показал опыт, ввод первотелок в сложившиеся технологические группы коров сопровождается нежелательными последствиями, связанными с угнетением неопытных животных более сильными и опытными коровами. В связи с этим выбраковывать и выранжировать животных на промышленных комплексах следует не поодиночке, а целыми технологическими группами и ремонтировать стадо также технологическими группами, сформированными из первотёлок, выращенных и проверенных в условиях принятой на комплексе технологии. Основные положения современной промышленной технологии беспривязного содержания молочного скота, начиная с рождения телёнка, сводятся к следующему. Группу коров перед отёлом содержат, как и всё стадо, беспривязно в обособленной секции предродового участка, примыкающего непосредственно к родильному отделению, в котором устраивают денник для отела. Эту группу глубокостельных коров круглосуточно обслуживают работающие в три смены скотники-операторы. При появлении у коровы признаков начала родов, оператор осторожно подгоняет её в свободный денник, где она занимает удобное для родов положение. При нормальном течении родов помощь корове не оказывают. После рождения телёнка корова облизывает его и частично выпивает околоплодные воды, что способствует быстрейшему отделению последа. Спустя 1,5...2 часа после рождения, большинство телят начинают сосать матерей. Технологией предусматривается свободный подсос в течение 6..10 часов, что, как правило, совпадает с отделением последа. Затем телят отправлявляют в профилакторий, где их содержат в индивидуальных клетках до 10...15 дневного возраста, а затем переводят в групповые станки или передают на специализированные фермы или комплексы: бычков - на откормочные, тёлочек - на формы или комплексы по выращиванию нетелей, После отёла, по завершении пребывания коров на послеродовом участке, они сформированной технологической группой переводятся в цех раздоя и осеменения. Основная задача работников этого цеха - раздоить коров до их максимальной продуктивности, т.е. реализовать их генетический потенциал. Одновременно решается и вторая важнейшая задача - осеменение животных. Для успешного решения этих задач метод обслуживания животных в цехе раздоя должен быть индивидуальным, системы содержания - стойлово-пастбищной. Плодотворно осемененные и раздоенные коровы, скомплектованные в технологические группы с минимально возможным разрывом в сроках осеменения, передаются в производственный сектор. Главная задача работников этого сектора - получить максимум молока при наименьших затратах труда и кормов. Достижению этих целей соответствует групповой метод обслуживания и беспривязно-боксовый способ содержания. Выбор системы содержания коров в производственном секторе зависит от размера комплекса и обеспеченности пастбищами. Выбраковку и выранжировку животных, за исключением вынужденной, рационально производить по окончании лактации, в момент передачи коров из производственного сектора в сектор воспроизводства, после чего цикл повторяется. Таким образом, промышленная технология производства молока на современном этапе базируется на беспривязном способе содержания животных. Вместе с тем нельзя не отметить, что продуктивность животных на многих комплексах с беспривязным способом содержания пока еще ниже, чем на формах и комплексах с привязным содержанием. Ссылаясь на это, некоторые руководители и специалисты хозяйств переоборудуют фермы и комплексы на привязный способ содержания, что зачастую приводит к неоправданным затратам, вызывает трудности обеспечения кадрами животноводов. Действительно, получить более высокую продуктивность коров проще при индивидуальном их обслуживании на привязи, возложив 75-80 % зоотехническая работы на доярку. Однако неизбежным следствием такой передачи функций зоотехнической службы доярке является снижение производительности труда, необходимость привлечения к тяжелой непривлекательной работе большого количества доярок и скотников, которых и так не хватает. Между тем опыт совхозов им Ленина ТульскоЙ области, "Коммунарка" Московской области, "Куркино Вологодской области, "Караваево" Костромской области, "Ленсоветовский", им. Тельмана, им. Дзержинского, "Ручьи" Ленинградской области, опыт животноводов Эстонии и Латвии, а также зарубежный опыт свидетельствуют о том, что и при беспривязном способе содержания коров продуктивность их может быть очень высокой. Выбирая между привязным и беспривязным способом содержания коров, нужно объективно оценивать достоинства и недостатки каждого из этих способов. Основным достоинством привязного способа содержания являются благоприятные условия для индивидуального кормления и обслуживания каждой коровы в отдельности в соответствия с её продуктивностью и физиологическими особенностями. Естественно, что это создает предпосылки для получения от каждой коровы такого количества молока, которое соответствует данному рациону кормления. Однако это достоинство влечет за собой и основные недостатки. При привязном содержании человек вынужден ходить к корове, многократно "кланяться" ей при доении, носить с собой доильную аппаратуру, подавать ей корм, убирать из-под нее навоз. Важно отметить, что большая часть операций, в частности: дифференцированное нормирование концентратов и корнеплодов, подготовка вымени, отключение и снятие доильных аппаратов после окончания молокоотдачи, очистка стойла и т.д., при привязном содержании выполняется вручную и, несмотря на многочисленные попытки, пока не поддаются механизации, а тем более автоматизации. При беспривязном содержании доение вынесено из коровника в специально оборудованный доильный зал на стационарные установки. Доярка работает в удобной позе, у нее все под рукой. На современных доильных установках вручную выполняются только операции по сдаиванию первых струек молока и одеванию доильных стаканов. Все остальное, в том числе отключение и снятие стаканов после прекращения молокоотдачи, производится автоматически. Существует реальная перспектива полной автоматизации в ближайшем будущем всего процесса доения и целого ряда зооветеринарных работ. В настоящее время ученые и конструкторы интенсивно работают над созданием автоматизированной системы распознавания и обслуживания животных при беспривязном их содержании, Суть этой системы коротко состоит в следующем. При входе в доильный зал корова попадает в, так называемый, санитарный станок. Здесь манипулятор мягкими щетками и теплой водой подмывает ей вымя, а специальное устройство распознает корову, т.е. считывает ее индивидуальный номер и передает его в миниатюрную вычислительную машину центра управления комплексом. В памяти машины хранятся все необходимые сведения о данной корове, о том числе год рождения, стадия лактации, время осеменения, удой за прошлый год и за прошедшую неделю и т.п. Производя необходимые вычислительные операции по заданной зоотехнической службой программе, машина дает команду на выдачу в кормушку станка доильной установки этой коровы такой порции подкормки, которая точно соответствует ее продуктивности и физиологическому состоянию. Этим решается проблема дифференцированного нормирования наиболее ценных кормов, ликвидируется тяжелый ручной труд по раздаче этих кормов с помощью примитивных тележек, отпадает надобность и в самих этих тележках, являющихся сегодня одной из самых дефицитных позиций. В настоящее время уже созданы устройства для выявления субклинической стадии мастита и для выявления охоты у коров. Эти устройства также посылают свои сигналы в вычислительную машину, которая тут же "записывает" эти сведения в свою "память" об этой корове и подает соответствующие команды на калитки раскола на выходе из доильного зала. Если корова не больна и не в охоте, перед ней открывается проход в свою секцию, куда она возвращается на отдых и кормление. Если обнаружены признаки мастита, то корова направляется в ветстационар для лечения. Если же установлено, что корова в охоте, то она направляется в пункт искусственного осеменения. Всё это радикально облегчает работу зооветеринарной службы, позволяет при групповой беспривязном содержании животных обеспечить индивидуальный метод их обслуживания. Привязный способ содержания, к сожалению, таких перспектив не имеет. Одно из важных достоинств беспривязно-боксового способа содержания состоит также в том, что при правильном выборе размеров боксов надобность в их очистке отпадает, что полностью исключает непривлекательный ручной труд скотников по очистке стойл, характерный для привязного способа содержания коров. Главный недостаток беспривязного способа содержания на данном этапе состоит в трудностях связанных с кормлением животных, особенно при хроническом дефиците кормов, характерной для большинства хозяйств. Сильные агрессивные животные оттесняют от кормушки более спокойных и, как правило, более продуктивных коров. В результате продуктивность последних падает, а агрессивные коровы становятся еще сильнее и жиреют. Этот недостаток может быть полностью исключен путем использования автоматической фиксации коров на время кормления. Как показали исследования, проведённые НИПТИМЭСХ НЗ на молочном комплексе СПХ "Память Ильича", эта привязь обеспечивает надежную фиксации коров у кормушки при первой же попытке достать корм, исключает столкновения коров, нигелирует ранговые отношения животных в группе. Продуктивность коров в секции, оборудованной автопривязью, оказалась на 6,7 % выше, чем в контрольной. Таким образом, сопоставляя привязный и беспривязный способы содержания коров можно заключить, что перспектива, безусловно, принадлежит беспривязно-боксовому способу, как наиболее полно отвечающему требованиям промышленной технологии. Однако как уже указывалось, эта технология, даёт ожидаемые результаты только при строгом соблюдении технологической дисциплины, надлежащем уровне организации производства и прочной кормовой базе. Если хотя бы одно из этих условий не обеспечено, переходить на промышленную технологию с применением беспривязного способа содержания не следует. До тех пор, пока указанные условия не будут созданы, главным направлением повышения эффективности молочного животноводства является всемерное увеличение продуктивности коров при привязном способе их содержания. Один, из путей улучшения условий и повышения производительности труда доярок при привязном способе содержания коров - переход на доение коров в доильном зале с использованном автоматической привязи (см. лист 19). Как показывают исследования Всесоюзного института электрификации сельского хозяйства (ВИЭСХ, г. Москва), реконструкция молочных ферм с использованием автоматизированных станочных доильных установок в сочетании с автоматической привязью обеспечивают нагрузку на одного работающего 21…26 голов, а на доярку - 100 голов при 3-х кратной дойке и двухсменном режиме труда и отдыха и до 200 голов при 2-х кратной дойке. Учитывая, что перевод молочных ферм с привязным содержанием коров на доение их в доильных залах при использовании автоматической привязи подробно описал в рекомендациях ВИЭСХ, в данных методических рекомендациях этот вопрос не освещается. 2. ТЕХНОЛОГИЧЕСКИЙ РАСЧЕТ ОТРАСЛИ МОЛОЧНОГО ЖИВОТНОВОДСТВА ХОЗЯЙСТВАДля того, чтобы правильно выбрать программу и очередность реконструкции ферм хозяйства, обоснованно, с учетом перспективы н требований промышленной технологии подготовить задание проектный организациям на разработку проектной документации, необходимо произвести технологический расчет отрасли молочного животноводства по хозяйству в целом. Этот расчет не требует больших затрат времени и доступен любому зоотехнику или ветврачу. Необходимость такого расчета обусловлена тем, что, как указывается в справочнике по производству молока (М. Россельхозиздат, 1979), "Оборот стада служит в качестве ориентировочного и отчетного документа. Однако он не дает представления о цикличности операций по движению поголовья…, поступлению и выводу животных, а также по отелам и осеменению коров". Исходными данными для технологического расчета являются: - выходное поголовье коров, Nк голов; - коэффициент выхода телят на 100 коров β. - коэффициент выбраковки и выранжировки коров δк и первотелок δп, а также коэффициенты выбраковки телят и молодняка за весь цикл выращивания нетелей δн и по отдельным периодам δи ; - продолжительность содержания в хозяйстве бычков до передачи их спецхозы и сверхремонтного молодняка до его реализации; - возраст телок к моменту осеменения; - допускаемая разница в возрасте или физиологическое состояние животных в одной технологической группе - ритм производства; - вместимость имеющихся помещений. Прежде чем приступить к расчёту, целесообразно построить желаемую технологическую схему производства (рис. 1). Для этого вдоль горизонтальной линии в произвольном масштабе откладывают время в днях или месяцах от рождения телёнка до завершения - второй лактации. Этот отрезок разбивают на три части - цикл выращивания нетелей (обычно 24...25 месяцев), цикл подготовки нетелей к отёлу, раздоя и проверки первотёлок (12 месяцев) к производственный цикл - также 12 месяцев. Цикл выращивания нетелей, в свою очередь разбивают на отдельные периоды соответственно физиологическим особенностям каждой возрастной группы. На прилагаемой схеме выделено 5 периодов продолжительностью по 4 месяца каждый и один продолжительностью 5 месяцев. Каждому из этих периодов, представляющих собой специализированные цехи, присваивается порядковый номер, начиная с первого, - цеха выращивания телят-молочников. Цехи со 2-го по 6-й образуют общехозяйственную ферму выращивания нетелей. Подготовка нетелей к отелу, раздой и проверка первотелок также представляют, собой самостоятельную и весьма важную часть общего производственного цикла. Выполнение этой ответственной работы, имеющей решающее значение для подъема продуктивности всего стада, целесообразно сосредоточить на лучшей ферме хозяйства. На контрольно-селекционной ферме выделяют цех № 7 подготовки нетелей к отелу, цех № 8 отела с дородовым, родовым и послеродовым участками, цех № 9 раздоя и цех № 10 проверки первотёлок. Такие же цехи и участки выделяет на последнем, производственном отрезке - цехи №№ 11, 12, 13 и 14. Если бычков откармливают внутри хозяйства, то выделяются еще цехи № 15 и 16, составляющие вместе сектор откорма.
Таким образом, в соответствии с принципами технологической специализации, вся отрасль разделяется на сектор воспроизводства стада, производственный сектор и сектор откорма. Сектор воспроизводства включает ферму выращивания нетелей, ферму раздоя и проверки первотёлок, а также цех № 1 выращивания телят-молочников, хотя территориально этот цех размещается обычно на молочных фермах. Сектор производства включает ферму производства молока, на которой содержатся коровы только второй и последующих лактации. Ремонт стада этой фермы производится выраженными и проверенными на контрольно-селекционной ферме коровами-первотелками. Специализация работ по выращиванию нетелей, раздою и проверке первотёлок позволяет целенаправленно улучшать стадо, повышать его продуктивность и способствует повышению эффективности всей отрасли молочного животноводства хозяйства в целом. Порядок технологического расчета отрасли проследим на конкретном примере совхоза "Пламя" Гатчинского района Ленинградской области. Руководствуясь общесоюзными нормами технологического проектирования предприятий крупного рогатого скота ОНТП 1-77, действующими рекомендациями, а также исходя из сложившихся в совхозе условий и пожеланий специалистов хозяйства в основу расчета положены следующие исходные данные: выходное поголовье коров на 1.01.1991 г. - Nк = 1400; коэффициенты выбраковки и выранжировки: коров - δк = 0,25; первотелок- δп = 0,15; молодняка за период выращивания - δн = 0,12; выход телят на 100 коров и нетелей - β = 0,90; возраст тёлок к моменту осеменения - 18 мес.; продолжительность содержания бычков до передачи спецхозяйствам - 1 мес.; сверхремонтного молодняка - 12 мес. Ритм производства, т.е. максимальная разница в сроках отела животных в одной технологической группе, принят равным двум неделям - 14 дней. Такой и, вообще, кратный неделе ритм позволяет осуществлять все перемещения групп из цеха в цех всегда в один и тот же день недели, что способствует совпадению технологической дисциплины и поддержанию строгого распорядка работы отрасли. Продолжительность физиологического цикла принята кратной ритму производства и равной 364 дням. Весь цикл разбит на отдельные периоды (см. рис. 4) соответственно физиологическому состоянию животных: 46 дней они содержатся в цехе подготовки к отелу; 13 дней - на дородовом участке цеха отела; 1 день - на родовом участке в денниках или стойлах родильного отделения; 14 дней - на послеродовом участке цеха отела; 96 дней - в цехе раздоя и осеменения; 196 дней - в цехе производства молока. Два последних периода выделены условно, так как животные из цеха раздоя могут не перемещаться в цех производства. Меняются только рационы кормления, технология обслуживания и соответствующие метки, обозначающие номер цеха. С целью создания благоприятных условий для борьбы с инфекционными заболеваниями животных при смене поголовья, секции должны подвергаться санации. Это возможно только при условии соблюдения одного из основных принципов промышленного животноводства - использования секций по принципу "все пусто - все занято".
Рис. 2 Схеме деления физиологического и производственного циклов на периоды. Для соблюдения этого принципа необходимо, во-первых, чтобы продолжительность использования секций в каждом цехе (кроме цеха отела) была кратной ритму производства и, во-вторых, больше, чем продолжительность соответствующего физиологического периода. Общая продолжительность использования секций одной технологической группой (производственный цикл) в соответствии с ОНТП-1-77 может быть принята 366 × 1,12 = 408 дней. Ближайшим к этому числу кратным ритму (14 дней), является число 406. Весь производственный цикл соответственно физиологическому циклу также разбит на отдельные периоды. Период использования секций в цехах подготовки к отелу и отела принят 4Р = 56 дней, в цехе раздоя - 7Р = 98 дней и в цехе производства молока - 14Р = 196 дней. Общая продолжительность санации всех секций в одном производственном цикле равна 406 - 364 = 42 дня. Из них 28 дней отведено на санацию секций в цехе отела, что при продолжительности содержания животных в этом цехе 28 дней дает возможность выделить две изолированные секции, работающие попеременно. Технологический расчет начинают с расчета контрольно-селекционной фермы. Прежде всего, необходимо определить количество проверенных первотёлок, необходимых для ремонта стада взрослых коров в соответствии с заданным коэффициентом их выбраковки и выранжировки:
где число 0,84 означает отношение продолжительности лактации первотёлки к числу дней в году - 305/366. Если выходное поголовье 1400 коров, то
Для того чтобы получить это количество первотёлок при заданном коэффициенте их выбраковки к виранжировки (δп = 0,15), необходимо иметь нетелей:
Если считать, что все нетели отелятся, то среднегодовое поголовье первотёлок будет
Тогда среднегодовое поголовье взрослых коров: Nк = NВ - NВП = 1400 - 264 = 1136 коров. При этом ввод первотёлок на 100 взрослых коров составит: δк = 289 : 1136 = 0,25 то есть 25 голов, как и требуется по исходным данным. Расчёт контрольно-селекционной фермы сведен в табл. 1, а расчет фермы производства молока - в табл.2. В расчете принято, что выбраковка коров производится в конце лактации при, передаче в цех подготовки к отелу. Согласно табл. 1 и 2 на ферму выращивания нетелей поступает 145 тёлочек с контрольно-селекционной фермы и 365 тёлочек с фермы производства молока. Всего таким образом на выращивание поступает 532 тёлочки в возрасте 100 дней. Следовательно, темп комплектации составляет 532 : 365 = 1,46 голов в сутки. Таблица 1 Расчет контрольно-селекционной фермы
Таблица 2 Расчет фермы производства молока
Темп производства нетелей, очевидно, должен быть равен темпу комплектации контрольно-селекционной фермы, то есть 0,93 нетели в сутки или 340 нетелей в год. В соответствии с исходными данными коэффициент выбраковки молодняка за период выращивания принят 0,12 - 0,03 = 0,09, так как 3 % тёлочек выбраковано за период выращивания до 3-х месяцев. Реализация сверхремонтного молодняка производится в возрасте 12 месяцев. Количество реализуемого молодняка равно: 532 (1 - 0,04) - 340 : (1 - 0,05) = 511 - 358 = 152 гол. Расчет фермы выращивания нетелей при этих исходных данных сведен в табл. 3. Таблица 3 Расчет фермы выращивания нетелей.
Весь крупный рогатый скот совхоза "Пламя" размещен на четырёх фермах: "Туганицы", "Нисковицы", "Учхоз", "Переярово". Учитывая состояние помещений, кормовую базу и трудовые ресурсы совхоза, а также требования специализации производства, в перспективе предусматривается сконцентрировать все поголовье на двух фермах - "Туганицы" и "Нисковицы". При этом ферму "Нисковицы" целесообразно специализировать на вьфащиванни нетелей, раздое и проверке первотёлок, а "Туганицы" - на производстве молока. Фактическое наличие скотомест на всех фермах совхоза и их потребность по результатам технологического расчета и в соответствии с принятой технологической схемой производства представлены в табл. 4. Из нее, в частности, следует, что для организации на базе ферм "Учхоз" и "Переярово" фермы выращивания нетелей необходимо дополнительно 110 мест для телят цеха № 2 (4 - 6 мес.), 160 - для цеха № 4 (12 - 16 мес.) и 200 мест для цеха № 5 (16 - 20 мес.). Излишек мест имеется только в цехе № 3 - 92 места и в цехе № 6 - 88 мест. Вместе с тем на ферме "Нисковицы" имеется более значительный излишек мест. В связи. с этим цеха №№ 4, 5 и 6 фермы выращивания нетелей, по-видимому, целесообразно разместить на контрольно-селекционной ферме "Нисковицы", оставив на фермах "Учхоз" и "Переярово" только выращивание ремонтного молодняка со 100 дневного возраста до 12 месяцев. Таблица 4 Наличие и потребность скотомест.
На ферме "Туганицы" имеется в наличии 1050 мест, т.е. примерно столько, сколько необходимо по расчету. На этой ферма необходимо только реконструировать имеющиеся помещения с целью улучшения условий работы обслуживающего персонала и механизации основных производственных процессов.
Рис. 3 Схема движения и размещения поголовья По результатам расчета строят схему размещения и движения поголовья (см. рис. 3). Движение поголовья по фермам и цехам обозначено стрелками, над которыми цифрами показано количество голов, скота, поступающего на данную ферму или в данный цех. Дробью показано число скотомест, необходимых для размещения животных в данном цехе,- числитель и количество животных, поступивших в этот цех - знаменатель. Внизу, цифрами у коротких стрелок, показана выбраковка и выранжировка животных из каждого цеха, реализация сверхремонтного молодняка и движение телят из цехов отёла контролъно-селекционной фермы и фермы производства молока в цеха, №№ 2.2.0 и 3.2.0 соответственно. На схеме показано также движение проверенных первотёлок (289 гол.) из цеха 2.4 контрольно-селекционной фермы в цех 3.1 фермы производства молока для замены выбракованных взрослых коров. Схема дает наглядное представление о движении и размещении поголовья по хозяйству в целом. Кроме этой схемы для каждой фермы по результатам технологического расчета может быть построена циклограмма движения поголовья по цехам и участкам (см. рис. 4), которая дает наглядное представление о размещении технологических групп в каждый момент времени. На циклограмме по вертикали отложены номера секций каждого цеха, а по горизонтали - дни физиологического цикла. Схема движения первой технологической группы, начиная с цеха подготовки к отелу (на рисунке выделена штриховкой), показана стрелками. Время содержания коров на предродовом участке цеха отела на циклограмме не показано.
Рис 4. Циклограмма размещения и движения технологических групп на молочной ферме. Если по горизонтальной оси проставить календарные числа года, то циклограмма одновременно может служить календарным планом-графиком работы всех цехов и участков фермы, всех специалистов и служб отрасли. Технологический расчет может быть выполнен также графическим методом с помощью приведенной на pиc, 4 номограммы. Порядок пользования номограммой проследим на том же примере. Отложим на горизонтальной оси в левой половине номограммы выходное поголовье коров -1400 голов. Из этой точки А опустим вертикаль в левый нижний квадрат до переселения с лучом заданного коэффициента выбраковки и выранжировки коров (δк = 0,25). Из этой точки В проведем горизонталь вправо до пересечения с осью ординат (точка Д). Точка Д показывает количество проверенных первотёлок, которое нужно иметь для ремонта стада (Nпп = 300 голов). Проводя из точки С пересечения этой горизонтальной линии с лучом заданного коэффициента выбраковки первотелок (δп = 0,15) вертикаль вверх, найдем количество нетелей, необходимых для производства заданного количества проверенных первотелок (точка В). В нашем примере Nн = 340 голов. Продлим эту вертикальную линию вверх до пересечения с наклонной линией в левом верхнем квадрате. Из полученной точки F проведем горизонтальную линию вправо сначала до пересечения с осью ординат (точка У ) и найдем, таким образом, темп комплектации контрольно-селекционной фермы (в нашем случав т ≈ 0,9), а потом до пересечения с лучом выбранного ритма производства (Р = 14). Из точки пересечения G опустим вертикальную линию в правый нижний квадрант. Пересечение этой вертикали с осью координат (точка М) указывает количество мест в секции для размещения одной технологической группы животных. В нашем примере в секции должно быть 13 мест. Для того, чтобы определить количество скотомест в том или ином цехе, достаточно провести горизонтальную линию из точки пересечения этой вертикали с лучом, обозначающим продолжительность использования секций в этом цехе (в ритмах), до вертикальной оси координат. Например, при продолжительности использования секций в цехе подготовки к отёлу 56 дней, т.е. 4 ритма (4 × 14 = 56), в этом цехе необходимо иметь 52 места. Аналогично в цехе раздоя первотёлок, при продолжительности использования секций в этом цехе 7Р = 96 дней, нужно иметь 91 место, а в цехе проверки, при продолжительности использования секций 14P = 196 дней, должно быть 182 скотоместа. Таким же образом находят вместимость секций и количество скотомест в цехах сектора производства молока. Для этого прежде всего нужно найти количество коров в этом секторе по формуле Аналогично может быть выполнен расчет цехов фермы выращивания молодняка. Для повышения точности расчетов номограмму следует строить в возможно большем масштабе.
РИС.5. НОМОГРАММА ДЛЯ ОПРЕДЕЛЕНИЯ КОЛИЧЕСТВА ВМЕСТИМОСТИ СЕКЦИЙ. 3. МЕХАНИЗАЦИЯ ПРОИЗВОДСТВЕННЫХ ПРОЦЕССОВ3.1. Приготовление кормовВ целях более полного использования кормов, сокращения их потерь и повышения уровня механизации раздачи, при реконструкции действующих ферм необходимо предусматривать: - хранение силоса и сенажа в траншеях, корнеплодов и концентрированных кормов - в хранилищах, сена - в сараях; - кормление коров полнорационными, сбалансированными по питательности влажными кормосмесями. Кормление такими кормосмесями по сравнению с раздельным скармливанием позволяет повысить продуктивность коров на 10…15 % и снизить на 6…7 % расход кормов на единицу продукции. Основной организационной формой механизированного приготовления кормовых смесей следует считать стационарные специализированные кормоцеха. Для улучшения эксплуатации машин и повышения надежности работы кормоцехов в целом, а также улучшения условий труда обслуживающего персонала - здание кормоцеха должно состоять из двух помещений: неотапливаемого - для приема кормовых компонентов и отапливаемого - для непосредственного приготовления кормосмесей. При этом необходимо: 1. Осуществить монтаж всего технологического оборудования на нулевой отметке. 2. Предусмотреть возможность блокировки здания кормоцеха с корнеплодохранилищем и складом концкормов. В соответствии с зоотехническими требованиями приготовления кормосмеси, цех должен иметь следующие технологические линии: - силоса и сенажа; - корнеклубнеплодов; - термохимической обработки грубых кормов; - тепловой обработки концкормов и зерновых отходов, а также дозированной подачи комбикормов в сухом виде; - патоки и минеральных добавок; - хвойно-растительного корма и макродобавок; - приготовления и выдачи готовой кормосмеси. В настоящих рекомендациях, в качество примера, представлены предложения по реконструкции кормоцехов, построенных по типовому проекту № 801-461 (разработка Гипрониисельхоза) (лист 2). Необходимость корректировки этого
типового проекта обусловлена ненадежностью большинства технологических линий и
отсутствием некоторых линий, необходимых для приготовления многокомпонентных
кормовых смесей. Так, в типовом проекте кормоцеха отсутствую линии
хвойно-веточного корма, линии осолаживания и дрожжевания концкормов. Имеющиеся
в кормоцехе всевозможные приямки, глубиной от 0,8 до Описание технологического процесса работы кормоцеха Кормоцех состоит из кормоприготовительного отделения (I), помещения для приёма и подготовки кормов (II), навеса для приема концкормов и добавок (III), навеса для выгрузки кормосмеси (IV), корнеплодохранилища (V), сблокированного с кормоцехом, операторской и отстойника (VII). В кормоцехе предусмотрено 7 технологически линий: Линия силосу и сенажа Измельченные силос и сенаж питателями зеленой массы ПЗМ-1,5 дозировано подаются на сборный скребковый транспортер (13). Линия корнеклубнеплодов Погрузчиком КУН-10 корнеплоды отгружаются в питатели корнеплодов (II) изготовленные на базе транспортера ТК-5 по чертежам НИПТМЭСХ НЗ, откуда подаются в измельчители-камнеуловители ИКМ-5,0 (10). Вымытые и измельченные корнеплоды подаются в накопитель-дозатор корнеплодов (7), изготовленный на базе разбрасывателя минеральных удобрений 1РМГ-4 по чертежам НИПТМЭСХ НЗ, откуда дозировано подаются на сборный транспортер (13). Грязная вода вместе с отходами поступает в отстойник (VII). Для удаления осадка из канала предусмотрен гидросмыв. Часть осветленной воды о помощью насоса (16) возвращается для повторного её использования при гидросмыве другая часть сбрасывается в ливневую канализацию. Линия грубых кормов. Для измельчения грубых кормов используется линия измельчения соломы ЛИС-3 (3). Далее грубые корма попадают на транспортёр-загрузчик ТЗВ-30 (6), который загружает кормозапарник К-1 (2), где производится сдабривание и термическая или термохимическая их обработка. Из кормозапарника K-1 (2) корма дозирование выдаются на сборный скребковый транспортер (13). Линия концкормов Концкорм, питателем (5) изготовленным на базе транспортера ТК-5, по чертежам, разработанным. НИПТИМЭСХ Н3,подаются на транспортер ТСЦ-25 (20). Транспортером ТСЦ-25 концкорма подаются в накопитель-дозатор концкормов (6)изготовленный на базе разбрасывателя минеральных удобрений 1РМГ-4 по чертежам НШП1МЭСХ НЗ, который дозировано выдает их на сборный скребковый транспортер (13). При необходимости запаривания, дрожжевания или осолаживания концкорма тем же транспортером ТСЦ-25 (20) с помощью течки подаются в смеситель кормов C-12 (9). Для сдабривания грубых кормов концкорма могут подаваться в кормозапарник К-1 (2). Линия хвойно-веточного корма и макродобавок Хвойно-веточный корм и макродобавки питателем (5) подаются в раздатчик-смеситель РСП-10 (4), в котором тщательно перемешиваются и затем дозировано выдаются на сборный скребковый транспортер (13). Для хранения макродобавок (мел, соль, монокальций фосфат и т.д.) имеются лари (21). Линия патоки и микродобавок Патока и микродобавки подаются в смеситель мелассы СМ-1,7 (12), где разбавляются водой, перемешиваются и с помощью насоса подаются в шнековый смеситель (14), где происходит орошение кормосмеси раствором патоки и микродобавок. Линия сбора, смешивания и выдачи готовой кормосмеси Все компоненты кормосмеси дозироваано выдаются на сборный скребковый транспортер (13), который подает их в щнековый смеситель (14). В шнековом смесителе происходит смешивание компонентов и орошение их раствором патоки и микродобавок. Затем скребковым транспортером (15), готовая кормосмесь выгружается в транспортное средство. Краткое описание конструкции и работы
нестандартизированного В настоящее время промышленностью начат выпуск комплекта оборудования KOPK-I5 для кормоцехов, однако входящий в него набор машин не может полностью обеспечить технологию приготовления сбалансированных по питательности многокомпонентных кормосмесей, отвечающую кормовой базе и условиям Нечерноземной зоны РСФСР. В первую очередь, это отсутствие машин по таким технологическим процессам, как термохимическая обработка грубых кормов, осолаживания и дрожжевания отходов зернофуража, приготовление и дозированная выдача хвойно-веточного корма и т.п. В связи с этим и с целью типизации проектных решений при проектировании и реконструкции кормоцехов в качестве основного - базового оборудования необходимо брать комплект KOPK-15, доукомплектовав его: 1. Серийно выпускаемым смесителем C-12 для осолаживания и дрожжевания зернофуража и различных зерновых отходов. 2. Запарником K-1 для проведения термохимической обработки грубых кормов. 3. Накопителем-дозатором различных компонентов в технологических линиях концкормов, хвои и корнеплодов, изготовленным на базе разбрасывателя минеральных удобрений 1РМГ-4. 4. Питателем корнеплодов, изготовленным на базе транспортера ТК-5. 5. Шнековым смесителем непрерывного действия. Изготовление нестандартизированного оборудования по чертежам НИПТМЭСХ НЗ освоено на Сосновоборском опытном специализированном заводе МИН Живмаша. Оборудование прошло широкую производственную проверку в хозяйствах Ленинградской области. Ниже приведено краткое описание конструкции и работы этого оборудований. Накопитель-дозатор различных компонентов кормосмеси Накопитель-дозатор предназначен для накопления компонентов и дозированной их выдачи на сборный транспортер (листы 21, 24). Накопитель-дозатор изготавливается на базе серийно выпускаемой машины - разбрасывателя минеральных удобрений 1РМГ-4, переоборудование которого заключается в следующем: 1. С разбрасывателя снимают ходовую часть и разбрасывающий диск. 2. Наращивают бункер; а) для измельченных корнеплодов и хвои -
до объема б) для концкормов - до объёма 3. Над бункером устанавливают шнек ШЭС-40 с вырезанным днищем, который выполняет функции подающего и разравнивающего устройства. 4. Бункер устанавливают на опорную раму с редуктором и электродвигателем. Подготовленные компоненты кормосмеси (измельчённые корнеплоды, концкорма, хвоя) подаются на разравнивающий шнек накопителя-дозатора, который обеспечивает равномерную и полную загрузку бункера. Транспортером, смонтированным в днище накопителя-дозатора, компоненты кормосмеси дозирование подаются на сборный транспортер. Дозирование осуществляется посредством подвижной заслонки, позволяющей регулировать толщину подаваемого слоя. Питатель корнеплодов Питатель корнеплодов (лист 23)
устанавливается в линии мойки и измельчения корнеплодов и предназначен для
приема корнеплодов из погрузчика КУН-10 и подачи их в мойку-измельчитель
ИКМ-5М. Питатель корнеплодов изготавливается на базе серийно выпускаемого
промышленностью шнека-питателя от транспортера ТК-5. Питатель состоит из
следующих основных частей: приемного бункера, шнека с приводной станцией и
опорной стойки. Шнек крепится к бункеру болтами и устанавливается на опорной
стойке под углом 30°. Рабочим органом питателя корнеплодов является шнек от
транспортера ТК-5, удлиненный на Смеситель кормов шнековый. Смеситель кормов шнековый непрерывного действия (лист 22) предназначен для равномерного перемешивания всех компонентов кормосмеси, поступающей со сборного транспортера. Смеситель кормов состоит из следующих
основных узлов рамы, шнека, электропривода. Крутящий момент от электродвигателя
не редуктор передается ременной передачей. Редуктор со шнеком соединен
постоянной муфтой. Для более качественного перемешивания компонентов
кормосмеси, шнек смесителя изготовлен в виде однозаходного ленточного винта,
диметром 3.2. Раздача кормовВыбор средств для механизация кормления определяется многими условиями, из которых наиболее важны: размеры кормовых проходов, размер и oбъёмно-планировочное решение фермы, тип кормохранилищ и рацион кормления. Немаловажное значение для выбора способа и средств механизации кормления коров имеет принятый метод их обслуживания. Если обслуживание животных построено на индивидуальном подходе, то линия кормления должна обеспечить основной принцип индивидуального обслуживания - дифференцированное нормирование кормов в зависимости от продуктивности, стадии стельности и других признаков. Выполнение этого требования существующими средствами механизации представляется весьма сложным. Ни одна из выпускаемых промышленностью кормораздающих машин не удовлетворяет требованиям дифференцированного нормирования. Именно поэтому высокоценные корма, подлежащие обязательному нормированию, в большинстве случаев раздаются вручную или с применением примитивных средств малой механизации. Многочисленные попытки механизировать этот процесс с помощью различного рода стационарных установок пока не привели к желаемым результатам. Эти установки неизбежно оказываются весьма громоздкими, металлоёмкими и малонадёжными. Раздача стебелъчатых кормов и кормосмесей на фермах крупного рогатого скота осуществляется стационарными установками, мобильным транспортом или комбинированными средствами. Из стационарных установок для реконструируемых ферм кроме транспортёра внутри кормушки TВK-80Б системой машин предусмотрены аналогичные транспортёры с металлической лентой КЛО-76 для одностороннего подхода и КЛК-75 для двухстороннего подхода животных, а также раздатчик кормов с перемещающимся ленточным транспортером над кормушкой РK-50. В отличие от стационарных, мобильные кормораздатчики обеспечивают высокую надежность технологического процесса, так как в случае выхода одного раздатчика из строя, его легко заменить исправным. Мобильный кормораздатчик может обслуживать не одну, как стационарных транспортер, группу животных, а несколько групп или всю ферму. Системой машин для механизации животноводства на 1981... 1990 годы предусмотрен ряд мобильных кормораздатчиков. Вместо кормораздатчика КТУ-10 будет выпускаться модернизированный раздатчик KTУ-10A, ёмкость кузова которого значительно увеличена. Повышена надежность и долговечность основных узлов. Модернизируется также тракторный кормораздатчик РММ-5. В Народной Республике Болгарии начато производство малогабаритных и высокоманевренных самоходных аккумуляторных кормораздатчиков KСA-5. Эти машины удобны для раздачи кормов на племенных фермах, в родильных отдалениях в телятниках, но требуют квалифицированного обслуживания и хорошего состояния внутрифермовских дорог и проездов. Начато производство прицепных кормораздатчиков-смесителей РСП-10, способных перед раздачей производить перемешивание всех загруженных в бункер компонентов. Но мобильные тракторные раздатчики требуют широких и сквозных проездов, что приводит к нерациональному использованию дорогостоящих помещений и нарушению микроклимата. В определенных условиях, а именно, если помещения для содержания животных объединены технологическим коридором, могут быть использованы разработанные в НИПТИМЭСХ НЗ, так называемые, координатные раздатчики кормов. Эти раздатчики занимают промежуточное положение между стационарными и мобильными машинами и, объединяя их достоинства, лишены присущих им недостатков. Координатные кормораздатчики успешно прошли длительную производственную проверку на комплексе выращивания ремонтного молодняка крупного рогатого скота на 3000 голов в совхозе "Красносельский" Ленинградской области, одобрены НТС МСХ СССР и включены в систему машин для животноводства на 1981..1990 гг. Для повышения уровня механизация раздачи кормов на реконструируемых фермах необходимо осуществить следующие основные мероприятия. 1. Перейти на кормление животных кормосмесями, приготовленными в кормоцехах. На фермах, не имеющих кормоцехов, использовать раздатчики-смесители РСП-10. 2. Планомерно, путем реконструкции перейти везде, где это позволяют размеры помещений, на мобильные кормораздатчики. 3. В целях повышения надежности оборудовать имеющиеся ленточные кормораздатчики замкнутым цепным контуром с цепью ТСН-160. При беспривязно-боксовом содержании животных и свободном доступе их к кормовому столу, сильные и агрессивные коровы обычно оттесняют более слабых. Вследствие этого нарушается принцип равномерности распределения кормов внутри группы коров с одинаковой продуктивностью. Эти недостатки особенно усугубляются при недостаточной обеспеченности фермы кормами. Для устранения этих недостатков при беспривязно-боксовом содержании коров кормовой фронт следует оборудовать специальными фиксаторами или автоматической привязью (лист 19). 3.3. Доение коровИзвестны два принципиально различных способа доения коров: в стойлах и в специальных помещениях - доильных залах. Доение в специальных помещениях имеет ряд преимуществ перед доением в стойлах: позволяет механизировать и автоматизировать не только основные, но и вспомогательные операции, создает благоприятные условия для специализации, повышает культуру и производительность труда операторов. Этот способ более полно отвечает требованиям промышленной технологии производства молока. Выбор типа доильной установки диктуется принятым методом обслуживания и способом содержания животных. Групповому методу обслуживания соответствуют установки, работающие по групповому принципу. Из выпускаемых отечественной промышленностью установок по этому принципу работает "Ёлочка". Она имеет две секции групповых станков, каждый из которых оборудован доильным аппаратом и индивидуальной кормушкой для концентрированных кормов. Но дозирование кормов осуществляется здесь только по групповому признаку, т.е. всем коровам данной группы выдается одинаковая порция в зависимости от стадии лактации и продуктивности коров по группе в целом. Установка "Тандем" оборудована индивидуальными станками с индивидуальным впуском и выпуском коров. Каждый станок оборудован индивидуальной кормушкой и индивидуальным дозатором концентратов, что позволяет дозировать эти корма каждой корове в отдельность, соответственно ее продуктивности и физиологическому состоянию. Поэтому установка обеспечивает возможность индивидуального подхода к каждой корове, что необходимо на фермах с неоднородным по продуктивности и скорости молокоотдачи стадом, а также в цехах раздоя новотельных коров на промышленных комплексах. В условиях привязного содержания на реконструируемых фермах рекомендуются молокопроводные установки АДМ-8. Они позволяют в зависимости от кратности доения и организации труда обслуживать одному оператору до 50…100 коров. В цехах отела новотельных коров доят в переносные аппараты со сбором молока в ведра. При реконструкции ферм с привязным содержанием определенный положительный эффект может дать применение доильных валов с установками типа "Тандем", В этом случае коровники должны быть оборудованы автоматическими привязями (лист 19). 3.4. Уборка навозаВыбор способа и средств механизации уборки навоза из помещения для крупного рогатого скота определяется технологией содержания животных, планировкой помещений, объемно-планировочным решением ферм и обеспеченностью подстилочными материалами. При наличии подстилки следует применять подстилочный метод содержания животных, так как этот метод способствует созданию более благоприятных санитарных условий для животных и получению высококачественных удобрений. Для механизации внесения подстилки в стойла и боксы используют мобильные кормораздатчики, а при содержании животных на глубокой подстилке - тракторные навозоразбрасыватели. Использование для этих целей прицепных
тракторных машин связано с загрязнением подстилкой кормушек и поилок и требует
широких проходов. Этого недостатка не имеет разработанный в НИНТМЭСХ НЗ
малогабаритный погрузчик-разбрасыватель на базе самоходного шасси Т-16М. Машина
оборудована кузовом вместимостью около Для уборки навоза из помещении с привязным содержанием животных промышленность, выпускает навозоуборочные транспортеры ТСН-2, ОБ и TCH-160, снабженные надежной кованой цепью. При беспривязном способе содержания животных применяется технологическая линия, включающая установки УС-15 и поперечный транспортер ТСН-2, ОБ. Качество очистки проходов от навоза может быть значительно повышено, если оборудовать эти установки цельнометаллическими скреперами (лист 27). Для повышения надежности работы установок и предотвращения их поломок применяют усовершенствованные устройства реверса и устройства для отключения привода при ослаблении или обрыве цепи (лист 26). Если помещения для содержания животных
объединены технологическим коридором шириной Транспортировку навоза влажностью 76...91 % за пределы территории фермы или комплекса в навозохранилище целесообразно осуществлять с помощью установок для транспортировки навоза УТН-10. Установка представляет собой поршневой насос, приводимый в движение гидроприводной станцией, состоящей из электродвигателя мощностью 13 кВт, гидронасоса, бака, заполненного маслом, и распределителя. Гидропривод приводит в действие поршень и клапан насоса. Напорный трубопровод изготавливается из
стальных труб диаметром Установки УТН-10 выпускаются промышленностью. Главным достоинством поршневых установок является возможность транспортирования густого подстилочного навоза и подачи его в навозохранилище снизу, что предотвращает промерзание навози. Значительно улучшается санитарное состояние формы и комплекса. В целях обеспечения удобства обслуживания и ремонта поршневых установок их целесообразно устанавливать на нулевой отметке. Это особенно важно в местах с высоким стоянием грунтовых вод. Для подачи навоза из приямка поперечного коллектора в горловину насоса можно использовать транспортеры типа ТСН при подстилочном содержания животных, или шнековые транспортеры при бесподстилочном содержании. Наклонный транспортер следует делать несколько длиннее с таким расчетом, чтобы в случае выхода из строя поршневой установке или закупорки навозопровода, можно было выгрузить навоз непосредственно в тракторный прицеп (лист 26). Такое дублирование позволяет обеспечить высокую надежность процесса транспортирования навоза за пределы территории фермы. В целях предохранения замерзания наклонных транспортеров в суровые зимние месяцы необходимо, чтобы давление воздуха в тамбуре коровника было выше атмосферного. Для этого достаточно подавать в тамбур воздух из помещения для содержания животных с помощью небольшого вентилятора. Обычный центробежный вентилятор № 3 устанавливается в проеме стены, отделяющей тамбур от животноводческого помещения, и снабжается дефлектором, направляющим поток воздуха непосредственно на наклонный транспортер. Разумеется, эта мера эффективна только в том случае, если ворота тамбура закрываются достаточно плотно без чего невозможно создать в нем необходимый подпор. Если же тамбур закрывается хорошо, то наружный холодный воздух не может попасть в тамбур, так как давление в нём выше, и в результате температура в нём даже в самые холодные месяцы не опускается ниже нуля, что обеспечивает надежность работы навозоуборочного оборудования. 3.5. Обработка навоза и его использованиеВыход бесподстилочного навоза в коровниках в зависимости от системы удаления колеблется от 70 до 140 л/голову в сутки при влажности 90...95 %. При применении подстилки влажность навоза составляет 80...90 %. Навоз такой влажности насосами НЖН-200, ПУН-20 или механическими средствами (транспортерами, тракторными тележками) направляется в карантинные ёмкости, где выдерживается в течение шести суточного инкубационного периода для выявления эпизоотии на комплексе. Однородное состояние бесподстилочного навоза перед погрузкой его в транспортные средства и в случае необходимости обеззараживания обеспечивается путем перемешивания (гомогенизации) навоза с помощью гидравлических (насосы) или пневматических барботеров. Выгрузка навоза из карантинных емкостей осуществляется насосами или погрузчиками общего назначения. В зависимости от общего выхода и принятой схемы использования навоз подается: на разделение, в цех компостирования, в транспортные средства. При выходе навоза не более 100 м3/сутки в зимний период целесообразно хранить его в прифермских хранилищах с внесением в весенний и осенний периоды под запашку в качестве органического удобрения. При выходе навоза более 100 м3/сутки и влажности более 92…93 % целесообразно предварительное разделение навоза на фракции на машинах фильтрующего типа (ГИЛ-32, ГИЛ-52, ГИЛ-100) с последующим дообезвоживанием твердой фракции на прессах (ВПНД-10, ВПО-20А, ПЖН-68) или смешиванием ее с торфом и кормовыми отходами. Твердая фракция или смесь её с торфом направляется на площадку компостирования и используется для основной заправки почвы, а жидкая фракция по трубопроводам транспортируется в полевые накопители с внесением на поля орошения. При разделении навоза нужно подвергать карантированию только жидкую фракцию. При влажности навоза не более 90…92 % и наличии торфа или других влагопоглощающих материалов, наиболее целесообразно приготовление компостов для получения высококачественных твёрдых органических удобрение по полевой или стационарной технологии. По полевой технологии смешивание осуществляется четырьмя способам. 1) путем заполнения навозом
"чаши", образованной на площадке из торфяной подушки толщиной не
менее 2) путем образования бурта высотой 2,0…2,5 м в виде "слоеного пирога" из торфа и навоза с помощью навозоразбрасывателя типа РЖТ с боковым выбросом и низкорамного разбрасывателя РПН-4. 3) путем послойного перемешивания навоза с торфом окаравивающей машиной ОФ-8 на грани заранее образованного бурта торфа; 4) путем подачи навоза или твердой фракции в навозохранилище, оборудованное перегружателем органических удобрений ПОУ-40 (или другим краном), обеспечивающим смешивание навоза с торфом, перегрузочные операции, периодическое перемешивание смеси, а также погрузку готового компоста в транспортные средства. По стационарной технологии навоза и торф после дозирования подается в смеситель и далее их смесь направляется на площадки компостирования, где укладывается в бурты и при возможности периодически перемешивается окараваивающей машиной ОФ-8 или другим оборудованием. Таблица 3.1 Техническая характеристика сооружений обработки и использования навоза
*) влажность навоза 90 %/ влажность навоза 95 %. 4. СИСТЕМЫ ОБЕСПЕЧЕНИЯ МИКРОКЛИМАТАОдним из факторов увеличения продуктивности животных на реконструируемых молочных фермах является обеспечение внутри коровников параметров микроклимата рекомендуемых зоогигиеническими нормами. Отсутствие на некоторых фермах систем обеспечения микроклимата или неудовлетворительная их эксплуатация приводят к созданию внутри коровников повышенной относительной влажности воздуха (до 100 %) и концентрации аммиака до значений, превышающих предельно-допустимую в 2,0 и более реза. При этом на внутренних поверхностях ограждающих конструкций выпадает конденсат, а в холодный период времени года они промерзают с образованием на них инея или льда. Результаты научных исследований и практический опыт эксплуатации животноводческих помещений убеждает в том, что в современных коровниках невозможно обеспечить нормируемые параметры микроклимата в оптимальных пределах без принудительного воздухообмена. В холодный период года необходим подогрев приточного воздуха. Подогрев приточного воздуха можно производить в водяных (пароводяных) или электрических калориферах. Выбор минимальной теплопроизводительности
калориферов и подачи вентсистем при обеспечении расчетных параметров
внутреннего воздуха в коровниках (t вн. расчет = Порядок определения теплопроизводительности калориферов и подачи вентсистем по табл. 4.1 и 4.2 показан на примере молочной фермы на 200 коров. Таблица 4.1 Значения минимальных отношений теплопроизводительности калориферов (Qк) к явным выделениям животных (Qж) и подачи систем вентиляции (Vt) к влаговыделениям животных (тt) при различной расчётной температуре наружного воздуха для холодного периода года
Таблица 4.2 Нормы выделения животными влаги и явной теплоты по ОНТН.1-77 на 200 голов крупного рогатого скота при расчетных внутренних параметрах микроклимата (t вн расчет = 10°С; L вн. расчёт = 70 %)
Молочная ферма на 200 коров со
средней живой массой по
и подачу вентсистем, как
В соответствии с найденными значениями Qк и Vt подбирается оборудование. В связи с этим целесообразно применять для воздухообмена коровников реконструируемых ферм и их отопления в холодный период года комплектное автоматизированное отопительно-вентиляционное оборудование типа ПВУ. Это оборудование не занимает полезной производственной площади, не имеет воздуховодов и не требует больших затрат на эксплуатацию. Данное оборудование поставляется комплектно со станцией управления. Для нагрева поступающего воздуха в нем используются электронагреватели. При использовании ПВУ не происходит увеличения числа рабочих, работающих на ферме. На каждый коровник на 200 голов необходимо установить по одному комплекту установок ПВУ-6, состоящему из шести приточно-вытяжных шахт и одной станции управления. Общая максимальная производительность ПВУ-6 по воздуху составляет 36000 м3/ч, установленная мощность 97,2 кВт. Установки ПВУ-6 обеспечивают производительность для большинства помещений коровников по нормам ОНТП.1-77 в холодный период года из расчета 17 м3/ч на 1 ц живой массы и переходный - 35 м3/ч на 1 ц ж. м. При отсутствии электрического напряжения башни ПВУ-6 могут выполнять роль аварийных вентиляционных систем. В связи с этим сооружение шахт естественной вентиляции не требуется. Схема размещения установок ПВУ-6 на перекрытии коровника показана на листе 30. В помещении профилактория целесообразно иметь индивидуальную систему обеспечения микроклимата, работающую с подпором воздуха. Для этой цели можно применять электрокалориферный агрегат СФОА-16, работающий на один воздуховод. Система управления агрегатом обеспечивает поддержание заданной температуры внутри профилактория и требуемый воздухообмен для подачи свежего воздуха. Электрокалориферный агрегат устанавливается в помещении вентиляторной, примыкающей к профилакторию. 5. ОСВЕЩЕНИЕ ПОМЕЩЕНИЙ И УЛЬТРАФИОЛЕТОВОЕ ОБЛУЧЕНИЕ ЖИВОТНЫХ.Свет играет важную роль в регуляции основных жизненных функций животных. В зависимости от периодичности освещения и уровня освещенности изменяется и продуктивность животных. Так наивысший удой у коров наблюдается при световом дне 14...16 часов и освещенности 100 лк. В связи с переводом животноводства на промышленную основу, когда широко применяется безвыгульное содержание, организация искусственного ультрафиолетового облучения животных приобретает большое значение. В коровниках, где размещается четыре ряда животных (по 60 коров в ряду) необходимо предусмотреть установку люминесцентных светильников типа ЛСП-15. В родильном отделении устанавливают
комбинированные светильники облучатели ОЭСП02 × 40. Они подвешиваются на
высоте В профилактории для телят наиболее эффективной является комбинированная установка инфракрасного обогрева и ультрафиолетового облучения ИКУФ-1. Облучатели ИКУФ-1 устанавливают на высоте
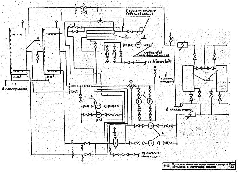
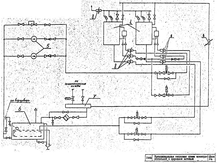
Система автоматического управления освещением и облучением должна обеспечивать автоматическую синхронную работу источников УФ-облучения в соответствии с заданной программой и автоматический режим работы светильников с коррекцией уровня освещенности животноводческих помещений в зависимости от уровня естественного освещения. Питание осветительных и облучательных установок должно осуществляться от трехфазной сети напряжением 380/220В. 6. ПРЕДЛОЖЕНИЯ ПО ПРОЕКТИРОВАНИЮ ЭЛЕКТРОКОТЕЛЬНЫХ.В результате технико-экономического сравнения различных вариантов выполнения систем горячего водо - и пароснабжения, произведенного в соответствии с разработанными ВИЭСХ "Методическими рекомендациями выбора энергоносителей для тепловых процессов Сельскохозяйственного производства и быта в сельских районах" для горячего водо - и пароснабжения реконструируемых молочных ферм рекомендуется применять автоматизированные электрокотельные на базе электродных проточных и паровых котлов напряжением 0,4 кВт, основные технические данные которых приведены на листах 31 и 33. Электрокотельные, выполненные на базе электродных проточных котлов, предназначены для горячего водоснабжения тепловых производственно-технических нужд реконструируемых ферм. Использование электроэнергии в них производится в часы, установленные "Энергосбытом". Электрокотельная, выполненная на базе электродных проточных котлов, размещена в помещении блока вспомогательных помещений. Все оборудование находится в помещении (лист 31), за исключением баков-аккумуляторов, которые установлены за пределами помещения и одновременно выполняют роль расширительных баков. Верхний уровень воды в баках, устанавливается выше наивысшей точки системы теплоснабжения и контролируется при помощи электромагнитного вентиля и сигнализаторов уровня, установленных на баках. В электрокотельной имеется три независимых контура (лист 32). Первый - греющий контур, предназначенный для нагрева воды в баках в часы отпуска электроэнергии. В данный контур входят два циркуляционных насоса, два проточных котла, два бака-аккумулятора, трубопроводы, запорная и контрольно-регулирующая аппаратура. Схемой предусматривается возможность отключения неисправного оборудования для проведения ремонтных работ электрокотельной. Для защиты электродных котлов от повышения давления на трубопроводе предусмотрены предохранительные клапаны. Температура воды на выходе из котлов к бакам-аккумуляторам поддерживается автоматически на уровне 95°С. Второй контур предназначен для нужд теплоснабжения. В него входят два сетевых насоса, трубопровод, запорная и контрольно-регулирующая арматура. Температура сетевой воды регулируется в зависимости от температуры наружного воздуха при помощи трехходового смесительного клапана прямого действия с датчиками температуры, установленными в отапливаемых помещениях и снаружи. Третий контур предназначен для нужд горячего водоснабжения. В него входят два циркуляционных насоса, водоводяной подогреватель, циркуляционный насос горячего водоснабжения, запорная и контрольно-регулирующая арматура. Регулирование температуры воды на выходе из подогревателя при помощи регулятора температуры прямого действия типа РТ. Вода для нужд горячего водоснабжения обрабатывается в противонакипном магнитном устройстве. Открытый разбор воды из системы теплоснабжения электрокотельной запрещается. Циркуляционный насос включается в работу, когда нет разбора воды из сети горячего водоснабжения. Электрокотельная выполнена в трех вариантах: I - с двумя котлами ЭПЗ-100 (ЭПЗ-100И2) для фермы на 200 гол; II - c двумя котлами КЭВ-175/04 для фермы на 400 гол; III - с двумя котлами КЭВ-400/0,4 для фермы на 600 гол. Планировка помещения с привязкой оборудования для всех вариантов одинакова. Электрокотельные, выполненные на базе электродных паровых котлов, предназначены для пароснабжения технологических нужд реконструируемых ферм. Использование электроэнергии в них производится в часы, установленные "Энергосбытом". Электрокотельная размещается в отдельном помещении блока вспомогательных служб (лист 33). В электрокотельной устанавливается два паровых электродных котла, два питательных насоса, питательный бак, трубопроводы и контрольно-регулирующая арматура. Давление пара, поступающего в теплосеть, регулируется в диапазоне от 0 до 4 атм. автоматически при помощи регулятора давления УРРД-25 (лист 34). Системой предусмотрена автоматическая продувка электродных паровых котлов. Для уменьшения потерь тепла, продувка паровых котлов осуществляется через теплообменник, смонтированный в питательном баке. Электрокотельная для производства пара выполнена в двух вариантах: I - с двумя котлами КЭПР-160/0,41; II - с двумя котлами КЭПР-250/0,4. Планировка помещений с привязкой оборудования для обоих вариантов одинакова. Управление работой оборудования электрокотельных осуществляется от шкафов управления автоматически без постоянного обслуживающего персонала. 7. ЭЛЕКТРОБЕЗОПАСНОСТЬ.При реконструкции ферм КРС особое внимание необходимо уделять вопросам обеспечения электробезопасности людей и животных. Основными средствами защиты людей и животных от поражения электрическим током при появления опасных потенциалов на металлоконструкциях помещения являются устройства выравнивания электрических потенциалов (УВЭП) и изолирующие вставки, а при непосредственном соприкосновении с токоведущими частями электроустановок - устройства защитного отключения (УЗО) типа ЗОУП-25 или РУД-05. Электробезопасность животных должна обеспечиваться в зависимости от технологии их содержания, возраста и уровня механизации технологических процессов в животноводческих помещениях. При содержании телят до 15 дневного возраста в индивидуальных клетках независимо от наличия или отсутствия электрифицированных машин и механизмов в помещении достаточно иметь зануленные корпуса электрооборудования в соответствии с требованиями "Правил устройства электроустановок". Если в этих помещениях возможно прикосновение людей к токоведущим частям электроустановок, то электроснабжение должно осуществляться через устройства защитного отключения типа ЗОУП-25 или РУД-05. В помещениях, имеющих электрифицированные
протяженные машины и механизмы, должны сооружаться устройства выравнивания
электрических потенциалов (УВЭП) согласно решению Госэнергонадзора № Т-3-78 от
9 марта В качестве выравнивающих проводников, в
первую очередь, должны использоваться металлоконструкции, имеющие хорошую
электрическую связь с полом животноводческого помещения. Если в качестве таких
проводников используются протяжённые металлоконструкции (кормовые столы,
обрамляющие уголки новозоуборочных лотков и кормушек, рельсы), то достаточно
лишь соединить их между собой при помощи сварки в торцах помещения стальной
проволокой диаметром В животноводческих помещениях, полы которых сооружены из напольных железобетонных плит, имеющих стальную арматуру, сооружать специальные устройства выравнивания электрического потенциала не требуется. Для обеспечения электробезопасности людей и животных необходимо арматуру отдельных плит соединить между собой последовательно в один ряд вдоль животноводческого помещения, а затем все ряды следует электрически соединить между собой в торцах помещения с металлоконструкциями, к которым могут прикасаться люди и животные. На вводе осветительной сети также необходимо установить устройства защитного отключения типа ЭОУП-25 или РУД-05. В помещениях, в которых (кроме вышеуказанных машин и механизмов) используются электрифицированные мобильные машины и механизмы необходимо (кроме зануления корпусов электроустановок) на питающем кабеле обязательно предусмотреть устройства защитного отключения и контроль целостности зануляющего проводника. Более подробные рекомендации по вопросам обеспечения электробезопасности можно получить в лаборатории эксплуатации электроустановок и электробезопасности НИПТИМЭСХ НЗ РСФСР, 8. ОБЪЁМНО-ПЛАНИРОВОЧНЫЕ РЕШЕНИЯРеконструкцию животноводческих ферм, как указывалось, следует проводить с учётом внедрения поточно-цеховой системы производства молока и воспроизводства стада. В связи с этим, в состав реконструируемой фермы должны входить - помещения для содержания сухостойных коров; - родильное отделение - цех отела с профилакторием для телят до 10…15 дневного возраста. - помещения для новотельных коров - цех раздоя и осеменения коров с пунктом искусственного осеменения и секцией для передержки осемененных животных; - помещения для размещения дойных коров - цех производства молока; - помещения для обслуживающего персонала. - доильно-молочный блок при доении в доильных залах с установками "Тандем" и "Ёлочка" или молочный блок при привязном содержании; - выгульные площадки или площадки активного моциона; - кормохранилища для всех видов кормов, исходя из потребности и принятых сроков хранения, в т.ч. для концентрированных кормов не менее, чем для двухнедельного запаса; - объекты ветеринарно-санитарной службы в соответствии с действующими нормами; - сооружения для хранения и обработки навоза; - весовая на 30 тонн; - кормоцех; - трансформаторная подстанция; - котельная, водозаборные и очистные сооружения предусматриваются только при отсутствии общехозяйственных. В целях сокращения вспомогательного персонала, котельные должны быть автоматизированы, для чего их по возможности следует проектировать электрическими. Необходимо предусматривать полное благоустройство территории фермы. Все дороги и прогоны должны иметь твёрдое покрытие. При решении схем генеральных планов следует соблюдать принцип деления территории на четыре зоны: основные производственные здания, зона хранения и подготовки кормов, подсобно-производственные здания, зона хранения и обработки навоза. При этом в максимально возможной степени следует блокировать все производственные и вспомогательные помещения в единый архитектурный комплекс, что позволяет существенно улучшить условия труда, повысить плотность застройки, сократить протяженность инженерных коммуникаций и расходы по их эксплуатации. В ряде случаев блокировка позволяет применить новые, более совершенные средства механизации производственных процессов, объединить их в единые автоматизированные поточные линии. 9 .РЕКОМЕНДУЕМЫЕ СХЕМЫ РЕКОНСТРУКЦИИВ рекомендациях предлагаются различные
варианты реконструкции широко распространенных коровников шириной 10,9; 12; 18;
19,5; 20,4; В реконструируемых здания, предусматриваются как привязный, так и беспривязно-боксовый способы содержания коров. При внедрении поточно-цеховой системы содержаниям в реконструируемых коровниках могут размещаться различные технологические цехи. Приводятся варианты реконструкции коровников под родильное отделение - цех отела. 9.1. Беспривязно-боксовое содержаниеПредлагаются варианты реконструкции
типовых блоков из двух коровников шириной 18; 19,5 и В помещениях шириной Между двумя продольными рядами боксов
устраиваются навозные проходи шириной Доят коров на двух установках "Тандем", которые размещаются в доильно-молочном блоке. На листах 5 и 6 приведены рекомендуемые схемы планировки и расположения технологического оборудования доильно-молочных блоков на две и одну установки "Тандем". В целях сохранения количества скотомест
при переходе с привязного содержания на беспривязно-боксовое, целесообразно
пристраивать к соответствующему капитальному зданию коровника шириной Раздача кормов предусматривается с помощью тракторного кормораздатчика КТУ-10 в двухстороннюю кормушку (лист 3). Концентрированные корма выдаются на доильной площадке. При этом на установках "Тандем" можно устанавливать индивидуальную норму выдачи концкормов в зависимости от продуктивности. Поение животных осуществляется из блока автопоилок ПА-1 из расчета 1 поилка на 8 коров. При помощи специальных кронштейнов к колоннам прикрепляются чаши для минеральной подкормки из расчета 1 чаша на 12 коров. Уборка навоза из прохода коровников производится трактором МТЗ; оборудованном бульдозерной навеской БН-1. Для реконструкции коровников шириной 18 и
Для раздачи кормов по этой схеме реконструкции (листы 1 и 3), применяется транспортер, который загружается мобильным кормораздатчиком из кормового тамбура. Для доения коров предусмотрены
доильно-молочные блоки (л. 2,
4,
5,
6).
При реконструкции предусматриваются удлинение коровника до Уборка навоза из проходов коровника
производится тремя модернизированными установками УС-15 (листы
22 и 23).
Затем навоз подаётся в транспортные средства для вывоза в поле или в поршневую
установку УТН-10 для транспортировки его по трубопроводу диаметром На листе 24 приведена технологическая схема навозохралища, оборудованного перегружателем органических удобрений ПОУ-40. Перегружатель органических удобрений предназначен для механизации погрузочно-разгрузочных работ на фермах с поголовьем 300…400 и более голов. В рассматриваемых вариантах реконструкции предусматривается механизированное внесение в боксы подстилки с помощью специального разбрасывателя на шасси T-I6 конструкции НПТИМЭСХ НЗ, тракторного кормораздатчика или переоборудованного навозоразбрасывателя. При содержании коров в боксах и кормлении у отдельно стоящих кормушек и кормовых столов, значительная часть животных постоянно меняет место кормления, выгоняя более слабых животных, что приводит к травмированию последних и нарушению режима кормления. Движение животных проявляется в большей мере, когда корма раздаются в течение длительного времени, неравномерно по длине и имеют низкое качество. Для обеспечения кормления животных в спокойной обстановке и возможности поедания выданной им нормы кормов, необходимо на время кормления фиксировать животных у кормушек кормовыми решетками или автоматической привязью (лист 19). 9.2. Привязное содержаниеПри сохранении привязного содержания
предлагаются схемы реконструкции коровников шириной 18; 21; 12 и В реконструируемых коровниках
предусматривается: раздача кормов мобильным транспортом (листы
8 и 9)
или транспортером (лист
7); удаление навоза транспортерами ТСН-2, ОБ или TCH-160. Коровы
содержатся на привязи в стойлах размером 19 ÷ 20 × 1,1 ÷ Во Всесоюзном институте электрификации сельского хозяйства разработано сборное стойловое оборудование с автоматической привязью (лист 19). Оборудование обеспечивает самопривязывание коров при подходе их к кормушке и попытке достать корм, групповое отвязывание, а также, при необходимости, ручное отвязывание и привязывание отдельных животных. Использование автоматической привязи
позволяет на реконструируемой ферме сочетать привязное содержание коров с
доением в доильном блоке на установках "Тандем" (листы
5 и 6).
Подробно эта технология изложена в "Рекомендациях" разработанных
ВИЭСХ в На листах 10, 11, 12, 13, 14 и 15 приводятся схемы реконструкции зданий различной ширины под родильные отделения - цехи отела. В схемах реконструкции предусмотрено,
привязное содержание. Размеры стойл 1,5 × 2,0 для глубокостельных и 1,2
× Навоз от всего поголовья убирается транспортёром ТСН-2,0Б и далее в тракторный прицеп. Раздача кормов производится с помощью мобильных кормораздатчиков KTУ-10 и РMМ-5. Для содержания телят предусмотрены секционные профилактории. Кроме, того, оборудуются различные вспомогательные помещения. У коровников желательно иметь выгульные площадки с твёрдым покрытием из расчета 8…10 м на корову. В летнее время выгульные площадки могут использоваться как кормовые, для чего на этих площадках устанавливают кормушки и устраивается проезд для кормораздатчика. Многие хозяйства добиваются высоких показателей, как по производительности труда, так и по продуктивности животных при комбибоксовом способе содержания. Этот способ является промежуточным между привязным и беспривязным. Он позволяет использовать доильные площадки, и вместе с тем, организовать рациональное распределение кормов в соответствии с имеющимися возможностями, как при привязном содержании. Недостатками комбибоксового способа содержания являются повышенная загрязнённость комбибоксов и некоторые дополнительные затраты труда фиксацию и расфиксацию животных. Однако эти затраты значительно меньше, чем на привязывание и отвязывание коров при привязном содержании. Схема реконструкции коровника с использованием комбибоксов показана на листе 6 а, а конструкция и размеры комбибокса на листе 17. 10. ЭКОНОМИЧЕСКАЯ ЭФФЕКТИВНОСТЬ РЕКОНСТРУКЦИИ.Расчёт экономической эффективности реконструкции молочных ферм выполнен на основе "Методики определения экономической эффективности капитальных вложений" (Госплан СССР и Госстрой СССР), "Методика определения экономической эффективности использования в сельском хозяйстве результатов научно-исследовательских и опытно-конструкторских работ, новой техники, изобретений и рационализаторских предложений" (Утверждена Минсельхозом СССР 26.02.79 г.). Цены на машины и технологическое оборудование приняты по Прейскуранту 21-06 "Оптовые цены на оборудование для животноводства и кормопроизводства". Прейскурант. М., 1901. Ориентировочная стоимость строительно-монтажных работ определена для условий Нечернозёмной зоны РСФСР с учетом транспортно-заготовительных расходов. В расчетах также учтены затраты на демонтаж оборудования и разборку строительных конструкций. Экономическая оценка вариантов реконструкции ферм проведена с учётом следующих показателей: - затраты ручного труда; - затраты на реконструкцию; - себестоимость продукции; - срок окупаемости капитальных вложений; - приведенные затраты; - годовой экономический эффект. Нормативный коэффициент экономической эффективности капитальных вложений принят равным 0,15; Численность и профессиональный состав работников ферм определены на основе "Рекомендаций по внедрению поточно-цеховой системы производства молока и воспроизводства стада на фермах и комплексах, построенных по типовым проектам". МСХ СССР. Расчет экономической эффективности проведен в целом по форме, при этом учитывались дополнительные капитальные вложения на строительство электрокотельной. В качестве базового удоя от 1 коровы
принят удой Затраты труда на 1 ц молока рассчитаны
также на вариант при базовом удое на 1 корову Для расчета эффективности реконструкции выбраны типовые проекты коровников наиболее распространенные в Нечерноземной зоне РСФСР. По типовым проектам 01-1936ж и 801-70, взятых за основу для реконструкции в Нечерноземной зоне РСФСР, построено 703 и 1185 коровников соответственно. 10.1. Эффективность реконструкции ферм с привязным содержанием животныхРеконструкция коровников, комплексная
механизация основных технологических процессов и внедрение поточно-цеховой
системы производства молока позволяют повысить эффективность производства
молока, снизить затраты труда, повысить культуру производства. Так, затраты
труда на фермах на 400 коров снижаются при удое Для ферм на 400 коров определена эффективность 4-х вариантов реконструкции (см. табл.10.1). Как видно из этой таблицы, на реконструкцию фермы на 400 голов с привязным содержанием животных требуется от 54,3 до 73,3 тыс. руб. В табл.10.2 приведены показатели экономической эффективности реконструкции ферм, По затратам труда и срокам окупаемости дополнительных капитальных вложений наиболее эффективен IV вариант реконструкции. Это связано с небольшим объемом строительных работ в реконструируемых коровниках и с тем, что данный вариант реконструкции позволяет разместить большее поголовье на ферме. На ферме с привязным содержанием животных
на 600 коров затраты труда при удое Для реконструкции фермы на 800 голов с привязным содержанием животных требуется 103...137 тис. руб. или в расчете на 1 голову 121…174 pyб. Окупаются затраты на реконструкцию фермы за 2...3 года (табл. 10.3, 10.4). Таблица 10.3 Затраты на реконструкцию ферм на 600 коров с привязным содержанием животных
Таблица 10.1 Затраты на реконструкцию ферм на 400 коров с привязным содержанием животных (тыс. руб).
Таблица 10.2 Экономическая
эффективность различных вариантов реконструкции
Таблица 10.4 Экономическая
эффективность различных вариантов реконструкции
10.2.
Экономическая эффективность ферм с применением
| ||||||||||||||||||||||||||||||||||||||||||||||||||||||||||||||||||||||||||||||||||||||||||||||||||||||||||||||||||||||||||||||||||||||||||||||||||||||||||||||||||||||||||||||||||||||||||||||||||||||||||||||||||||||||||||||||||||||||||||||||||||||||||||||||||||||||||||||||||||||||||||||||||||||||||||||||||||||||||||||||||||||||||||||||||||||||||||||||||||||||||||||||||||||||||||||||||||||||||||||||||||||||||||||||||||||||||||||||||||||||||||||||||||||||||||||||||||||||||||||||||||||||||||||||||||||||||||||||||||||||||||||||||||||||||||||||||||||||||||||||||||||||||||||||||||||||||||||||||||||||||||||||||||||||||||||||||||||||||||||||||||||||||||||||||||||||||||||||||||||||||||||||||||||||||||||||||||||||||||||||||||||||||||||||||||||||||||||||||||||||||||||||||||||||||||||||||||||||||||||||||||||||||||||||||||||||||||||||||||||||||||||||||||||||||||||||||||||||||||||||||||||||||||||||||||||||||||||||||||||||||||||||||||||||||||||||||||||||||||||||||||||||||||||||||||||||||||||||||||||
|
Цеха и помещения |
Вариант I |
Вариант II |
||
|
Номер листа |
Стоимость реконструкции |
Номер листа |
Стоимость реконструкции |
|
|
Сухостойных коров |
1 |
37,0 |
3 |
25,5 |
|
Раздоя и осеменения |
1 |
37,0 |
3 |
25,5 |
|
Производства молока |
2 |
98,2 |
3 |
75,2 |
|
Электрокотельная |
- |
19,1 |
- |
19,1 |
|
Итого: |
- |
191,3 |
- |
145,3 |
Более эффективен II вариант со сроком окупаемости 2,8 года, но более низкие затраты труда в I варианте. Применение того или иного варианта требует дополнительного рассмотрения, исходя из местных условий.
Таблица 10.6
Экономическая
эффективность различных вариантов реконструкции
ферм на 800 коров с беспривязным содержанием животных.
|
Показатели |
Вариант I |
Вариант II |
|
Затраты на реконструкцию на 1 корову (руб.) |
221,6 |
174,7 |
|
Годовой экономический эффект на 1 корову (руб.) |
31,9 |
37,0 |
|
Срок окупаемости затрат на реконструкцию (лет). |
3,4 |
2,8 |
|
Количество скотомест после реконструкции |
864 |
832 |
|
Затраты труда основного производственного персонала при производстве 1 ц молока (чел. час.) при удое: |
3,1 |
3,2 |
|
|
2,6 |
2,7 |
Проведённые расчёты экономической эффективности проектных предложений по реконструкции молочных ферм показывают, что реконструкция позволяет снизить затраты труда до 35 % и довести их до 2,6 чел. час. на 1 ц молока, значительно снизить себестоимость молока. Затраты на реконструкцию окупаются за 1,8...3,4 года.
Листы 1 - 34




































|
|
|
|