//
|
|
Фирма по наладке, совершенствованию технологий и МЕТОДИЧЕСКИЕ УКАЗАНИЯ
СЛУЖБА ПЕРЕДОВОГО ОПЫТА ОРГРЭС ОГЛАВЛЕНИЕ РАЗРАБОТАНО фирмой ОРГРЭС ИСПОЛНИТЕЛЬ А.И. Айзенфельд
Срок действия установлен В Методических указаниях (в дальнейшем - Указания) приведены технические данные, методика проверки, а также рекомендации по техническому и оперативному обслуживанию фиксирующих индикаторов ЛИФП, ФПТ и ФПН. Методические указания предназначены для специалистов, выполняющих техническое обслуживание устройств релейной защиты и автоматики. 1. ОБЩАЯ ЧАСТЬФиксирующие индикаторы ЛИФП, ФПТ и ФПН применяются для определения мест повреждения воздушных линий (ВЛ) при всех видах короткого замыкания (КЗ) в электрических сетях напряжением 6-35 кВ и 110-750 кВ. В момент КЗ в течение 0,08-0,12 с с их помощью производятся измерение и фиксация параметров аварийного режима (токи и напряжение нулевой и обратной последовательностей), на базе которых вычисляется расстояние до места повреждения вручную либо с помощью ЭВМ. Для электрических сетей 6-35 кВ используются методы определения мест повреждения (ОМП) на основе односторонних измерений параметров аварийного режима, что обусловлено работой ВЛ в тупиковом режиме (с изолированной или компенсированной нейтралью силовых трансформаторов на подстанциях). Здесь используются параметры обратной последовательности. В электрических сетях напряжением 110 кВ и выше, работающих с глухозаземленной нейтралью, применяются методы ОМП с использованием в основном двусторонних (на обоих концах ВЛ) измерений параметров. Такие методы позволяют исключить влияние переходного сопротивления в месте КЗ на погрешность ОМП. В этих сетях используются параметры нулевой и обратной последовательностей. В ряде случаев, где на тупиковых линиях напряжением 110 кВ и выше исключается возможность измерения параметров на одном из ее концов, используются методы ОМП на основе односторонних измерений. Такие методы обладают повышенной погрешностью определения места повреждения ВЛ из-за наличия переходного сопротивления в месте КЗ. Описанные выше методы ОМП могут
применяться для воздушных линий различных видов: одноцепных и многоцепных,
имеющих взаимоиндукцию, как по всей дине, так и на части трассы, а также линий
с ответвлениями. Они нашли применение и на протяженных (более Принципы ОМП ВЛ 6-35 и 110-750 кВ изложены в соответствующих материалах [1, 2, 3]. Описание фиксирующих индикаторов ЛИФП, ФПТ и ФПН приведено в приложении 1. Ниже приводится описание работ, выполняемых при новом включении (наладке) фиксирующих индикаторов ЛИФП. Для индикаторов ФПТ и ФПН делаются соответствующие указания, касающиеся отдельных узлов, которые отсутствуют в индикаторах ЛИФП. 2. МЕРЫ БЕЗОПАСНОСТИ2.1. При выполнении работ, связанных с техническим обслуживанием фиксирующих индикаторов ЛИФП, ФПТ и ФПН, должны соблюдаться требования правил техники безопасности [4] с учетом действующих НТД [5]. 2.2. Перед началом работ проверить надежность присоединения корпусов блоков индикаторов и испытательной установки к заземляющему контуру объекта. 2.3. При работах на панелях релейной защиты или в других местах, где фиксирующие индикаторы расположены высоко, следует пользоваться специальными стремянками с площадками. 2.4. Применяемый для работы под
напряжением инструмент должен иметь изолированные рукоятки. Изоляция стержней
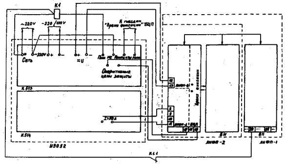
отверток должны оканчиваться на расстоянии не более 2.5. Во избежание повреждения микроэлектронных и других элементов вынимать и вставлять платы отдельных блоков фиксирующих индикаторов следует только при отключенной испытательной установке. 3. ПОДГОТОВИТЕЛЬНЫЕ РАБОТЫ3.1. Подобрать комплект необходимой технической документации: проектные принципиальные и монтажные схемы и заводскую инструкцию по эксплуатации с техническим описанием фиксирующих индикаторов. 3.2. Получить от службы РЗА уставки индикаторов, соответствующие параметры и данные для их выбора (см. разд. 9 настоящих Указаний). 3.3. Подготовить необходимые комплектные испытательные установки, измерительные приборы, инструменты, приспособления, соединительные провода, запасные части и прочее согласно приложению 2. 3.4. В соответствии с приложением 3 подготовить протокол для внесения полученных данных по результатам наладки. 3.5. Оформить допуск к работе в соответствии с требованиями правил техники безопасности [4]. Принять меры против ошибочного отключения присоединений, находящихся в работе. 4. ВНЕШНИЙ И ВНУТРЕННИЙ ОСМОТРЫ ФИКСИРУЮЩИХ ИНДИКАТОРОВ4.1. При внешнем осмотре индикатора следует проверить: комплектность блоков индикатора, состояние и правильность выполненного монтажа; отсутствие внешних дефектов блоков, рядов зажимов, испытательных блоков; наличие и правильность надписей на блоках, правильность маркировки кабелей, жил кабелей и проводов. 4.2. При внутреннем осмотре индикатора (снимаются кожухи со всех блоков индикатора) следует проверить: отсутствие механических повреждений, качество крепления шасси к корпусу трансформаторов, резисторов и других элементов, смонтированных на платах (эта работа выполняется при снятых лицевых панелях блоков и плат функциональных узлов). 5. ПРОВЕРКА ИЗОЛЯЦИИ ИНДИКАТОРОВ5.1. Проверку сопротивления изоляции производить в следующей последовательности: на индикаторе ЛИФП объединить цепи переменного тока (зажимы 8 - 11 БЦП), переменного напряжения (зажимы 12 - 13 БЦП), оперативного постоянного тока (зажимы 14 - 19 БЦП), оперативного переменного тока только индикаторов исполнения 1 (зажимы 20, 21, 27 и 28 БП при его наличии) и все остальные зажимы, используемые во внешних цепях индикатора; на индикаторе ФПТ, кроме того, цепи переменного тока объединяются на входном блоке (зажимы 1 - 3, 6 - 10, 28 БВ), а на индикаторе ФПН цепи переменного напряжения (зажимы 1 - 3 БВ); во избежание повреждения полупроводниковых элементов и интегральных микросхем измерение сопротивления изоляции следует производить при вынутых из блоков съемных платах; мегаомметром на напряжение 1000 В измерить сопротивление изоляции объединенных цепей на землю (шасси блоков) к между собой. Сопротивление изоляции должно быть не менее 10 МОм. После вышеуказанной проверки с помощью омметра-индикатора проверить сопротивление изоляции (отсутствие замыкания на землю) при вставленных платах. 5.2. Испытания электрической прочности изоляции независимых цепей напряжением выше 24 В относительно земли (шасси блоков) должны производиться напряжением 1000 В переменного тока частоты 50 Гц в течение 1 мин. При этом объединяются между собой независимые цепи, как это описано в п. 5.1. Проверку электрической прочности изоляции производить при вынутых блоках. Снять все временно установленные перемычки с зажимов блоков индикатора. 6. ПРОВЕРКА И РЕГУЛИРОВКА ХАРАКТЕРИСТИК ИНДИКАТОРА ЛИФП6.1. Преобразователь питания6.1.1. У индикатора ЛИФП исполнения 1 отсоединить блок питания от БЦП, установить перемычку между зажимами 14 - 15 БЦП и снять перемычку между зажимами 1-36 БИ. 6.1.2. От установки У5052 (блок К513),
присоединенной к индикатору в соответствии с рис. 1, на зажимы 17 (+) и 19 (-)
через зажимы
Рис. 1. Схема проверки индикатора ЛИФП при наладке 6.1.3. Проверить с помощью дополнительного миллиамперметра значение тока питания, которое не должно превышать 120 мА. (Повышенное значение тока свидетельствует о неисправности преобразователя питания). На гнездах 0 и + 15 БЦП измерить напряжение стабилизации, которое при номинальном значении входного напряжения должно быть в пределах 14,8 ÷ 15,1 В. Проверить на тех же гнездах напряжение при изменении входного напряжения от 0,8 до 1,1 номинального значения. Стабилизированное напряжение должно находиться в пределах 14,9 ÷ 15,4 В. При отклонении напряжения стабилизации от указанных значений следует произвести его регулировку после работы индикатора в течение не менее за мин с помощью резистора R18, расположенного с левой стороны платы Е1 БЦП 1. 1 С 6.2. Пусковой орган6.2.1. С помощью установки У5052 подать на индикатор входную величину (ток, напряжение), значение которой равно порогу срабатывания пускового органа. 6.2.2. Плавным вращением справа налево движка резистора «Порог» на лицевой панели БЦП (резистор R2 расположен на плате Е2) установить порог срабатывания, который определяется по исчезновению напряжения 15 В между зажимами 1-22 БЦП. При необходимости смещения порога срабатывания в сторону больших значений уставок (до двукратного значения максимального предела плавного регулирования следует установить постоянную перемычку между лепестками «Порог»). 6.2.3. Определить порог возврата пускового органа при снижении входной величины индикатора, контролируя его значение по появлению напряжения 15 В между зажимами 1-22 БЦП. 6.3. Измерение времени фиксации6.3.1. Предварительно определить время отстройки с помощью осциллографа в режиме внутренней синхронизации от отрицательного фронта либо с помощью специальной приставки [6]. При нажатии кнопки «Контроль» БИ на контрольном гнезде «Время отстройки» БЦП измерить длительность отрицательного импульса с помощью осциллографа либо с помощью указанной выше приставки и миллисекундомера. Время отстройки должно быть 40 -45 мс. 6.3.2. Если время отстройки отличается от допустимого, переменным резистором «Время отстройки» на лицевой панели БЦП (резистор R20 на плате Е5 устройства управления) отрегулировать необходимое время. (При необходимости уменьшения времени отстройки до 5 - 10 мс для фиксации входной величины непосредственно перед отключением контролируемой ВЛ в режиме внешнего пуска следует установить перемычку между лепестками «Ускорение» БЦП). 6.3.3. Измерить время подключения на контрольном гнезде «Время подключения» БЦП относительно гнезда «О» при пуске индикатора от кнопки «Контроль» БИ. Время подключения не регулируется и должно составлять (30 ± 10) мс. Измерение времени подключения следует производить теми же методами, что и время отстройки. 6.3.4. Измерить время фиксации, используя гнезда «Время фиксации», с помощью миллисекундомера либо секундомера, встроенного в блок К513 установки У5052. Для этой цели подать на вход индикатора (зажимы 12-13 БЦП индикатора ЛИФП-В, 8-11 ЛИФП-А или 1- 2 БВ индикатора ФПТ или ФПН) сигнал, превышающий не менее чем 1,5 раза уставку срабатывания пускового органа. Время фиксации должно находиться в пределах (80 ± 5) мс. При необходимости меньшего значения времени фиксации следует это оговорить при заказе индикатора на заводе или воспользоваться рекомендациями, приведенными в приложении 4. 6.4. Калибровка6.4.1. При установке штыря «Метка» в положении Х 0,01 подать входную величину, равную 0,05 наибольшего значения диапазона фиксации. Убедиться, что показания индикатора равны 5,00 ± 0,05. 6.4.2. При необходимости произвести подстройку индицируемого числа с помощью резистора «Калибровка 1» на лицевой панели БЦП. 6.4.3. При установке штыря «Метка» в положение Х 0,01 подать входную величину, равную 0,2 наибольшего значения диапазона фиксации. Убедиться, что показания индикатора равны 20 ± 0,2. 6.4.4. При необходимости произвести подстройку индицируемого числа с помощью резистора «Калибровка» на лицевой панели БЦП. 6.5. Выходная характеристика
| ||||||||||||||||||||||||||||||||||||||||||||||||||||||||||||||||||||||||||||||||||||||||||||||||||||||||||||||||||||||||||||||||||||||||||||||||||||||||||||||||||||||||||||||||||||||||||||||||||||||||||||||||||||||||||||||||||||||||||||||||||||||||||||||||||||||||||||||||||||||||||||||||||||||||||||||||||||||||
|
|
(1) |
На основе выполненных расчетов выбираются наименьшее Зi0min и наибольшее Зi0max значения, по которым определяется расчетный диапазон токов и соответствующий ему принимаемый рабочий диапазон индикатора ЛИФП-А.
Оценка расчетного диапазона индикатора напряжения ЛИФП-В выполняется после нахождения вторичных максимальных и минимальных значений напряжения нулевой последовательности при различных видах КЗ по формулам:
|
|
(2) |
После выполненного расчета выбираются наименьшее 3 u0min и наибольшее 3 u0max значения, на их основе определяется расчетный диапазон, который сравнивается с имеющимся у индикатора ЛИФП-В рабочим диапазоном напряжений.
Уставка пускового органа выбирается в диапазоне от 0,85 до 10-кратного значения нижнего предела измерения индикаторов ЛИФП-А и ЛИФП-В.
Для расчета уставок используются следующие исходные параметры и данные:
максимальные и минимальные значения
фазных токов обратной последовательности в месте установки индикатора ФПТ при
двухфазном и двухфазном на землю и однофазном коротких замыканиях ВЛ
,
,
,
(только для ВЛ 6 - 35
кB) и
,
.
максимальные и минимальные значения
линейных напряжений обратной последовательности в месте установки индикатора
ФПН при двухфазном, двухфазном на землю и однофазном коротких замыканиях ВЛ
,
,
,
(только для ВЛ 6 - 35
кB) и
,
;
коэффициент трансформации трансформаторов тока, к которым подключаются входные цепи индикатора ФПТ;
коэффициент трансформации трансформаторов напряжения - для индикаторов ФПН;
Кроме того, для ВЛ в электрических сетях 6-35 кВ необходима следующая дополнительная информация: максимальный ток нагрузки ВЛ Iнг max; номинальное напряжение ВЛ Uном, кВ; удельные соответственно активное и индуктивное сопротивления прямой (обратной) последовательности ВЛ (участков ВЛ) rуд 1, худ 1, Ом; длина ВЛ (участков ВЛ) L, км; полная мощность ST (МВ∙А), номинальное напряжение Uном M (кВ) и напряжение короткого замыкания UK (%) силового трансформатора питающей подстанции.
Перечисленные параметры и данные целесообразно представлять в виде соответствующих таблиц.
Для индикатора ФПТ вычисляются вторичные максимальные и минимальные значения токов обратной последовательности при различных видах КЗ по формулам:
|
|
(3) |
Из полученных в результате расчета токов выбираются наименьшее i2min и наибольшее i2max значения, в соответствии с которыми определяется сначала расчетный диапазон токов, а затем и принимаемый для индикатора ФПТ рабочий диапазон.
Ток срабатывания пускового органа может быть установлен в диапазоне 0,5 ÷ 5 нижнего предела рабочего диапазона измерения индикатора, но не должен превышать наименьшее значение измеряемого тока обратной последовательности.
Следовательно, получаем для тока срабатываний пускового органа
iпо = (0,5 ÷ 5)iнд < i2min , (4)
где iнд - нижний предел измерения рабочего диапазона, А.
Для воздушных линий напряжением 6- 35 кВ, где на основе одностороннего измерения тока обратной последовательности определяется место повреждения при двухфазных и двухфазных на землю КЗ, вычисляется дополнительно коэффициент коррекции Кк. Он определяется как отношение токов обратной последовательности поврежденной линии IЛ2 и измеренного фиксирующим индикатором IТ2, т. е.
. (5)
Поскольку измеренный индикатором ФПТ ток зависит от нагрузочного тока (рис. 3), то коэффициент коррекции определяется сравнительно точно только для заранее известной неизменной нагрузки.
При известном значении сопротивлений обратной последовательности нагрузки ZH2 и трансформатора ZT2 получим соотношения:
|
|
(6) |
Кроме того, из рис. 3, б видно, что ток обратной последовательности IЛ2 поврежденной линии равен
IЛ2 = IТ2 + IH2. (7)

Рис. 3. Схема включения индикатора ФПТ для
определения мест повреждения
ВЛ 6-35 кВ и эквивалентная схема замещения:
а - схема включения; б - схема замещения
С учетом соотношений (6) и равенства (7) формула (5) преобразовывается:
. (8)
Сопротивление ZT2 вычисляется через величину UK; сопротивление нагрузки ZH2 в относительных величинах можно принять равным 0,35, что в общем случае учитывает приближенную расчетную компенсацию влияния на погрешность при определении мест КЗ.
Более точное значение коэффициента коррекции может быть определено на основе опытов искусственных коротких замыканий с учетом действительной нагрузки.
Обычно в рассматриваемых сетях используется индикатор ФЛТ-1, работающий совместно с блоком питания, имеющим реле контроля напряжения.
Применительно к фиксирующему индикатору напряжения ФПН определяется расчетный диапазон измеряемых напряжений обратной последовательности и напряжение срабатывания пускового органа, а при наличии блока питания - еще и вычисляются напряжения срабатывания и возврата его реле контроля напряжения.
Вначале вычисляются вторичные максимальные и минимальные значения напряжений обратной последовательности при различных видах КЗ по формулам:
|
|
(9) |
Ha основе выполненных расчетов выбираются наименьшее U2min и наибольшее U2max значения напряжений, по которым определяется расчетный диапазон напряжений, который сравнивается с имеющимся у индикатора ФПН рабочим диапазоном.
Уставка пускового органа выбирается от 2 до 20 В.
При выборе уставок реле контроля выходного напряжения блока питания производится расчет параметров его срабатывания и возврата. Это реле минимального напряжения, нормально находящееся под напряжением, и его замыкающие контакты разомкнуты.
Напряжение срабатывания (замыкание замыкающих контактов) определяется по формуле
Uср = (0,75 - 0,8)Uном, (10)
а напряжение возврата (размыкание замыкающих контактов) - соответственно
Uвр = (0,85 - 0,9)Uном, (11)
где Uном - номинальное выходное напряжение на зажимах 9 и 10 блока питания при номинальном входном напряжении. Это напряжение должно составлять Uном(110 ± 5) В.
С
Фиксирующие индикаторы ЛИФП, ФПТ и ФПН с точки зрения их эксплуатации могут быть отнесены к устройствам РЗА и на них распространяются действия всех нормативно-технических документов (НТД) по техническому и оперативному обслуживанию устройств релейной защиты и автоматики.
Согласно действующим НТД все устройства РЗА, а равно и индикаторы ЛИФП, ФПТ и ФПН должны периодически подвергаться техническому обслуживанию [7, 8]. НТД устанавливаются следующие виды технического обслуживания устройств РЗА: проверка при новом включении (наладка), первый профилактический контроль, профилактическое восстановление, профилактический контроль, тестовый контроль, опробование и технический осмотр. Период эксплуатации индикаторов между двумя ближайшими профилактическими восстановлениями может быть принят равным шести годам. По мере накопления опыта эксплуатации цикл технического обслуживания может быть увеличен.
Кроме проверки при новом включении, индикаторы должны подвергаться первому профилактическому контролю, профилактическому восстановлению и опробованию1.
1 Для индикаторов тестовый контроль и технический осмотр не требуются: их заменяет периодическое опробование исправности оперативным персоналом (см. п. 10.2).
Проверка при новом включении. В ее объем входит:
а) подготовка документации (заводского описания и инструкции по эксплуатации, исполнительных принципиальных и монтажных схем включения индикатора, паспортов-протоколов); проверка правильности выполнения монтажа индикатора;
б) подготовка испытательной установки У5052 (либо аналогичной), измерительных приборов, инструментов и запасных частей;
в) отсоединение всех цепей связи индикатора на рядах зажимов панели и снятие кожухов со всех блоков индикатора;
г) внешний и внутренний осмотры блоков и печатных плат;
д) проверка сопротивления изоляций мегаомметром на 1000 В относительно заземлённых частей (корпусов блоков) цепей переменного тока, напряжения, сигнализации, оперативного постоянного и переменного тока, а также между этими цепями относительно одна другой;
е) проверка устройства питания блока аналого-цифрового преобразования;
ж) измерение и регулировка времени отстройки, измерение времени фиксации и подключения индикатора;
з) проверка настройки фильтров обратной последовательности индикаторов ФПТ и ФПН;
и) калибровка индикатора и проверка характеристики зависимости индицируемого числа от значения входного параметра;
к) настройка коэффициента коррекции тока нагрузки индикатора ФПТ (для ВЛ напряжением 6 - 35 кВ);
л) настройка пускового органа;
м) проверка блока питания для индикаторов исполнения 1;
н) подготовка индикатора к включению в работу, при которой производится его подключение к цепям оперативного тока и проверяется работоспособность путем нажатия кнопки «Контроль» блока индикации;
о) проверка правильности сборки цепей тока (напряжения) индикаторов прибором ВАФ-85 после подключения вторичных цепей трансформаторов тока (напряжения).
Первый профилактический контроль выполняется в объеме наладки, за исключением п.ж.
Профилактическое восстановление. Оно производится в следующем объеме:
а) подготовка документации (описания и инструкции по эксплуатации, паспортов-протоколов);
б) подготовка испытательной установки, измерительных приборов, инструмента и запасных частей;
в) измерение сопротивления изоляции цепей трансформаторов тока, напряжения и оперативного тока относительно земли и между собой мегаомметром на 1000 В;
г) проверка уставки срабатывания пускового органа;
д) измерение времени фиксации;
е) проверка настройки фильтров составляющих обратной последовательности индикаторов ФПТ и ФПН;
ж) снятие характеристики зависимости индицируемого числа от входной величины;
з) проверка времени резервирования питания индикатора от блока питания при отключении напряжения питающей сети.
Опробование индикаторов служит для периодической проверки их исправного состояния. Индикаторы ЛИФП, ФПТ и ФПН должны подвергаться опробованию не реже одного раза в неделю первые 3 мес. эксплуатации, в дальнейшем - не реже одного раза в 3 мес. путем нажатия на кнопку «Контроль» блока индикации. Исправность индикатора проверяется по индицируемому в блоке индикации числу N, которое при опробовании должно быть всегда практически одним и тем же с разбросом не более ± 5 %. Индицируемое число должно соответствовать числу Nк, полученному после ввода индикатора в эксплуатацию1. С учетом местных условий допускается изменение указанной выше периодичности опробования.
1 При нестабильности контрольного числа N индикаторов ФПТ и ФПН следует выполнить модернизацию в соответствии с приложением 5.
При срабатывании фиксирующего индикатора дежурный персонал обязан:
нажатием кнопки «Индикация» блока индикации снять показания индикатора;
записать полученные данные в оперативный (или специальный) журнал с указанием даты и времени работы индикатора;
после проверки правильности снятия показаний нажатием кнопки «Сброс» блока индикации привести индикатор в состояние готовности к следующему действию;
сообщить дежурному диспетчеру (по оперативной принадлежности) результаты работы индикатора.
Оперативный персонал обязан, кроме того, периодически проверять исправное состояние индикатора путем опробования его работоспособности нажатием на кнопку «Контроль» блока индикации. При этом исправность индикатора определяется по индицируемому числу блока индикации, которое всегда должно быть практически одинаковым и соответствовать значению этого числа, полученному после включения индикатора в работу (о чем должна быть сделана соответствующая запись).
О каждом случае опробования индикатора должна быть сделана соответствующая запись в оперативном журнале.
Фиксирующий индикатор ЛИФП применяется для измерения и запоминания периодической составляющей тока (ЛИФП-А) или напряжения (ЛИФП-В) промышленной частоты при коротких замыканиях воздушных линий электропередачи. Практически используется для фиксации составляющей нулевой последовательности в электрических сетях напряжением 110-750 кВ. Основные узлы и принцип работы индикатора показаны на рис. 4. Индикатор ЛИФП состоит из двух блоков: аналого-цифрового преобразования АЦП и индикации БИ. При наличии источника переменного оперативного тока питание осуществляется от отдельного блока питания (на рис. 4 не показан).
Блок аналого-цифрового преобразования содержит входное устройство ВУ, пусковой орган ПО, фильтр Ф, масштабный усилитель МУ, амплитудный детектор АД, элемент памяти ЭП, аналого-цифровой преобразователь АЦП, элементы времени ЭВ1, ЭВ2 и ЭВ3, элемент логический ЭЛ, ограничитель длительности сигнала ОДС, реле метки РМ.
Лицевая панель блока аналого-цифрового преобразования показана на рис. 5.
Блок индикации содержит (см. рис. 4) счетчик С, формирователь сигнала записи ФСЗ, индикаторы переполнения ИП, метки ИМ и числа ИЧ, устройство управления УУ, устройство сигнализации УС.
Лицевая панель блока индикации показана на рис. 6.
Измеряемый и запоминаемый параметр (ток или напряжение) через входное устройство поступает в фильтр и пусковой орган. При срабатывании пускового органа приходит в действие элемент времени ЭВ1, который служит для задержки запоминания входного сигнала на время затухания переходного процесса в фильтре. Этим определяется время отстройки начала запоминания. После фильтра сигнал поступает в масштабный усилитель и реле метки, которое срабатывает при 0,07 - 0,09 наибольшего значения измеряемого параметра и, уменьшая коэффициент усиления масштабного усилителя в 10 раз, вырабатывает сигнал «Метка», обеспечивающий перенос десятичной метки на табло блока индикации на один разряд вправо. В течение времени отстройки в блок индикации поступает сигнал «Сброс триггеров», чем обеспечивается подготовка к счету.
Рис. 4. Структурная схема фиксирующего индикатора ЛИФП
По истечении времени работы элемента ЭВ1 на выходе амплитудного детектора появляется напряжение постоянного тока, пропорциональное значению измеряемого параметра, которое запоминается элементом памяти в течение времени работы элемента ЭВ2 (время подключения). После этого элемент памяти отделяется от входной цепи, а через время работы элемента ЭВЗ производится пуск аналого-цифрового преобразователя,
В течение всего времени преобразования на выходе логического элемента существует сигнал «Преобразование», подаваемый в блок индикации. С выхода АЦП в счетчик блока индикации поступают импульсы, количество которых прямо пропорционально значению измеряемой величины.
С помощью ограничителя длительности сигнала определяется минимальное время сработанного состояния элемента ЭВ1, которое выбирается из условия превышения суммы выдержек времени элементов ЭВ2 и ЭВ3. Этим обеспечивается работа БЦП при малой длительности входного сигнала с возможным его исчезновением до начала преобразования. Минимальное время существования входного сигнала (измеряемой величины) определяется по формуле
tmin = to + tв
где to - время отстройки, мс; tв - время выделения амплитуды, равное 10 мс.
Следовательно, при установке времени отстройки 35-40 мс необходимое минимальное время существований входного сигнала не превышает tmin = 50 мс. Указанное время обеспечивает фиксацию измеряемой величины только при условии, что эта величина не возрастает до момента отделений элемента памяти. В противном случае необходимое время существования входного сигнала составляет
t = to + tп
где tп - время подключения, равное (30 ± 10) мс.
Время t определяется как время фиксации, которое больше минимально необходимого времени существования входного сигнала.
По окончании счета на выходе формирователя сигнала записи образуется сигнал, обеспечивающий фиксацию информации с триггеров в элементы неразрушающейся памяти индикаторов числа, метки и переполнения. Сигнал о наличии этой информации поступает на вход устройства управления, контролирующего режим хранения информации. При необходимости хранения информации подается команда на работу устройства сигнализации, в противном случае происходит ее сброс. В индикаторе ЛИФП имеется три режима хранения информации. Режим 1 используется для неселективной фиксации входной величины, режим 2 -для фиксации только при отключении поврежденной линии (с успешным или неуспешным АПВ), режим 3 -для фиксации только при отключений с неуспешным АПВ.
Штыри десятичной метки в индикаторе ЛИФП, как правило, устанавливаются в положение «X 0,01», чем обеспечивается измерение в диапазоне от 1,00 до 99,9.
Фиксирующие индикаторы ФПТ и ФПН применяются для измерения и запоминания периодической составляющей соответственно тока и напряжения обратной последовательности промышленной частоты при коротких замыканиях воздушных линий электропередачи. Основные узлы индикатора ФПТ показаны на рис. 7. Индикатор состоит из трех блоков: входного БВ, аналого-цифрового преобразования БЦП и индикации БИ. При питании от источника переменного оперативного тока используется отдельный блок питания (на рис. 7 не показан).
Входной блок содержит фильтр тока обратной последовательности ФТ и узел коррекции УК. Блок аналого-цифрового преобразования индикатора ФПТ состоит из тех же элементов, что и соответствующий блок индикатора ЛИФП, но в нем отсутствует входное устройство ВУ, функции которого выполняет входной блок индикатора ФПТ.
Лицевая панель входного блока с
обозначением элементов настройки и регулировки, расположенных под панелью,
показана на рис. 8.
(С
Входной блок фиксирующего индикатора ФПН не имеет регулировочных элементов в люке лицевой панели.
Измеряемый ток обратной последовательности от элемента ФТ поступает в фильтр Ф и пусковой орган ПО (см. рис. 7). Далее срабатывание происходит так же, как это было описано для индикатора ЛИФП.

Рис. 7. Структурная схема фиксирующего индикатора ФПГ

Рис. 8. Лицевая панель входного блока индикатора ФПГ
Узел коррекции предназначен для учета значения предаварийного тока нагрузки при определении мест двухфазного короткого замыкания воздушных линий в электрических сетях напряжением 6-35 кВ. Коррекция фиксируемых значений тока производится путем формирования во входном блоке напряжения, пропорционального значению тока нагрузки, и введения этого напряжения в аналого-цифровой преобразователь блока аналого-цифрового преобразования индикатора ФПТ.
Фиксирующий индикатор ФПН в отличие от индикатора ФПТ содержит только фильтр напряжения обратной последовательности ФН. Узел коррекции этот индикатор не имеет.
Фиксирующий Индикатор ЛИФП имеет две модификации: ЛИФП-А (запоминание тока) и ЛИФГЬВ (запоминание напряжения). По роду оперативного тока индикатор выпускается в двух исполнениях: 1 -при питании от оперативного переменного тока 100, 127 или 220 В; 2 -при питании от оперативного постоянного тока 110 или 220 В. Индикатор ЛИФП-А изготавливается на номинальный ток 1 или 5 А. Соответственно структура условного обозначения, например, индикатора для измерения тока при его номинальном значении 5 А, питании от оперативного постоянного тока и заднем присоединении имеет вид: ЛИФП-2-А-5-«З».
Потребляемая от источника питания мощность в ждущем режиме и в режиме индикации при номинальном напряжении не превышает:
30 Вт - при питании от оперативного постоянного тока;
50 В-А - при питании от оперативного переменного тока.
Блоки аналого-цифрового преобразования индикатора ЛИФП изготавливаются в трех исполнениях:
БЦП-1А - для запоминания тока с номинальным значением 1 А;
БЦП-5А - для запоминания тока с номинальным значением 5 А;
БЦП-В - для запоминания напряжения.
Значения измеряемых параметров указаны в табл. 1.
Таблица 1
Диапазон измеряемых индикаторами ЛИФП параметров
|
Исполнение блока БЦП |
Пределы измерения тока, А |
Напряжение, В |
|
БЦП-1А |
От 0,2 до 20 |
- |
|
|
От 0,4 до 40 |
- |
|
БЦП-5А |
От 1 до 100 |
- |
|
|
От 2 до 200 |
- |
|
БЦП-В |
- |
От 2,5 до 250 |
Пуск побора обеспечивается при значении входного сигнала, равном 0,85 ± 0,15 нижнего значения используемого предела измерения с возможностью регулирования этой величины от 0,85 до 10-кратного значения.
Запоминание тока или напряжения производится в течение (0,08 ± 0,01) с, при этом время подключения аналого-цифрового преобразователя к входной цепи составляет (0,03 ± 0,01) с и обеспечивается время отстройки в диапазоне от 0,04 до 0,08 с.
Нелинейность выходной характеристики составляет не более ± 3 % при температуре окружающей среды плюс (20 ± 5)ºС. Отклонение зафиксированного значения при изменении температуры окружающей среды от минус 10 до плюс 50ºС не более ± 2 % на каждые 10ºС по отношению к показаниям при температуре плюс 20ºС.
Индикатор ЛИФП удовлетворяет техническим требованиям при изменении напряжения оперативного тока в диапазоне;
от 0,8 до 1,1 номинального значения постоянного оперативного тока;
от 0,85 до 1,1 номинального значения переменного оперативного тока.
Индикатор ЛИФП исполнения 1 обеспечивает запоминание входного сигнала при снижении и полном исчезновении напряжения оперативного тока с момента фиксации. Кроме того, при отсутствии напряжения питания обеспечивается индикация зафиксированной величины при подключении внешнего дополнительного источника постоянного тока напряжением 15 или 24 В.
Входное сопротивление индикатора ЛИФП-А не превышает значений, указанных в табл. 2.
Таблица 2
Входное сопротивление индикатора ЛИФП-А
|
Исполнение блока БЦП |
Пределы измерения тока, А |
Входное сопротивление, Ом |
|
БЦП-1А |
От 0,2 до 20 От 0,4 до 40 |
0,10 0,08 |
|
БЦП-5А |
От 1 до 100 От 2 до 200 |
0,05 |
Потребляемая по входной цепи индикатора ЛИФП-В мощность не превышает 1 В А при напряжении входного сигнала 100 В.
Индикатор ЛИФП длительно выдерживает воздействие входного тока до 120 % номинального значения и входного напряжения до 115 В. Он допускает подачу максимальных значений входных величин в течение 5 с.
Индикатор снабжен встроенным устройством для контроля работоспособности с пуском от кнопки.
Фиксирующие индикаторы ФПТ и ФПН по роду оперативного тока также выпускаются в двух исполнениях: 1 - при питании от оперативного переменного тока 100, 127 или 200 В; 2 -при питании от оперативного постоянного тока 110 или 220 В. Блоки индикаторов изготавливаются для переднего (условное обозначение «П») или заднего (условное обозначение «З») присоединения. Индикатор ФПТ имеет номинальный ток 1 или 5 А, а индикатор ФПН подсоединяется к трехфазной системе номинальных напряжений 100 В. Структура условного обозначения соответственно имеет вид: для индикатора, например, тока обратной последовательности при номинальном значении тока 5 А, питании от оперативного переменного тока и переднем присоединении - ФПТ-1 -5-П; для индикатора напряжения обратной последовательности при питании от оперативного постоянного тока и заднем присоединении - ФПН-2-3.
Потребляемая от источника питания мощность в ждущем режиме и режиме индикации при номинальном напряжении питания не более:
35 Вт - при питании от оперативного постоянного тока;
60 В А - при питании от оперативного переменного тока.
Фиксирующий индикатор ФПТ изготавливается в зависимости от значения номинального тока в двух исполнениях, определяемых исполнением входного блока: БВ-1А и БВ-5А; индикатор ФПН имеет входной блок одного исполнения БВ-В.
Для индикаторов ФПТ и ФПН используется одна и та же модификация блока БЦП, отличающаяся от модификации БЦП индикаторов ЛИФП отсутствием входного трансформатора.
Значения измеряемых индикаторами параметров указаны в табл. 3.
Таблица 3
Диапазон измеряемых индикаторами параметров
|
Исполнение блока БВ |
Пределы измерения тока, А |
Напряжение, В |
|
БВ-1А |
От 0,2 до 10 |
- |
|
|
От 0,4 до 20 |
- |
|
БВ-5А |
От 1 до 50 |
- |
|
|
От 2 до 100 |
- |
|
БВ-В |
- |
От 2 до 100 |
Индикатор ФПТ обеспечивает выделение составляющей обратной последовательности при подведении токов двух фаз от трансформаторов тока с номинальным значением 1 или 5 А.
Порог срабатывания индикатора ФПТ регулируется в диапазоне 0,5- 5,0 минимального значения тока обратной последовательности используемого диапазона.
Порог срабатывания индикатора ФПН регулируется в диапазоне от 2 до 20 В напряжения обратной последовательности.
Время фиксации индикаторов ФПТ и ФПН составляет не более 0,1 с, при этом время подключения аналого-цифрового преобразователя к входным цепям составляет (0,03 ± 0,01) с и обеспечивается возможность регулирования времени отстройки от 0,04 до 0,08с.
Нелинейность входной характеристики индикатора ФПТ составляет не более 5 % при частоте входного сигнала (50 ± 1) Гц, отсутствии составляющей тока нулевой последовательности, несинусоидальности не более 5 % и температуре окружающей среды плюс (20 ± 5)ºС. Отклонение показаний при наличии тока нулевой последовательности не превышает 3 %.
Нелинейность выходной характеристики индикатора ФПН не более ± 5 % при условии, что температура окружающей среды плюс (20 ± 5)ºС. Напряжение небаланса на выходе фильтра напряжения обратной последовательности при подаче трехфазной системы номинальных напряжений прямой последовательности не более 5 %.
Отклонение зафиксированного значения для индикаторов ФПТ и ФПН при изменении температуры окружающей среды от минус 10 до плюс 50ºС не более ± 3 % на каждые 10ºС по отношению значения, фиксируемого при температуре плюс 20ºС.
Индикаторы ФПТ и ФПН удовлетворяют техническим требованиям при изменении напряжения питания в диапазоне:
от 0,8 до 1,1 номинального значения постоянного оперативного тока;
от 0,85 до 1,1 номинального значения переменного оперативного тока.
Индикаторы ФПТ и ФПН исполнения 1 обеспечивают фиксацию входного сигнала при снижении и полном исчезновении напряжения оперативного тока с момента фиксации. Индикация информации в этом случае обеспечивается при подключении внешнего дополнительного источника питания постоянного тока напряжением 15 или 24 В.
Входное сопротивление индикатора ФПТ не превышает значений, указанных в табл. 4.
Таблица 4
|
Исполнение блока БВ |
Пределы измерения тока, А |
Входное сопротивление, Ом |
|
БВ-1А |
От 0,2 до 10 |
0,3 |
|
|
От 0,4 до 20 |
|
|
БВ-5А |
От 1 до 50 |
0,1 |
|
|
От 2 до 100 |
Потребление по входной цепи напряжения при подаче трехфазной системы номинальных напряжений прямой последовательности не превышает 3 ВА.
Индикатор ФПТ допускает перегрузку по току верхнего значения всех диапазонов в течение 0,5 с.
Индикатор ФПН выдерживает воздействие входного напряжения до 115 % номинального значения.
Каждый из блоков рассматриваемых фиксирующих индикаторов представляет унифицированную конструкцию, состоящую из фенопластового основания, металлического шасси, печатных плат из стеклотекстолита, лицевой панели и металлического кожуха.
Элементы электрической схемы блоков индикаторов размещаются на шасси и печатных платах, причем последние в нижней своей части имеют специальные разъемы для электрической связи с блоком.
Блоки индикаторов должны устанавливаться на заземленные металлические панели или в шкафах комплектных распределительных устройств, при этом должен быть обеспечен надежный электрический контакт между втулками крепления и панелью (шкафом).
Блоки устанавливают основанием в вертикальной плоскости, ориентируя их по надписям на лицевой панели, и закрепляют четырьмя винтами, входящими в комплект присоединения.
В табл. 5 приведены габаритные размеры и масса блоков индикаторов.
Таблица 5
Габаритные размеры и масса блоков индикаторов
|
Наименование блока |
Размеры, мм |
Масса, кг, не более |
||
|
Длина |
Ширина |
Высота |
||
|
Входной БВ |
240 |
190 |
230 |
4/3* |
|
Аналого-цифрового преобразования БЦП |
290 |
205 |
285 |
6 |
|
Индикации БИ |
260 |
205 |
285 |
5 |
|
Питания БП |
290 |
205 |
285 |
7 |
|
* В числителе приведена масса блока индикатора ФПТ, а в знаменателе - ФПН. |
||||
На рис. 9 показана схема присоединения индикатора ЛИФП-2.
На рис. 10 изображены схемы присоединения индикаторов ФПТ-2 и ФПН-1.

Рис. 9. Схемы присоединения фиксирующего индикатора ЛИФП-2


Рис. 10. Схемы присоединения индикатора ФПТ-2 (а) и индикатора ФПН-1 (б)
Для индикатора ФПТ-1 схема присоединения блока питания аналогична схеме присоединений блоков ФПН-1, а для индикатора ФПН-2 схема аналогична соответствующей схеме индикатора ФПН-1, но без блока питания и его связей. Аналогична схема присоединения блока питания индикатора ЛИФП-1.
Межблочные соединения выполняются
проводом сечением не менее 0,75 мм2. Длина соединительных проводов
между блоками не должна превышать
Для индикатора ФПТ-2 токовые цепи подключаются к входному блоку согласно рис. 10, а с учетом указанных направлений. Ток нулевой последовательности 3I0 подключается лишь при использовании индикатора в сетях напряжением 110 кВ и выше.
Измерительные приборы должны быть проверены согласно ГОСТ 8002-71 и иметь соответствующее клеймо.
|
Наименование |
Тип |
Техническая характеристика |
Класс точности |
|
Установка для проверки простых защит |
У5052 |
- |
- |
|
Мегаомметр |
Ф4102/1 М4100/3 . |
100 - 1000 В |
- |
|
Испытательная установка |
ИВК-2 |
1000 В, 50Гц |
- |
|
Амперметр |
Э513/4 |
0,25 - 1 А |
0,5 |
|
|
Э525 |
0,25 - 1 А |
0,5 |
|
Амперметр |
Э514/2 |
2,5 - 5 А |
0,5 |
|
|
Э526 |
2,5 - 5 А |
0,5 |
|
Вольтметр |
Э515/2 |
7,5 - 60 В |
0,5 |
|
|
Э532 |
7,5 - 60 В |
0,5 |
|
Вольтметр |
Э515/3 |
150 - 3006 |
0,5 |
|
|
Э533 |
150- 300 В |
0,5 |
|
Осциллограф универсальный |
С1-67 |
- |
- |
|
С1-68 |
- |
- |
|
|
Осциллограф двухлучевой |
С1-64 |
- |
- |
|
Милливольтметр |
ВЗ-38 А |
0,1мВ-300 В |
2,5 |
|
|
ВЗ-39 |
3мВ-300 В |
2,5 - 4 |
|
Вольтамперфазоиндикатор |
ВАФ-85 |
- |
- |
|
|
ВАФ-85М |
- |
- |
|
Миллисекундомер |
Ф-209 |
- |
- |
|
|
Ф-738 |
- |
- |
|
Комбинированный измерительный прибор |
Ц4317 |
Rвн = 20 кОм/В |
1,5-2,5 |
|
Ц4313 |
Rвн = 20 кОм/В |
1,5-2,5 |
|
|
Комплект инструмента релейщика КИР-1, КИР-2 |
- |
- |
- |
|
Пробник или омметр на напряжение 1,5 В |
- |
- |
- |
|
Соединительные провода для сборки схем |
- |
- |
- |
|
__________________________ (предприятие, объект) __________________________ (присоединение) «_____»___________199____г. 1. Паспортные данные
2. Расчетные значения уставок
3. Состояние блоков и плат индикатора по результатам внешнего и внутреннего осмотров_______________________________________________________________________ 4. Проверка сопротивления изоляции: 4.1. Проверено сопротивление изоляции всех цепей относительно корпуса при всех вынутых платах индикатора мегаомметром на 1000 В. Сопротивление изоляции составляет не менее ____________ МОм. 4.2. Проверено сопротивление изоляции между независимыми цепями в блоках БЦП и БИ мегаомметром на 500 В. Сопротивление изоляции составляет не менее ________________ МОм. 5. Проверка устройства питания БЦП (плата Е1)[производится при всех вставленных платах]
6. Проверка и регулировка порога срабатывания пускового органа. (Срабатывание пускового органа контролируется по зажиганию лампы «ИНФОРМАЦИЯ» на блоке индикации).
7. Снятие выходной характеристики индикатора при имитации двухфазного замыкания фаз АВ.
8. Проверка работы элементов времени индикатора. Измерение времени: фиксации ____________ мс отстройки ____________ мс подключения __________ мс 9. Проверка работы режимов хранения информации индикатора Время сохранения селективной информации: во 2-м режиме __________ с. в 3-м режиме ___________ с. 10. Измерение контрольного числа индикатора: 10.1. При подаче напряжения оперативного тока U_=220 (110)В от устройства У5052 контрольное число NK = ______________ имп. 10.2. При подаче напряжения оперативного тока U = ____________В на месте установки контрольное число NK = ___________ имп. 11. Заключение:_______________________________________________________________ _____________________________________________________________________________ Проверку проводили:__________________________________________________________ Руководитель работ:___________________________________________________________ Примечание:
|
||||||||||||||||||||||||||||||||||||||||||||||||||||||||||||||||||||||||||||
Фиксирующие приборы (индикаторы) ЛИФП, ФПТ и ФПН, выпускаемые Рижским опытным заводом «Энергоавтоматика» и предназначенные для определения мест повреждения ВЛ напряжением 110 кВ и выше, имеют время фиксации (80 ± 10) мс. При таком времени фиксации индикаторы ЛИФП, ФПТ и ФПН не обеспечивают запоминание параметров аварийного режима (тока и напряжения), длительность которых меньше.
Для обеспечения нормальной работы индикаторов ЛИФП, ФПТ и ФПН на воздушных линиях, отключаемых при коротких замыканиях с временем 60-70 мс, необходимо выполнить следующие мероприятия.
1. С помощью резистора R20 («Время отстройки»), расположенного на плате устройства управления Е5 и выведенного на лицевую панель блока аналого-цифрового преобразования индикатора, регулируется время отстройки, равное to - 35 мс.
2. Учитывая высокий уровень фильтрации, запоминание входного сигнала, как показали эксперименты, без ухудшения точности производится за один период. Это позволяет уменьшить время подключения в 2 раза путем исключения из схемы реле метки на плате ЕЗ БЦП одного из двух конденсаторов С11 или С12 (см. рис. 11 и схему 02.5.669.005 ЭЗ в заводской инструкции по эксплуатации фиксирующих индикаторов ЛИФП, ФПТ и ФПН).
В этом случае время подключения становится равным tп = (15 ± 5) мс.
Изменяемая часть схемы реле метки, где цепи исключаемого конденсатора С11 изображаются пунктирными линиями, показана на рис. 11.

Рис. 11. Усовершенствованная схема реле метки платы ЕЗ блока аналого-цифрового преобразования индикаторов
Таким образом, время фиксации после указанных выше изменений будет составлять
tф = tо + tп = 35 + (15 ± 5) = 45 - 55 мс.
Как показал опыт эксплуатации, на линиях с повышенным током (напряжением) небаланса обратной последовательности в нормальном режиме при опробовании работоспособности индикаторов ФПТ и ФПН индицируемое число может значительно отличаться от его нормального значения, зафиксированного при наладке.
Изменение этого числа вызвано тем, что при опробовании от кнопки «Контроль» одновременно с напряжением постоянного тока + 15 В устройства питания в схему измерения (плата Е4) подается через амплитудный детектор входной сигнал, пропорциональный току (напряжению) небаланса. В результате с помощью индикатора измеряется суммарное значение указанных, величин, превышающих контрольное число.
Для обеспечения стабильности контрольного числа необходимо выполнить следующие изменения в схеме блока аналого-цифрового преобразования в соответствии с рис. 12:

Рис 12. Усовершенствованная схема блока аналого-цифрового преобразования индикаторов ФПТ и ФПН
1. На соединительной плате (СП) разомкнуть цепь между контактами 13 разъемных соединений устройства пуска (плата Е2) и реле метки (плата ЕЗ).
2. Между контактами 13 включить размыкающий контакт реле К1 (контакты 1-2), расположенного на соединительной плате.
4. Правила техники безопасности при эксплуатации электроустановок.- М.: Энергоатомиздат, 1987.РД 34.03.202
5. Типовая инструкция по организации и производству работ в устройствах релейной защиты и электроавтоматики электростанций и подстанций. - М.: СПО ОРГРЭС, 1991.РД 34.35.302-90.
8. Правила технического обслуживания устройств релейной защиты и электроавтоматики электрических сетей 0,4-35 кВ.- М.: СПО Союзтехэнерго, 1989.РД 34.35.613-89.
|
|
|
|