//
ТехЛит.ру
- крупнейшая бесплатная электронная интернет библиотека для "технически умных" людей.
WWW.TEHLIT.RU - ТЕХНИЧЕСКАЯ ЛИТЕРАТУРА

:: Алготрейдинг::


АЛГОТРЕЙДИНГ
шаг за шагом
с нуля по урокам!

Торговые роботы на PYTHON, BackTrader,
Pandas, Pine Script для TradingView. Связка с брокерами, телеграм и легкими приложениями.


Doc 9157-AN/901

Часть 5

РУКОВОДСТВО ПО ПРОЕКТИРОВАНИЮ АЭРОДРОМОВ

ЧАСТЬ 5

ЭЛЕКТРИЧЕСКИЕ СИСТЕМЫ

ПЕРВОЕ ИЗДАНИЕ - 1983

Утверждено Генеральным секретарем и опубликовано с его санкции

МЕЖДУНАРОДНАЯ ОРГАНИЗАЦИЯ ГРАЖДАНСКОЙ АВИАЦИИ

ПРЕДИСЛОВИЕ

Правильное проектирование, установка и техническое обслуживание электрических систем как для визуальных, так и для невизуальных навигационных средств являются предпосылками обеспечения безопасности, регулярности и эффективности гражданской авиации. С этой целью настоящее Руководство предоставляет инструктивный материал по проектированию и установке электрических систем для светотехнических и радионавигационных средств аэродрома.

Электрическим системам для светотехнических и радионавигационных средств аэродрома присущи особенности, которые, как правило, отсутствуют в других электрических установках. В связи с этим в настоящем Руководстве рассматриваются не только общие особенности практики в области электрических систем и их установки, а также те особенности, которые имеют особое значение для аэродромного оборудования. Предполагается, что читатели настоящего Руководства знакомы с электрическими сетями и общими концепциями проектирования, однако, возможно, не имеют достаточных сведений в отношении определенных особенностей аэродромного оборудования, которые реже встречаются в других установках. Важно отметить, что представленный в настоящем Руководстве материал предназначается для дополнения национальных сводов правил по безопасности для электрических установок.

В настоящем Руководстве не рассматриваются электрические системы для зданий, расположенных на территории аэропорта, кроме вопроса о влиянии таких зданий на требования к общему энергоснабжению для основного и резервного энергоснабжения. В Руководстве также не рассматриваются вопросы технического обслуживания электрических систем. В отношении инструктивного материала по последнему вопросу читателю рекомендуется Руководство по аэропортовым службам, (Doc 9137), часть 9, Практика технического обслуживания аэропорта.

Последующие издания настоящего Руководства будут улучшены на основе накопленного опыта и полученных от пользователей настоящего Руководства замечаний и предложений. Читателям настоящего Руководства предлагается направлять мнения, замечания и предложения в адрес Генерального секретаря ИКАО.

ГЛАВА 1. ВВЕДЕНИЕ

1.1 НАЗНАЧЕНИЕ РУКОВОДСТВА

1.1.1 Для обеспечения регулярности и безопасности авиации необходимо, чтобы светотехнические и радионавигационные средства аэродрома имели высокую степень безопасности, предусматриваемую при их проектировании, и надежность. Предполагается, что вероятность отказа в критический момент правильно спроектированных и обслуживаемых светотехнических и радионавигационных средств является крайне низкой.

1.1.2 Приводимый ниже материал предназначается в качестве руководства по рекомендуемой практике в области электротехники для проектирования и установки новых систем и модификации существующих систем аэродромных огней постоянного излучения и распределения энергоснабжения для радионавигационных средств. Это не означает, что существующие установки, в случае их отличия, являются неправильными и должны быть автоматически изменены. Однако предлагаемый материал определенно означает, что некоторые из ранее принятых проектов не рекомендуются для повторного применения, поскольку они заменены проектами, выполненными с учетом более поздних концепций. Вследствие различий в техническом стиле и оборудовании в ряде стран, в настоящем материале определяются только основные принципы проектирования. Такой подход не предназначен для показа подробной конструкции или конкретных частей оборудования или систем, характерных для любого одного государства.

1.1.3 Электрические системы для визуальных средств аэродрома и навигационных систем требуют оборудования высокого качества и учета особенностей, которые, как правило, не рассматриваются применительно к другим электрическим установкам. В настоящем Руководстве излагаются общие особенности практики в области электротехники и оборудования и обращается внимание на те особенности, которые обычно редко затрагиваются или имеют особое значение для работы аэродрома. Предполагается, что использующие настоящее Руководство лица знакомы с электрическими сетями и общей практикой в этой области, но, возможно, не имеют достаточных сведений об определенных особенностях аэродромных установок, которые менее часто встречаются в других электрических системах. Некоторые из этих особенностей заключаются в том, что большинство электрических сетей размещается под землей, для большинства систем огней используются последовательные схемы, требуется более высокая надежность входных источников энергоснабжения и, в случае отказов энергоснабжения, быстрое автоматическое переключение на резервное энергоснабжение. Каждый аэродром является уникальным сооружением и его электрические установки следует проектировать для обеспечения экономичного энергоснабжения и управления, которое является безопасным, надежным и легкообслуживаемым.

1.2 СТРУКТУРА РУКОВОДСТВА

1.2.1 В главе 2 настоящего Руководства содержится информация об источниках электроснабжения, в главе 3 - Электрические сети для аэродромных огней и радионавигационных средств, в главе 4 - Подземные электрические системы и в главе 5 - Кабели для подземных сетей на аэродромах.

ГЛАВА 2 ЭЛЕКТРОСНАБЖЕНИЕ

2.1 ИСТОЧНИКИ ПИТАНИЯ

2.1.1 Общие положения

2.1.1.1 Основные источники питания для аэродромов следует определять до начала работ над проектами аэродромных светотехнических установок и радионавигационных средств. Как правило, электроснабжение для этих установок является только небольшой частью электроснабжения, используемого аэродромом. Независимо от того, устанавливаются ли визуальные и радионавигационные средства на новом аэродроме или выполняется модернизация и расширение существующего аэродрома, следует проанализировать источники питания в отношении готовности, мощности, надежности, в частности, для предполагаемой установки и при будущем расширении. В такой анализ следует включать как основной источник питания, так и резервный источник питания, который требуется Приложением 10, том I, раздел 2.9, и Приложением 14, раздел 8.1, для использования в случае отказа или неправильной работы основного источника питания.

2.1.2 Основные источники питания

2.1.2.1 Основными источниками питания для большинства аэродромов являются фидеры от широко взаимосвязанной электрической сети за пределами аэродрома, обычно, либо от коммерческих, либо от общественных сетей. В некоторых случаях питание может поступать от местной генераторной станции или системы ограниченного распределения. Для крупных аэродромов желательно обеспечить два независимых источника поступающего питания вместо одного основного. Питание должно поступать от разнесенных на значительное расстояние секций электрической сети за пределами аэродрома с отдельными цепями питания, которые обеспечат целостность средств и оборудования в случае отказа одного из источников. Предпочтительно, чтобы источники питания имели отдельные фидеры от отдельных подстанций, а также от различных генераторов. В зависимости от безопасности, надежности, статистических или экономических факторов, применимых в отношении конкретной ситуации, могут использоваться другие схемы питания.

2.1.2.2 Обычно это питание подается на основную силовую подстанцию аэродрома при более высоком напряжении (свыше 5000 В).

2.1.3 Резервные источники питания

2.1.3.1 На большинстве аэродромов, оборудованных аэродромными светотехническими и радионавигационными средствами, должен предусматриваться резервный источник электропитания для средств, необходимых в качестве минимальных для обеспечения полетов. Сети, оборудование и средства, предусматриваемые с резервным источником питания, изменяются в зависимости от наиболее критического класса или категории производства полетов. Аэродромные средства и оборудование, для которых рекомендуется обеспечение резервного источника питания, указываются в Приложении 14, глава 8, для визуальных средств и в Приложении 10, том I, часть I, глава 2, для радионавигационных средств. Для средств и оборудования, нуждающихся в резервном питании, следует предусмотреть автоматическое подключение к резервному источнику питания в случае отказа основного источника.

2.1.3.2 Источники резервного питания. В соответствии с рекомендациями главы 8 Приложения 14 источниками резервного питания могут быть независимые общественные источники или резервные блоки питания.

2.1.3.3 Независимый коммерческий или общественный источник основного питания. Для аэродромов с основным источником электропитания от одного источника для обеспечения резервного питания могут использоваться отдельные независимые линии электропередач. Такие независимые источники питания обычно не подключаются к нагрузкам, соответствующим аэродромным светотехническим и радионавигационным средствам, но могут автоматически подключаться к этим нагрузкам в случае отказа основного источника питания. Эти независимые источники питания могут быть только в резервном состоянии или могут обеспечивать электропитание других средств и оборудования на аэродроме. Независимый источник, обеспечивающий питание других средств и оборудования, должен иметь соответствующую мощность для питания важных аэродромных светотехнических и радионавигационных средств в дополнение к обычным нагрузкам или должны предусматриваться схемы коммутации для отключения обычных нагрузок при подключении светотехнических и радионавигационных средств. Повышение надежности операций, обеспечиваемое за счет независимых источников питания, зависит от разделения и независимости этого источника от основного источника питания. В том случае, если два источника получают питание от взаимосвязанных распределительных сетей, отказ в сети может вызвать отказ обоих источников. Независимый источник питания может использоваться в качестве резервного, если он рассчитан на питание собственных нагрузок плюс нагрузки в виде аэродромных светотехнических и радионавигационных средств и он разделен таким образом, что любая единичная причина отказа основного источника питания не повлияет на питание от другого источника. Если независимый источник не изолирован полностью от основного источника и будет перегружаться в случае отказа основного источника, следует предусмотреть местный источник питания для визуальных и радионавигационных средств, имеющих важное значение для производства полетов на аэродроме.

2.1.3.4 Независимый местный источник питания. На некоторых аэродромах могут предусматриваться турбогенераторы с приводом от двигателя, которые используются для питания некритических средств и оборудования. Такие местные источники питания могут использоваться в качестве резервного источника питания для критических аэродромных светотехнических и радионавигационных средств. При отказе основного источника питания критические светотехнические и радионавигационные средства автоматически переключаются на питание от местного источника. Если местный источник питания имеет соответствующую мощность, нагрузка в виде светотехнических и радионавигационных средств может рассматриваться как дополнительная к обычной нагрузке. В том случае, если мощность местного источника питания ограничена, местный источник питания, возможно, необходимо отключать от некоторых некритических нагрузок до подключения к нагрузке в виде критических светотехнических и радионавигационных средств.

2.1.3.5 Местное питание для основного источника. Другая схема заключается в обеспечении питания для аэродромных светотехнических и радионавигационных средств от турбогенераторов с приводом от двигателей, которые могут также обеспечивать питание других средств. Если такой источник питания отказывает, нагрузка в виде критических светотехнических и радионавигационных средств может автоматически переключаться на основной источник питания аэродрома.

2.1.3.6 Резервные источники питания. Резервные источники питания могут быть установками из двигателя-генератора или турбогенераторов, от которых может быть получено электропитание и которые могут автоматически подключаться к средствам, требующим резервного питания. Максимальная нагрузка, которая может подключаться, должна находиться в пределах мощности резервных источников питания. Резервные источники питания с мощностью в диапазоне от 50 до 1000 киловольт-ампер используются в качестве резервных источников питания аэропортов. Резервный источник питания должен обеспечивать питание в течение периода времени, который превышает максимальное время, необходимое для восстановления питания от основного источника. Часто предполагают, что установки из двигателя-генератора работают на протяжении от 24 до 72 часов без дозаправки. Другие резервные источники питания, обычно для небольших нагрузок, могут быть аккумуляторными батареями, топливными элементами и т.д.

2.1.4 Распределение промежуточного питания

2.1.4.1 Как правило, напряжение от основного источника питания понижается на аэродромной подстанции до промежуточного напряжения (2000 - 5500 В) для распределения в пределах аэродрома. Это питание, как правило, распределяется с помощью "параллельной" системы на различные трансформаторные станции для дальнейшего понижения напряжения с целью согласования с входным напряжением оборудования. Рекомендуются два независимых источника поступающего электропитания, которые берутся от разнесенных на достаточное расстояние секций электрической сети за пределами аэродрома. В пределах аэродрома надежность обеспечения питания отдельным станциям может быть улучшена путем использования входной цепи высокого напряжения с замкнутым кольцом и с балансированной защитой напряжения на распределительных трансформаторах или путем использования системы с двойным контуром от независимых основных источников питания, работающих как открытые кольца, питающие два трансформатора на каждой станции. Последняя система показана на рисунке 2-1. Если используются система централизованного контроля переключателей контура на каждой станции и токи повреждения, которые, вероятно, будут возникать в каждой секции, практически может быть достигнуто полное исключение отказов питания трансформаторным станциям. Более простые схемы, обеспечивающие меньшую надежность, могут использоваться применительно к меньшим по размерам аэропортам.


Таблица 2-1. Требования, предъявляемые к резервному источнику питания для визуальных и радиосредств

(из Приложения 14 и Приложения 10)

 

Светооборудование

Максимальное

Радиосредства

Классификация ВПП

Визуальные средства, требующие электроснабжения

время переключения

Радиосредства, требующие электроснабжения

Максимальное время переключения

Необорудованная

Система визуальной индикации глиссадыа

2 минуты

 

 

 

Посадочные огни ВПП

2 минуты

 

 

 

Входные огни ВПП

2 минуты

 

 

 

Ограничительные огни ВПП

2 минуты

 

 

 

Заградительные oгниa

2 минуты

 

 

Оборудованная для неточного захода на посадку по приборам

Система огней приближения

15 секунд

Обзорный радиолокатор

15 секунд

 

Система визуальной индикации глиссадыа

15 секунд

VOR

15 секунд

 

Посадочные огни ВПП

15 секунд

NDB

15 секунд

 

Входные огни ВПП

15 секунд

Пеленгаторное средство

15 секунд

 

Ограничительные огни ВПП

15 секунд

 

 

 

Заградительные oгниa

15 секунд

 

 

Оборудованная для точного захода на посадку по категории I

Система огней приближения

15 секунд

Курсовой радиомаяк ИЛС

10 секунд

 

Посадочные огни ВПП

15 секунд

Глиссадный радиомаяк ИЛС

10 секунд

 

Входные огни ВПП

15 секунд

Средний маркерный радиомаяк ИЛС

10 секунд

 

Ограничительные огни ВПП

15 секунд

Внешний маркерный радиомаяк ИЛС

10 секунд

 

Огни основной РД

15 секунд

Посадочный радиолокатор

10 секунд

 

Заградительные огниа

15 секунд

 

 

Оборудованная для точного захода на посадку по категории II

Система огней приближения

1 секунда

Курсовой радиомаяк ИЛС

0 секунд

 

Посадочные огни ВПП

15 секунд

Глиссадный радиомаяк ИЛС

0 секунд

 

Входные огни ВПП

1 секунда

Внутренний маркерный радиомаяк ИЛС

1 секунда

 

Ограничительные огни ВПП

1 секунда

Средний маркерный радиомаяк ИЛС

1 секунда

 

Осевые огни ВПП

1 секунда

Внешний маркерный радиомаяк ИЛС

10 секунд

 

Огни зоны приземления

1 секунда

 

 

 

Огни линии стоп у мест ожидания при рулении

1 секунда

 

 

 

Огни основной РД и огни линии стоп, исключая огни линии стоп у мест ожидания при рулении

15 секунд

 

 

 

Заградительные oгниa

15 секунд

 

 

Оборудованная для точного захода на посадку по категории III

(те же, что и по категории II, за исключением всех огней линии стоп -1 секунда)

 

(те же, что и по категории II)

 

а. Обеспечиваются резервным источником питания, если их работа необходима для безопасности полетов.


2.2 ХАРАКТЕРИСТИКИ ПЕРЕКЛЮЧЕНИЯ ПИТАНИЯ

2.2.1 Требования к времени переключения

2.2.1.1 В тех случаях, когда отказывает основной источник питания для более критических визуальных средств, оборудования и радионавигационных средств, нагрузка должна быть переключена на резервный источник питания. Резервный источник питания должен быть запущен, а его число оборотов и напряжение стабилизированы до переключения нагрузки.

2.2.1.2 Допускаемое время переключения зависит от классификации наиболее критических приборов для работы аэродромов. В Приложении 14, глава 8, и Приложении 10, том I, часть I, дополнение С, указывается максимально допустимое время переключения для компонентов светотехнических систем аэродромов и радионавигационных средств, связанных с необорудованными ВПП, ВПП для неточного захода на посадку и ВПП для точного захода на посадку категории I, II и III. (См. таблицу 2-1 настоящего Руководства).

2.2.2 Источники непрерываемого питания

2.2.2.1 Определенные типы ламп не могут повторно запускаться на протяжении нескольких минут в том случае, если происходит перерыв в прохождении тока через лампу в течение более чем несколько десятых секунды. Некоторые типы радионавигационных и вычислительных устройств не допускают перерыва питания. Для обслуживания такого оборудования необходимо обеспечить непрерываемый или почти непрерываемый источник питания в тех случаях, когда отказывает основной источник питания. Некоторые устройства, например, определенные типы вычислителей могут работать в условиях только ограниченных флуктуаций частоты или напряжения и требуют практически непрерываемого питания.

2.2.3 Методы переключения

2.2.3.1 Приводимые ниже методы предлагаются в качестве возможных способов восстановления питания в пределах оговоренного максимального времени переключения. Для групповых нагрузок с одинаковым временем ограничения переключения преимуществом является то, что они могут управляться в трансформаторе питания или фидерных схемах распределения от одного и того же источника.

а) Время переключения 2 минуты. В тех случаях, когда допускается время переключения 2 минуты, то удовлетворительным является использование бензинового или дизельного двигателя-генератора или газотурбинного генератора с автоматическим или дистанционным запуском и переключением. В течение этого двухминутного периода двигатель или турбина могут быть запущены, а число оборотов и регулирование напряжения стабилизированы.

Рис. 2-1. Пример распределительной сети промежуточного напряжения с двойным контуром и открытыми кольцами

b) Время переключения 15 секунд. В тех случаях, когда требуется время переключения 15 секунд, могут использоваться резервные дизельные или бензиновые двигатели-генераторы с возможностью быстрого запуска и с быстродействующим автоматическим переключением или независимый источник с автоматическим переключением.

c) Время переключения 10 секунд. В тех случаях, когда требуется время переключения 10 секунд, могут использоваться резервные источники питания с приемлемыми возможностями запуска и переключения.

d) Время переключения 1 секунда. В тех случаях, когда требуется переключение в течение одной секунды, как правило, используется один из следующих двух методов для такого быстрого переключения питания. Первый метод заключается в запуске резервного дизельного двигателя или газотурбинного генератора как только величина дальности видимости на ВПП (RVR) достигает значения порядка 600 м и в обеспечении работы наиболее критических светотехнических и радиосредств от этого генератора с автоматическим переключением на основной источник питания в случае отказа резервного источника питания. Питание критической нагрузки по-прежнему должно обеспечиваться резервным источником до достижения значения RVR, равного 800 м, и наличии уверенной тенденции к улучшению. Второй метод заключается в автоматическом переключении на удовлетворительный независимый источник питания.

e) Время переключения, близкое к нулю. Быстродействующие автоматические устройства переключения (переключение через 0,3 секунды или меньший интервал), которые могут переключать нагрузку от работающего резервного генератора на основной источник питания, требуются для огней, использующих определенные типы газоразрядных ламп для поддержания разряда. Другой метод достижения близкого к нулю времени переключения заключается в применении генератора с приводом от инерционного махового колеса, который способен поддерживать питание в ходе запуска резервного источника питания.

f) Нулевое время переключения. Для средств, требующих непрерываемого питания и допускающих только ограниченные изменения напряжения или частоты, может использоваться статистический преобразователь (преобразователи) или генератор (генераторы), получающий (получающие) питание от аккумуляторной батареи (см. рис. 2-2). Несмотря на то, что переключение на резервное питание необходимо, как правило, выполнить только в течение нескольких секунд, аккумуляторная установка (установки) должна (должны) быть способна без перезарядки обеспечивать работу средств и оборудования в течение минимального периода времени, равного 15 минутам.

2.3 ОБОРУДОВАНИЕ РЕЗЕРВНОГО ПИТАНИЯ

2.3.1 Компоненты

2.3.1.1 Резервное электропитание должно быть такого качества, чтобы оно обеспечивало надежность, готовность напряжения и частоты, необходимые средствам и оборудованию. Основными элементами оборудования резервного электропитания обычно используемого для аэродромных светотехнических и радионавигационных средств являются двигатели-генераторы, устройства переключения электропитания, аккумуляторные батареи и зарядные устройства аккумуляторных батарей для обеспечения питания при запуске двигателей-генераторов, а также сводчатые укрытия или навесы для этого оборудования. Используемыми менее часто, как правило, для специальных средств и оборудования, являются системы с непрерываемым питанием (UPS), системы с резервными аккумуляторными батареями, солнечные или ветровые генераторы с аккумуляторными системами, независимые устройства выработки энергии, например, термоэлектрические, ядерные или топливные элементы. Оборудование резервного питания должно располагаться по возможности ближе к входным устройствам обслуживаемых средств оборудования.

Рис. 2-2. Типовой нерезервированный источник непрерывного питания

2.3.2 Двигатели-генераторы

2.3.2.1 Основная установка двигателя-генератора резервного питания состоит из первичного двигателя, генератора или генератора переменного тока, пускового устройства, органов управления запуском и топливного бака и устройства подачи питания. Установки двигателя-генератора для блоков резервного питания, как правило, имеют мощности от 100 до 500 киловольт-ампер, но могут иметь мощность в диапазоне от 50 до 1000 киловольт-ампер.

а) Первичные двигатели. Первичными двигателями для большинства блоков резервного питания являются бензиновые, дизельные или газовые двигатели или турбины, выбор которых основывается на стоимости и наличии топлива. Как правило, эти первичные двигатели выпускаются в соответствии со стандартными размерами с достаточной мощностью для управления характеристикой генератора в киловольтах-амперах. Первичные двигатели для большинства крупных аэродромов соответствуют типам с быстрым запуском, которые могут запускаться автоматически, стабилизировать обороты и подключаться к нагрузке в течение 10 секунд.

b) Генераторы. Генератор, как правило, генератор переменного тока, механически связан с первичным двигателем и обеспечивает резервное электропитание при номинальных параметрах частоты, напряжения мощности блока резервного питания. Эти генераторы могут быть либо однофазными, либо трехфазными. Они должны обладать высокой эффективностью преобразования механической энергии в электрическую энергию.

c) Пусковые устройства. В большинстве установок двигателя-генератора резервного питания используются блоки аккумуляторных батарей для хранения энергии в целях запуска. Вследствие нечастого использования, коротких эксплуатационных периодов, требований к высоким значениям пусковых токов и стоимости для запуска этих блоков наиболее часто используются аккумуляторные батареи свинцово-кислотного типа. Блок аккумуляторных батарей (часто группа аккумуляторных батарей соединена последовательно и (или) параллельно) должен обеспечивать напряжение и ток, необходимый для запуска двигателя в пределах оговоренного времени и при наиболее неблагоприятных условиях (обычно в условиях низкой температуры -7°), в которых предполагается работа блока резервного питания. Зарядное устройство аккумуляторной батареи с органом управления разрядными и зарядными токами постоянно подключается к электрическому питанию для поддержания аккумуляторных батарей в заряженном состоянии. Блок аккумуляторных батарей должен хорошо проветриваться для предотвращения накопления водородного газа и должен быть защищен от возникновения электрических дуг, искр или пламени, которые могут вызвать взрыв накопленного газа. Никелево-кадмиевые аккумуляторные батареи могут использоваться в тех случаях, когда специальные условия оправдывают их первоначальную высокую стоимость. Маховые колеса, баллоны со сжатым воздухом, устройства хранения энергии, отличные от аккумуляторных батарей для запуска двигателя используются нечасто вследствие ненадежности или факторов стоимости.

d) Органы управления запуском. Органы управления установкой двигателя-генератора, как правило, обеспечивают автоматический запуск с датчиком отказа основного питания в качестве части устройства переключения. В некоторых случаях для средств и оборудования с пониженными критическими требованиями используются ручные или дистанционные органы управления. После запуска двигателя-генератора, обороты и мощность регулируются автоматически двигателем и электрическая нагрузка подключается устройством переключения. Двигатель-генератор должен работать автоматически без регулировки или необходимости контроля за ним. Переключение на основной источник питания и остановка двигателя могут выполняться автоматически или с помощью дистанционного управления.

e) Подача топлива. Как правило, жидкое топливо для резервного питания хранится в баках близко к расположению двигателя-генератора. Емкость топливных баков должка соответствовать максимальному рабочему времени, предполагаемому для двигателя-генератора. Некоторые полномочные органы требуют обеспечения питанием в течение минимального периода времени, равного 72 часам. Другие полномочные органы предусматривают меньший период времени, но период времени, как правило, должен по крайней мере в два раза превышать максимальную продолжительность ожидаемых условий, которые могут потребовать использования резервного питания. Топливные баки и соединения должны отвечать всем требованиям безопасности и должны обеспечивать удобный доступ для заправки. В этих топливных баках также должны предусматриваться приспособления для проведения испытания на загрязнение топлива, особенно в отношении накопления воды в баке.

2.3.3 Переключение электропитания

2.3.3.1 Для переключения питания с основного на резервный источник необходимо соответствующее устройство переключения. Для режима ручного запуска и управления это может соответствовать простому переключателю или реле, которые отключают нагрузку от одного источника питания и подключают ее к другому источнику питания. Для автоматического переключения необходимы дополнительные органы управления. Как правило, они объединяются в один блок управления или панель. Такой блок должен воспринимать отказ основного питания, начинать запуск первичного двигателя установки резервного генератора, определяя, что напряжение и частота генератора соответствующим образом стабилизированы, и подключать нагрузку к генератору. Этот блок может также отключать несущественные нагрузки и оборудование, которые не должны получать питания от резервного источника и переключать эти нагрузки к основному источнику после того, как будет восстановлено питание. Переключатели или реле для отключения и подключения нагрузки должны иметь возможность управлять расчетной нагрузкой генератора. Функционирование этих переключателей или реле является аналогичным как для 2-минутного или 15-секундного, так и для 1-секундного периода переключения, хотя могут потребоваться более быстродействующие реле для наименьшего времени переключения. Для 2-минутного периода переключения датчики отказа питания могут внести задержку в несколько секунд при определении, отказал ли основной источник питания или имеется только наличие флуктуации, а также для определения, стабилизировано ли резервное питание. Для 15-секундного периода переключения питания датчики должны реагировать менее чем через 3 секунды, поскольку режим быстрого запуска двигателей предусматривает 10 секунд для запуска и стабилизации. Время переключения, равное 1 секунде или меньше слишком мало для запуска двигателя, но нагрузка может быть переключена с одного источника питания на другой работающий источник в течение этого ограниченного периода; однако датчик определения отказа питания должен реагировать в течение нескольких периодов переменного тока.

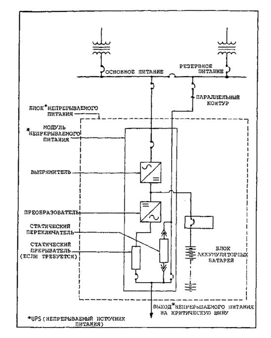
2.3.4 Системы непрерываемого источника питания (UPS)

2.3.4.1 Непрерываемый источник электропитания необходим для электронного или другого оборудования, которое выполняет критические функции и для правильного функционирования требует постоянного, свободного от нарушений электропитания.

2.3.4.2 Оборудование UPS. Система непрерываемого источника питания состоит из одного или большего количества модулей UPS, заряженной аккумуляторной батареи и приспособлений, необходимых для обеспечения надежного и высокого качества питания. Система UPS изолирует нагрузку от основного и резервного источников и в случае прерывания питания обеспечивает регулируемое питание для критической нагрузки на протяжении установленного периода времени. (Обычно аккумуляторная батарея имеет емкость для обеспечения работы на полную нагрузку в течение 15 минут). (См. рис. 2-2).

а) Модуль UPS. Модуль UPS является частью статического преобразования питания системы UPS и состоит из выпрямителя, преобразователя и соответствующих органов управления наряду с устройствами синхронизации, защиты и вспомогательными устройствами. Модули UPS могут рассчитываться для работы либо отдельно, либо параллельно.

b) Резервирование. Для большинства операций приемлема нерезервированная система UPS. Однако, если затраты оправдываются, для защиты от отказа модуля или весьма частых отказов основного питания может использоваться конфигурация резервированной системы UPS (см. рис. 2-3).

c) Аккумуляторные батареи ups. Аккумуляторная батарея должна быть промышленным агрегатом, рассчитанным на тяжелые условия работы, свинцово-кадмиевого типа, имеющим емкость в ампер-часах, достаточную для питания постоянным током преобразователя, требуемого в соответствии с указаниями изготовителя по установке системы UPS. Как правило, аккумуляторная установка укомплектовывается двухярусными стеллажами; однако в тех случаях, когда объем ограничен, могут потребоваться трехярусные стеллажи.

d) Дистанционная тревожная сигнализация. Оборудование UPS должно снабжаться пультом дистанционной тревожной сигнализации, устанавливаемым в рабочем пространстве, обслуживаемом агрегатом UPS, или в другом помещении с постоянным нахождением персонала, например, в помещении, предназначенном для охраны. Поскольку обычно в помещениях для оборудования UPS нет персонала, для контроля управления внешними условиями и системы пожарной сигнализации помещений модуля ups и аккумуляторной батареи следует предусматривать дополнительные устройства дистанционной сигнализации.

e) Требования к помещениям для размещения оборудования UPS и аккумуляторных батарей. Модули ups и связанная с ними установка аккумуляторных батарей должны размещаться в отдельных помещениях. Конструкция должна соответствовать конструкции постоянного типа. Стена, разделяющая помещение для модуля UPS от помещения с аккумуляторными батареями, должна быть огнеупорной (выдерживающей пламя в течение одного часа). В тех случаях, когда это осуществимо, в помещениях для модуля UPS и аккумуляторных батарей следует предусмотреть пространство для установки в будущем дополнительного оборудования UPS.

f) Управление внешними условиями. Как помещение для модуля UPS, так и помещение для аккумуляторных батарей должно снабжаться системой управления внешними условиями для поддержания предписанных условий в помещении. Каждая система управления внешними условиями должна состоять из основной системы с возможностью использования резервной системы. При отказе основной системы управления внешними условиями, должно происходить автоматическое переключение на резервную систему и должна выдаваться звуковая сигнализация, указывающая необходимость в выполнении технического обслуживания.

2.3.5 Специальные устройства резервного питания

2.3.5.1 Другими устройствами резервного питания, которые могут использоваться для специальных средств, являются резервные системы питания от аккумуляторных батарей с преобразователями постоянного тока в переменный или без них; солнечные или ветровые генераторы с аккумуляторными системами и с преобразователями постоянного тока в переменный или без них; независимые устройства выработки энергии, например, термоэлектрические, ядерные или химические топливные элементы; и генераторы с инерционным маховым колесом. Изготовитель должен предоставлять информацию, поясняющую функционирование и характер сооружений для использования этих устройств.

2.4 СВОДЧАТЫЕ УКРЫТИЯ И НАВЕСЫ ДЛЯ ЭЛЕКТРИЧЕСКОГО ОБОРУДОВАНИЯ

2.4.1 Навесы

2.4.1.1 Большая часть электрического оборудования светотехнических и других средств аэропорта располагаются в укрытиях сводчатого типа или под специальными навесами с целью защиты от погодных явлений и для лучшей безопасности. Подстанции высокого напряжения располагаются, как правило, на открытом воздухе, а распределительные трансформаторы среднего напряжения часто устанавливаются на столбах или размещаются на монтажных площадках трансформаторов, защищенных ограждением. Большинство сводчатых укрытий для электрического оборудования находится над землей и выполняется из огнеупорных материалов. Железобетон для полов и бетон, бетонные или шлаковые блоки и (или) кирпич являются материалами, обычно используемыми в этих сводчатых укрытиях. Использование таких материалов снижает опасность электрического удара, замыкания электрических цепей и пожара. Иногда в качестве навесов для трансформаторов и установок двигателя-генератора используются металлические конструкции заводского изготовления. Эти сводчатые укрытия используются в качестве помещения для оборудования распределения электропитания и управления, резервного электропитания и различных устройств, применяемых для обеспечения электропитания и управления светотехническими системами аэропорта. Такие укрытия могут подразделяться на помещения с целью усиления изоляции оборудования от рабочих мест персонала.

Рис. 2-3. Типовая конфигурация резервного дублированного непрерываемого источника питания

2.4.2 Расположение

2.4.2.1 Сводчатые укрытия для электрооборудования не должны располагаться в тех местах, где они могут нарушить поверхности ограничения препятствий. Расстояния от аэродромного диспетчерского пункта до сводчатых укрытий должны быть достаточно малыми с целью избежания чрезмерного падения напряжения в кабелях управления. Допустимая длина этих кабелей изменяется в зависимости от сечения кабеля, напряжения, управления и типов используемых реле управления, но в некоторых более протяженных системах управления длина кабелей управления составляет более 2250 м. К сводчатым укрытиям необходим доступ транспорта при всех погодных условиях и желательно в периоды минимального движения воздушных судов. Расположение должно быть удобным, для подключения соответствующих сетей светотехнического оборудования и средств, чтобы по возможности обеспечить наименьшую длину питающих кабелей. Сводчатые укрытия должны быть изолированы от других зданий и средств с целью предотвращения распространения пожаров или взрывов, за исключением укрытий для установок резервных двигателей-генераторов, которые могут размещаться рядом со сводчатым укрытием для электрического оборудования с целью сокращения длины и размеров кабеля и для упрощения системы переключения питания. Для аэродромов с системами огней подхода могут потребоваться отдельные сводчатые укрытия оборудования огней подхода для каждой системы огней подхода. На крупных аэродромах ряд полномочных органов использует сводчатое укрытие рядом с каждым концом ВПП или системой огней подхода, чтобы обеспечить более легкое расположение цепей светотехнического оборудования и улучшения целостности систем.

2.4.3 Специальные условия

2.4.3.1 В качестве сооружений специального назначения сводчатые укрытия для электрического оборудования могут потребовать определенных особенностей конструкции для обеспечения безопасности и надежной работы оборудования. Некоторые из этих особенностей:

a) Вентиляция. Обеспечьте соответствующую вентиляцию для предотвращения повышения температуры трансформаторов до величин, превышающих предписанные изготовителем значения. Большая часть электрических тепловых потерь должна удаляться с помощью вентиляции; только незначительная часть может рассеиваться стенками сводчатого укрытия. В некоторых сводах правил по электрическому оборудованию рекомендуется предусматривать 20 квадратных сантиметров чистой площади колосниковой решетки на киловольт-ампер мощности трансформатора. В местностях с температурой выше средних значений, например, в тропических или субтропических районах, площадь колосниковой решетки должна быть увеличена или дополнена принудительной вентиляцией.

b) Доступ. Должен предусматриваться соответствующий доступ для ремонта, технического обслуживания, установки и снятия оборудования.

c) Дренаж. Для всех сводчатых укрытий должен предусматриваться дренаж. В тех случаях, когда обычный дренаж неосуществим, предусматривается отстойник, позволяющий использование портативного насоса.

d) Безопасность. Каждое сводчатое укрытие для электрического оборудования должно снабжаться устройствами для предотвращения непреднамеренного или умышленного доступа посторонним лицам. Такая безопасность необходима для предотвращения помех работе оборудования и для защиты этих лиц от возможного электрического удара. Определенными используемыми методами являются окна с решетками или сетками, мощные металлические двери с висячими дверными замками и ограждение для целей безопасности.

e) Освещение сводчатых укрытий. Сводчатые укрытия для электрического оборудования должны иметь достаточное освещение в условиях дня и ночи. Как правило, освещение обеспечивается внутренними огнями, размер, тип и размещение которых создают хорошую видимость во всех зонах. Плохая видимость может увеличить возможность происшествий в результате электрического удара или неправильного управления и регулировок.

f) Местные средства связи. Большинство сводчатых укрытий для электрического оборудования следует обеспечивать удобными и надежными средствами связи с аэродромным диспетчерским пунктом, другими укрытиями и, возможно, с другими средствами или органами. Специальная телефонная связь или системы внутренних переговорных устройств, возможно, исключат внешние помехи этим цепям, но могут использоваться другие заслуживающие доверия способы.

g) Электрические кабелепроводы. Сводчатые укрытия для электрического оборудования должны снабжаться достаточным количеством кабелепроводов, предусматривать доступ к местам ввода кабелей с целью исключения модификации конструкции на позднем этапе и обеспечения установки дополнительных вводных или выводных сетей. Такие вводы кабелей, как правило, выполняются через подземные створы, которые могут быть связаны с существующими кабельными каналами, кабелями, непосредственно заложенными в землю, или с неиспользуемыми кабелепроводами, которые могут быть использованы в будущем при расширении сети. Неиспользуемые кабелепроводы должны быть заглушены, а концы уложеннного кабеля должны быть заделаны герметически.

h) Установка оборудования. Расположите оборудование, в частности, крупные блоки, например, регуляторы, распределительные трансформаторы, панели управления и селектор сетей или устройств управления так, чтобы обеспечить простую, строгую и не загроможденную схему размещения. При таком размещении следует учитывать безопасность, в частности, защиту от электрических соединений высокого напряжения, а также доступ к оборудованию и органам управления. В тех случаях, когда это возможно, электрические сети следует также располагать согласно простой схеме. Соблюдайте применимые нормы безопасности, относящиеся к выполнению работ с электрооборудованием, при установке всех электрических сетей и органов управления.

2.5 РАСПРЕДЕЛЕНИЕ ПИТАНИЯ

2.5.1 Общие положения

2.5.1.1 Рассматриваемое в настоящем разделе оборудование связано только с оборудованием, используемым при передаче электрического питания для светотехнических и радионавигационных средств аэродрома между основной подстанцией (подстанциями) аэродрома и укрытиями сводчатого типа для светотехнического оборудования или распределительными трансформаторами местной площадки. Описание оборудования приводится в виде общих характеристик и потребностей и, как правило, не связывается с конкретными типами или блоками оборудования. Тип оборудования и количество устройств будут в значительной степени изменяться с учетом размера и сложности аэродрома. Экономические аспекты являются важной частью установок и следует использовать только оборудование, имеющее преимущество в отношении характеристик, безопасности, надежности и целостности. Используемые сети и оборудование должны предусматривать разумное расширение средств. Эффективное использование электропитания является всегда желательной целью, однако стоимость питания для светотехнических и радионавигационных средств аэродрома является обычно значительно меньшей частью полных расходов на обеспечение энергией аэродрома и не следует придавать особое значение вопросу чрезмерного увеличения стоимости установки или снижения характеристик, безопасности или надежности. Выполняйте местные нормы, относящиеся к безопасности при выполнении работ с электрооборудованием.

2.5.2 Фидерные сети основного питания

2.5.2.1 Как правило, для распределения на аэродроме напряжение основного питания понижается на главной подстанции аэродрома. Для крупных аэродромов это питание на первом этапе может соответствовать промежуточному напряжению (как правило, от 5000 до 20 000 В), но для меньших по размерам и менее сложных аэродромов это питание может распределяться при промежуточном значении напряжения (как правило, от 1000 до 5000 В). Расстояние и полная нагрузка сети являются важными факторами при определении уровня напряжения для передачи питания. Для системы распределения при промежуточном значении напряжения питание часто подводится к подстанциям, располагаемым около больших зон потребления питания, где оно понижается до среднего значения напряжения для местного распределения. Может использоваться комбинация этих систем распределения напряжения. Основное питание от главной подстанции передается местной подстанции или распределительным площадкам обычно в виде многофазных сетей по находящимся над землей (воздушным) сетям, подземным сетям или с помощью комбинации этих сетей. Располагаемые над землей сети являются менее дорогостоящими для установки и используются, как правило, там, где это осуществимо, но эти сети в большей степени могут быть подвержены повреждениям и в некоторых зонах представляют опасность для воздушных судов и создают электромагнитные помехи другому оборудованию. Подземные питающие кабели обычно устанавливаются в каналах, но иногда закладываются прямо в землю. Каждый тип сети, независимо от того, является ли она воздушной или подземной, предусматривает специальные типы оборудования и конструкции.

2.5.3 Находящиеся над землей (воздушные) системы распределения основного питания

2.5.3.1 При проектировании воздушной системы распределения питания следует учитывать следующие факторы:

а) Применение. Используйте воздушную систему распределения вместо подземной системы распределения в тех случаях, когда это осуществимо.

c) Мощность. Предусмотрите резервную мощность на каждом участке сети. Не связывайте непосредственно пиковые нагрузки с резервной мощностью.

d) Размер проводов. Выбирайте размер проводов в соответствии с требуемой нагрузкой электротока и, если необходимо, с учетом ограничения на падение напряжения.

2.5.4 Стабилизаторы напряжения в линии

2.5.4.1 Для коррекции изменений напряжения в линии, возникающих в результате изменения нагрузок или изменений входного напряжения, обеспечиваемого коммерческой компанией, используются стабилизаторы. Не применяйте стабилизаторы для коррекции чрезмерных падений напряжения. Бустерные трансформаторы, которые корректируют падение напряжения, используются только в редких обстоятельствах, поскольку в большинстве случаев правильное проектирование исключает чрезмерное падение напряжения.

a) Номинальные характеристики. Выбирайте номинальные характеристики устройств регулирования в соответствии с величиной требуемого регулирования.

b) Выбор типа стабилизатора. Выбирайте тип стабилизатора на основе стабилизаторов с постоянными конденсаторами, с переключаемыми конденсаторами, многоступенчатых стабилизаторов (переключение отводов с приводом от двигателя) и индукционных стабилизаторов (бесступенчатое изменение напряжения).

c) Многоступенчатые или индукционные стабилизаторы. Предусмотрите компенсацию падения напряжения в линии для автоматической работы в том случае, когда эти стабилизаторы используются для более чем одного источника или когда в одной сети используется более чем один стабилизатор.

2.5.5 Линии питания

2.5.5.1 Выбирайте тип линий питания в соответствии с типом рассматриваемой сети и условиями, в которых она работает, на основе следующих положений:

a) Неизолированный провод (неизолированный или защищенный от атмосферных влияний) на изоляторах.

b) Воздушный кабель, самонесущий или поддерживаемый с помощью кабеля из высокопрочной стали (несущий трос), состоящий из изолированного, собранного в пучок, с одним проводником кабеля или кабеля с несколькими проводниками.

2.5.5.2 Материалы опорных конструкций для линии:

a) Столбы. Могут использоваться деревянные, бетонные (железобетон с предварительным напряжением или с последующим напряжением арматуры) или металлические (стальные или алюминиевые) столбы. Бетонные или металлические столбы следует использовать только в тех случаях, когда они являются более экономичными или специальные соображения оправдывают их использование.

b) Основания. Предусмотрите основание или усиление нижней части столба в соответствии с требованиями, предъявляемыми к основанию.

c) Конфигурация. Конструкция воздушных линий без кронштейнов является обычно менее дорогостоящей, чем конструкция с поперечинами, и использованию конструкции такого типа следует отдать предпочтение, как и в случае вторичного кабеля с несколькими проводниками с большим нейтральным проводником в качестве поддерживающего элемента по сравнению с индивидуальными поддерживающими проводниками. Используйте поперечины главным образом для опорной конструкции оборудования.

d) Оттяжки и якоря. Предусмотрите оттяжки и якоря для поддержки столбов или мачт линий от несбалансированных горизонтальных нагрузок, обусловленных уголковыми профилями, уголками и окончаниями линий, и в тех случаях, когда это требуется вследствие чрезмерных ветровых нагрузок. Уточните по каталогам изготовителей типы земных якорей и конструктивные данные. Выбирайте оборудование, пригодное для конкретных почвенных условий, и используемый метод сооружения.

2.5.6 Проводники

2.5.6.1 Ограничения размера. Ограничьте использование проводов линии на столбах в соответствии с таблицей 2-2 для экономичной системы с точки зрения установки, эксплуатации и технического обслуживания. В специальных случаях могут потребоваться провода большего размера. Во всех случаях необходимо обеспечить, чтобы тип и размер используемых проводов обеспечивал достаточную прочность применительно к длинам пролета и условиям нагружения.

Таблица 2-2

Тип проводника

Размер

 

не более

не менее

Медь

110 мм2

8,3 мм2

Алюминий

170 мм2

13,0 мм2

2.5.6.2 Структура. Выбор размера проводов выполняется в соответствии с указанными в таблице 2-2 величинами. Как правило, размеры основных проводов не должны быть меньше 13,0 мм2 для медных проводов или 33,0 мм для алюминиевых проводов. Основные провода выбираются на основе следующих типов:

a) Неиэолированный медный провод (многожильный или сплошной медный материал).

b) Неиэолированный провод из алюминиевого сплава, многожильный или из сплошного алюминиевого сплава.

c) Неизолированный алюминиевый провод, усиленный сталью.

d) Неизолированный провод, выполненный полностью из алюминиевого сплава высокой прочности.

2.5.6.3 Специальные провода. В особых случаях используйте следующие провода, которые могут быть пригодными для основных проводов:

a) Воздушный кабель с изолированным проводом, медным или алюминиевым, смонтированным в неметаллической или в металлической оболочке, который поддерживается с помощью стального кабеля (с помощью несущего троса), используется в тех случаях, когда необходимо исключить подвергание опасностям неизолированных проводов, например, применительно к обслуживанию с обеспечением высокой надежности в районах с интенсивными штормами.

b) Составные материалы проводов, например: сталь, армированная медью; сталь, армированная алюминием; гальванизированная сталь или бронза используются для обеспечения высокой прочности и стойкости к коррозии.

2.5.6.4 Разнородные провода. В тех случаях, когда необходимо подключить алюминиевые провода к медным, в соответствии с указаниями изготовителя следует установить соответствующие разъемы, специально предназначенные для такого использования.

2.5.7 Изоляторы

2.5.7.1 Типы изоляторов. Выбирайте из приводимого ниже перечня тип изолятора для поддержки неизолированных проводов или изолированных, устойчивых против атмосферных влияний проводов.

a) Подвесного типа, одинарный или сложный.

b) Катушечного типа.

c) Типа соединительного зажима с линией (неразъемный фарфоровый элемент, устанавливаемый с помощью болта на поперечинах или на седле с боковой стороны столба).

d) Деформационного типа (блоки подвески с прочностью, равной или превышающей прочность на растяжение провода, обычно имеющие от одной до трех дополнительных дисковых секций и роговых разрядников или колец).

e) Штыревого типа (фарфоровый элемент, как правило, состоящий из двух или большего количества отдельных оболочек, скрепленных вместе цементом, с внутренней резьбой для навинчивания на деревянный или металлический штырь).

f) Комбинированные типы. Различные типы изоляторов могут объединяться, например, изоляторы деформационного типа для натяжных столбов или концевых устройств либо со штырем, либо типа "линия-столб" для изоляции линии. Изоляторы типа "линия-столб" считаются как менее дорогостоящими, так и более лучшего качества по сравнению с изоляторами штыревого типа.

2.5.7.2 В том случае, если воздушные линии используются в местах, подверженных влиянию электромагнитных помех, изоляторы должны быть свободны от воздействия статического электричества.

2.5.8 Стопорные гайки

2.5.8.1 Для избежания ослабления соединений, которые могут вызвать атмосферные помехи, компоненты изделий должны снабжаться стопорными гайками. Стопорные гайки должны иметь винтовую резьбу и соответствовать типу, который предотвратит ослабление соединения в тех случаях, когда произойдет усыхание деревянных элементов.

2.5.9 Трансформаторы

2.5.9.1 Монтаж трансформаторов. Установите трансформаторы на столбах или на уровне земли. В тех случаях, когда ограждение из листового металла не защищает от неумелого обращения, для устанавливаемых на земле блоков следует предусматривать ограждение. Следует использовать бетонную или кирпичную конструкцию в тех случаях, когда неблагоприятные погодные условия делают такую установку желательной.

а) Монтаж на одном столбе. При монтаже на одном столбе ограничьте размер однофазных и трехфазных блоков в соответствии с утвержденной практикой.

b) Монтаж типа "столб-платформа". Монтаж типа "столб-платформа" (конструкция в виде двух столбов) не следует использовать, за исключением случаев, когда не являются удовлетворительными другие методы. Для установок в 225 или 500 киловольт-ампер монтируемые на основании трансформаторы в виде отсека представляются заманчивым экономическим вариантом по сравнению с блоками на столбах.

c) Монтаж на земле. При монтаже на земле на бетонном основании не существует ограничения по мощности в киловольт-амперах. Обычно защищенные от неумелого обращения трансформаторы, классифицированные как устанавливаемые на основании блоки в виде отсека, не должны предписываться для мощностей выше 500 киловольт-ампер.

2.5.9.2 Мощности. Выбирайте трансформаторы со стандартными мощностями в киловольтах-амперах и входным и выходным напряжением в качестве однофазных или трехфазных блоков . Трансформаторы с входными отводами напряжения для выбора наиболее приемлемого уровня входного напряжения могут быть желательны для определенных установок.

2.5.9.3 Установки, размещаемые в помещении. Погруженные в масло (воспламеняющиеся) трансформаторы не следует устанавливать внутри помещений, за исключением установки их в сводчатых укрытиях, соответствующих требованиям применимых норм в отношении электрического оборудования. Такие сводчатые укрытия следует предусматривать только в тех случаях, когда другие типы трансформаторов являются менее экономичными или запрещены к установке согласно особым соображениям. В тех случаях, когда такое сводчатое укрытие не предусматривается, выбирайте для установки внутри помещения трансформаторы следующих типов:

a) погруженных в жидкость, высокой пожарной безопасности;

b) сухого, вентилируемого типа;

c) сухого, с герметизированным корпусом; и

d) безопасного, наполненного газом.

2.5.9.4 Токсичные изолирующие жидкости. В трансформаторах не следует использовать полихлорбифенилы (РСВ) или другие высокотоксичные изолирующие жидкости. Утечка или неправильное обращение с этими химикатами в ходе испытаний при техническом обслуживании может представить опасность для персонала.

2.5.10 Конденсаторы

2.5.10.1 Типы конденсаторов. Для улучшения коэффициента мощности нагрузки, передаваемой по сети, используйте шунтирующие конденсаторы. При применении конденсаторов учитывайте следующие положения:

a) Постоянное значение емкости. Постоянное значение емкости соответствует величине емкости, которая при сниженной нагрузке может быть подключена постоянно без чрезмерного увеличения напряжения.

b) Переключаемая величина емкости. Переключаемая величина емкости соответствует дополнительной величине емкости, которая может быть подключена в том случае, если предусмотрено отключение этой дополнительной величины емкости при сниженной потребности.

c) Переключение конденсаторов. Выбирайте тип переключения конденсаторов, который является приемлемым для имеющихся условий. Возможный выбор включает дистанционное управление устройством переключения конденсаторов, временное управление, релейное управление коэффициентом мощности или релейное управление на основе напряжения.

2.5.10.2 Расположение конденсаторов. Установить конденсаторы в виде батареи на столбах, на уровне земли или на подстанции по возможности ближе к центру зоны, где требуется коррекция.

2.5.11 Устройства разъединения сети

2.5.11.1 Плавкие предохранители. После рассмотрения необходимой допустимой силы тока, режимов отключения и характеристик плавления в зависимости от времени и тока и деблокирования, следует выбрать плавкие предохранители из следующих типов:

a) открытое плавкое звено;

b) предохранитель выталкивающегося типа;

c) предохранитель с использованием борной кислоты; и

d) предохранитель ограничения тока.

2.5.11.2 Автоматы защиты сети. Приведите в соответствие параметры автомата защиты сети с режимом отключения нагрузки и с автоматами защиты сети и плавкими предохранителями, установленными до и после автомата защиты сети.

2.5.11.3 Автоматы повторного подключения сети. Используйте автоматы повторного подключения для сетей, исключая нагрузки воздушной линии, которые могут вызвать проблемы замыканий на землю, характеризующиеся высоким сопротивлением. В том случае, если используется автомат повторного подключения сети, рассмотрите требования к надежности и непрерывности обслуживания. Автоматы повторного включения могут состоять из автомата защиты сети или нескольких устройств переключения. Автоматы повторного включения работают таким образом, что отказавшая сеть может отключаться и затем либо мгновенно, либо с преднамеренной временной задержкой подключаться повторно. Можно использовать до трех автоматов повторного включения с переменными временными интервалами. Приведите в соответствие автоматы повторного подключения сети с характеристиками предохранителей или автоматов защиты сети в той же самой сети.

2.5.11.4 Выключатели. Используйте выключатели для локализации дефектных участков воздушных или подземных сетей и выполнения работы с отказавшей сетью. Выбирайте выключатель из следующих основных типов:

a) Выключатели, не несущие нагрузки. Используйте выключатели не несущие нагрузки только для отключения сетей, которые не несут существенной нагрузки. Выбирайте применимый тип в зависимости от важности сети, нагрузки, напряжения и режима отказа сети. Имеющиеся типы соответствуют фарфоровым плавким предохранителям, простым или однополюсным воздушным выключателям с предохранителем и плавким предохранителям различных типов. В качестве выключателей, не несущих нагрузку, могут также использоваться разъединители и выключатели типа роговых разрядников.

b) Несущие нагрузку выключатели. Несущие нагрузку выключатели предусматриваются с устройствами отключения, способными выполнять отключение сетей под нагрузкой. В наличии имеются плавкие предохранители, которые предназначаются в качестве выключателей, несущих нагрузку, и выключателей, отключающих нагрузку. Вакуумные выключатели также обеспечивают возможность отключения при нагрузке.

2.5.12 Молниезащита

2.5.12.1 . Для определения требований к молниезащите рассмотрите заземляющий провод воздушной линии, открытые или выталкивающиеся искровые зарядники и защитные (грозовые) разрядники распределенного типа. Следует также учитывать погодные факторы. Защита от наведенных молнией импульсов может оказаться излишней в районах, где грозы являются редким явлением. Обычно придерживаются административной политики или практики местной компании, обеспечивающей электропитание. Выбирайте надлежащий разрядник в соответствии с основным уровнем изоляции импульса, для которого может быть выполнена сеть.

2.5.13 Зазоры

2.5.13.1 Предусмотрите необходимые горизонтальные и вертикальные расстояния от соседних физических объектов, например, зданий, конструкций и других электрических линий, в соответствии с положениями применимых норм безопасности для электрического оборудования. Предусмотрите возможность непредвиденных помех, например, сломанные столбы, сломанные поперечины и поврежденные провода сети. Предусмотрите расстояния, необходимые в результате многоцелевого совместного использования столбов. Следуйте положениям применимых норм безопасности для электрического оборудования относительно увеличения пространственных зазоров, совместного использования и защиты питающих проводов.

2.5.14 Заземление

2.5.14.1 В отношении информации о заземлении систем распределения по воздушным линиям используйте применимые нормы безопасности для электрического оборудования или административную политику. В целях безопасности предусмотрите заземление всего оборудования и конструкций, связанных с электрическими системами для предотвращения удара от статических и динамических напряжений. Максимальное сопротивление заземления не должно превышать величин, оговоренных в применимых нормах безопасности для электрического оборудования. Рассмотрите источник электрического питания, мощность, величину тока повреждения и метод заземления системы, с учетом тех факторов, которые оказывают влияние на это сопротивление.

2.5.14.2 Стержни заземления. Стержни заземления могут использоваться либо по одному, либо в виде связки. Для эффективной и постоянной установки забивайте стержни заземления до уровня грунтовой воды. Примите меры для предотвращения коррозии путем надлежащего выбора металлов или за счет катодной защиты. В тех случаях, когда грунтовая вода не может быть достигнута, для улучшения, при необходимости, проводимости почвы могут быть использованы химикаты, например, сернокислый магний (MgSO4) или сернокислая медь (CuSO4). Изготовители стержней заземления могут предоставить данные о такой обработке. Предусмотрите условия для удобного выполнения технического обслуживания и периодических испытаний. Несмотря на то, что более глубокая забивка стержней заземления секционный тип может быть более эффективной по сравнению с многочисленными стержнями, во многих случаях изменение почвы и возможная коренная порода могут сделать использование дополнительных стержней менее дорогостоящими.

2.5.14.3 Сеть заземления. Проложенная в земле сеть проводов заземления обеспечит эффективное безопасное заземление в плохой почве и исключит большие градиенты напряжения на подстанциях для универсального объединения аэродромов. Часто используются ячейки размером от 3 до 3,5м и обычно с помощью таких интервалов можно управлять градиентами поверхностного напряжения даже в том случае, если сопротивление земли может быть относительно высоким.

2.5.14.4 Соединение с водопроводом. Электрическая система может заземляться на систему водоснабжения за исключением тех случаев, когда такая система выполнена из неметаллических труб, металлических труб с защитным катодным покрытием или если в водопроводную систему включены изолирующие муфты. Соединение с водопроводом должно дополняться другими заземляющими электродами в тех случаях, если это требуется применимыми нормами безопасности для электрического оборудования.

2.5.14.5 Комбинация методов заземления. В тех случаях, когда сопротивление земли в существующей системе является высоким, для внесения улучшения могут объединяться два или несколько упомянутых выше методов.

2.5.14.6 Соединение с землей. Провода, проходящие от защитных устройств на землю (например, от разрядников, колец, вентиляционных или защитных труб и разрядников для защиты от перенапряжения) должны быть прямыми и по возможности короткими. В тех случаях, когда необходимы изгибы, они должны быть большого радиуса, чтобы обеспечить по возможности низкое значение волнового сопротивления.

2.5.14.7 Воздушные провода заземления. В тех случаях, когда для защиты электрических линий используются воздушные провода заземления, соединение с землей следует предусмотреть в основании каждого столба от воздушного провода заземления до петли из проводов или заземляющей пластины или до забитого стержня, в зависимости от существующих условий почвы. Использование обертки проводов или накладных пластин столба допускается только в зонах с весьма низким удельным сопротивлением.

2.5.14.8 Измерение сопротивления земли. Существует два метода измерения сопротивления земли:

a) Метод трех электродов. Для метода трех электродов используются два испытательных электрода для измерения сопротивления третьего электрода, точки заземления. Имеются в наличии автономный источник переменного тока и работающее от аккумуляторных батарей оборудование источника вибрации, обеспечивающее непосредственные отсчеты.

b) Метод падения потенциала. Метод падения потенциала предусматривает использование не заземленного источника переменного тока, который выдает измеряемый ток на землю. Выполняемые отсчеты напряжения соединения с дополнительным заземлением позволяют использовать закон Ома для определения сопротивления земли.

2.5.15 Системы распределения питания под землей

2.5.15.1 В определенных зонах на аэродромах или вблизи них сети распределения основного питания должны устанавливаться под землей. Несмотря на то, что подземные установки стоят дороже, чем воздушные системы, проблемы радиопомех и близость светотехнического оборудования к зонам полетов воздушных судов часто требуют использования систем подземного распределения питания. Подземные сети могут устанавливаться методом прямого заложения или методом втягивания кабелей в каналы. Прямое заложение распределительных сетей обычно является менее дорогостоящим, чем установка в каналах (метод втягивания), но из-за худшей защиты прямое заложение обычно используется только для небольших нагрузок, когда требования к надежности снижены. Кабели прямого заложения среднего напряжения должны обеспечиваться металлическим бронированным покрытием или экраном для защиты от механического повреждения. В тех случаях, когда стойкость к коррозии имеет важное значение, бронированные кабели, возможно, потребуют пластической оболочки или оболочки из синтетического каучука поверх брони. Используемые для аэродромных светотехнических и радионавигационных средств сети подземного распределения являются сетями, закладываемыми методом втягивания.

2.5.15.2 Подробные сведения об установке систем подземного распределения питания приводятся в главе 4, а характеристики кабелей, пригодных для подземного обслуживания, приведены в главе 5.

ГЛАВА 3 ЭЛЕКТРИЧЕСКИЕ СЕТИ ДЛЯ АЭРОДРОМНЫХ ОГНЕЙ И РАДИОНАВИГАЦИОННЫХ СРЕДСТВ

3.1 ТИПЫ ЭЛЕКТРИЧЕСКИХ СЕТЕЙ

3.1.1 Электрические характеристики

3.1.1.1 Для электропитания аэродромных светотехнических средств почти всегда используется исключительно переменный ток (ас). (Некоторые управляющие цепи используют постоянный ток (dc), а электроэнергия для запуска двигателей резервного питания или для систем непрерывного питания обеспечивается аккумуляторными батареями). Переменный ток обычно имеет частоту от 50 до 60 Гц. В светотехнических установках используются как последовательные, так и параллельные цепи. Большинство аэродромных огней получает электроэнергию по последовательным цепям, но поступающее питание распределяется по параллельным цепям, а некоторые отдельные огни или более короткие сети огней могут получать питание по параллельным сетям. Бегущие проблесковые огни системы огней приближения, некоторые прожекторы и заградительные огни относятся к более важным системам огней, которые используют параллельные сети.

3.1.2 Последовательные сети

3.1.2.1 Элементы последовательных сетей соединяются один за другим и по каждому из них течет одинаковый ток. Сеть имеет форму непрерывного контура и ее начало и конец замыкаются на входном источнике питания. Если бы к нагрузке подводилось установленное входное напряжение, ток в сети изменялся бы в зависимости от подсоединенной нагрузки; однако стабилизаторы постоянного тока обеспечат неизменность его значений вне зависимости от нагрузки в сети. Таким образом как в длинной, так и в короткой сети обеспечивается одинаковое значение тока, которое сохраняется даже в случае выхода из строя некоторых ламп. Данное постоянное значение тока означает, что короткое замыкание на выходе стабилизатора постоянного тока соответствует условию работы без нагрузки, а размыкание в сети - перегрузке. В простой непосредственно соединенной последовательно сети отказ лампы приводит к разомкнутой сети; поэтому необходимо обеспечить установку шунтирующего устройства, как, например, предохранительного пленочного выключателя или изолирующего трансформатора в качестве элемента каждой осветительной установки. Для аэродромных сетей светотехнического оборудования предпочтительным является установка изолирующих трансформаторов.

3.1.2.2 Преимущества последовательных сетей светотехнического оборудования. Некоторыми из преимуществ последовательных сетей для аэродромного светотехнического оборудования являются следующие:

a) все лампы работают при одинаковом значении тока, и поэтому с одинаковой силой света. Такое единообразие силы света и внешнего вида ламп является полезным;

b) во всей сети может использоваться кабель с одним проводником, который имеет одинаковый размер и характеристики изоляции для расчетного напряжения;

c) возможно управление силой света огней в широком диапазоне;

d) в любой из точек сети может произойти один, связанный с заземление отказ, который не окажет воздействия на работу огней; и

e) связанные с заземлением отказы легко обнаружить.

3.1.2.3 Недостатки сетей последовательных огней. Основными недостатками последовательных сетей при их использовании для огней являются следующие:

a) монтажные работы являются дорогостоящими, к чему также добавляются значительные затраты, связанные со стабилизаторами постоянного тока, изолирующими трансформаторами или шунтирующими устройствами;

b) низкий к.п.д. использования электроэнергии, который в основном относится к стабилизаторам постоянного тока с подвижной катушкой;

c) все компоненты (кабель, изолирующие трансформаторы и розетки ламп) должны быть изолированы исходя из полного значения напряжения на тот случай, если не используются изолирующие трансформаторы;

d) отказ, связанный с размыканием сети в любой точке, выводит из строя ее полностью и может вызвать повреждения изоляции кабеля или стабилизатора постоянного тока; и

e) поиск мест отказов может быть сложным, в особенности, связанных с размыканием сети.

3.1.3 Параллельные сети

3.1.3.1 Элементы параллельных (многозвенных) сетей соединяются параллельно относительно проводников, к которым приложено входное напряжение. Теоретически к каждому из огней подводится одинаковое напряжение, однако ток в проводниках приводит к (линейному) падению напряжения, которое в длинных сетях может значительно уменьшить напряжение в дальнем конце сети, что приведет к уменьшению силы света. В распределительных сетях, в которых напряжение может иметь высокое значение, а ток низкое значение, падение напряжения в линии является менее важным и для них часто используются параллельные сети. Если необходимо управление силой света огней, то могут использоваться трансформаторы с отводами стабилизаторов индукционного напряжения, но это приводит к увеличению затрат при монтаже и уменьшению к.п.д. сети.

3.1.3.2 Преимущества параллельных сетей светотехнического оборудования. К некоторым из преимуществ параллельных сетей аэродромного светотехнического оборудования относятся следующие:

a) более низкая стоимость монтажа, особенно в тех случаях, когда нет необходимости в регулировании напряжения и управления силой света огней;

b) более высокий к.п.д. использования электроэнергии;

c) легкость удлинения или укорачивания существующей сети;

d) большинство из персонала лучше знакомо с данным видом сетей;

e) легкость обнаружения отказов кабеля и, в особенности, его размыкания;

f) размыкание сети не может привести к выходу ее из строя в целом; и

g) данные сети не нуждаются в шунтирующих устройствах и в них могут не использоваться изолирующие трансформаторы.

3.1.3.3 Недостатки параллельных сетей светотехнического оборудования. К некоторым из основных недостатков параллельных сетей аэродромного светотехнического оборудования относятся следующие:

а) сила света огней уменьшается вдоль цепи в связи с падением напряжения. Если данное явление заметно в схеме огней, оно может привести к неправильному их пониманию;

b) вдоль всей сети необходимо наличие двух проводников и для уменьшения падения напряжения в них может быть необходимым увеличение их сечения;

c) нити накаливания ламп обычно длиннее, что может потребовать увеличения размеров оптических приборов и световых установок;

d) более сложно точно выполнять управление силой света, особенно на малых ее значениях, или помимо затрат на монтаж весьма значительна стоимость оборудования;

e) одиночный, связанный с заземлением отказ высоковольтного фидера приведет к выходу из строя всех сетей; и

f) трудно установить местонахождение отказов, обусловленных заземлением.

3.1.4 Сравнение последовательных и параллельных сетей светотехнического оборудования

3.1.4.1 . Часто приемлемое светотехническое оборудование может быть обеспечено либо с помощью последовательных, либо параллельных сетей. Последовательные сети обычно применяются для аэродромных светотехнических систем, в которых инструктивная информация содержится в самой схеме в связи с более единообразной силой света огней и лучшим управлением ею. Данные системы включают большинство огней ВПП и РД, а также значительную часть огней систем огней приближения постоянного излучения. Параллельные сети используются для большей части освещения зон аэродрома, расположенных отдельно или небольшой группой визуальных средств и распределения электроэнергии. К аэродромным системам огней, которые обычно используют параллельные сети, относятся прожекторные огни освещения перрона, другие огни перрона, бегущие проблесковые огни, предназначенные для Особых целей визуальные средства, например, маяки и указатели направления ветра, некоторые заградительные огни и сети распределения электропитания.

3.2 ПОСЛЕДОВАТЕЛЬНЫЕ ЭЛЕКТРИЧЕСКИЕ СХЕМЫ АЭРОДРОМНЫХ ОГНЕЙ

3.2.1 Подлежащие рассмотрению факторы

3.2.1.1 В том случае, когда предполагается использование параллельных сетей, необходимо произвести оценку определенных характеристик предполагаемого к использованию оборудования. Зачастую после того, как выбор произведен, он уменьшает возможности выбора другого оборудования. Прежде всего необходимо произвести анализ всей сети по определению критических характеристик, надежности, экономичности монтажа и работы, легкости выполнения технического обслуживания и взаимосвязи ряда типов оборудования. К числу подлежащих выбору факторов относится изложенное ниже.

3.2.1.2 Выбор тока. Разработанное оборудование ограничило доступные возможности выбора используемого тока в конкретных последовательных сетях. Значение тока в большинстве аэродромных последовательных сетей огней составляет 6,6 или 20 ампер при расчетной полной силе света, хотя иногда используются и другие значения. Для провода кабеля постоянного сечения и длины при токе в сети 6,6 ампер потеря мощности в линии составляет, примерно, одну девятую от потери для 20 амперных цепей. Каждое из значений тока может передаваться по кабелю с изоляцией, рассчитанной на 5000 вольт, проводниками диаметром 4 мм без значительного повышения температуры. Нагрузка на стабилизатор в последовательных сетях должна составлять как минимум половину от расчетного значения. Для протяженных сетей с меньшей электрической нагрузкой обычно используются сети с током в 6,6 ампера, а для больших нагрузок и меньших длин кабеля используются сети с током в 20 ампер (относительно характеристик стабилизаторов см. п. 3.2.1.4). Значения тока в сетях посадочных огней ВПП и РД обычно составляют 6,6 ампера, а огни приближения и зоны приземления обычно имеют сети в 20 ампер. Значения тока в цепях осевой линии ВПП и РД могут быть как 6,6, так и 20 ампер. Следует обратить внимание на то, что ток сети не всегда определяется той величиной, которая имеется на зажимах ламп. Например, правильный выбор развязывающих трансформаторов позволяет использовать 6,6-амперные лампы в 20-амперных цепях и 20-амперные лампы в 6,6-амперных цепях, или в каждой из сетей может использоваться комбинация значений тока в лампах.

3.2.1.3 Сети аэродромного светотехнического оборудования. Предпочтительным размещением сетей аэродромного светотехнического оборудования является ряд контуров последовательных сетей высокого напряжения, в каждом из которых установлен последовательно включенный изолирующий трансформатор, а каждая сеть получает электроэнергию от примыкающей к концу ВПП подстанции. Для всех аэродромов предпочтительным является наличие одной подстанции на каждый конец ВПП.

a) В разделе 8.2 Приложения 14 указывается, что на ВПП, оборудованных для точного захода на посадку, схема электрической сети разрабатывается таким образом, чтобы при выходе из строя одного участка электросети пилот не оставался без визуальной ориентации, и чтобы не было искажения световой картины.

b) Системы огней приближения и огней ВПП. Каждую систему огней приближения и огней ВПП необходимо прокладывать с помощью как минимум двух сетей. Примеры сетей, которые уложены с учетом повышения целостности, показаны на рисунках 3-1 - 3-7. Каждая из сетей в системе прокладки должна охватывать систему в целом и строиться таким образом, что в случае отказа одной или более сетей сохранялась сбалансированная симметричная схема огней. Энергия к огням порога ВПП обычно подается от отдельных сетей. Огни осевой линии ВПП должны быть проложены таким образом, чтобы это не нарушало их цветовую кодировку. Участки системы осевой линии, состоящие только из белых огней и только из красных огней могут прокладываться как показано на рис. 3-5а. В Приложении 14 предусматривается, что осевые огни ВПП на участке от точки, расположенной в 900 м от конца ВПП (или от средней точки ВПП для тех полос, длина которых менее 1800 м) до точки, расположенной в 300 м от конца ВПП, снабжаются попеременно чередующимися белыми и красными огнями, за исключением случая, когда осевые огни ВПП располагаются с интервалом 7,5 м и при этом используются попарно чередующиеся переменно-белые и красные огни. Образцы прокладки сетей, которые будут сохранять требуемую кодировку цвета, показаны на рисунках 3-5b и 3-5с. В случае отказа одной из сетей в схеме огней и прокладки, указанной на рис. 3-5с, появится схема чередующихся красных и белых огней, размещаемых на одинаковом расстоянии с удвоенным по сравнению с нормальным интервалом. Данное размещение аналогично полностью белым и полностью красным участкам при отказе одной из сетей. В схеме огней и прокладки, указанной на рис. 3-5Ь, расстояние будет в три раза больше нормальных интервалов, после чего интервалы будут нормальными.

c) Системы визуальной индикации глиссады. Системы визуальной индикации глиссады должны иметь по две сети на каждом из концов ВПП. В тех случаях, когда системами визуальной индикации глиссады являются VASIS, 3-BAR VASIS или T-VASIS, электроэнергия ко всем установкам огней по одну сторону от ВПП должна подаваться по одной и той же сети. Данное расположение обеспечивает то, что в случае отказа одной из сетей на другой стороне ВПП будет сохранена полная схема огней. Когда системы индикации глиссады устанавливаются только по одну сторону от ВПП, например, при использовании PAPI, AVASIS, 3-BAR AVASIS и AT-VASIS для сохранения целостности схемы часть ламп каждой из световых установок должна связываться с одной сетью, а другая часть - с другой, что однако уменьшит их силу света при отказе. Системы визуальной индикации глиссады подлежат выключению в том случае, если в результате выхода из строя световой установки появится дезориентирующая форма сигнала.

d) Огни РД. Огни РД следует рассчитывать на использование последовательных сетей. Сети огней осевой линии РД следует прокладывать по схеме, указанной на рис. 3-5а, для тех частей системы РД, которые используются в условиях категории III, но по экономическим причинам для других РД может использоваться одна сеть. Огни РД должны подключаться таким образом, чтобы позволить выборочное освещение участков системы для обеспечения наведения по курсу пилотам. Эта особенность может быть получена за счет использования индивидуальных стабилизаторов постоянного тока для каждого участка или путем подключения нескольких участков к одному стабилизатору и использования селекторных реле либо на аэродроме, либо в стабилизаторе для замыкания сети, участки которой не являются частью маршрута движения. Примите к сведению, что номинальное значение напряжения селекторных реле должно быть выше напряжения разомкнутой цепи стабилизатора. Избирательное переключение может достигаться несколькими способами. Такими способами являются:

1) использование для каждого участка переключателя управления. Предпочтительным местом расположения таких переключателей является схема в виде факсимиле на приборной панели управления аэродромного диспетчерского пункта с каждым переключателем, размещаемым на участке, которым он управляет;

2) взаимные соединения органов управления, от которых подается питание стабилизаторам или селекторным реле, таким образом, что задействование одного переключателя вызовет освещение всех участков назначенного маршрута; и

3) использование микровычислителя, запрограммированного для освещения оптимального маршрута после того, как оператор назначает используемый сход с ВПП и место назначения воздушного судна.

e) Огни линии "стоп". Огни линии "стоп" должны управляться независимо друг от друга и огней РД. Электрические сети должны рассчитываться таким образом, чтобы все огни линии "стоп" не отказывали одновременно. Огни линии "стоп" должны быть взаимно связаны. Они могут обеспечиваться электропитанием по двум отдельным сетям или от двух общих сетей с управляющими реле, расположенными рядом с линией "стоп". Огни линии "стоп" могут подключаться к взаимосвязанным системам огней ВПП или РД с каждым огнем линии "стоп", управляемым с помощью реле, который замыкает цепь огней линии "стоп" в тех случаях, когда это желательно для их отключения. Для снижения требований к напряжению, обусловленных этими реле, огни линии "стоп" следует подключать к системе огней ВПП или РД через изолирующий трансформатор соответствующей мощности с замкнутым накоротко реле, подключенным через вторичную обмотку изолирующего трансформатора. Применяемые сети огней ВПП и РД должны запитываться в тех случаях, когда требуется использование огней линии "стоп". Реле, управляющие огнями линии "стоп", должны подключаться таким образом, чтобы поступление питания управления требовалось для выключения огней линии "стоп". Поэтому огни линии "стоп" будут работать, если произойдет отказ сети управления.

f) Заземление. Все оборудование центра управления/распределения должно быть соединено с землей. Земляной провод (противовес) должен быть также проложен от центров распределения с последовательными цепями кабелей. Вспомогательные стенки всех изолирующих трансформаторов и опоры всех приподнятых над поверхностью огней должны быть соединены с этим проводом. Провод заземления должен устанавливаться над кабелями сети в канале ближе к поверхности или в той же самой траншее глубиной не менее 10 см над верхней частью кабеля. Как правило, в качестве проводов заземления используются неизолированные провода.

Рис. 3-1. Система огней приближения типа А для точного захода на посадку (система с кодированной по дальности осевой линией)

Рис. 3-2. Дополнительные огни для расширения системы огней приближения типа А для точного захода на посадку (система с кодированной по дальности осевой линией) до системы огней приближения для точного захода на посадку по категории II и III

ВАРИАНТ А. ИСПОЛЬЗОВАНИЕ ЧЕРЕДУЮЩИХСЯ ЛИНЕЙНЫХ ОГНЕЙ

Рис. 3-3. Система огней приближения типа В для точного захода на посадку (система с линейными огнями в качестве осевой линии)

ВАРИАНТ В. ИСПОЛЬЗОВАНИЕ ЧЕРЕДУЮЩИХСЯ ОГНЕЙ В КАЖДОМ ЛИНЕЙНОМ ОГНЕ ДЛЯ ОБЕСПЕЧЕНИЯ АНАЛОГИЧНОГО ВНЕШНЕГО ВИДА ПРИ РАБОТЕ ОТ ЛЮБОЙ ОДНОЙ СЕТИ

Рис. 3-3. Система огней приближения типа В для точного захода на посадку (система с линейными огнями в качестве осевой линии)

ВАРИАНТ С. ИСПОЛЬЗОВАНИЕ ЧЕРЕДУЮЩИХСЯ ОГНЕЙ В КАЖДОМ ЛИНЕЙНОМ ОГНЕ СО ВСЕМИ ОГНЯМИ, ИДЕНТИЧНЫМИ ДЛЯ ЛЮБОГО РЕЖИМА РАБОТАЮЩЕЙ СЕТИ

Рис. 3-3. Система огней приближения типа в для точного захода на посадку (система с линейными огнями в качестве осевой линии)

Рис. 3-4. Дополнительные огни для расширения системы огней приближения типа В для точного захода на посадку (система с линейными огнями в качестве осевой линии) до системы огней приближения для точного захода на посадку по категории II и III

(Дополнительные огни для системы с кодированной по дальности осевой линией показаны на рис. 3-2)

Рис. 3-5. Огни осевой линии ВПП или РД, запитываемые попеременно от двух сетей

Рис. 3-6. Посадочные огни ВПП, запитываемые попеременно

от двух последовательных сетей

ПРИМЕЧАНИЕ. При совместном использовании с системой огней приближения типа А для точного захода на посадку каждый линейный огонь должен иметь четыре огня.

Рис. 3-7. Огни зоны приземления, запитываемые попеременно от двух последовательных сетей

3.2.1.4 Стабилизаторы постоянного тока. Для большинства аэродромных наземных сетей светотехнического оборудования электроэнергия подается с помощью стабилизаторов постоянного тока (последовательные сети). Эти стабилизаторы предназначены для создания постоянного тока на выходе, независимо от колебаний нагрузки в сети и от напряжения источника питания. Они также предназначены для создания двух или более значений тока на выходе в тех случаях, когда требуется уменьшение освещения. Ниже приводятся некоторые типы стабилизаторов постоянного тока, используемых для аэродромных огней.

a) Стабилизаторы с подвижной катушкой. Стабилизаторы с подвижной катушкой использовались в течение многих лет для подачи энергии в последовательные сети огней. Этот тип стабилизатора имеет раздельные первичную и вторичную катушки, которые являются подвижными относительно друг друга, за счет чего изменяется значение магнитной утечки реактивного сопротивления входных и выходных цепей. Это реактивное сопротивление автоматически регулируется до значения, которое, как часть составного полного сопротивления нагрузки, обеспечивает постоянство тока в цепи. Требуемый выходной ток создает силу отталкивания, которая устанавливает подвижную катушку в такое положение, которое определяет данные параметры тока. Достигается такое состояние механического равновесия, когда сила отталкивания точно балансирует вес подвижной катушки. Любые изменения нагрузки или входного напряжения вызывают мгновенное противодействие за счет перемещения подвижной катушки до восстановления электромеханического баланса. Управление силой тока достигается за счет использования трансформатора с отводами на выходе стабилизатора. Основными недостатками стабилизатора с подвижной катушкой являются механическое движение катушек и низкий коэффициент мощности в нагрузках, значение которых ниже номинального. Если нагрузка составляет 50 процентов от номинального значения, коэффициент мощности может составить 75 процентов или ниже. Кроме того, некоторые типы стабилизаторов с подвижной катушкой требуют точной балансировки в горизонтальном положении и устранения вибрации.

b) Моноциклические сбалансированные стабилизаторы. Одним из видов стационарных стабилизаторов постоянного тока (где нет подвижных частей) для последовательных цепей является моноцикличный сбалансированный стабилизатор. Обычно схема стабилизатора тока состоит из двух индуктивных и двух конденсаторных стабилизаторов с одинаковым реактивным сопротивлением (резонансом) на промышленной частоте, установленным в схеме типа "мост". В подобной сети вторичный ток не зависит от полного сопротивления нагрузки. Управление силой тока может обеспечиваться за счет использования трансформатора с отводами на выходе или входе или путем плавного регулирования входного трансформатора. Преимуществом этого типа стабилизаторов является отсутствие подвижных частей и высокий коэффициент мощности. Недостатком является отсутствие коррекции изменения напряжения на входе и неблагоприятное влияние на стабилизацию, вызываемое нагрузками, являющимися причиной гармоник высокой частоты в резонансных схемах, таких как вторичные обмотки с открытым контуром последовательно соединенных изолирующих трансформаторов и газопаровых ламп.

c) Компенсированные стабилизаторы статичного типа. Путем определения вторичного тока от стабилизатора может быть достигнута корректировка в моноцикличной сбалансированной сети или в схеме стабилизации тока с целью компенсации колебаний напряжения в первичной цепи и частоты гармоник, вызываемых вторичными обмотками с открытым контуром изолирующих трансформаторов. Эта компенсация обеспечивает повышенную стабилизацию тока и предотвращает сокращение срока службы ламп от повышения величины вторичного тока выше номинальной.

d) Стабилизаторы постоянного тока с использованием схем управления на основе "твердого тела".В стабилизаторах этого типа используются цепи переменного тока на основе "твердого тела" в целях управления утечкой реактивного сопротивления. Этот метод позволяет использовать низкие уровни контроля для получения постоянного тока от стабилизаторов с электрическими характеристиками постоянного напряжения, последовательно-резонансных сетей. Такие органы управления на основе "твердого тела" обеспечивают быструю реакцию, высокий коэффициент мощности, облегчают создание компактных стабилизаторов с простым техническим обслуживанием органов управления.

3.2.1.5 Эксплуатационные характеристики стабилизаторов постоянного тока. Стабилизаторы постоянного тока, обеспечивающие электропитание сетям аэродромных огней, должны быть в состоянии:

a) поддерживать на выходе величину постоянного тока в пределах ± 2 процента для любой нагрузки от одной второй до полной нагрузки при наличии до 30 процентов изолирующих трансформаторов, имеющих незамкнутые вторичные обмотки;

b) показывать наличие замыкания на землю в сети, обеспечивая одновременно нормальную эксплуатацию при наличии единичного замыкания на землю;

c) иметь высокую степень надежности и не иметь в связи с этим подвижных частей;

d) включать устройство размыкания сети, которое отключает в течение двух секунд первичное напряжение и требует выполнения повторной регулировки стабилизатора;

e) реагировать на изменения в сети в пределах 15 циклов;

f) включать в себя устройство для обеспечения безопасности, отключающее стабилизатор или обеспечивающее уменьшение силы тока в случае избыточного значения тока;

g) обеспечивать необходимое количество положений регулировки силы тока или, если требуется, непрерывное плавное управление величиной тока. Необходимо, чтобы стабилизаторы проектировались таким образом, чтобы регулировка силы тока могла изменяться без их выключения;

h) электрически изолировать сеть основного питания от вторичной сети огней; и

i) длительно работать при полной нагрузке при окружающей температуре в диапазоне между -40°с и +55°с, относительной влажности между 10 и 100 процентами и на абсолютных высотах до 2000 м.

3.2.1.6 Основные характеристики стабилизаторов постоянного тока. Примерами основных, характеристик имеющихся стабилизаторов постоянного тока являются следующие:

a) Мощность. Выходные (вторичные) нагрузки в диапазоне от 4 до 70 квт. В данном диапазоне имеются различные значения нагрузок.

b) Вторичный ток (ток на выходе). Наиболее частым значением является 6,6 и 20 ампер. Часто используются приборы, обеспечивающие ток 6.,6 ампер для нагрузок до 30 квт и 20 ампер для нагрузок в 10 квт и более.

c) Частота. Обычно предусматривается, что частота основного источника электроэнергии составляет 50 или 60 Гц.

d) Первичное напряжение. Используется стандартное первичное напряжение в диапазоне от 120 до 12 000 вольт. В одном из государств используется первичное напряжение в 240 вольт до мощности в 30 квт и 2400 вольт для мощности от 10 до 70 квт. Могут использоваться также и другие значения первичного напряжения.

3.2.1.7 Изолирующие трансформаторы. В большинстве сетей аэродромных огней используются изолирующие трансформаторы, которые обеспечивают непрерывность последовательной цепи с тем, чтобы в случае выхода из строя лампы не произошло отказа, связанного с размыканием цепи. Второй функцией изолирующих трансформаторов является обеспечение электрической изоляции лампы с целью безопасности от сети высокого напряжения. Непрерывность цепи может также быть обеспечена с помощью шунтирующих устройств, таких например, как пленочные предохранители, которые замыкаются при выходе лампы из строя, но в такой схеме лампа может находиться под высоким потенциалом при подаче электроэнергии в сеть. Изолирующие трансформаторы используются для подачи соответствующего тока в лампу в том случае, если ток в ней отличается от того значения, которое имеется в последовательной цепи.

a) Конструкция трансформатора. Изолирующий трансформатор состоит из первичной и вторичной обмоток, которые намотаны на размещенный .в водонепроницаемой коробке магнитный сердечник и имеет первичные и вторичные отводы для соединения последовательной сети с лампой. Первичная и вторичная обмотки электрически изолированы, но имеют связь с помощью магнитной цепи. Вторичная цепь подвержена меньшему электрическому потенциалу и один из ее выводов должен быть заземлен. Сердечник изолирующего трансформатора в процессе работы в отношении магнитных свойств ненасыщен, но становится насыщенным в случае выхода из строя лампы или размыкания вторичной цепи и, таким образом, поддерживает целостность первичной сети. Если в цепи лампы происходит короткое замыкание, изолирующий трансформатор выходит из нагруженного состояния и оказывает минимальное воздействие на последовательную сеть. Необходимо, чтобы данные трансформаторы имели возможность непрерывной работы без возникновения повреждений при расчетной нагрузке, размыкании сети или коротком замыкании в сети. Отношение витков первичной обмотки к вторичной обмотке трансформатора тока составляет 1:1 в том случае, если ток в лампе соответствует току в последовательной цепи; в противном случае оно обратно пропорционально отношению значений тока.

b) Кожух. Водонепроницаемый кожух, в который помещаются сердечник, обмотки и выводы, может быть изготовлен из металла, резины или пластика и он должен быть пригодным для монтажа непосредственно под землей, под водой, на фундаменте или в условиях воздействия метеоусловий. Необходимо, чтобы кожух предохранял трансформатор от повреждения в случае его падения или транспортировки за один провод. Кожух должен противодействовать проникновению воды во внутреннюю полость, а при подсоединении к нему проводов сохранять упругость с целью избежания разрушения и повреждения при очень низких температурах, а также защищать прибор в ходе транспортировки, хранения, монтажа и обслуживания. Необходимо, чтобы выводы первичной обмотки имели сечение не менее 8,4 мм и сопротивление их изоляции должно быть рассчитано не менее чем на 5000 вольт. Эти выводы должны быть не короче 50 см. Обычно на таких выводах размещаются соединительные устройства типа штепселя на одном из проводов и гнездо на другом, которые пригодны для подсоединения к кабелю последовательной сети. Выводы вторичной обмотки должны иметь по два проводника, сечение каждого из которых не менее 3,3 мм, сопротивление изоляции не менее 600 вольт и длина не менее 100 см. Обычно такие выводы обеспечиваются соответствующими двухпроводниковыми соединителями, которые позволяют подключить их к огню.

c) Температура окружающей среды. Данные трансформаторы должны быть способными работать при температурах в диапазоне от -55°С до +65°С.

d) Параметры изолирующих трансформаторов тока. Параметрами изолирующих трансформаторов являются выходная мощность, ток в первичной и вторичной обмотках, частота и напряжение изоляции первичной и вторичной сетей. Данные трансформаторы могут быть легко изготовлены почти для любых желаемых параметров. Наиболее часто используются некоторые из следующих параметров:

1) Мощность. Часто используется номинальная мощность 30/45, 65, 100, 200, 300 и 500 ватт, а иногда 1000 и 1500 ватт.

2) Ток. Номинальные значения тока обычно даются в виде отношения первичного тока ко вторичному. Общепринятыми значениями являются 6,6/6,6, 20/20, 6,6/-20 и 20/6,6 ампер.

3) Частота. Принятыми значениями частот являются 50 и 60 Гц. Желательно использовать трансформатор на той частоте, для которой он рассчитан .

4) Изоляция. Большинство изолирующих трансформаторов имеют изоляцию, рассчитанную на 5000 вольт в первичной цепи и 600 вольт во вторичной. Рассчитанные на большие значения мощности трансформаторы могут потребовать более высокой вторичной изоляции в связи с тем, что напряжение размыкания сети выше.

e) Питание ламп от одного трансформатора. Желательно, чтобы каждый огонь получал электроэнергию от своего изолирующего трансформатора. В ряде случаев для уменьшения стоимости монтажа как, например, при установке огней осевой линии на существующих ВПП или для уменьшения массы и прочности кабелей, как, например, для высоких ломких опор посадочных огней, некоторые из ламп могут быть соединены последовательно с одним изолирующим трансформатором. Естественно, трансформатор должен иметь мощность достаточную для обеспечения питания всех ламп плюс потери в линии. Двумя связанными с данной схемой проблемами являются: первая - при отказе одной из ламп, вызывающем размыкание сети, другие лампы становятся неработающими до подключения соответствующих шунтирующих устройств; и вторая - в случае связанного с размыканием сети отказа мгновенное значение вторичного напряжения может быть очень большим и особенно для изолирующих трансформаторов большой мощности. Данные проблемы рассмотрены ниже.

f) Воздействие размыкания сети вторичной обмотки изолирующих трансформаторов. Конструкции большинства изолирующих трансформаторов ограничивает среднеквадратичное значение напряжения при размыкании вторичной цепи значением в 300 вольт или ниже. Однако мгновенное значение напряжения ряда изолирующих трансформаторов в момент размыкания сети может превышать 1000 вольт. Изолирующие трансформаторы, магнитный сердечник которых рассчитан на насыщение при напряжении несколько более высокое, чем рабочее напряжение, обычно имеют меньшее среднеквадратичное значение напряжения и мгновенное пиковое напряжение во вторичной цепи при размыкании, чем трансформаторы с меньшим насыщением. Высокие значения среднеквадратичного напряжения при размыкании сети требуют более высокой изоляции вторичной обмотки и представляют большую опасность в плане возможного электрического удара, однако они обуславливают более надежную работу пленочных предохранителей. Реактивное сопротивление изолирующих трансформаторов тока при размыкании вторичной цепи приводит к нарушению формы тока первичной цепи и возникающие гармонические частоты могут оказать воздействие на управление некоторыми типами стабилизаторов постоянного тока.

g) Шунтирующие устройства для ламп. Независимо от того, соединены ли лампы в последовательную цепь или они сгруппированы в ряд и подсоединены к одному изолирующему трансформатору, при перегорании нити накаливания одной из ламп вся группа ламп выходит из строя в том случае, если отсутствует подходящее шунтирующее устройство, которое подсоединено к контактам отказавшей лампы. В течение многих лет использования последовательных цепей огней без изолирующих трансформаторов для шунтирования вышедшей из строя лампы использовались предохранительные пленочные устройства. Для этого между клеммами каждой из ламп устанавливаются придерживаемые пружинами контакты. Эти контакты разделены пленочным предохранителем в виде небольшого диска тонкой непроводящей пленки между проводящими внешними поверхностями. В тех случаях, когда лампа работает, пленочный диск обеспечивает изоляцию контактов лампы друг от друга и нить накаливания лампы замыкает последовательную сеть. В том случае, если нить накаливания лампы отказывает, напряжение на зажимах лампы быстро возрастает до значения (возможно, 1000 вольт), при котором пробивается пленка, замыкаются контакты лампы и восстанавливается последовательная сеть до срабатывания устройств защиты от размыкания сети стабилизатора постоянного тока. При замене лампы должен устанавливаться новый пленочный предохранитель. Перерыв в работе других ламп небольшой сети, подключенной последовательно со вторичной обмоткой изолирующего трансформатора, когда отказывает одна лампа, возможно, не будет приемлемым и для этих ламп потребуется шунтирующее устройство. Пиковое значение напряжения на вторичной обмотке некоторых изолирующих трансформаторов при размыкании сети может достигать от 100 до 200 вольт или меньше. Имеются в наличии пленочные предохранители, которые работают при этих напряжениях, но, возможно, они будут ненадежными, поскольку эта величина напряжения при размыкании сети может не вызывать пробоя пленочного предохранителя и замыкания контактов отказавшей лампы. Последние разработки шунтирующих устройств для ламп в этих сетях соответствуют замыкающим реле. Эти реле более дорогостоящие по сравнению с пленочными предохранителями, но обеспечивают более надежную работу.

3.2.1.8 Соединения для последовательных сетей. Соединения в последовательных сетях должны выполняться тщательно, чтобы обеспечить неразрывность сети и предотвратить возникновение замыканий на землю. Отказ, связанный с размыканием сети в первичной обмотке, приведет к выходу из строя всех огней в этой сети. Если стабилизатор постоянного тока не оборудован защитой от размыкания сети, то он может быть поврежден. Большинство замыканий на землю в последовательных цепях происходят в местах соединений. Одиночное замыкание на землю не вызывает выхода из строя огней, но два или большее количество замыканий на землю вызовут короткое замыкание сети всех огней между точками заземления.

3.3 ПАРАЛЛЕЛЬНЫЕ (МНОГОЗВЕННЫЕ) ЭЛЕКТРИЧЕСКИЕ СХЕМЫ

3.3.1 Использование параллельных (многозвенных) электрических схем для аэродромных огней

3.3.1.1 На больших аэродромах и (или) в сложных системах огней использование параллельных (многозвенных) сетей для авиационных наземных огней не рекомендуется по следующим причинам:

a) параллельные сети обычно предусматривают применение более дорогостоящего кабеля, чем высоковольтные последовательные сети;

b) не может быть легко достигнута точная балансировка яркости огней схемы; и

c) в связи с недостатками стабилизаторов среднего значения напряжения, связанными с управлением очень быстрыми флюктуациями входного напряжения питания значительно более вероятным является перегорание большого количества ламп.

3.3.1.2 С учетом этих соображений, параллельные сети следует использовать только в тех случаях, когда в сети имеется ограниченное количество контактов и точный баланс силы света не является важным, как, например, для коротких РД. Параллельные сети для питания огней могут использоваться на небольших аэродромах с короткими ВПП и РД.

3.3.1.3 .Влияние отказов. Если в сети огней контакты огней соединены параллельно, перегорание лампы или связанный с размыканием сети отказ арматуры не оказывает серьезного воздействия на сеть огней; однако, замыкание сети приведет к перегрузке и, в зависимости от типа используемого защитного устройства (плавкий предохранитель или автомат защиты сети), может привести к выходу из строя сети огней. Для защиты сети огней каждую из ламп часто подключают с помощью предохранителя к месту подведения линейного напряжения в сети.

3.3.1.4 Характеристики напряжения. Большинство контактов ламп параллельного типа предназначены для использования при низком напряжении (менее, чем 300. вольт), и в сети устанавливается напряжение, которое необходимо для ламп или используются понижающие трансформаторы. Электроэнергия может подаваться от единой сети, которая подключается между магистралью и нулевым проводом, или от сети с чередующимся подключением между нулевым проводом и линейным напряжением на каждой стороне от нулевого провода. Образцами данных сетей являются сети с напряжением 120 вольт между магистралью и нейтральным проводом и сети с напряжением 240/120 вольт (240 вольт - при соединении магистраль-магистраль и 120 вольт - при соединении магистраль-нейтральный провод). Часто используются другие значения напряжения. Обычно изоляция кабеля параллельных сетей огней рассчитана на 600 вольт, что ограничивает напряжение для параллельных сетей огней значением не более 500 вольт.

3.3.1.5 Понижающие трансформаторы. Использование более высокого напряжения для передачи электроэнергии уменьшает падение напряжения в линии, а затем понижающие распределительные трансформаторы снижают напряжение до значений более подходящих для местного распределения. Аналогичным образом электропитание аэродромных сетей огней может иметь более высокое напряжение в фидерных сетях и уменьшаться с помощью понижающего трансформатора на входе сети огней с тем, чтобы соответствовать требуемому напряжению сети. Естественно, что такие питающие кабели должны быть соответствующим образом изолированы. В ряде случаев в качестве питающих кабелей желательно применить длинные кабели с низким напряжением, например, когда эти кабели уже смонтированы и могут быть использованы. Исходя из того, что данные питающие кабели имеют изоляцию, рассчитанную на 600 вольт, падение напряжения в линии может быть уменьшено за счет использования более высокого напряжения в пределах допуска на изоляцию кабеля и уменьшения напряжения с помощью понижающих трансформаторов на входе в сеть или к индивидуальным контактам огней. Примером этого является использование в питающих кабелях напряжения 480 вольт и понижения его до 120 вольт в сети огней. Использование ламп в аэродромных осветительных системах, рассчитанных на напряжение в диапазоне от 6 до 30 вольт, обычно более эффективно, чем применение ламп с напряжением в 120 или 240 вольт. Таким образом, когда для конкретных огней или для небольшой группы огней в линейном огне предусматривается использование понижающих трансформаторов, необходимо рассмотреть возможность выбора огней, в которых используются лампы низкого напряжения. В том случае, если используемые, как указано выше, понижающие трансформаторы не имеют индивидуальных предохранителей, они должны принадлежать к типу трансформаторов с высоким реактивным сопротивлением с тем, чтобы короткое замыкание в данной части системы огней, которая получает энергию от одного трансформатора, не привело к отказу системы в целом.

3.3.1.6 Трансформаторы постоянного напряжения. Для компенсации изменений падения напряжения в линии в тех местах, где энергия подается с помощью длинного питающего кабеля, может быть выгодным использование трансформатора постоянного напряжения. Например, аэродромный маяк получает энергию по длинному питающему кабелю, также снабжающему ряд промежуточных нагрузок, которые вызывают значительные колебания падения напряжения в линии.

3.4 УПРАВЛЕНИЕ СИСТЕМАМИ АЭРОДРОМНЫХ ОГНЕЙ

3.4.1 Электрические схемы управления

3.4.1.1 Электрические схемы управления аэродромными огнями располагают средствами для включения или выключения, а также изменения силы света различных систем огней. Эти средства управления могут иметь ручной или автоматический режим работы.

3.4.1.2 Местное ручное управление. Простейшей системой управления является переключатель на источнике питания сети, который используется оператором для подачи питания в сеть или отключения его. Данный метод управления используется на ряде небольших аэродромов или в некоторых разнообразных соответствующих сетях огней. На ряде аэродромов местные органы управления могут использоваться в качестве альтернативного средства в аварийной ситуации.

3.4.1.3 Дистанционное управление. Системы огней для больших аэродромов являются сложными и правильное управление ими определяется атмосферными условиями, временем суток, а иногда и рекомендациями пилотов, расположением и маневрированием нескольких воздушных судов, а также другими видами проводимых на летном поле работ. Наибольшей информацией в отношении данных условий располагают диспетчеры УВД, и поэтому большая часть органов управления аэродромными огнями находится на пульте дистанционного управления огнями в аэродромном диспетчерском пункте и используется диспетчерами УВД. Ряд аэродромов может располагать специальными станциями управления, которые отделены от диспетчерского пункта, и операторы которых поддерживают прямую связь с диспетчерами УВД. Для обеспечения возможности управления различными сетями огней пульт дистанционного управления огнями соединяется с соответствующим сводчатым укрытием для светотехнического оборудования с помощью системы кабелей управления.

3.4.1.4 Типы систем дистанционного управления. Для аэродромных огней используются несколько типов систем управления. В органах управления часто используется питание переменного тока. Такое питание может иметь низкое напряжение распределения или такое напряжение, которое является наиболее подходящим для конкретной длины участков кабеля управления и размера проводника. Для задействования устройств управления данные органы управления могут непосредственно подключаться к устройству управления подачей энергии от дистанционного пульта управления или с помощью вспомогательных реле. В некоторых цепях управления для регулирования напряжением используется постоянный ток, что в основном преследует целью уменьшения индуктивной связи между цепями. Для обеспечения большей гибкости при наращивании функций и изменений схем огней, а также для упрощения изменений в требованиях к управлению в ряде крупных аэродромов, обладающих очень сложными цепями управления, используются мультиплексные системы управления. На некоторых аэродромах для управления используются радиосигналы в режиме "воздух-земля" для пилотов или "земля-земля" для оборудования, размещаемого в зонах, к которым сложно подвести цепи управления. Необходимо, чтобы такие системы управления были в состоянии обеспечить высокую степень эксплуатационной надежности и, насколько возможно, конструировались, исходя из обеспечения целостности схем огней, которые, при установке, обеспечивались бы вне зависимости от наличия дефектов в управляющем кабеле или отказов оборудования. Целесообразно использование оборудования на основе "твердого тела", хотя в точках подключения цепей управления к оборудованию электропитания сети огней может быть более желательным применение реле.

3.4.2 Пульты управления

3.4.2.1 Основной пульт управления. Основной пульт управления обычно размещается в аэродромном диспетчерском пункте на приборной доске или пульте управления огнями. Этот пульт следует спроектировать таким образом, чтобы на нем для оператора имелись . переключатели управления, индикаторные огни работы цепи и органы управления силой света огней, а также соответствующие указывающие элементы, которые легко распознаются при всех условиях освещения в пункте управления. Для этой цели может быть необходимо установить переключатели управления с самосветящимися обозначениями и переключатель уровня яркости контрольной панели для индикаторных ламп. Стандартизированная форма компоновки средств управления и индикации дает ряд преимуществ, и в настоящее время имеется тенденция к стандартным модульным схемам пультов управления. Каждая служба должна обеспечиваться индивидуальным переключателем и группой индикаторных ламп. В том случае, если для каждой ВПП имеется отдельная панель управления, ее блок-схема может быть совмещена с самой панелью, но в том случае, когда одна панель управления обслуживает целый аэропорт, может возникнуть необходимость в предоставлении отдельной факсимильной блок-схемы. Сложные системы наведения при рулении, которые используют селективное переключение огней осевой линии и огней линии "стоп" наилучшим образом могут управляться с помощью рабочей блок-схемы, оборудованной совмещенными индикаторными лампами/нажимными кнопками для огней линии "стоп" и индикаторных ламп для направления РД.

3.4.2.2 Факсимильные блок-схемы. Факсимильные блок-схемы необходимы для тех аэродромов, которые имеют сложную планировку. Они составляются специально для удовлетворения требований конкретной планировки и сопряжены со значительными расходами. Для обеспечения схематической индикации светотехнического оборудования пульты управления ВПП и РД выделяются с помощью контрастирующих цветов. Для этой цели также может быть использована волоконная оптика.

3.4.2.3 Органы управления. Необходимо, чтобы переключатели и органы управления были легкообнаруживаемыми, давали четкую индикацию рабочего положения и были сгруппированы сообразно соответствующим функциям и цепям. Тип данных органов управления следует выбирать таким образом, чтобы возможность их случайно легкого переключения сводилась к минимуму.

3.4.2.4 Дополнительный пульт управления. С тем, чтобы эксплуатацию систем огней можно было осуществлять с неработающей системой дистанционного управления, в сводчатых укрытиях для оборудования или центрах управления следует предусмотреть возможность местного управления аэродромными огнями. Все важные для эксплуатации аэродрома системы огней должны иметь дополнительный пульт управления. Его необходимо разметить таким образом, чтобы доступ оператора был обеспечен без необходимости входа в зону высоковольтного оборудования или переключающих механизмов. Зачастую дополнительный пульт управления размещается в секции сводчатого укрытия для светотехнического оборудования возле входа в него и отделяется от зоны оборудования электропитания. Обычно предусматривается только один дополнительный пульт управления, который размещается в укрытии, содержащем оборудование для обеспечения электроэнергией соответствующих конкретных сетей огней. Таким образом, возможно наличие нескольких дополнительных пультов управления, каждый из которых управляет различными сетями. В ряде аэродромов могут иметься центральные дополнительные пульты управления, которые аналогичны размещаемому в центре управления основному пульту дистанционного управления и предназначены для работы в аварийных условиях. В стабилизаторах постоянного тока обычно предусматриваются органы управления на каждом из стабилизаторов для использования их при техническом обслуживании или в аварийной обстановке. К использованию данных органов управления обычно допускаются только имеющие разрешение лица.

3.4.2.5 Пульт переключающих реле. Для обеспечения безопасности выполняющего техническое обслуживание персонала и избежания несогласованности в работе средств управления необходимо, чтобы работа конкретной цепи в любое время контролировалась только одной станцией. Пульты переключающих реле используются для переключения рабочих возможностей с основного пульта управления на дополнительный пульт. Для включения всех участвующих в процессе передачи цепей управления могут использоваться несколько переключающих пультов управления, но включение всех пультов обычно производится с помощью одного переключателя. Переключающие пульты управления и переключатели обычно размещаются в месте расположения дополнительного пульта управления.

3.4.3 Использование реле

3.4.3.1 Релейные пульты для протяженных цепей управления. Если цепи управления являются протяженными, то падение напряжения в линиях может быть таким, что включение устройств управления питанием непосредственно с основного пульта дистанционного управления становится невозможным. Даже те цепи, которые ранее работали удовлетворительно могут стать неработающими после подключения дополнительных управляющих цепей. Для осуществления управления на большом расстоянии могут использоваться слаботочные реле, которые предназначены для подачи энергии на органы управления оборудования электропитания. Зачастую такие реле группируются на панелях, которые содержат определенное их число (16 или более). (Эти релейные панели иногда называются вспомогательными релейными панелями). На каждой управляющей линии, которая идет от основного пульта дистанционного управления, может быть установлено реле. С помощью контактов данных реле производится управление электроэнергией, которая подается на переключатели или органы управления для выполнения функций оборудования электропитания.

3.4.3.2 Периферийные реле. Некоторые конкретные визуальные средства или короткие цепи огней (аэродромные маяки, указатели направления ветра, элементы секции заградительных огней, простые системы огней приближения и т.д.) могут получать электроэнергию от укрытия для светотехнического оборудования или от местного источника питания. Если электроэнергия подается от местного источника, то управляющее данными огнями реле обычно размещается на самом огне или источнике энергии или вблизи от них. Когда управляющие кабели имеют большую длину, может возникнуть необходимость в увеличении сечения проводников для уменьшения падения напряжения. Необходимо выбирать реле таким образом, чтобы при включении оно могло использоваться от имеющегося управляющего напряжения. К тому же в случае расположения реле вне помещения необходимо обеспечить защиту его от наиболее неблагоприятных метеоусловий, которым оно может быть подвергнуто. В целях безопасности необходимо обеспечить его запирание.

3.4.4 Взаимосвязь органов управления.

3.4.4.1 Зачастую эксплуатационные условия аэродрома предусматривают совместное использование определенных комбинаций огней или запрещение комбинаций других огней. Примерами этого являются:

a) посадочные огни ВПП, входные огни ВПП и ограничительные огни ВПП могут работать одновременно, хотя электроснабжение их может производиться от различных сетей;

b) посадочные огни ВПП могут работать без огней осевой линии ВПП, но в том случае, когда используются огни осевой линии ВПП, всегда производится включение посадочных огней ВПП;

c) бегущие огни системы огней приближения могут использоваться только в том случае, когда лампы накаливания системы включены на более высокое значение интенсивности;

d) установка уровня интенсивности для заданных атмосферных условий может обусловить использование системы огней приближения на одном уровне, огней ВПП - на другом, и огней РД - на третьем; и

e) не следует производить одновременного освещения пересекающихся ВПП. Только правильная взаимосвязь органов управления и управляющих цепей может дать желаемую или исключить нежелаемую комбинацию при упрощении работы диспетчера и уменьшении возможности ошибки. Для каждого аэродрома необходимо рассмотреть возможные комбинации взаимосвязи управления в плане их установки и эксплуатационных процедур.

3.4.5 Автоматические средства управления

3.4.5.1 Некоторые типы аэродромных светотехнических средств могут удовлетворительно управляться с помощью автоматических средств управления. Данные автоматические средства управления чаще используются на малых аэродромах, но для менее критических визуальных средств их можно применять и на больших аэродромах, в особенности в тех местах, которые сложно подсоединить к цепям управления. Фотоэлектрические средства управления могут использоваться в менее ответственных зонах для включения и выключения аэродромных маяков, указателей направления ветра и заградительных огней. Такие средства управления обычно срабатывают в зависимости от уровня освещенности неба. Большинство из них производит включение цепи при уменьшении освещенности северной части неба примерно до 400 люкс и отключение ее при увеличении освещенности примерно до 600 люкс. Органы управления с часовым механизмом могут использоваться для автоматического управления огнями только на тех аэродромах, которые не оборудованы системой посадки по приборам. Органы управления с часовым механизмом часто используются на аэродромах, где для экономии энергии визуальные средства выключаются в определенное время ночи. Для включения обогревателей ряда визуальных средств с целью предотвращения образования или скопления льда, снега или конденсата могут использоваться термические приборы управления. Для различных диапазонов температур они могут быть снабжены системой фиксированного или регулируемого управления. Возможно, что для некоторых установок необходимо предусмотреть органы ручного управления с целью независимого от автоматики управления рядом сетей огней.

3.4.6 Дистанционное управление с использованием радиосредств

3.4.6.1 На небольших аэродромах в течение ряда лет для управления аэродромными системами огней в ограниченной степени использовались радиосигналы с борта воздушных судов. Данный метод управления имеет ряд преимуществ, поскольку он позволяет пилоту выбирать интенсивность огней, устраняет необходимость в дорогостоящих кабелях управления и приводит к экономии энергии, поскольку при отсутствии необходимости система огней находится в выключенном состоянии. Имеются средства радиоуправления для систем, работающих в режимах "воздух-земля", "земля-земля" и комбинации систем "воздух-земля" и "земля-земля". Средства радиоуправления могут обеспечивать управление интенсивностью огней, а также включением сетей огней. Большая часть видов управляющего радиооборудования автоматически выключает сети огней спустя 15-60 минут после последнего установления радиосвязи. Радиосредства используются для управления посадочными огнями ВПП, рулежными огнями РД, простыми системами огней приближения, системами визуальной индикации глиссады как отдельными системами, так и в определенной заранее комбинации. Радиоуправление системами огней аэродрома с борта воздушного судна следует использовать только на неконтролируемых аэродромах или на других аэродромах в течение периодов времени, когда не действует система управления движением. Неуправляемые по радио системы огней включают заградительные огни, аэродромные маяки, системы огней приближения для точного захода на посадку, огни осевой линии ВПП и огни зоны приземления.

3.4.6.2 Для работы в режиме "воздух-земля" в аэропорту устанавливаются только приемник и декодирующее устройство. Сигнал включения может состоять из определенной короткой серии сигналов, которые подаются через микрофон связного передатчика воздушного судна. Управление в режиме "земля-земля" в основном используется в тех случаях, когда отсутствуют кабельные цепи управления или установка их является непрактичной. Управление в режиме "земля-земля" может использоваться только временно до тех пор, пока не будут установлены кабели, или постоянно, в основном в тех случаях, когда сигналы подаются на находящееся на большом расстоянии оборудование.

3.5 ЛАМПЫ

3.5.1 Характеристики ламп накаливания

3.5.1.1 Лампы накаливания используются в большинстве типов аэродромных систем огней. При проектировании сетей аэродромных огней учитываются следующие характеристики ламп накаливания.

3.5.1.2 Излучаемая мощность, долговечность, потребляемая мощность и эффективность (к.п.д.) ламп накаливания, которая является сложной функцией рабочего напряжения или тока, как указано на рис. 3-8 и в таблице 3-1. Например, если рабочее напряжение на лампе на пять процентов больше расчетного значения, излучаемая мощность составит около 120 процентов от номинального значения, а службы лампы - около половины от расчетной величины. Влияние изменения тока в лампах сказывается в большей степени. Если проходящий через лампу ток на пять процентов выше расчетного значения, излучаемая мощность ее составит около 135 процентов расчетной величины, а срок службы лампы будет около трех десятых предусмотренного значения. Данные цифры указывают на необходимость жесткого контроля используемого напряжения или тока.

Таблица 3-1. Таблица экспонент для лампы

Примечание. Заглавные буквы означают расчетные значения.

3.5.1.3 Проектировщик системы огней аэродрома для конкретных арматур аэродромных огней, возможно, имеет определенную, свободу выбора лампы последовательного включения, низковольтной лампы параллельного включения или лампы параллельного включения, рассчитанной на более высокое напряжение. При выборе играют роль следующие факторы:

a) падение напряжения в ряде ламп последовательного включения обычно относится к категории "низкого напряжения"; падение напряжения в посадочном огне ВПП, ток в котором составляет 6,6 ампера, а мощность 200 ватт, составляет 30 вольт, а падение напряжения на лампе огня приближения, через которую проходит ток в 20 ампер и которая рассчитана на 500 ватт, составляет 25 вольт;

b) в связи с различиями в расчетных допусках лампы последовательного включения не следует использовать в параллельных сетях, а лампы параллельного включения не подлежат использованию в последовательных сетях; и

c) срок службы "низковольтных" ламп будет выше по сравнению с "высоковольтными"* лампами для заданного значения расчетной потребляемой мощности и излучаемой мощности.

_____________

* Термин "высокое напряжение" в данном разделе используется для напряжения, которое обычно применяется для бытовых огней.

Рис. 3-8. Влияние изменения тока и напряжения на эксплуатационные характеристики ламп накаливания

3.5.1.4 Вольфрамово-галогеновые лампы. Многие из используемых в настоящее время для аэродромных огней ламп являются вольфрамово-галогеновыми. В таких лампах нить накала размещается в небольших кварцевых трубках, которые помимо обычного наполнителя в виде инертного газа содержат небольшое количество галогена, например, йода. При нагревании нити накала из нее происходит испарение вольфрама, который конденсируется на внутренней поверхности колбы лампы. Парообразный галоген смешивается с кондесированным вольфрамом и образует пар. Такой пар перемещается к горячей нити накаливания, где он разлагается и переносит вольфрам на нить накаливания. Данный процесс уменьшает затемнение колбы лампы, увеличивает ее срок службы, поддерживает высокое значение силы света и улучшает эффективность лампы. Однако стоимость лампы возрастает.

3.5.2 Характеристики газоразрядных ламп

3.5.2.1 Лампы для бегущих огней приближения ("стробоскопические лампы"). Для бегущих огней приближения используются газовые лампы с конденсаторным разрядом, а не лампы накаливания. Такая лампа состоит из трубки, которая может иметь различную форму, и содержит инертный газ, например, аргон или криптон, который излучает свет при создании в нем электрической дуги. Подаваемое электропитание заряжает электрические конденсаторы, которые обеспечивают необходимую для дуги мощность, и создает напряжение для включения дуги при подаче соответствующего сигнала. Газовая дуга создает высокоинтенсивную вспышку света малой продолжительности (микросекунды), которая быстро потребляет заряд конденсаторов и приводит к затуханию дуги. Для подачи электроэнергии и питания ламп используется очень высокое напряжение. Необходимо учитывать его опасность при проектировании системы огней. Пиковая интенсивность таких огней может быть очень велика при малой продолжительности. Для определения эффективной силы излучаемого света и эффективности огней в качестве визуального средства необходимо интегрирование вспышек. Частота вспышек этих огней ограничена временем, которое необходимо для перезарядки конденсаторов, и составляющим обычно всего несколько циклов в одну секунду. Излучаемая мощность огня пропорциональна квадрату напряжения, которое приложено к его контактам, за исключением тех случаев, когда они имеют регулируемую подачу электроэнергии.

3.5.2.2 Другие виды газоразрядных ламп. Использованию газоразрядных ламп способствует их более высокая эффективность. К типам таких ламп относятся флуоресцентные, ртутные, металлогалоидные и натриево-паровые, работающие при низком и высоком давлении. Использование огней данного типа обычно ограничено освещением таких зон, как перрон, за исключением использования флуоресцентных ламп в качестве огней некоторых РД и для освещения знаков. При оценке использования огней данных типов необходимо рассмотреть следующие факторы:

a) Повторное включение. Некоторые из данных ламп не могут быть повторно включены в течение периода от нескольких секунд до нескольких минут после затухания дуги. Перерывы в подаче электроэнергии или ее отключение могут вызвать выключение огней в ответственный момент. Может быть желательным наличие аварийных огней с другими типами ламп.

b) Включение при низкой температуре. Ряд данных типов ламп сложно или даже невозможно включить при низкой окружающей температуре.

c) Управление силой света. По сравнению с лампами накаливания управление силой света данных ламп зачастую невозможно выполнить или диапазон ее регулировки ограничен.

d) Стробоскопические эффекты. Стробоскопические эффекты данных ламп могут иметь раздражающее воздействие. При использовании данных ламп и, в частности, для освещения зон может быть желательным использование трехфазных систем подачи электроэнергии с балансировкой при подсоединении огней.

e) Изменение цвета. Обычно излучаемый этими лампами свет охватывает ограниченную часть видимого спектра. Это приводит к сложностям в распознавании кодирования цвета, поскольку он может отличаться от обычного вида при освещении с помощью газоразрядных ламп. Особенно подвержен данному воздействию красный цвет.

3.6 МЕТОДЫ ОБЕСПЕЧЕНИЯ ЦЕЛОСТНОСТИ И НАДЕЖНОСТИ АЭРОДРОМНЫХ ОГНЕЙ

3.6.1 Определение терминов

3.6.1.1 Термины целостность и надежность применительно к аэродромным огням не являются точными, легко определяемыми и соизмеримыми. При определении их ранее было установлено, что надежность определяется средним значением времени между отказами компонентов, а целостность охватывает такие аспекты, как способность функционирования системы в целом после отказа. Считается, что визуальные средства должны обладать соизмеримой целостностью и надежностью, которые аналогичны невизуальным средствам. Таким образом, надежность зависит от выбора компонентов и эксплуатационного применения, а целостность определяется проектированием и установкой систем, а также техническим обслуживанием оборудования. Сложно определить показатели надежности существующих визуальных средств. В общем считается, что правильно спроектированные и эксплуатируемые визуальные средства имеют очень высокую целостность, а вероятность отказа в критический момент является исключительно низкой. Несмотря на это необходимо предпринимать все возможные усилия по повышению показателей целостности и надежности. Воздействующие на целостность и надежность электрические факторы могут быть классифицированы следующим образом:

a) отказ цепи;

b) отказ в подаче электроэнергии; и

c) отказ цепи управления.

3.6.2 Краткое описание средств повышения электрической целостности и надежности

3.6.2.1 Сокращение количества отказов в цепи. Обычным методом предотвращения отказов в цепи выводящих из строя всю систему огней, является использование нескольких цепей. Для огней приближения и порога ВПП иногда используются четыре цепи. Одна из них используется для огней порога ВПП, а три - для системы огней приближения. Последние три цепи спроектированы таким образом, что отказ одной из них приведет к выходу из строя лишь каждого третьего линейного огня. Когда электропитание к системе огней подается по нескольким цепям, не рекомендуется, чтобы одна из них подавала питание к конкретному участку схемы на местности, поскольку выход из строя одной цепи в дальнейшем может привести к полному изменению схемы огней. Например, при выходе из строя одной из цепей схема огней приближения, которая включает осевую линию и пять световых горизонтов, питание к которым подается от двух различных половин двух цепей, может измениться от осевой линии и огней пяти световых горизонтов до осевой линии и огней трех световых горизонтов.

3.6.2.2 Уменьшение отказа подачи электроэнергии. Необходимо предпринять меры по обеспечению непрерывной подачи электроэнергии к системе огней. Одним из наиболее простых и надежных путей является обеспечение резервных источников электроэнергии, подаваемой от двух различных генераторов, которые автоматически включаются в случае отказа подачи питания. Разработано оборудование, которое позволяет сократить до минимума интервал во времени между отказом в электропитании и его подачей от резервной системы. Для приборов, которые установлены на ВПП, оборудованных для точного захода на посадку, получена такая высокая скорость переключения, до 0,3 - 0,5 секунды. Для других систем скорости переключения изменяются в пределах от 10 до 20 секунд. Другим используемым методом является переход на непрерывную работу от резервных генераторов в течение ответственных промежутков времени, например, в условиях низкой видимости или при получении прогноза о грозе. В случае отказа генератора производится переключение на основное электроснабжение. Такие системы и их схемы рассматриваются в главе 2.

3.6.2.3 Уменьшение отказа управляющей цепи. Резервные цепи управления в ряде случаев не предусматриваются. При этом особое внимание обращается на цепи огней и обеспечение их питанием от резервной системы и не учитывается необходимость в обеспечении резервных цепей управления огнями от КДП. Вероятность отказа цепи управления может быть равной значению вероятности отказа для цепи огней, что обуславливает необходимость дублирования цепей управления.

3.6.2.4 Проектирование с учетом обеспечения целостности и надежности. Проектирование и монтаж систем аэродромных огней может оказать иное воздействие на целостность и надежность, чем выбор компонентов и попеременное использование цепей. Эти особенности зачастую соответствуют тем, которые используются для сокращения объема и упрощения технического обслуживания. Одной из определяемых особенностей в ходе принятия решения о проектировании является установка кабелей в кабелепроводах (каналах) вместо непосредственного их заложения, использование углубления огней вместо надземных огней в тех зонах, где в ходе движения по поверхности аэродрома часто происходит столкновение с арматурой огней, обеспечение цепей заземления для всей системы с тем, чтобы уменьшить воздействие молний и высокопиковых напряжений, оборудование патронов огней нагревательными элементами с целью исключения конденсации влаги и проблемы обледенения и т.д. Вопросы надежности и целостности являются теми факторами, которые необходимо учитывать при проектировании и установке.

3.7 КОНТРОЛЬ СЕТЕЙ АЭРОДРОМНЫХ ОГНЕЙ

3.7.1 Методы контроля

3.7.1.1 В разделе 8,3 Приложения 14 указывается, что для обеспечения надежности системы огней необходимо использовать систему контроля визуальных средств. Данный контроль может осуществляться в виде визуального наблюдения или с помощью автоматического датчика. Визуальный контроль, за исключением проводимого органом УВД и докладов пилотов, используется редко. Определенный контроль систем используемых огней включает индикаторные лампы, которые указывают только на то, что переключатели, которые управляют данными цепями, находятся во включенном положении, или что один или несколько огней цепи вышли из строя. Надежный контроль является весьма желательным, в то время как частичный или неполный контроль может создать ложное чувство безопасности вместо того, чтобы содействовать повышению надежности. Примерами этого являются реагирующие только на положение выключателя или работу управляющего реле индикаторные огни, которые могут не обнаружить неисправности стабилизатора постоянного тока или заземления цепи огней, или приборы контроля искажения формы подаваемого напряжения, предназначенные для обнаружения отказов ламп, которые могут не показать неисправности в цепи огней или отказов питания или управляющего оборудования.

3.7.2 Проектирование приборов контроля

3.7.2.1 Идеальные приборы контроля аэродромных, огней производят измерение силы света каждого из них в Направлениях, с которых они будут наблюдаться, а также отмечают недостатки размещения огней и их количества. Такой контроль, возможно, не будет практичным или осуществимым. При проектировании приборов контроля необходимо учитывать соответствующую полезную информацию, а также те отказы, которые могут быть ими выявлены. Некоторые приборы могут реагировать на важную информацию, которая не отображается индикатором. В инструктивном материале по использованию системы контроля необходимо дать объяснение ее ограничений, а также возможностей. Обычно производятся количественные измерения следующих величин: тока, напряжения, мощности, формы сигнала, времени и фотоэлектрической эмиссии. Данные значения записываются на один из видов приборов контроля, но информация данного типа редко используется для непосредственного реагирования или принятия мер в автоматическом режиме.

3.7.3 Классификация приборов контроля

3.7.3.1 Приборы контроля могут быть подразделены на активные и пассивные. Активные приборы контроля предпринимают заранее определенные действия в том случае, когда зарегистрированы конкретные условия или в определенной момент времени после этого. Примерами приборов контроля данного класса являются датчики напряжения основного источника электроэнергии, которые автоматически подключают резервный двигатель-генератор и переключают нагрузку при отказе основного источника электроэнергии, или прибор управления ограничением больших значений силы тока по времени, который автоматически устанавливает более низкий уровень силы тока и подает сигнал на зуммер и (или) включает индикаторную лампу в том случае, когда огни работают при полной интенсивности в течение более 15 минут.* Пассивные приборы контроля подают сигнал, например, включают индикаторную лампу или звонок в том случае, когда достигаются определенные заранее условия, но не производят каких-либо изменений в функционировании систем. Оператор должен оценить значение сигнала и предпринять соответствующие действия. Примерами пассивных приборов контроля являются прибор контроля бегущих огней, который дает предупреждение в случае выхода из строя заранее определенного числа огней, или индикаторная лампа, указывающая на то, что в конкретные цепи поступает электроэнергия и они находятся в рабочем состоянии.

__________

* Автоматическая повторная установка силы света не является желательной, поскольку она может обусловить изменение в то время, когда пилот находится на критическом этапе захода на посадку.

3.7.4 Органы управления блокировкой приборов контроля

3.7.4.1 Часто предусматриваются органы управления или процедуры, которые могут использоваться для блокировки или обхода действий приборов контроля. С помощью включения специальной цепи или изменения установки органа управления оператор может поддерживать функционирование систем без изменения в течение конкретного или неопределенного промежутка времени. Может предусматриваться сигнал, который указывает на реагирование прибора контроля в ходе блокирования с целью выдачи оператору информации о том, что система находится в непредусмотренных эксплуатационных условиях. Примером этого является повторная установка часового механизма для обеспечения полной силы света огней в начале выполнения каждого захода на посадку в условиях низкой видимости с тем, чтобы предусмотреть невозможность автоматического уменьшения силы света огней в ходе захода на посадку.

3.8 ЭЛЕКТРИЧЕСКИЕ СЕТИ ДЛЯ РАДИОНАВИГАЦИОННЫХ СРЕДСТВ

3.8.1 Типы радионавигационных средств

3.8.1.1. Типы радионавигационных средств, которые могут размещаться на территории аэродрома или вблизи него и требуют подвода электроэнергии либо от аэродромной системы питания, либо от отдельной системы, различны на разных аэродромах. Эти радионавигационные средства часто включают системы захода на посадку по приборам (ILS), всенаправленный ОВЧ-радиомаяк (VOR), ненаправленный радиомаяк (ndb), пеленгаторное оборудование (DF), радиолокационные системы точного захода на посадку, дальномерное оборудование (DME), обзорный радиолокатор (ASR) и аналогичное оборудование. Большинство аэродромов обеспечено некоторыми из данных устройств, что обуславливает необходимость особого рассмотрения требований подачи электроэнергии к ним. Следует отметить, что системы захода на посадку по приборам для -полетов по категории II и III являются более точным оборудованием, чем то, которое необходимо для полетов по категории II и III являются более точным оборудованием, чем то, которое необходимо для полетов по категории I.

3.8.2 Электрические характеристики

3.8.2.1 Для электропитания радионавигационных средств обычно используется переменный ток (ас). Для подачи электроэнергии, необходимой для запуска резервных источников и ряда не допускающих перерывов в питании систем, могут использоваться аккумуляторные батареи. Электропитание переменного тока обычно имеет частоту 50 или 60 Гц.

3.8.2.2 Основной источник питания. Для радионавигационных средств, которые установлены на аэродроме или вблизи его, обычно используется тот же источник электропитания, что и для аэродрома. Сведения по ним изложены в п. 2.1.2. Поскольку необходимая для радионавигационных средств мощность обычно невелика, поступающая к данным установкам электроэнергия обычно передается при промежуточном значении напряжения, которое поступает к местным распределительным трансформаторам, что необходимо для оборудования понижения.

3.8.2.3 Резервные источники питания. Поскольку радионавигационные средства излучают сигналы для инструментального наведения воздушных судов и они важны для производства полетов, по крайней мере, при некоторых условиях, в главе 2 части I тома I Приложения 10 предусматривается наличие резервных источников питания для большинства из данных радионавигационных средств. Для некоторых из них время переключения приведено в таблице 2-1, и сведения о нем изложены в пп. 2.2 и 2.3 настоящего Руководства. Радионавигационные средства часто размещаются в изолированных зонах или в зонах, которые достаточно отделены от других зданий, требующих подачи электроэнергии. Резервное питание обычно подается с помощью установок типа "двигатель-генератор", поскольку в связи с необходимым количеством электроэнергии резервный ее источник в плане установки должен быть экономичнее прокладки дополнительного фидера к данной площадке. При использовании независимого источника энергии идущий от него питающий фидер необходимо размещать в отдельном канале или даже подводить по другому маршруту, чем основной питающий фидер. В некоторых радионавигационных средствах непрерывная подача электроэнергии является более важной, чем для систем аэродромных огней. Для некоторых радионавигационных средств и соответствующих ЭВМ зачастую желательно использование резервированной схемы питания, приведенной на рис. 2-3.

3.8.2.4 Заземление. По сравнению с системами аэродромных огней радионавигационные средства могут потребовать более низкого сопротивления и более устойчивого заземления. Может использоваться заземление, указанное в п. 2.5.14, но чаще требуется сеть заземления. Необходимо внимательно изучить требования к заземлению как для электрических систем в зданиях размещения радиосредств, так и антенн. Некоторые из антенн могут потребовать специальных листов заземления в нескольких местах. Для некоторых радионавигационных средств может потребоваться защита систем заземления от коррозии.

3.8.2.5 Молниеотводы. Защита радионавигационных средств от ударов молний и колебаний питания является более важной, чем для большинства электрических систем, поскольку радиосигналы в большей степени подвержены данному воздействию и антенны являются характерным местом попадания молний. Защита от ударов молнии изложена в п. 2.5.12. В данных радиосредствах также часто используются "твердотельные" устройства, которые подвержены воздействию колебаний напряжения и питания. Для устранения или уменьшения проблем, связанных с ударами молний и колебаниями питания, часто используются аккумуляторные батареи или преобразователи, которые обеспечивают подачу постоянного тока для "твердотельных" устройств.

3.8.2.6 Фидеры для антенных решеток. Размещаемый между радиооборудованием и антенной кабельный провод зачастую предусматривает особое с ним обращение. Для передачи такого рода сигналов обычно используются коаксиальные кабели. При использовании данного кабеля может потребоваться согласование полного сопротивления между выходом генератора сигналов и входом антенны, а также может возникнуть необходимость точного установления его длины для фазирования частоты. В основном, для конкретного радиооборудования оговариваются четкие требования к кабелю, но для некоторых из радиосредств, возможно, такие требования не приводятся. Установку фидеров для антенных решеток необходимо тщательно скоординировать с поставщиком оборудования и организацией, производящей монтаж антенны и радиооборудования.

3.8.3 Цепи управления радионавигационными средствами

3.8.3.1 Использование цепей управления. Цепи управления радионавигационными средствами в основном используются для подачи электроэнергии и выключения систем, переключения от основного на резервный или запасной передатчик, а также переключения от основного на резервный источник питания.

3.8.3.2 Типы цепей управления. Радионавигационные средства могут размещаться на аэродроме или на расстоянии нескольких миль от него. В большинстве радионавигационных средств предусматривается размещаемое на месте установки передатчика местное и дистанционное управление, которое находится в одном или нескольких пунктах управления воздушным движением или оборудованием. Если радиосредства размещены на аэродроме или вблизи него и органы управления сравнительно простые, могут использоваться цепи управления постоянного или переменного тока, аналогичные применяемым для аэродромных огней. Инструктивный материал по данным цепям управления содержится в пп. 3.4.1.4, 3.4.2.3, 3.4.3.1 и 3.4.3.2. Если расстояния велики или цепи управления являются сложными, то для дистанционного управления часто используются телефонные цепи. Желаемое переключение может быть получено путем набора конкретного кода из одной, двух или трех цифр. Система управления, использующая телефонный набор кода, является формой мультиплексного управления, которое может быть расширено для управления очень сложными системами.

3.8.4 Надежность и целостность радионавигационных средств

3.8.4.1 Как указано в п. 3.6.1, надежность и целостность невиэуальных (радионавигационных) средств должны быть аналогичны показателям для визуальных средств. Помимо таких воздействующих на аэродромные огни электрических факторов, как отказ цепи, отказ подачи электроэнергии и отказ цепи управления, на радионавигационные средства накладываются требования передачи сигнала, который имеет ряд параметров в пределах установленных допусков. Для данных средств показатели и допуски сигнала изложены в главе 3 части 1 тома I Приложения 10. Оборудование не только должно находиться в рабочем состоянии и быть способным передать сигнал, но также необходимо иметь возможность его контроля для обеспечения приемлемого сигнала. Обычно отсутствие сигнала является предпочтительным неправильному сигналу. Для повышения надежности многие радионавигадионные средства оборудованы запасными передатчиками, на которые подано питание и которые находятся в состоянии готовности для передачи сигналов в случае отказа основного передатчика или дефектного сигнала. Радионавигационные средства часто имеют предназначенный для них отдельный источник резервного питания, который автоматически обеспечивает подачу питания при отказе основного источника. Необходимо, чтобы система управления была спроектирована таким образом, чтобы при отказе радиосредства при его управлении с помощью цепи дистанционного ручного управления, оно имело возможность продолжить работу и переключиться на автоматическое управление. Инструктивный материал, касающийся надежности и готовности радионавигационных средств, содержится в дополнении F к части I Приложения 10.

3.8.5 Контроль радионавигационных средств .

3.8.5.1 Контроль сигналов. Для контроля радионавигационных средств, за исключением сигнальных ламп, которые указывают подачу энергии к оборудованию, при определении приемлемости сигнала, требуется использование автоматических датчиков. Контроль может быть необходим за рядом параметров сигнала и функционированием элементов оборудования. Контроль параметров сигнала данных радионавигационных средств рассмотрен в главе 3, части 1 тома I Приложения 10. От контрольного оборудования может потребоваться автоматическое переключение на запасной передатчик или выключение оборудования, а также подача сигнала в определенные пункты управления в отношении отклонений в передаваемом сигнале. Другие менее важные радионавигационные средства могут иметь контрольные приборы, которые подают информацию в пункты управления относительно правильности работы оборудования. При наличии отклонений оператор может произвести предусматриваемое переключение. Для тех радиосредств, выполнение требований к сигналам которых является исключительно важным, контролирующий прибор может автоматически выключить оборудование для предотвращения передачи неправильного сигнала в том случае, если не получен удовлетворительный сигнал от запасного передатчика.

3.8.5.2 Контроль вспомогательных функций. Для обеспечения удовлетворительной работы радионавигационных средств можно осуществлять контроль за рядом других функций. В их число могут входить напряжение аккумуляторных батарей для запуска установки резервного питания или работы непрерываемых источников питания, температура окружающей среды или помещений, подходящая для работы оборудования, а также подача топлива резервному источнику питания. Данные контролирующие приборы могут выдавать предупреждающие сигналы или указывать на то, что параметры выходят за установленные допуски.

3.9 ПРИЕМОЧНЫЕ ИСПЫТАНИЯ АЭРОДРОМНЫХ ЭЛЕКТРИЧЕСКИХ СЕТЕЙ

3.9.1 Применение

3.9.1.2 Описанные в данном разделе методы испытаний могут использоваться при приемочных испытаниях нового оборудования, и их необходимо проводить до введения систем в эксплуатацию.

3.9.2 Гарантийный срок

3.9.2.1 Контракт на монтаж каждой установки должен предусматривать положение о гарантии, в котором указывается период продолжительностью, как минимум, в один год, в течение которого выполнившая монтаж оборудования организация несет ответственность за ремонт и замену всех отказавших кабелей и оборудования, неисправность которых была вызвана недоброкачественной работой или дефектами в материалах и оборудовании. (Сырые или грязные соединения кабелей, а также обусловленные неправильной установкой их повреждения, часто вызывают отказы спустя несколько месяцев после установки).

3.9.3 Методы инспекции

3.9.3.1 Визуальный осмотр. Визуальная инспекция является наиболее важной из всех инспекций и методов испытаний. Визуальные инспекции следует часто производить в ходе монтажа, по его завершении и перед подачей питания в сеть. В ходе тщательной визуальной инспекции обнаруживаются дефекты, которые можно устранить до приемочных испытаний и подключения питания. Проведение электрических испытаний или подключение питания при наличии дефектов может вызвать серьезные повреждения. Необходимо, чтобы визуальные инспекции включали в себя оценку следующего:

a) правильности внешних подключений;

b) качественного выполнения работы;

c) чистоты;

d) нарушений безопасности; и

e) особых требований для конкретных изделий.

Все изготовленное согласно техническим требованиям оборудование до поставки должно пройти строгие заводские испытания и его необходимо проверить визуально непосредственно при получении с целью выявления повреждений при транспортировке.

3.9.3.2 Инспекция кабелей, соединений и изолирующего трансформатора. Выводы первичной и вторичной обмоток трансформаторов должны поставляться с выполненными изготовителем запрессованными соединителями. Визуальная инспекция при их установке является особенно важной, поскольку незначительные порезы, царапины или дефекты могут вызвать постепенное ухудшение, которое, в конце концов, приведет к полному отказу спустя некоторое время после приемочных испытаний. Данные детали необходимо проинспектировать в ходе установки с тем, чтобы определить, что:

а) соприкасающиеся поверхности литых контактов при соединении находятся в чистом и сухом состоянии. Чистые и сухие внутренние поверхности данных высоковольтных соединителей совместно с изоляционной лентой должны образовывать соединения не хуже или лучше обычного высоковольтного сростка проводов. В противном случае, если их внутренние поверхности находятся в мокром или загрязненном состоянии, удовлетворительное соединение не может быть обеспечено при любом количестве изоляционной ленты. Для удержания соединителя и поддержания проводов в чистом состоянии рекомендуется обернуть их двумя или тремя витками ленты. Чистота прилегающих поверхностей наилучшим образом может быть обеспечена за счет сохранения заводских предохраняющих оболочек до момента окончательной установки. Стыковочные поверхности соединителей, которые не имеют оболочек, не следует класть, прикасаться к ним или дышать на них. В случае необходимости разбора соединения на соединители, следует немедленно надеть оболочку;

b) соединители полностью присоединены друг с другом. После первоначального соединения давление оставшегося воздуха может привести к частичному разъединению штепсельной вилки и розетки. В данном случае необходимо подождать в течение нескольких секунд и затем соединить их снова. Для удержания их в таком положении, используются два или три витка ленты;

c) кабели не перерезаны лопатами, не перекручены, не повреждены колесами подвижных средств, камнями или каким-либо другим образом в ходе их обработки и установки;

d) кабели заложены в землю на определенную глубину ниже выровненного уровня, и выполнены все другие указанные требования по их монтажу;

e) кабели непосредственно не пересекают друг друга и разнесены на требуемое расстояние;

f) под кабелями и над ними уложен проверенный материал, с ними не контактируют камни или булыжники; и

g) кабели не имеют резких перегибов в тех местах, где они входят в кабелепровод (или выходят из него), они уложены на утрамбованную землю таким образом, что последующая осадка не вызовет резких перегибов.

3.9.3.3 Инспекция стабилизатора постоянного тока. Необходимо выполнять инспекцию каждого стабилизатора постоянного тока с тем, чтобы установить отсутствие трещин на керамических изоляторах, повреждений при транспортировке, правильность соединений, свободную работу переключателей и реле, отсутствие их сцепления или блокировки, выбор правильных номиналов предохранителей (если это необходимо), и соответствие нормам уровня масла в заполняемых маслом стабилизаторах. Для данной инспекции необходимо лишь открытие крышек панелей и реле. Нет необходимости открывать основной бак заполняемых маслом стабилизаторов. Необходимо выполнять требования, содержащиеся в информации по инспекции изготовителя стабилизатора. После инспекции и завершения испытаний следует произвести очистку всех крышек и плотно установить их на прежнее место.

3.9.3.4 Инспекция арматуры огней и маяков. Для определения того, что цвет, число и расположение огней находятся в соответствии со схемой установки, необходимо провести их инспекцию. Следует произвести инспекцию каждого огня с тем, чтобы убедиться в его эксплуатационной пригодности, отсутствии разрушения или растрескивания стекла, установке правильного типа ламп и их соответствующего регулирования и направления .

3.9.3.5 Инспекция различных компонентов. Такие компоненты, как щиты управления шкафы реле, приборные доски и т.д. следует визуально проинспектировать с тем, чтобы убедиться в отсутствии повреждений, правильности подсоединения, соответствии предохранителей, правильности системы защиты сети, а также выполнении положений монтажных схем.

3.9.3.6 Испытание системы в рабочих условиях. После проведения инспекции компонентов и цепей, указанной в предшествующих пунктах, необходимо проведение следующего испытания всей системы:

а) каждый переключатель на пультах светотехнического оборудования в диспетчерском пункте управления должен действовать таким образом, чтобы каждое положение переключателя могло быть получено как минимум два раза. В ходе этого процесса необходимо проводить наблюдение за всеми огнями и оборудованием с тем, чтобы убедиться, что каждый из переключателей правильно контролирует соответствующую цепь;

b) вышеуказанные испытания необходимо повторить при использовании панелей запасной станции управления (сводчатого укрытия) и еще раз повторено при использовании местных переключателей управления на стабилизаторах; и

c) необходимо произвести испытание каждой цепи огней путем включения ее непрерывно при максимальной интенсивности в течение как минимум 6 часов. Следует произвести визуальную инспекцию в начале и в конце данного испытания с тем, чтобы убедиться, что на полную мощность работает правильное число огней. Уменьшение силы света части или всех огней цепи показывает на наличие неправильного заземления. Кроме того следует произвести измерение напряжения на зажимах лампы по крайней мере на одном из огней каждой параллельной цепи с тем, чтобы подтвердить, что оно находится в пределах ±5 процентов от номинального напряжения ламп, которое на них указано.

3.9.4 Электрические испытания оборудования последовательных сетей

3.9.4.1 Электрические испытания способствуют определению приемлемости качества установки и соответствия характеристик эксплуатационным требованиям. Ряд испытаний предусматривает использование и проведение измерений в сетях с высоким напряжением. Необходимо, чтобы эти испытания проводились только высококвалифицированным персоналом, знакомым с работающим при высоком напряжении электрооборудовании, а также с мероприятиями по безопасности, которые должны соблюдаться.

3.9.4.2 Электрические испытания кабеля. Заложенные в землю кабели (т.е. проложенные не в трубах) должны испытываться до и после заполнения траншеи для их прокладки.

3.9.4.3 Каждую из последовательных сетей следует испытывать на отсутствие разрывов с помощью омметра или аналогичным методом. Затем следует проверить сопротивление сети относительно земли с помощью подходящего испытательного оборудования с тем, чтобы подтвердить отсутствие ее заземления. Необходимо установить место выявленных в ходе данных испытаний дефектов и произвести ремонт до перехода к испытаниям при высоком напряжении.

3.9.4.4 Для определения полной изоляции от земли каждую последовательную сеть необходимо подвергнуть испытанию на сопротивление изоляции при высоком напряжении. По возможности, данное испытание необходимо проводить в условиях, когда земля тщательно пропитана водой. Опыт показал, что сети, прошедшие испытания на сопротивление изоляционного слоя при сухой погоде, могут отказать после сильного дождя. Необходимо провести испытание каждой сети, включая трансформаторы, следующим образом:

a) Отсоединить от выходных клемм стабилизатора оба провода. Установить оба провода таким образом, чтобы между оголенными проводниками и землей имелось несколько дюймов воздушного пространства. Убедиться в том, что оболочка кабеля очищена и находится в сухом состоянии на расстоянии по крайней мере в 30 см от его конца. Убедиться также в том, что освобожденная изоляция на каждом конце кабеля находится в сухом и чистом состоянии.

b) Непосредственно после монтажа необходимо выполнить испытание каждой сети в соответствии с "первым циклом испытаний для новых сетей", который описан в подпункте е). Каждая сеть, установка которой была произведена за 60 дней или более, даже в том случае, если она не эксплуатировалась, должна подвергнуться испытанию в соответствии с методикой "последующих испытаний и старых сетей". (См. подпункт е).)

c) Максимальное допустимое значение тока утечки в микроамперах не должно превышать значений, указанных в п. 3.9.4.7.

d) Когда производится расширение старых сетей, необходимо произвести испытания новых участков в соответствии с "первым циклом испытаний для новых сетей". С целью обеспечения надежной эксплуатации необходимо произвести проверку всей сети при уменьшении напряжения.

е) Соединить оба проводника и приложить между ними и землей в течение пяти минут испытательное напряжение, указанное ниже.

Первый цикл испытаний для новых сетей

Последующие испытания и старые сети

Полная система огней приближения (трансформаторы с напряжением на выводах первичной обмотки 5000 вольт)

9000 вольт, постоянный ток

5000 вольт, постоянный ток

Сети огней зоны приземления и огней осевой линии ВПП (трансформаторы с напряжением на выводах первичной обмотки 5000 вольт)

9000 вольт, постоянный ток

5000 вольт, постоянный ток

Сети посадочных огней ВПП высокой интенсивности (трансформаторы с напряжением на выводах первичной обмотки 5000 вольт)

9000 вольт, постоянный ток

5000 вольт, постоянный ток

Сети огней ВПП и РД средней интенсивности (трансформаторы с напряжением на выводах первичной обмотки 5000 вольт)

6000 вольт, постоянный ток

3000 вольт, постоянный ток

Сети напряжением в 600 вольт

1800 вольт, постоянный ток

600 вольт, постоянный ток

3.9.4.5 Указанные выше испытания следует проводить используя подходящие высоковольтные тестеры, которые имеют устойчивое и отфильтрованное значение напряжения постоянного тока на выходе. Для получения значений приложенного к сети напряжения и тока утечки в изоляции необходимо, чтобы высоковольтные тестеры включали в себя точные вольтметр и микроамперметр.

3.9.4.6 Эти испытания необходимо проводить под тщательным контролем квалифицированного персонала с тем, чтобы не использовать повышенного значения напряжения.

3.9.4.7 В ходе последней минуты испытаний необходимо произвести измерения тока утечки в изоляции в микроамперах для каждой полной сети, который не должен превышать следующего рассчитываемого для каждой цепи значения:

a) допустимые значения составляют 2 микроампера для каждого трансформатора тока;

b) допустимое значение для каждых 100 метров кабеля составляет 1 микроампер (данное значение включает в себя допуски на нормальное число соединителей и сростков проводов); и

c) для определения полной допустимой утечки в микроамперах для каждой сети в целом необходимо сложить вышеуказанные значения.

3.9.4.8 Если ток утечки превышает вычисленное указанное выше значение, сеть следует разделить на секции и для каждой из них повторить испытание. Выявление и ремонт или замена дефектных компонентов должны производиться до тех пор, пока вся сеть не пройдет испытание.

3.9.4.9 Следует убедиться в том, что указанное в п. 3.9.4.4 е) испытательное напряжение действительно приложено к сети в то время, когда производится измерение тока утечки. Значение напряжения должно быть отрегулировано таким образом, чтобы вольтметр показывал желаемое значение до того, как производится измерение тока утечки. В случае появления сложностей получения необходимого значения напряжения при наличии дефектов в испытуемой сети или испытательных приборах до продолжения испытания в них необходимо внести соответствующие исправления.

3.9.4.10 Для новых сетей непосредственно после прохождения ими испытаний при высоком напряжении необходимо произвести измерение их сопротивления с помощью испытательного оборудования, которое применяется для технического обслуживания аэродромных систем. Значение данного измерения в дальнейшем может использоваться в ходе технического обслуживания для определения состояния сети путем сравнения с будущими значениями. В ходе испытания необходимо зафиксировать окружающую температуру и метеоусловия.

3.9.5 Электрические испытания других кабелей

3.9.5.1 Силовые кабели, рассчитанные на 5000 вольт и более. Испытания силовых кабелей следует производить согласно методам, указанным в п. 3.9.4.4, за исключением того, что рассчитанные на 5000 вольт кабели необходимо испытывать при значении напряжения в 10 000 вольт, а силовые кабели, предназначенные для эксплуатации выше 5000 вольт следует испытать при удвоенном значении предусмотренного для них напряжения плюс 1000 вольт. Эти испытания следует производить между проводниками, а также между проводниками и землей при заземлении экрана и брони кабелей в течение периода времени не менее одной минуты после того, как стабилизируется значение показания приборов. Минимальное приемлемое значение сопротивления составляет 50 мом. Первоначальные значения изоляционных характеристик кабеля были значительно уменьшены по отношению к указанному значению в 50 мом с тем, чтобы ввести поправку на длину кабеля, старение изоляции проводника, а также ряд других факторов, которые могут оказать влияние на результаты испытаний до и после установки. За исключением тех случаев, когда длина кабеля значительно превышает 3000 метров, не следует рассматривать уменьшение указанного значения сопротивления изоляции. (Примечание. Значения сопротивления изоляции являются неправильными до того момента, как кабель полностью нагружен с помощью измерительного прибора.) Следует провести испытания на непрерывность экрана или брони кабеля. При этом может использоваться прибор типа омметра.

3.9.5.2 Силовые кабели, рабочее напряжение которых составляет 600 вольт и ниже. Силовые кабели резервного питания, предназначенные для работы при напряжении 600 вольт и ниже, которые используются для подачи энергии к огням и силовых электросхем, должны иметь сопротивление между проводниками и между проводниками и землей в. 50 мом, и измерения должны производиться при значении напряжения не менее 500 вольт постоянного тока.

3.9.5.3 Телефонный и контрольный кабели. После установки эти кабели должны соответствовать следующим требованиям:

Размер кабеля

Минимальное число приемлемых проводников

12 пар проводников или менее

Все

От 12 пар проводников до 25 пар включительно

Все, за исключением одной пары

Более 25 пар проводников

Все, за исключением двух пар

К приемлемым проводникам относятся те, которые удовлетворительно прошли испытания на непрерывность и отсутствие замыканий, и имеющие, как минимум, сопротивление в 50 мом между проводниками, а также каждым из них и экраном при проведении испытаний с напряжением как минимум в 500 вольт постоянного тока.

3.9.5.4 Коаксиальные кабели. Передающие радиочастоты кабели следует до установки испытывать на изоляцию и сопротивление контура, а результаты испытаний фиксировать. Испытания на изоляцию необходимо проводить между центральным проводником и экраном при показаниях прибора в 500 вольт постоянного тока. Испытание на сопротивление контура необходимо проводить аналогичным вышеуказанным образом, но при этом центральные проводники соединяются с экраном в дальнем конце кабеля. Данное испытание может проводиться с помощью шунта, омметра или другого соответствующего прибора. После установки сопротивление между проводником и экраном, а также между проводником и землей не должно превышать 50 МОм при проведении измерений с напряжением в 500 вольт постоянного тока. Необходимо, чтобы сопротивление контура находилось в пределах ±10 процентов от измеренных до установки значений, то есть, измеренное сопротивление на 1000 метров кабеля на катушке, умноженное на каждые 1000 метров и часть от установленной длины кабеля. Следует также измерить сопротивление между экраном и землей и зафиксировать его.

3.9.5.5 Герметичный коаксиальный кабель. По завершении установки кабеля необходимо произвести следующие испытания:

a) Электрические испытания. Между внутренним и внешним проводниками необходимо использовать высоковольтный изоляционный тестер, оборудованный измерителем утечки тока в микроамперах, при напряжении 3000 вольт постоянного тока в течение, как минимум, трех минут. При приложении данного напряжения должен отсутствовать какой-либо заметный ток между проводниками после стабилизации значения нагружающего тока.

b) Испытания азота. Необходимо ввести в кабель азот при указанном давлении и закрытом клапане перепуска газа и зафиксировать при этом окружающую температуру. Следует провести последовательно шесть измерений давления с разницей между ними в 1 час и зафиксировать их результаты. Спустя 24 часа после проведения шестого измерения следует провести седьмое измерение. В том случае, если изменение давления газа обуславливается только колебаниями окружающей температуры, данную длину кабеля можно считать приемлемой. Следует использовать коэффициент коррекции по температуре в размере 0,017 на один градус Цельсия.

3.9.6 Электрические испытания стабилизаторов

3.9.6.1 Следует произвести проверку подаваемого напряжения и входного отвода стабилизатора для установления их соответствия.

3.9.6.2 При отсутствии нагрузки следует один раз подать напряжение на стабилизатор и проконтролировать предохранитель открытой цепи с тем, чтобы убедиться в снятии им нагрузки со стабилизатора в течение 2 или 3 секунд.

a) Произвести соединение силовой цепи после того, как она испытана и проинспектирована согласно требованиям пп. 3.9.4.3 и 3.9.4.4 в разомкнутом состоянии и при заземлении, чтобы убедиться в правильности подключения ламп ко всем трансформаторам.

b) Использовать вольтметр и амперметр, ошибка которых на всем диапазоне шкалы не превышает ±1 процента, и произвести одновременное измерение входного напряжения и выходного тока (присоединить амперметр к клеммам установленного в выходную цепь стабилизатора изолирующего трансформатора) для каждого значения силы тока в соответствии с выбранным отводом.

c) Использовать записывающий вольтметр или фиксировать значения в течение как дня, так и ночи, со значительными интервалами для получения среднего значения напряжения питания.

d) Если стабилизатор имеет отводы входного напряжения, выбрать тот из них, который наиболее близко соответствует среднему значению напряжения питания. Для каждого из регулирующих силу тока отводов выходной ток должен находиться в пределах ±2 процентов от указанных изготовителем значений после выполнения необходимой корректировки напряжения питания.

3.9.6.3 В каждом из стабилизаторов тока, которые имеют отводы входного напряжения, выходной ток должен изменяться пропорционально изменениям напряжения питания. Если на рассчитанный на 2400 вольт отвод подаваемое напряжение составляет 2350 вольт, выходное значение тока должно быть на 2 процента ниже указанных изготовителем значений.

3.9.6.4 Стабилизаторы, которые имеют автоматическую коррекцию напряжения питания вместо выбора отводов на входе, не должны изменять значения выходного тока при изменении напряжения питания.

a) Если выходное значение полного тока изменяется более чем на 2 процента от указанных изготовителем величин (при отсутствии перегрузки стабилизатора), необходимо выполнить проверку внутренней регулировки согласно указаниям, содержащимся в инструкциях по стабилизатору. В связи с тем, что данная регулировка сопряжена с определенными сложностями, рекомендуется не проводить ее в том случае, если отклонение не превышает ±5 процента при более низких значениях выбора силы тока.

b) Кроме того, для определения умышленного введения изменений регулировки для удовлетворения нестандартных требований к местным условиям проведения полетов, необходимо провести соответствующую проверку.

3.9.7 Испытания на выявление неисправностей .

3.9.7.1 Если в ходе испытаний выявлены отклонения эксплуатационных характеристик, для установления неисправности необходимо провести следующие испытания.

3.9.7.2 Отключить нагрузку, замкнуть накоротко с помощью омметра выходные клеммы стабилизатора и измерить выходное значение тока. Если измеренное значение соответствует или отличается незначительно от указанного изготовителем, то стабилизатор работает удовлетворительно, и для выявления неисправности необходимо произвести проверку сети нагрузки.

3.9.7.3 Произвести соединение силовых кабелей (после того как силовая сеть проверена без ее подключения и при заземлении, как указано в пп. 3.9.4.3 и 3.9.4.4, и произведена ее инспекция для подтверждения правильного подключения ламп ко всем трансформаторам) и одновременно измерить значение выходного тока и напряжения при установке стабилизатора на наивысшее значение силы тока. Полученное значение характеристик будут свидетельствовать о следующем:

a) Удовлетворительная работа характеризуется правильным значением выходного тока, а выходное напряжение незначительно выше рассчитанного для данной нагрузки, но не превышает стандартного выходного напряжения. Требуемое для нагрузки значение напряжения может быть рассчитано путем умножения значения напряжения в первичной обмотке изолирующего трансформатора при стандартной нагрузке (ватты, поделенные на ток в первичной обмотке) на число трансформаторов, которые последовательно соединены в цепи нагрузки.

b) Правильное значение выходного тока при выходном напряжении, которое значительно меньше рассчитанного рабочего напряжения, указывает на полное или частичное короткое замыкание в нагрузке.

c) Правильное значение тока при выходном напряжении, превышающем стандартное значение нагрузочного напряжения, указывает на перегрузку.

d) Уменьшенное значение выходного тока при выходном напряжении, указывающем на перегрузку; возможно, вызвано некачественным соединением в цепи нагрузки. Во избежание повреждения необходимо немедленно отключить стабилизатор.

e) Уменьшенное значение выходного тока при выходном напряжении, не превышающем стандартную величину выходного напряжения, указывает на дефект в стабилизаторе или пониженное значение напряжения питания.

f) Нулевое значение выходного тока при избыточном значении выходного напряжения указывает на разрыв в цепи нагрузки и отказ защитного устройства размыкания сети в стабилизаторе. В данном случае для предотвращения серьезного повреждения необходимо немедленно отключить стабилизатор.

g) ПРЕДУПРЕЖДЕНИЕ. В ходе данных испытаний устройство защиты сети от размыкания сети в стабилизаторе не должно выключаться или шунтироваться.

3.9.8 Электрические испытания другого оборудования

3.9.8.1 Произвести измерения входного и выходного напряжений и тока и определить загрузку в присоединенных сетях. Сверить данные значения напряжений и нагрузок с величинами, указанными изготовителем для данного вида оборудования. С целью использования в качестве справочных величин в ходе технического обслуживания или для модификации сети зафиксировать данные произведенных измерений.

3.9.9 Испытания приборов контроля

3.9.9.1 После завершения вышеуказанных испытаний и убедившись в том, что система работает в соответствии с техническими условиями, необходимо выполнить испытания приборов контроля путем моделирования таких отказов, как разрыв цепей, короткое замыкание цепей, заземление, отказы огней и потеря мощности как в осветительных, так и в управляющих цепях, наблюдая при этом за характеристиками прибора контроля. Приборы контроля, характеристики которых не соответствуют установке, следует отремонтировать до проведения приемки системы.

ГЛАВА 4 ПОДЗЕМНЫЕ ЭЛЕКТРИЧЕСКИЕ СИСТЕМЫ

4.1 ОБЩИЕ ТРЕБОВАНИЯ

4.1.1 Первоначальное рассмотрение

4.1.1.1 Прокладка электрических кабелей под землей является дорогостоящей и следует использовать методы, обеспечивающие их продолжительную и эффективную работу с минимальным техническим обслуживанием. Все работы следует производить с помощью опытного персонала, постоянно выполняющего данный тип работ. Большинство подземных кабелей будет проходить через площадь маневрирования аэродрома или рядом с ней. Поэтому на действующих аэродромах большое внимание следует уделять обеспечению безопасности как воздушных судов, так и рабочих, прокладывающих кабель.

4.1.2 Мероприятия до начала строительства

4.1.2.1 Сначала получите разрешение от ответственного инженера вотношении использования материалов, рабочей силы, времени суток для проведения работ, использования методов и правил прокладки кабеля, и порядка выполнения, любого временного или текущего ремонта. Обеспечьте координацию со службой управления воздушным движением, если она может быть задействована в данной работе. Тщательно определите и обеспечьте маркировку трассы для прокладки кабеля. Обеспечьте все необходимые меры предосторожности для защиты существующих подземных сооружений и коммуникаций, как например: топливные баки, водопроводы, силовые кабели и кабели управления, проложенные в земле, и т.д. Все известные средства, а также силовые кабели и кабели управления, идущие к какому-либо эксплуатационному объекту или от него, должны иметь маркировку в поле до начала проведения каких-либо работ в непосредственной близости от них. Затем в течение всего времени строительства их следует предохранять от любых возможных повреждений. Любые подземные кабели, которые были повреждены во время проведения работ, следует немедленно отремонтировать с использованием материалов, имеющих аналогичное качество.

4.1.3 Методы прокладки кабеля

4.1.3.1 Существует два метода прокладки подземных электрических кабелей: путем непосредственного заложения в землю, либо с помощью сооружения кабельной канализации (трубопровода). Эти методы рассмотрены ниже.

4.2 ПРОКЛАДКА КАБЕЛЯ МЕТОДОМ НЕПОСРЕДСТВЕННОГО ЗАЛОЖЕНИЯ

4.2.1 Этапы прокладки

4.2.1.1 Основными этапами прокладки электрических кабелей методом непосредственного заложения в землю являются; подготовка траншеи, укладывание кабеля и засыпка его грунтом.

4.2.2 Подготовка траншеи

4.2.2.1 Основные требования. Если не оговорены другие методы, то все кабели в одном и том же месте и идущие в одном и том же основном направлении следует прокладывать в одной траншее. Стены траншеи должны быть вертикальными для того, чтобы обеспечить минимальное повреждение земли на краях. Поверхность дна траншеи должна быть ровной и свободной от скопления твердых материалов. По возможности, траншеи должны быть открытыми только в течение времени прокладки кабеля, и их следует закапывать в тот же рабочий день. Там, где имеется хороший дерн и его легко можно снять, его следует аккуратно разрезать на полосы и хранить соответствующим образом.

4.2.2.2 Глубина траншеи. Глубина траншеи должна быть не менее, чем на 5 см ниже уровня прохождения самого нижнего кабеля. Если кабель прокладывается по территории аэродрома, минимальное заложение его должно составлять 50 см и 75 см в том случае, когда кабель прокладывается за пределами территории аэродрома. Если кабели должны прокладываться на нескольких уровнях, расстояние между ними в вертикальной плоскости должно быть таким же, как и горизонтальное расстояние, указанное в п. 4.2.3, за исключением того, что расстояние в вертикальной плоскости между телефонными кабелями и кабелями управления, а также силовыми кабелями низкого напряжения должно составлять не менее 6 см. Провод заземления или противовес должны проходить минимум на расстоянии 15 см над самым верхним слоем кабелей. Глубина траншеи должна позволять выдерживать указанные вертикальные расстояния.

4.2.2.3 Зоны с высокой интенсивностью движения. Не следует прокладывать кабели напрямую через зоны, имеющие искусственные покрытия, шоссе, железнодорожные пути или канавы. В этих зонах кабель должен прокладываться в бетонных коллекторах или стальных трубах.

4.2.2.4 Зоны с наличием каменных пород. Если при рытье траншеи обнаружены камни, их следует удалить до глубины, по крайней мере, 8 см ниже требуемой глубины прокладки кабеля и их следует заменить материалом подушки, состоящем из земли или песка, содержащих минеральные частицы не более 6 мм в диаметре. Если встречаются скальные породы, следует рассмотреть вопрос об изменении трассы траншеи или устройстве прочного стального кабелепровода.

4.2.2.5 Ширина траншеи. Ширина траншеи для одного кабеля должна быть не менее 15 см. При прокладке нескольких кабелей в одной траншее, ширина траншеи должна выбираться таким образом, чтобы выдерживались значения расстояний, приведенные ниже.

4.2.3 Расстояние между кабелями

a) Силовые кабели одной и той же цепи могут прокладываться рядом друг с другом в траншее без выдерживания расстояния между ними, за исключением случаев указанных ниже. Группы кабелей светосигнального оборудования можно рассматривать как кабели одной и той же цепи.

b) Силовые кабели одной и той же цепи или различных цепей напряжением менее 600 вольт, можно прокладывать совместно в одной и той же траншее без выдерживания горизонтального расстояния.

c) Силовые кабели различных цепей с напряжением от 600 до 5000 вольт следует прокладывать с выдерживанием минимального расстояния между ними 10 см.

d) Все силовые кабели с напряжением 5000 вольт и ниже, следует прокладывать с выдерживанием расстояния между ними и кабелями управления, телефонными кабелями и коаксиальными кабелями минимум 15 см.

e) Силовые кабели с напряжением 5000 вольт следует прокладывать с выдерживанием минимального расстояния 30 см между всеми остальными кабелями.

f) Кабели управления, телефонные кабели и коаксиальные кабели можно Прокладывать в траншее без выдерживания горизонтального расстояния между ними.

g) Расстояние в вертикальной плоскости должно быть аналогичным указанному в пп. а) - f), за исключением тех кабелей, для которых не требуется выдерживания расстояния в горизонтальной плоскости, минимальное расстояние в вертикальной плоскости должно составлять 6 см. Кабель не должен накрывать другой кабель, поскольку это может вызвать его повреждение.

h) Провода заземления и противовесы должны проходить, приблизительно, на 15 см выше самого верхнего уровня кабелей.

4.2.4 Прокладка кабелей методом непосредственного заложения

4.2.4.1 Первоначальная засыпка. До прокладки любого кабеля производится засыпка и утрамбовка слоя земли или песка, толщиной 5 см, не содержащего частиц диаметром более 6 мм.

4.2.4.2 Укладка кабелей. Там, где это возможно, кабель должен укладываться в одну нитку без сращивания от соединения к соединению. Для того, чтобы свести к минимуму потребность в сращивании следует использовать наибольшую практическую длину кабеля. Когда необходимо отрезать кабель, концы кабеля сразу после отрезания следует соответствующим образом обработать для защиты их от воздействия влаги. Не следует сворачивать кабели в бухты с радиусом менее восьмикратного значения диаметра для резиновых кабелей или кабелей, покрытых пластиком, и двенадцати значений диаметра для кабелей в металлической оплетке. Не следует прокладывать перекрученные кабели. При разматывании кабеля около барабана должен стоять человек, который должен определять любые неисправности кабеля и сообщать о них. Кабель, предназначенный для непосредственной прокладки в земле, должен разворачиваться на месте в открытую траншею или раскладываться рядом с траншеей и аккуратно опускаться на дно траншеи. Не допускается прокладка кабеля с помощью протягивания кабеля по земле.

4.2.4.3 Кабельные петли. На каждом конце кабельных трасс и во всех точках, где соединения кабеля находятся над поверхностью земли, организуются кабельные петли диаметром, приблизительно, один метр. Кабельная петля организуется на той же минимальной глубине, что и кабельная трасса. Петли должны иметь изгибы с внутренними радиусами не менее, чем двенадцать значений внешнего диаметра кабеля. Если кабель выходит на поверхность, то на поверхности земли следует предусмотреть дополнительную петлю. При всех сращиваниях кабеля следует предусматривать кабельные петли свободные от изгибов в месте соединений или на расстоянии до 30 см от концов соединений.

4.2.4.4 Окончательная засыпка. После прокладки кабеля траншею следует засыпать следующим образом:

a) Материал для засыпки между кабелями следует хорошо утрамбовать на месте. Следует выдерживать расстояния между кабелями, указанные в п. 4.2.3. Эти расстояния следует выдерживать либо в горизонтальной, либо в вертикальной плоскости, или в обеих плоскостях.

b) Первый слой засыпки должен иметь толщину не менее 7,5 см, при замере неутрамбованного грунта, и должен состоять либо из земли, либо из песка, не содержащих частицы диаметром более 6 мм. Этот слой не следует утрамбовывать, за исключением материала между кабелями.

c) Второй неутрамбованный слой должен иметь толщину не менее 12 см и содержать частицы диаметром не более 25 мм.

d) Окончательная засыпка может производиться с помощью вынутого грунта или привезенных материалов, которые не должны содержать камней и материальных частиц более 100 мм в диаметре. Третий и последующие слои засыпки не должны иметь толщину более 20 см в неутрамбованном состоянии. Второй и последующие слои следует тщательно утрамбовать и уплотнить до состояния, по крайней мере, соответствующего примыкающим слоям земли. Если необходимо добиться требуемого уровня уплотнения, материал, предназначенный для засыпки, можно соответственно увлажнить или просушить. Траншеи не должны быть чрезмерно влажными и иметь скопление воды перед засыпкой. Траншеи должны быть полностью засыпаны, а уровень утрамбованной земли должен соответствовать уровню примыкающей поверхности.

e) Если траншею необходимо закрыть дерном, засыпку следует прекратить на глубине, соответствующей толщине используемого дерна. Следует убрать любой лишний вынутый грунт.

f) Если дерн необходимо убрать, его следует заменить как только закончится засыпка. Все зоны, поврежденные при прокалывании траншеи, имеющие скопления грязи, при прокладке кабеля, организации подушки и проведении других работ, следует восстановить до первоначального состояния. Восстановительные работы должны включать любые необходимые поставки плодородной почвы, удобрение почвы, внесение извести, засев травой, покрытие дерном, закрепление грунта или нанесение всходозащитного покрытия почвы. Если траншеи проходят через зоны, имеющие искусственное покрытие, эти проходы после соответствующей засыпки должны иметь искусственное покрытие аналогичное первоначальному. Уровень восстановленных покрытий должен иметь такой же уровень, как и первоначальное покрытие, без надломов, и выдерживать нагрузки при движении транспортных средств без осадки или образования трещин.

4.3 УСТРОЙСТВО КАБЕЛЬНОЙ КАНАЛИЗАЦИИ (КАБЕЛЕПРОВОДА)

4.3.1 Методы и правила устройства

4.3.1.1 Выбор маршрутов. Маршруты кабельной канализации выбираются с учетом максимальной гибкости при минимальных затратах и с резервом для будущих сооружений и структур. Там, где возникнет необходимость в прокладке линий связи вдоль линий электроснабжения, следует предусмотреть две изолированные системы в отдельных смотровых колодцах. Там, где это возможно, кабельные канализации должны прокладываться в том же цементном коллекторе. Кабельные канализации -для электрических кабелей и кабелей связи должны располагаться отдельно от всех других подземных коммуникаций, в особенности, от трубопроводов с горячей водой или паром.

4.3.1.2 Материалы для кабельной канализации. К приемлемым стандартным материалам для кабельной канализации относятся: волоконные материалы, асбоцемент, керамика и пластмасса. Прочный стальной кабелепровод также может предусматриваться ниже уровня земли и, где необходимо, покрывается изготавливаемым на месте или стандартным изоляционным материалом.

4.3.1.3 Размер кабельных канализаций. Размер кабелепроводов в пучке кабельной канализации должен быть не менее 10 см (внутренний диаметр) за исключением кабельных канализаций для линий связи с минимальным диаметром 7,5 см.

4.3.1.4 Организация кабельных канализаций без цементной облицовки. Траншеи для прокладки кабельных канализаций, состоящих из одной трубы, должны иметь ширину не менее 15 см, но не более 30 см, а траншея для кабельных канализаций, состоящих из двух или более труб прокладываемых на том же уровне, должна быть пропорционально шире. Дно траншей для кабельных канализаций без цементной облицовки должно быть хорошо спланировано для того, чтобы обеспечить одинаковую поддержку кабельной канализации вдоль всей ее длины. На дно траншеи в качестве подушки для кабельной канализации следует уложить слой хорошо размельченного грунтового материала, имеющего толщину, по крайней мере, 10 см (без утрамбовки). Материал подушки должен состоять из сухой пыли, песка или других хорошо размельченных материалов, и он не должен содержать частицы диаметром более 6 мм. Материал для подушки следует утрамбовывать до плотного состояния. Если две или несколько кабельных канализаций прокладываются в одной и той же траншее без цементной облицовки, их следует располагать на расстоянии не менее 5 см друг от друга (замер производится между внешними стенками) в горизонтальной плоскости или не менее 15 см друг от друга в вертикальной плоскости. Прочные стальные и толстостенные кабелепроводы могут непосредственно укладываться в землю. Все остальные кабелепроводы должны иметь облицовку.

4.3.1.5 Прокладка кабелепроводов, имеющих цементную облицовку. Все кабелепроводы, имеющие железобетонную облицовку, должны располагаться на слое бетона толщиной не менее 7,5 см. Если в бетоне прокладываются два или более кабелепровода, их следует располагать на расстоянии не менее 5 см друг от друга (замер производится между внешними стенками). По мере укладки кабелепровода, вокруг и сверху него организуется слой бетона толщиной не менее 7,5 см. Расширяющиеся концы кабельной канализации или сочленения должны заделываться впритык с бетонным кожухом или внутрь стенок смотровых колодцев или смотровых окон. Для обеспечения одинакового расстояния между кабельными канализациями при расстояниях не более 1,5 м должны использоваться распорки для сращивания. Места стыковок в соседних кабельных канализациях должны находиться на расстояниях минимум 60 см друг от друга и должны иметь гидроизоляцию до заливки бетоном. Не следует прокладывать кабельные канализации, имеющие поврежденные соединения. Кабельные канализации, имеющие бетонную оболочку или прочные стальные кабелепроводы должны прокладываться таким образом, чтобы верхняя часть бетонного кожуха или стальной трубы находилась на расстоянии не менее 40 см ниже искусственного покрытия в тех местах, где они прокладываются под автомобильными дорогами, железными дорогами, ВПП, РД, или зонами, имеющими искусственное покрытие, и рвами и не менее 40 см ниже уровня поверхности земли в любом месте прокладки.

4.3.1.6 Вводные изоляторы заземления. Там, где стальной кабелепровод входит в смотровой колодец или смотровое окно или выходит из них, для всех кабелепроводов следует предусматривать вводные изоляторы заземления.

4.3.1.7 Устройство пучков кабелепроводов. Устройство двух кабелепроводов по ширине или по высоте должно использоваться для лучшего рассеивания тепла. В соответствии с этим пучки труб могут иметь несколько труб в ширину или в высоту. (Это может оказаться невозможным, если используется большое количество труб). Устройство двух кабелепроводов в вертикальной плоскости дает возможность легче вводить кабели в смотровой колодец, однако может быть экономически менее выгодно, чем горизонтальное расположение двух кабелепроводов. В отношении размеров и устройства пучков кабельных канализаций см. рис. 4-1.

4.3.1.8 Дренаж. Все кабельные канализации должны прокладываться таким образом, чтобы они имели наклон к смотровым окнам, смотровым колодцам и концам кабельной канализации для обеспечения дренажа. Уклоны следует выдерживать по крайней мере, из расчета . 2,5 мм на метр. Если практически невозможно выдержать уклон по всей трассе прокладки кабельной канализации, линии кабельной канализации должны иметь наклон от середины в обоих направлениях к смотровым колодцам, смотровым окнам и концам кабельной канализации. Там, где может скапливаться вода, не следует организовывать карманы или заграждения .

4.3.1.9 Провод для протягивания. В каждой пустой кабельной канализации следует предусматривать покрытый медью стальной провод, имеющий сечение не менее 5 мм2, для протягивания кабелей. Открытые концы свободных кабельных канализаций должны иметь заглушки с резьбой. Заглушка должна хорошо закрывать провод для протягивания.

4.3.1.10 Резервная емкость. Для всех новых подземных систем следует предусматривать достаточное количество кабельных канализаций для планируемых установок, перспективного расширения, плюс минимум 25 процентов резервных кабельных канализаций.

4.4 СМОТРОВЫЕ КОЛОДЦЫ И СМОТРОВЫЕ ОКНА

4.4.1 Выбор

4.4.1.1 При выборе смотровых колодцев и смотровых окон следует учитывать следующие факторы: количество, направление и расположение ниток кабельной канализации; устройство кабельных направляющих; методы дренажа; наличие места для проведения работ (в особенности, если оборудование должно устанавливаться в смотровых колодцах); а также размер проемов, требуемых для установки и демонтажа оборудования.

Рис. 4-1. Варианты линий кабельных канализаций

4.4.2 Расположение

4.4.2.1 Смотровые колодцы или смотровые окна следует располагать там, где требуется обеспечить соединение или разветвление и где необходимо избежать повреждения других средств. Расстояние между смотровыми колодцами не должно превышать 200 м на прямолинейных участках и 100 м на закруглениях кабельной канализации. Там, где необходимо избежать повреждения кабеля в процессе его протягивания, необходимо уменьшить расстояние между колодцами. В процессе прокладки натяжение кабеля должно быть ограничено значением, при котором изоляция кабеля не будет нарушена или поврежден сам кабель (см. таблицу 4-1).

4.4.3 Шлейфы

4.4.3.1 Хорошей практикой является обеспечение двух или более свободных шлейфов (короткие отрезки кабельной канализации, ведущей от смотрового колодца) для того, чтобы не повредить стенки смотровых колодцев при проведении строительства в будущем, шлейфы следует организовывать с обоих концов.

4.4.4 Оборудование

4.4.4.1 Следует выбрать оборудование, необходимое при укладке кабеля. Если предусматриваются расширяющиеся концы кабельных канализаций, защитные устройства кабельных канализаций необходимы только для защиты кабелей в металлической оплетке.

4.4.5 Двухсекционные смотровые колодцы

4.4.5.1 Двухсекционные смотровые колодцы следует использовать для обеспечения разделительных расстояний для цепей, где линии электроснабжения и связи прокладываются в одном пучке кабельных канализаций или для них используется тот же смотровой колодец.

4.5 ПРОКЛАДКА ПОДЗЕМНЫХ КАБЕЛЕЙ

4.5.1 Подготовка кабельных канализаций

4.5.1.1 После того, как устройство кабельной канализации закончено, кабели прокладываются путем затягивания или протаскивания в кабельные канализации. Перед протяжкой кабеля кабельная канализация должна быть открытой, сплошной и свободной от мусора. Кабель следует протягивать таким образом, чтобы предотвратить вредное растяжение проводников, повреждение изоляции или внешней защитной оболочки. Перед протяжкой концы всех кабелей следует обернуть влагозащитной лентой и оставить их закрытыми этой пленкой до момента соединения кабелей. Если в кабельной канализации должны прокладываться несколько кабелей, все кабели прокладываются одновременно. Разветвления или соединения кабелей ни при каких условиях не должны организовываться в кабелепроводе.

4.5.2 Протягивание кабеля в кабельных канализациях

4.5.2.1 Метод протягивания. Кабель, который должен быть проложен в кабельной канализации может протягиваться с помощью лебедок с механическим приводом либо вручную. При протягивании следует использовать соответствующее количество компаундных материалов, предназначенных для протягивания кабеля. Не следует использовать нефтяное масло. Поверхность оплетки кабеля или рубашки не должна быть повреждена на глубину более 1/10 его первоначальной толщины. Кабель не должен быть сплющенным более чем на 1/10 внешнего диаметра. Максимальные значения натяжения при протягивании кабеля для традиционно используемых кабелей приведены в таблице 4-1. Пределы, указанные в таблице 4-1, не запрещают использование для протягивания стальных или проволочных троссов. Если для измерения соответствующего натяжения протягиваемого кабеля не применяются динамометры, следует использовать приемлемый размер тросса, который будет ограничивать натяжение при протягивании, см. таблицу 4-1. Любая комбинация группы кабелей, протягиваемых в кабельной канализации, не должна превышать суммарное максимально допустимое индивидуальное напряжение кабеля плюс 15 процентов.

Таблица 4-1

МАКСИМАЛЬНОЕ ДОПУСТИМОЕ НАТЯЖЕНИЕ НЕБРОНИРОВАННОГО КАБЕЛЯ ПРИ ИСПОЛЬЗОВАНИИ ДИНАМОМЕТРА ИЛИ ТРОССА

КАБЕЛЬ

НАТЯЖЕНИЕ

 

ДИАМЕТР ТРОССА

2 - 1п 8,4 мм2 спл

125 кг

4,8 мм х

 

 

 

3 - 1п 8,4 мм2 спл

165 кг

6,4 мм х

4,8 мм П

 

 

4 - 1п 8,4 мм2 спл

250 кг

 

6,4 мм П

 

 

2 - 1п 13,3 мм2 Мн

190 кг

6,4 мм х

4,8 мм П

 

 

3 - 1п 13,3 мм2 Мн

285 кг

8,0 мм х

6,4 мм П

 

 

4 - 1п 13,3 мм2 Мн

380 кг

9,6 мм х

 

 

4,8 мм Д

1 - 2п 8,4 мм2 Мн

140 кг

6,4 мм х

 

 

 

1 - 3п 8,4 мм2 Мн

180 кг

6,4 мм х

 

 

 

1 - 4п 8,4 мм2 Мн

265 кг

 

6,4 мм П

 

 

1 - 2п 13,3 мм2 Мн

220 кг

6,4 мм х

4,8 мм П

 

 

1 - 3п 13,3 мм2 Мн

310 кг

8,0 мм х

 

 

 

1 - 4п 13,3 мм2 Мн

400 кг

9,6 мм х

8,0 мм П

4,8 мм Д

 

1 - 6п 3,3 мм2 Мн

140 кг

6,4 мм х

 

 

 

1 - 12п 3,3 мм2 Мн

285 кг

8,0 мм х

6,4 мм П

 

 

1 - 12пар 0,6 мм2

105 кг

4,8 мм х

.

 

 

1 - 25пар 0,6 мм2

245 кг

 

6,4 мм П

 

 

1 - 50пар 0,6 мм2

480 кг

11,5 мм х

4,8 мм Н

 

 

1 - 100пар 0,6 мм2

 

 

12,0 мм П

8,0 мм Д

 

RG - 11/U

40 кг

4,8 мм х

 

 

RG - 213/U

55 кг

4,8 мм х

 

(раньше RG-8/u)

RG - 214/U

65 кг

4,8 мм х

 

(раньше RG-9/U)

RG - 216/U

60 кг

4,8 мм х

 

(раньше RG-13/U)

RG - 217/U

115 кг

 

6,4 мм П

(раньше RG-14/U)

RG - 218/U

360 кг

11,5 мм х

 

(раньше RG-17/U)

п - проводник; спл - сплошной; Мн - многожильный; пар - пара; х/б - хлопчатобумажная нить; П - пенька; Д - дакрон; Н - нейлон

Максимальные значения натяжений для кабелей, которые не указаны в данной таблице, должны быть получены от изготовителей кабеля.

4.5.2.2 Длина протяжки. Для уменьшения количества сращиваний, в кабельную канализацию следует одновременно протягивать наиболее длинные отрезки кабеля. Если не указаны другие требования, смотровые окна и смотровые колодцы должны располагаться друг от друга в зависимости от длины типа протягиваемого кабеля, но, ни при каких обстоятельствах, расстояние между смотровыми колодцами и смотровыми окнами не должно превышать 200 метров.

4.5.2.3 Различные кабели, прокладываемые в одной кабельной канализации. Изложенные ниже требования применяются к прокладке двух или нескольких кабелей в одной кабельной канализации.

a) Силовые кабели с одним и тем же направлением могут прокладываться в одной кабельной канализации.

b) Силовые кабели с напряжением менее 600 вольт могут прокладываться в одной кабельной канализации.

c) Силовые кабели с напряжением менее 600 вольт не следует прокладывать в той же кабельной канализации, что и кабели управления, телефонные кабели или коаксиальные кабели.

d) Силовые кабели с напряжением менее 600 вольт не следует прокладывать в той же кабельной канализации, что и кабели управления, телефонные кабели, коаксиальные кабели или силовые кабели с напряжением менее 600 вольт.

e) Кабели управления, телефонные и коаксиальные кабели могут прокладываться в одной и той же кабельной канализации.

f) Силовые кабели, кабели управления и телефонные кабели можно прокладывать в одной системе кабельной канализации, при соблюдении условий, указанных в подпунктах g) и h);

g) Прокладка кабелей в смотровых колодцах или смотровых окнах. Силовые кабели и кабели управления следует прокладывать в отдельных смотровых колодцах и смотровых окнах, если не установлены другие требования. Если имеется достаточно места, в каждом кабельном колодце для каждого кабеля следует обеспечить достаточную петлю для одного сращивания.

h) Разделение кабелей в смотровых колодцах и смотровых окнах. Если невозможно обеспечить прокладку силовых и других типов кабелей в отдельных смотровых колодцах или смотровых окнах, их следует прокладывать в отдельных ячейках или на противоположной стороне смотровых колодцев или смотровых окон.

4.5.3 Прокладка кабелей в смотровых колодцах и смотровых окнах

4.5.3.1 Кабельные направляющие. Кабели аккуратно прокладываются вдоль стенок смотровых колодцев или смотровых окон без изгибов или петель. Все разветвления и кабели следует прокладывать по кабельным направляющим, используя нейлоновый канат диаметром 3,2 мм. Направляющие устройства смотровых окон и смотровых колодцев должны быть изготовлены из пластика или иметь фарфоровые изоляторы. Разветвления или соединения устраиваются на расстоянии минимум 0,6 м от выходного устройства из кабельной канализации в смотровое окно или смотровой колодец. Там, где это возможно, места сращивания различных кабелей должны располагаться в шахматном порядке.

4.5.3.2 Конечные устройства кабелей. Конечные устройства для всех контрольных, телефонных и коаксиальных кабелей должны выполняться в соответствии с требованиями. Конечные устройства всех силовых кабелей с напряжением более 5000 вольт должны выполняться с использованием устройства снятия напряжения. Там, где используются оконечные кабельные муфты, следует строго выполнять рекомендации изготовителя. Там, где концы кабеля заводятся на входные изоляторы трансформатора, зачищенные поверхности проводников как с высоковольтной, так и с низковольтной стороны должны быть обернуты изоляционной лентой и покрыты слоем изоляционной водоотталкивающей краски.

4.5.3.3 Заземление кабелей. При устройстве заземления кабелей следует выполнять следующие условия.

a) Все экранированные силовые кабели должны иметь защитное заземление с каждого конца. Провод заземления следует соединять со стержнем заземления с помощью соединительного устройства заземления, специально разработанного для этой цели. Экранирующие устройства или броня на силовых кабелях, непосредственно укладываемых в землю, должна заземляться с каждой стороны, но только не в местах сращивания.

b) Все экранированные кабели управления должны иметь защитное заземление с каждого конца. Экранирующее устройство с каждой стороны сращивания должно иметь величину сопротивления изоляции относительно земли, равное сопротивлению самого кабеля.

c) Телефонные кабели должны иметь заземление защитных устройств только с одного конца. Защитное устройство в месте сращивания должно иметь величину сопротивления изоляции относительно земли, равное сопротивлению самого кабеля.

d) Экранирующие устройства коаксиальных кабелей должны быть изолированы от земли на протяжении всей длины кабеля. Экранирующие устройства должны быть заземлены только в месте окончания коаксиального провода на оборудовании с каждой стороны отрезка, кабеля.

4.5.4 Герметичные коаксиальные кабели

4.5.4.1 Меры предосторожности. При прокладке коаксиальных кабелей, заполненных газом, следует соблюдать специальные меры предосторожности. Эти кабели следует разворачивать и прокладывать единым курсом при условии, что давление азота в кабеле и пломбы поддерживаются в безопасности в течение всего времени обработки, транспортировки и прокладки кабеля. Не следует отрезать или сращивать эти кабели. Если кабель смотан с катушки, желательно применить дополнительное устройство для поддержки этого кабеля. Во время прокладки кабеля следует соблюдать исключительную осторожность, чтобы избежать образования петель в любой его части.

4.5.4.2 Проверка перед прокладкой. Для того, чтобы проверить, был ли кабель поврежден или проколот, проверьте наличие давления азота в кабеле. Если значение давления газа уменьшилось и потеря давления не обусловлена изменением температуры, следует провести испытание азота.

4.5.4.3 Стирофлексные и гелиаксные кабели. Стирофлексные коаксиальные кабели диаметром 45 мм в процессе прокладки не должны изгибаться под радиусом менее одного метра или радиусом меньше 0,6 м при закреплении их на месте. Максимально допустимое натяжение при протягивании кабеля такого размера составляет 800 кг. Гелиаксные коаксиальные кабели в процессе прокладки не должны иметь радиус изгиба менее 0,75 м и менее 0,5 м при закреплении кабеля на месте. Максимально допустимое натяжение при протягивании кабеля такого размера составляет 380 кг.

4.5.4.4 Витки герметичных коаксиальных кабелей с прогнутой катушки использовать не следует. Конец кабеля следует вводить через отверстие в здании с катушки, расположенной за его пределами. Кабель между вводом в здание и соответствующий конец кабеля должен вводиться в здание в той же горизонтальной плоскости. Радиусы изгибов не должны быть менее указанных выше минимальных значений. До окончательного подсоединения кабеля к электронным аппаратам обеспечьте временную поддержку его для того, чтобы кабель не "ослабевал" или "не зависал".

4.5.5 Прокладка кабелей в распилах

4.5.5.1 Использование распилов. Когда новые огни устанавливаются на существующих полосах, например, огни осевой линии ВПП и огни зоны приземления, а также огни осевой линии РД, может потребоваться, прокладка кабелей в распилах или щелях. В. распилах прокладываются только вторичные цепи изолирующих трансформаторов. Такой метод не следует применять при строительстве новых покрытий, поскольку он снижает прочность покрытия.

4.5.5.2 Прорезание искусственного покрытия. Распилы выполняются алмазными пилами. Распил или щель должны иметь ширину не менее одного сантиметра и глубину не менее 2 см. Ширина и глубина должны быть увеличены, если прокладывается несколько кабелей в один и тот же распил и на выходах к огням, ограждениям трансформаторов и разветвительным камерам. Глубина щели должна быть значительно увеличена для того, чтобы дать возможность изогнуть провод, прокладываемый под искусственным покрытием, где распил пересекается с конструктивным соединением искусственного покрытия. Все распилы должны быть строго прямолинейными с вертикальными краями. Там, где пересекаются распилы, с целью уменьшения повреждений изоляции кабеля кромки должны быть со снятой фаской. Можно собрать остатки материалов распила и обработать их с целью восстановления алмазной крошки.

4.5.5.3 Очистка распила. С целью удаления инородных материалов и обломков следует провести пескоструйную очистку распила. Песок, применяемый для пескоструйной очистки должен иметь соответствующий размер и качество для проведения данной работы и применяться с насадками соответствующего размера и давления воздуха. Непосредственно перед прокладкой кабелей или проводов распил должен быть промыт быстрой струей или потоком воды и высушен струей воздуха от реактивного двигателя. Содержите данную зону в чистоте до окончания работ.

4.5.5.4 Прокладка кабелей в распилах. Поскольку данные кабели применяются для вторичного тока изолирующих трансформаторов, следует применять изоляцию для 600 вольт, соответствующую прокладке в сырых или влажных местах. Соответствующими типами изоляции для данных кабелей являются поливинилхлорид, полиэтилен, резина и этилено-пропиленовая резина. Устройство рубашки изоляции не требуется. Площадь сечения многожильного медного кабеля должна составлять не менее 3,3 мм2. Если общая длина проводника превышает 350 м, поперечная площадь проводника должна быть не менее 5,2 мм; Обычно применяется одножильный провод, однако допустимо применение двухжильного кабеля. Не сращивайте кабели в пропилах, используйте только полную длину кабеля. Кабели следует располагать на дне распилов и закреплять с помощью резиновых или пластиковых клиньев или с помощью антикоррозийных металлических зажимов. Если несколько кабелей прокладываются в одном и том же распиле, нет необходимости в прокладке их на определенном расстоянии. Расстояние между клиньями или зажимами должно быть приблизительно один метр, за исключением случаев, когда на стыках искусственного покрытия, пересечениях распилов и на входах в разветвительные боксы или огни, может потребоваться более чистое размещение. На стыках искусственных покрытий на отрезке длиной не менее 0,3 м кабели следует закрывать гибкими полиэтиленовыми трубами или другим соответствующим материалом. Размер этой трубы должен быть достаточным для обеспечения свободного движения кабелей. Трубы должны располагаться по центру стыков, а концы этих труб обматываться с помощью ленты для того, чтобы предотвратить попадание уплотняющих материалов.

4.5.5.5 Заделка распила. Заделку распила следует производить с помощью соответствующих связывающих компаундных материалов вдоль всей длины проложенных кабелей. Обычно компаундные материалы состоят из жидких компонентов двух типов, соответствующих изоляции кабеля и типу искусственного покрытия. Испытываемые образцы заполняющего материала должны иметь минимальный коэффициент растяжения 45 процентов. Период хранения клейких составных частей не должен превышать срок, рекомендуемый изготовителем, и должны храниться при температуре, не превышающей 30°С, или в соответствии с рекомендациями изготовителя. При смешивании и прокладке следует руководствоваться инструкциями изготовителя. Обычно, если до смешивания и в процессе смешивания связующие компоненты предварительно нагреты до 25°С компаунд может быть удовлетворительно залит и высушен без дополнительного подогрева при температуре окружающего воздуха 7°С или выше. С целью предотвращения попадания заполняющего материала в открытые стыки искусственных покрытий в зонах прохождения распилов их следует заполнить уплотняющим материалом, таким, например, как: пенька, джут, хлопчатобумажная ткань или лен. Все лишние или осколочные материалы следует удалить.

4.5.5.6 Законцовки кабелей. Следует соответствующим образом обеспечить законцовку кабелей в обоймах, ограждениях трансформаторов и соединительных камерах. Вводы в эти конечные пункты должны быть запаяны. Законцовки кабелей должны соответствующим образом быть соединены, а кабель защищен от воздействия влаги, проникающей в кабель между проводниками и изоляцией.

4.5.6 Маркировка кабеля

4.5.6.1 Для облегчения опознавания в будущем все кабели и кабельные трассы должны иметь маркировку.

4.5.6.2 Ярлыки на кабелях. В каждом смотровом колодце и смотровом окне все кабели должны быть снабжены ярлыками в количестве не менее двух ярлыков на кабель, по одному с каждой стороны ввода кабельной канализации. Ярлыки следует прикреплять к кабелю сразу после прокладки. Концы кабелей и концевые кабельные муфты должны быть снабжены ярлыками с указанием назначения, оборудования, к которому подводится этот кабель, и другие соответствующие данные. Ярлыки должны иметь соответствующий размер и толщину и быть изготовленными предпочтительно из меди. Они должны быть надежно прикреплены к кабелю с помощью нейлоновой нити. Маркировка кабелей должна включать краткую информацию о названии средства или средств, обслуживаемых данным кабелем, буквы, указывающей тип обслуживания (силовой, телефонный, контрольный или радиочастотный (коаксиальный)), предоставляемого данным кабелем. Если для функций контроля используется телефонный кабель, его следует обозначать как контрольный кабель, а не как телефонный кабель. Если два или более идентичных кабеля используются для обслуживания одного и того же средства, их можно связать в пучок с помощью одного ярлыка.

4.5.6.3 Маркировка трасс кабелей. Трассы кабелей, проложенных непосредственно в земле, должны иметь маркировку через каждые 60 м длины кабеля, а также в каждом пункте изменения направления кабеля и в каждом месте разветвления кабеля с помощью железобетонной плиты соответствующего размера и толщины. Эти маркеры следует устанавливать сразу после окончательной засыпки кабельной траншеи. Их следует устанавливать горизонтально с выступающей над поверхностью частью высотой примерно 2,5 см. После установки бетонного маркера минимум через 24 часа, вершину его следует окрасить в ярко-оранжевый цвет краской, пригодной для окраски необработанной внешней поверхности бетона. Каждый кабельный маркер должен иметь следующую информацию, приведенную на его выступающей поверхности :

a) слово "КАБЕЛЬ" или "РАЗВЕТВЛЕНИЕ". Буква, обозначающая тип кабеля, должна предшествовать слову "РАЗВЕТВЛЕНИЕ";

b) название обслуживаемого объекта;

c) тип проложенного кабеля следует маркировать следующими словами;

"СИЛОВОЙ", "КОНТРОЛЬНЫЙ", "ТЕЛЕФОННЫЙ" или "КОАКСИАЛЬНЫЙ" или соответствующими сокращениями этих терминов. Назначение всех проложенных типов кабелей следует указать на маркере;

d) стрелки, показывающие направление или изменение направления прокладки кабеля;

e) буквы должны иметь размеры не менее 10 см в высоту, 7 см в ширину и 1 см в глубину;

f) Кабели, проложенные в кабельной канализации и кабелепроводе, должны иметь кабельные маркеры, установленные через 60 метров и в любом месте изменения направления прокладки кабеля; маркеры не следует устанавливать на бетонном или асфальтовом покрытии; и

g) смотровые колодцы и смотровые окна обозначаются в соответствии с их назначением.

4.5.7 Кожухи для соединений

4.5.7.1 Установка кожухов. Большинство подсоединений кабелей к изолирующим трансформаторам осуществляется в пределах кожухов трансформаторов, в фундаментах для арматур огней, которые находятся ниже поверхности на краю искусственных покрытий ВПП или РД, или в самом покрытии. Предпочтительно, чтобы эти кожухи устанавливались в определенных местах в фундаментах, заливаемых бетоном, который закрывает кожух на величину не менее 10-15 см снизу и по бокам. Металлические кабелепроводы, подсоединяемые к выходам контейнеров для ввода кабелей данной цепи, должны проходить через бетонные стены. Эти проводники должны иметь хомуты для подсоединения проводов заземления или противовесов . Верхняя часть контейнера должна находиться на определенном уровне и соответствующей глубине ниже верхней части бетонного покрытия для установки арматуры огней или накладной плиты. Поддерживающее или зажимное приспособление должно использоваться для выдерживания уровня, выравнивания и соответствующей глубины верхней части кожуха во время прокладки и заливки бетоном. Концы кабелей протягиваются в кожух и конец проводника за пределами бетонного фундамента запаивается вокруг кабеля с использованием соответствующего компаунда для предохранения данной полости от попадания воды. Надземные огни, полуутопленные огни или пустые полости, установленные на контейнерах, должны иметь прокладки или другие средства обеспечения герметизации для предотвращения попадания воды в контейнер.

4.5.7.2 Прокладка в существующих искусственных покрытиях. Если огни должны быть установлены в существующих искусственных покрытиях, установка кожухов трансформаторов в бетоне может оказаться практически невозможной. Обычно кожухи трансформаторов устанавливаются на кромке искусственного покрытия, а кабели, отходящие к огням, прокладываются в распилах. Кожух трансформатора, соединительные боксы или арматура огней могут устанавливаться в местах расположения огней и для обеспечения соединения с огнем при помощи сверления в искусственном покрытии отверстия соответствующего размера и глубины. Арматура огней может устанавливаться на кожухе или должна быть такого типа, чтобы устанавливалась непосредственно в отверстии. Отверстия соответствующего диаметра для арматур или кожухов трансформаторов высверливаются в искусственном покрытии с помощью сверл с алмазной кромкой. Дно отверстия для соединительных боксов и арматур огней должно быть ровным или несколько вогнутым, за исключением зоны шириной 2,5 см по периметру, которая должна быть ровной. Если отверстия сверлятся слишком глубоко, они должны заполняться компаундом до желаемой глубины, и компаунд уплотняется до начала прокладки.

4.5.7.3 Установка кожуха. Боковины и днище кожуха трансформатора, соединительного бокса или арматуры перед установкой должны быть очищены с помощью пескоструйного аппарата. Следует также очистить внутренние поверхности высверленного отверстия. Днище и бока кожуха или арматуры, а также стенки и днище высверленного отверстия должны быть покрыты соответствующим материалом для уплотнения минимального объема, который полностью заполнит пространство между бетоном и арматурой или кожухом трансформатора. Заполняющим компаундом обычно является компаундная паста, состоящая из двух частей, которая смешивается и применяется в соответствии с инструкциями изготовителя. При установке каждого огня или кожуха для обеспечения соответствующей горизонтальной и вертикальной центровки должны использоваться поддерживающие или зажимные приспособления. Поддерживающее приспособление должно оставаться на своем месте до заливки уплотняющего материала. Кабели следует протягивать и подводить к местам установки для соединения или сращивания соответствующим образом, а ввод их следует залить уплотнителем. Лишнее количество уплотняющего вещества или компаунда следует удалить.

4.5.7.4 Установка изолирующих трансформаторов непосредственно в земле. Изолирующие трансформаторы, устанавливаемые непосредственно в земле, обычно должны устанавливаться на той же глубине, что и кабели, подсоединяемые к этим трансформаторам. Трансформаторы и кабели должны располагаться таким образом, чтобы в местах соединений не было изгибов или натяжений проводников, а кабели и вводы должны иметь петли, чтобы, выдержать проседание земли и вспучивание при морозе. Используйте соответствующие проводники и оберните их два или три раза электроизоляционной лентой за пределами места соединения. При подсоединении кабеля к трансформаторам не следует делать сращиваний.

4.5.7.5 Установка изолирующих трансформаторов в трансформаторных кожухах. Когда изолирующие трансформаторы устанавливаются в трансформаторных кожухах, трансформаторы, по возможности, следует устанавливать ровно на дне кожуха. Подсоедините кабели к вводам трансформаторов, используя соответствующие проводники (сращивание не допускается), а места соединения изолируются лентой. Проводники следует прокладывать по дну кожухов, по возможности, без петель или натяжения. Провода заземления в изолирующих трансформаторах следует подсоединить к земляной жиле, если таковая имеется. Если температура внутри кожуха будет превышать 120°С, кусок алюминиевой фольги между стойками огней и транформаторами уменьшит влияние тепла на трансформатор.

ГЛАВА 5 КАБЕЛИ ДЛЯ ПОДЗЕМНЫХ СЕТЕЙ НА АЭРОДРОМАХ

5.1 СВОЙСТВА КАБЕЛЕЙ

5.1.1 Характеристики кабелей для прокладки под землей

5.1.1.1 Изоляция. Обычно указываются следующие изоляционные материалы, поскольку они выдерживают максимально установленные значения температур проводников при эксплуатации, перегрузку, и условия короткого замыкания цепи для кабелей, предназначенных для максимального напряжения до 35 кв:

a) Полиэтилен с поперечной структурой (XLP). Данное термореактивное химическое соединение имеет отличные электрические качества, хорошее химическое сопротивление, хорошие физические характеристики и сохраняет гибкость при низких температурах.

b) Этиленопропиленовая резина (EPR). Данное химическое соединение имеет электрические характеристики, которые считаются эквивалентными характеристикам полиэтилена с поперечной структурой; поэтому подрядчику следует дать возможность выбора любого из этих типов.

5.1.1.2 Если особые условия дают возможность применить материалы для меньших установленных температур проводников или меньших максимальных значений напряжения, то могут использоваться следующие изоляционные материалы:

a) Резина. Проводники с резиновой изоляцией обеспечивают более легкое сращивание, хорошую защиту от влаги и низкие потери в диэлектрике.

b) Лакированный кембрик. Изоляция из лакированного кембрика используется для обеспечения защиты от озона и масла и более легкого сращивания. Лакированный кембрик используется в основном в соединениях с кабелями, имеющими бумажную изоляцию, там, где имеются проблемы, обусловленные наличием масла. При прокладке в мокрых или влажных местах или под землей, изоляция из лакированного кембрика должна быть снабжена соответствующей защитной оболочкой.

c) Бумажная изоляция. Для обеспечения низкой ионизации, большой продолжительности службы, высокой диэлектрической прочности, низких потерь в диэлектрике и хороших стабильных характеристик при изменении температуры применяйте кабель с бумажной изоляцией. При использовании лакированного кембрика в качестве изоляции, бумажная изоляция требует соответствующей защитной металлической оболочки. Вариант выбора кабелей в бумажной изоляции следует оговаривать, поскольку они требуют дополнительных затрат в связи с тем, что ни полиэтилен с поперечным сечением, ни Этиленопропиленовая резина не обеспечивают требуемые качества.

d) Бутилированная резина. Данное термореактивное химическое соединение имеет высокую диэлектрическую прочность и высокую стойкость к влаге, теплу и озону. Она может использоваться при напряжениях до 35 кв, но имеет меньшую температуру проводников, чем для сетчатого полиэтилена или этиленопропиленовой резины.

е) Силиконовая резина. Данное термореактивное химическое соединение представляет собой изоляцию с высокой стойкостью по отношению к теплу, озону и коронному разряду. Она может использоваться во влажных или сухих местах, как открытых так и в кабелепроводе. Она имеет наилучший показатель температуры проводника, однако может использоваться только при напряжениях до 5 kb.

5.1.1.3 Защитные оболочки кабелей

a) Неметаллические. Неметаллические защитные оболочки должны быть гибкими, водоотталкивающими и долговечными. Неопрен, который часто используется в качестве неметаллической защитной оболочки кабелей, является неприемлемым во многих местах. Данный материал часто впитывает значительное количество воды, которая может проникнуть через изоляцию. Определенные неметаллические защитные материалы, в особенности в некоторых тропических зонах, иногда повреждаются микроорганизмами, комарами и вредителями сельскохозяйственных растений. Некоторые защитные материалы, которые хорошо выполняют свою роль при прокладке под землей или в кабелепроводах, очень быстро приходят в негодность при прокладке по поверхности в связи с воздействием солнечного света. Материалы, которые становятся ломкими при низких температурах, не должны использоваться в холодных районах. В некоторых местах грызуны часто повреждают неметаллическую защитную оболочку кабеля. В этих районах кабели следует прокладывать в коллекторах или использовать кабели с металлической защитной оболочкой.

b) Металлические. Кабели, подвергающиеся механическому воздействию или высокому внутреннему давлению, требуют металлической защитной оболочки, как например, свинец, алюминий или сталь. Некоторые изоляционные материалы, например, бумага и лакированный кембрик, требуют такой защиты во всех случаях.

5.1.1.4 Покрытие кабеля. Для защиты от коррозии металлических оплеток может потребоваться соответствующая оболочка или рубашка.

5.1.1.5 Экранированные кабели. Экранирование распределительного кабеля среднего напряжения требуется для замыкания электрических полей в пределах изоляции и предотвращения утечки токов за пределы кабеля. Защитное экранирование требуется для всех кабелей, имеющих неметаллические защитные оболочки с напряжением до 2 кв и выше, за исключением кабелей цепей светосигнального оборудования аэродромов и для всех кабелей имеющих металлические защитные оболочки, рассчитанные на напряжение 5 кв и выше. Для уменьшения вероятности электрического удара экраны следует заземлять. Заземление необходимо делать с каждого конца, в противном случае в экране может наводиться напряжение опасной величины.

5.1.1.6 Защита кабелей от возгорания. Кабели в смотровых колодцах, смотровых окнах и трансформаторных камерах, эксплуатирующиеся при напряжении 2400 вольт и выше, или подвергающиеся воздействию обрывов других кабелей, работающих под таким же напряжением, должны быть защищены от возгорания с помощью соответствующего аэрозольного покрытия. Исключения могут допускаться там, где имеется достаточное разделение кабелей, изолирование с помощью барьеров или при других вариантах.

5.1.1.7 Защита от повреждения коронным разрядом. Изоляцию высоковольтных кабелей, которые могут быть повреждены озоном, следует защищать от повреждения управляемым коронным разрядом, при котором выделяется озон, с помощью тонкого полупроводникового слоя между проводником и изоляцией. Такое покрытие заполняет пространство между проводником и изоляцией, предупреждая таким образом возникновение коронного разряда, а, следовательно, и выделение озона (см. п. 5.1.3.6).

5.1.1.8 Проводники кабеля. Из-за высоких показателей электропроводности, гибкости и удобства в прокладке для большинства изолированных проводников используется обожженная медь. Среднетянутая медь имеет больший показатель усилий на разрыв, чем обожженная медь. В качестве варианта может допускаться использование алюминиевых проводников за исключением случаев, когда условия возникновения коррозии ограничивают их использование.

5.1.2 Классы обслуживания

5.1.2.1 Низковольтные кабели. Низковольтные кабели, изоляция которых выдерживает 600 вольт или менее, используются для подсоединения вторичных обмоток изолирующих трансформаторов тока с лампами в арматурах, для низковольтных распределительных цепей и в качестве низковольтных фидерных цепей к одиночным установкам и более коротким цепям. В качестве проводников обычно используется медь, но может быть и алюминий, кроме того могут использоваться как одножильные, так и многожильные кабели. Применяются как сплошные, так и витые проводники, однако если ожидается, что при прокладке будут иметь место частые изгибы, предпочтение отдается кабелю с витыми проводниками. Поперечное сечение проводника может варьироваться от 2 мм2 до 8 мм2 или более, если необходимо уменьшить потери напряжения.

5.1.2.2 Высоковольтные кабели. Высоковольтные кабели в основном используются для распределения мощности от источника и в качестве Фидерных кабелей аэродромных светосигнальных систем. Критерий и материалы такие же, как и для энергораспределительных кабелей, рассмотренных в пп. 2.5.5 - 2.5.7. Значения напряжения обычно колеблются от 1000 до 5000 вольт. Поперечное сечение проводников обычно варьируется от 3,3 мм2 до 21 мм2, однако проводники с большими размерами используются реже. Такие кабели могут быть либо одножильными либо двух-трехжильными. В зависимости от почвы, окружающей среды, метода прокладки, химических соединений и любых других специальных условий выбираются изоляция рубашки, защитная оболочка и экранирование этих кабелей.

5.1.2.3 Последовательные сети аэродромных кабелей освещения. Требования к кабелям для данной цели были стандартизированы гораздо точнее, чем требования к кабелям для большинства энергетических цепей. Ток в последовательной сети обычно имеет значение от 6 до 20 ампер. Как правило, сечение используемых проводников составляет 8,4 мм2, однако могут использоваться также кабели, имеющие сечение 3,3 мм2. Эти кабели являются одножильными. Данные проводники обычно бывают скрученными, однако могут использоваться и обычные проводники. Изоляция, как правило, выдерживает напряжение 5000 вольт. Поверх изоляции обычно используется неметаллическая рубашка. В некоторых местах прокладки может не требоваться металлическая оплетка между изоляцией и рубашкой, либо между рубашкой и неметаллической оболочкой. Предпочтительными кабелями для последовательной сети огней являются скрученные, медные проводники, имеющие сечение 8,3 мм2; с использованием в качестве изоляции сетчатого полиэтилена, этиленопропиленовой резины или буна-резинового материала; в качестве рубашки используются хлоросульфанированный полиэтилен, поливиниловый хлорид, полиэтилен или прочный неопрен; в качестве защитной оболочки используется металлическая оплетка.

5.1.2.4 Кабели управления. Кабели управления являются низковольтными кабелями, в парах или многожильные. Для некоторых простых цепей управления может использоваться группа одножильных кабелей. Некоторые кабели управления имеют один или несколько более толстых проводников для линейного напряжения и (или) нулевого провода и несколько более тонких проводников для индивидуального управления. В других местах прокладки для линейного и нейтрального провода может использоваться пара более толстых проводников и другие кабели с несколькими более тонкими проводниками для индивидуального управления. Многожильные кабели управления имеют 7, 12, 16 или более проводников. Большинство кабелей управления имеют скрученные медные жилы. Размер проводника выбирается таким образом, чтобы падение напряжения в линии соответствовало допустимым пределам. Поперечное сечение проводников обычно составляет 3,3 мм2 и 0,5 мм2. Сопротивление изоляции должно удовлетворять напряжению управления, которое обычно составляет 250 вольт или менее. Резина, полиэтилен, поливинилхлорид, лакированный кембрик, бумага соответствуют использованным типам изоляции кабелей управления. Для уменьшения диаметра кабеля желательно иметь тонкую изоляцию. Скрученные пары или укладка проводников в виде спирали желательна для вспомогательных постоянных цепей управления с целью уменьшения наводимого напряжения между цепями. Многожильные кабели должны иметь внешнюю рубашку и могут экранироваться с помощью металлической ленты.

5.1.2.5 Кабель связи. Для обеспечения связи между контрольно-диспетчерским пунктом, сводчатыми укрытиями для электрооборудования, отделами или станциями следует проложить специальные цепи для внутренней связи или телефонные цепи. Эти цепи обычно представляют собой кабели телефонного типа с одной или несколькими скрученными парами. Такие кабели должны быть пригодными для прокладки под землей. Хотя для связи в некоторых местах прокладки могут использоваться кабели управления, в других местах предпочтительнее использовать отдельные кабели в отдельных кабелепроводах или прокладывать их на достаточном расстоянии друг от друга в траншее при непосредственной укладке в земле.

5.1.2.6 Провода заземления. Провод заземления или противовес должны предусматриваться для защиты подземных силовых кабелей и кабелей управления от высоких импульсов напряжения относительно земли в зонах, где могут иметь место повреждения сети электроосвещения. Провод заземления должен прокладываться между поверхностью земли и подземными кабелями. Обычно он представляет собой неизолированный, многожильный медный проводник. Размер провода заземления должен быть не менее, чем наибольший размер проводников, для защиты которых он предназначен. Поперечное сечение проводника может колебаться от 8,4 мм2 до 21 мм2 или более. Это должен быть цельный проводник, соединяющий каждую обойму, опору огня и штырь заземления или соединения вдоль всей трассы кабеля.

5.1.3 Причины повреждения кабелей

5.1.3.1 Отказы в кабелях являются частой причиной выхода из строя сети аэродромных огней и часто для их обнаружения и ремонта требуется значительное время и усилия. Эффективные методы уменьшения отказов кабелей повышают надежность системы. Лучшее знание причин повреждения кабелей должно оказать содействие в выборе типов кабеля и правил прокладки. Ряд этих причин рассмотрен ниже.

5.1.3.2 Механические повреждения. По-видимому, наибольшее количество отказов кабелей вызывается механическими повреждениями. Плохие методы и правила прокладки кабеля, вероятно, являются наиболее общими причинами механических повреждений, в то же время промерзание, вибрация от движения воздушных судов или транспортных средств, грызуны, сдвиг или проседание почвы, а также множество других причин могут вызвать физические повреждения кабеля. Ниже перечислены некоторые типы механических повреждений:

a) Зарубки и царапины на изоляции.

b) Чрезмерное натяжение кабеля при протягивании в кабелепроводах или сматывании кабеля для непосредственной прокладки в земле.

c) Камни или посторонние предметы в подушках или материалах для засыпки траншей.

d) Чрезмерные прогибы при вводе в смотровые колодцы или смотровые ячейки и внутри них, а также в фундаментах огней, кабелепроводах, опорах, подсоединениях к оборудованию, в местах соединений, сращивании, вдоль траншей или кабелепроводов или в других местах, где оседание почвы, обслуживание, прокладки или погодные условия могут увеличить натяжение.

e) Появление зарубок на проводниках в местах сращивания или спаивания проводников в дальнейшем могут вызвать обрыв проводника.

f) Недостаточное расстояние между кабелями в траншеях, как в вертикальной, так и в горизонтальной плоскостях, в месте образования петель кабеля или в местах, где усадка земли или промерзание могут вызвать непосредственное сопротивление двух секций, кабеля.

g) Промерзание или вспучивание при промерзании создают дополнительные усилия на кабель от воздействия льда, замерзшей почвы или каких-либо других твердых предметов или материалов. В таких местах для уменьшения натяжения необходимо обеспечить соответствующую амортизацию и зазоры.

h) Кабели, не имеющие соответствующего крепежа в смотровых колодцах или других местах, где прогиб или обнажение могут привести к тому, что на кабель могут оказать давление либо какие-то объекты, либо лица.

i) Вибрация, вызываемая движением по поверхности над кабелем или от эксплуатации оборудования, примыкающего к кабелю или находящегося рядом с ним, могут вызвать усталостные напряжения в проводниках или в рубашке и изоляции. Там, где могут иметь место такие условия или где они могут возникнуть, прокладывайте кабели в кабелепроводах, которые проходят в стороне от зон вибрации.

j) Разрыв или расчленение коллекторов или кабелепроводов может вызвать разрыв кабеля. При устройстве кабелепроводов и коллекторов должны обеспечиваться соответствующие соединения, засыпка и утрамбовка.

5.1.3.3 Проникновение воды. Недостатком прокладки в грунте является то, что вода имеет возможность проникнуть к проводнику непосредственно через защитную оболочку кабеля и изоляцию. Проникновение или затекание воды может иметь место в местах сращивания, соединения, на концах кабеля, в местах физических повреждений, при некачественной изоляции, через гнезда подсоединения светосигнального оборудования или при перегрузке, а также при наличии еще и других дефектов.

a) Некачественное сращивание и установка соединительных колодок часто являются причиной проникновения влаги. В отношении устройства сращиваний и установки соединительных элементов см. раздел 5.2.

b) Для защиты от проникновения влаги через концы кабеля, эти концы следует очистить и высушить до подсоединения их к оборудованию, а также после этого. Концы свободных кабелей должны защищаться аналогичным образом. Некоторые типы изоляции, в особенности вода и минеральные заполнители, могут впитывать влагу из атмосферы во время периодов повышенной влажности. Концы кабелей таких типов должны быть заделаны даже после подсоединения к оборудованию.

c) Некоторые виды изоляции либо при возникновении дефектов, либо при монтаже, могут допускать значительное проникновение воды. Такие дефекты следует выявлять при качественных испытаниях сопротивления изоляции. Сообщалось, что некоторые кабели, имеющие рубашку из неопрена, недостаточно устойчивы к проникновению воды, хотя в других сообщениях говорится, что кабели этого типа имеют хорошие характеристики. Перед закупкой кабеля (предпочтительно одной фирмы-изготовителя) следует изучить характеристики данного типа кабеля в других местах прокладки.

d) Удары молний могут нанести значительные повреждения кабелям или наведенное напряжение может быть достаточным для повреждения изоляции и образования отверстий малого диаметра. Эти отверстия малого диаметра наиболее вероятно могут возникнуть в точках пересечения кабелей или там, где кабель проходит близко или непосредственно соприкасается с металлическими проводниками. Проложенный соответствующим образом провод заземления или противовес должны уменьшить вероятность его повреждения от ударов молний.

e) Повышенное напряжение может поступать в кабель либо случайно, либо из-за неправильной эксплуатации. Повреждение кабеля может быть не замечено сразу.

5.1.3.4 Химические повреждения. Часто кабели аэродромных светосигнальных систем прокладываются в зонах, где имеется топливо, масло, кислоты и другие химические вещества, которые могут присутствовать там постоянно, либо случайно. Эти химические вещества влияют на сопротивление изоляции некоторых типов кабелей. Если известно, или предполагается, что кабели могут подвергаться воздействию таких химических элементов, следует выбрать тип кабеля, который является устойчивым к воздействию таких химических соединений.

5.1.3.5 Повреждение грызунами. В некоторых зонах кабель, непосредственно проложенный в земле, подвергается воздействию грызунов, в особенности сусликов, которые прогрызают изоляцию. Имеется ряд факторов, подтверждающих, что грызуны могут привлекаться к кабелю либо теплом, выделяемым этим кабелем, либо его вкусовыми качествами. Там, где повреждение грызунами является серьезной проблемой, может возникнуть необходимость в прокладке кабеля в кабелепроводах либо в использовании для кабеля металлических кожухов.

5.1.3.6 Повреждения, вызываемые микроорганизмами или растениями. Сообщается, что микроорганизмы и растения могут быть причиной повреждения некоторых типов кабелей в тропических или субтропических зонах. Другие типы кабелей подвергаются незначительному влиянию. Если предполагается, что могут возникнуть такие проблемы, следует выбрать тип кабеля, который может противостоять воздействию микроорганизмов или растений.

5.1.3.7 Повреждения, вызываемые озоном и коронным разрядом. Изоляция некоторых кабелей повреждается озоном, а, следовательно, и коронным разрядом, обусловленным данной цепью или ближайшими цепями. Имеются такие типы кабельной изоляции, которые удовлетворительно противостоят данным воздействиям. Если известно, что кабель высокого напряжения может подвергаться воздействию озона или коронного разряда, следует выбрать кабели с соответствующими свойствами. В прошлом ряд государств использовали для огней ВПП и огней приближения в последовательной сети кабели, которые не были защищены от воздействия коронного разряда, обосновывая это тем, что данные системы эксплуатируются с полной нагрузкой незначительное количество часов в течение года. В связи с этим данные кабели подвергаются перегрузкам напряжения в течение только небольшого количества времени за время эксплуатации. Данная практика оказалась нежелательной, поскольку стоимость сокращается незначительно, а также в связи с тем, что некоторые из этих кабелей включаются в цепи распределения энергии и постоянно подвергаются воздействию высокого напряжения.

5.1.3.8 Повреждения ультрафиолетовыми лучами. Изоляция некоторых кабелей, которые имеют удовлетворительные характеристики при прокладке их под землей, могут стать хрупкими и быстро прийти в негодность при воздействии солнечного света, если они прокладываются на опорах, например, на мачтах огней приближения. Если кабель будет подвергаться такого рода воздействию, следует выбрать кабель с изоляцией, которая не подвергается воздействию ультрафиолетового света или прокладывать кабель в металлических кабелепроводах.

5.1.3.9 Износ кабеля. Изоляция большинства кабелей изнашивается медленно. Срок службы кабелей, прокладываемых под землей, должен составлять 10-20 лет.

5.2 СОЕДИНЕНИЕ КАБЕЛЕЙ

5.2.1. Сращивание кабелей

5.2.1.1 Все соединения кабелей должны выполняться опытными и квалифицированными специалистами по сращиванию кабелей, использующими при выполнении работ самые высокие стандарты. Методы сращивания и материалы должны быть такого типа, которые рекомендованы изготовителем материалов для сращивания применительно к конкретному типу сращивания кабеля. Все соединения кабеля должны удовлетворять следующим требованиям.

5.2.1.2 Силовые кабели, имеющие изоляцию для напряжения более 5000 вольт. Для данного типа сращиваемого кабеля следует использовать предназначенный для него набор. Когда нет таких наборов, можно использовать сращивание с использованием изоляционной ленты в соответствии с п. 5.2.2. Не следует применять материал для сращивания на основе эпоксидных смол или резины.

5.2.1.3 Силовые кабели с изоляцией от 610 до 5000 вольт. Герметичные эпоксидо-резиновые оболочки для сращивания и наборы кожухов для сращивания, разработанные для данного кабеля следует использовать в полном соответствии с инструкциями изготовителя. При необходимости, следует обеспечить сращивание с использованием изоляционной ленты.

5.2.1.4 Силовые кабели с изоляцией на 600 вольт или менее. Для сращивания всех кабелей, непосредственно прокладываемых в земле, могут быть использованы необходимые наборы форм или герметические эпоксидо-резиновые оболочки. Также можно обеспечить сращивание с помощью изоляционной ленты, используя в качестве защитного покрытия предварительно растянутые или стянутые в нагретом состоянии трубки.

5.2.1.5 Кабели управления и телефонные кабели. Для использования в негерметических кабелях с термопластичной изоляцией имеется типовая оболочка для сращивания с заполнителем. Сращивание существующих герметичных кабелей, кабелей со свинцовой оболочкой или кабелей с бумажной изоляцией должно обеспечиваться в соответствии с требованиями соответствующих полномочных органов.

5.2.2 Сращивание кабелей с применением изоляционной ленты

5.2.2.1 Сращивание с применением изоляционной ленты обычно используются в тех случаях, когда невозможно получить соответствующие соединители и наборы для сращивания. Если необходимо обеспечить сращивание с помощью изоляционной ленты, для получения удовлетворительных результатов должны быть использованы правильные методы. Метод, рассмотренный ниже, применяется к одножильному кабелю, однако с небольшими доработками он может быть использован применительно к многожильному кабелю.

5.2.2.2 Всегда поддерживайте концы кабелей, подлежащих соединению, чистыми и защищенными от влаги.

5.2.2.3 Аккуратно срежьте на конус и удалите защитную оболочку, рубашку, металлический экран, защитную оболочку и изоляцию с концов кабелей, подлежащих соединению. Удалите все остатки изоляции с проводников на длину примерно 2 см, не оставляя зарубок на проводнике. Аккуратно срежьте на конус изоляцию в направлении от проводника на 2 см или более. Снимите защитную оболочку, металлическую ленту, рубашку и т.д. от внешней поверхности изоляционного слоя еще на 2 см (см. рис. 5-la). Срезание на конус должно блокировать проникновение воды, просачивающейся вдоль конуса. Сохраняйте в целостности металлическую ленту защитной оболочки, если таковая применяется, на полную длину сращивания. Аналогичным образом срежьте на конус на 2 см или более неметаллическую защитную оболочку. Удалите все стальные или металлические защитные оболочки или внешнюю оболочку, но сохраните укороченные части или концы для повторного соединения вдоль всей длины сращивания.

5.2.2.4 Для соединения концов проводника используйте соединительный элемент гофрированного типа. Загните концы проводников, используя приспособления, предназначенные для изготовления полного гофра до удаления этого инструмента (см. рис. 5-lb). Если в этом есть необходимость, соединение проводников также может быть обработано припоем.

5.2.2.5 Используя резиновую изоляционную ленту или ленту из синтетической резины хорошего качества, тщательно обмотайте соединение в один слой при достаточном натяжении ленты, обеспечивая приблизительно 25-процентное перекрытие по ширине ленты примерно на 50 процентном участке всей ее ширины. Каждый слой будет проходить все выше и выше по конусу вдоль изоляции. Продолжайте наращивать слои резиновой изоляции до получения полного изоляционного слоя. См. рис. 5-1с.

5.2.2.6 Если поверх изоляции используется экранированный слой, соедините металлическую ленту, которая должна поддерживаться неповрежденной, вдоль всего сращивания с помощью припоя или соответствующих проводников. При необходимости оберните дополнительной металлической лентой аналогичного типа.

Рис. 5-1. Сращивание одножильного кабеля с использованием изоляционной ленты

5.2.2.7 Продолжайте обматывать резиновой изоляцией, как описано в п. 5.2.2.5, до размеров не менее 1,5 диаметра кабеля. Аккуратно прикладывайте усилия к изоляционной ленте для того, чтобы избежать пустот и обеспечить хорошее прилегание к поверхности кабеля и слоев изоляционной ленты между собой.

5.2.2.8 Поверх резиновой изоляционной ленты добавьте несколько слоев высокопрочной изоляционной, негорючей, устойчивой против атмосферных влияний пленки. Накладывайте пластиковую ленту с разумным натяжением, и чтобы каждый раз она перекрывала примерно 50 процентов ее ширины. Пластиковая лента должна проходить на 3 см или более вдоль поверхности изоляции экрана с каждой стороны места сращивания.

5.2.2.9 Если кабель имеет стальную оболочку или другие металлические покрытия, соедините заземляющую оплетку по всей длине сращивания и подсоедините к защитной оболочке кабеля соответствующими хомутами и (или) с помощью припоя с каждой стороны места сращивания (см. рис. 5-2а). Если кабель покрыт свинцовой оболочкой, обеспечьте соответствующее герметизирующее свинцовое соединение поверх места сращивания для обеспечения водонепроницаемого покрытия свинцовой оболочки кабеля. Если металлическое покрытие защищено от коррозии с помощью специального покрытия, применяйте материал аналогичный используемому по всей длине кабеля и в зоне места проведения работ по сращиванию.

5.2.3 Набор соединителей для аэродромного светосигнального оборудования

5.2.3.1 Использование набора соединителей. В последние годы большинство соединений последовательных цепей осуществлялось с помощью наборов соединителей. Хотя стоимость наборов соединителей является значительной, экономия времени при прокладке и упрощение разделки цепей и заделки их при обнаружении неисправностей делают применение их желательным. Поскольку выводы большинства изолирующих трансформаторов в настоящее время снабжаются соединителями, необходимы соединители кабеля и они дают возможность обеспечить легкое подсоединение или отключение трансформаторов в последовательную цепь и к огням. Одножильные соединители показаны на рис. 5-3.

5.2.3.2 Установка соединителей. Концы кабеля должны быть подготовлены тщательным образом в соответствии с инструкциями, предохраняя тем самым оба конца кабеля и поверхности проводников от попадания грязи и влаги. Убедитесь, что любые зазоры между кабелем и внешним слоем проводника заполнены соответствующей массой, предотвращающей образование пустот. После соединения проводников убедитесь в том, что отсутствует попадание воздуха, предотвращая тем самым возможность рассоединения проводников. Рекомендуется обмотать место соединения виниловой электроизоляционной лентой для предохранения от попадания в данную зону грязи и предотвращения рассоединения.

5.2.4 Коаксиальные кабели

5.2.4.1 Негерметичные коаксиальные кабели. Коаксиальные кабели следует соединять используя соответствующие коаксиальные соединители. Каждый соединитель должен быть минимум на 15 см закрыт термостойким сжимающимся кожухом, имеющим коэффициент усадки 3:1 или более. Перед закрытием самоуплотняющимся кожухом, кабель может быть покрыт соответствующим клеющим слоем. Для нанесения термоуплотняющегося кожуха следует использовать нагреватель без пламени. Вспомогательный кожух может быть предварительно растянут; механически уплотняемый кожух применяется в соответствии с рекомендациями изготовителя.

5.2.4.2 Сращивание герметичных коаксиальных кабелей. Без специального разрешения в поле не допускается производить никаких сращиваний герметичных коаксиальных кабелей.

Рис. 5-2. Сращивание кабелей с металлической броней с использованием изоляционной ленты

Рис. 5-3. Соединители для одножильных кабелей с неметаллической оболочкой

5.2.5 Соединение проводников

5.2.5.1 Силовые проводники. Подсоединение кабельных проводников следует выполнять используя гофрированные соединители с помощью гофрирующего инструмента, разработанного для изготовления полной складки до удаления инструмента. Соединители, расщепленные под болт, могут использоваться для низковольтных цепей с напряжением 600 вольт или менее.

5.2.5.2 Кабели управления и телефонные кабели. Соединение телефонных проводов или проводов управления следует выполнять с помощью скрученного или пропаянного сращивания или соответствующего саморазбирающегося предварительно изолированного соединителя, устанавливаемого с помощью специального приспособления, предназначенного для загибания проводника. В процессе установки следует проводить маркировку проводников краской.

5.2.5.3 Бронирование и экранирование кабелей. Защитное экранирование должно быть электрически подсоединено вдоль всего места сращивания путем зачистки и пропайки. При необходимости, используйте секции металлической оплетки и проводящей ленты. Броня и экран должны быть полностью изолированы друг от друга и от земли, за исключением случаев, упомянутых в п. 4.5.3.3.

ТЕХНИЧЕСКИЕ ПУБЛИКАЦИИ ИКАО

Ниже приводится статус и общее описание различных серий технических публикации, издаваемых Международной организацией гражданской авиации. В этот перечень не включен» специальные публикации, которые не входят ни в одну из указанных серий, например "Каталог аэронавигационных карт ИКАО" или "Метеорологические таблицы для международной аэронавигации".

МЕЖДУНАРОДНЫЕ СТАНДАРТЫ И РЕКОМЕНДУЕМАЯ ПРАКТИКА принимаются Советом ИКАО в соответствии со статьями 54, 37 и 90 Конвенции о международной гражданской авиации и для удобства пользования называются Приложениями к Конвенции. Единообразное применение Договаривающимися государствами требований, включенных в международные Стандарты, признается необходимым для безопасности или регулярности международной аэронавигации, а единообразное применение требований, включенных в Рекомендации, считается желательным в интересах безопасности, регулярности или эффективности международной аэронавигации. Для обеспечения безопасности или регулярности международной аэронавигации весьма важно знать, какие имеются различия между национальными правилами и практикой того или иного государства и положениями международного Стандарта. В случае же несоблюдения какого-либо международного Стандарта Договаривающееся государство, согласно статье 38 Конвенции, обязано уведомить об этом Совет. Для обеспечения безопасности аэронавигации могут также иметь значение сведения о различиях с Рекомендуемой практикой, и, хотя Конвенция не предусматривает каких-либо обязательств в этом отношении. Совет просил Договаривающиеся государства уведомлять не только о различиях с международными Стандартами, но и с Рекомендуемой практикой.

ПРАВИЛА АЭРОНАВИГАЦИОННОГО ОБСЛУЖИВАНИЯ (PANS) утверждаются Советом и предназначены для применения во всем мире. Они содержат в основном эксплуатационные правила, которые не получили еще статуса международных Стандартов и Рекомендуемой практики, а также материалы более постоянного характера, которые считаются слишком подробными:, чтобы их можно было включать в Приложение, или подвергаются частым изменениям и дополнениям, и для которых процесс, предусмотренный Конвенцией, был бы слишком затруднителен.

ДОПОЛНИТЕЛЬНЫЕ РЕГИОНАЛЬНЫЕ ПРАВИЛА (SUPP) имеют такой же статус, как и PANS, но применяются только в соответствующих районах. Они разрабатываются в сводном виде, поскольку некоторые из них распространяются на сопредельные районы или являются одинаковыми в двух или нескольких районах.

В соответствии с принципами и политикой Совета подготовка нижеперечисленных изданий производится с санкции Генерального секретаря.

ТЕХНИЧЕСКИЕ РУКОВОДСТВА содержат инструктивный и информационный материал, развивающий и дополняющий международные Стандарты, Рекомендуемую практику и PANS, и служат для оказания помощи в их применении.

АЭРОНАВИГАЦИОННЫЕ ПЛАНЫ конкретизируют требования к средствам и обслуживанию международной аэронавигации в соответствующих аэронавигационных районах ИКАО. Они готовятся по разрешению Генерального секретаря на основе рекомендаций региональных аэронавигационных совещаний и принятых по ним решений Совета. Планы периодически изменяются и дополняются с учетом изменений в требованиях и в методике применения рекомендуемых средств и порядка обслуживания.

ЦИРКУЛЯРЫ ИКАО содержат специальную информацию, представляющую интерес для Договаривающихся государств, включая исследования по техническим вопросам.




Яндекс цитирования



   Copyright © 2007-2026,  www.tehlit.ru.

[ ѓосты, стандарты, нормативы, инструкции, правила, строительные нормы ]