//
ТехЛит.ру
- крупнейшая бесплатная электронная интернет библиотека для "технически умных" людей.
WWW.TEHLIT.RU - ТЕХНИЧЕСКАЯ ЛИТЕРАТУРА

:: Алготрейдинг::


АЛГОТРЕЙДИНГ
шаг за шагом
с нуля по урокам!

Торговые роботы на PYTHON, BackTrader,
Pandas, Pine Script для TradingView. Связка с брокерами, телеграм и легкими приложениями.


РОССИЙСКОЕ АКЦИОНЕРНОЕ ОБЩЕСТВО
ЭНЕРГЕТИКИ И ЭЛЕКТРИФИКАЦИИ
«ЕЭС РОССИИ»

РУКОВОДЯЩИЕ УКАЗАНИЯ
ПО РАСЧЕТУ ТОКОВ КОРОТКОГО ЗАМЫКАНИЯ
И ВЫБОРУ ЭЛЕКТРООБОРУДОВАНИЯ

РД 153-34.0-20.527-98

Москва

«Издательство НЦ ЭНАС»
2002

Руководящие указания разработаны
Московским энергетическим институтом (техническим университетом)

Исполнители:

Б.Н. НЕКЛЕПАЕВ - руководитель работы (разработка программы, разд. 1, 2, 9, п. 3.6)

И.П. КРЮЧКОВ - ответственный исполнитель (разд. 3, 4, пп. 5.1 - 5.4, 5.5.1, 5.5.2, 5.5.5, 5.5.6, 5.6.6 - 5.6.8, 5.9, 5.11.1, разд. 8, приложения П.1 - П.12)

В.В. ЖУКОВ - пп. 5.5.8, 5.6, 5.7, 5.10, разд. 6, 7.

Ю.Л. КУЗНЕЦОВ - пп. 5.5.3 - 5.5.7, 5.6.5 - 5.6.7, 5.8, 6.7.7, разд. 10, приложение П. 13

Научный редактор Б.Н. НЕКЛЕПАЕВ

Утверждены Департаментом стратегии развития
и научно-технической политики 23.03.1998 г.

Предлагаются в новой редакции (3-е издание) Руководящие указания по расчету токов короткого замыкания (КЗ) и выбору электрооборудования. Разработаны методы расчета токов КЗ в электроустановках свыше 1 кВ и до 1 кВ как при симметричных, так и при несимметричных КЗ для начального и произвольного моментов времени. Дана методика определения параметров элементов расчетных схем и методика составления таких схем. Развиты вопросы определения токов КЗ с учетом влияния комплексной нагрузки, электрической дуги, теплового спада тока КЗ из-за нагрева проводников, вставок постоянного тока. Сформулированы расчетные условия для проверки электрооборудования по условиям КЗ, приведены методики проверки электрооборудования на электродинамическую и термическую стойкость и проверки электрических аппаратов на коммутационную способность. Даны примеры типовых расчетов.

СОДЕРЖАНИЕ

ПРЕДИСЛОВИЕ

1. ВВЕДЕНИЕ

1.1. Общие положения

1.2. Термины и определения

1.3. Буквенные обозначения величин

2. РАСЧЕТНЫЕ УСЛОВИЯ КОРОТКИХ ЗАМЫКАНИЙ

2.1. Общие указания

2.2. Расчетная схема

2.3. Расчетный вид короткого замыкания

2.4. Расчетная точка короткого замыкания

2.5. Расчетная продолжительность короткого замыкания

3. ОБЩИЕ МЕТОДИЧЕСКИЕ УКАЗАНИЯ

3.1. Составление расчетной схемы

3.2. Составление исходной схемы замещения

3.3. Составление исходной комплексной схемы замещения для расчета несимметричных коротких замыканий

3.4. Учет взаимоиндукции линий электропередачи

3.5. Преобразование исходной схемы замещения в эквивалентную результирующую

3.6. Определение взаимных сопротивлений между источниками и точкой короткого замыкания

3.7. Применение принципа наложения

3.8. Пример составления и преобразования схем замещения

4. ПАРАМЕТРЫ ЭЛЕМЕНТОВ РАСЧЕТНЫХ СХЕМ

4.1. Параметры, необходимые для расчета токов короткого замыкания

4.2. Методика определения отдельных параметров

5. РАСЧЕТ ТОКОВ КОРОТКИХ ЗАМЫКАНИЙ В ЭЛЕКТРОУСТАНОВКАХ ПЕРЕМЕННОГО ТОКА НАПРЯЖЕНИЕМ СВЫШЕ 1 KB

5.1. Принимаемые допущения

5.2. Расчет начального действующего значения периодической составляющей тока короткого замыкания

5.3. Расчет апериодической составляющей тока короткого замыкания

5.4. Расчет ударного тока короткого замыкания

5.5. Расчет периодической составляющей тока короткого замыкания для произвольного момента времени

5.6. Учет синхронных и асинхронных электродвигателей при расчете токов короткого замыкания

5.7. Учет комплексной нагрузки при расчете токов короткого замыкания

5.8. Учет влияния электропередачи или вставки постоянного тока на ток короткого замыкания в объединенных системах переменного тока

5.9. Расчет токов при несимметричных коротких замыканиях

5.10. Учет изменения параметров короткозамкнутой цепи при расчете токов короткого замыкания

5.11. Примеры расчетов токов короткого замыкания

6. РАСЧЕТ ТОКОВ КОРОТКОГО ЗАМЫКАНИЯ В ЭЛЕКТРОУСТАНОВКАХ ПЕРЕМЕННОГО ТОКА НАПРЯЖЕНИЕМ ДО 1 KB

6.1. Принимаемые допущения

6.2. Расчет начального значения периодической составляющей тока трехфазного короткого замыкания

6.3. Методы расчета несимметричных коротких замыканий. Составление схем замещения

6.4. Расчет апериодической составляющей тока короткого замыкания

6.5. Расчет ударного тока короткого замыкания

6.6. Расчет периодической составляющей тока КЗ для произвольного момента времени

6.7. Учет синхронных и асинхронных электродвигателей при расчете токов КЗ

6.8. Учет комплексной нагрузки при расчетах токов короткого замыкания

6.9. Учет сопротивления электрической дуги

6.10. Учет изменения активного сопротивления проводников при коротком замыкании

6.11. Примеры расчетов токов короткого замыкания

7. РАСЧЕТ ЭЛЕКТРОДИНАМИЧЕСКОГО ДЕЙСТВИЯ ТОКОВ КОРОТКОГО ЗАМЫКАНИЯ И ПРОВЕРКА ЭЛЕКТРООБОРУДОВАНИЯ НА ЭЛЕКТРОДИНАМИЧЕСКУЮ СТОЙКОСТЬ ПРИ КОРОТКИХ ЗАМЫКАНИЯХ

7.1. Общие положения

7.2. Электродинамические силы в электроустановках

7.3. Проверка шинных конструкций на электродинамическую стойкость

7.4. Проверка гибких токопроводов на электродинамическую стойкость при КЗ

7.5. Проверка электрических аппаратов на электродинамическую стойкость при коротких замыканиях

7.6. Примеры расчетов по проверке электрооборудования на электродинамическую стойкость при коротких замыканиях

8. РАСЧЕТ ТЕРМИЧЕСКОГО ДЕЙСТВИЯ ТОКОВ КОРОТКОГО ЗАМЫКАНИЯ И ПРОВЕРКА ЭЛЕКТРООБОРУДОВАНИЯ НА ТЕРМИЧЕСКУЮ СТОЙКОСТЬ ПРИ КОРОТКИХ ЗАМЫКАНИЯХ

8.1. Общие положения

8.2. Термическое действие тока короткого замыкания. Определение интеграла Джоуля и термически эквивалентного тока короткого замыкания

8.3. Проверка проводников на термическую стойкость при коротких замыканиях

8.4. Проверка электрических аппаратов на термическую стойкость при коротких замыканиях

8.5. Примеры расчетов по проверке электрооборудования на термическую стойкость при коротких замыканиях

9. ПРОВЕРКА ЭЛЕКТРИЧЕСКИХ АППАРАТОВ НА КОММУТАЦИОННУЮ СПОСОБНОСТЬ

9.1. Общие положения

9.2. Проверка выключателей

9.3. Проверка плавких предохранителей

9.4. Проверка автоматических выключателей

10. ПРИМЕНЕНИЕ ЭВМ ДЛЯ РАСЧЕТА ТОКОВ КОРОТКОГО ЗАМЫКАНИЯ

ПРИЛОЖЕНИЯ

ПРЕДИСЛОВИЕ

Руководящие указания предназначены для использования инженерами-энергетиками при выполнении ими расчетов токов короткого замыкания (КЗ) и проверке электрооборудования (проводников и электрических аппаратов) по режиму КЗ.

Руководящие указания включают в себя методы расчета токов симметричных и несимметричных КЗ в электроустановках напряжением свыше 1 кВ и до 1 кВ, методы проверки проводников и электрических аппаратов на электродинамическую и термическую стойкость и методы проверки электрических аппаратов на коммутационную способность.

Руководящие указания не предназначены для использования при расчетах токов КЗ для целей релейной защиты и автоматики в специфических условиях (наличие длинных линий электропередачи, продольной и поперечной компенсации, нелинейных элементов в цепи; двойные, повторные, видоизменяющиеся и сложные виды КЗ и т.п.).

Данные Руководящие указания существенно отличаются от ранее действовавших аналогичных нормативно-технических документов, таких как:

а) Руководящие указания по расчету токов короткого замыкания и выбору по режиму короткого замыкания аппаратуры и проводников в электрических установках высокого напряжения (М.: ГЭИ, 1944. - 51 с.);

б) Руководящие указания по расчету коротких замыканий, выбору и проверке аппаратов и проводников по условиям короткого замыкания (1-я ред. М.: МЭИ, 1975. - 331 с.).

В настоящем, третьем, издании Руководящих указаний учтены пожелания пользователей: изменена структура документа, разработаны методы расчета токов КЗ с учетом специфических параметров современных электрических машин и их систем возбуждения, даны рекомендации по учету электрической дуги, нагрева и перемещения гибких проводников при КЗ, влияния комплексной нагрузки на токи КЗ.

Приводятся новые кривые изменения во времени токов КЗ генераторов различных серий с различными системами возбуждения. Включен материал о терминах и определениях в области коротких замыканий в электроустановках, о буквенных обозначениях величин, а также материал о применении ЭВМ при расчетах токов КЗ.

Все основные разделы Руководящих указаний иллюстрируются примерами решения характерных задач.

Руководящие указания разработаны авторским коллективом в следующем составе: д. т. н., проф. Неклепаев Б.Н. (руководитель работы), к. т. н., проф. Крючков И.П. (ответственный исполнитель), д. т. н., проф. Жуков В.В., д. т. н., проф. Кудрявцев Е.П. (пп. 7.4; 7.6.4), к. т. н., доц. Кузнецов Ю.П.

1. ВВЕДЕНИЕ

1.1. Общие положения

1.1.1. Для электроустановок характерны 4 режима: нормальный, аварийный, послеаварийный и ремонтный, причем аварийный режим является кратковременным режимом, а остальные - продолжительными режимами.

1.1.2. Электрооборудование выбирается по параметрам продолжительных режимов и проверяется по параметрам кратковременных режимов, определяющим из которых является режим короткого замыкания.

1.1.3. По режиму КЗ электрооборудование проверяется на электродинамическую и термическую стойкость, а коммутационные аппараты - также на коммутационную способность.

1.1.4. Учитывая дискретный характер изменения параметров электрооборудования, расчет токов КЗ для его проверки допускается производить приближенно, с принятием ряда допущений, при этом погрешность расчетов токов КЗ не должна превышать 5 - 10 %.

1.1.5. Руководящие указания согласованы с действующими Государственными стандартами в области коротких замыканий, а также с Правилами устройства электроустановок:

- ГОСТ 26522-85. Короткие замыкания в электроустановках. Термины и определения. - М.: Изд-во стандартов, 1985. - 17 с.

- ГОСТ 27514-87. Короткие замыкания в электроустановках. Методы расчета в электроустановках переменного тока напряжением свыше 1 кВ. - М.: Изд-во стандартов, 1988. - 40 с.

- ГОСТ Р 50270-92. Короткие замыкания в электроустановках. Методы расчета в электроустановках переменного тока напряжением до 1 кВ. - М.: Изд-во стандартов, 1993. - 60 с.

- ГОСТ 29176-91. Короткие замыкания в электроустановках. Методика расчета в электроустановках постоянного тока. - М.: Изд-во стандартов, 1992. - 40 с.

- ГОСТ Р 50254-92. Короткие замыкания в электроустановках. Методы расчета электродинамического и термического действия токов короткого замыкания. -М.: Изд-во стандартов, 1993. - 57 с.

- Правила устройства электроустановок. - 6-е изд. - М.: Энергоатомиздат, 1985. - 640 с.

1.2. Термины и определения

1.2.1. В Руководящих указаниях используются следующие термины и определения:

1.2.1.1. Замыкание - всякое случайное или преднамеренное, не предусмотренное нормальным режимом работы электрическое соединение различных точек электроустановок между собой или с землей.

1.2.1.2. Короткое замыкание - замыкание, при котором токи в ветвях электроустановки, примыкающих к месту его возникновения, резко возрастают, превышая наибольший допустимый ток продолжительного режима.

1.2.1.3. Короткое замыкание на землю - короткое замыкание в электроустановке, обусловленное соединением с землей какого-либо ее элемента.

1.2.1.4. Однофазное короткое замыкание - короткое замыкание на землю в трехфазной электроэнергетической системе с глухо- или эффективно заземленными нейтралями силовых элементов, при котором с землей соединяется только одна фаза.

1.2.1.5. Двухфазное короткое замыкание - короткое замыкание между двумя фазами в трехфазной электроэнергетической системе.

1.2.1.6. Двухфазное короткое замыкание на землю - короткое замыкание на землю в трехфазной электроэнергетической системе с глухо- или эффективно заземленными нейтралями силовых элементов, при котором с землей соединяются две фазы.

1.2.1.7. Двойное короткое замыкание на землю - совокупность двух однофазных коротких замыканий на землю в различных, но электрически связанных частях электроустановки.

1.2.1.8. Трехфазное короткое замыкание - короткое замыкание между тремя фазами в трехфазной электроэнергетической системе.

1.2.1.9. Трехфазное короткое замыкание на землю - короткое замыкание на землю в трехфазной электроэнергетической системе с глухо- или эффективно заземленными нейтралями силовых элементов, при котором с землей соединяются три фазы.

1.2.1.10. Повторное короткое замыкание - короткое замыкание в электроустановке при автоматическом повторном включении коммутационного электрического аппарата поврежденной цепи.

1.2.1.11. Изменяющееся короткое замыкание - короткое замыкание в электроустановке с переходом одного вида короткого замыкания в другой.

1.2.1.12. Устойчивое короткое замыкание - короткое замыкание в электроустановке, условия возникновения которого сохраняются во время бестоковой паузы коммутационного электрического аппарата.

1.2.1.13. Неустойчивое короткое замыкание - короткое замыкание в электроустановке, условия возникновения которого самоликвидируются во время бестоковой паузы коммутационного электрического аппарата.

1.2.1.14. Симметричное короткое замыкание - короткое замыкание в электроустановке, при котором все ее фазы находятся в одинаковых условиях.

1.2.1.15. Несимметричное короткое замыкание - короткое замыкание в электроустановке, при котором одна из ее фаз находится в условиях, отличных от условий других фаз.

1.2.1.16. Удаленное короткое замыкание - короткое замыкание в электроустановке, при котором амплитуды периодической составляющей тока данного источника энергии в начальный и произвольный моменты времени практически одинаковы.

1.2.1.17. Близкое короткое замыкание - короткое замыкание в электроустановке, при котором амплитуды периодической составляющей тока данного источника энергии в начальный и произвольный моменты времени существенно отличаются.

1.2.1.18. Режим короткого замыкания - режим работы электроустановки при наличии в ней короткого замыкания.

1.2.1.19. Предшествующий режим - режим работы электроустановки непосредственно перед моментом возникновения короткого замыкания.

1.2.1.20. Установившийся режим короткого замыкания - режим короткого замыкания электроустановки, наступающий после затухания во всех цепях свободных токов и прекращения изменения напряжения возбудителей синхронных машин под действием автоматических регуляторов возбуждения.

1.2.1.21. Переходный процесс в электроустановке - процесс перехода от одного установившегося режима электроустановки к другому.

1.2.1.22. Электромагнитный переходный процесс в электроустановке - переходный процесс, характеризуемый изменением значений только электромагнитных величин электроустановки.

1.2.1.23. Электромеханический переходный процесс в электроустановке - переходный процесс, характеризуемый одновременным изменением значений электромагнитных и механических величин, определяющих состояние электроустановки.

1.2.1.24. Свободная составляющая тока короткого замыкания - составляющая тока короткого замыкания, определяемая только начальными условиями короткого замыкания, структурой электрической сети и параметрами ее элементов.

1.2.1.25. Принужденная составляющая тока короткого замыкания - составляющая тока короткого замыкания, равная разности между током короткого замыкания и его свободной составляющей.

1.2.1.26. Апериодическая составляющая тока короткого замыкания - свободная составляющая тока короткого замыкания, изменяющаяся во времени без перемены знака.

1.2.1.27. Периодическая составляющая тока короткого замыкания рабочей частоты - составляющая тока короткого замыкания, изменяющаяся по периодическому закону с рабочей частотой.

1.2.1.28. Мгновенное значение тока короткого замыкания - значение тока короткого замыкания в рассматриваемый момент времени.

1.2.1.29. Действующее значение тока короткого замыкания - среднее квадратическое значение тока короткого замыкания за период рабочей частоты, середина которого есть рассматриваемый момент времени.

1.2.1.30. Действующее значение периодической составляющей тока короткого замыкания - среднее квадратическое значение периодической составляющей тока короткого замыкания за период рабочей частоты, середина которого есть рассматриваемый момент времени.

1.2.1.31. Начальное действующее значение периодической составляющей тока короткого замыкания - условная величина, равная двойной амплитуде периодической составляющей тока короткого замыкания в начальный момент времени, уменьшенной в 2  раз.

1.2.1.32. Начальное значение апериодической составляющей тока короткого замыкания - значение апериодической составляющей тока короткого замыкания в начальный момент времени.

1.2.1.33. Установившийся ток короткого замыкания - значение тока короткого замыкания после окончания переходного процесса, характеризуемого затуханием всех свободных составляющих этого тока и прекращением изменения тока от воздействия устройств автоматического регулирования возбуждения источников энергии.

1.2.1.34. Ударный ток короткого замыкания - наибольшее возможное мгновенное значение тока короткого замыкания.

1.2.1.35. Ударный коэффициент тока короткого замыкания - отношение ударного тока короткого замыкания к амплитуде периодической составляющей тока короткого замыкания рабочей частоты в начальный момент времени.

1.2.1.36. Отключаемый ток короткого замыкания - ток короткого замыкания электрической цепи в момент начала расхождения дугогасительных контактов ее коммутационного электрического аппарата.

1.2.1.37. Действующее значение периодической составляющей отключаемого тока короткого замыкания - условная величина, равная двойной амплитуде периодической составляющей тока короткого замыкания в момент начала расхождения дугогасительных контактов коммутационного электрического аппарата, уменьшенной в 2  раз.

1.2.1.38. Апериодическая составляющая отключаемого тока короткого замыкания - значение апериодической составляющей тока короткого замыкания в момент начала расхождения дугогасительных контактов коммутационного электрического аппарата.

1.2.1.39. Амплитудное значение отключаемого тока короткого замыкания - условная величина, равная арифметической сумме действующего значения периодической составляющей отключаемого тока короткого замыкания, увеличенного в  раз, и апериодической составляющей отключаемого тока короткого замыкания.

1.2.1.40. Симметричные составляющие несимметричной трехфазной системы токов короткого замыкания - три симметричные трехфазные системы токов короткого замыкания рабочей частоты прямой, обратной и нулевой последовательностей, на которые данная несимметричная трехфазная система токов короткого замыкания может быть разложена.

1.2.1.41. Ток короткого замыкания прямой последовательности - один из токов симметричной трехфазной системы токов короткого замыкания прямого следования фаз.

1.2.1.42. Ток короткого замыкания обратной последовательности - один из токов симметричной трехфазной системы токов короткого замыкания обратного следования фаз.

1.2.1.43. Ток короткого замыкания нулевой последовательности - один из токов симметричной неуравновешенной трехфазной системы токов короткого замыкания нулевого следования фаз.

1.2.1.44. Ожидаемый ток короткого замыкания - ток короткого замыкания, который был бы в электрической цепи электроустановки при отсутствии действия установленного в ней токоограничивающего коммутационного электрического аппарата.

1.2.1.45. Пропускаемый ток короткого замыкания - наибольшее мгновенное значение тока короткого замыкания в электрической цепи электроустановки с учетом действия токоограничивающего коммутационного электрического аппарата.

1.2.1.46. Сквозной ток короткого замыкания - ток, проходящий через включенный коммутационный электрический аппарат при внешнем коротком замыкании.

1.2.1.47. Содержание апериодической составляющей в отключаемом токе короткого замыкания - отношение апериодической составляющей отключаемого тока короткого замыкания в заданный момент времени к увеличенному в  раз действующему значению периодической составляющей отключаемого тока короткого замыкания в тот же момент времени.

1.2.1.48. Гармонический состав тока короткого замыкания - совокупность синусоидальных токов различных частот, на которые может быть разложен ток короткого замыкания.

1.2.1.49. Фаза возникновения короткого замыкания в электроустановке - фаза напряжения электроустановки к моменту возникновения короткого замыкания, выраженная в электрических градусах.

1.2.1.50. Переходная составляющая тока короткого замыкания - периодическая составляющая тока короткого замыкания, равная сумме принужденной и свободной переходной составляющих тока короткого замыкания.

1.2.1.51. Сверхпереходная составляющая тока короткого замыкания - периодическая составляющая тока короткого замыкания, равная сумме переходной и свободной сверхпереходной составляющих тока короткого замыкания.

1.2.1.52. Мощность короткого замыкания - условная величина, равная увеличенному в  раз произведению тока трехфазного короткого замыкания в начальный момент времени на номинальное напряжение соответствующей сети.

1.2.1.53. Продольная несимметрия в электроустановке - несимметрия трехфазной электроустановки, обусловленная последовательно включенным в ее цепь несимметричным трехфазным элементом.

1.2.1.54. Поперечная несимметрия в электроустановке - несимметрия трехфазной установки, обусловленная коротким замыканием одной или двух фаз на землю или двух фаз между собой.

1.2.1.55. Однократная несимметрия в электроустановке - продольная или поперечная несимметрия, возникшая в одной точке трехфазной электроустановки.

1.2.1.56. Сложная несимметрия в электроустановке - несимметрия трехфазной электроустановки, представляющая собой комбинацию из продольных и поперечных несимметрий.

1.2.1.57. Особая фаза электроустановки - фаза трехфазной электроустановки, которая при возникновении продольной или поперечной несимметрии оказывается в условиях, отличных от условий для двух других фаз.

1.2.1.58. Комплексная схема замещения - электрическая схема, в которой схемы замещения прямой, обратной и нулевой последовательностей (или других составляющих) объединены соответствующим образом с учетом соотношений между составляющими токов и напряжений в месте повреждения.

1.2.1.59. Граничные условия при несимметрии - характерные соотношения для токов и напряжений в месте повреждения при данном виде несимметрии в электроустановке.

1.2.1.60. Постоянная времени затухания апериодической составляющей тока короткого замыкания - электромагнитная постоянная времени, характеризующая скорость затухания апериодической составляющей тока короткого замыкания.

1.2.1.61. Расчетные условия короткого замыкания элемента электроустановки - наиболее тяжелые, но достаточно вероятные условия, в которых может оказаться рассматриваемый элемент электроустановки при коротких замыканиях.

1.2.1.62. Расчетная схема электроустановки - электрическая схема электроустановки, при которой имеют место расчетные условия короткого замыкания для рассматриваемого ее элемента.

1.2.1.63. Расчетный вид короткого замыкания - вид короткого замыкания, при котором имеют место расчетные условия короткого замыкания для рассматриваемого элемента электроустановки.

1.2.1.64. Расчетная точка короткого замыкания - точка электроустановки, при коротком замыкании в которой для рассматриваемого элемента электроустановки имеют место расчетные условия короткого замыкания.

1.2.1.65. Расчетная продолжительность короткого замыкания - продолжительность короткого замыкания, являющаяся расчетной для рассматриваемого элемента электроустановки при определении воздействия на него токов короткого замыкания.

1.2.1.66. Вероятностные характеристики короткого замыкания - совокупность характеристик, описывающих вероятностный характер различных параметров и условий короткого замыкания.

1.2.1.67. Термическое действие тока короткого замыкания - тепловое действие тока короткого замыкания, вызывающее изменение температуры элементов электроустановки.

1.2.1.68. Электродинамическое действие тока короткого замыкания - механическое действие электродинамических сил, обусловленных током короткого замыкания, на элементы электроустановки.

1.2.1.69. Интеграл Джоуля - условная величина, характеризующая тепловое действие тока короткого замыкания на рассматриваемый элемент электроустановки, численно равная интегралу от квадрата тока короткого замыкания по времени в пределах от начального момента короткого замыкания до момента его отключения.

1.2.1.70. Стойкость элемента электроустановки к току короткого замыкания - способность элемента электроустановки выдерживать термическое и электродинамическое действия тока короткого замыкания без повреждений, препятствующих его дальнейшей исправной работе.

1.2.1.71. Ток термической стойкости электрического аппарата при коротком замыкании - нормированный ток, термическое действие которого электрический аппарат способен выдержать при коротком замыкании в течение нормированного времени термической стойкости.

1.2.1.72. Ток электродинамической стойкости электрического аппарата при коротком замыкании - нормированный ток, электродинамическое действие которого электрический аппарат способен выдержать при коротком замыкании без повреждений, препятствующих его дальнейшей исправной работе.

1.3. Буквенные обозначения величин

I                            - ток, действующее значение;

i                            - ток, мгновенное значение;

İ                            - ток комплексный, действующее значение;

Im                          - ток, амплитудное значение;

Iном                        - номинальный ток;

iуд                          - ударный ток КЗ;

iдин                        - ток электродинамической стойкости;

Iвкл, iвкл                 - ток включения, действующее и мгновенное значения;

Iскв, iскв                  - сквозной ток, действующее и мгновенное значения;

Iпр.скв, iпр.скв           - предельный сквозной ток, действующее и мгновенное значения;

Iоткл, iоткл               - отключаемый ток, действующее и мгновенное значения;

Iоткл.ном, iоткл.ном      - номинальный ток отключения электрического аппарата;

It, it                       - ток в момент t;

Iτ, iτ                       - ток в момент τ;

Iтер                         - ток термической стойкости;

I                          - ток установившегося режима;

Iк                           - ток КЗ, общее обозначение;

Iп, iп                      - периодическая составляющая тока КЗ;

Iа, iа                       - апериодическая составляющая тока КЗ (Iа = iа);

Iп0                         - начальное действующее значение периодической составляющей тока КЗ (t = 0);

ia0                          - начальное значение апериодической составляющей тока КЗ (t = 0);

Iпτ, iаτ                     - периодическая и апериодическая составляющие тока КЗ в момент t = τ;

IА, Iв, Iс                - токи соответственно фаз А, В, С;

IN                          - ток в нейтральном проводе;

I1, I2, I0                  - ток соответственно прямой, обратной и нулевой последовательностей;

Iож, iож                   - ток, ожидаемый в цепи с токоограничивающим аппаратом;

IΣ                          - ток суммарный;

Iпрод. доп                  - ток продолжительного режима, допустимый;

Iнорм. расч                 - ток нормального режима, расчетный;

Iпрод. расч                 - ток продолжительного режима, расчетный;

Id, Iq                      - токи соответственно по осям d и q;

I                           - переходный ток;

I                          - сверхпереходный ток;

iпл                          - ток плавления вставки предохранителя;

U, u                      - напряжение, действующее и мгновенное значения;

Uра6. нб                   - наибольшее рабочее напряжение;

Uном                      - номинальное напряжение;

U1, U2, U0            - напряжения соответственно прямой, обратной и нулевой последовательностей;

D U                       - потеря напряжения;

φ                           - угол сдвига фаз между напряжением и током;

cos φ                     - коэффициент мощности;

Е, е                       - электродвижущая сила, действующее и мгновенное значения;

Р                           - мощность активная;

Q                          - мощность реактивная;

S                           - мощность полная, модуль;

                         - мощность полная, комплексная;

f                            - частота колебаний электрической величины;

ω                          - частота колебаний электрической величины, угловая;

R, r                       - сопротивление активное;

X, х                       - сопротивление реактивное;

Z                           - сопротивление полное, модуль;

Z                           - сопротивление полное, комплексное;

XL                         - сопротивление реактивное, индуктивное;

Хс                         - сопротивление реактивное, емкостное;

zв                                  - сопротивление волновое;

uв                          - восстанавливающееся напряжение на контактах коммутационного аппарата;

vв                          - скорость восстановления напряжения;

Uвз, uвз                  - возвращающееся напряжение на контактах коммутационного аппарата;

Z1, Z2, Z0               - сопротивления соответственно прямой, обратной и нулевой последовательностей;

Y                           - проводимость электрическая, модуль;

Y                           - проводимость электрическая, комплексная;

g                           - проводимость активная;

b                           - проводимость реактивная;

L                           - индуктивность собственная;

М                          - индуктивность взаимная;

Ксв                        - коэффициент связи;

σ                           - коэффициент рассеяния;

ρ                           - удельное сопротивление;

γ                            - удельная проводимость;

а                           - температурный коэффициент сопротивления;

β                           - температурный коэффициент теплоемкости;

Wэ                         - энергия электрическая;

Wэн                        - энергия электромагнитная;

Н                          - напряженность магнитного поля, модуль;

                         - напряженность магнитного поля, вектор;

Е                           - напряженность электрического поля, модуль;

                         - напряженность электрического поля, вектор;

ε                           - проницаемость диэлектрическая абсолютная;

εr                           - проницаемость диэлектрическая относительная;

ε0                          - постоянная электрическая;

μ                           - проницаемость магнитная абсолютная;

μr                          - проницаемость магнитная относительная;

μ0                          - постоянная магнитная;

                          - температура в шкале Цельсия;

Т                           - температура в шкале Кельвина;

                          - превышение температуры;

Т                           - постоянная времени электрической цепи;

Т                           - период колебаний электрической величины;

Та                          - постоянная времени затухания апериодической составляющей тока КЗ;

Куд                        - ударный коэффициент;

βнорм                      - нормированное процентное содержание апериодической составляющей в отключаемом токе;

п                           - коэффициент трансформации;

п                           - отношение числа витков;

N                          - число витков обмотки;

С                          - емкость;

с                           - удельная теплоемкость;

λ                           - плотность материала;

s                            - скольжение;

sкр                         - скольжение критическое;

S                           - сечение проводника;

М                          - момент вращающихся масс;

Тj                          - постоянная инерции (механическая постоянная);

F                           - поверхность;

                         - сила, вектор;

F                           - сила, модуль;

q                           - удельная теплоотдача;

Ф                          - тепловой поток;

Е                           - модуль упругости;

J                           - момент инерции;

W                          - момент сопротивления поперечного сечения проводника;

т                          - масса;

σ                           - напряжение в материале;

σпч                        - предел прочности;

σпц                        - предел пропорциональности;

σт                          - предел текучести;

Кф                         - коэффициент формы;

Кд                         - коэффициент добавочных потерь;

Кд                         - коэффициент динамической нагрузки;

Кп                         - коэффициент поверхностного эффекта;

Кпг                        - коэффициент перегрузки;

Вк                          - интеграл Джоуля при КЗ;

Втер                        - нормированный интеграл Джоуля электрического аппарата для условий КЗ;

tтер                         - время термической стойкости электрического аппарата;

tоткл                       - время отключения КЗ, расчетная продолжительность КЗ;

tс.в.откл                   - собственное время отключения выключателя;

tв.откл                     - полное время отключения выключателя;

tр.з.min                    - минимальное расчетное время срабатывания релейной защиты;

τ                            - момент начала расхождения дугогасительных контактов коммутационного аппарата;

η                           - коэффициент динамической нагрузки;

с                           - коэффициент расчетного эквивалентного напряжения сети;

а                           - расстояние между фазами;

δ                           - логарифмический декремент затухания;

tбт                          - бестоковая пауза в цикле АПВ.

2. РАСЧЕТНЫЕ УСЛОВИЯ КОРОТКИХ ЗАМЫКАНИЙ

2.1. Общие указания

2.1.1. Короткие замыкания есть случайные события. Совокупность параметров режима короткого замыкания образует множество вероятностных параметров.

2.1.2. Параметры электрооборудования дискретны. Их совокупность образует множество детерминированных параметров.

2.1.3. Для проверки электрооборудования по режиму короткого замыкания требуется сопоставить вероятностные параметры режима КЗ с детерминированными параметрами электрооборудования. Для возможности такого сопоставления вероятностные параметры режима КЗ преобразуются в условно детерминированные параметры режима расчетных условий КЗ.

2.1.4. Расчетные условия КЗ, т.е. наиболее тяжелые, но достаточно вероятные условия КЗ, формируются на основе опыта эксплуатации электроустановок, анализа отказов электрооборудования и последствий КЗ, использования соотношений параметров режима КЗ, вытекающих из теории переходных процессов в электроустановках.

2.1.5. Расчетные условия КЗ определяются индивидуально для каждого элемента электроустановки. Для однотипных по параметрам и схеме включения элементов электроустановки допускается использовать аналогичные расчетные условия.

2.1.6. В соответствии с ПУЭ допускается не проверять по режиму КЗ некоторые проводники и электрические аппараты, защищенные плавкими предохранителями, а также проводники и аппараты в цепях маломощных, неответственных потребителей, имеющих резервирование в электрической или технологической части. При этом должны быть исключены возможности взрыва или пожара.

2.2. Расчетная схема

2.2.1. Расчетная схема, как правило, включает в себя все элементы электроустановки и примыкающей части энергосистемы, исходя из условий, предусмотренных продолжительной работой электроустановки с перспективой не менее чем в 5 лет после ввода ее в эксплуатацию.

2.2.2. В отдельных, частных случаях, расчетная схема может содержать не все элементы электроустановки, если при этом расчетом доказана возможность существования более тяжелых расчетных условий, что может иметь место, например, при вводе в работу после ремонта одной из параллельных цепей электроустановки.

2.3. Расчетный вид короткого замыкания

2.3.1. При проверке электрических аппаратов и жестких проводников вместе с относящимися к ним поддерживающими и опорными конструкциями на электродинамическую стойкость расчетным видом КЗ является трехфазное КЗ. При этом в общем случае допускается не учитывать механические колебания шинных конструкций.

2.3.2. При проверке гибких проводников на электродинамическую стойкость (тяжение, опасное сближение и схлестывание проводников) расчетным видом КЗ является двухфазное КЗ. Расчет на схлестывание должен производиться с учетом конструкции системы гибких проводников, значения тока КЗ и расчетной продолжительности режима КЗ.

2.3.3. При проверке проводников и электрических аппаратов на термическую стойкость расчетным видом КЗ в общем случае является трехфазное КЗ. При проверке на термическую стойкость проводников и аппаратов в цепях генераторного напряжения электростанций расчетным может быть также двухфазное КЗ, если оно обуславливает больший нагрев проводников и аппаратов, чем при трехфазном КЗ.

2.3.4. При проверке электрических аппаратов на коммутационную способность расчетным видом КЗ может быть трехфазное или однофазное КЗ в зависимости от того, при каком виде КЗ ток КЗ имеет наибольшее значение. Если для выключателей задается разная коммутационная способность при трехфазных и однофазных КЗ, то проверку следует производить отдельно по каждому виду КЗ.

2.4. Расчетная точка короткого замыкания

2.4.1. Расчетная точка КЗ находится непосредственно с одной или с другой стороны от рассматриваемого элемента электроустановки в зависимости от того, когда для него создаются наиболее тяжелые условия в режиме КЗ. Случаи двойных коротких замыканий на землю допускается в общем случае не учитывать.

2.4.2. В закрытых распределительных устройствах проводники и электрические аппараты, расположенные до реактора на реактированных линиях, проверяются, исходя из того, что расчетная точка КЗ находится за реактором, если они отделены от сборных шин разделяющими полками, а реактор находится в том же здании и все соединения от реактора до сборных шин выполнены шинами.

2.4.3. При проверке кабелей на термическую стойкость расчетной точкой КЗ является:

- для одиночных кабелей одной строительной длины - точка КЗ в начале кабеля;

- для одиночных кабелей со ступенчатым соединением по длине - точки КЗ в начале каждого участка нового сечения;

- для двух и более параллельно включенных кабелей одной кабельной линии - в начале каждого кабеля. Отступления от этих требований должны быть обоснованы.

2.5. Расчетная продолжительность короткого замыкания

2.5.1. При проверке проводников и электрических аппаратов на термическую стойкость в качестве расчетной продолжительности КЗ следует принимать сумму времен действия токовой защиты (с учетом действия АПВ) ближайшего к месту КЗ выключателя и полного времени отключения этого выключателя. При наличии зоны нечувствительности у основной защиты - по сумме времен действия защиты, реагирующей на КЗ в указанной зоне, и полного времени отключения выключателя присоединения.

2.5.2. Токопроводы и трансформаторы тока в цепях генераторов мощностью 60 МВт и более следует проверять на термическую стойкость, определяя расчетную продолжительность КЗ путем сложения времен действия основной защиты (при установке двух основных защит) или резервной защиты (при установке одной основной защиты) и полного времени отключения генераторного выключателя. Коммутационные электрические аппараты в цепях генераторов мощностью 60 МВт и более должны проверяться на термическую стойкость как по времени воздействия тока КЗ, определяемому действием основной быстродействующей защиты, так и по времени, определяемому действием резервной защиты, если это время превышает нормируемое заводом-изготовителем.

2.5.3. При проверке электрических аппаратов на коммутационную способность в качестве расчетной продолжительности КЗ следует принимать сумму минимально возможного времени действия релейной защиты данного присоединения и собственного времени отключения коммутационного аппарата (время τ).

2.5.4. При проверке кабелей на невозгораемость при КЗ в качестве расчетной продолжительности КЗ следует принимать сумму времен действия резервной защиты и полного времени отключения выключателя присоединения.

3. ОБЩИЕ МЕТОДИЧЕСКИЕ УКАЗАНИЯ

3.1. Составление расчетной схемы

3.1.1. Чтобы определить расчетный ток КЗ с целью выбора или проверки электрических аппаратов и проводников по условиям короткого замыкания, необходимо предварительно выбрать расчетные условия, отвечающие требованиям ПУЭ, в частности расчетную схему электроустановки.

Выбор этой схемы следует производить с учетом возможных электрических схем соответствующей электроустановки при различных продолжительных режимах ее работы, включая ремонтные и послеаварийные режимы, а также с учетом электрической удаленности различных источников энергии (генераторов, синхронных компенсаторов и электродвигателей) от расчетной точки КЗ.

3.1.2. В соответствии с ГОСТ 26522-85 все короткие замыкания подразделяются на удаленные и близкие. КЗ считается удаленным, если амплитуды периодической составляющей тока статора данной электрической машины в начальный и произвольный моменты КЗ практически одинаковы, и близким, если эти амплитуды существенно отличаются. Обычно под электрической удаленностью расчетной точки КЗ от какого-либо источника энергии понимают приведенное к номинальной мощности и номинальному напряжению источника внешнее сопротивление, которое оказывается включенным между источником и точкой КЗ в момент возникновения КЗ. Однако такой способ оценки удаленности применим лишь в тех случаях, когда различные источники энергии связаны с расчетной точкой КЗ независимо друг от друга. Более универсальной величиной, которая в полной мере характеризует электрическую удаленность расчетной точки КЗ от произвольного источника энергии и может быть сравнительно легко определена в схеме любой конфигурации и при любом числе источников энергии, является отношение действующего значения периодической составляющей тока источника энергии (генератора, синхронного компенсатора, электродвигателя) в начальный момент КЗ к его номинальному току.

В отечественной и международной практике КЗ принято считать близким, если это отношение равно двум или больше двух. При меньших значениях указанного отношения КЗ следует считать удаленным.

3.1.3. В тех случаях, когда решаемая задача ограничивается приближенной оценкой значения тока в месте КЗ, для генератора или синхронного компенсатора КЗ допустимо считать удаленным, если расчетная точка КЗ находится по отношению к синхронной машине за двумя и более трансформаторами или за реактором (кабельной линией), сопротивление которого превышает сверхпереходное сопротивление генератора или синхронного компенсатора более чем в 2 раза. Для синхронного или асинхронного электродвигателя КЗ допустимо считать удаленным, если расчетная точка КЗ находится на другой ступени напряжения сети (т.е. за трансформатором) или за реактором, кабелем и т.д., сопротивление которого в 2 раза и более превышает сверхпереходное сопротивление электродвигателя.

3.1.4. Если параметры генераторов, трансформаторов и других элементов наиболее удаленной от точки КЗ части электроэнергетической системы неизвестны, то эту часть системы допускается представлять на исходной расчетной схеме в виде одного источника энергии с неизменной по амплитуде ЭДС и результирующим эквивалентным индуктивным сопротивлением (см. п. 5.1.2). Электродвигатели, для которых расчетное КЗ является удаленным, в расчетную схему не вводятся. Учет или неучет в расчетной схеме других элементов энергосистемы зависит от требуемой точности расчетов тока КЗ, расчетного времени КЗ, используемого метода расчета и других факторов. Поэтому дополнительные сведения о составлении расчетных схем даны в других разделах.

3.2. Составление исходной схемы замещения

3.2.1. При расчете токов КЗ аналитическим методом следует предварительно по исходной расчетной схеме составить соответствующую схему замещения. При этом сопротивления всех элементов схемы и ЭДС источников энергии могут быть выражены как в именованных, так и в относительных единицах.

3.2.2. Если известны фактические при принятых исходных условиях коэффициенты трансформации всех трансформаторов и автотрансформаторов расчетной схемы, то составление схемы замещения следует производить с учетом этих коэффициентов. Если же фактические коэффициенты трансформации части трансформаторов и автотрансформаторов неизвестны, то допускается при составлении схемы замещения указанные коэффициенты учитывать приближенно, как указано в п. 3.2.5.

3.2.3. При выражении параметров элементов эквивалентной схемы замещения в именованных единицах с приведением параметров различных элементов исходной расчетной схемы к выбранной основной (базисной) ступени напряжения сети и с учетом фактических коэффициентов трансформации силовых трансформаторов и автотрансформаторов приведенные значения ЭДС источников энергии и сопротивления различных элементов схемы следует определять по формулам

 = Е п1 п2 ... пm;                                                  (3.1)

,                                                     (3.2)

где Е и Z - истинные значения ЭДС источника энергии и сопротивления какого-либо элемента исходной расчетной схемы;

 и  - их приведенные значения;

п1, п2, ... пm     -    коэффициенты трансформации трансформаторов или автотрансформаторов, включенных каскадно между ступенью напряжения сети, где находятся элементы с подлежащими приведению ЭДС Е и сопротивлением Z, и основной ступенью напряжения.

Если ЭДС источника энергии и сопротивление какого-либо элемента расчетной схемы выражены в относительных единицах при номинальных условиях (т.е. ЭДС при номинальном напряжении Uном, а сопротивление - при номинальном напряжении и номинальной мощности Sном), то значения соответствующей ЭДС и сопротивления, приведенные к основной ступени напряжения сети, следует определять по формулам

;                                               (3.3)

                                              (3.4)

где  и  - значения ЭДС источника энергии и сопротивления элемента расчетной схемы в относительных единицах при номинальных условиях.

Примечание. Здесь и далее под коэффициентом трансформации трансформатора (автотрансформатора) понимается отношение напряжения холостого хода его обмотки, обращенной в сторону выбранной основной ступени напряжения сети, к напряжению холостого хода другой обмотки.

3.2.4. При выражении параметров элементов эквивалентной схемы замещения в относительных единицах с приведением параметров различных элементов исходной расчетной схемы к базисным условиям и с учетом фактических коэффициентов трансформации силовых трансформаторов и автотрансформаторов необходимо:

1) задаться базисной мощностью Sб и для одной из ступеней напряжения исходной расчетной схемы, принимаемой за основную, выбрать базисное напряжение Uб.осн;

2) определить базисные напряжения других ступеней напряжения расчетной схемы, используя формулу

,                                          (3.5)

где п1, п2, ... пm - коэффициенты трансформации трансформаторов и автотрансформаторов, включенных каскадно между основной и N-й ступенями напряжения;

3) найти искомые значения ЭДС источников энергии и сопротивлений всех элементов схемы замещения в относительных единицах при выбранных базисных условиях, используя формулы

                                                      (3.6)

или

;                                                    (3.7)

                                                    (3.8)

или

,                                           (3.9)

где  - базисное напряжение той ступени напряжения исходной расчетной схемы, на которой находится элемент, подлежащий приведению.

Формулы (3.6) и (3.8) следует использовать в тех случаях, когда значения ЭДС источника энергии и приводимое сопротивление заданы в именованных единицах, а формулы (3.7) и (3.9) - когда значения этих величин заданы в относительных единицах при номинальных условиях.

Обычно в именованных единицах задано сопротивление воздушных линий, кабелей и реакторов, а в относительных единицах при номинальных условиях - сопротивление генераторов и синхронных компенсаторов. Сопротивление неподвижного электродвигателя (сопротивление КЗ) и сопротивление трансформатора в относительных единицах при номинальных условиях определяют по формулам

;                                                     (3.10)

,                                                   (3.11)

где  - кратность пускового тока по отношению к номинальному току;

 - напряжение короткого замыкания трансформатора в процентах.

3.2.5. В тех случаях, когда отсутствуют данные о фактически используемых в условиях эксплуатации коэффициентах трансформации трансформаторов и автотрансформаторов, допустимо их принимать равными отношению средних номинальных напряжений сетей, связанных этими трансформаторами и автотрансформаторами. При этом рекомендуется использовать следующую шкалу средних номинальных напряжений сетей Uср.ном, кВ: 3,15; 6,3; 10,5; 13,8; 15,75; 18; 20; 24; 27; 37; 115; 154; 230; 340; 515; 770; 1175.

3.2.6. При выражении параметров элементов эквивалентной схемы замещения в именованных единицах с приведением параметров различных элементов исходной расчетной схемы к выбранной основной ступени напряжения, используя при этом приближенный способ учета коэффициентов трансформации трансформаторов и автотрансформаторов, приведенные значения ЭДС источников энергии и сопротивления различных элементов схемы следует определять по формулам

;                                                      (3.12)

,                                                     (3.13)

где Uср.осн - среднее номинальное напряжение той ступени напряжения сети, которая принята за основную;

UсрN - среднее номинальное напряжение той ступени напряжения сети, на которой находится элемент с подлежащими приведению параметрами.

Если ЭДС источника энергии и сопротивление какого-либо элемента расчетной схемы выражены в относительных единицах при номинальных условиях, то при приближенном учете коэффициентов трансформации трансформаторов и автотрансформаторов их значения, приведенные к основной ступени напряжения сети, следует находить по формулам

;                                                  (3.14)

.                                             (3.15)

3.2.7. При выражении параметров элементов эквивалентной схемы замещения в относительных единицах с приведением параметров различных элементов исходной расчетной схемы к базисным условиям, используя при этом приближенный способ учета коэффициентов трансформации трансформаторов и автотрансформаторов, базисная мощность выбирается произвольно, а в качестве базисного напряжения любой ступени напряжения сети следует принимать среднее номинальное напряжение соответствующей ступени. В этом случае искомые значения ЭДС источников энергии и сопротивлений элементов схемы замещения в относительных единицах следует определять по формулам

                                                        (3.16)

;                                                      (3.17)

                                                    (3.18)

или

.                                                              (3.19)

3.2.8. Независимо от принятого способа составления схемы замещения прямой последовательности (в именованных или относительных единицах, с учетом фактических коэффициентов трансформации трансформаторов или при приближенном учете этих коэффициентов) в этой схеме должны быть представлены все элементы исходной расчетной схемы, причем источники энергии (генераторы, синхронные компенсаторы, а также электродвигатели мощностью 100 кВт и более, если они не отделены от расчетной точки КЗ токоограничивающим реактором или трансформатором) и обобщенные нагрузки узлов должны быть введены в схему ЭДС и индуктивными сопротивлениями, соответствующими рассматриваемому моменту времени. Так, при расчете начального значения периодической составляющей они должны быть представлены в исходной схеме замещения сверхпереходными ЭДС и сверхпереходными индуктивными сопротивлениями (см. п. 5.2). Все остальные элементы исходной расчетной схемы должны быть представлены в схеме замещения сопротивлениями прямой последовательности. Трехобмоточные трансформаторы, автотрансформаторы, трансформаторы и автотрансформаторы с расщепленной обмоткой низшего напряжения, а также сдвоенные реакторы должны быть представлены своими схемами замещения. Эти схемы, а также расчетные выражения для определения их параметров приведены в табл. 4.1.

3.2.9. Для расчета токов при несимметричных КЗ целесообразно использовать метод симметричных составляющих. При этом кроме схемы замещения прямой последовательности для расчета двухфазного КЗ необходимо составить схему замещения обратной последовательности, а для расчета однофазного и двухфазного КЗ на землю - также схему замещения нулевой последовательности.

Схема замещения обратной последовательности по конфигурации аналогична схеме замещения прямой последовательности, т.е. в ней должны быть представлены все элементы исходной расчетной схемы. При этом электрические машины с вращающимся ротором и обобщенные нагрузки узлов должны быть учтены соответствующим сопротивлением обратной последовательности, а ЭДС приняты равными нулю.

Индуктивное сопротивление обратной последовательности синхронных и асинхронных электродвигателей допустимо принимать численно равным индуктивной составляющей их сопротивления короткого замыкания. Сопротивление обратной последовательности обобщенной нагрузки какого-либо узла в относительных единицах, отнесенное к полной мощности нагрузки и среднему номинальному напряжению той ступени напряжения сети, где эта нагрузка присоединена, следует принимать равным: при напряжении сети 35 кВ и более  = 0,45 и при напряжении сети менее 35 кВ  = 0,35.

Схема замещения нулевой последовательности обычно существенно отличается от схем прямой и обратной последовательностей. Ее конфигурация определяется в основном положением расчетной точки КЗ и схемами соединения обмоток трансформаторов и автотрансформаторов исходной расчетной схемы. Чтобы составить схему замещения нулевой последовательности, следует допустить, что в точке несимметричного КЗ все фазы соединены между собой накоротко и между этой точкой и землей приложено напряжение нулевой последовательности. Затем, идя от точки КЗ поочередно в разные стороны, необходимо на каждой ступени напряжения исходной расчетной схемы выявить возможные пути циркуляции токов нулевой последовательности (циркуляция этих токов возможна только в тех ветвях, которые образуют контуры для замыкания токов через землю и параллельные ей цепи) и соответственно определить элементы этой схемы, которые должны быть введены в схему замещения. При этом следует иметь в виду, что сопротивление нулевой последовательности трансформатора со стороны обмотки, соединенной в треугольник или звезду с незаземленной нейтралью, бесконечно велико, поэтому трансформаторы с указанными схемами соединения и все находящиеся за ними элементы исходной расчетной схемы в схему замещения нулевой последовательности не входят.

Циркуляция токов нулевой последовательности возможна только в том случае, если обмотка трансформатора, обращенная в сторону расчетной точки КЗ, соединена в звезду с заземленной нейтралью.

Схема замещения нулевой последовательности двухобмоточного трансформатора, обмотки которого соединены по схеме Y0 / D, представлена на рис. 3.1, а. Поскольку индуктивное сопротивление Xμ0 во много раз больше сопротивлений рассеяния обмоток ХI и ХII, то в исходной схеме замещения нулевой последовательности трансформатор с указанной схемой соединения обмоток представляется в виде одного индуктивного сопротивления Xт0 = ХI + ХII, которое с противоположной стороны (идя от расчетной точки КЗ) соединяется с точкой нулевого потенциала схемы замещения (с землей). Таким образом, если в исходной расчетной схеме за таким трансформатором имеются какие-либо элементы (трансформаторы, генераторы, воздушные или кабельные линии и т.д.), то независимо от их вида и схемы соединения их обмоток эти элементы в схему замещения нулевой последовательности не вводятся. Это объясняется тем, что при соединении обмоток трансформатора по схеме Y0 / D ЭДС нулевой последовательности, наводимая в соединенной треугольником обмотке, полностью компенсируется падением напряжения от тока нулевой последовательности в индуктивном сопротивлении рассеяния этой обмотки, вследствие чего напряжение нулевой последовательности на выводах этой обмотки равно нулю.

Рис. 3.1. Схемы замещения нулевой последовательности двухобмоточных трансформаторов

В случае соединения обмоток двухобмоточного трансформатора по схеме Y0 / Y циркуляция токов нулевой последовательности в обмотке, соединенной в звезду, невозможна (см. схему замещения нулевой последовательности такого трансформатора на рис. 3.1, б). Поскольку у трансформаторов с номинальным напряжением обмоток свыше 1 кВ сопротивление Xμ0 весьма значительно, то в схему замещения нулевой последовательности такие трансформаторы не вводят.

Схема замещения нулевой последовательности двухобмоточного трансформатора, обмотки которого соединены по схеме Y0 / Y0, представлена на рис. 3.1, в. Очевидно, трансформатор необходимо вводить в исходную схему замещения нулевой последовательности только в том случае, если на стороне обмотки II имеется контур для циркуляции токов нулевой последовательности (имеются в виду электроустановки напряжением свыше 1 кВ, когда Xμ0 >> ХI + ХII).

Сопротивление нулевой последовательности трехобмоточного трансформатора со стороны обмотки, соединенной в звезду с заземленной нейтралью, зависит от схемы соединения двух других обмоток. Обычно одна из них соединена треугольником, а другая может быть соединена или треугольником, или в звезду с изолированной нейтралью, или в звезду с заземленной нейтралью. В первом случае компенсация тока нулевой последовательности обмотки, обращенной к расчетной точке КЗ, осуществляется токами обеих обмоток, соединенных треугольником, и схема замещения нулевой последовательности такого трансформатора имеет вид, как показано на рис. 3.2, а. При этом сопротивление нулевой последовательности трансформатора Xт0 = ХI + ХII // ХIII. Во втором случае по обмотке, соединенной в звезду с изолированной нейтралью, протекание тока нулевой последовательности невозможно (см. схему на рис. 3.2, б), поэтому сопротивление нулевой последовательности такого трансформатора Xт0 = ХI + ХIII. В третьем случае циркуляция тока нулевой последовательности возможна и в обмотке II (см. рис. 3.2, в), если в сети, электрически связанной с этой обмоткой, обеспечены условия для замыкания этого тока.

Схема замещения нулевой последовательности автотрансформатора, который имеет обмотку, соединенную треугольником, а его нейтраль заземлена наглухо, аналогична схеме замещения нулевой последовательности трехобмоточного трансформатора, у которого обмотки соединены по схеме Y0 / Y0 / D (см. рис. 3.2, в).

Рис. 3.2. Схемы замещения нулевой последовательности трехобмоточных трансформаторов

3.3. Составление исходной комплексной схемы замещения для расчета несимметричных коротких замыканий

3.3.1. В тех случаях, когда требуется определить токи и напряжения не только в месте несимметричного КЗ, но и в других ветвях и точках расчетной схемы, целесообразно использовать комплексные схемы замещения. Исходные комплексные схемы замещения для расчета двухфазного КЗ и двухфазного КЗ на землю получаются путем соединения соответственно начал и концов исходных схем замещения различных последовательностей, как показано на рис. 3.3 и 3.4.

Рис. 3.3. Комплексная схема замещения для двухфазного КЗ

Рис. 3.4. Комплексная схема замещения для двухфазного КЗ на землю

Комплексную схему замещения для однофазного КЗ, в которой выполняются все соотношения не только для симметричных составляющих тока особой фазы, но и для симметричных составляющих напряжения, можно получить, если схемы замещения отдельных последовательностей соединить между собой с помощью идеальных промежуточных трансформаторов (т.е. трансформаторов, у которых потери мощности и ток намагничивания равны нулю) с коэффициентом трансформации 1 : 1. Такая комплексная схема замещения приведена на рис. 3.5, а. При аналитических расчетах допускается использовать упрощенную комплексную схему замещения без промежуточных трансформаторов, которая справедлива только для симметричных составляющих тока особой фазы. Такая комплексная схема представлена на рис. 5.5, б.

3.4. Учет взаимоиндукции линий электропередачи

При определении сопротивления нулевой последовательности воздушных линий электропередачи необходимо учитывать влияние взаимоиндукции от других линий (цепей), проложенных по той же трассе.

Рис. 3.5. Комплексные схемы замещения для однофазного КЗ:

а) - точная; б) - приближенная

Индуктивное сопротивление взаимоиндукции нулевой последовательности одной цепи от другой (т.е. между проводом одной цепи и тремя проводами другой цепи) при отсутствии у обеих цепей заземленных тросов, Ом/км, следует определять по формуле

,                                           (3.20)

где D3 = 935 м - эквивалентная глубина возврата тока через землю;

DI-II - среднее геометрическое расстояние между цепями I и II, которое определяется расстояниями между каждым проводом (А, В, С) цепи I и каждым проводом (А', В', С') цепи II:

.                          (3.21)

При наличии у цепей заземленных тросов сопротивление взаимоиндукции нулевой последовательности одной цепи от другой следует определять с учетом этих тросов, используя формулу

,                                       (3.22)

где ХIT0 и ХIIT0 - индуктивные сопротивления взаимоиндукции нулевой последовательности между проводами соответственно первой и второй цепей и системой тросов;

ХT0 - индуктивное сопротивление нулевой последовательности системы тросов.

Методика определения указанных индуктивных сопротивлений изложена в п. 4.2.5.4.

3.5. Преобразование исходной схемы замещения в эквивалентную результирующую

3.5.1. При аналитических расчетах токов КЗ исходные схемы замещения, в которых представлены различные элементы исходных расчетных схем, следует путем последовательных преобразований приводить к эквивалентным результирующим схемам замещения, содержащим эквивалентную ЭДС (в схемах прямой последовательности), эквивалентное результирующее сопротивление соответствующей последовательности и источник напряжения одноименной последовательности, а при трехфазном КЗ - точку КЗ.

3.5.2. Если исходная схема замещения не содержит замкнутых контуров, то она легко преобразуется в эквивалентную результирующую схему путем последовательного и параллельного соединения элементов и путем замены нескольких источников, имеющих разные ЭДС и разные сопротивления, но присоединенных в одной точке, одним эквивалентным источником. При более сложных исходных схемах замещения для определения эквивалентного результирующего сопротивления следует использовать известные способы преобразования, такие как преобразование треугольника сопротивлений в эквивалентную звезду сопротивлений, звезду сопротивлений в эквивалентный треугольник сопротивлений, многолучевую звезду сопротивлений в полный многоугольник сопротивлений и т.д. Формулы для таких преобразований приведены в табл. 3.1.

Таблица 3.1

Основные формулы преобразования схем

Вид преобразования

Исходная схема

Преобразованная схема

Сопротивление элементов преобразованной схемы

Последовательное соединение

Параллельное соединение

,

где

При двух ветвях

Замена нескольких источников эквивалентным

При двух ветвях

Преобразование треугольника в звезду

Преобразование трехлучевой звезды в треугольник

Преобразование многолучевой звезды в полный многоугольник

Аналогично и при большем числе ветвей

3.5.3. В тех случаях, когда исходная расчетная схема симметрична относительно точки КЗ или какая-либо ее часть симметрична относительно некоторой промежуточной точки, то задачу определения эквивалентного результирующего сопротивления можно существенно облегчить путем соединения на исходной расчетной схеме (и соответственно на исходной схеме замещения) точек, имеющих одинаковые потенциалы, и исключения из схемы тех элементов, которые при КЗ оказываются обесточенными.

3.5.4. Если в исходной схеме замещения одним из лучей трехлучевой звезды сопротивлений является сопротивление источника энергии, то в ряде случаев целесообразно звезду сопротивлений заменить на треугольник и затем последний разрезать по вершине, к которой приложена ЭДС, подключив при этом на каждом из оказавшихся свободными концов ветвей ту же ЭДС.

3.6. Определение взаимных сопротивлений между источниками и точкой короткого замыкания

Если исходная расчетная схема содержит т узлов с источниками энергии и узел α, в котором требуется определить ток КЗ, то следует предварительно составить схему замещения в виде полного (т + 1)-угольника. Искомый ток КЗ в узле α равен

                                        (3.23)

где  - ЭДС, подключенная в узле β;

 - взаимная проводимость между узлами β и α;

 - проводимость ветви полного (т + 1)-угольника, непосредственно соединяющей узлы β и α.

Из формулы (3.23) следует, что при любом числе узлов в исходной расчетной схеме проводимости ветвей схемы замещения, представленной в виде полного многоугольника, могут быть определены по формуле

,                                                                              (3.24)

где  - ток в узле α при условии, что в схеме действует только одна ЭДС , приложенная в узле β, а все остальные ЭДС равны нулю.

Таким образом, взаимное сопротивление между произвольным источником ЭДС и точкой КЗ

.                                                        (3.25)

3.7. Применение принципа наложения

3.7.1. Для определения токов КЗ в произвольной ветви расчетной схемы в ряде случаев целесообразно использовать принцип наложения, в соответствии с которым ток в этой ветви можно получить путем суммирования (наложения) токов разных режимов, каждый из которых определяется действием одной или нескольких ЭДС, когда все остальные ЭДС принимаются равными нулю, а все элементы схемы остаются включенными.

3.7.2. При значительном числе ЭДС решение можно упростить, используя теорему об активном двухполюснике. В соответствии с этой теоремой ток в месте КЗ можно найти как сумму предшествующего тока Iα\0\ и аварийной составляющей тока Iкα, получаемой от действия одной ЭДС, приложенной в точке КЗ и равной Uα\0\, где Uα\0\ - напряжение, которое было до возникновения КЗ в расчетной точке КЗ.

Аварийная составляющая тока в месте КЗ равна

                                                                         (3.26)

где Хвх - входное сопротивление схемы относительно расчетной точки КЗ при условии, что все остальные ЭДС равны нулю.

Ток в произвольной ветви j расчетной схемы при КЗ в точке α равен

,                                                 (3.27)

где  - нагрузочная составляющая тока в ветви j, т.е. ток ветви j в режиме, предшествующем КЗ;

- аварийная составляющая тока в ветви j при КЗ в точке α. Эта составляющая равна

,                                                      (3.28)

где К - коэффициент распределения тока для ветви j при КЗ в точке α.

3.8. Пример составления и преобразования схем замещения

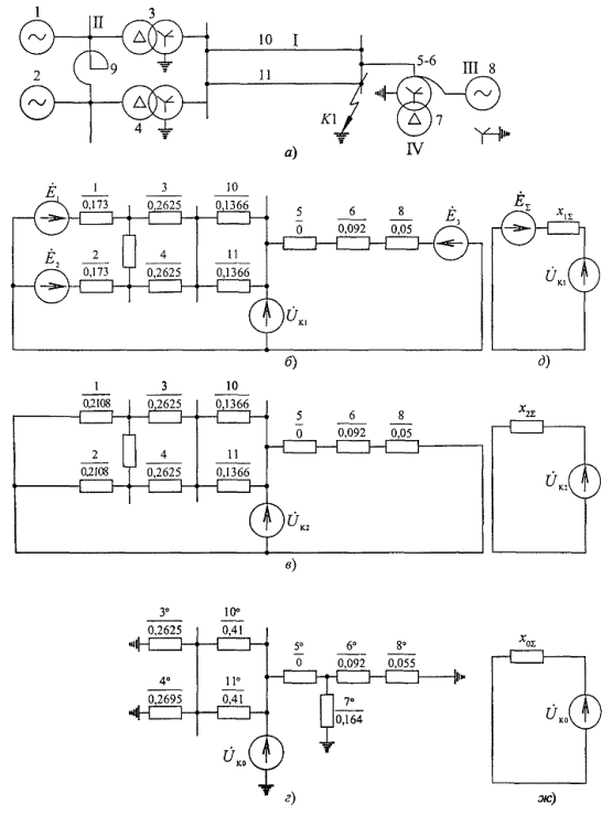
3.8.1. Для исходной расчетной схемы, представленной на рис. 3.6, а, составить исходные эквивалентные схемы замещения прямой, обратной и нулевой последовательностей при КЗ на землю в точке К1 и преобразовать их в эквивалентные результирующие схемы. Расчеты провести с использованием системы относительных единиц и с учетом фактических коэффициентов трансформации силовых трансформаторов и автотрансформатора. Параметры исходной расчетной схемы приведены ниже.

Генераторы 1 и 2: Рном = 63 МВт; Uном = 10,5 кВ; cos φном = 0,8;  = 0,136;  = 0,166; до КЗ генераторы работали в режиме холостого хода с номинальным напряжением.

Реактор 9: Uном = 10 кВ; Iном = 2500 А; Х = 0,35 Ом.

Трансформаторы 3 и 4: Sном = 40 МВ×А; п = 121 / 10,5 кВ; ик = 10,5 %.

Автотрансформатор: Sном = 125 МВ×А; п = 230 / 121 / 10,5 кВ; икВ-С = 11 %; икВ-Н = 32 %; икС-Н = 20 %.

Линии 10 и 11: l = 50 км; Х1уд = 0,4 Ом/км; X0уд = 1,2 Ом/км.

Система 8: Sном = 2000 МВ×А;  = 1,0;  = 1,1.

Исходные схемы замещения прямой, обратной и нулевой последовательностей представлены соответственно на рис. 3.6, б, 3.6, в и 3.6, г.

Рис. 3.6. Пример составления схем замещения прямой, обратной и нулевой последовательностей и определения результирующих ЭДС и сопротивлений при коротком замыкании в точке К1

Обмотка низшего напряжения автотрансформатора не нагружена, поэтому она не вводится в схемы замещения прямой и обратной последовательностей.

В качестве базисных единиц выбираем:

Sб = 100 МВ×А и UбI = 121 кВ. Тогда по формуле (3.5)

По формуле (3.9)

Для автотрансформатора предварительно находим , ,  (см. п. 4.2.3.1):

 = 0,005 (11 + 32 - 20) = 0,115;

 = 0,005(11 + 20 - 32) = 0;

 = 0,005(32 + 20 - 11) = 0,205, поэтому

Для системы обычно принимают Е - Uном = Uср.ном, поэтому

По формуле (3.8)

ЭДС генераторов

ЭДС системы

Схема обратной последовательности отличается от схемы прямой последовательности только тем, что в ней отсутствуют ЭДС, а сопротивления генераторов

В схему замещения нулевой последовательности генераторы и реактор не вводятся, так как они находятся за трансформаторами с соединением обмоток по схеме Y0 / D, но вводится обмотка низшего напряжения автотрансформатора, соединенная в треугольник. Сопротивление этой обмотки

Сопротивления нулевой последовательности системы и линий соответственно

Поскольку

то при КЗ потенциалы с обеих сторон реактора одинаковы, поэтому он может быть закорочен или исключен. Это упрощает задачу преобразования схемы:

Сопротивление

При этом

Аналогичные преобразования схемы обратной последовательности дают  Элементарные преобразования схемы нулевой последовательности дают

Эквивалентные результирующие схемы замещения прямой, обратной и нулевой последовательностей, полученные в результате преобразований рассмотренных исходных схем замещения, представлены соответственно на рис. 3.6, д, 3.6, е и 3.6, ж.

4. ПАРАМЕТРЫ ЭЛЕМЕНТОВ РАСЧЕТНЫХ СХЕМ

4.1. Параметры, необходимые для расчета токов короткого замыкания

Параметры различных элементов исходных расчетных схем, которые в общем случае необходимы для расчетов токов КЗ, указаны ниже.

4.1.1. Синхронные машины (генераторы, компенсаторы, электродвигатели):

полная номинальная мощность Sном или номинальная активная мощность Рном и номинальный коэффициент мощности cos φном;

номинальное напряжение Uном;

сверхпереходное индуктивное сопротивление по продольной оси ;

сверхпереходное индуктивное сопротивление по поперечной оси ;

переходное индуктивное сопротивление по продольной оси ;

синхронное индуктивное сопротивление по продольной оси ;

синхронное индуктивное сопротивление по поперечной оси ;

отношение короткого замыкания ОКЗ;

индуктивное сопротивление рассеяния обмотки статора ;

индуктивное сопротивление обмотки возбуждения ;

индуктивное сопротивление продольного демпферного контура ;

индуктивное сопротивление поперечного демпферного контура ;

индуктивное и активное сопротивления обратной последовательности и R2;

активное сопротивление обмотки возбуждения (при рабочей температуре) Rf;

активное сопротивление обмотки статора (при рабочей температуре) Ra;

активное сопротивление продольного и поперечного демпферных контуров (при рабочей температуре) R1d и R1q;

переходные постоянные времени по продольной оси при разомкнутой и замкнутой накоротко обмотке статора Т'd0 и Т'd;

сверхпереходные постоянные времени по продольной оси при разомкнутой и замкнутой накоротко обмотке статора Т''d0 и Т''d;

сверхпереходные постоянные времени по поперечной оси при разомкнутой и замкнутой накоротко обмотке статора Т''q0 и Т''q;

постоянные времени затухания апериодической составляющей тока статора при трехфазном и однофазном КЗ на выводах машины Тa(3) и Тa(1);

предельный ток возбуждения Ifп;

ток возбуждения при работе машины с номинальной нагрузкой Ifном;

ток возбуждения при работе машины в режиме холостого хода с номинальным напряжением Ifх;

коэффициент полезного действия (для синхронных электродвигателей) η;

напряжение на выводах машины, ток статора и коэффициент мощности в момент, предшествующий КЗ: U|0|, I|0|, cos φ|0|.

4.1.2. Асинхронные электродвигатели:

номинальная мощность Рном;

номинальное напряжение Uном;

номинальный коэффициент мощности cos φном;

номинальное скольжение sном;

кратность пускового тока по отношению к номинальному току ;

кратность максимального момента по отношению к номинальному моменту bном;

кратность пускового момента по отношению к номинальному моменту ;

активное сопротивление обмотки статора (при рабочей температуре) Ra;

коэффициент полезного действия η;

напряжение, ток статора и коэффициент мощности в момент, предшествующий U|0|, I|0|, cos φ|0|.

4.1.3. Силовые трансформаторы и автотрансформаторы:

номинальная мощность Sном;

номинальные напряжения обмоток и фактические коэффициенты трансформации;

напряжения короткого замыкания между обмотками икВ-С, икВ-Н, икС-Н (для двухобмоточных трансформаторов ик) и их зависимость от коэффициентов трансформации;

диапазон регулирования напряжения, определяющий напряжение короткого замыкания в условиях КЗ;

потери короткого замыкания DРкВ-С, DРкВ-Н, DРкС-Н (для двухобмоточных трансформаторов DРк).

4.1.4. Токоограничивающие реакторы:

номинальное напряжение Uном;

номинальный ток Iном;

номинальное индуктивное сопротивление Xр;

номинальный коэффициент связи Ксв (только для сдвоенных реакторов);

потери мощности (на фазу) при номинальном токе DР.

4.1.5. Воздушные линии электропередачи:

номинальное напряжение Uном;

длина линии l;

сечение провода S и количество проводов в фазе;

удельное индуктивное сопротивление прямой последовательности X1;

удельное индуктивное сопротивление нулевой последовательности X0;

удельное активное сопротивление (при рабочей температуре) R;

удельные индуктивные сопротивления взаимоиндукции нулевой последовательности от других линий (при наличии нескольких воздушных линий на одной трассе) Xм0;

удельная емкостная проводимость b.

4.1.6. Кабели:

номинальное напряжение Uном;

длина кабельной линии l;

сечение жилы кабеля S и число параллельно включенных кабелей;

удельное индуктивное сопротивление прямой последовательности X1;

удельное индуктивное сопротивление нулевой последовательности X0;

удельное активное сопротивление (при рабочей температуре) R.

4.1.7. Токопроводы и шинопроводы:

удельное индуктивное сопротивление прямой последовательности X1;

удельное индуктивное сопротивление нулевой последовательности X0;

удельное активное сопротивление (при рабочей температуре) R;

длина.

4.1.8. Каталожные данные некоторых элементов электрических систем приведены в приложениях П.1 - П.12.

4.2. Методика определения отдельных параметров

4.2.1. Синхронные генераторы, компенсаторы и электродвигатели

4.2.1.1. В тех случаях, когда отсутствуют данные о каких-либо параметрах синхронных машин, необходимые для расчета токов КЗ с учетом переходных процессов в машинах, значения этих параметров целесообразно определять, используя данные о других параметрах и известные соотношения между соответствующими параметрами синхронных машин.

4.2.1.2. Если неизвестны индуктивное сопротивление рассеяния обмотки статора синхронной машины, а также индуктивные сопротивления обмотки возбуждения и продольного демпферного контура, то в первом приближении их можно определить, положив, что индуктивные сопротивления рассеяния обмотки возбуждения и продольного демпферного контура одинаковы. При этом условии сопротивление взаимоиндукции между обмоткой статора и контурами ротора по продольной оси равно

                                       (4.1)

Найденное значение Хad позволяет определить Хσ и Xf, так как эти параметры связаны с Хad простыми соотношениями:

Хσ = Хd - Хad                                                                            (4.2)

и

.                                                      (4.3)

4.2.1.3. Если активные сопротивления обмоток статора и возбуждения синхронной машины даны при температуре, отличной от рабочей, то при расчете токов КЗ эти сопротивления предварительно следует привести к рабочей температуре (обычно эту температуру принимают равной 75 °С), используя выражение

                                               (4.4)

где  - рабочая температура обмотки;

 - температура, при которой дано сопротивление обмотки (обычно  = 15 °С).

4.2.1.4. В случае отсутствия данных об активном сопротивлении обмотки статора синхронной машины это сопротивление в относительных единицах при номинальных условиях следует определять по формуле

                                              (4.5)

где  - сопротивление обратной последовательности синхронной машины в относительных единицах при номинальных условиях;

 - постоянная времени затухания апериодической составляющей тока при трехфазном КЗ на выводах машины, с.

4.2.1.5. При расчете токов КЗ с учетом переходных процессов в синхронной машине активное сопротивление обмотки возбуждения следует приводить к обмотке статора. Приведенное сопротивление в относительных единицах при номинальных условиях машины рекомендуется определять по формуле

,                                                       (4.6.)

где Ifx - ток возбуждения машины при ее работе в режиме холостого хода с номинальным напряжением, кА;

sном - номинальная мощность машины (полная), МВ×А.

4.2.2. Асинхронные электродвигатели

4.2.2.1. Сверхпереходное индуктивное сопротивление и индуктивное сопротивление обратной последовательности асинхронных электродвигателей напряжением свыше 1 кВ допускается принимать равным индуктивной составляющей сопротивления короткого замыкания и определять по формуле

,                                           (4.7)

где  - кратность пускового тока электродвигателя по отношению к его номинальному току.

4.2.2.2. При отсутствии данных об активном сопротивлении статора асинхронных электродвигателей это сопротивление допускается определять по формуле

                                                                     (4.8)

где sном - номинальное скольжение электродвигателя, %.

4.2.2.3. Параметры Т-образной эквивалентной схемы замещения асинхронных электродвигателей с фазным ротором и с простой беличьей клеткой на роторе допустимо определять, используя изложенную ниже методику.

1. Определить приближенное значение коэффициента С1 характеризующего соотношение между сопротивлением рассеяния обмотки статора Xσ1 и индуктивным сопротивлением ветви намагничивания Xμ по формуле

                                               (4.9)

где sном - номинальное скольжение электродвигателя;

bном - кратность максимального момента по отношению к номинальному моменту электродвигателя.

2. Принять активное сопротивление ветви намагничивания Rμ равным нулю.

3. Определить индуктивное сопротивление ветви намагничивания

.                                       (4.10)

4. Определить индуктивное сопротивление рассеяния обмотки статора

                                                           (4.11)

5. Найти индуктивное сопротивление рассеяния обмотки ротора, используя формулу

                             (4.12)

6. Определить активное сопротивление обмотки ротора

.                                        (4.13)

4.2.3. Силовые трансформаторы и автотрансформаторы

4.2.3.1. Схема замещения трехобмоточного трансформатора и автотрансформатора, имеющего обмотку низшего напряжения, представляет собой трехлучевую звезду (табл. 4.1). Индуктивные сопротивления ее ветвей в относительных единицах при номинальных условиях этого трансформатора соответственно равны:

                                    (4.14)

где икВ-Н, икВ-С, икС-Н - напряжения короткого замыкания соответствующих пар обмоток, %.

Таблица 4.1

Схемы замещения трансформаторов, автотрансформаторов и сдвоенных реакторов

Наименование

Исходная схема

Схема замещения

Расчетные выражения

Трехобмоточный трансформатор

Хв = 0,005 (икВ-Н + икВ-С- икС-Н)

Хс = 0,005 (икВ-С + икС-Н- икВ-Н)

Хн = 0,005 (икВ-Н + икС-Н- икВ-С)

Автотрансформатор

Хв = 0,005 (икВ-Н + икВ-С- икС-Н)

Хс = 0,005 (икВ-С + икС-Н- икВ-Н)

Хн = 0,005 (икВ-Н + икС-Н- икВ-С)

Двухобмоточный трансформатор с обмоткой низшего напряжения, расщепленной на две ветви

Хв = 0,01 (икВ-Н - 0,25 икН1-Н2)

ХН1 = ХН2 = 0,005 икН1-Н2

Двухобмоточный трансформатор с обмоткой низшего напряжения, расщепленной на n ветвей

ХН1 = ХН2 = … ХНn = 0,005 икН1-Нn

Автотрансформатор с обмоткой низшего напряжения, расщепленной на две ветви

Хв = 0,005 (икВ-C + икВ-Н- икС-Н)

Хс = 0,005 (икВ-С + икС-Н- икВ-Н)

Хн = 0,005 (икВ-Н + икС-Н- икВ-С)

ХН1 = ХН2 = 0,005 икН1-Н2

Х'Н = ХН - 0,0025 икН1-Н2

Автотрансформатор с обмоткой низшего напряжения, расщепленной на n ветвей

Хв = 0,005 (икВ-Н + икВ-С- икС-Н)

Хс = 0,005 (икВ-С + икС-Н- икВ-Н)

Хн = 0,005 (икВ-Н + икС-Н- икВ-С)

ХН1 = ХН2 = … ХНn = 0,005 икН1-Нn

Х'Н = ХН- 0,01

Сдвоенный реактор

Хс = -Ксв Хр

X1 = X2 = (1 + Ксв) Хр

4.2.3.2. Схема замещения двухобмоточного трансформатора, у которого обмотка низшего напряжения расщеплена на две ветви, также представляет собой трехлучевую звезду (табл. 4.1). Индуктивные сопротивления ее ветвей в относительных единицах при номинальных условиях следует определять по формулам

                                             (4.15)

где икВ-Н - напряжение КЗ между обмоткой высшего напряжения и параллельно соединенными ветвями обмотки низшего напряжения;

икН1-Н2 - напряжение КЗ между ветвями обмотки низшего напряжения (измеряется при разомкнутой обмотке высшего напряжения).

При отсутствии данных о напряжении КЗ икН1-Н2 допускается для трехфазных трансформаторов принимать

                                           (4.16)

4.2.3.3. Схема замещения двухобмоточного трансформатора, у которого обмотка низшего напряжения расщеплена на п ветвей, представляет собой (п + 1)-лучевую звезду (табл. 4.1). Индуктивные сопротивления ее ветвей в относительных единицах при номинальных условиях трансформатора следует определять по формулам

               (4.17)

где икН1-Нn - напряжение КЗ, измеренное между выводами Н1 и Нn обмотки низшего напряжения (при разомкнутой обмотке высшего напряжения).

4.2.3.4. Схема замещения автотрансформатора, у которого обмотка низшего напряжения расщеплена на две ветви, отличается от схемы замещения автотрансформатора с нерасщепленной обмоткой низшего напряжения тем, что вместо сопротивления содержит трехлучевую звезду с ветвями Х'Н, ХН1, ХН2 (табл. 4.1). Индуктивные сопротивления элементов схемы в относительных единицах при номинальных условиях автотрансформатора следует определять по формулам

                           (4.18)

4.2.3.5. Схема замещения автотрансформатора, у которого обмотка низшего напряжения расщеплена на п ветвей, отличается от схемы замещения автотрансформатора с нерасщепленной обмоткой низшего напряжения тем, что вместо сопротивления ХН содержит (п + 1)-лучевую звезду с ветвями Х'Н, ХН1ХНn (табл. 4.1). Индуктивные сопротивления элементов схемы в относительных единицах при номинальных условиях автотрансформатора следует определять по формулам

                           (4.19)

где

4.2.3.6. Суммарное активное сопротивление обеих обмоток двухобмоточного трансформатора в относительных единицах при номинальных условиях этого трансформатора следует определять по формуле

                                                 (4.20)

где  - потери короткого замыкания, кВт;

Sном - номинальная мощность трансформатора, МВ×А.

4.2.3.7. Активные сопротивления отдельных обмоток трехобмоточных трансформаторов и ветвей схемы замещения автотрансформаторов, имеющих обмотку низшего напряжения, в относительных единицах при номинальных условиях этих трансформаторов и автотрансформаторов следует определять по формулам

                           (4.21)

Примечание. Если для трехобмоточного трансформатора или автотрансформатора, имеющего обмотку низшего напряжения, известно только значение DРк для какой-либо одной пары обмоток, то допустимо по формуле (4.20) определить суммарное активное сопротивление соответствующей пары обмоток, найти отношение X / R этих обмоток и принять для всех обмоток отношение X / R одинаковым.

4.2.4. Токоограничивающие реакторы

4.2.4.1. Схема замещения сдвоенного токоограничивающего реактора представляет собой трехлучевую звезду (табл. 4.1). Индуктивное сопротивление луча со стороны среднего зажима (т.е. зажима, обращенного в сторону источника энергии) следует определять по формуле

Xc =-Kcв Xр,                                                         (4.22)

где Kcв - коэффициент связи между ветвями реактора;

Xр - номинальное индуктивное сопротивление реактора (т.е. сопротивление одной ветви реактора при отсутствии тока в другой ветви).

Индуктивные сопротивления двух других лучей схемы замещения одинаковы и определяются по формуле

X1 = X2 = (1 + Kcв) Xр.                                               (4.23)

4.2.4.2. Активное сопротивление фазы одинарного реактора, Ом, следует определять по формуле

                                                 (4.24)

где DP - номинальные потери мощности на фазу реактора, кВт;

Iном - номинальный ток реактора, А.

Активное сопротивление каждой ветви сдвоенного реактора, Ом, следует определять по формуле

                                                   (4.25)

4.2.5. Воздушные линии электропередачи

4.2.5.1. Значения удельного индуктивного сопротивления прямой последовательности и удельного активного сопротивления воздушных линий следует принимать по справочным таблицам, исходя из материала и сечения проводов и среднего геометрического расстояния между фазами. При отсутствии сведений о среднем геометрическом расстоянии между фазами удельное индуктивное сопротивление прямой последовательности может быть определено приближенно по табл. П.10 и П.11, которые составлены для усредненных значений среднего геометрического расстояния между фазами.

Если отсутствуют данные о сечениях проводов, допустимо удельное индуктивное сопротивление прямой последовательности воздушных линий напряжением до 220 кВ принимать равным 0,4 Ом/км, линий напряжением 330 кВ - равным 0,325 Ом/км и линий напряжением 500 кВ - равным 0,307 Ом/км.

4.2.5.2. Индуктивное сопротивление нулевой последовательности воздушной линии электропередачи зависит от сечения проводов, расстояний между фазами, наличия или отсутствия заземленных тросов и других линий, проложенных по той же трассе, и многих других факторов. Поэтому его следует определять расчетным путем.

4.2.5.3. Для одноцепной воздушной линии без заземленных тросов индуктивное сопротивление нулевой последовательности, Ом/км, следует определять по формуле

                                                 (4.26)

где D3 - 935 м - эквивалентная глубина возврата тока через землю;

Rср - средний геометрический радиус системы трех проводов линии, определяемый по формуле

                                                     (4.27)

где Rэк - эквивалентный радиус провода, учитывающий наличие в реальном проводе внутреннего магнитного поля. Он меньше действительного радиуса провода R: для сплошных проводов из немагнитного материала Rэк = 0,779 R, для сталеалюминиевых проводов с двумя-тремя повивами Rэк = 0,82 R;

D - среднее геометрическое расстояние между проводами фаз А, В, С.

Если воздушная линия имеет расщепленные фазы, то в формулу (4.27) вместо Rэк необходимо вводить средний геометрический радиус системы проводов одной фазы, определяемый по формуле

где п - число проводов в фазе;

dср - среднее геометрическое расстояние между проводами одной фазы.

4.2.5.4. Индуктивное сопротивление нулевой последовательности одноцепной воздушной линии с одним или несколькими заземленными тросами может быть определено по формуле

                                                (4.28)

где X0 - индуктивное сопротивление нулевой последовательности этой линии без учета троса (системы тросов), определяемое по формуле (4.26);

XП-Т0 - индуктивное сопротивление взаимоиндукции нулевой последовательности между тросом (системой тросов) и проводами линии;

XТ0 - индуктивное сопротивление нулевой последовательности троса (системы тросов).

Индуктивное сопротивление взаимоиндукции нулевой последовательности XПТ0, Ом/км, определяется по формуле

                                       (4.29)

где Dпт - среднее геометрическое расстояние между проводами линии и тросом (системой тросов):

при одном тросе, находящемся от фазных проводов на расстояниях соответственно DAT, Dвт, Dст, это расстояние равно

при двух тросах (Т1 и Т2)

Индуктивное сопротивление нулевой последовательности XТ0, Ом/км, при одном тросе определяется по формуле

                                               (4.30)

где Rэк.т - эквивалентный радиус троса.

При двух тросах, находящихся друг от друга на расстоянии Dт, индуктивное сопротивление XТ0 Ом/км, определяется по формуле

                                                  (4.31)

где Rср.т - средний геометрический радиус системы двух тросов, определяемый по формуле

4.2.5.5. Индуктивное сопротивление нулевой последовательности одной из двух параллельных цепей, соединенных по концам, при внешнем КЗ составляет

Х'0 = Х0 + ХI-II0,                                                  (4.32)

где Х0 - индуктивное сопротивление нулевой последовательности одной цепи без учета другой, определяемое по формуле (4.26);

ХI-II0 - индуктивное сопротивление взаимоиндукции нулевой последовательности одной цепи от другой, определяемое по формуле (3.20).

4.2.5.6. Индуктивное сопротивление нулевой последовательности одной из двух одинаковых параллельных цепей, имеющих заземленные тросы и соединенных по концам, при внешнем КЗ составляет

                                 (4.33)

где XПТ0 - индуктивное сопротивление взаимоиндукции нулевой последовательности между системой тросов и проводами каждой из цепей, определяемое по формуле (4.29);

XТ0 - индуктивное сопротивление нулевой последовательности системы тросов. Это сопротивление при двух тросах определяется по формуле (4.31).

4.2.5.7. При приближенных расчетах токов несимметричных КЗ допускается использовать данные о средних значениях отношений сопротивлений нулевой и прямой последовательностей воздушных линий электропередачи, приведенные в табл. 4.2.

Таблица 4.2

Средние значения отношения X0 / X1 для воздушных линий электропередачи

Характеристика линии

X0 / X1

Одноцепная линия без заземленных тросов

3,5

То же, со стальными заземленными тросами

3,0

То же, с заземленными тросами из хорошопроводящих материалов

2,0

Двухцепная линия без заземленных тросов

5,5

То же, со стальными заземленными тросами

4,7

То же, с заземленными тросами из хорошопроводящих материалов

3,0

4.2.6. Кабели

Сопротивление нулевой последовательности кабелей зависит от характера их прокладки, наличия или отсутствия проводящей оболочки, сопротивления заземлений проводящей оболочки (если она имеется) и других факторов. При приближенных расчетах токов несимметричных КЗ допустимо принимать

X0 = (3,5 ÷ 4,5) X1 и R0 = 10 R1.

5. РАСЧЕТ ТОКОВ КОРОТКИХ ЗАМЫКАНИЙ В ЭЛЕКТРОУСТАНОВКАХ ПЕРЕМЕННОГО ТОКА НАПРЯЖЕНИЕМ СВЫШЕ 1 KB

5.1. Принимаемые допущения

5.1.1. При расчетах токов короткого замыкания допускается:

1) не учитывать сдвиг по фазе ЭДС различных синхронных машин и изменение их частоты вращения, если продолжительность КЗ не превышает 0,5 с;

2) не учитывать межсистемные связи, выполненные с помощью электропередачи (вставки) постоянного тока;

3) не учитывать поперечную емкость воздушных линий электропередачи напряжением 110 - 220 кВ, если их длина не превышает 200 км, и напряжением 330 - 500 кВ, если их длина не превышает 150 км;

4) не учитывать насыщение магнитных систем электрических машин;

5) не учитывать ток намагничивания трансформаторов и автотрансформаторов;

6) не учитывать влияние активных сопротивлений различных элементов исходной расчетной схемы на амплитуду периодической составляющей тока КЗ, если активная составляющая результирующего эквивалентного сопротивления расчетной схемы относительно точки КЗ не превышает 30 % от индуктивной составляющей результирующего эквивалентного сопротивления;

7) приближенно учитывать затухание апериодической составляющей тока КЗ, если исходная расчетная схема содержит несколько независимых контуров (см. п. 5.3);

8) приближенно учитывать электроприемники, сосредоточенные в отдельных узлах исходной расчетной схемы (см. п. 5.7);

9) принимать численно равными активное сопротивление и сопротивление постоянному току любого элемента исходной расчетной схемы.

5.1.2. Наиболее удаленную от расчетной точки КЗ часть электроэнергетической системы допускается представлять в виде одного источника энергии с неизменной по амплитуде ЭДС и результирующим эквивалентным индуктивным сопротивлением. ЭДС этого источника следует принимать равной среднему номинальному напряжению сети (см. п. 3.2.5), связывающей удаленную и остальную части электроэнергетической системы, а его результирующее эквивалентное сопротивление Xc определять, исходя из известного тока Ic от эквивалентируемой части системы при КЗ в какой-нибудь узловой точке указанной сети:

.                                                                                           (5.1)

Если для этой сети в качестве базисного напряжения принято соответствующее среднее номинальное напряжение, то

                                                                         (5.2)

где Iб - базисный ток той ступени напряжения, на которой находится узловая точка.

При отсутствии данных о токе КЗ от удаленной части электроэнергетической системы минимально возможное значение результирующего эквивалентного сопротивления Xc можно оценить, исходя из параметров выключателей, установленных на узловой подстанции, т.е. принимая в формулах (5.1) и (5.2) ток КЗ от удаленной части системы Ic равным номинальному току отключения этих выключателей.

5.2. Расчет начального действующего значения периодической составляющей тока короткого замыкания

5.2.1. При расчете начального действующего значения периодической составляющей тока трехфазного КЗ в электроустановках напряжением свыше 1 кВ в исходную расчетную схему должны быть введены все синхронные генераторы и компенсаторы, а также синхронные и асинхронные электродвигатели мощностью 100 кВт и более, если между электродвигателями и точкой КЗ отсутствуют токоограничивающие реакторы или силовые трансформаторы. В автономных электрических системах следует учитывать и электродвигатели меньшей мощности, если сумма их номинальных токов составляет не менее 1 % от тока в месте КЗ, определенного без учета этих электродвигателей.

5.2.2. Для расчета начального действующего значения периодической составляющей тока КЗ аналитическим методом по принятой исходной расчетной схеме предварительно следует составить эквивалентную схему замещения, в которой синхронные и асинхронные машины должны быть представлены предварительно приведенными к базисной ступени напряжения или выраженными в относительных единицах при выбранных базисных условиях сверхпереходными сопротивлениями и сверхпереходными ЭДС. Исходные значения сверхпереходных ЭДС следует принимать численно равными их значениям в момент, предшествующий КЗ.

Для синхронных генераторов и электродвигателей сверхпереходную ЭДС в предшествующем режиме следует определять по формуле

                              (5.3)

а для синхронных компенсаторов по формуле

                                                  (5.4)

В формулах (5.3) и (5.4) знак «+» относится к синхронным машинам, которые к моменту КЗ работали в режиме перевозбуждения, а знак «-» - к работавшим с недовозбуждением.

Сверхпереходную ЭДС асинхронных электродвигателей в момент, предшествующий КЗ, следует определять по формуле

                           (5.5)

где  - сверхпереходное индуктивное сопротивление электродвигателя.

Примечание. При расчете тока КЗ с применением системы относительных единиц и приведением значений параметров элементов расчетной схемы к выбранным базисным условиям в формулы (5.3) - (5.5) целесообразно подставлять  в относительных единицах при номинальных условиях машины, т.е. соответственно  при этом допустимо принимать равным единице, а  для генераторов и электродвигателей рекомендуется определять по формуле

для синхронных компенсаторов

Полученную ЭДС  следует затем привести к базисным условиям:

5.2.3. Схему замещения, полученную в соответствии с указаниями п. 5.2.2, следует путем преобразований привести к простейшему виду и определить результирующую эквивалентную ЭДС  (или ) и результирующее эквивалентное сопротивление Хэк (или ) относительно расчетной точки КЗ.

Начальное действующее значение периодической составляющей тока в месте КЗ составляет

                                                                 (5.6)

где  - базисный ток той ступени напряжения сети, на которой находится расчетная точка КЗ.

5.2.4. Методика учета комплексной нагрузки при расчете начального действующего значения периодической составляющей тока КЗ изложена в п. 5.7, а методика расчета начального действующего значения периодической составляющей тока при несимметричных КЗ - в п. 5.9.

5.2.5. При приближенных расчетах начальное действующее значение периодической составляющей тока в месте КЗ допускается определять, приняв в соответствии с теоремой об активном двухполюснике (см. п. 3.7) ЭДС всех источников энергии равными нулю и используя формулу

                                                               (5.7)

или

                                                                           (5.8)

где  - напряжение (линейное) в расчетной точке КЗ к моменту возникновения КЗ;

 - номинальное напряжение (линейное) сети, в которой произошло КЗ;

с - коэффициент, который рекомендуется принимать равным:

с = 1,1 - при определении максимального значения тока КЗ;

с = 1,0 - при определении минимального значения тока КЗ.

5.3. Расчет апериодической составляющей тока короткого замыкания

5.3.1. Модуль начального значения апериодической составляющей тока КЗ следует определять как разность мгновенных значений периодической составляющей тока в начальный момент КЗ и тока в момент, предшествующий КЗ.

5.3.2. Наибольшее начальное значение апериодической составляющей тока КЗ в общем случае следует принимать равным амплитуде периодической составляющей тока в начальный момент КЗ, т.е.

.                                                         (5.9)

Это выражение справедливо при следующих условиях:

1) активная составляющая результирующего эквивалентного сопротивления расчетной схемы относительно расчетной точки КЗ значительно меньше индуктивной составляющей, вследствие чего активной составляющей можно пренебречь (см. п. 5.1.1);

2) к моменту КЗ ветвь расчетной схемы, в которой находится расчетная точка КЗ, не нагружена;

3) напряжение сети к моменту возникновения КЗ проходит через нуль.

Если указанные условия не выполняются, то начальное значение апериодической составляющей тока КЗ следует определять в соответствии с п. 5.3.1.

5.3.3. Для определения апериодической составляющей тока КЗ в произвольный момент времени предварительно должна быть составлена такая исходная схема замещения, чтобы в ней все элементы исходной расчетной схемы учитывались как индуктивными, так и активными сопротивлениями. При этом синхронные генераторы и компенсаторы, синхронные и асинхронные электродвигатели должны быть учтены индуктивным сопротивлением обратной последовательности (для асинхронных электродвигателей Х2 X") и сопротивлением обмотки статора постоянному току (см. п. 5.1.1) при нормированной рабочей температуре этой обмотки.

5.3.4. Если исходная расчетная схема имеет только последовательно включенные элементы, то апериодическую составляющую тока КЗ в произвольный момент времени следует определять по формуле

                                                       (5.10)

где  - постоянная времени затухания апериодической составляющей тока КЗ; она определяется по формуле

                                                     (5.11)

где Xэк и Rэк - соответственно индуктивная и активная составляющие результирующего эквивалентного сопротивления расчетной схемы относительно точки КЗ;

ω - синхронная угловая частота напряжения сети.

Примечание. В тех случаях, когда при расчете апериодической составляющей тока КЗ в произвольный момент времени необходимо учесть ток генератора в момент, предшествующий КЗ, следует использовать формулу

где  - ток генератора к моменту КЗ;

 - угол сдвига фаз сверхпереходной ЭДС и тока генератора к моменту КЗ;

 - постоянная времени затухания апериодической составляющей тока КЗ в цепи с синхронным генератором.

5.3.5. Если исходная расчетная схема (и соответственно схема замещения) является многоконтурной, то апериодическую составляющую тока КЗ в произвольный момент времени следует определять путем решения соответствующей системы дифференциальных уравнений, составленных с учетом как индуктивных, так и активных сопротивлений всех элементов исходной расчетной схемы.

5.3.6. Методика приближенных расчетов апериодической составляющей тока КЗ в произвольный момент времени зависит от конфигурации исходной расчетной схемы и положения расчетной точки КЗ.

5.3.7. Если исходная расчетная схема является многоконтурной, но все источники энергии связаны с расчетной точкой КЗ общим сопротивлением (или схема содержит только один источник энергии), то при приближенных расчетах апериодической составляющей тока КЗ в произвольный момент времени допускается считать, что эта составляющая затухает во времени по экспоненциальному закону с некоторой эквивалентной постоянной времени. Существует несколько методов ее определения:

1) с использованием составляющих комплексного результирующего эквивалентного сопротивления схемы замещения относительно точки КЗ, измеренного при промышленной частоте:

                                               (5.12)

где  - комплексное результирующее эквивалентное сопротивление схемы замещения, измеренное при частоте 50 Hz;

Jm - мнимая составляющая комплексного результирующего эквивалентного сопротивления;

Re - действительная составляющая комплексного результирующего эквивалентного сопротивления;

2) с использованием результирующих эквивалентных сопротивлений схемы замещения относительно расчетной точки КЗ, полученных при поочередном исключении из схемы всех активных, а затем всех индуктивных сопротивлений:

                                              (5.13)

где  - результирующее эквивалентное сопротивление схемы замещения при учете в ней различных элементов расчетной схемы только индуктивными сопротивлениями, т.е. при исключении всех активных сопротивлений;

 - результирующее эквивалентное сопротивление схемы замещения при исключении из нее всех индуктивных сопротивлений;

3) с использованием составляющих комплексного результирующего эквивалентного сопротивления схемы замещения относительно точки КЗ, измеренного при частоте 20 Hz:

                                          (5.14)

где  - комплексное результирующее эквивалентное сопротивление схемы замещения относительно расчетной точки КЗ, измеренное при частоте 20 Hz;

Jm  - мнимая составляющая указанного комплексного сопротивления;

Re  - действительная составляющая этого сопротивления.

По отношению к точному решению применение первого метода обычно дает отрицательную погрешность (занижает значения постоянной времени), применение второго метода дает положительную погрешность (завышает значения постоянной времени). Погрешность, связанная с применением третьего метода, по абсолютной величине обычно меньше, чем при использовании первого и второго методов. При аналитических расчетах наиболее простым является второй метод. При расчетах с применением ЭВМ предпочтение следует отдавать первому и третьему методам.

5.3.8. Если расчетная точка КЗ делит исходную расчетную схему на несколько независимых друг от друга частей, то при приближенных расчетах апериодической составляющей тока КЗ в произвольный момент времени ее следует определять как сумму апериодических составляющих токов от отдельных частей схемы, полагая, что каждая из этих составляющих изменяется во времени с соответствующей эквивалентной постоянной времени, т.е.

                                                (5.15)

где т - число независимых частей схемы;

 - начальное значение апериодической составляющей тока КЗ от i-й части схемы;

Та.экi - эквивалентная постоянная времени затухания апериодической составляющей тока КЗ от i-й части схемы, определяемая по (5.12), (5.13) или (5.14).

5.4. Расчет ударного тока короткого замыкания

5.4.1. Способ расчета ударного тока КЗ зависит от требуемой точности расчета и конфигурации исходной расчетной схемы.

5.4.2. Если исходная расчетная схема является многоконтурной, то для получения высокой точности расчета ударного тока КЗ следует решить систему дифференциальных уравнений, составленных для мгновенных значений токов в узлах и падений напряжения в контурах расчетной схемы, и определить максимальное мгновенное значение тока в ветви, в которой находится расчетная точка КЗ.

5.4.3. При расчете ударного тока КЗ с целью проверки проводников и электрических аппаратов по условиям КЗ допустимо считать, что амплитуда периодической составляющей тока КЗ в момент наступления ударного тока равна амплитуде этой составляющей в начальный момент КЗ. Исключение составляют случаи, когда вблизи расчетной точки КЗ включены асинхронные электродвигатели.

5.4.4. Если исходная расчетная схема содержит только последовательно включенные элементы, то ударный ток следует определять по формуле

                                                    (5.16)

где Kуд - ударный коэффициент. Последний рекомендуется определять по одной из следующих формул:

                                       (5.17)

или

                                             (5.18)

где

                                               (5.19)

В тех случаях, когда Xэк / Rэк5, ударный коэффициент допустимо определять по формуле

                                                                 (5.20)

где Та - постоянная времени, определяемая по формуле (5.11).

5.4.5. Если исходная расчетная схема является многоконтурной, причем все источники энергии связаны с расчетной точкой КЗ общим сопротивлением, то при приближенных расчетах ударного тока КЗ, исходя из ранее принятого допущения о экспоненциальном характере изменения апериодической составляющей тока КЗ, рекомендуется использовать формулу (5.16), а ударный коэффициент определять по формулам, аналогичным (5.17) и (5.18):

                                                    (5.17, а)

и

                                                       (5.18, а)

где Та.эк - эквивалентная постоянная времени затухания апериодической составляющей тока КЗ, определяемая по формулам (5.12), (5.13) или (5.14).

При Xэк / Rэк5 допустимо также использовать формулу, аналогичную (5.20):

                                                                    (5.20, а)

5.4.6. В тех случаях, когда исходная расчетная схема является многоконтурной, но расчетная точка КЗ делит ее на несколько независимых частей, то ударный ток допустимо принимать равным сумме ударных токов от соответствующих частей схемы, т.е.

                                                   (5.21)

где  - начальное действующее значение периодической составляющей тока КЗ от i части схемы;

 - ударный коэффициент тока КЗ от i-й части схемы, определяемый по формулам (5.17, а), (5.18, а) или (5.20, а).

5.5. Расчет периодической составляющей тока короткого замыкания для произвольного момента времени

5.5.1. Расчет периодической составляющей тока КЗ в произвольный момент времени в сложной разветвленной схеме с учетом переходных процессов в синхронных машинах, для которых КЗ является близким, следует производить путем решения соответствующей системы дифференциальных уравнений переходных процессов, используя с этой целью ЭВМ, и выделения из найденного тока его периодической составляющей.

5.5.2. Если исходная расчетная схема является радиальной и содержит одну синхронную машину (или группу однотипных машин), а требуемая точность расчетов позволяет принять допущение, что при форсировке возбуждения напряжение на обмотке возбуждения мгновенно возрастает до предельного значения, то действующее значение периодической составляющей тока КЗ в произвольный момент времени приближенно, без учета поперечной составляющей тока КЗ, может быть определено с использованием формулы

(5.22)

где  - синхронная ЭДС машины по поперечной оси к моменту КЗ (допускается принимать эту ЭДС в относительных единицах численно равной отношению предшествующего тока возбуждения машины к ее току возбуждения при работе в режиме холостого хода с номинальным напряжением);

 и  - соответственно сверхпереходная и переходная ЭДС машины по поперечной оси к моменту КЗ (первую из них можно определить по формуле (5.3) или (5.4), вторую - по той же формуле, предварительно заменив в ней  на );

 - предельное значение синхронной ЭДС машины по поперечной оси (в относительных единицах его можно считать равным отношению предельного тока возбуждения машины к ее току возбуждения при работе в режиме холостого хода с номинальным напряжением);

 - внешнее сопротивление;

 и  - постоянные времени затухания соответственно переходной и сверхпереходной составляющих тока КЗ, с; эти постоянные времени связаны с  и  соотношениям и:

и

где

где

5.5.3. При приближенных расчетах токов КЗ для определения действующего значения периодической составляющей тока КЗ от синхронных генераторов в произвольный момент времени при радиальной расчетной схеме следует применять метод типовых кривых. Он основан на использовании кривых изменения во времени отношения действующих значений периодической составляющей тока КЗ от генератора в произвольный и начальный моменты времени, т.е. γt = Iпt / Iпо = f (t), построенных для разных удаленностей точки КЗ. При этом электрическая удаленность точки КЗ от синхронной машины характеризуется отношением действующего значения периодической составляющей тока генератора в начальный момент КЗ к его номинальному току, т.е.

                                       (5.23)

где  - начальное значение периодической составляющей тока КЗ от машины в относительных единицах при выбранных базисных условиях;

Sб - базисная мощность, МВ×А;

Sном - номинальная мощность (полная) синхронной машины, МВ×А.

На рис. 5.1 - 5.4 приведены типовые кривые γt = f (t) для различных групп турбогенераторов с учетом современной тенденции оснащения генераторов разных типов определенными системами возбуждения.

Рис. 5.1. Типовые кривые изменения периодической составляющей тока КЗ от турбогенераторов с тиристорной независимой системой возбуждения

Рис. 5.2. Типовые кривые изменения периодической составляющей тока КЗ от турбогенераторов с тиристорной системой самовозбуждения

На рис. 5.1 представлены типовые кривые для турбогенераторов с тиристорной независимой системой возбуждения (СТН) - генераторов типов ТВВ-300-2ЕУЗ, ТВВ-500-2ЕУЗ, ТВВ-800-2ЕУЗ, ТГВ-300-2УЗ, ТГВ-800-2УЗ; при построении кривых приняты кратность предельного напряжения возбуждения KUf = 2,0 и постоянная времени нарастания напряжения возбуждения при форсировке возбуждения Тс = 0,02 с.

На рис. 5.2 представлены типовые кривые для турбогенераторов с тиристорной системой параллельного самовозбуждения (СТС) - генераторов типов ТВФ-100-2УЗ, ТВФ-110-2ЕУЗ, ТВФ-120-2УЗ, ТВВ-160-2ЕУЗ, ТВВ-167-2УЗ, ТВВ-200-2АУЗ, ТВВ-220-2УЗ, ТВВ-220-2ЕУЗ, ТГВ-200-2УЗ, ТЗВ-220-2ЕУЗ, ТЗВ-320-2ЕУЗ; при построении этих кривых приняты KUf = 2,5 и Тс = 0,02 с.

На рис. 5.3 представлены типовые кривые для турбогенераторов с диодной независимой (высокочастотной) системой возбуждения (СДН) - генераторов типов ТВФ-63-2ЕУЗ. ТВФ-63-2УЗ, ТВФ-110-2ЕУЗ; при построении кривых приняты KUf = 2,0 и Тс = 0,2 с.

На рис. 5.4 представлены типовые кривые для турбогенераторов с диодной бесщеточной системой возбуждения (СДБ) - генераторов типов ТВВ-1000-2УЗ и ТВВ-1200-2УЗ; при построении кривых приняты KUf = 2,0 и Тс = 0,15 с.

Все кривые получены с учетом насыщения стали статора, насыщения путей рассеяния статора, вызванного апериодической составляющей тока статора, эффекта вытеснения токов в контурах ротора и регулирования частоты вращения ротора турбины. При этом предполагалось, что до КЗ генератор работал в номинальном режиме.

Рис. 5.3. Типовые кривые изменения периодической составляющей тока КЗ от турбогенераторов с диодной независимой (высокочастотной) системой возбуждения

Рис. 5.4. Типовые кривые изменения периодической составляющей тока КЗ от турбогенераторов типов ТВВ-1000-2УЗ и ТВВ-1200-2УЗ с диодной бесщеточной системой возбуждения

5.5.4. Типовые кривые учитывают изменение действующего значения периодической составляющей тока КЗ, если отношение действующего значения периодической составляющей тока генератора в начальный момент КЗ к его номинальному току равно или больше двух. При меньших значениях этого отношения следует считать, что действующее значение периодической составляющей тока КЗ не изменяется во времени, т.е. Iпt = Iп0 = const.

5.5.5. Расчет действующего значения периодической составляющей тока КЗ от синхронного генератора в произвольный (фиксированный) момент времени с использованием метода типовых кривых рекомендуется вести в следующем порядке:

1) по исходной расчетной схеме составить эквивалентную схему замещения для определения начального значения периодической составляющей тока КЗ (см. п. 5.2.2), в которой синхронную машину следует учесть предварительно приведенными к базисной ступени напряжения или выраженными в относительных единицах при выбранных базисных условиях сверхпереходным сопротивлением и сверхпереходной ЭДС, с помощью преобразований привести схему к простейшему виду и определить действующее значение периодической составляющей тока в начальный момент КЗ;

2) используя формулу (5.23), определить значение величины , характеризующей электрическую удаленность расчетной точки КЗ от синхронной машины;

3) исходя из типа генератора и его системы возбуждения, выбрать соответствующие типовые кривые и по найденному значению  выбрать необходимую кривую (при этом допустима линейная экстраполяция в области смежных кривых);

4) по выбранной кривой для заданного момента времени определить коэффициент γt;

5) определить искомое значение периодической составляющей тока КЗ от синхронной машины в заданный момент времени

                                                   (5.24)

где Iб - базисный ток той ступени напряжения сети, на которой находится расчетная точка КЗ.

5.5.6. Если исходная расчетная схема содержит несколько однотипных синхронных генераторов, находящихся в одинаковых условиях по отношению к расчетной точке КЗ, то порядок расчета периодической составляющей тока КЗ в произвольный момент времени аналогичен изложенному в п. 5.5.5, только при определении значения по формуле (5.23) в последнюю вместо Sном следует подставлять сумму номинальных мощностей всех этих генераторов.

5.5.7. В тех случаях, когда расчетная продолжительность КЗ превышает 0,5 с, для расчета периодической составляющей тока в произвольный момент времени при КЗ на выводах турбогенераторов допустимо использовать кривые γt = f (t), приведенные на рис. 5.5, а при КЗ на стороне высшего напряжения блочных трансформаторов - кривые, приведенные на рис. 5.6. Как на рис. 5.5, так и на рис. 5.6 кривая 1 относится к турбогенераторам с диодной бесщеточной системой возбуждения, кривая 2 - с тиристорной независимой системой возбуждения, кривая 3 - с диодной независимой (высокочастотной) системой возбуждения и кривая 4 - с тиристорной системой самовозбуждения.

5.5.8. Для приближенного определения действующего значения периодической составляющей тока КЗ в произвольный момент времени от синхронных генераторов напряжением 6 - 10 кВ в автономных системах электроснабжения следует использовать типовые кривые, представленные на рис. 5.7. При разработке кривых были использованы параметры генераторов напряжением 6 - 10 кВ различных серий, а именно: СГДС 15.54.8 - 1000 кВт, 10,5 кВ; СГДС 15.74.8 - 1600 кВт, 10,5 кВ; СГДС 15.94.8 - 2000 кВт, 10,5 кВ; СГДС 15.74.8 - 2000 кВт, 6,3 кВ; СГДС 15.54.8 - 1600 кВт, 6,3 кВ; СБГД 6300 - 6300 кВт, 6,3 кВ.

Рис. 5.5. Типовые кривые изменения периодической составляющей тока КЗ от турбогенераторов с различными системами возбуждения при трехфазных КЗ на выводах генераторов

Рис. 5.6. Типовые кривые изменения периодической составляющей тока КЗ от турбогенераторов с различными системами возбуждения при трехфазных КЗ на стороне высшего напряжения блочных трансформаторов

Рис. 5.7. Типовые кривые изменения периодической составляющей тока КЗ от синхронного генератора напряжением 6 - 10 кВ автономной системы электроснабжения

5.6. Учет синхронных и асинхронных электродвигателей при расчете токов короткого замыкания

5.6.1. Степень влияния синхронных и асинхронных электродвигателей на ток КЗ зависит от характера исходной расчетной схемы, положения расчетной точки КЗ, удаленности последней от электродвигателей и многих других факторов. Условия, при которых расчет начального действующего значения периодической составляющей тока КЗ должен быть выполнен с учетом синхронных и асинхронных электродвигателей, изложены в п. 5.2.1. Эти условия следует выполнять и при определении периодической составляющей тока КЗ в произвольный момент времени.

5.6.2. Расчет начального действующего значения периодической составляющей тока КЗ от синхронных и асинхронных электродвигателей (или с учетом электродвигателей) следует выполнять в соответствии с указаниями, изложенными в пп. 5.2.2 и 5.2.3.

5.6.3. Расчет апериодической составляющей тока КЗ от синхронных и асинхронных электродвигателей следует производить в соответствии с п. 5.3, а расчет ударного тока КЗ - в соответствии с п. 5.4.

5.6.4. Периодическую составляющую тока КЗ от синхронных или асинхронных электродвигателей в произвольный момент времени следует рассчитывать путем решения соответствующей системы дифференциальных уравнений переходных процессов и выделения из найденного тока его периодической составляющей, используя ЭВМ.

5.6.5. В приближенных расчетах для определения действующего значения периодической составляющей тока КЗ от синхронных или асинхронных электродвигателей в произвольный момент времени при радиальной схеме следует применять метод типовых кривых, который основан (см. п. 5.5.3) на использовании кривых изменения во времени отношений γtсд = Iпtсд / Iп0сд и γtAд = IпtAд / Iп0Aд при разных удаленностях точки КЗ. При этом электрическую удаленность точки КЗ следует определять, используя формулу (5.23).

Типовые кривые для синхронного электродвигателя приведены на рис. 5.8, а для асинхронного электродвигателя - на рис. 5.9.

Порядок расчета действующего значения периодической составляющей тока КЗ от синхронного и асинхронного электродвигателей в произвольный момент времени с использованием этих кривых аналогичен изложенному в п. 5.5.5. Значение периодической составляющей тока в килоамперах в момент времени t равно

Iпtсд = γtсд  Iномсд = γtсд  Iб;                                             

и

IпtAд = γtAд  IномAд = γtAд  Iб;                                   (5.25)

где Iномсд и IномAд - номинальные токи соответственно синхронного и асинхронного электродвигателей;

Iб - базисный ток той ступени напряжения сети, на которой находятся точка КЗ и электродвигатель.

5.6.6. Если в каком-либо узле мощность подключенных неявнополюсных синхронных электродвигателей (серии СТД, СТМ и др.) превышает 30 % суммарной мощности всех электродвигателей, то использование типовых кривых, приведенных на рис. 5.5, приводит к погрешности, превышающей допустимую. Поэтому в указанном случае при расчете периодической составляющей тока КЗ неявнополюсные синхронные электродвигатели следует учитывать индивидуально, используя кривые зависимости γtсд = f (t), приведенные на рис. 5.10.

При необходимости индивидуального учета асинхронных электродвигателей разных серий следует использовать типовые кривые, приведенные на рис. 5.11 (серии электродвигателей указаны у соответствующих кривых).

Рис. 5.8. Типовые кривые для синхронного электродвигателя

Рис. 5.9. Типовые кривые для асинхронного электродвигателя

Рис. 5.10. Типовые кривые изменения тока КЗ от синхронных электродвигателей серии СДН (сплошные линии), серии СД с частотой вращения 1500 об/мин (штрихпунктирные линии) и серии СТД (пунктирные линии со звездочками)

Рис. 5.11. Типовые кривые изменения тока КЗ от эквивалентных асинхронных электродвигателей

Рис. 5.12. Типовые кривые для определения тока КЗ от эквивалентного синхронного электродвигателя напряжением 6 кВ при трехфазном КЗ в сети

Рис. 5.13. Типовые кривые для определения тока КЗ от эквивалентного асинхронного электродвигателя напряжением 6 кВ при трехфазном КЗ в сети

5.6.7. В тех случаях, когда исходная расчетная схема содержит группу синхронных или асинхронных электродвигателей, присоединенных к общим шинам, и не является радиальной, а включает в себя также удаленные от расчетной точки КЗ источники энергии, причем как электродвигатели, так и упомянутые источники (система) связаны с точкой КЗ с помощью общей ветви, то действующее значение периодической составляющей тока КЗ в произвольный момент времени с учетом изменения во времени амплитуды периодической составляющей тока от электродвигателей рекомендуется определять с использованием типовых кривых, приведенных на рис. 5.12 (для явнополюсных синхронных электродвигателей) и на рис. 5.13 (для асинхронных электродвигателей).

Примечание. Типовые кривые изменения периодической составляющей тока КЗ от группы электродвигателей, представленные на рис. 5.12 и 5.13, разработаны на основе данных, полученных тремя способами, а именно: при суммировании мгновенных токов отдельных электродвигателей; при замене группы электродвигателей эквивалентным электродвигателем; при статистической обработке расчетных данных единичных электродвигателей различных серий и мощностей.

5.6.8. Расчет действующего значения периодической составляющей тока КЗ в произвольный момент времени от группы синхронных явнополюсных или асинхронных электродвигателей с учетом влияния удаленных от расчетной точки КЗ источников энергии, но связанных с точкой КЗ общим для этих источников и электродвигателей сопротивлением Xк (ветвь КЗ) рекомендуется проводить в следующей последовательности:

1) группу подлежащих учету синхронных явнополюсных или асинхронных электродвигателей заменить одним эквивалентным электродвигателем, номинальная мощность которого равна сумме номинальных мощностей заменяемых электродвигателей, т.е.

                                                  (5.26)

где п - число электродвигателей в группе;

Sномi. - номинальная мощность i-го электродвигателя, МВ×А;

2) по исходной расчетной схеме составить соответствующую схему замещения для определения начального значения периодической составляющей тока КЗ (см. п. 5.2), преобразовать ее в эквивалентную Т-образную схему и определить параметры ветвей последней - ветви двигательной нагрузки (без учета сопротивления двигателей) Xд, ветви системы Xс и ветви КЗ общей для двигателей и системы - Xк (см. схемы в верхней части рис. 5.12 и 5.13);

3) вычислить периодическую составляющую тока от эквивалентного электродвигателя в начальный момент КЗ при принятых базисных условиях:

,                            (5.27)

где  - начальное значение сверхпереходной ЭДС эквивалентного электродвигателя (см. п. 5.2.2);

 - ЭДС удаленных источников энергии (системы);

- сверхпереходное индуктивное сопротивление эквивалентного электродвигателя;

4) определить значение величины, характеризующей электрическую удаленность расчетной точки КЗ от эквивалентного электродвигателя

5) по найденному значению  на рис. 5.12 или рис. 5.13 (в зависимости от типа электродвигателей) выбрать соответствующую типовую кривую (возможна линейная экстраполяция между смежными кривыми) и для заданного момента времени t определить коэффициент γt;

6) определить действующее значение периодической составляющей тока эквивалентного электродвигателя в момент времени t

7) вычислить искомое действующее значение периодической составляющей тока в месте КЗ в момент времени t

                                         (5.28)

где  - базисный ток той ступени напряжения сети, на которой находится точка КЗ.

5.7. Учет комплексной нагрузки при расчете токов короткого замыкания

5.7.1. При расчетах токов КЗ следует учитывать влияние каждой комплексной нагрузки, если ток в месте КЗ от той нагрузки составляет не менее 5 % тока в месте КЗ, определенного без учета нагрузки.

5.7.2. В общем случае ток КЗ от комплексной нагрузки следует определять как геометрическую сумму токов от отдельных ее элементов.

5.7.3. В приближенных расчетах допускается эквивалентирование комплексной нагрузки с представлением ее в виде эквивалентной ЭДС и эквивалентного сопротивления.

Эквивалентное сопротивление прямой (обратной) последовательности ,  в относительных единицах в зависимости от относительного состава потребителей узла при номинальных условиях допускается рассчитывать по формуле

                                      (5.29)

где  и  - активная и индуктивная составляющие сопротивления прямой (обратной) последовательности i-го потребителя, включая составляющие сопротивления элементов, связывающих потребителя с шинами узла; их значения в относительных единицах при суммарной номинальной мощности нагрузка , кВ×А, и среднем номинальном напряжении той ступени напряжения сети, где она присоединена, приведены в табл. 5.1;

Si - полная установленная мощность i-го потребителя нагрузки, кВ×А.

Таблица 5.1

Параметры элементов комплексной нагрузки

Потребители комплексной нагрузки

Значение эквивалентной ЭДС

cos φ

Сопротивление, отн. ед.

прямой последовательности

обратной последовательности

Синхронные двигатели напряжением свыше 1 кВ

1,074

0,9

0,04 + j 0,15

0,04 + j 0,15

Синхронные двигатели напряжением до 1 кВ

1,079

0,9

0,03 + j 0,16

0,03 + j 0,16

Асинхронные двигатели напряжением свыше 1 кВ

0,93

0,87

0,01 + j 0,17

0,01 + j 0,17

Асинхронные двигатели напряжением до 1 кВ

0,9

0,8

0,07 + j 0,18

0,07 + j 0,18

Лампы накаливания

0

1,0

1,0

1,33

Газоразрядные источники света

0

0,85

0,85 + j 0,53

0,382 + j 0,24

Преобразователи

0

0,9

0,9 + j 0,45

1,66 + j 0,81

Электротермические установки

0

0,9

1 + j 0,49

0,4 + j 0,2

Значения комплексных сопротивлений отдельных узлов обобщенной нагрузки приведены в табл. 5.2.

Таблица 5.2

Параметры узлов обобщенной нагрузки

Узел, №

Состав потребителей узла, %

Параметры узла нагрузки напряжением, кВ

6 - 10

35 - 110

СД

АД

АДН

П

ЭТ

О

1

100

-

-

-

-

-

0,04 + j 0,15

1,11

0,04 + j 0,25

2

-

100

-

-

-

-

0,03 + j 0,17

0,936

0,03 + j 0,27

3

25

10

40

10

11

4

0,3 + j 0,43

0,865

0,04 + j 0,54

4

50

10

15

-

-

25

0,1 + j 0,33

1,03

0,15 + j 0,43

5

-

-

35

-

-

65

0,17 + j 0,23

0,788

0,2 + j 0,34

6

50

50

-

-

-

-

0,02 + j 0,2

1,0

0,02 + j 0,31

Примечание. В таблице приняты следующие обозначения:

СД - синхронные электродвигатели напряжением свыше 1 кВ;

АД - асинхронные электродвигатели напряжением свыше 1 кВ;

АДН - асинхронные электродвигатели напряжением до 1 кВ;

П - преобразователи;

ЭТ - электротермические установки;

О - освещение.

При отсутствии достоверных данных об относительном составе потребителей комплексной нагрузки можно использовать типовой состав нагрузки отдельных отраслей, выраженный в процентах от суммарной установленной мощности узла и приведенный в табл. 5.3.

Таблица 5.3

Типовой состав комплексной нагрузки

№ п/п

Отрасль народного хозяйства

Состав потребителей узла комплексной нагрузки, %

СД высоковольтн.

АД высоковольтн.

АД низковольтн.

Электрическое освещение

Электротермия, установки

Электросварочн. установки

Преобразователи

Прочая нагрузка

Итого, %

 

1

2

3

4

5

6

7

8

9

10

1.

Черная металлургия

25

8

29,5

2,5

22

3

10

-

100

2.

Цветная металлургия

10

5

27,5

1,5

10

-

46

-

100

3.

Горнорудная

21

21

47

5

-

-

-

6

100

4.

Химия*

35 ± 7

15 ± б

29 ± 8

2 ± 0,4

3 ± 0,2

1 ± 0,05

10 ± 2

-

100

5.

Тяжелое транспортное и энергетическое машиностроение

10

8

47

7

20

5

3

 

100

6.

Электротехническая

7

8,5

36

6,5

36

4

2

-

100

7.

Сельскохозяйственное машиностроение

5

4

38

5

42

6

-

 

100

8.

Автомобилестроение

9

10

48

5

19

3

6

-

100

9.

Машиностроение

8

5

52

5

13

14

3

-

100

10.

Коммунально-бытовая (большой город)

50

10

15

25

-

-

-

-

100

11.

Нефтедобыча

3

48

30

5

-

-

-

9

100

12.

Электротяга

-

-

5

5

-

-

90

-

100

13.

Целлюлозно-бумажная

8

12

75

8

1

-

-

1

100

14.

Нефтепереработка

26

18

50

2

-

-

-

4

100

15.

Бытовая

-

-

35

65

-

-

-

-

100

16.

Газовая, ас. привод

-

98

-

2

-

-

-

-

100

17.

Газовая, синх. привод

98

-

-

2

-

-

-

-

100

18.

Сельскохозяйственная

-

-

70

30

-

-

-

-

100

19.

Легкая

-

-

78

12

5

-

-

-

100

20.

Угледобыча шахтная

4

7

67

15

-

-

7

-

100

21.

Угледобыча открытая

60

-

30

5

-

-

-

5

100

22.

Пищевая

-

-

91,5

6

1,5

-

1

-

100

23.

Приборостроение

-

-

61

10

28

-

1

-

100

24.

Энергосистема 1

7

4

56

20

3

-

3

7

100

25.

Энергосистема 2

22

11

38

9

4

-

12

4

100

26.

Энергосистема 3

15

11

32

20

7

-

15

-

100

* Среднеквадратичное отклонение (s)

5.7.4. Метод расчета тока КЗ от комплексной нагрузки зависит от характера исходной схемы замещения узла и положения точки КЗ (рис. 5.14).

5.7.5. При радиальной расчетной схеме (рис. 5.14, б) допускается не учитывать влияние статических потребителей (преобразователей, электротермических установок и др.).

Начальное значение периодической составляющей тока КЗ, ударный ток, а также периодическую составляющую тока КЗ в произвольный момент времени от синхронных и асинхронных электродвигателей следует рассчитывать в соответствии с п. 5.6.

5.7.6. При КЗ за общим сопротивлением для различных потребителей узла нагрузки (рис. 5.14, в) начальное значение периодической составляющей тока трехфазного КЗ рекомендуется определять с учетом влияния двигательной и статической нагрузки, используя выражение

                                              (5.30)

где  и  - результирующая ЭДС и сопротивление узла нагрузки. Их значения можно определить по данным табл. 5.1 или 5.2, в зависимости от относительного состава потребителей;

 - внешнее сопротивление до точки КЗ.

Значения апериодической составляющей тока КЗ в произвольный момент времени и ударного тока КЗ следует определять в соответствии с пп. 5.3 и 5.4.

Действующее значение периодической составляющей тока КЗ в произвольный момент времени с учетом электродвигателей и статической нагрузки узла рекомендуется определять как

Iпtнг = Iпtд - Iст,                                                       (5.31)

где Iпtд - периодическая составляющая тока КЗ в произвольный момент времени от электродвигателей. Она определяется с использованием соответствующих типовых кривых;

Iст - суммарный ток статических потребителей до КЗ.

5.7.7. При КЗ за общим для узла нагрузки и системы сопротивлением (рис. 5.14, г) начальное значение периодической составляющей тока в точке трехфазного КЗ следует определять по формуле

,                                              (5.32)

где  и  - ЭДС соответственно системы и узла нагрузки;

 - результирующее сопротивление со стороны системы до сборных шин узла (см. рис. 5.14, г);

 - эквивалентное сопротивление нагрузки, включая цепь ее подключения;

 - эквивалентное сопротивление элементов, включенных между точкой КЗ и шинами узла нагрузки.

Начальное значение периодической составляющей тока КЗ от узла нагрузки

                                                (5.33)

где  - напряжение в точке М (рис. 5.14, г):

Значение периодической составляющей тока КЗ в произвольный момент времени от узла нагрузки следует рассчитывать с учетом влияния электродвигателей по формулам (5.25), причем коэффициенты γtсд и γtад рекомендуется определять по расчетным кривым, приведенным на рис. 5.15 и 5.16, в зависимости от значения напряжения в точке М.

Рис. 5.14. Схема узла комплексной нагрузки и ее преобразование

Рис. 5.15. Расчетные кривые для синхронного электродвигателя

Рис. 5.16. Расчетные кривые для асинхронного электродвигателя

5.8. Учет влияния электропередачи или вставки постоянного тока на ток короткого замыкания в объединенных системах переменного тока

5.8.1. Влияние электропередачи постоянного тока (ЭППТ) или вставки постоянного тока на ток КЗ в сети переменного тока в наибольшей мере проявляется на начальной стадии переходного процесса, как показано на рис. 5.17. При КЗ на стороне выпрямителя и при КЗ на стороне инвертора ЭППТ уменьшает ток КЗ, так как и выпрямительная, и инверторная установки потребляют реактивную мощность из примыкающих систем переменного тока.

Рис. 5.17. Изменение огибающих периодических токов в месте повреждения:

Iкv - при трехфазном КЗ на линии переменного тока сети выпрямителя; Iкi - при трехфазном КЗ на линии переменного тока сети инвертора

Короткое замыкание в сети переменного тока на стороне выпрямительной установки вызывает разгрузку ЭППТ по току, поэтому влияние последней на ток КЗ с течением времени ослабевает. Как видно по изменению огибающей по амплитудам периодической составляющей тока Iкv, в момент наступления амплитудного значения этой составляющей (при t = 0,01 с) влиянием ЭППТ уже можно пренебречь.

Таким образом, мостовые выпрямители не подпитывают током место повреждения в сети переменного тока. Поэтому их не следует учитывать при выборе и проверке коммутационной аппаратуры по условиям КЗ.

Короткое замыкание в сети переменного тока на стороне инверторной установки вызывает перегрузку ЭППТ по току, поэтому ее влияние на ток КЗ с течением времени усиливается, ток Iкi в месте повреждения уменьшается. Однако к моменту наступления амплитудного значения этого тока, а более вероятно (при близких КЗ) - еще раньше, инверторные мосты опрокидываются и уже не оказывают влияния на режим сети.

Таким образом, мостовые инверторы ЭППТ, так же как и мостовые выпрямители, не подпитывают током место повреждения и их не следует учитывать при выборе и проверке коммутационной аппаратуры сети переменного тока по условиям КЗ.

5.9. Расчет токов при несимметричных коротких замыканиях

5.9.1. Если параметры всех фаз исходной расчетной схемы одинаковы, а причиной нарушения симметрии является короткое замыкание в одном или двух местах, то для расчета токов при несимметричных КЗ следует применять метод симметричных составляющих, так как при указанных условиях этот метод имеет большие преимущества: симметричные системы токов прямой, обратной и нулевой последовательностей связаны законом Ома только с симметричными системами напряжений одноименной последовательности:

                                                     (5.34)

где 1, 2, 0 - сопротивления соответственно прямой, обратной и нулевой последовательностей.

Поскольку при этом разные фазы симметричной системы любой последовательности находятся в одинаковых условиях (в них соблюдается симметрия токов, напряжений и других электрических величин), то метод симметричных составляющих позволяет использовать эквивалентные схемы замещения различных последовательностей в однолинейном изображении и вести расчеты для одной фазы (она обычно называется особой).

Примечание. При несимметричных КЗ вследствие несимметрии ротора синхронных машин помимо основной гармоники ток КЗ содержит высшие гармонические составляющие. Это существенно затрудняет расчеты токов КЗ. Чтобы иметь возможность применять метод симметричных составляющих в обычной форме как при расчете установившихся токов несимметричных КЗ, так и токов при переходных процессах, допустимо пренебрегать высшими гармоническими составляющими тока КЗ.

5.9.2. Обычно при коротких замыканиях в основных цепях электроэнергетических систем результирующее эквивалентное индуктивное сопротивление расчетной схемы относительно точки КЗ значительно превышает результирующее активное сопротивление (в 10 и более раз), поэтому расчет периодической составляющей тока при несимметричных КЗ в соответствии с п. 5.1.1 допускается производить, не учитывая активные сопротивления различных элементов расчетной схемы. При этом условии ток прямой последовательности особой фазы в месте любого несимметричного КЗ следует определять по формуле

                                               (5.35)

где (n) - вид несимметричного КЗ;

 - результирующая эквивалентная ЭДС всех учитываемых источников энергии;

Х - результирующее эквивалентное индуктивное сопротивление схемы замещения прямой последовательности относительно точки несимметричного КЗ;

 - дополнительное индуктивное сопротивление, которое определяется видом несимметричного КЗ (n) и параметрами схем замещения обратной и нулевой (при однофазном и двухфазном КЗ на землю) последовательностей.

Значения дополнительного сопротивления для несимметричных КЗ разных видов приведены в табл. 5.4.

Таблица 5.4

Значения дополнительного сопротивления  и коэффициента т(п) для несимметричных КЗ разных видов

Вид КЗ

Значение

Значение коэффициента т(п)

Двухфазное

Х2Σ

Однофазное

Х + Х

3

Двухфазное КЗ на землю

Токи обратной и нулевой последовательностей особой фазы в месте несимметричного КЗ связаны с током прямой последовательности соотношениями:

- при двухфазном КЗ

                                                     (5.36)

- при однофазном КЗ

                                             (5.37)

- при двухфазном КЗ на землю

                                        (5.38)

и

                                                 (5.39)

Модуль полного (суммарного) тока поврежденной фазы в месте несимметричного КЗ связан с модулем соответствующего тока прямой последовательности следующим соотношением:

                                                 (5.40)

где  - коэффициент, показывающий, во сколько раз модуль полного (суммарного) тока поврежденной фазы при n-м виде несимметричного КЗ в расчетной точке КЗ превышает ток прямой последовательности при этом же виде КЗ и в той же точке. Значения коэффициента  при КЗ разных видов приведены в табл. 5.4.

5.9.3. При расчетах несимметричных КЗ определению подлежит не только ток КЗ, но и напряжение в месте КЗ.

Напряжение прямой последовательности особой фазы в точке несимметричного КЗ любого вида составляет

                                               (5.41)

Напряжения обратной и нулевой (при однофазном и двухфазном КЗ на землю) последовательностей особой фазы в точке КЗ равны соответственно:

- при двухфазном КЗ

                                                                       (5.42)

- при однофазном КЗ

                                               (5.43)

и

                                                 (5.44)

- при двухфазном КЗ на землю

                                                              (5.45)

5.9.4. Структура формулы (5.35) показывает, что ток прямой последовательности любого несимметричного КЗ может быть определен как ток эквивалентного трехфазного КЗ, удаленного от действительной точки КЗ на дополнительное сопротивление . Последнее не зависит от рассматриваемого момента времени и определяется только результирующими эквивалентными сопротивлениями обратной и нулевой последовательностей относительно расчетной точки КЗ. Это положение, известное как правило эквивалентности тока прямой последовательности, показывает, что для расчета тока прямой последовательности любого несимметричного КЗ могут быть использованы все методы расчета тока трехфазного КЗ. А для определения модуля результирующего тока КЗ поврежденной фазы достаточно найденный ток прямой последовательности увеличить в т(n) раз (см. табл. 5.4).

5.9.5. Аналитические расчеты тока КЗ от синхронной машины в произвольный момент времени при несимметричном КЗ рекомендуется выполнять с использованием метода типовых кривых. При этом расчеты целесообразно вести в следующем порядке:

1) по исходной расчетной схеме составить эквивалентные схемы замещения прямой, обратной и нулевой (при однофазном и двухфазном КЗ на землю) последовательностей, выразив все параметры в относительных единицах при предварительно выбранных базисных условиях, причем в схеме замещения прямой последовательности синхронную машину следует учесть сверхпереходной ЭДС (предварительно найденной из предшествующего режима) и сверхпереходным сопротивлением;

2) с помощью преобразований привести схемы к простейшему виду и определить . (см. табл. 5.4);

3) определить начальное действующее значение тока прямой последовательности

4) определить значение величины , характеризующей электрическую удаленность расчетной точки КЗ от синхронной машины

;

5) в соответствии с типом генератора, его системы возбуждения и найденным значением  выбрать необходимую типовую кривую и для заданного момента времени определить коэффициент γt;

6) определить искомое значение периодической составляющей тока КЗ от синхронной машины в заданный момент времени

где m(n) - коэффициент, зависящий от вида КЗ (см. табл. 5.4).

5.10. Учет изменения параметров короткозамкнутой цепи при расчете токов короткого замыкания

5.10.1. При расчете минимального значения тока КЗ для произвольного момента времени рекомендуется учитывать сопротивление электрической дуги в месте КЗ, а также учитывать увеличение активного сопротивления проводников вследствие их нагрева током КЗ (эффект теплового спада тока КЗ).

5.10.2. Учет электрической дуги в месте КЗ рекомендуется производить введением в расчетную схему активного сопротивления дуги Rд.

Активное сопротивление дуги в начальный и произвольный моменты времени при дуговом КЗ в электроустановках с кабельными линиями напряжением 6 и 10 кВ приближенно можно определить по кривым, приведенным на рис. 5.18.

При КЗ на воздушных линиях 10 - 500 кВ сопротивление дуги в начальный и произвольный моменты времени может быть определено по кривым, приведенным на рис. 5.19 - 5.21.

Рис. 5.18. Зависимость Rд = f (tоткл, Iп0) при КЗ в электроустановках с кабельными линиями напряжением 6 кВ (сплошные кривые) и 10 кВ (пунктирные кривые)

Рис. 5.19. Зависимость Rд = f (tоткл, Iп0) при КЗ на воздушных линиях 35 кВ (сплошные кривые) и 10 кВ (пунктирные кривые)

Рис. 5.20. Зависимость Rд = f (tоткл, Iп0) при КЗ на воздушных линиях 110 кВ (сплошные кривые) и 220 кВ (пунктирные кривые)

Рис. 5.21. Зависимость Rд = f (tоткл, Iп0) при КЗ на воздушных линиях 330 кВ (сплошные кривые) и 500 кВ (пунктирные кривые)

5.10.3. Эффект теплового спада тока трехфазного КЗ в проводнике следует учитывать в тех случаях, когда активное сопротивление проводника к моменту КЗ, Rн, составляет не менее 20 % от суммарного индуктивного сопротивления цепи КЗ.

5.10.4. Активное сопротивление проводника при его начальной температуре  определяется по формуле

                                                    (5.46)

где Rуд - погонное (удельное) активное сопротивление проводника, Ом/м, при нормированной температуре ;

l - длина проводника до места КЗ, м;

 - условная температура, равная: для меди  = 234 °С, для алюминия  = 236 °С.

5.10.5. Температуру проводника до короткого замыкания рекомендуется определять по формуле

                           (5.47)

где  - расчетный ток нормального режима, А;

 - допустимый ток продолжительного режима для проводника данного сечения, А;

 - соответственно допустимая температура проводника в продолжительном режиме и нормированная температура окружающей среды, °С;

 - температура окружающей среды, °С.

5.10.6. Увеличение активного сопротивления проводников при КЗ следует учитывать с помощью коэффициента :

                                                       (5.48)

где  - коэффициент увеличения активного сопротивления проводника, который зависит от материала, а также начальной и конечной температур проводника и определяется по формуле

                                                       (5.49)

где  и  - соответственно начальная и конечная температуры проводника.

5.10.7. Расчет нагрева изолированных проводников при продолжительных КЗ рекомендуется выполнять с учетом теплоотдачи в изоляцию. Необходимость учета теплоотдачи определяется из сопоставления расчетного времени нагрева (tоткл) с так называемой критической продолжительностью КЗ (tоткл.кр), при которой пренебрежение теплоотдачей в изоляцию приводит к погрешности в расчетах превышения температуры проводника над начальной, равной 5 %. Теплоотдачу следует учитывать, если tотклtоткл.кр. Критическая продолжительность КЗ зависит от площади поперечного сечения проводника S и определяется по формулам

- для кабелей с алюминиевыми жилами

tоткл.кр = 0,65 × 10-2 × S;                                           (5.50)

- для кабелей с медными жилами

tоткл.кр = 1,22 × 10-2 × S.                                            (5.51)

5.10.8. Конечную температуру нагрева проводника без учета теплоотдачи (адиабатический процесс, ) при металлическом КЗ можно определить по формуле

                                             (5.52)

где Iпt - ток металлического КЗ в момент отключения, А, вычисленный в соответствии с п. 5.5;

S - площадь поперечного сечения проводника, мм2;

k1 - постоянная, зависящая от материала проводника и равная:

для меди k1 = 226 А с1/2/мм2;

для алюминия k1 = 148 А с1/2/мм2;

β - величина, обратная температурному коэффициенту сопротивления при 0 °С, k, равная:

для меди β = 234,5 k;

для алюминия β = 228 k;

ε - коэффициент, учитывающий отвод тепла в изоляцию. Он определяется по формуле

                                       (5.53)

где F - коэффициент, учитывающий неполный тепловой контакт между проводником и изоляцией. Он обычно принимается равным 0,7;

А, В - эмпирические постоянные (измеряемые соответственно в (мм2/с)0,5 и в мм2/с), определяющие термические характеристики окружающих или соседних неметаллических материалов:

где С1 = 2464 мм/м; С2 = 1,22 К×мм2/Дж;

σс - удельная объемная теплоемкость токопроводящего элемента, Дж/(Км3), равная:

для меди σс = 3,45 × 106 Дж/(Км3);

для алюминия σс = 2,5 × 106 Дж/(Км3);

σi - удельная объемная теплоемкость окружающих или соседних неметаллических материалов, Дж/(Км3), равная:

для бумажной пропитанной изоляции кабелей - σi = 2 × 106 Дж/(Км3);

для ПВХ изоляции кабелей - σi = 1,7 × 106 Дж/(Км3);

ρi - удельное термическое сопротивление окружающих или соседних неметаллических материалов, Км/Вт, равное:

для бумажной пропитанной изоляции кабелей ρi = 6,0 Км/Вт;

для ПВХ изоляции кабелей до 3 кВ включительно ρi = 5 Км/Вт;

свыше 3 кВ ρi = 6 Км/Вт.

5.10.9. Конечную температуру нагрева проводника без учета теплоотдачи при КЗ через электрическую дугу и tоткл < 0,5 с можно определить по формуле (5.52). Значение тока дугового КЗ в момент отключения (Iкt) с учетом влияния дуги следует определять в соответствии с п. 5.10.2.

5.10.10. Конечную температуру нагрева кабеля при КЗ с учетом теплоотдачи в изоляцию рекомендуется определять по формуле

кн = н + (кн.а - н) η,                                          (5.54)

где η - коэффициент, учитывающий теплоотдачу в изоляцию. Он зависит от материала и сечения проводника и продолжительности КЗ; для кабелей с алюминиевыми жилами и ПВХ или бумажной пропитанной изоляцией этот коэффициент может быть определен по кривым на рис. 5.22;

кн.а - конечная температура нагрева проводника без учета теплоотдачи, определяемая по формуле (5.52).

Рис. 5.22. Зависимость η = f (t) для кабелей с ПВХ и бумажной пропитанной изоляцией и алюминиевыми жилами

Рис. 5.23. зависимость  = f (Iп0, Sкб) для кабелей с алюминиевыми жилами с учетом теплоотдачи и сопротивления дуги

5.10.11. Расчет коэффициента увеличения активного сопротивления кабелей () при дуговом КЗ и tоткл0,5 с рекомендуется выполнять с учетом взаимного влияния изменения активного сопротивления жил кабеля и активного сопротивления электрической дуги.

Расчетные значения коэффициента  для кабелей с алюминиевыми жилами могут быть определены по кривым рис. 5.23. При их построении принято, что н = 20 °С и tоткл = 0,5 с (сплошные кривые) и tоткл = 1 с (пунктирные кривые).

При продолжительности КЗ 0,5 с < tоткл < 1 с значение коэффициента  может быть определено приближенно с помощью интерполяции кривых.

При отличии начальной температуры кабеля от указанной (н = 20 °С) коэффициент может быть пересчитан с помощью формулы

                                            (5.55)

где  - значение коэффициента при н = 20 °С;

н - фактическое значение начальной температуры.

5.11. Примеры расчетов токов короткого замыкания

5.11.1. Определить значение периодической составляющей тока через 0,2 с после момента трехфазного КЗ за блоком генератор-трансформатор.

Параметры генератора типа ТВФ-110-2ЕУЗ: Рном = 110 МВт; cos φном = 0,8; Uном = 10,5 кВ;  = 0,189; до КЗ генератор работал с номинальной нагрузкой, т.е. I(0) / Iном = 1.

Параметры трансформатора типа ТДЦ-125000/110; Uк = 10,5 %; п = 115 / 10,5 кВ.

Расчеты проведем в относительных единицах при следующих базисных условиях: Sб = Рном / cos φном = 110 / 0,8 = 137,5 MB×А; базисные напряжения на сторонах обмоток высшего и низшего напряжений трансформатора принимаем соответственно равными: Uб.в = 115 кВ; Uб.н = 10,5 кВ; базисный ток на стороне обмотки высшего напряжения

При указанных условиях по формуле (5.3)

индуктивные сопротивления генератора и трансформатора соответственно равны

поэтому Σ(б) =  + T(б) = 0,189 + 0,1155 = 0,3045.

Начальное значение периодической составляющей тока КЗ

поэтому

В соответствии с кривыми на рис. 5.1 при t = 0,2 с коэффициент γt = 0,82, поэтому

Iпt = γt  Iб.в = 0,82 × 3,69 × 0,69 = 2,088 кА.

5.11.2. Для системы автономного электроснабжения определить начальное значение периодической составляющей тока трехфазного КЗ синхронного генератора и его периодическую составляющую тока к моменту отключения 0,5 с при КЗ в кабельной линии, связывающей генератор со сборными шинами.

Параметры генератора типа СГДС 15.54.8: Рном = 1600 кВт; cos φном = 0,8; Uном = 6,3 кВ;  = 0,159;  = 0,0054; до КЗ генератор работал с номинальной нагрузкой, т.е. I(0) / Iном = 1.

Параметры кабельной линии: тип кабеля ААШВ-3 × 150; Xуд = 0,074 Ом/км; Rуд = 0,206 Ом/км; lкб = 300 м.

Расчеты проведем в относительных единицах при следующих базисных условиях: Sб = Рном = cos φном = 1600 / 0,8 = 2000 кВ×А; базисное напряжение Uб = 6,3 кВ; базисный ток

При указанных условиях по формуле (5.3)

индуктивное и активное сопротивления генератора и кабеля соответственно равны:

поэтому

Начальное значение периодической составляющей тока КЗ

В соответствии с кривыми на рис. 5.7 при tоткл = 0,5 с коэффициент γt = 0,55, поэтому Iпт = γt  × Iб = 0,55 × 6,875 × 183,5 = 693,8 А.

5.11.3. Рассчитать значения периодической составляющей тока КЗ в начальный момент и произвольный момент времени в системе собственных нужд 6,3 кВ при трехфазном КЗ в конце кабельной линии с учетом теплового спада при металлическом и дуговом КЗ.

Трансформатор СН: ТРДНС-63000/35, Uк.ВН-НН = 12,7 %; Uк.НН1-НН2 = 40 %.

Кабельная линия: lкб = 300 м; S кб = 3 × 150 мм2; Rуд = 0,206 мОм/м; Xуд = 0,074 мОм/м; начальная температура кабеля н = 35 °С. Время срабатывания релейной защиты tр.з = 0,35 с; полное время отключения цепи КЗ tоткл = 0,35 + 0,12 = 0,47 с.

Активное сопротивление кабеля при н = 35 °С определяется по формуле (5.46):

Индуктивное сопротивление кабеля

Xкб = Xуд × lкб = 0,074 × 0,3 = 0,022 Ом.

Сопротивление трансформатора СН с расщепленной на две цепи обмоткой низшего напряжения при коэффициенте расщепления, равном

Суммарное индуктивное сопротивление цепи КЗ

XΣ = XВН + XНН1 + Xкб = 0,017 + 0,126 + 0,022 = 0,165 Ом.

Поскольку Rкб / XΣ = 0,065 / 0,165 = 0,39 > 0,2, необходимо учитывать тепловой спад тока при КЗ в кабельной линии.

Начальное действующее значение периодической составляющей тока трехфазного металлического КЗ составляет:

Действующее значение периодической составляющей тока КЗ к моменту отключения tоткл = 0,47 с (без учета теплоотдачи в изоляцию кабеля) составляет:

где коэффициент увеличения активного сопротивления жил кабеля K в соответствии с формулой (5.49) равен:

Конечная температура жил кабеля кн.а при Iкt = Iп0 в соответствии с формулой (5.52) равна

где значение коэффициента ε определяется по формуле (5.53):

где

Для решения вопроса о необходимости учета теплоотдачи определяется критическая продолжительность КЗ. В соответствии с формулой (5.50)

tоткл.кр = 0,65 × 10-2 × 150 = 0,975 с;

Учитывая, что tоткл = 0,47 с < tоткл.кр = 0,975 с, теплоотдачу в изоляцию учитывать не следует.

При определении тока дугового КЗ сопротивление дуги находим по кривым рис. 5.18, где для Iп0 = 20,57 кА и tоткл = 0,47 с имеем Rдt = 0,073 Ом.

По кривым рис. 5.23 при н = 20 °С имеем K = 1,56. Пересчет коэффициента K к фактическому значению начальной температуры (н = 35 °С) выполняем по формуле (5.55):

Действующее значение периодической составляющей тока к моменту отключения дугового КЗ составляет:

Таким образом, увеличение активного сопротивления кабеля при металлическом КЗ снижает ток КЗ к моменту отключения на 6 %, при дуговом КЗ - на 25 % по сравнению со значением тока в начальный момент КЗ.

5.11.4. Определить ток при трехфазном КЗ в конце воздушной линии 110 кВ длиной 10 км, если ток КЗ в начале линии составляет I(3)п0 = 25 кА. На линии электропередачи использованы алюминиевые провода сечением 95 мм2, для которых Rуд = 0,315 Ом/км и Худ = 0,434 Ом/км. Начальная температура проводов линии составляет н = 30 °С. Полное время отключения цепи КЗ tоткл = 0,5 с.

Активное сопротивление проводов линии при н = 30 °С определяется по формуле (5.46):

Индуктивное сопротивление проводов

Хвл = Худ l = 0,434 × 10 = 4,34 Ом.

Сопротивление питающей системы

Поскольку Rвл / XΣ = 3,27 / (4,34 + 2,54) = 0,475, т.е. активное сопротивление проводника составляет более 20 % суммарного индуктивного сопротивления цепи КЗ, необходимо учитывать тепловой спад тока при КЗ на линии.

Начальное действующее значение периодической составляющей тока металлического КЗ составляет:

Конечная температура нагрева проводов линии к моменту ее отключения при Iкt = Iп0 составляет

При этом

Действующее значение периодической составляющей тока КЗ к моменту отключения составляет:

при металлическом КЗ

при дуговом КЗ (Rдt = 2 Ом, определено по кривым рис. 5.20)

Уменьшение тока КЗ под влиянием теплового спада и электрической дуги составляет 16 %.

6. РАСЧЕТ ТОКОВ КОРОТКОГО ЗАМЫКАНИЯ В ЭЛЕКТРОУСТАНОВКАХ ПЕРЕМЕННОГО ТОКА НАПРЯЖЕНИЕМ ДО 1 KB

6.1. Принимаемые допущения

При расчетах токов КЗ в электроустановках переменного тока напряжением до 1 кВ допускается:

1) использовать упрощенные методы расчетов, если их погрешность не превышает 10 %;

2) максимально упрощать и эквивалентировать всю внешнюю сеть по отношению к месту КЗ и индивидуально учитывать только автономные источники электроэнергии и электродвигатели, непосредственно примыкающие к месту КЗ;

3) не учитывать ток намагничивания трансформаторов;

4) не учитывать насыщение магнитных систем электрических машин;

5) принимать коэффициенты трансформации трансформаторов равными отношению средних номинальных напряжений тех ступеней напряжения сетей, которые связывают трансформаторы. При этом следует использовать следующую шкалу средних номинальных напряжений: 37; 24; 20; 15,75; 13,8; 10,5; 6,3; 3,15; 0,69; 0,525; 0,4; 0,23;

6) не учитывать влияние синхронных и асинхронных электродвигателей или комплексной нагрузки, если их суммарный номинальный ток не превышает 1,0 % начального значения периодической составляющей тока в месте КЗ, рассчитанного без учета электродвигателей или комплексной нагрузки.

6.2. Расчет начального значения периодической составляющей тока трехфазного короткого замыкания

6.2.1. Токи КЗ в электроустановках напряжением до 1 кВ рекомендуется рассчитывать в именованных единицах.

При составлении эквивалентных схем замещения параметры элементов исходной расчетной схемы следует приводить к ступени напряжения сети, на которой находится точка КЗ, а активные и индуктивные сопротивления всех элементов схемы замещения выражать в миллиомах.

6.2.2. Методика расчета начального действующего значения периодической составляющей тока КЗ в электроустановках до 1 кВ зависит от способа электроснабжения - от энергосистемы или от автономного источника.

6.2.3. При расчете токов КЗ в электроустановках, получающих питание непосредственно от сети энергосистемы, допускается считать, что понижающие трансформаторы подключены к источнику неизменного по амплитуде напряжения через эквивалентное индуктивное сопротивление.

Значение этого сопротивления (Xc), мОм, приведенное к ступени низшего напряжения сети, следует рассчитывать по формуле

                                      (6.1)

где Uср.НН - среднее номинальное напряжение сети, подключенной к обмотке низшего напряжения трансформатора, В;

Uср.ВН - среднее номинальное напряжение сети, к которой подключена обмотка высшего напряжения трансформатора, В;

Iк.ВН Iп0ВН - действующее значение периодической составляющей тока при трехфазном КЗ у выводов-обмотки высшего напряжения трансформатора, кА;

Sк - условная мощность короткого замыкания у выводов обмотки высшего напряжения трансформатора, MB×А.

При отсутствии указанных данных эквивалентное индуктивное сопротивление системы в миллиомах допускается рассчитывать по формуле

                                                 (6.2)

где Iоткл.ном - номинальный ток отключения выключателя, установленного на стороне высшего напряжения понижающего трансформатора.

В случаях, когда понижающий трансформатор подключен к сети энергосистемы через реактор, воздушную или кабельную линию (длиной более 1 км), необходимо учитывать не только индуктивные, но и активные сопротивления этих элементов.

6.2.4. При электроснабжении электроустановки от энергосистемы через понижающий трансформатор начальное действующее значение периодической составляющей тока трехфазного КЗ (Iп0) в килоамперах без учета подпитки от электродвигателей следует рассчитывать по формуле

                                                 (6.3)

где Uср.НН - среднее номинальное напряжение сети, в которой произошло короткое замыкание, В;

r1Σ, X1Σ - соответственно суммарное активное и суммарное индуктивное сопротивления прямой последовательности цепи КЗ, мОм. Эти сопротивления равны:

r1Σ = Rт + Rр + RтА + Rкв + Rш + Rк +R1кб + Rвл + Rд

и

X1Σ = Хс + Хтр + ХтА + Хкв + Хш1кб + Хвл,

где Хс - эквивалентное индуктивное сопротивление системы до понижающего трансформатора, мОм, приведенное к ступени низшего напряжения;

Rт и Хт - активное и индуктивное сопротивления прямой последовательности понижающего трансформатора, мОм, приведенные к ступени низшего напряжения сети, их рассчитывают по формулам:

                                             (6.4)

                                    (6.5)

где Sт.ном - номинальная мощность трансформатора, кВ×А;

Рк.ном - потери короткого замыкания в трансформаторе, кВт;

UННном - номинальное напряжение обмотки низшего напряжения трансформатора, кВ;

ик - напряжение короткого замыкания трансформатора, %;

RтА и ХтА - активное и индуктивное сопротивления первичных обмоток трансформаторов тока, мОм, значения которых приведены в приложении 5 ГОСТ Р 50270-92;

Rр и Xр - активное и индуктивное сопротивления реактора, мОм.

Активное сопротивление токоограничивающего реактора следует рассчитывать по формуле

                                                    (6.6)

где DРр.ном - потери активной мощности в фазе реактора при номинальном токе, Вт;

Iр.ном - номинальный ток реактора, А.

Индуктивное сопротивление реактора (Xр) следует принимать, как указано изготовителем, или определять по формуле

Xр = ωc (L - M) × 103,                                                 (6.7)

где ωc = 2πf - угловая частота напряжения сети, рад/с;

L - индуктивность катушки реактора, Гн;

М - взаимная индуктивность между фазами реактора, Гн;

Rкв и Xкв - активное и индуктивное сопротивления токовых катушек и переходных сопротивлений подвижных контактов автоматических выключателей, мОм, значения которых приведены в приложении 6 ГОСТ Р 50270-92;

Rш и Хш - активное и индуктивное сопротивления шинопроводов, мОм. Рекомендуемый метод расчета сопротивлений шинопроводов и параметры некоторых комплектных шинопроводов приведены в приложении 1 ГОСТ Р 50270-92;

Rк - суммарное активное сопротивление различных контактов и контактных соединений, данные о которых приведены в приложении 4 ГОСТ Р 50270-92. При приближенном учете сопротивлений контактов следует принимать: Rк = 0,1 мОм - для контактных соединений кабелей; Rк = 0,01 мОм - для шинопроводов; Rк = 1,0 мОм - для коммутационных аппаратов;

R1кб и Х1к6 - активное и индуктивное сопротивления прямой последовательности кабелей, значения которых приведены в приложении 2 ГОСТ Р 50270-92;

R1вл и Х1вл - активное и индуктивное сопротивления прямой последовательности воздушных линий или проводов, проложенных открыто на изоляторах, значения которых приведены в приложении 3 ГОСТ Р 50270-92;

Rд - активное сопротивление дуги в месте КЗ, мОм, рассчитываемое, как указано в п.6.8, в зависимости от условий КЗ.

6.2.5. Если электроснабжение электроустановки осуществляется от энергосистемы через понижающий трансформатор и вблизи места КЗ имеются синхронные и асинхронные электродвигатели или комплексная нагрузка, то начальное действующее значение периодической составляющей тока КЗ с учетом подпитки от электродвигателей или комплексной нагрузки следует определять как сумму токов от энергосистемы (см. п. 6.2.4) и от электродвигателей или комплексной нагрузки (см пп. 6.6 и 6.7).

6.2.6. В электроустановках с автономными источниками электроэнергии начальное действующее значение периодической составляющей тока КЗ без учета подпитки от электродвигателей в килоамперах следует рассчитывать по формуле

                                                   (6.8)

где r1Σ и X1Σ - соответственно суммарное активное и суммарное индуктивное сопротивления цепи КЗ, мОм. Эти сопротивления равны:

r1Σ = Rст + RтА + Rкв + Rр + Rш + Rк +R1кб + R1вл + Rд;

X1Σ = Х"d + ХтА + Хкв + Хр + Хш1кб + Х1вл,

где Е"ф - сверхпереходная ЭДС (фазное значение) автономного источника, В. Значение этой ЭДС следует рассчитывать как и для синхронных электродвигателей (см. п. 6.6);

Х"d - сверхпереходное сопротивление по продольной оси ротора;

Rст - активное сопротивление обмотки статора автономного источника.

6.2.7. При необходимости учета синхронных и асинхронных электродвигателей или комплексной нагрузки в автономной электрической системе начальное действующее значение периодической составляющей тока КЗ следует определять как сумму токов от автономных источников (см. п. 6.2.6) и от электродвигателей (см. п. 6.6) или комплексной нагрузки (см. п. 6.7).

6.3. Методы расчета несимметричных коротких замыканий. Составление схем замещения

6.3.1. Расчет токов несимметричных КЗ следует выполнять с использованием метода симметричных составляющих. При этом предварительно следует составить схемы замещения прямой, обратной и нулевой последовательностей.

В схему замещения прямой последовательности должны быть введены все элементы исходной расчетной схемы, причем при расчете начального значения периодической составляющей тока несимметричного КЗ автономные источники, синхронные и асинхронные электродвигатели, а также комплексная нагрузка должны быть учтены сверхпереходными ЭДС и сверхпереходными сопротивлениями.

Схема замещения обратной последовательности также должна включать все элементы исходной расчетной схемы. Сопротивления обратной последовательности следует принимать по данным каталогов, а асинхронных машин - принимать равными сверхпереходным сопротивлениям.

6.3.2. Расчет токов однофазного короткого замыкания

6.3.2.1. Если электроснабжение электроустановки напряжением до 1 кВ осуществляется от энергосистемы через понижающий трансформатор, то начальное значение периодической составляющей тока однофазного КЗ от системы, кА, следует рассчитывать по формуле

                                (6.9)

где r1Σ и X1Σ - соответственно суммарное активное и суммарное индуктивное сопротивления прямой последовательности расчетной схемы относительно точки КЗ, мОм;

r0Σ и X0Σ - соответственно суммарное активное и суммарное индуктивное сопротивления нулевой последовательности расчетной схемы относительно точки КЗ, мОм. Эти сопротивления равны:

                             (6.10)

где R и X - активное и индуктивное сопротивления нулевой последовательности понижающего трансформатора. Для трансформаторов, обмотки которых соединены по схеме D / Y0, при расчете КЗ в сети низшего напряжения эти сопротивления следует принимать равными соответственно активным и индуктивным сопротивлениям прямой последовательности. При других схемах соединения обмоток трансформаторов активные и индуктивные сопротивления нулевой последовательности необходимо принимать в соответствии с указаниями изготовителей;

R и Х - активное и индуктивное сопротивления нулевой последовательности шинопровода;

R0кб и Х0кб - активное и индуктивное сопротивления нулевой последовательности кабеля;

R0вл и Х0вл - активное и индуктивное сопротивления нулевой последовательности воздушной линии:

R0вл = R1 + 3R3 = R1 + 0,15 мОм/м;

Х0вл ≈ Х1вл.

6.3.2.2. В электроустановках с автономными источниками энергии начальное значение периодической составляющей тока однофазного КЗ (I(1)п0) в килоамперах следует определять по формуле

                                  (6.11)

где Е"ф - эквивалентная сверхпереходная ЭДС автономных источников (фазная), В, которую определяют в соответствии с п. 6.2.6.

Начальное значение периодической составляющей тока однофазного КЗ с учетом синхронных и асинхронных электродвигателей в килоамперах следует рассчитывать аналогично, в соответствии с формулой (6.11).

При необходимости определения периодической составляющей тока однофазного КЗ в произвольный момент времени следует применять методы, изложенные в п.6.6.

Комплексная нагрузка учитывается параметрами, приведенными в табл. 5.1.

6.3.3. Расчет токов двухфазного короткого замыкания

6.3.3.1. При электроснабжении электроустановок напряжением до 1 кВ от энергосистемы через понижающий трансформатор начальное значение периодической составляющей тока двухфазного КЗ (I(2)п0) в килоамперах следует определять по формуле

                                             (6.12)

где r1Σ = Rт + Rр + RтА + Rкв + Rш + Rк +R1кб + R1вл + Rд /2;

X1Σ = Хс + Хт + Хр + ХтА + Хкв + Хш1кб + Х1вл.

6.3.3.2. В электроустановках с автономными источниками энергии начальное значение периодической составляющей тока двухфазного КЗ следует рассчитывать по формуле

                                               (6.13)

Начальное значение периодической составляющей тока двухфазного КЗ с учетом асинхронных электродвигателей (I(2)п0АД) в килоамперах следует определять по формуле

                                             (6.14)

где  - эквивалентная сверхпереходная ЭДС (фазное значение) асинхронных электродвигателей и источника электроэнергии, В;

r1Σ и X1Σ - соответственно суммарное активное и суммарное индуктивное сопротивления прямой последовательности относительно точки КЗ (с учетом параметров асинхронных электродвигателей), мОм.

Начальное действующее значение периодической составляющей тока двухфазного КЗ с учетом синхронных электродвигателей в килоамперах определяют аналогично.

При необходимости определения периодической составляющей тока двухфазного КЗ в произвольный момент времени применяют методы расчета, приведенные в п.6.6.

6.4. Расчет апериодической составляющей тока короткого замыкания

6.4.1. Наибольшее начальное значение апериодической составляющей тока КЗ в общем случае следует считать равным амплитуде периодической составляющей тока в начальный момент КЗ:

                                                         (6.15)

6.4.2. В радиальных сетях апериодическую составляющую тока КЗ в произвольный момент времени следует определять по формуле

                                                         (6.16)

где t - время, с;

Та - постоянная времени затухания апериодической составляющей тока КЗ, с, равная

                                                         (6.17)

где XΣ и rΣ - результирующие индуктивное и активное сопротивления цепи КЗ, мОм;

ωс - синхронная угловая частота напряжения сети, рад/с.

При определении XΣ и rΣ синхронные генераторы, синхронные и асинхронные электродвигатели должны быть введены в схему замещения в соответствии с требованиями п. 6.7.

Комплексная нагрузка должна быть введена в схему замещения в соответствии с требованиями п. 6.8.

6.4.3. Апериодическую составляющую тока КЗ от автономного синхронного генератора в килоамперах в случае необходимости учета тока генератора в момент, предшествующий КЗ, следует определять, как в п. 5.3.4.

6.4.4. Если точка КЗ делит расчетную схему на радиальные, независимые друг от друга ветви, то апериодическую составляющую тока КЗ в произвольный момент времени следует определять как сумму апериодических составляющих токов отдельных ветвей, используя формулу (5.15).

6.5. Расчет ударного тока короткого замыкания

6.5.1. Ударный ток трехфазного КЗ в электроустановках с одним источником энергии (энергосистема или автономный источник) рассчитывают по формуле

                                 (6.18)

где  - ударный коэффициент, который может быть определен по кривым на рис. 6.1;

Tа - постоянная времени затухания апериодической составляющей тока КЗ (см. п. 6.4.2):

tуд - время от начала КЗ до появления ударного тока, с, равное

6.5.2. При необходимости учета синхронных и асинхронных электродвигателей или комплексной нагрузки ударный ток КЗ следует определять как сумму ударных токов от автономных источников и от электродвигателей (см. п. 6.7) или от комплексной нагрузки (см. п. 6.8).

Рис. 6.1. Кривые зависимости ударного коэффициента Kуд от отношений R / X и X / R

6.5.3. Если точка КЗ делит расчетную схему на радиальные, независимые друг от друга ветви, то ударный ток КЗ допустимо определять как сумму ударных токов отдельных ветвей по формуле

                                          (6.19)

где т - число независимых ветвей схемы;

Iп0i - начальное действующее значение периодической составляющей тока КЗ в i-й ветви, кА;

tудi - время появления ударного тока в i-й ветви, с;

Tai - постоянная времени затухания апериодической составляющей тока КЗ в i-й ветви, с.

6.6. Расчет периодической составляющей тока КЗ для произвольного момента времени

6.6.1. Методика расчета периодической составляющей тока трехфазного КЗ для произвольного момента времени в электроустановках до 1 кВ зависит от способа электроснабжения - от энергосистемы или от автономного источника.

6.6.2. При электроснабжении электроустановки от энергосистемы через понижающий трансформатор действующее значение периодической составляющей тока трехфазного КЗ в произвольный момент времени в килоамперах без учета подпитки от электродвигателей следует определять по формуле

                                 (6.20)

где Uср.НН - среднее номинальное напряжение сети, в которой произошло КЗ, В;

X1Σ и r1Σ - соответственно суммарное индуктивное и суммарное активное сопротивления прямой последовательности цепи КЗ, мОм, (см. п. 6.2.4) без учета активного сопротивления электрической дуги и кабельной (воздушной) линии;

rдt - активное сопротивление дуги в месте КЗ в произвольный момент времени, мОм, которое рассчитывают в соответствии с п. 6.9;

r - активное сопротивление прямой последовательности кабельной линии к моменту t с учетом нагрева его током КЗ, мОм. Это сопротивление рассчитывают в соответствии с п. 6.10.

6.6.3. Если электроснабжение электроустановки осуществляется от энергосистемы через понижающий трансформатор и вблизи места КЗ имеются синхронные и асинхронные электродвигатели или комплексная нагрузка, связанные с точкой КЗ по радиальной схеме, то действующее значение периодической составляющей тока КЗ в произвольный момент времени следует определять как сумму токов от энергосистемы и от электродвигателей или комплексной нагрузки (см. пп. 6.7 и 6.8).

6.6.4. В электроустановках с автономными источниками электроэнергии уточненный расчет периодической составляющей тока КЗ от источников электроэнергии (синхронных генераторов) в произвольный момент времени следует выполнять путем решения соответствующей системы дифференциальных уравнений переходных процессов с использованием ЭВМ и выделения периодической составляющей. В приближенных расчетах для определения действующего значения периодической составляющей тока КЗ при радиальной схеме следует применять типовые кривые, приведенные на рис. 6.2.

Типовые кривые разработаны на базе параметров схемы замещения эквивалентного генератора, полученных в результате эквивалентирования синхронных генераторов напряжением 230/400 В различных серий, а именно: МСК-1500 (400 В); МСК-1500 (230 В); МС-1500 (400 В); МС-1500 (230 В); МС-1000 (400 В); МС-1000 (230 В); СГДС (400 В); ЕСС, ЕСС5 (230 В); ЕСС, ЕСС5 (400 В); ГСФ5; ГМ; СВГ; СГ и др.

Действующее значение периодической составляющей тока КЗ в произвольный момент времени от синхронного генератора (или нескольких однотипных синхронных генераторов, находящихся в одинаковых условиях по отношению к точке КЗ) следует определять по формуле

                                                (6.21)

причем при нескольких генераторах под номинальным током следует понимать сумму номинальных токов всех генераторов.

При необходимости учета синхронных и асинхронных электродвигателей или комплексной нагрузки в автономной электрической системе действующее значение периодической составляющей тока КЗ в произвольный момент времени при радиальной схеме связи двигателей с точкой КЗ следует определять как сумму токов от автономных источников и от электродвигателей или комплексной нагрузки (см. пп. 6.7 и 6.8).

Учет влияния на ток КЗ сопротивления электрической дуги и увеличения активного сопротивления проводников под действием тока КЗ рекомендуется выполнять в соответствии с пп. 6.9 и 6.10.

Рис. 6.2. Типовые кривые для синхронного генератора автономных систем электроснабжения напряжением 400/230 В

6.7. Учет синхронных и асинхронных электродвигателей при расчете токов КЗ

6.7.1. При расчете начального значения периодической составляющей тока КЗ синхронные электродвигатели следует учитывать сверхпереходным сопротивлением по продольной оси ротора (X"d), а при определении постоянной времени затухания апериодической составляющей тока КЗ - индуктивным сопротивлением для токов обратной последовательности Х2 и активным сопротивлением обмотки статора RСД. При приближенных расчетах допустимо принимать

6.7.2. В радиальной схеме начальное действующее значение периодической составляющей тока КЗ от синхронных электродвигателей следует определять по формуле

                                     (6.22)

где  - сверхпереходная ЭДС синхронного электродвигателя (фазное значение), В;

 и Rсд - соответственно сверхпереходное индуктивное и активное сопротивления электродвигателя, мОм;

R1Σ и Х1Σ - суммарное индуктивное и суммарное активное сопротивления прямой последовательности цепи, включенной между электродвигателем и расчетной точкой КЗ, мОм.

Для синхронных электродвигателей, которые до КЗ работали с перевозбуждением, сверхпереходную ЭДС в вольтах следует рассчитывать по формуле

                              (6.23)

Для синхронных электродвигателей, работавших до КЗ с недовозбуждением, сверхпереходную ЭДС ()> в вольтах, следует определять по формуле

                               (6.24)

6.7.3. При расчетах начального значения периодической составляющей тока КЗ от асинхронных электродвигателей последние следует вводить в схему замещения сверхпереходным индуктивным сопротивлением. При необходимости проведения уточненных расчетов следует также учитывать активное сопротивление асинхронного электродвигателя.

Суммарное активное сопротивление, характеризующее асинхронный электродвигатель в начальный момент КЗ в миллиомах, допустимо рассчитывать по формуле

RАД = R1 + 0,96 ,                                                (6.25)

где R1 - активное сопротивление статора, мОм;

 - активное сопротивление ротора, приведенное к статору, мОм. Это сопротивление допустимо определять по формуле

                                                       (6.26)

где  - кратность пускового момента электродвигателя по отношению к его номинальному моменту;

Рном - номинальная мощность электродвигателя, кВт;

Рмх - механические потери в электродвигателе (включая добавочные потери), кВт;

п - кратность пускового тока электродвигателя по отношению к его номинальному току;

Iном - номинальный ток электродвигателя, А;

sном - номинальное скольжение, отн. ед.

Активное сопротивление статора электродвигателя, в миллионах, если оно не задано изготовителем, допускается определять по формуле

                                            (6.27)

где sном - номинальное скольжение асинхронного электродвигателя, %.

Сверхпереходное индуктивное сопротивление асинхронного электродвигателя в миллиомах равно

                                       (6.28)

где  - номинальное фазное напряжение электродвигателя, В.

6.7.4. Начальное действующее значение периодической составляющей тока КЗ от асинхронных электродвигателей в килоамперах следует рассчитывать по формуле

                                     (6.29)

где  и  - соответственно сверхпереходное индуктивное и активное сопротивления электродвигателя, мОм;

 и  - суммарное индуктивное и суммарное активное сопротивления прямой последовательности цепи, включенной между электродвигателем и расчетной точкой КЗ, мОм;

 - сверхпереходная ЭДС асинхронного электродвигателя, которую можно рассчитать по формуле (6.24), заменив в ней Rсд и  соответственно на RАд и .

6.7.5. Ударный ток трехфазного КЗ от синхронного электродвигателя следует рассчитывать так же, как и от автономного источника (см. п. 6.4).

6.7.6. Ударный ток от асинхронного электродвигателя следует рассчитывать с учетом затухания амплитуды периодической составляющей тока КЗ по формуле

                                          (6.30)

где Тр - расчетная постоянная времени затухания периодической составляющей тока статора, с;

Та - постоянная времени затухания апериодической составляющей тока статора, с.

Постоянные Тр и Та допускается рассчитывать по формулам

                                                     (6.31)

                                                 (6.32)

где  - синхронная угловая частота, рад/с;

R1 и  - соответственно активное сопротивление статора и активное сопротивление ротора, приведенное к статору, которые допускается рассчитывать, как указано в п. 6.7.3.

6.7.7. Точный расчет действующего значения периодической составляющей тока КЗ от синхронных и асинхронных электродвигателей в произвольный момент времени выполняют путем решения соответствующей системы дифференциальных уравнений переходных процессов и выделения периодической составляющей тока. При приближенных расчетах этой составляющей тока КЗ в радиальной схеме используют типовые кривые, приведенные на рис. 6.3 и 6.4.

Рис. 6.3. Типовые кривые для асинхронного электродвигателя напряжением до 1 кВ

Рис. 6.4. Типовые кривые для синхронного электродвигателя напряжением до 1 кВ

Типовые кривые асинхронного двигателя (рис. 6.3) разработаны на базе параметров схемы замещения эквивалентного асинхронного двигателя, полученных при эквивалентировании следующих серий асинхронных двигателей: А2 6 - 9-го габаритов; АОЛ2; 4А и 4АН; ВАО; АЗ-315; А 3 - 9-го габаритов; АО и АОЛ 2 - 9-го габаритов; А защищенные 10 - 13-го габаритов; АО 8 и 9-го габаритов и др.

Типовые кривые синхронного двигателя (рис. 6.4) разработаны также в результате эквивалентирования синхронных двигателей напряжением до 1 кВ.

Действующее значение периодической составляющей тока КЗ в произвольный момент времени от синхронного или асинхронного электродвигателя (IпtСД, IпtАД) или нескольких электродвигателей, находящихся в одинаковых условиях по отношению к точке КЗ, следует рассчитывать соответственно по формулам

                                      (6.33)

                                        (6.34)

причем при нескольких электродвигателях под номинальным током следует понимать сумму номинальных токов всех электродвигателей.

6.8. Учет комплексной нагрузки при расчетах токов короткого замыкания

6.8.1. В состав комплексной нагрузки могут входить асинхронные и синхронные электродвигатели, преобразователи, электротермические установки, конденсаторные батареи, лампы накаливания и газоразрядные источники света.

6.8.2. При определении начального значения периодической составляющей тока КЗ комплексную нагрузку в схему замещения прямой последовательности следует вводить эквивалентной сверхпереходной ЭДС Е"нг и сопротивлением прямой последовательности Z1нг, а в схему обратной и нулевой последовательностей - сопротивлениями Z2нг и Z0нг. Рекомендуемые значения сверхпереходной ЭДС (Е"нг), сопротивлений прямой (Z1) и обратной (Z2) последовательностей отдельных элементов комплексной нагрузки приведены в табл. 5.1.

6.8.3. Значения модулей полных сопротивлений Z1нг, Z2нг и Z0нг, а также эквивалентной сверхпереходной ЭДС комплексной нагрузки Е"нг в относительных единицах при отсутствии других, более полных данных, могут быть определены по кривым, приведенным на рис. 6.5, а - г и 6.6, а - в в зависимости от относительного состава потребителей узла нагрузки Pi / PΣ, где PΣ - суммарная номинальная активная мощность нагрузки, кВт; Pi - установленная мощность i-го потребителя нагрузки, кВт (ад - асинхронные двигатели, сд - синхронные двигатели, ЛН - лампы накаливания, эу - электротермические установки, лг - газонаполненные лампы, п - преобразователи). На графиках указаны значения cos φнг.

6.8.4. Метод учета комплексной нагрузки зависит от характера исходной схемы замещения комплексной нагрузки (рис. 6.7) и положения расчетной точки КЗ.

В радиальной схеме допускается не учитывать влияние статических потребителей (преобразователей, электротермических установок, электрического освещения). Начальное значение периодической составляющей тока КЗ, ударный ток, а также периодическую составляющую тока КЗ в произвольный момент времени от асинхронных и синхронных электродвигателей в радиальных схемах следует рассчитывать в соответствии с указаниями, изложенными в п. 6.7.

6.8.5. При КЗ за общим для узла нагрузки сопротивлением начальное значение периодической составляющей тока трехфазного КЗ (Iп0нг) в килоамперах следует определять с учетом влияния двигательной и статической нагрузок, используя формулу

            (6.35)

где  и  - эквивалентная ЭДС и сопротивление прямой последовательности узла нагрузки; их значения в относительных единицах следует определять по кривым, приведенным на рис. 6.5 и 6.6, в зависимости от относительного состава потребителей;

 и  - соответственно суммарное активное и суммарное индуктивное сопротивления цепи короткого замыкания, мОм;

SΣ - суммарная номинальная мощность нагрузки, кВ×А;

Uср.НН - среднее номинальное напряжение сети, соответствующей обмотке низшего напряжения трансформатора, В.

Значения ударного тока и периодической составляющей тока КЗ в произвольный момент времени от электродвигателей следует определять в соответствии с пп. 6.5 и 6.7.

Рис. 6.5. Зависимость параметров комплексной нагрузки Z1нг, Z2нг, Z0нг, Енг от ее состава

Рис. 6.6. Зависимость параметров комплексной нагрузки Z1нг, Z2нг, Z0нг, Енг от ее состава

Рис. 6.7. Типовая расчетная схема узла комплексной нагрузки

АД - асинхронные электродвигатели; СД - синхронные электродвигатели; ЛН - лампы накаливания; ЛГ - лампы газоразрядные; П - преобразователи; ЭУ - электротермические установки; К - конденсаторные батареи; КЛ - кабельная линия; АГ - автономный источник электроэнергии; Т - трансформатор; K1, K2, K3 - точки КЗ

6.8.6. При коротком замыкании за общим для нагрузки и системы сопротивлением (рис. 5.14, г) и одинаковых отношениях X / R ветвей расчетной схемы начальное значение периодической составляющей тока трехфазного КЗ допускается рассчитывать по формуле

                             (6.36)

где  - ЭДС узла нагрузки в относительных единицах;

пi - коэффициент трансформации трансформатора;

Zнг, Zc, Zк - модули сопротивлений ветвей исходной схемы замещения (рис. 5.14, г), причем

 - рассчитывается, как указано в п. 6.2;

; R1Σк и Х1Σк - соответственно суммарное активное и суммарное индуктивное сопротивления цепи КЗ.

Значения ударного тока и периодической составляющей тока КЗ в произвольный момент времени следует определять в соответствии с пп. 6.5 и 6.7.

6.9. Учет сопротивления электрической дуги

6.9.1. Учет электрической дуги в месте КЗ рекомендуется производить введением в расчетную схему активного сопротивления дуги Rд, которое определяется на базе вероятностных характеристик влияния устойчивой (непогасающейся) дуги на ток КЗ.

6.9.2. Среднее значение активного сопротивления дуги в начальный момент КЗ допустимо определять по формуле

                                      (6.37)

где Iп0 - начальное значение периодической составляющей тока в месте металлического КЗ, кА, определяемое в соответствии с п. 6.2;

* и  - соответственно суммарное индуктивное и суммарное активное сопротивления цепи КЗ, мОм;

Kс - среднестатистическое значение поправочного коэффициента, учитывающего снижение тока в начальный момент дугового КЗ по сравнению с током металлического КЗ, который можно определить по формуле

                         (6.38)

где zк - сопротивление цепи КЗ, зависящее от вида КЗ:

при трехфазном КЗ ;

при двухфазном КЗ ;

при однофазном КЗ .

6.9.3. Среднее значение активного сопротивления дуги в произвольный момент времени при устойчивом дуговом КЗ допустимо определять по формуле

                                     (6.39)

где Iпt - действующее значение периодической составляющей тока металлического КЗ в произвольный момент времени, определяемое в соответствии с п. 6.6 с учетом увеличения активного сопротивления цепи КЗ;

 - суммарное активное сопротивление прямой последовательности цепи КЗ, мОм, без учета активного сопротивления кабельной или воздушной линии и сопротивления электрической дуги;

R - активное сопротивление прямой последовательности кабельной или воздушной линии к моменту t, мОм, с учетом нагрева ее током КЗ. Это сопротивление рассчитывают в соответствии с п. 6.10;

Kct - среднестатистическое значение поправочного коэффициента, учитывающего снижение тока дугового КЗ по сравнению с током металлического КЗ, который можно определить по формуле

                                 (6.40)

где zкt - сопротивление цепи КЗ, зависящее от вида КЗ:

при трехфазном КЗ ;

при двухфазном КЗ ;

при однофазном КЗ .

6.9.4. Расчет максимальных и минимальных значений тока дугового КЗ рекомендуется выполнять на основе предельных значений сопротивления дуги, определяемых по статистическим характеристикам разброса поправочного коэффициента, учитывающего снижение тока дугового КЗ по сравнению с током металлического КЗ.

6.9.5. При определении вероятного значения тока КЗ в начальный момент времени с учетом сопротивления дуги последнее рекомендуется рассчитывать по формуле, в которой коэффициент Kc следует определять в соответствии с выражением:

для максимального значения тока КЗ

                   (6.41)

для минимального значения тока КЗ

                 (6.42)

6.9.6. При определении вероятного значения тока КЗ в произвольный момент времени сопротивление дуги рекомендуется рассчитывать по формуле (6.39), в которой коэффициент Kct следует определять в соответствии с выражением:

для максимального значения тока КЗ

                (6.43)

для минимального значения тока КЗ

                  (6.44)

6.10. Учет изменения активного сопротивления проводников при коротком замыкании

6.10.1. При расчете минимального значения тока КЗ для произвольного момента времени необходимо учитывать увеличение активного сопротивления проводников вследствие их нагрева током КЗ.

В зависимости от целей расчета увеличение активного сопротивления проводников рекомендуется определять с учетом или без учета теплоотдачи в окружающую среду, а также с учетом или без учета электрической дуги в месте КЗ.

6.10.2. Увеличение активного сопротивления проводников рекомендуется учитывать с помощью коэффициента K, зависящего от материала и температуры проводника

R = Rн K,

где Rн - активное сопротивление проводника при начальной температуре, мОм, которое может быть определено по формуле (5.46);

K - коэффициент увеличения активного сопротивления проводника, который определяется по формуле (5.49).

6.10.3. При металлическом КЗ значение коэффициента K с учетом теплоотдачи (имеются в виду кабельные линии) или без учета теплоотдачи (имеются в виду воздушные линии) следует определять в соответствии с рекомендациями п. 5.10.

6.10.4. При дуговом КЗ следует учитывать взаимное влияние изменения активного сопротивления проводника вследствие нагрева током КЗ и сопротивления электрической дуги в месте КЗ.

Значения коэффициента K для кабелей с алюминиевыми жилами при нагреве их током дугового устойчивого КЗ с учетом теплоотдачи определяют в зависимости от сечения жилы кабеля, тока в месте КЗ (Iп0) и продолжительности КЗ по кривым, приведенным на рис. 6.8 или 6.9, а для кабелей с медными жилами - по кривым, приведенным на рис. 6.10 или 6.11.

Кривые, приведенные на рис. 6.8 - 6.11, получены при следующих расчетных условиях: КЗ происходит в радиальной схеме, содержащей источник неизменной по амплитуде ЭДС; температура кабеля изменяется от  = 20 °С до  = 200 °С; сопротивление электрической дуги учитывается в соответствии с п. 6.9; влияние теплоотдачи в изоляцию учитывается в соответствии с рекомендациями п. 5.10; продолжительность КЗ (tоткл) составляет 0,2; 0,6; 1 - 1,5 с.

Рис. 6.8. Зависимости коэффициента увеличения активного сопротивления кабелей различных сечений с алюминиевыми жилами оттока дугового устойчивого КЗ с учетом теплоотдачи при продолжительностях КЗ 0,2 с (сплошные кривые) и 0,6 с (пунктирные кривые)

Рис. 6.9. Зависимости коэффициента увеличения активного сопротивления кабелей различных сечений с алюминиевыми жилами оттока дугового устойчивого КЗ с учетом теплоотдачи при продолжительностях КЗ 1 - 1,5 с

Рис. 6.10. Зависимости коэффициента увеличения активного сопротивления кабелей различных сечений с медными жилами от тока дугового устойчивого КЗ с учетом теплоотдачи при продолжительностях КЗ 0,2 с (сплошные кривые) и 0,6 с (пунктирные кривые)

Рис. 6.11. Зависимости коэффициента увеличения активного сопротивления кабелей различных сечений с медными жилами при дуговом КЗ с учетом теплоотдачи при продолжительностях КЗ 1,0 с (сплошные кривые) и 1,5 с (пунктирные кривые)

6.11. Примеры расчетов токов короткого замыкания

6.11.1. Требуется определить вероятные максимальное и минимальное значения тока в начальный момент КЗ в точке K1 (см. схему на рис. 6.12) и к моменту отключения КЗ (tоткл = 0,6 с). Исходные данные приведены ниже.

Рис. 6.12. Расчетная схема к примеру 6.11.1

Система С: sк = 150 МВ×А; Uср.ВН = 6,0 кВ.

Трансформатор типа ТСЗС-1000/6,0: ик = 8 %; UВН = 6,3 кВ; UНН = 0,4 кВ; Pк = 11,2 кВт.

Автоматические выключатели:

QF1 «Электрон»: Iном = 1000 A; Rкв1 = 0,25 мОм; Xкв1 = 0,1 мОм;

QF2-A3794C: Iном = 400 A; Rкв2 = 0,65 мОм; Хкв2 = 0,17 мОм;

QF3-AE2056: Iном = 100 A; Rкв3 = 2,15 мОм; Хкв3 = 1,2 мОм.

Шинопровод Ш1: ШМА-4-1600; l1 = 15 м; R1ш1 = 0,03 мОм/; Х1ш1 = 0,014 мОм/м; R0ш1 = 0,037 мОм/м; Х0ш1 = 0,042 мОм/м.

Кабельные линии:

КБ1: АВВГ-3×185 + 1×70; l2 = 50 м; R1 = 0,208 мОм/м; Х1 = 0,063 мОм/м;

R0 = 0,989 мОм/м; Х0 = 0,244 мОм/м;

КБ2: АВВГ-3×35 + 1×16; l3 = 20 м; R1 = 1,1 мОм/м; X1 = 0,068 мОм/м;

R0 = 2,63 мОм/м; Х0= 0,647 мОм/м.

Болтовые контактные соединения: rк = 0,003 мОм; п = 10.

6.11.2. Значения параметров схемы замещения прямой последовательности: сопротивление системы (Xс), рассчитанное по формуле (6.1), составляет

активное и индуктивное сопротивления трансформатора (Rт) и (Xт), рассчитанные по формулам (6.4) и (6.5), составляют

активное и индуктивное сопротивления шинопровода:

R1ш1 = 0,03 × 15 = 0,45 мОм; Х1ш1 = 0,014 × 15 = 0,21 мОм;

активное сопротивление болтовых контактных соединений:

Rк = 0,003 × 10 = 0,03 мОм;

активное и индуктивное сопротивления кабельных линий:

КБ1: R1кб1 = 0,208 × 50 = 10,4 мОм; Х1кб1 = 0,063 × 50 = 3,15 мОм;

КБ2: R1кб2 = 1,1 × 20= 22 мОм; Х1кб2 = 0,068 × 20 = 1,36 мОм.

Значения параметров схемы замещения нулевой последовательности:

R = 154 мОм; Х = 59 мОм;

R0ш1 = 0,037 × 15 = 0,555 мОм; Х0ш1 = 0,042 × 15 = 0,63 мОм;

R0кб1 = 0,989 × 50 = 49,45 мОм; Х0кб1 = 0,244 × 50 = 12,2 мОм;

R0кб2 = 2,63 × 20 = 52,6 мОм; Х0кб2 = 0,647 × 20 = 12,94 мОм.

Суммарные сопротивления относительно точки КЗ K1:

R1Σ = Rт + R1ш1 + R1кб1 + R1кб2 + Rкв1 + Rкв2 + Rкв3 + Rк = 1,79 + 0,45 + 10,4 + 22 + 0,25 + 0,65 + 2,15 + 0,03 = 37,72 мОм;

Х1Σ = Хт + Х1ш1 + Х1кб1 + Х1кб2 + Хкв1 + Хкв2 + Хкв3 = 12,67 + 0,21 + 3,15 + 1,36 + 0,1 + 0,17 + 1,2= 18,86 мОм.

Начальное значение периодической составляющей тока при металлическом КЗ:

Начальное значение периодической составляющей тока дугового КЗ определяется с учетом сопротивления дуги.

Активное сопротивление дуги в начальный момент КЗ, определяемое по формуле (6.37), составляет:

где коэффициент Kс в соответствии с формулой (6.38) составляет:

Среднее (вероятное) начальное значение тока дугового КЗ составляет:

Максимальный и минимальный токи  определяются с учетом соответствующих значений коэффициента Kс (см. формулы (6.41) и (6.42)):

 = 0,896 × 5,48 = 4,9 кА;

 = 0,64 × 5,48 = 3,5 кА.

Коэффициент увеличения активного сопротивления кабеля КБ1 при металлическом КЗ без учета теплоотдачи составляет:

где  - конечная температура при адиабатическом нагреве. Она составляет

где

Конечная температура жил кабельной линии КБ1 с учетом теплоотдачи:

где коэффициент η найден по кривым рис. 5.22.

Коэффициент увеличения активного сопротивления кабеля КБ1 с учетом теплоотдачи  = 1,022.

Соответственно для кабеля КБ2

Поэтому значение периодической составляющей тока трехфазного КЗ к моменту отключения КЗ с учетом нагрева кабелей

Сопротивление электрической дуги к моменту отключения КЗ составляет:

где  так как

Среднее значение периодической составляющей тока КЗ к моменту отключения с учетом влияния нагрева и электрической дуги равно:

Значения  и  определены с учетом влияния теплоотдачи и активного сопротивления дуги по кривым рис. 6.8 для tоткл = 0,6 с.

Максимальное и минимальное вероятные значения тока  определены с учетом коэффициента Kct (см. формулы (6.43) и (6.44)):

 = 3,98 × 0,81 = 3,22 кА;

 = 3,98 × 0,65 = 2,59 кА.

7. РАСЧЕТ ЭЛЕКТРОДИНАМИЧЕСКОГО ДЕЙСТВИЯ ТОКОВ КОРОТКОГО ЗАМЫКАНИЯ И ПРОВЕРКА ЭЛЕКТРООБОРУДОВАНИЯ НА ЭЛЕКТРОДИНАМИЧЕСКУЮ СТОЙКОСТЬ ПРИ КОРОТКИХ ЗАМЫКАНИЯХ

7.1. Общие положения

7.1.1. Выбор расчетной механической схемы шинных конструкций и гибких токопроводов

7.1.1.1. Методику расчета электродинамической стойкости шинных конструкций и гибких токопроводов следует выбирать, исходя из расчетной механической схемы, учитывающей их особенности. При этом следует различать:

- статические системы, обладающие высокой жесткостью, у которых шины и изоляторы при КЗ остаются неподвижными;

- динамические системы с жесткими опорами, у которых при КЗ шины колеблются, а изоляторы можно считать неподвижными;

- динамические системы с упругоподатливыми опорами, у которых при КЗ колеблются и шины, и опоры;

- динамические системы с гибкими проводами.

7.1.1.2. Расчетные механические схемы шинных конструкций различных типов, обладающих высокой жесткостью, представлены в табл. 7.1. Эти схемы имеют вид равнопролетной балки, лежащей или закрепленной на жестких опорах и подвергающейся воздействию равномерно распределенной нагрузки.

Различают следующие типы шинных конструкций и соответствующих расчетных механических схем:

- шинные конструкции с разрезными шинами, длина которых равна длине одного пролета. Для них расчетной схемой является балка с шарнирным опиранием на обеих опорах пролета (табл. 7.1, схема 1);

- шинные конструкции с разрезными шинами, длина которых равна длине двух пролетов, и с жестким креплением на средней опоре. Для них расчетной схемой является балка с жестким опиранием (защемлением) на одной и шарнирным - на другой опоре пролета (табл. 7.1, схема 2);

- многопролетная шинная конструкция с неразрезными шинами. Расчетной схемой для средних пролетов является балка с жестким опиранием (защемлением) на обеих опорах пролета (табл. 7.1, схема 3);

- шинные конструкции с разрезными шинами, длина которых равна двум, трем и более пролетам, без жесткого крепления на промежуточных опорах. Расчетными схемами для них являются соответственно схемы 4 и 5 в табл. 7.1.

Таблица 7.1

Расчетные схемы шинных конструкций

Схема №

Расчетная схема

Тип балки и опоры

Коэффициенты

λ

β

r1

1

Однопролетная

А и В - изолятор-опоры

8

1

3,14

2

Однопролетная

А - защемленная шина

В - изолятор-опора

8

1,25

3,93

3

А и В - защемленная шина на жестких опорах

12

1

4,73

4

Балка с двумя пролетами

8

1,25

3,93

5

Балка с тремя и более пролетами

* 10

** 12

1,13

1

 

4,73

* для крайних пролетов

** для средних пролетов

7.1.1.3. Расчетной схемой шинной конструкции с упругоподатливыми опорами следует считать схему, в которой масса шины равномерно распределена по длине пролета, а опоры представлены телами с эквивалентной массой Мэк и пружинами с жесткостью Соп.

7.1.1.4. Для гибких токопроводов в качестве расчетной схемы следует применять схему с жестким стержнем, ось которого очерчена по цепной линии. Гирлянды изоляторов вводятся в механическую схему в виде жестких стержней, шарнирно соединенных с проводами и опорами. Размеры стержней расчетной схемы определяют из статического расчета на действие сил тяжести.

7.1.2. Допустимые механические напряжения в материале проводников и механические нагрузки на опоры при коротких замыканиях

7.1.2.1. Допустимое напряжение в материале жестких шин (σдоп) в паскалях следует принимать равным 70 % от временного сопротивления разрыву материала шин σр:

σдоп = 0,7 σр.                                                    (7.1)

Временные сопротивления разрыву и допускаемые напряжения в материале шин приведены в табл. 7.2.

В случае сварных шин их временное сопротивление разрыву снижается. Значения временного сопротивления разрыву в области сварных соединений определяют экспериментально; при отсутствии экспериментальных данных эти значения и значения допустимых напряжений следует принимать, используя данные табл. 7.2.

Таблица 7.2

Основные характеристики материалов шин

Материал шины

Марка

Временное сопротивление разрыву, МПа

Допустимое напряжение, МПа

Модуль упругости, 1010 Па

материала

в области сварного соединения

материала

в области сварного соединения

Алюминий

АО, А

118

118

82

82

7

АДО

59 - 69

59 - 69

41 - 48

41 - 48

7

Алюминиевый сплав

АД31Т

127

120

89

84

7

АД31Т1

196

120

137

84

7

АВТ1

304

152

213

106

7

1915Т

353

318

247

223

7

Медь

МГМ

345 - 255

-

171,5 - 178

-

10

МГТ

245 - 294

-

171,5 - 206

-

10

7.1.2.2. Допустимую нагрузку на изолятор (изоляционную опору) (Fдоп) в ньютонах следует принимать равной 60 % от минимальной разрушающей нагрузки Fpaзp, приложенной к вершине изолятора (опоры) при изгибе или разрыве, т.е.

Fдоп = 0,6 Fpaзp.                                                           (7.2)

7.1.2.3. В зависимости от взаимного расположения шин и изоляторов последние подвергаются воздействию электродинамических сил, работая на изгиб или растяжение (сжатие) или одновременно на изгиб и растяжение (сжатие). Допустимые нагрузки на изоляторы при изгибе (Fдоп.изг) и растяжении (Fдоп.р) в ньютонах в этих случаях следует принимать соответственно равными:

                                                   (7.3)

где Fpaзp.изг и Fpaзp - задаваемые заводом-изготовителем минимальные разрушающие нагрузки соответственно при изгибе и растяжении (сжатии) изолятора, Н.

Допустимую нагрузку на спаренные изоляторы (опоры) следует принимать равной 50 % от суммарного разрушающего усилия изоляторов (опор):

Fдоп = 0,5 Fpaз,                                                    (7.4)

где Fpaз - суммарное разрушающее усилие спаренных изоляторов (опор), Н.

7.1.2.4. Допустимую нагрузку при изгибе опорного изолятора (Fдоп) в ньютонах следует определять по формуле

Fдоп = N Fpaзp ,                                                 (7.5)

где N - коэффициент допустимой нагрузки, равный 0,5;

h и Н - расстояния от опасного сечения изолятора соответственно до его вершины и центра тяжести поперечного сечения шины (см. рис. 7.1, а - д).

Опасное сечение опорно-стержневых изоляторов с внутренним креплением арматуры (рис. 7.1, а) следует принимать у опорного фланца, опорно-стержневых изоляторов с внешним креплением арматуры (рис. 7.1, б, в) - у кромки нижнего фланца, а опорно-штыревых изоляторов (рис. 7.1, г) - на границе контакта штыря с фарфоровым телом изолятора.

7.1.2.5. Допустимую нагрузку при изгибе многоярусных изоляционных опор (рис. 7.1, в, г) следует принимать равной допустимой нагрузке наименее прочного яруса, определенной по формуле (7.5).

7.1.2.6. При расположении фаз по вершинам треугольника (рис. 7.2, б, в, г) изоляторы одновременно испытывают как растягивающие (сжимающие), так и изгибающие усилия. Допустимые нагрузки при изгибе Fдоп.изг следует определять в соответствии с п. 7.2, допустимую нагрузку при растяжении Fдоп.раст следует определять по формуле (7.5), в которой Fpaзp равна разрушающей нагрузке при растяжении.

Рис. 7.1. К определению допустимых нагрузок на изоляторы и шинные опоры

Рис. 7.2. Схемы взаимного расположения шин

7.1.2.7. Допустимое напряжение в материале проводников (σдоп) в мегапаскалях следует принимать равным

σдоп = N σпр,                                                       (7.6)

где σпр - предел прочности при растяжении, Н;

N - коэффициент допустимой нагрузки, равный 35 % от предела прочности.

7.1.2.8. Допустимую нагрузку на подвесные изоляторы следует принимать равной 30 % от разрушающей нагрузки, т.е.

Fдоп = 0,3 Fpaзp                                                     (7.7)

7.1.2.9. Расстояния между проводниками фаз (Аф-ф), а также между проводниками и заземленными частями (Аф-з) шинных конструкций напряжением 35 кВ и выше и проводов ошиновки распределительных устройств, воздушных линий и токопроводов к моменту отключения КЗ должны оставаться больше допустимых изоляционных расстояний, определяемых при рабочих напряжениях

                                                       (7.8)

где Аф-ф.доп и Аф-з.доп - минимально допустимые расстояния по условиям пробоя соответственно между проводниками фаз и проводниками и заземленными частями при рабочем напряжении.

7.2. Электродинамические силы в электроустановках

7.2.1. Электродинамические силы взаимодействия двух параллельных проводников конечного сечения в ньютонах следует определять по формуле

                                                 (7.9)

где 2 × 10-7 - постоянный параметр, Н/А2;

а - расстояние между осями проводников, м;

i1, i2 - токи проводников, А;

l - длина проводников, м;

Kф - коэффициент формы.

Для проводников прямоугольного сечения коэффициент формы следует определять по кривым, приведенным на рис. 7.3.

Рис. 7.3. Диаграмма для определения коэффициента формы шин прямоугольного сечения

Для круглых проводников сплошного сечения, проводников кольцевого сечения, а также для проводников (шин) корытного сечения с высотой сечения 0,1 м и более следует принимать Kф = 1,0.

7.2.2. Наибольшее значение электродинамической силы имеет место при ударном токе КЗ.

Максимальную силу в ньютонах (эквивалентную равномерно распределенной по длине пролета нагрузки), действующую в трехфазной системе проводников на расчетную фазу при трехфазном КЗ, следует определять по формуле

                               (7.10)

где  - ударный ток трехфазного КЗ, А;

Kрасп - коэффициент, зависящий от взаимного расположения проводников;

а - расстояние между осями проводников, м;

l - длина пролета, м.

Значения коэффициента Kрасп для некоторых типов шинных конструкций (рис. 7.2) указаны в табл. 7.3.

При двухфазном КЗ

                               (7.11)

где  - ударный ток двухфазного КЗ, А.

Таблица 7.3

Значения коэффициента Kрасп

Расположение шин

Расчетная фаза

Значения коэффициента Kрасп для нагрузок

результирующей

изгибающей

растягивающей

сжимающей

В одной плоскости (рис. 7.2, а)

В

1,0

1,0

0

0

По вершинам равностороннего треугольника (рис. 7.2, б)

А

1,0

0,94

0,25

0,75

В

1,0

0,50

1,0

0

С

1,0

0,94

0,25

0,75

По вершинам прямоугольного равнобедренного треугольника (рис. 7.2, в)

А

0,87

0,87

0,29

0,87

В

0,95

0,43

0,83

0,07

По вершинам равностороннего треугольника (рис. 7.2, г)

С

0,95

0,93

0,14

0,43

А, В, С

1,0

0,50

1,0

0

7.3. Проверка шинных конструкций на электродинамическую стойкость

7.3.1. Общие соображения

7.3.1.1. Проверка шинных конструкций на электродинамическую стойкость при КЗ заключается в расчете максимального механического напряжения в материале (σmax) и максимальной нагрузки на изоляторы (Fmax) и в сравнении полученных значений указанных величин с допустимыми значениями.

Шинная конструкция обладает электродинамической стойкостью, если выполняются условия:

                                                     (7.12)

где σдоп - допустимое механическое напряжение в материале шин;

Fдоп - допустимая механическая нагрузка на изоляторы.

7.3.2. Проверка шинных конструкций на электродинамическую стойкость

7.3.2.1. При проверке на электродинамическую стойкость шинной конструкции, обладающей высокой жесткостью, шину в любом пролете между изоляторами, кроме крайних, следует рассматривать как стержень (балку) с защемленными концами (табл. 7.1). Наличие ответвлений допускается не учитывать, поскольку они снижают расчетные напряжения в материале шин и нагрузки в изоляторах.

7.3.2.2. Максимальное напряжение в материале шины и нагрузку на изолятор шинной конструкции высокой жесткости при трехфазном КЗ следует определять по формулам

                                           (7.13)

                                                                  (7.14)

где  - максимальная сила, возникающая в многопролетной балке при трехфазном КЗ, Н, и определяемая по формуле (7.10);

l - длина пролета шин, м;

W - момент сопротивления поперечного сечения шины, м3; формулы для его расчета приведены в табл. 7.4;

λ и β - коэффициенты, зависящие от условия опирания (закрепления) шин, а также числа пролетов конструкции с неразрезными шинами. Их значения даны в табл. 7.1.

При двухфазном КЗ 2)

                                                       (7.15)

                                                                            (7.16)

где  - максимальная сила, возникающая в многопролетной балке при двухфазном КЗ, Н, и определяемая по формуле (7.11).

При расчете напряжений в области сварных соединений, находящихся на расстоянии Z от опорного сечения, в формулы (7.13) и (7.15) следует подставлять значения 1 / λ (Z), вычисленные с учетом данных табл. 7.1.

7.3.2.3. Электродинамические нагрузки на отдельные проводники составных шин (рис. 7.4) при КЗ обусловлены взаимодействием токов в проводниках разных фаз и токов отдельных проводников одной фазы. Максимальное напряжение в материале составных шин следует определять по формуле

σmax = σф.max + σэл.max,                                             (7.17)

где σф.max - максимальное напряжение в материале шины, обусловленное взаимодействием тока данного проводника с токами проводников других фаз, Па, которое следует определять в зависимости от вида КЗ по формуле (7.13) или (7.15);

σэл.max - максимальное напряжение в материале шины, обусловленное взаимодействием токов отдельных проводников одной фазы, Па, которое следует определять по формуле

                                       (7.18)

где lэл - длина пролета элемента шины между прокладками, м;

аэл - расстояние между осями элементов составных шин (рис. 7.4), м;

Wэл - момент сопротивления поперечного сечения элемента шины, м3;

iуд - ударный ток трехфазного или двухфазного КЗ, А;

п - число составных проводников фазы.

7.3.3. Проверка шинных конструкций с жесткими опорами на электродинамическую стойкость

7.3.3.1. Шинную конструкцию, изоляторы которой обладают высокой жесткостью и неподвижны при КЗ, при расчете следует представлять как стержень с защемленными концами, имеющий основную частоту собственных колебаний.

Таблица 7.4

Формулы для определения момента инерции J и момента сопротивления W поперечных сечений шин

Сечения шин

Расчетные формулы

J, м4

W, м3

0,118H3

Для одного элемента

α ≈ 1/6 для стандартных двутавровых профилей

Сечение прокатных профилей стандартных размеров

Приближенные формулы:

двутавровый профиль на «ребро»

швеллерообразный (корытный) профиль на «ребро»

Сечение любой формы

Ориентировочная оценка момента сопротивления относительно центральной оси: для сплошного симметричного сечения

для полого симметричного сечения

где S - площадь сечения; h, b - высота и ширина сечения соответственно; l - длина периметра; Δ - толщина стенки (для полого сечения)

* Если прокладки приварены к обеим полосам пакета, моменты инерции и момент сопротивления принимаются равными:

7.3.3.2. Максимальное напряжение в материале шин и нагрузку на изоляторы шинной конструкции, в которой шины расположены в одной плоскости, а изоляторы обладают высокой жесткостью, следует определять по формулам:

при трехфазном КЗ

                                                       (7.19)

и

                                                                         (7.20)

при двухфазном КЗ

                                                     (7.21)

и

                                                                         (7.22)

где η - коэффициент динамической нагрузки, зависящий от расчетной основной частоты собственных колебаний шины f1. Значения коэффициента для двухфазного и трехфазного КЗ в зависимости от отношения f1 / fc (fc = 50 Гц) следует определять по графику на рис. 7.5.

Значения расчетной частоты собственных колебаний (f1) в герцах следует определять в соответствии с п. 7.3.3.4.

Рис. 7.4. Двухполосная шина

7.3.3.3. Максимальные нагрузки на проходные изоляторы следует определять по формуле

                                   (7.23)

где lпр - расстояние от торца проходного изолятора до ближайшего опорного изолятора фазы, м.

7.3.3.4. Расчетную частоту собственных колебаний шины в герцах следует определять по формуле

                                                     (7.24)

где Е - модуль упругости материала шины, Па;

J - момент инерции поперечного сечения шины, м4;

т - масса шины на единицу длины, кг/м;

r1 - параметр основной собственной частоты шины.

Значения параметра частоты зависят от типа шинной конструкции и представлены в табл. 7.1.

7.3.3.5. Максимальное напряжение в материале составных шин следует определять по формуле

σmax = σф.max + σэл.max,                                              (7.25)

где σф.max - максимальное напряжение в материале шин, которое следует определять в зависимости от вида КЗ по формуле (7.19) или (7.21);

σэл.max - максимальное напряжение в материале шины, которое следует определять по формуле

                                  (7.26)

где  - коэффициент динамической нагрузки, зависящий от основной частоты (f1эл) собственных колебаний элементов составной шины, который следует определять по расчетному графику, приведенному на рис. 7.5.

Расчетную основную частоту собственных колебаний элементов составной шины фазы в герцах следует определять по формуле

                                                     (7.27)

где lэл - длина пролета элемента шины между прокладками, м;

Jэл - момент инерции поперечного сечения элемента шин, м4;

тэл - масса элемента на единицу длины, кг/м;

аэл - расстояние между осями элементов составных шин (рис. 7.4), м.

Рис. 7.5. Зависимость динамического коэффициента для изоляторов и шин от частоты собственных колебаний шины, где 1 при Kуд ≥ 1,60; 2 при Kуд = 1,40; 3 при Kуд = 1,25; 4 при Kуд = 1,10; 5 при Kуд = 1,00

7.3.3.6. Максимальные напряжения в материале шин и максимальные нагрузки на опорные и проходные изоляторы при расположении шин по вершинам треугольника (рис. 7.2, б, в, г) следует определять с учетом их пространственных колебаний по формулам

                                                  (7.28)

                                                                    (7.29)

                                                                   (7.30)

где W - меньший из двух моментов сопротивлений поперечного сечения шины (момента сопротивления W при изгибе в плоскости  и момента сопротивления Wτ при изгибе шины в плоскости τ) (рис. 7.2), м3;

,  - электродинамические силы, определяемые соответственно по формулам (7.10) и (7.11);

,  - коэффициенты, значения которых для наиболее распространенных типов шинных конструкций (рис. 7.2, б, в, г) приведены в табл. 7.5.

Таблица 7.5

Значения коэффициентов ζσ и ζF шинных конструкций

Расположение шин

Эскиз конструкции на рис. 7.2

Значения коэффициента ζF

Значения коэффициента ζσ

для шин круглого и кольцевого сечения

для шин квадратного сечения

По вершинам прямоугольного равнобедренного треугольника

в

0,95

0,95

1,16

По вершинам равностороннего треугольника

б

г

1,0

1,0

1,0

1,0

1,39

1,21

7.3.4. Проверка подвесного самонесущего токопровода на электродинамическую стойкость

7.3.4.1. Расчетные максимальные напряжения в материале шин подвесного самонесущего токопровода следует определять с учетом собственного веса, веса изоляционных распорок и веса льда, а также действия напора ветра, т.е.

σрасч.max = σmax + σв,

где σmax - максимальное напряжение в материале шины при электродинамическом действии тока КЗ;

σв - напряжение в материале шины от собственного веса, изоляционных распорок и веса льда, а также действия напора ветра.

Нагрузку на изолятор подвесного самонесущего токопровода следует определять по формуле (7.14).

7.3.5. Проверка шинных конструкций с упругоподатливыми опорами на электродинамическую стойкость

7.3.5.1. Расчет максимальных напряжений в материале шин и нагрузок на изоляторы шинных конструкций с упругоподатливыми опорами следует проводить соответственно по формулам (7.19) и (7.20), а частоту собственных колебаний - по формуле (7.24), где параметр частоты r1 является функцией безразмерных величин Cоп l3 / (E J) и М / (т l), где Cоп - жесткость опор, а М - приведенная масса. Значения жесткости опор следует определять по экспериментальным данным, а приведенной массы - в соответствии с п. 7.3.5.2. Кривые для определения r1 шин с жестким закреплением на опорах приведены на рис. 7.6, а шин с шарнирным закреплением - на рис. 7.7. Для шин с чередующимися жесткими и шарнирными закреплениями на опорах значение параметра r1 допустимо приблизительно оценивать как среднее между его значениями, найденными по кривым рис. 7.6 и 7.7. Значения r1 для шин с жестким закреплением на опорах при Cоп l3 / (E J) ≥ 5000 и для шин с шарнирным закреплением на опорах при Cоп l3 / (E J) ≥ 3000 приведены в табл. 7.1.

Рис. 7.6. Параметры основной частоты собственных колебаний шины при ее жестком закреплении на упругоподатливых опорах

Рис. 7.7. Параметры основной частоты собственных колебаний шины при шарнирном закреплении ее на упругоподатливых опорах

Рис. 7.8. К расчету приведенной массы опоры

7.3.5.2. Приведенную массу опоры в килограммах следует определять по приближенной формуле

                                             (7.31)

где  - масса опоры, кг;

 и  - расстояния от основания опоры соответственно до центра массы опоры (изолятора) и центра масс поперечного сечения шины (рис. 7.8), м.

При известной собственной частоте колебаний опоры на упругом основании приведенную массу в килограммах следует определять по формуле

                                                  (7.32)

где Соп - жесткость опоры, практически равная жесткости изолятора Сиз, Н/м;

fоп - частота собственных колебаний опоры, Гц, равная частоте колебаний изолятора fиз, Гц.

7.3.6. Проверка токопроводов на электродинамическую стойкость при наличии устройств автоматического повторного включения

7.3.6.1. При наличии быстродействующих АПВ токопроводы электроустановок напряжением 35 кВ и выше следует проверять на электродинамическую стойкость при повторном включении на КЗ. Такой проверки не требуется, если продолжительность бестоковой паузы (tбп) в секундах составляет

                                                        (7.33)

где f1 - расчетная основная частота собственных колебаний ошиновки, Гц;

δ - декремент затухания токопровода при горизонтальных колебаниях.

7.3.6.2. Наибольшее напряжение в материале шин и максимальную нагрузку на изоляторы при повторном включении на КЗ следует определять по формулам

                                  (7.34)

                                   (7.35)

где σ1 (Z) и Flmax - наибольшее напряжение и максимальная нагрузка при первом КЗ;

θ - коэффициент превышения напряжения и нагрузки при повторном КЗ.

Коэффициент превышения θ следует определять по кривым на рис. 7.9, а в зависимости от логарифмического декремента затухания δ. Номер расчетной кривой принимают в зависимости от продолжительности бестоковой паузы tбп и частоты собственных колебаний шины f1, используя рис. 7.9, б. Если точка с координатами tбп и f1 на рис. 7.9, б лежит в зоне, ограниченной осями координат и кривой I, то коэффициент θ следует определять по кривой 1 рис. 7.9, а. Если же точка лежит в зоне, ограниченной кривыми I и II, то θ следует определять по кривой 2 на рис. 7.9, а. и т.д. Следует отметить, что значения расчетного коэффициента θ получены при наиболее неблагоприятных условиях коммутаций, которые приводят после первого КЗ и повторного включения на КЗ к наибольшим напряжениям в материале шин и нагрузкам на изоляторы и таким образом обеспечивают оценку электродинамической стойкости ошиновки.

Рис. 7.9. К определению коэффициента превышения θ в зависимости от δ, tбп, f1

7.4. Проверка гибких токопроводов на электродинамическую стойкость при КЗ

7.4.1. При проверке гибких проводников на электродинамическую стойкость расчетными величинами являются максимальное тяжение Fmax и максимальное сближение проводников при КЗ.

Электродинамическая стойкость гибких проводников обеспечивается, если выполняются условия:

                                         (7.36)

где Fдоп - допустимое тяжение в проводах, Н;

а - расстояние между проводниками фаз, м;

s - расчетное смещение проводников, м;

адоп min - наименьшее допустимое расстояние между проводниками фаз при наибольшем рабочем напряжении, м;

rр - радиус расщепления фазы, м.

7.4.2. Ниже приводится методика расчета на электродинамическую стойкость токопроводов, у которых проводники расположены на одном уровне (по высоте), при отсутствии гололеда и ветровой нагрузки. При определении смещений расчетной моделью провода в пролете служит абсолютно жесткий стержень, который шарнирно закреплен на опорах, а его ось очерчена по цепной линии.

За расчетное принимается двухфазное КЗ. Влияние гирлянд учитывается увеличением погонного веса провода (см. п. 7.4.6).

7.4.3. При проверке гибких токопроводов на электродинамическую стойкость при КЗ необходимость расчета смещения проводников, у которых провес превышает половину расстояния между фазами, устанавливается выражением (7.37). Расчет смещений следует выполнять, если параметр р равен:

                                       (7.37)

где  - начальное действующее значение периодической составляющей тока двухфазного КЗ, кА;

tоткл - расчетная продолжительность КЗ, с;

а - расстояние между фазами, м;

q - погонный вес провода (с учетом влияния гирлянд), Н/м;

λ - безразмерный коэффициент, учитывающий влияние апериодической составляющей электродинамической силы. График λ = f (tоткл / Ta) приведен на рис. 7.10. При tоткл / Ta > 4 можно принимать λ = 1;

Ta - постоянная времени затухания апериодической составляющей тока КЗ, с.

Провода могут сблизиться до касания в середине пролетов при

р > 0,8 кА2с/Н.                                                     (7.38)

Рис. 7.10. Зависимость коэффициента приведения электродинамической нагрузки λ от tоткл / Ta

7.4.4. Методика определения смещения проводников при КЗ в зависимости от продолжительности КЗ

При малой продолжительности КЗ, когда выполняется условие

                                     (7.39)

горизонтальное смещение s в метрах следует определять по формуле

                                       (7.40)

                                                (7.41)

где g - ускорение силы тяжести, м/с2;

fп - провес провода посередине пролета, м;

 - расчетная электродинамическая нагрузка на проводник при двухфазном КЗ, Н. Эта нагрузка определяется по формуле

                                                   (7.42)

где l - длина пролета, м.

При средней продолжительности КЗ, когда выполняется условие

                                                (7.43)

горизонтальное смещение s следует определять по одной из формул

                                      (7.44)

где  - расчетный угол отклонения проводника от равновесного положения, рад., определяемый по формуле

                                              (7.45)

где L = 2 fп / 3, м;

DWк - энергия, накопленная проводником за расчетное время КЗ, Дж, и равная работе электродинамических сил. Она определяется по кривым на рис. 7.11, а - ж.

На этом рисунке τкз = .

При большой продолжительности КЗ, когда выполняется условие

                                                        (7.46)

горизонтальные смещения вычисляют по формулам (7.44). При этом энергию, накопленную проводником, DWк, в джоулях следует определять по одной из формул:

                 (7.47)

где h - максимальная высота подъема центра масс провода во время КЗ, определяемая из соотношения h / a, м, с помощью кривых, приведенных на рис. 7.12.

Предельные значения тяжений в проводниках при КЗ оцениваются по энергетическим соотношениям.

Рис. 7.11. Характеристики DWк / MgL при двухфазном КЗ

Рис. 7.12. Характеристики h / a при двухфазном КЗ

7.4.5. Максимально возможное тяжение в проводнике Fmаx 1 следует определять, полагая, что вся энергия, накопленная проводником во время КЗ, трансформируется в потенциальную энергию деформации растяжения при падении проводника после отключения тока КЗ, поднятого электродинамическими силами над исходным равновесным положением. При этом Fmаx 1 в джоулях составляет

                                             (7.48)

где Dl - удлинение проводника в пролете при усилии в нем, равном Fmаx 1, м;

W0 - потенциальная энергия деформации проводника в пролете при тяжений, равном тяжению в нем до КЗ, Дж:

                                                            (7.49)

где F0 - тяжение (продольная сила) в проводнике до КЗ, Н:

                                                              (7.50)

lп - длина проводника в пролете, м, которую допускается принимать равной l;

Е0 - модуль упругости проводника при тяжении, равном F0;

q - погонный вес проводника, Н/м;

S - площадь поперечного сечения проводника, м2.

При выполнении условия (7.39) приближенное значение DWк в джоулях допустимо определять по формуле

                                                (7.51)

При отсутствии характеристики жесткости провода Dl = f (F) приближенное значение максимально возможного тяжения в проводнике можно определить по формуле

                                             (7.52)

где ES - жесткость поперечного сечения провода при растяжении, Н;

Е - модуль упругости, Н/м2;

S - площадь поперечного сечения провода, м2.

Модуль упругости материала проводников, полученных скручиванием проволок, следует занижать (вдвое-втрое) по сравнению с модулем упругости материала отдельных проволок.

Нижний предел максимального тяжения Fmax2 в проводнике в случае, если проводник после отключения тока КЗ (при относительно малом токе) плавно возвращается в исходное положение, совершает затем затухающие из-за аэродинамического сопротивления атмосферы колебания, вычисляется по формуле (7.52, а). Траектория движения центра масс проводника при этом близка к круговой.

                                 (7.52, а)

При больших различиях значений Fmаx 1 и Fmаx 2 уточнение оценки тяжений может быть сделано с помощью численного моделирования.

7.4.6. Приближенный учет влияния гирлянд изоляторов и ответвлений с гибкой ошиновкой производится увеличением погонного веса и провеса проводников путем замены в формулах пп. 7.4.2 - 7.4.5 массы проводника м приведенной массой Мпр и провеса f приведенным провесом fпр.

                            (7.53)

где М - масса провода в пролете (без массы изоляторов и массы отводов);

Мгирл - суммарная масса двух натяжных изоляторов у двух опор проводника в пролете или масса одной гирлянды, если на опорах гирлянды подвесные;

Мотв - масса отводов в пролете;

γ - коэффициент приведения массы, значения которого приведены в таблице 7.6;

f - провес провода в середине пролета (от уровня крепления провода к гирлянде изоляторов);

l - длина гирлянды изоляторов;

β - угол отклонения гирлянд от вертикали до КЗ.

В тех случаях, когда расчетная модель (п. 7.4.2) не может быть применима, расчет электродинамической стойкости гибких проводников следует вести численными методами.

Таблица 7.6

Значение коэффициента приведения массы γ при различных отношениях Мг / М

fг / fп

Значение коэффициента приведения массы γ при значениях Мг / М, равных

0,01

0,02

0,05

0,10

0,20

0,50

1,0

2,0

3,0

5,0

0,01

1,000

1,000

1,000

1,000

1,001

1,002

1,003

1,005

1,006

1,007

0,02

1,000

1,000

1,000

1,001

1,002

1,004

1,007

1,010

1,012

1,014

0,05

1,000

1,000

1,001

1,002

1,004

1,010

1,016

1,024

1,029

1,035

0,10

1,000

1,001

1,002

1,004

1,008

1,019

1,031

1,048

1,058

1,069

0,20

1,001

1,002

1,004

1,008

1,015

1,034

1,059

1,09

1,11

1,14

0,50

1,002

1,003

1,008

1,016

1,031

1,071

1,13

1,20

1,25

1,31

1,0

1,002

1,005

1,012

1,024

1,048

1,11

1,20

1,33

1,43

1,56

2,0

1,003

1,007

1,017

1,033

1,065

1,15

1,29

1,50

1,67

1,91

3,0

1,004

1,007

1,019

1,037

1,073

1,18

1,33

1,60

1,82

2,15

5,0

1,004

1,008

1,021

1,041

1,082

1,20

1,39

1,71

2,00

2,47

Примечание. Мг - масса гирлянд (суммарная масса двух натяжных гирлянд у двух опор проводника в пролете или масса одной гирлянды, если на опорах гирлянды подвесные); М - масса провода в пролете; fг - провес гирлянд; fп - провес провода.

7.5. Проверка электрических аппаратов на электродинамическую стойкость при коротких замыканиях

7.5.1. Электродинамическая стойкость электрических аппаратов в зависимости от типа и конструкции характеризуется их предельными сквозными токами iпр.скв и Iпр.скв и номинальными токами электродинамической стойкости iдин и Iдин или кратностью тока электродинамической стойкости iдин /

Электродинамическая стойкость электрического аппарата обеспечена, если выполняются условия:

                                                       (7.54)

или

где Iп0 - начальное значение периодической составляющей расчетного тока КЗ;

iуд - ударный ток КЗ.

7.6. Примеры расчетов по проверке электрооборудования на электродинамическую стойкость при коротких замыканиях

7.6.1. Проверить электродинамическую стойкость трехфазной шинной конструкции, изоляторы которой обладают высокой жесткостью, если известно, что расчетный ударный ток КЗ  = 180 кА, а шины выполнены из алюминиевого сплава марки АД31Т1, имеют прямоугольное сечение (60×8) мм2, четыре пролета, расположены в одной плоскости и имеют следующие параметры:

l = 1,0 м; а = 0,6 м; т = 0,972 кг/м;

E = 7 × 1010 Па; σдоп = 137,2 МПа.

Согласно табл. 7.4

Частота собственных колебаний

где r1 = 4,73 соответствует расчетной схеме 5 табл. 7.1.

В соответствии с рис. 7.5 коэффициент динамической нагрузки η = 1,0. Максимальное напряжение в шинах, определяемое по формуле (7.19), равно

где  определена по формуле (7.10) при Kф = 0,88 (см. рис. 7.3) и Kрасп = 1,0, а λ из табл. 7.1.

Поскольку σmax = 142,7 МПа > σдоп = 137,2 МПа, то шины не удовлетворяют условию электродинамической стойкости. Для снижения максимального напряжения в материале шин необходимо уменьшить длину пролета. Наибольшая допустимая длина пролета

Примем длину пролета l = 0,9 м. В этом случае f1 = 447,9 Гц; η = 1,0 и

Максимальная нагрузка на изолятор в соответствии с формулой (7.10) составляет

Выбираем изоляторы типа ИОР-10-16,00 УХЛЗ. Они удовлетворяют условию электродинамической стойкости (7.12), так как

Таким образом, шинная конструкция при уменьшении длины пролета до 0,9 м отвечает требованиям электродинамической стойкости.

7.6.2. Проверить на электродинамическую стойкость при КЗ трехфазную шинную конструкцию в цепи генератора, шины которой состоят из двух элементов корытного профиля, если расчетный ударный ток  = 135 кА.

Алюминиевые шины (марки АДО) сечением 2×3435 мм2 расположены в горизонтальной плоскости и имеют следующие параметры:

l = 1,8 м; а = 0,75 м; тэл = 9,2 кг/м; E = 7 × 1010 Па; σдоп = 41 МПа.

аэл = 0,2 м; lэл = 1 м; Jуо-уа = Jэл = 254 × 10-8 м4;

Jу-у = J = 4220 × 10-8 м4; W = 422 × 106 м3; Wэл = 40 × 106 м3.

Частоты собственных колебаний шины и элементов шины, определяемые по формулам (7.24) и (7.27), равны

Для полученных значений f1 и f1эл коэффициенты η и ηэл равны 1,0 (рис. 7.5) Максимальные напряжения в материале шин, которые обусловлены взаимодействием токов разных фаз и токов элементов одной фазы, в соответствии с формулами (7.19) и (7.26) равны

Суммарное напряжение в материале шины

σmax = σф.max + σэл.max = 2,69 + 7,5 = 10,19 МПа.

Шины удовлетворяют условию электродинамической стойкости, так как

σmax = 10,19 МПа < σдоп = 41 МПа.

Максимальная нагрузка на изолятор, определяемая по формуле (7.10), равна

Выбираем изолятор типа ИО-10-20,00 УЗ.

Разрушающая нагрузка для этого изолятора составляет Fразр = 20000 Н, высота Низ = 134 мм. Изолятор имеет внутреннее крепление арматуры (рис. 7.1, а), поэтому hц = аэл / 2 = 0,1 м.

Согласно формуле (7.5) допустимая нагрузка при изгибе изолятора равна

Fдоп = 0,6 Fpaзp

Расчетная максимальная нагрузка на изоляторы превышает допустимую:

поэтому изолятор типа ИО-10-20,00 УЗ не удовлетворяет условию электродинамической стойкости. Выбираем изолятор типа ИОР-10-25,00 УХ13. Для него

При этом  = 7567 Н < Fдоп = 8478 Н.

Выбранный изолятор удовлетворяет условию электродинамической стойкости.

7.6.3. Проверить на электродинамическую стойкость шинную конструкцию наружной электроустановки напряжением 110 кВ, если расчетный ударный ток iуд = 60 кА.

Трубчатые шины квадратного сечения выполнены из алюминиевого сплава марки АДЗ1Т и расположены в одной плоскости. Высота шины Н = 125 мм, толщина t = = 8 мм, погонная масса т = 8,96 кг/м. Длина пролета l = 5,0 м, расстояние между фазами а = 1,0 м. Допустимое напряжение в материале шины σдоп = 89 МПа, модуль упругости Е = 7 × 1010 Па. Изоляторы типа ИОС-110-600 имеют высоту Низ = 1100 мм, расстояние от головки изолятора до центра масс шины hц = 80 мм, высоту арматуры нижнего фланца изолятора Нарм = 100 мм, жесткость Сиз = 1100 кН/м, частоту собственных колебаний fиз = 28 Гц.

Момент инерции и момент сопротивления шины в соответствии с формулами табл. 7.4 составляют:

где h = Н - 2 t = 12,5 - 1,6 = 10,9 см.

Допустимая нагрузка на изолятор

где Н = Низ - Нарм = 1100 - 100 = 1000 мм.

Значения жесткости и частоты колебании опоры допустимо принять равными жесткости и частоте колебаний изолятора, так как изоляторы шинной конструкции установлены на весьма жестком основании.

Приведенная масса в соответствии с формулой (7.32) равна

Необходимые для определения параметра основной частоты значения величин соответственно равны

По кривым на рис. 7.6 параметр частоты r1 = 3,3, поэтому

По кривой рис. 7.5 η = 0,90.

Максимальное напряжение в материале шины и нагрузка на изоляторы в соответствии с (7.19) и (7.20) составляют

т.е. σmax = 8,5 МПа < σдоп =89 МПа и

Fmax = 2802 H < Fдоп = 3300 H.

Шинная конструкция удовлетворяет условиям электродинамической стойкости.

7.6.4. Требуется определить максимальное смещение и максимальное тяжение проводов воздушной линии напряжением 110 кВ.

Исходные данные: ток КЗ  = 6 кА; длина пролета l = 120 м; провес посередине пролета fп = 3,5 м; расстояние между фазами а = 3,1 м; продолжительность КЗ tоткл = 0,2 с или 2 с; провод марки АС 150/24; погонный вес провода q = 5,48 Н/м; постоянная времени та = 0,05 с.

Параметр Р по формуле (7.37) при λ = 1

В соответствии с условием (7.37) расчет смещений проводить необходимо.

Расстояние L = 2 fп / 3 = 2 × 3,5 / 3 = 2,33 м;

примем вес провода в пролете Mg = ql = 658 Н;

Поскольку tоткл = 0,2 с < tпред = 0,75 с, расчет можно вести по упрощенным зависимостям (7.40) и (7.51). Смещение

Наименьшее допустимое расстояние между фазами по рабочему напряжению для ВЛ 110 кВ согласно ПУЭ равно

адоп min = 0,45 м

Условие (7.36) выполнено:

Если расчетная продолжительность КЗ равна tоткл - 2 с, то безразмерная продолжительность КЗ составит

Согласно (7.47) энергия  равна

При χ = 0,42 и L / a = 0,76 по кривым на рис. 7.12 h / a = 0,12 или h = 0,12 × а = 0,12 × 3,1 = 0,375 м.

Поскольку 2 × M × g × L = 2 × 658 × 2,33 = 3066 Дж и

 = 1085 Дж < 2 × M × g × L = 3066 Дж, по формулам (7.47) имеем:

ΔWк = M × g × h = 658 × 0,375 = 247 Дж

и

По формуле (7.45)

Смещение провода посередине пролета составит

s = fп sin  = 3,5 sin 33,5º = 3,5 × 0,54 = 1,88 м,

т.е. после отключения КЗ проводники могут схлестнуться.

Для расчета тяжений в проводах линии примем жесткость поперечного сечения проводника равной E S = 6 × 106 Н.

В соответствии с формулой (7.50) тяжение до КЗ

При продолжительности КЗ tоткл = 0,2 с по (7.51) находим

а по формулам (7.52)

При продолжительности КЗ tоткл = 2 с имеем

8. РАСЧЕТ ТЕРМИЧЕСКОГО ДЕЙСТВИЯ ТОКОВ КОРОТКОГО ЗАМЫКАНИЯ И ПРОВЕРКА ЭЛЕКТРООБОРУДОВАНИЯ НА ТЕРМИЧЕСКУЮ СТОЙКОСТЬ ПРИ КОРОТКИХ ЗАМЫКАНИЯХ

8.1. Общие положения

8.1.1. Для проверки проводников и электрических аппаратов на термическую стойкость при КЗ предварительно должны быть выбраны не только исходная расчетная схема и расчетная точка КЗ, но и расчетный вид КЗ и расчетная продолжительность КЗ.

Расчетным видом КЗ при проверке проводников и электрических аппаратов электроустановок напряжением 110 кВ и выше является трех- или однофазное КЗ, в электроустановках свыше 1 кВ вплоть до 35 кВ - трехфазное КЗ, а в электроустановках генераторного напряжения электростанций - трехфазное или двухфазное КЗ, в зависимости от того, какое из них приводит к большему термическому воздействию.

Расчетную продолжительность КЗ при проверке проводников и электрических аппаратов на термическую стойкость при КЗ следует определять сложением времени действия основной релейной защиты, в зону действия которой входят проверяемые проводники и аппараты, и полного времени отключения ближайшего к месту КЗ выключателя, а при проверке кабелей на невозгораемость - сложением времени действия резервной релейной защиты и полного времени отключения соответствующего выключателя.

При наличии устройства автоматического повторного включения (АПВ) следует учитывать суммарное термическое действие тока КЗ.

8.1.2. При расчетной продолжительности КЗ до 1 с процесс нагрева проводников под действием тока КЗ допустимо считать адиабатическим, а при расчетной продолжительности более 1 с и при небыстродействующих АПВ следует учитывать теплоотдачу в окружающую среду.

8.2. Термическое действие тока короткого замыкания. Определение интеграла Джоуля и термически эквивалентного тока короткого замыкания

8.2.1. Количественную оценку степени термического воздействия тока КЗ на проводники и электрические аппараты рекомендуется производить с помощью интеграла Джоуля

                                                      (8.1)

где iкt - ток КЗ в произвольный момент времени t, A;

tоткл - расчетная продолжительность КЗ, с.

Количественную оценку степени термического воздействия тока КЗ допускается также производить с помощью термически эквивалентного тока КЗ Iтер.эк, т.е. неизменного по амплитуде (синусоидального) тока, который за время, равное расчетной продолжительности КЗ, оказывает на проводник или электрический аппарат такое же термическое воздействие, как и реальный ток КЗ за это же время. Этот ток связан с интегралом Джоуля простым соотношением

                                                      (8.2)

8.2.2. Интеграл Джоуля допускается определять приближенно как сумму интегралов от периодической и апериодической составляющих тока КЗ, т.е.

Вк = Вк.п + Вк.а,                                                      (8.3)

где Вк.п - интеграл Джоуля от периодической составляющей тока КЗ;

Вк.а - интеграл Джоуля от апериодической составляющей тока КЗ.

8.2.3. Интеграл Джоуля (и термически эквивалентный ток КЗ) является сложной функцией параметров источников энергии (генераторов, синхронных компенсаторов, электродвигателей), конфигурации исходной расчетной схемы, положения расчетной точки КЗ относительно источников энергии, ее удаленности от последних и других факторов. Поэтому рекомендуемая методика аналитических расчетов интеграла Джоуля (термически эквивалентного тока КЗ) зависит от особенностей расчетной схемы.

Предварительно по исходной расчетной схеме следует составить схему замещения, в которой, как и при расчете начального значения периодической составляющей тока КЗ (см. п. 5.2.2), синхронные и асинхронные машины должны быть представлены приведенными к базисной ступени напряжения или выраженными в относительных единицах при выбранных базисных условиях сверхпереходными сопротивлениями и сверхпереходными ЭДС. Затем эту схему следует преобразовать в простейшую схему, вид которой зависит от исходных условий (см. пп. 8.2.4 - 8.2.7), и, наконец, в зависимости от полученной простейшей схемы по одной из приведенных ниже формул определить интеграл Джоуля или термически эквивалентный ток КЗ.

8.2.4. Если исходная расчетная схема имеет произвольный характер, но для всех генераторов и синхронных компенсаторов расчетное КЗ является удаленным, т.е. отношение действующего значения периодической составляющей тока любого генератора (синхронного компенсатора) в начальный момент КЗ к его номинальному току не достигает двух, то путем преобразований эквивалентной схемы замещения все источники энергии (генераторы, синхронные компенсаторы и источники более удаленной части электроэнергетической системы) следует заменить одним эквивалентным источником, ЭДС которого считать неизменной по амплитуде, а индуктивное сопротивление равным результирующему эквивалентному сопротивлению Хс расчетной схемы (см. рис. 8.1, а). При этом интеграл Джоуля следует определять по формуле

                                  (8.4)

где Iп с - действующее значение периодической составляющей тока КЗ от эквивалентного источника энергии (системы), А;

Tа.эк - эквивалентная постоянная времени затухания апериодической составляющей тока КЗ, с.

Термически эквивалентный ток КЗ в рассматриваемом случае составляет

                                  (8.5)

В тех случаях, когда tоткл ³ 3 Tа.эк, интеграл Джоуля и термически эквивалентный ток КЗ допустимо определять по более простым формулам:

                                             (8.6)

                                           (8.7)

Рис. 8.1. Простейшие схемы замещения, соответствующие различным исходным расчетным схемам

8.2.5. Если исходная расчетная схема содержит один или несколько однотипных генераторов (синхронных компенсаторов), причем последние находятся в одинаковых условиях относительно расчетной точки КЗ (все машины или блоки присоединены к общим шинам), а расчетное КЗ является близким, т.е. действующее значение периодической составляющей тока генератора (синхронного компенсатора) в начальный момент КЗ превышает его номинальный ток в два и более раза, то схема замещения также должна быть преобразована в простейшую схему, содержащую результирующее эквивалентное сопротивление Хг и ЭДС Ег (рис. 8.1, б), однако эта ЭДС изменяется во времени.

В этом случае интеграл Джоуля следует определять по формуле

                                  (8.8)

где Iп0г - начальное действующее значение периодической составляющей тока КЗ от генератора (синхронного компенсатора), А;

Tа.г - постоянная времени затухания апериодической составляющей тока КЗ от генератора (синхронного компенсатора), с;

к.г - относительный интеграл Джоуля:

                                                       (8.9)

где Iпtг - действующее значение периодической составляющей тока КЗ от генератора (синхронного компенсатора) в произвольный момент времени, А.

Значения относительного интеграла Джоуля при разных удаленностях расчетной точки КЗ от генератора (синхронного компенсатора) , т.е. разных отношениях действующего значения периодической составляющей тока машины в начальный момент КЗ к ее номинальному току, могут быть определены по кривым на рис. 8.2.

Рис. 8.2. Кривые для определения к.г от синхронных генераторов с тиристорной системой возбуждения

В рассматриваемом случае термически эквивалентный ток КЗ следует определять по формуле

                                    (8.10)

При tоткл ³ 3 Tа.г для определения интеграла Джоуля и термически эквивалентного тока КЗ допустимо использовать формулы

                                       (8.11)

                                         (8.12)

8.2.6. Если исходная расчетная схема содержит различные источники энергии, а расчетное КЗ делит схему на две независимые части, одна из которых содержит источники энергии, для которых КЗ является удаленным, а другая - один или несколько генераторов (синхронных компенсаторов), находящихся в одинаковых условиях относительно точки КЗ, причем для этой машины или группы машин расчетное КЗ является близким, то эквивалентная схема замещения должна быть преобразована в двухлучевую (рис. 8.1, в): все источники энергии, для которых КЗ является удаленным, и связывающие их с точкой КЗ элементы следует представить в виде одной ветви с неизменной по амплитуде эквивалентной ЭДС Ес и результирующим эквивалентным сопротивлением Xс, а машина или группа машин, для которой КЗ является близким, - в виде другой ветви с изменяющейся во времени ЭДС Ег и соответствующим эквивалентным сопротивлением Хг.

В этом случае интеграл Джоуля следует определять по формуле

              (8.13)

где  - относительный интеграл от периодической составляющей тока в месте КЗ, обусловленной действием генератора (синхронного компенсатора):

                                                       (8.14)

Значение относительного интеграла  при найденной удаленности точки КЗ можно определить по кривым  = f (tоткл). Такие кривые для синхронных генераторов с тиристорной независимой системой возбуждения приведены на рис. 8.3.

В тех случаях, когда 3 Tа.г > tоткл ³ 3 Tа.эк, для определения интеграла Джоуля допустимо использовать выражение

            (8.15)

Если же tоткл ³ 3 Та.г, то допустимо использовать формулу

      (8.16)

Термически эквивалентный ток КЗ следует определять по формуле (8.2), подставив в нее предварительно найденное значение Вк.

Рис. 8.3. Кривые для определения  от синхронных генераторов с тиристорной системой возбуждения

8.2.7. Если исходная расчетная схема содержит различные источники энергии, а расчетное КЗ делит схему на две независимые части, одна из которых содержит источники энергии, для которых КЗ является удаленным, а другая - группу однотипных электродвигателей (синхронных или асинхронных), для которых КЗ является близким, то эквивалентная схема замещения также должна быть преобразована в двухлучевую (рис. 8.1, г): все источники энергии, для которых КЗ является удаленным, и связывающие их с точкой КЗ элементы следует представить неизменной по амплитуде эквивалентной ЭДС Ес и результирующим эквивалентным сопротивлением Xс, а группа электродвигателей - эквивалентной ЭДС Ед и эквивалентным сопротивлением Xд.

В этом случае интеграл Джоуля следует определять по одной из формул, приведенных в п. 8.2.6, предварительно заменив в ней Iп0г и Та.г соответствующими величинами Iп0д и Та.д для эквивалентного электродвигателя, а также к.г и  - относительными интегралами к.д и  эквивалентного электродвигателя. Кривые зависимости к.д = f (tоткл) и  = f (tоткл) для синхронных и асинхронных электродвигателей при разных отношениях действующего значения периодической составляющей тока эквивалентного электродвигателя в начальный момент КЗ к его номинальному току приведены на рис. 8.4 - 8.7.

Термически эквивалентный ток КЗ следует определять по формуле (8.2), подставив в нее предварительно найденное значение интеграла Джоуля Вк.

Рис. 8.4. Кривые для определения к.д от синхронного электродвигателя

Рис. 8.5. Кривые для определения  от синхронного электродвигателя

Рис. 8.6. Кривые для определения к.д от асинхронного электродвигателя

Рис. 8.7. Кривые для определения  от асинхронного электродвигателя

8.3. Проверка проводников на термическую стойкость при коротких замыканиях

8.3.1. Проверка проводников на термическую стойкость при КЗ заключается в определении их температуры нагрева к моменту отключения КЗ и сравнении этой температуры с предельно допустимой температурой нагрева при КЗ. Проводник удовлетворяет условию термической стойкости, если температура нагрева проводника к моменту отключения КЗ  не превышает предельно допустимую температуру нагрева соответствующего проводника при КЗ , т.е. если выполняется условие:

 £                                                             (8.17)

8.3.2. Допускается проверку проводников на термическую стойкость при КЗ производить также путем сравнения термически эквивалентной плотности тока КЗ Jтер.эк с допустимой в течение расчетной продолжительности КЗ плотностью тока Jтер.доп. Проводник удовлетворяет условию термической стойкости при КЗ, если выполняется соотношение

Jтер.эк £ Jтер.доп.                                                       (8.18)

8.3.3. Определение температуры нагрева проводников к моменту отключения КЗ следует производить с использованием кривых зависимости температуры нагрева проводников  от величины  являющейся функцией удельной теплоемкости материала проводника, его удельного сопротивления и температуры нагрева. Такие кривые для жестких шин, кабелей и проводов некоторых марок приведены на рис. 8.8, а для проводов других марок - на рис. 8.9.

Рис. 8.8. Кривые для определения температуры нагрева проводников из различных материалов при коротких замыканиях

Материалы проводников: 1-ММ; 2-МТ; 3-АМ; 4-АТ; 5-АДО, ACT; 6-АД31Т1; 7-АД31T; 8-Ст3

Рис. 8.9. Кривые для определения температуры нагрева проводов при коротких замыканиях

Материалы проводов: 1 - сплавы АЖ и АЖКП; 2 - сплавы АН и АНКП; 3 - алюминий марок А, АКП, АПКП и сталеалюминий марок АС, АСКП, АСКС, АСК, АпС, АпСКС, АпСК

Расчеты целесообразно вести в следующей последовательности:

1) на рис. 8.8 или рис. 8.9 выбрать кривую, соответствующую материалу проверяемого проводника, и с помощью этой кривой, исходя из начальной температуры проводника , найти значение величины  при этой температуре;

2) используя методику, изложенную в пп. 8.2.4 - 8.2.7, определить значение интеграла Джоуля Вк при расчетных условиях КЗ;

3) найти значение величины  = , соответствующее конечной температуре нагрева проводника, используя формулу

                                                  (8.19)

где S - площадь поперечного сечения проводника, а для сталеалюминиевых проводов - площадь поперечного сечения алюминиевой части провода;

4) по найденному значению величины  = , используя выбранную кривую на рис. 8.8 или рис. 8.9, определить температуру нагрева проводника к моменту отключения КЗ  и сравнить ее с предельно допустимой температурой . Термическая стойкость проводника обеспечивается, если выполняется условие (8.17).

8.3.4. Предельно допустимые температуры нагрева различных проводников приведены в табл. 8.1.

Таблица 8.1

Предельно допустимые температуры нагрева проводников при коротких замыканиях

Вид проводников

, ºС

Шины алюминиевые

200

Шины медные

300

Шины стальные, не имеющие непосредственного соединения с аппаратами

400

Шины стальные с непосредственным присоединением к аппаратам

300

Кабели с бумажной пропитанной изоляцией на напряжение, кВ:

 

1

250

6 - 10

200

20 - 35

130

110 - 220

125

Кабели и изолированные провода с медными и алюминиевыми жилами и изоляцией из:

 

поливинилхлоридного пластиката

160

резины

160

полиэтилена (номинальное напряжение кабелей до 35 кВ)

130

вулканизированного (сшитого) полиэтилена (номинальное напряжение кабелей до 35 кВ)

250

Медные неизолированные провода при тяжениях, Н/мм2:

 

менее 20

250

20 и более

200

Алюминиевые неизолированные провода при тяжениях, Н/мм2:

 

менее 10

200

10 и более

160

Алюминиевая часть сталеалюминиевых проводов

200

8.3.5. Если при выборе сечения проводника определяющим условием является его термическая стойкость при КЗ, то следует выбрать минимальное сечение проводника, при котором его температура нагрева к моменту отключения КЗ оказывается меньше предельно допустимой температуры или равной ей. С этой целью необходимо, исходя из расчетных условий КЗ, определить значение интеграла Джоуля, а исходя из материала проводника, выбрать необходимую кривую на рис. 8.8 или рис. 8.9 и по ней найти значения величины , соответствующие начальной и предельно допустимой температурам, т.е.  и . Искомое минимально возможное сечение проводника

                                               (8.20)

Используя затем шкалу стандартных сечений проводов шин или жил кабелей, следует выбрать сечение проводника, удовлетворяющее условию

S ³ Sтер min.

8.3.6. В тех случаях, когда нагрузка проводника до КЗ близка к продолжительно допустимой, минимальное сечение проводника, отвечающее условию термической стойкости при КЗ, следует определять по формуле

                                                  (8.21)

где

 - значение функции  при продолжительно допустимой температуре проводника .

Значения параметра Ст для жестких шин приведены в табл. 8.2, для кабелей - в табл. 8.3, для проводов - в табл. 8.4.

Таблица 8.2

Значение параметра Ст для жестких шин

Система легирования

Материал проводника или марка сплава

Значение Ст, А × с1/2/мм2, при начальной температуре, °С

70

90

120

 

Медь

170

...

...

Аl

АДО

90

81

68

АД1Н

91

82

69

АДОМ, АД1М

92

83

70

Al-Mg-Si

АД31Т1

85

77

64

АД31Т

82

74

62

АД33Т1

77

71

59

АД33Т

74

67

57

АВТ1

73

66

55

АВТ

71

63

53

Al-Zn-Mg

1911

71

63

53

1915, 1915Т

66

60

51

Al-Mg-Mn

АМг5

63

57

48

 

Сталь при  = 400 °С

70

...

...

Сталь при  = 300 °С

60

...

...

Таблица 8.3

Значение параметра Ст для кабелей

Характеристика кабелей

Значение Ст, А × с1/2/мм2

Кабели до 10 кВ :

 

с медными жилами

140

с алюминиевыми жилами

90

Кабели 20 - 30 кВ:

 

с медными жилами

105

с алюминиевыми жилами

70

Кабели и изолированные провода с поливинилхлоридной или резиновой изоляцией:

 

с медными жилами

120

с алюминиевыми жилами

75

Кабели и изолированные провода с поливинилхлоридной изоляцией:

 

с медными жилами

103

с алюминиевыми жилами

65

Таблица 8.4

Значение параметра Ст для проводов

Материал провода

Марка провода

Значение Ст, А × с1/2/мм2, при допустимых температурах нагрева проводов при КЗ, ºС

160

200

250

Медь

М

-

142

162

Алюминий

А, АКП, Ап, АпКП

76

90

-

Алюминиевый сплав

АН, АНКП

69

81

-

 

АЖ, АЖКП

66

77

-

Алюминий-сталь

АСК, АпС, АСКС, АпСКС, АпСК, АС, АСКП

76

90

-

8.3.7. Если проверка проводника на термическую стойкость при КЗ производится путем сравнения термически эквивалентной плотности тока Jтер.эк с допустимой в течение расчетного времени КЗ плотностью тока Jтер.доп (см. п. 8.3.2), то следует предварительно определить значения этих величин, используя формулы

                                                     (8.22)

                                       (8.23)

где S - площадь поперечного сечения проводника;

Iтер.доп1 - односекундный ток термической стойкости (допустимый односекундный ток К3), указываемый в нормативных документах.

Термическая стойкость проводника при КЗ обеспечивается, если выполняется условие (8.18).

8.3.8. В тех случаях, когда нагрузка проводника до КЗ близка к продолжительно допустимой, проверку этого проводника на термическую стойкость при КЗ допускается производить, используя соотношение:

                                                     (8.24)

8.4. Проверка электрических аппаратов на термическую стойкость при коротких замыканиях

8.4.1. Проверка электрического аппарата на термическую стойкость при КЗ заключается в сравнении найденного при расчетных условиях значения интеграла Джоуля Вк с его допустимым для проверяемого аппарата значением Втер.доп. Электрический аппарат удовлетворяет условию термической стойкости, если выполняется условие

Вк £ Втер.доп.                                                           (8.25)

Для коммутационных аппаратов (выключателей, выключателей нагрузки, разъединителей и т.д.) допустимое значение интеграла Джоуля зависит не только от указываемого заводом-изготовителем нормированного тока термической стойкости проверяемого аппарата Iтер.норм, но и от соотношения между расчетной продолжительностью КЗ tоткл и предельно допустимым временем воздействия нормированного тока термической стойкости tтер.норм (также указываемого заводом-изготовителем). Если tоткл ³ tтер.норм, то допустимое значение интеграла Джоуля равно

Втер.доп = I2тер.норм tтер.норм,                                                                 (8.26)

поэтому условием термической стойкости коммутационного аппарата является выполнение соотношения

Вк £ I2тер.норм tтер.норм.                                                    (8.27)

Если же tоткл ³ tтер.норм, то допустимое значение интеграла Джоуля равно

Втер.доп = I2тер.норм tоткл.                                                  (8.28)

и условием термической стойкости коммутационного аппарата является выполнение соотношения

Вк £ I2тер.норм tоткл.                                                      (8.29)

8.4.2. Проверку электрических аппаратов на термическую стойкость при КЗ допускается также производить путем сравнения термически эквивалентного тока КЗ Iтер.эк с допустимым током термической стойкости Iтер.доп. Электрический аппарат обладает термической стойкостью, если выполняется условие

Iтер.эк £ Iтер.доп.                                                           (8.30)

Для коммутационных аппаратов допустимый ток термической стойкости зависит не только от их нормированного тока термической стойкости, но и от соотношения между расчетной продолжительностью КЗ и предельно допустимым временем воздействия нормированного тока термической стойкости. Если tоткл > tтер.норм, то условием термической стойкости аппарата является выполнение соотношения

Iтер.эк £ Iтер.норм                                           (8.31)

Если же tоткл < tтер.норм, то условием термической стойкости аппарата является выполнение соотношения

Iтер.эк £ Iтер.норм.                                                          (8.32)

8.5. Примеры расчетов по проверке электрооборудования на термическую стойкость при коротких замыканиях

8.5.1. Требуется проверить на термическую стойкость при КЗ выключатель типа ВМПЭ-10-630-20У3, установленный на подстанции в цепи кабельной линии, и выбрать минимальное сечение соответствующего кабеля, отвечающего условию термической стойкости при КЗ, если известно, что при КЗ на шинах 10 кВ подстанции Iпс = Iпt = 17 кА, Tа.эк = 0,045 с и расчетная продолжительность КЗ составляет tоткл = 0,6 с. Для выключателя типа ВМПЭ-10-630-20У3 дано: Iтер.норм = 20 кА; tтер.норм = 8 с.

Поскольку tоткл ³ 3 Tа.эк, то для определения интеграла Джоуля можно использовать формулу (8.6):

ВкI2п.с (tоткл + Tа.эк) = 170002 (0,6 + 0,045) = 186,4 × 106 А2 с.

При tоткл £ tтер.норм допустимое для выключателя значение интеграла Джоуля следует определять по формуле (8.28):

Втер.доп = I2тер.норм tоткл= 200002 × 0,6 = 240 × 106 А2 с.

Соотношение (8.29) выполняется, поэтому термическая стойкость выключателя обеспечивается.

В соответствии с табл. 8.3 для кабелей с алюминиевыми жилами Ст = 90 А×с1/2/мм2, поэтому минимальное сечение жилы кабеля, отвечающее условию термической стойкости при КЗ, в соответствии с формулой (8.21) составляет

Таким образом, необходим кабель сечением 185 мм2.

8.5.2. Требуется проверить на термическую стойкость при КЗ выключатель типа ВМТ-110Б-20/1000У1, у которого Iтер.норм = 20 кА и tтер.норм = 3 с, установленный в распределительном устройстве 110 кВ КЭС. На КЭС установлено 3 блока с генераторами типа ТВФ-110-2ЕУ3, которые имеют следующие параметры: Рном = 110 МВт; cos φном = 0,8; Uном = 10,5 кВ;  = 0,189;  = 0,23; Т(3)а = 0,41 с; до КЗ генераторы работали с номинальной нагрузкой, поэтому  = 1,113. Параметры трансформатора блока: Sном = 125 МВ×А; ик = 10,5 %; DРк = 400 кВт; n = 115 / 10,5 кВ. Ток КЗ от системы Iп.с = 7 кА; Tа.эк = 0,045 с. Расчетная продолжительность КЗ составляет tоткл = 0,2 с.

Расчеты проведены с использованием системы относительных единиц при следующих базисных условиях: Sб = 110 / 0,8 = 137,5 МВ×А; базисные напряжения на сторонах высшего и низшего напряжений трансформаторов UбВ = 115 кВ и UбH = 10,5 кВ; базисный ток на стороне высшего напряжения  кА. При этих условиях индуктивное и активное сопротивления каждого трансформатора соответственно равны:

Активное сопротивление обмотки статора генератора

.

При указанных условиях

По кривым на рис. 8.2 при  = 3,65 и tоткл - 0,2 с  = 0,75, а по кривым на рис. 8.3  = 0,87.

Поскольку 3 Tа.г > tоткл > 3 Tа.эк, то для определения интеграла Джоуля можно использовать выражение (8.15):

Bк = (70002 + 2 × 7000 × 7560 × 0,87 + 75602 × 0,75) × 0,2 + 70002 × 0,045 + 75602 × 0,207 ×  +  = 56,745 × 106 А2с.

При tоткл < tтер.норм допустимое для выключателя значение интеграла Джоуля Втер.доп = 200002 × 0,2 = 80 × 106 А2с.

Соотношение (8.29) выполняется, поэтому выключатель обладает термической стойкостью.

9. ПРОВЕРКА ЭЛЕКТРИЧЕСКИХ АППАРАТОВ НА КОММУТАЦИОННУЮ СПОСОБНОСТЬ

9.1. Общие положения

9.1.1. Коммутационные аппараты должны быть способны включать и отключать соответствующие цепи в продолжительных и в кратковременных аварийных режимах, в том числе в режиме КЗ. Они могут также использоваться для работы в циклах АПВ, ОАПВ, АВР. Специфическими режимами являются режим включения на КЗ, режим несинхронного включения в условиях противофазы и режим включения при рассогласовании фаз. Во включенном положении коммутационные аппараты должны быть способны пропускать сквозной ток КЗ.

9.1.2. Плавкие предохранители должны быть способны отключать соответствующие цепи при коротких замыканиях и недопустимых перегрузках.

9.2. Проверка выключателей

Выключатели должны выбираться по условиям:

Uном ³ Uсети ном;

Iном ³ Iнорм. расч;

Kпг Iном ³ Iпрод. расч.

Проверку выключателей следует производить по условиям:

Iвкл ³ Iп0;

iвкл ³ iуд;

Iпр.скв ³ Iп0;

iпр.скв ³ iуд;

при tоткл ³ tтер

а при tоткл < tтер следует принимать Iтер t = Iтер, откуда

В тех случаях, когда

Iоткл.ном > Iпτ,

а                                                                   iа.ном < iа.τ,

следует проверять условие

Нормированное процентное содержание апериодической составляющей номинального тока отключения βнорм определяется по графику βнорм = f (τ) или принимается, исходя из данных завода-изготовителя выключателя.

Проверяются параметры восстанавливающегося напряжения:

восстанавливающееся напряжение

Uв.норм ³ Uв;

скорость восстановления напряжения

в.норм ³ в.

9.3. Проверка плавких предохранителей

Плавкие предохранители должны выбираться по условиям:

Uном = Uсети ном;

Iном ³ Iнорм. расч;

Kпг Iном ³ Iпрод. расч.

Проверку плавких предохранителей следует производить по условиям:

Iоткл.ном ³ Iп.ожIп0,

а также соответствия гарантированных времятоковых характеристик токоограничения заданным условиям защищаемой цепи.

9.4. Проверка автоматических выключателей

Автоматические выключатели должны выбираться по условиям:

Uном ³ Uсети ном;

Iном ³ Iнорм. расч;

Kпг Iном ³ Iпрод. расч.

Проверку автоматических выключателей следует производить по условиям:

Iоткл.ном ³ IпτIп0;

iвкл ³ iуд; Та.норм ³ Та.

10. ПРИМЕНЕНИЕ ЭВМ ДЛЯ РАСЧЕТА ТОКОВ КОРОТКОГО ЗАМЫКАНИЯ

10.1. В тех случаях, когда требуется повышенная точность расчетов токов КЗ в произвольный момент времени с учетом переходных процессов в электрических машинах или исходная расчетная схема является многоконтурной, для расчета токов КЗ следует использовать ЭВМ.

10.2. Современные ЭВМ, их операционные системы позволяют реализовать сложные программные разработки, использовать графические системы отображения информации, автоматизировать и тем самым существенно ускорить процесс получения, обработки и документации расчетных данных. Для получения высокой точности расчетов, точности воспроизведения натурных процессов и динамических режимов систем необходимо, чтобы принимаемые методические допущения не приводили к существенным погрешностям.

10.3. Математические модели должны воспроизводить возможное развитие аварии, логику действия противоаварийной автоматики и релейной защиты моделируемой электроустановки, а также требуемую последовательность технологических операций. Математические модели динамических систем должны позволять варьировать расчетные условия, а также параметры сети, машин и регулирующих устройств с целью оценки степени их влияния на те или иные характеристики, используемые при проектировании, наладке и эксплуатации электрооборудования.

10.4. Математические модели машин переменного тока должны учитывать эффект вытеснения токов в контурах ротора, представляя ротор либо многоконтурной системой на основе синтеза ее постоянных параметров, либо двухконтурной системой с переменными параметрами эквивалентного демпферного контура. Математические модели вентильных систем возбуждения синхронных генераторов должны учитывать коммутационные процессы в статических преобразователях, однополярную проводимость вентильных цепей.

10.5. Для повышения точности расчетов переходных процессов в синхронных генераторах, особенно продолжительных, следует учитывать гидромеханические регуляторы частоты вращения роторов гидравлических и паровых турбин, а также динамические свойства паросилового тракта турбоблоков. Для повышения оперативности в работе с программами следует предусматривать использование локальных баз данных основного электрооборудования.

10.6. Математическое описание сложной электрической сети рекомендуется производить с использованием или метода узловых напряжений, или метода контурных токов. Возможна и комбинация этих методов.

Система уравнений узловых напряжений в матричной форме записывается следующим образом:

                                                          (10.1)

где  - квадратная матрица собственных и взаимных узловых проводимостей;

 - столбцовая матрица узловых напряжений;

 - столбцовая матрица узловых токов.

При использовании метода контурных токов составляется матричное уравнение в виде

                                                          (10.2)

где  - столбцовая матрица ЭДС;

 - квадратная матрица собственных и взаимных сопротивлений независимых контуров;

 - столбцовая матрица контурных токов.

Основное преимущество метода контурных токов заключается в простоте учета взаимной индукции воздушных линий электропередачи в схемах нулевой последовательности. Однако при необходимости расчета много вариантных задач с соответствующими изменениями исходной расчетной схемы более предпочтительным является метод узловых напряжений.

Следует отметить, что указанная линейная модель позволяет определить искомые значения периодической составляющей токов только в начальный момент КЗ. Для расчета токов в произвольный момент времени необходимо использовать более сложные математические модели.

ПРИЛОЖЕНИЯ

Таблица П.1

Трансформаторы с высшим напряжением 35 кВ

Тип

Напряжение обмотки, кВ

Потери Pк, кВт

uк, %

ВН

СН

НН

ВН-СН

ВН-НН

СН-НН

ТМ-2500/35

35

-

3,15; 6,3; 10,5

23,5

-

6,5

-

ТМН-2500/35

35

-

0,69; 6,3; 11

23,5

-

6,5

-

ТМ-4000/35

35

-

3,15; 6,3; 10,5

33,5

-

7,5

-

ТМН-4000/35

35

-

6,3; 11

33,5

-

7,5

-

ТМ-6300/35

35

-

3,15; 6,3; 10,5

-

-

7,5

-

ТМН-6300/35

35

-

6,3; 11

46,5

-

7,5

-

ТДНС-10000/35

36,75

-

6,3; 10,5

60

-

8

-

ТДНС-16000/35

36,75

-

6,3; 10,5

85

-

10

-

ТРДНС-25000/30

36,75

-

6,3-6,3; 6,3-10,5; 10,5-

115

-

10,5

30

 

 

 

10,5

 

 

 

 

ТРДНС-32000/35

36,75

-

6,3-6,3; 6,3-10,5; 10,5-

145

-

12,7

40

 

 

 

10,5

 

 

 

 

ТРДНС-40000/35

36,75

-

6,3-6,3; 6,3-10,5; 10,5-

170

-

12,7

40

 

 

 

10,5

 

 

 

 

ТРДНС-63000/35

36,75

-

6,3-6,3; 6,3-10,5; 10,5-

250

-

12,7

40

 

 

 

10,5

 

 

 

 

ТМТН-6300/35

35

10,5;

6,3

55

7,5

7,5

16

 

 

13,8;

 

 

 

 

 

 

 

15,75

 

 

 

 

 

ТДТН-10000/35

36,75

10,5;

6,3

75

8

16,5

7

 

 

13,8;

 

 

 

 

 

 

 

15,75

 

 

 

 

 

ТДТН-16000/35

36,75

10,5;

6,3

115

8

16,5

7

 

 

13,8;

 

 

 

 

 

 

 

15,75

 

 

 

 

 

Таблица П.2

Трансформаторы с высшим напряжением 110 кВ

Тип

Напряжение обмотки, кВ

Потери Pк, кВт

uк, %

ВН

СН

НН

ВН-СН

ВН-НН

СН-НН

1

2

3

4

5

6

7

8

ТДЦ-80000/100

121

-

3,15; 6,3; 10,5; 13,8

310

-

11

-

ТДЦ-125000/110

121

-

10,5; 13,8

400

-

10,5

-

ТДЦ-200000/110

121

-

13,8; 15,75

550

-

10,5

-

ТДЦ-250000/110

121

-

15,75

640

-

10,5

-

ТДЦ-400000/110

121

-

20

900

-

10,5

-

ТМН-2500/110

110

-

6,6; 11

22

-

10,5

-

ТМН-6300/110

115

-

6,6; 11; 16,5

44

-

10,5

-

ТДН-10000/110

115

-

6,6; 11; 16,5; 22; 34,5

58

-

10,5

-

ТДН-16000/110

115

-

6,6; 11; 16,5; 22; 34,5

85

-

10,5

-

ТДН-25000/110

115

-

38,5

120

-

10,5

-

ТДН-40000/110

115

-

38,5

170

-

10,5

-

ТДН-63000/110

115

-

38,5

245

-

10,5

-

ТДН-80000/110

115

-

38,5

310

-

10,5

-

ТРДН-25000/110

115

-

6,3-6,3; 6,3-10,5; 10,5-10,5

120

-

10,5

30

ТРДН-40000/110

115

-

6,3-6,3; 6,3-10,5; 10,5-10,5

170

-

10,5

30

ТРДН-63000/110

115

-

6,3-6,3; 6,3-10,5; 10,5-10,5

245

-

10,5

30

ТРДН-80000/110

115

-

6,3-6,3; 6,3-10,5; 10,5-10,5

310

-

10,5

30

ТРДЦН-125000/110

115

-

10,5-10,5

400

-

11

30

ТМТН-6300/110

115

16,5; 22; 38,5

6,6; 11

52

10,5

17

6

ТДТН-10000/110

115

16,5; 22; 34,5; 38,5

6,6; 11

76

10,5

17,5

6,5

ТДТН-16000/110

115

22; 34,5; 38,5

6,6; 11

100

10,5

17,5

6,5

ТДТН-25000/110

115

11

22; 34,5; 38,5

6,6

6,6; 11

140

10,5

17,5

6,5

ТДТН-40000/110

115

11

22; 34,0;

38,5

6,6

6,6; 11

200

10,5

17,5

6,5

ТДТН-63000/110

115

11

38,5

6,6

6,6; 11

290

10,5

18

7

ТДТН(ТДЦТН)-80000/110

115

11

6,6

365

11

18,5

7

 

 

38,5

6,6; 11

 

 

 

 

Таблица П.3

Трансформаторы с высшим напряжением 150 кВ

Тип

Напряжение обмотки, кВ

Потери Pк, кВт

uк, %

ВН

СН

НН

ВН-СН

ВН-НН

СН-НН

ТМН-4000/150

158

-

6,6; 11

35

-

10,5

-

ТДН-16000/150-70У1

158

-

6,6; 11

88

-

11

-

ТРДН-32000/150

158

-

6,3-6,3; 6,3-10,5; 10,5-10,5

145

-

10,5

16,5

ТРДН-63000/150

158

-

6,3-6,3; 6,3-10,5; 10,5-10,5

235

-

10,5

16,5

ТДЦ-125000/150

165

-

10,5; 13,8

380

-

11

-

ТДЦ-250000/150

165

-

10,5; 13,8; 15,75

640

-

11

-

ТДЦ-400000/150

165

-

20

930

-

11

-

ТДТН-16000/150-70У1

158

38,5

6,6; 11

96

10,5

18

6

ТДТН-25000/150-70У1

158

33,5

6,6; 11

145

10,5

18

6

ТДТН-40000/150-70У1

158

38,5

11

6,6; 11

6,6

185

10,5

18

6

ТДТН-63000/150-70У1

158

38,5

6,6; 11

285

10,5

18

6

Таблица П.4

Трансформаторы и автотрансформаторы с высшим напряжением 220 кВ

Тип

Напряжение обмотки, кВ

Потери Pк, кВт

uк, %

SНН, MB×А

ВН

СН

НН

ВН-СН

ВН-НН

ВН-СН

ВН-НН

СН-НН

ТД-80000/220

242

-

6,3; 10,5; 13,8

-

315

-

11

-

-

ТДЦ-125000/220

242

-

10,5; 13,8

-

380

-

11

-

-

ТДЦ(ТЦ)-200000/220

242

-

13,8; 15,75; 18

-

660

-

11

-

-

ТДЦ(ТЦ)-250000/220

242

-

13,8; 15,75

-

600

-

11

-

-

ТДЦ(ТЦ)-400000/220-73(71)У1

242

-

13,8; 15,75; 20

-

880

-

11

-

-

ТЦ-630000/220-74У1

242

-

15,75; 20

-

1200

-

11

-

-

ТНЦ-630000/220

242

-

15,75; 20; 24

-

1200

-

12,5

-

-

ТНЦ-1000000/220

242

-

24

-

2200

-

11,5

-

-

ТРДН-32000/220

230

-

6,3-6,3; 6,6-6,6;

11-6,6; 11-11

-

150

-

11,5

-

-

ТРДНС-40000/220

230

-

6,3-6,3; 6,6-6,6;

11-6,6; 11-11

-

170

-

11,5

-

-

ТРДН-63000/220 (ТРДЦН)

230

 

6,3-6,3; 6,6-6,6;

11-6,6; 11-11

 

265

 

11,5

 

 

ТРДЦН-100000/220

230

-

11-11

-

340

-

12,5

-

-

ТРДЦН-160000/220

230

-

11-11

-

500

-

12,5

-

-

ТДТН-25000/220

230

38,5

6,6; 11

130

-

12,5

20

6,5

-

ТДТН-40000/220

230

38,5

6,6; 11

220

-

12,5

22

9,5

-

АТДЦТН-63000/220/110

230

121

6,6;11; 38,5

200

-

11

35

22

32

АТДЦТН-125000/220/110

230

121

6,3; 6,6; 10,5; 11;

38,5

315

-

11

45

28

63

АТДЦТН-200000/220/110

230

121

6,3; 6,6; 38,5

10,5; 11

430

-

11

32

20

80

100

ТДЦТН-250000/220/110

230

121

10,5; 11

38,5

500

-

11

32

20

125

100

ТДЦТН-250000/220/110-75У1

230

121

11; 13,8; 15,75

38,5

520

 

11

32

20

125

100

Таблица П.5

Трансформаторы и автотрансформаторы с высшим напряжением 330 кВ

Тип

Напряжение обмотки, кВ

Потери Pк, кВт

uк, %

SНН, MB×А

ВН

СН

НН

ВН-СН

ВН-НН

ВН-СН

ВН-НН

СН-НН

1

2

3

4

5

6

7

8

9

10

ТДЦ-125000/330

347

-

10,5; 13,8

-

380

-

11

-

-

ТДЦ(ТЦ)-200000/330

347

-

13,8; 15,75;

-

520

-

11

-

-

 

 

 

18

 

 

 

 

 

 

ТДЦ-250000/330

347

-

13,8; 15,75

-

605

-

11

-

-

ТЦ-250000/330

347

-

13,8

-

605

-

11

-

-

ТДЦ-400000/330

347

-

20

-

790

-

11,5

-

-

ТЦ-400000/330

347

-

15,75; 20

-

790

-

11,5

-

-

ТЦ-630000/330-71У1

347

-

15,75; 20; 24

-

1300

-

11

-

-

ТНЦ-630000/330

347

-

15,75; 20; 24

-

1300

-

11,5

-

-

ТЦ-1000000/330-69У1

347

-

24

-

2200

-

11,5

-

-

ТЦН-1000000/330

347

-

24

-

2200

-

11,5

-

-

ТНЦ-1250000/330

347

-

24

-

2200

-

14,5

-

-

ТРДНС-40000/330

330

-

6,3-6,3;

6,3-10,5;

10,5-10,5

-

180

-

11

28

-

ТРДЦН-63000/330

330

-

6,3-6,3;

10,5-6,5;

10,5-10,5

-

230

-

11

28

-

АТДЦТН-125000/330/110

330

115

6,3; 6,6; 10,5;

11; 38,5

345

-

10

35

24

63

АТДЦТН-200000/330/110

330

115

6,3; 6,6; 10,5;

11; 38,5

560

-

10,5

38

25

80

АТДЦТН-250000/330/150

330

158

10,5; 38,5

620

-

10,5

54

42

100

АТДЦН-400000/330/150

330

-

165

720

-

-

11

-

400

АОДЦТН-133000/330/220

330 /

230 /

10,5; 38,5

250

-

9

60

48

33

Таблица П.6

Трансформаторы и автотрансформаторы с высшим напряжением 500 кВ

Тип

Напряжение обмотки, кВ

Потери Рк, кВт

uк, %

SНН, MB×А

ВН

СН

НН

ВН-СН

ВН-НН

ВН-СН

ВН-НН

СН-НН

1

2

3

4

5

6

7

8

9

10

ТДЦ-250000/500

525

-

13,8; 15,75; 20

-

590

-

13

-

-

ТЦ-250000/500

525

-

13,8; 15,75

-

590

-

13

-

-

ТДЦ-400000/500

525

-

13,8; 15,75

20

-

790

-

13

-

-

ТЦ-400000/500

525

-

15,75; 20

-

790

-

13

-

-

ТЦ-630000/500

525

-

15,75; 20; 24; 36,75

-

1210

-

14

-

-

ТНЦ-1000000/500

525

-

24

-

1800

-

14,5

-

-

ОРНЦ-533000/500

525/

-

15,75-15,75; 24-24

-

1260

-

13,5

44

-

ОРНЦ-533000/500

525 /

525 /

242 /

24-24 /

13,8-13,8;

320

1260

9,5

13,5

31

44

20

90

АОРЦТ-135000/500/220-78У1

 

 

18-18

 

 

 

 

 

 

АОРДЦТ-135000/500/220-78У1

525 /

242 /

13,8-13,8; 18-18

360

-

9,5

31

20

80

АТДЦТН-250000/500/110

500

121

10,5; 38,5

690

-

13

33

18,5

100

АТДЦН-500000/500/220

500

-

230

1050

-

-

12

-

500

АОДЦТН-167000/500/330-76У1

500 /

330 /

10,5; 38,5

300

-

9,5

67

61

33

АОДЦТН-167000/500/220

500 /

230 /

10,5; 11; 38,5

13,8

15,75; 20

315

-

11

35

21,5

50

67

83

АОДЦТН-267000/500/220

500 /

230 /

10,5; 13,8;

38,5

15,75

20

470

-

11,5

37

23

67

83

120

Таблица П.7

Трансформаторы и автотрансформаторы с высшим напряжением 750 и 1150 кВ

Тип

Напряжение обмотки, кВ

Потери Рк, кВт

uк, %

SНН, MB×А

ВН

СН

НН

ВН-СН

ВН-НН

ВН-СН

ВН-НН

СН-НН

ОРЦ-417000/750

787 /

-

20-20; 24-24

-

800

-

14

45

-

АОДЦТН-267000/750/220

750 /

230 /

10,5

600

-

13

31

17

80

АОДЦТН-333000/750/330

750 /

330 /

15,75; 10,5

580

-

10

28

17

120

АОДЦТН-417000/750/500

750 /

500 /

10,5

15,75

670

-

11,5

81

68

33,7

50

АОДЦТ-667000/1150/500

1150 /

500 /

20

1250

-

11,5

35

22

180

Таблица П.8

Расчетные характеристики кабелей с бумажной изоляцией

Сечение жилы, мм2

Активное сопротивление при +20 °С, Ом/км

Индуктивное сопротивление прямой последовательности Х1уд и емкостная проводимость bуд кабеля напряжением, кВ

6

10

20

35

Медь

Алюминий

Х1уд, Ом/км

bуд × 10-4, См×км

Х1уд, Ом/км

bуд × 10-4, См×км

Х1уд, Ом/км

bуд × 10-4, См×км

Х1уд, Ом/км

bуд × 10-4, См×км

10

1,84

3,1

0,11

62,8

-

-

-

-

-

-

16

1,15

1,94

0,102

72,2

0,113

-

-

-

-

-

25

0,74

1,24

0,091

88

0,099

72,2

0,135

53,5

-

-

35

0,52

0,89

0,087

97,2

0,095

85

0,129

60

-

-

50

0,37

0,62

0,083

114

0,09

91

0,119

66

-

-

70

0,26

0,443

0,08

127

0,086

97,5

0,116

75,5

0,137

56,5

95

0,194

0,326

0,078

134

0,083

110

0,110

81,5

0,126

63

120

0,153

0,258

0,076

146

0,081

116

0,107

100

0,120

75,5

150

0,122

0,206

0,074

162

0,079

138

0,104

110

0,116

81,5

185

0,099

0,167

0,073

169

0,077

141

0,101

119

0,113

88

240

0,077

0,129

0,071

185

0,075

144

-

-

-

-

300

0,061

0,103

-

-

-

-

0,095

-

0,097

-

400

0,046

0,077

-

-

-

-

0,092

-

-

-

Таблица П.9

Расчетные характеристики воздушных линий 35 - 150 кВ со сталеалюминиевыми проводами

Номинальное сечение провода, мм2

Активное сопротивление при +20 °С на 100 км линии, Ом

Индуктивное сопротивление прямой последовательности Х1уд и емкостная проводимость bуд на 100 км линии напряжением, кВ

35

110

150

Х1уд, Ом

Х1уд, Ом

bуд × 10-4, См

Х1уд, Ом

bуд × 10-4, См

70/11

42,8

43,2

44,4

2,55

46

2,46

95/16

30,6

42,1

43,4

2,61

45

2,52

120/19

24,9

41,4

42,7

2,66

44,1

2,56

150/24

19,8

40,6

42

2,70

43,4

2,61

185/29

16,2

-

41,3

2,75

42,9

2,64

240/32

12

-

40,5

2,81

42

2,70

Таблица П.10

Расчетные характеристики воздушных линий 220 - 1150 кВ со сталеалюминиевыми проводами

Номинальное сечение провода, мм2

Количество проводов в фазе

Активное сопротивление при +20 °С на 100 км, Ом

Индуктивное сопротивление прямой последовательности Х1уд и емкостная проводимость bуд на 100 км линии напряжением, кВ

220

330

500

750

1150

Х1уд, Ом

bуд × 10-4, См

Х1уд, Ом

bуд × 10-4, См

Х1уд, Ом

bуд × 10-4, См

Х1уд, Ом

bуд × 10-4, См

Dcp = 15 м

Dcp = 24,2 м

Х1уд, Ом

bуд × 10-4, См

Х1уд, Ом

bуд × 10-4, См

240/32

1

12,1

43,5

2,6

-

-

-

-

-

-

-

-

-

-

 

2

6,0

-

-

33,1

3,38

-

-

-

-

-

-

-

-

240/39

11

1,1

-

-

-

-

-

-

-

-

19,3

5,95

-

-

240/56

5

2,4

-

-

-

-

-

-

30,8

3,76

-

-

-

-

300/39

1

9,8

42,9

2,64

-

-

-

-

-

-

-

-

-

-

 

2

4,8

-

-

32,8

3,41

-

-

-

-

-

-

-

-

300/48

8

1,25

-

-

-

-

-

-

-

-

-

-

26,6

4,43

300/66

3

3,4

-

-

-

-

31,0

3,97

-

-

-

-

-

-

 

5

2,1

-

-

-

-

-

-

28,8

4,11

-

-

-

-

330/43

3

2,9

-

-

-

-

30,8

3,60

-

-

-

-

-

-

 

8

1,1

-

-

-

-

-

-

-

-

-

-

27,0

4,38

400/51

1

7,5

42,0

2,70

-

-

-

-

-

-

-

-

-

-

 

2

3,75

-

-

32,3

3,46

-

-

-

-

-

-

-

-

 

3

2,5

-

-

-

-

30,6

3,62

-

-

-

-

-

-

 

5

1,5

-

-

-

-

-

-

28,6

4,13

-

-

-

-

400/93

4

1,9

-

-

-

-

-

-

28,9

4,13

-

-

-

-

500/64

1

6,0

41,3

2,74

-

-

-

-

-

-

-

-

-

-

 

2

3,0

-

-

32,0

3,5

-

-

-

-

-

-

-

-

 

3

2,0

-

-

-

-

30,4

3,64

-

-

-

-

-

-

 

4

1,5

-

-

-

-

-

-

30,3

3,9

-

-

-

-

Примечание. Среднегеометрические расстояния между фазами при напряжениях 220, 330, 500 и 750 кВ приняты равными соответственно 8, 11, 14 и 19,5 м.

Таблица П.11

Индуктивные сопротивления воздушных линий с медными и алюминиевыми проводами

Среднегеометрическое расстояние между проводами, м

Удельное индуктивное сопротивление прямой последовательности, Ом/км, при проводах марок

М-6

М-10

М- 16, А-16

М-25, А-25

М-35, А-35

М-50, А-50

М-70, А-70

М-95, А-95

М-120, А-120

М-150, А-150

М-185, А-185

М-240, А-240

М-300, А-300

0,4

0,371

0,335

0,333

0,319

0,308

0,297

0,283

0,274

-

-

-

-

-

0,6

0,397

0,381

0,358

0,345

0,336

0,325

0,309

0,300

0,292

0,287

0,280

-

-

0,8

0,415

0,399

0,377

0,363

0,352

0,341

0,327

0,318

0,310

0,305

0,298

-

-

1,0

0,429

0,413

0,391

0,377

0,366

0,355

0,341

0,332

0,324

0,319

0,313

0,305

0,298

1,25

0,443

0,427

0,405

0,391

0,380

0,369

0,355

0,346

0,338

0,333

0,327

0,319

0,311

1,5

-

0,438

0,416

0,402

0,391

0,380

0,366

0,357

0,349

0,344

0,338

0,330

0,323

2,0

-

0,457

0,435

0,421

0,410

0,398

0,385

0,376

0,368

0,363

0,357

0,349

0,342

2,5

-

-

0,449

0,435

0,424

0,413

0,399

0,390

0,382

0,377

0,371

0,363

0,363

3,0

-

-

0,460

0,446

0,435

0,423

0,410

0,401

0,393

0,388

0,382

0,374

0,374

3,5

-

-

0,470

0,456

0,455

0,433

0,420

0,411

0,403

0,398

0,392

0,384

0,377

4,0

-

-

0,478

0,464

0,453

0,441

0,428

0,419

0,411

0,406

0,400

0,392

0,385

4,5

-

-

-

0,471

0,460

0,448

0,435

0,426

0,418

0,413

0,407

0,399

0,392

5,0

-

-

-

-

0,467

0,456

0,442

0,433

0,425

0,420

0,414

0,406

0,399

5,5

-

-

-

-

-

0,462

0,448

0,439

0,431

0,426

0,420

0,412

0,405

6,0

-

-

-

-

-

0,468

0,454

0,445

0,437

0,432

0,426

0,418

0,411

Примечание. Алюминиевые провода применяют на линиях при среднегеометрическом расстоянии до 3 м.

Таблица П.12

Индуктивные сопротивления воздушных линий со сталеалюминиевыми проводами

Среднегеометрическое расстояние между проводами, м

Удельное индуктивное сопротивление прямой последовательности, Ом/км, при проводах марок

АС-35

АС-50

АС-70

АС-95

АС-120

АС-150

АС-185

АС-240

АС-300

АС-400

2,0

0,403

0,392

0,382

0,371

0,365

0,358

-

-

-

-

2,5

0,417

0,406

0,396

0,385

0,379

0,372

-

-

-

-

3,0

0,429

0,418

0,408

0,397

0,391

0,384

0,377

0,369

-

-

3,5

0,438

0,427

0,417

0,406

0,400

0,398

0,386

0,378

-

-

4,0

0,446

0,435

0,425

0,414

0,408

0,401

0,394

0,386

-

-

4,5

-

-

0,433

0,422

0,416

0,409

0,402

0,394

-

-

5,0

-

-

0,440

0,429

0,423

0,416

0,409

0,401

-

-

5,5

-

-

-

-

0,430

0,422

0,415

0,407

-

-

6,0

-

-

-

-

-

-

-

0,413

0,404

0,396

6,5

-

-

-

-

-

-

-

-

0,409

0,400

7,0

-

-

-

-

-

-

-

-

0,414

0,406

7,5

-

-

-

-

-

-

-

-

0,418

0,409

8,0

-

-

-

-

-

-

-

-

0,422

0,414

8,5

-

-

-

-

-

-

-

-

0,425

0,418

Приложение П.13

1. МАТЕМАТИЧЕСКИЕ МОДЕЛИ И ПРОГРАММЫ

1.1. Состав разработанных математических моделей

Для получения статических и динамических характеристик основного оборудования электрических станций и подстанций, а также сетей с двигательной нагрузкой разработаны и использованы математические модели, позволяющие выполнить:

1) расчет параметров схем замещения и асинхронных моментных характеристик синхронных генераторов;

2) расчет параметров схем замещения и статических моментных характеристик асинхронных двигателей;

3) расчет параметров схем замещения и асинхронных моментных характеристик синхронных двигателей;

4) расчет параметров схемы замещения и моментных характеристик эквивалентного асинхронного двигателя, а также его параметров, исходя из каталожных данных;

5) расчет параметров схемы замещения и моментных характеристик эквивалентного синхронного двигателя, а также его параметров, исходя из каталожных данных;

6) расчет токов КЗ от группы асинхронных двигателей, работающих на общие шины, с индивидуальным учетом каждого двигателя А, В, С - координатах);

7) расчет токов КЗ от группы синхронных двигателей, работающих на общие шины, с индивидуальным учетом каждого двигателя А, В, С - координатах);

8) расчет нормальных и аварийных режимов синхронных генераторов (дисплейная модель - тренажер с базой данных для турбогенераторов, гидрогенераторов и синхронных двигателей в d, q - координатах);

9) расчет кривых изменения во времени периодической составляющей тока синхронного генератора с системой параллельного самовозбуждения при трехфазных КЗ в сети переменного тока (по методике АО «Электросила»);

10) расчет нормальных и аварийных режимов системы, содержащей электропередачу постоянного тока.

1.2. Общая характеристика расчетных программ

1.2.1. Программа расчета динамических режимов синхронного генератора

Эта программа - математическая модель трехфазной системы в d, q - координатах синхронной машины, представленной полной системой дифференциальных уравнений Парка-Горева. В ее состав включены уравнения электромеханического движения ротора машины и первичного двигателя, а также уравнения возбудителя и регуляторов. Уравнения учитывают инерционность динамических режимов, ограничения по некоторым параметрам, одностороннюю проводимость диодных и тиристорных возбудителей, логику работы автоматики.

Программа позволяет рассчитать нормальные и аварийные режимы синхронной машины, в том числе при изменениях нагрузки на валу, напряжения и частоты в системе, при симметричных и несимметричных коротких замыканиях в сети, при гашении поля синхронной машины, при нарушении синхронизма и асинхронном ходе, при самосинхронизации машины с сетью.

1.2.2. Программа расчета динамических режимов синхронного или асинхронного двигателя

Эта программа - математическая модель трехфазной системы в А, В, С - координатах электродвигателя, представленного полной системой дифференциальных уравнений Парка-Горева с внутренним преобразованием координат. В ее состав включены уравнения сети электроснабжения, уравнения электромеханического движения роторов двигателя и приводного механизма, а также уравнения моментной характеристики привода. Программа позволяет рассчитать пусковые режимы двигателя и режимы при коротких замыканиях в сети электроснабжения.

1.2.3. Программа расчета параметров и токовой характеристики эквивалентного асинхронного или синхронного двигателя

По каталожным данным группы двигателей (любой по составу) определяются параметры схем замещения и токовые характеристики двигателей при трехфазных КЗ в радиальных ветвях. Формируются необходимые массивы данных при одинаковых расчетных условиях.

По расчетным данным для всех двигателей определяется суммарная токовая характеристика, а по ее параметрам - типовая кривая изменения периодической составляющей тока от группы двигателей и параметры эквивалентного двигателя, соответствующие каталожному списку параметров.

По параметрам эквивалентного двигателя определяются параметры его схемы замещения и типовая кривая изменения тока при коротком замыкании, которая сравнивается с типовой кривой изменения тока от группы двигателей. Как правило, кривые изменения токов практически совпадают, поэтому не требуется корректировка параметров схемы замещения эквивалентного двигателя.

1.2.4. Программы расчета параметров схем замещения и статических характеристик синхронных и асинхронных машин

Параметры схем замещения синхронных генераторов определяются по разработанной методике (с учетом рекомендаций АО «Электросила») при минимальном списке каталожных данных.

Параметры схем замещения синхронных и асинхронных двигателей, их статические моментные и токовые характеристики определяются в основном по методике Донецкого технического университета с учетом опыта, накопленного в Московском энергетическом институте и других организациях.

В схемах замещения явнополюсных синхронных двигателей с шихтованным ротором учитываются два контура на роторе - обмотка возбуждения и пусковая обмотка.

В схемах замещения неявнополюсных синхронных двигателей с цельнокованным ротором учитываются три контура на роторе: обмотка возбуждения, демпферная обмотка (стержни) и бочка ротора.

В схемах замещения асинхронных двигателей с глубокими пазами на роторе эффект вытеснения токов в пазовых стержнях учитывается упрощенно с помощью двух контуров на роторе.

1.2.5. Программа расчета динамических режимов электропередачи постоянного тока

Параметры схемы замещения и режимов определяются с учетом коэффициентов трансформации преобразовательных трансформаторов, найденных при нормальном режиме.

Расчет режимов производится с учетом компенсирующего действия конденсаторных батарей фильтров высших гармоник.

Расчет режимов производится при заданных коэффициентах регулирования преобразователей с контролем устойчивости регулирования, апериодической и колебательной устойчивости электропередачи постоянного тока.

Учет регулирования углов включения тиристоров преобразователей производится методом малых отклонений на каждом шаге численного интегрирования системы дифференциальных уравнений.

Коммутационные процессы в преобразователях учитываются их интегральными характеристиками.

Переходные процессы при коротких замыканиях рассчитываются с учетом взаимного влияния сети переменного тока и преобразователя, а также с учетом взаимодействия энергосистем, объединенных электропередачей постоянного тока.




Яндекс цитирования



   Copyright © 2007-2026,  www.tehlit.ru.

[ ѓосты, стандарты, нормативы, инструкции, правила, строительные нормы ]